
INSTALLATION, OPERATION AND
MAINTENANCE MANUAL FOR
ELECTRIC DEIONIZED / RO
WATER HEATER


HUBBELL
ELECTRIC HEATER COMPANY
45 SEYMOUR STREET
P.O. BOX 288
STRATFORD, CT 06615
PHONE: (203) 378-2659
FAX: (203) 378-3593
INTERNET: http://www.hubbellheaters.com
— IMPORTANT —
Always reference the full model number and serial number when calling the factory.
WARNING / CAUTION
- Tank is to be completely filled with water and all air is to be vented before energizing.
- Due to the rigors of transportation, all connections should be checked for tightness before heater is placed in operation.
- Safety relief valve must be installed in tapping provided.
- The refractory material used in heating elements may absorb some moisture during transit, periods of storage, or when subjected to a humid environment. This moisture absorption results in a cold insulation resistance of less than one (1) megohms. If this heater has been subjected to the above condition, each heating element must be checked for insulation resistance before energizing. Contact the factory for a replacement element.
- KEEP AWAY FROM LIVE ELECTRICAL CIRCUITS.
Do not perform any maintenance, make any adjustments, or replace any components inside the control panel with the high voltage power supply turned on. Under certain circumstances, dangerous potentials may exist even when the power supply is off. To avoid casualties, always turn the power supply safety switch to off, turn the charge or ground the circuit before performing any maintenance or adjustment procedure. - The unit is designed to operate at pressure not more than 150 psi.
- Generalized instructions and procedures cannot anticipate all situations. For this reason, only qualified installers should perform the installations. A qualified installer is a person who has licensed training and a working knowledge of the applicable codes, tools, equipment, and methods necessary for safe installation of an electric resistance water heater. If questions regarding installation arise, check your local plumbing and electrical inspectors for proper procedures and codes. If you cannot obtain the required information, contact the company.
SECTION I – GENERAL DESCRIPTION AND CONSTRUCTION
GENERAL DESCRIPTION
This book describes a packaged electric water heater designed for use in deionized (DI) or reverse osmosis (RO) water applications. The complete assembly consists of the storage tank, immersion electric heating element(s), electronic control module, safety relief valve, magnetic contactor(s), and any other required electrical operating control. Optional equipment may be supplied with your unit. Please consult the product drawing supplied with the unit for details specific to your assembly. The unit is factory assembled, insulated, jacketed, wired, tested, and ready for electrical and plumbing service connections.

If the required temperature rise is not listed above, the following formula may be used to determine the maximum flow rate:
To determine power (kW) requirement





CONSTRUCTION
TANK
The storage tank is designed, manufactured, and stamped in accordance with ASME Section VIII Division 1. The tank is constructed of type 316L stainless steel and fabricated by all welded construction and is designed for a maximum allowable working pressure of 150 psi (225 psi test pressure). As an option, the rear head may be a bolted flange connection that can be removed to facilitate internal inspection and cleaning of interior tank surfaces.
TANK CONNECTIONS
The heater is supplied with separate connections for the cold inlet and the hot water outlet. Water entering the cold water inlet and leaving through the hot water outlet is evenly circulated by means of a diffuser within the tank. A ¾-inch FNPT connection is provided for mounting a combination safety temperature and pressure relief valve. An overflow line should be utilized from the relief valve outlet to a floor drain. See drawing for locations and sizes.
HEATING ELEMENT
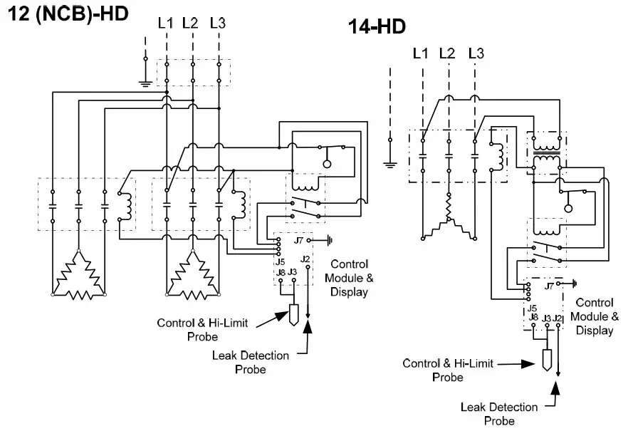
The water heater is supplied with an electric immersion heating element assembly(s), composed of 316L stainless steel sheathed elements that are fitted into a 316L stainless steel 1½-12UNF screw plug with 1-7/8” hex. The element wetted surfaces are passivated and electropolished. Each assembly is threaded into the tank and sealed with #220 Viton o-ring gaskets. See drawing for voltage and power ratings.
MAGNETIC CONTACTOR
The definite purpose magnetic contactor(s) is a heavy-duty resistive load type. The contactor supplies power to the heating element(s) based on the resistive load (non-inductive) of the heater only when the relay on the control board is closed, thereby pulling in the contacts until the desired temperature is reached. At this point, the contacts will drop out, which in turn disconnects power from the elements. Units with two contactors will turn on and off in stages.

CONTROL BOARD AND DISPLAY
The control board supplies all the necessary functions for heater operation. These include control temperature, hilimit cut-out, low water detection, and leak detection.

LOW VOLTAGE CONTROL TRANSFORMER
A control circuit transformer is supplied with all models rated greater than 240-volts. This component is used to step down the primary power supply (600, 480, 440, 415, 380, or 277) to 208/240volts for safety when working with control circuits.
POWER CIRCUIT BREAKERS
When required by code, a magnetic power circuit breaker is supplied for circuit overload protection. The circuit breaker can be reset in the event of a current overload.
OUTER SHELL, INSULATION, AND SUPPORTS
The tank is encapsulated in high-efficiency CFC/HCFC free closed-cell foam insulation meeting the requirements for UL 94 HF-1 rating. The protective shell is constructed of type 304 brushed stainless steel. NSF-approved adjustable plastic legs are provided for support.
LOW WATER CUTOUT
A float type 316L stainless steel low water cutout is included for low water detection.
OPTIONAL EQUIPMENT
Slide Brackets
Available for the HD6 Model only, these brackets allow for mounting the water heater under a counter. See slide bracket diagram on page 9 for details.
Legs
In lieu of the standard black plastic legs, optional adjustable legs are available in stainless steel, die-cast nickel plated, and floor mount stainless steel. All optional legs are adjustable height type. Floor Mount Nickel Plated Stainless Steel Alternate Voltage Other voltages are available, including 277V single-phase, and 380V, 415V, and 440V threephase. Consult the factory for details.
XB1 Expansion Board
An optional expansion board to the control board can be used to for additional circuit firing when more than two circuits are required and/or as an auxiliary high or low temperature alarm/relay. On models with three contactors the XB1 is supplied as standard.
Remote Alarm Plug Adapter
An optional plug adapter is available to provide a remote fault alarm signal through the J4 connector on the control board. See page 11 for installation details.
24-Volt Heater Interlock Adapter
An optional plug adapter is available to interlock the heater via a 24-volt signal through the J1 connector on the control board. See page 11 for installation details. (Only available with r23 or later software).
Protective Shrouds
An optional durable protective plastic shroud is available to prevent damage to the heater due to water intrusion. The cover fits snugly over the entire heater and can be easily removed for cleaning and service.

SECTION II – INSTALLATION AND START-UP
WARNING / CAUTION
- DO NOT TURN ON THE ELECTRIC POWER SUPPLY to this equipment until heater is completely filled with water and all air has been released. If the heater is NOT filled with water when the power is turned on, the heating elements will burn out.
- For protection against excessive pressures and temperatures, local codes require the installation of a temperature-and-pressure (T&P) relief valve certified by a nationally recognized laboratory that maintains periodic inspection of production of listed equipment of materials, as meeting the requirements for Relief Valves and Automatic Gas Shutoff for Hot Water Supply Systems. ANSI Z21.22-1971. THE CUSTOMER IS RESPONSIBLE TO PROTECT PROPERTY AND PERSONNEL FROM HARM WHEN THE VALVE FUNCTIONS.
- All water heaters have a risk of leakage at some unpredictable time. IT IS THE CUSTOMER’S RESPONSIBILITY TO PROVIDE A CATCH PAN OR OTHER ADEQUATE MEANS, SO THAT THE RESULTANT FLOW OF WATER WILL NOT DAMAGE FURNISHINGS OR PROPERTY.
- Installation or service of this unit requires ability equal to that of a licensed tradesman in the field.
- The installation must conform to these instructions and any local authority having jurisdiction. Grounding and electrical wiring connected to the unit must also conform to the latest version of the National Electric Code NFPA-70.
WATER HEATER PLACEMENT
- Place the heater on a solid, level foundation in a clean, dry location.
- The water heater should be protected from freezing and waterlines insulated to reduce energy and water waste.
- Leave a minimum of 18” clearance for element withdrawal and control access.
- Do not install in an area where flammable liquids or combustible vapors are present.
SLIDE BRACKETS FOR HANGING SUPPORT MOUNTING
- Weld slide rails to bottom of table. Spacing should be 17” for HD6 models up to 18kW and 22” for HD6 models 24 to 58.5kW. HD16 models are not designed for use with slide brackets.
- Attach slide bracket angles to heater with #8 sheet metal screws. It will be necessary to drill 1/8” holes into heater jacket for screw pilot holes.
- Slide heater onto slide rails under table.

PIPING INSTALLATION – See Diagrams
- Connect the cold water inlet and hot water outlet to the appropriate connections as shown; refer to the specifications for location and sizes.
- Install the combination temperature and pressure safety relief valve in the tapping provided. Note that this is required by law for safety considerations.

- Install a relief valve overflow pipe to a nearby floor drain.
NOTE: Relief valve discharge piping limitations:
a. Termination to be plain end (no threads) and 6-inches above the drain.
b. Maximum 30-feet.
c. Maximum four (4) elbows.
d. No reduction in line size.
e. No valve of any type to be installed between the relief valve and tank or in the drain line.
FILLING THE HEATER
- Open the valve to the cold water inlet and allow the heater and piping system to completely fill, as indicated by a steady flow of water through the process outlet.
NOTE: Flush the tank at full flow for 10 minutes prior to putting into service.
ELECTRICAL INSTALLATION
- Enter the base through the factory cut KO’s with properly sized feeder leads, See Wiring Chart. Single-phase installations require two (2) leads. All Hubbell 3- 3-phase heaters are intended for use with a 3-wire delta system plus ground. No neutral is required. For a 4-wire plus ground system, install 3 legs of power plus the ground and terminate the neutral leg.
- Install these power leads into the box lugs on the power distribution block or magnetic contactor, as required.
- Connect the incoming ground wire to ground lug supplied.
- Check for proper grounding.
- All other electrical connections are made at the factory; therefore, no other electrical connections are necessary.
- Check all connections, including factory connections, for tightness.
OPTIONAL XB1 EXPANSION BOARD (used for temperature alarm / interlock)
- If desired, the XB1 can be used as an alarm relay or a temperature interlock at a setpoint other than the water temperature setpoint on the water heater.
- If the XB1 is not factory-installed, mount the XB1 to the control panel and connect the XB1 to the T1000 control board with the factory-supplied cable between JX4 on the XB1 and J1 and J4 on the T1000 and connect the ground between JX6 on the XB1 and J8 on the T1000.
- Make connections as required to the relay terminal block. When the temperature drops below the XB1 setpoint the relay is open between Normally Open (NO) and Common (C) and the LED will flash green. When the temperature is above the XB1 setpoint the relay is closed between NO and C and the LED will be solid green. Use NO and C for low-temperature interlock or high-temperature alarm. Use Normally Closed (NC) and C for low-temperature alarm. A red LED indicates an error.

Note: Once the XB1 is connected to the T1000 control board, an additional menu option will be available to set the low-temperature setpoint. See Section III.
FOR REMOTE ON/OFF CONTROL
To remotely control the On / Off operation of the heater, it is recommended that a DPST switch or relay (by others) be used to break both power legs (white and black wires) connected to the top two terminals of the J5 connector on the control board. See diagram at right.
Use a NC (Normally Closed) relay to turn the heater ON when energizing the relay coil or to turn the heater OFF when de-energizing the relay coil. Use a NO (Normally Open) relay to turn the heater OFF when energizing the relay coil or to turn the heater ON when de-energizing the relay coil.
OPTIONAL REMOTE ALARM CONTACTS
- If desired, the control board can be wired to a remote alarm to indicate a reset fault condition. These fault conditions include over-temperature, no probe, and low water (when the configuration is set to manual reset).
- This alarm can be wired to the J4 connector on the control board as shown below. To facilitate this installation, an optional adapter, Hubbell P/N PLUG ADAPTER J4, can be purchased to provide wire connections.

Note: That when the XB1 expansion board is used, the J4 PLUG ADAPTER should plug into the JX1 connection on the XB1.
OPTIONAL FIELD CONVERSION FROM SINGLE TO THREE PHASE OR THREE TO SINGLE PHASE (HD6 and HD16 models in 6, 7, and 9 kW and 208 and 240 volts only)
- Find the appropriate diagram for the unit to be converted in the following chart titled “Wiring Chart”.
- Re-wire the unit according to the diagram.
NOTE: The wire to be used for internal wiring must conform to SEW-2 or PTFE (200°C) and must match the wire size currently in use. Contact the factory for assistance if required. - Contact the factory for correct labels. The factory will need the serial number for proper identification.
OPTIONAL 24-VOLT HEATER INTERLOCK ADAPTER
- If desired, the heater can be wired to operate only when supplied with a 24-volt signal through the heater interlock adapter. When no 24-volt signal is supplied through the heater interlock adapter the heater is interlocked and will not energize. When interlocked the display will show “ HLd”. The heater will resume normal operation when a 24-volt signal is re-applied through the heater interlock adapter.
- To utilize this feature, plug the 24-volt heater interlock adapter into terminal J1 of the T1000 control board (note: if the XB1 expansion board is used, plug the adapter into terminal JX3 of the XB1) and verify that the configuration is set to “ H on”, see the controller operation section for further detail. The signal can be either AC or DC. However, if a DC signal is utilized and the interlock feature does not operate, switch the two 24-volt supply wires at the heater interlock adapter.

FINAL CHECKS
- Check all connections for tightness.
- Ensure that all the above steps are completed.
- Remove the protective outer plastic covering from the sheet metal shell.
- After the water is heated for the first time, monitor the water temperature as described in Section III, Annual Inspection.





Wiring Chart Notes:
- Power feed wire sizing is based on using 75°C Cu THHN wire with feeder branch protection rated at 125%.
- nternal wire sizing is based on using 200°C SEW-2 or PTFE wiring in a raceway with an ambient temperature up to 60°C.
- For information on 277V, 415V, or 440V models reference the supplied drawing or contact the factory.
- Normal phase-to-phase resistance tolerance is ±5%.
- 380, 480, and 600-volt phase-to-phase resistance values are shown with the transformer disconnected.
- For 575V models, multiply the kW rating of the 600V model by a de-rating factor of 0.92 to get the actual rating for 575V.












Typical HD6 Plumbing Connections
(Rear View)

Typical HD16 (1-58 kW) Plumbing Connections
(Front View)


SECTION III – SCHEDULED MAINTENANCE AND OPERATION
WARNING / CAUTION
Before performing any maintenance procedure, make certain the power supply is turned OFF and cannot accidentally be turned on.
MAINTENANCE AND OPERATION
The water heater is automatic in its operation. It will maintain a full tank of water at the temperature setting of the controller. The water heater should not be turned on without first making sure that the tank is full of water and that all air has been released.
FREEZING
The tank should be fully drained in the event the electricity has been turned off and if there is danger of freezing.
CONTROLLER OPERATION
NOTE: All controller variables come preset from the factory to include a preset temperature of 185°F.
- To turn unit on or off:
a. Press the ON/OFF button on the display module.
b. Note that the controller will resume its last mode of operation if power is disconnected. - To change setpoint temperature (the temperature is fully adjustable from 32° to 194°F (0°-90°C):
a. Press the UP and DOWN arrows simultaneously to enter setpoint change mode.
b. Press the UP or DOWN button to change the setpoint temperature.
c. Pressing and holding the UP or DOWN button will scroll through the setpoint temperature.
d. To leave setpoint change mode
i. Wait 5 seconds without pushing any buttons or press the UP and DOWN buttons simultaneously. - To view the number of operational hours (the number of hours when a contactor is pulled in) and software version:
a. Press the UP and DOWN arrows simultaneously to enter setpoint change mode.
b. Press the ON/OFF button.
c. Display will flash the software version (e.g. R14), HRS, followed by the hours in thousands of hours, followed by the hours.
i. Example: r 14, H r S, l2 3, 4 5 6; indicates software version R1.4 and 123,456 hours.
d. To leave operational hours mode
i. Wait 5 seconds without pushing any buttons or press the UP and DOWN buttons simultaneously. - Configuration Menu. (NOTE: Configuration menu change should only be made by qualified personnel).
a. To enter the configuration menu, press and hold the UP, DOWN, and ON/OFF buttons simultaneously for 5 seconds.
b. To scroll through menu settings, press the ON/OFF button.
c. To make a change to a menu setting use either the UP or DOWN arrow.
d. Settings:
i. Relays – sets the number of magnetic contactors used in the heater.
1. r ##, where ## is the number of magnetic contactors (01 or 02). With XB1 installed ## can be 01 through 06.
ii. Low water detection – sets the low water detection on or off.
1. LOn, for low water on.
2. LOF, for low water off. (Factory Default)
Note: The controller utilizes a conductivity-type low water detection system. Due to the low conductivity of the DI/RO water, the conductivity sensor is turned off. A float-type low water sensor is used in place of the conductivity sensor.
iii. Low water reset – sets the low water reset for either automatic or manual
1. LAU, for low water automatic reset. (Factory Default)
2. LAn, for low water manual reset.
iv. Temperature units – sets the temperature units to either degrees Fahrenheit or Celsius.
1. DEF, for degrees Fahrenheit. (Factory Default)
2. DEC, for degrees Celsius.
v. Differential – sets the number of degrees below setpoint that the heater will resume heating after it has achieved setpoint.
1. d ##, where ## is the differential in degrees (1 to 20). (Factory set at 02)
vi. Display – sets the display to either setpoint or actual temperature.
1. dSS, for display setpoint temperature. (Factory Default)
2. dSt, for display actual temperature.
vii. Heater Interlock – sets the heater interlock mode to on or off. (Only available with r23 or later software).
1. HoF, to disable the 24-volt interlock feature. (Factory Default)
2. Hon, to enable the 24-volt interlock feature.
viii. XB1 Temperature Setpoint – sets the setpoint for the operation of the XB1 relay operation.
e. To leave the configuration menu, wait 5 seconds without pushing any buttons or press the UP and DOWN buttons simultaneously. - To reset any high-limit, no probe, or low water (when in manual reset mode) fault condition, press the RESET button.
- Display
a. By default the display will show the setpoint of the heater.
b. The decimal points on the display, as shown below, indicate that the controller is calling for a contactor to pull in.

ANNUAL INSPECTION
- Monitor water temperature
a. Let water heater completely heat to a designated temperature setting.
b. After controller satisfies (that is, when the magnetic contactor actually clicks off), draw water from as close as possible heater outlet and measure the temperature.
c. Compare the water temperature of outlet water to the temperature setting of the display when it satisfies. Normal variation between the two points is approximately + 5°F.
d. If these two readings do not coincide within acceptable tolerances and verification has been made of the accuracy of the temperature-reading gauge, replace the control board and/or the sensor probe. - Lift test lever on relief valve and let water run through valve for a period of approximately 10 seconds. This will help flush away any sediment that might build up in water passageways.
- Inspect element for leakage as follows:
a. Shut off power supply.
b. Remove front cover.
c. Visually inspect around heating element for evidence of leaks.
d. Rub around the heating element with a rag. Check for any evidence of moisture. If moisture is present or a water drip is observed, follow procedure outlined in Section V.
CAUTION: The area around the heating element may be hot. - Scale and mineral build-up on heating elements is a normal condition. It is recommended that the heating element be removed for examination and if scaled, should be cleaned. In an area of known hard or poor water conditions, the elements may need to be checked more frequently. This will improve the efficiency of the heater and increase the element life.
NOTE: Failure of the elements due to scale and mineral build-up is not covered under warranty. See warranty for complete details.
a. Shut off power supply.
b. Drain the tank.
c. Remove front cover.
d. Disconnect the element wiring. It is recommended that one element at a time is removed to simplify re-wiring.
e. Unscrew element.
f. Limescale removal
i. Place limed ends of the heating element in a de-limer solution, designed for potable water applications, and allow lime to dissolve. Do not allow de-limer to contact heating element terminals.
g. Other scale removal
i. Silicates, sulfates, and aluminates must be removed by scraping or other mechanical means. De-limers will not dissolve these types of scale.
h. Flush the cleaned ends of the elements with clean water.
i. Re-install element with new o-ring.
j. Re-attach element wires.
k. Continue until all heating elements are cleaned.
l. Fill the heater following the filling instructions provided in Section II and check around the elements for leaks.
m. Re-apply power. - Check for loose electrical connections. Tighten as necessary.
SECTION IV – TROUBLESHOOTING
ERROR MESSAGES
- Err, No, Prb
a. This message will flash when the controller does not detect that the probe is connected to the control board. To clear this error reinsert the probe connector and press RESET. - Err, too, hot, ### (where ### is the actual temperature of the water.)
a. This message will display if the temperature of the water exceeds the high limit temperature setpoint. To clear this error, wait until the temperature is below the operating setpoint and press RESET. Note that the unit will not reset until the indicated temperature is below 195°F. If this message continually occurs, follow the troubleshooting flow chart for continuous over-temperature condition. - Err, No, H2O
a. If this message is displayed, verify that the low water detection is turned off. - Err, H2O, LEA
a. This message displays if the leak detection sensor determines there is water in the base of the heater shell. To clear this message, remove the water from the leak detection sensor. Check the unit and piping for leaks. - CC
a. This message displays if the display cable is installed into the control board backwards. To clear this message, remove and correctly install the display cable. - 255
a. This message indicates that the probe is likely out of calibration. To clear this message, it is recommended that the probe be removed and replaced. - HLd
a. This message indicates that the 24-volt interlock feature is enabled, there is no 24-volt signal present, and the heater is in standby mode. If it is not the intention to operate the heater with the 24-volt interlock feature, this feature should be disabled as shown in the controller operation section. (Only available with r23 or later software).
CONTACTOR CARE
1. A chattering or humming from the contactor is due to dust or debris on the contact points that prevents the contactor from making proper contact. The debris can be removed by utilizing a can of antistatic cleaning and dusting spray (pressurized air) and spraying through the side of the contactor to remove the debris.
LOW WATER CUT-OUT
- Due to the low resistivity of DI/RO water, a 316L stainless steel float type low water cutout is supplied in lieu of a conductivity type.
This device will help protect the elements from energizing when there is insufficient water in the tank. The float type low water cutout will disengage the control circuit during low/no water conditions and will auto-reset when the water reaches a safe level. The conductivity low water detection system incorporated in the T1000 digital controller should be disabled for DI/RO water applications.
DISPLAY BUTTONS
- If the display randomly changes or does not respond when the buttons are pressed, loosen the four (4) screws holding the display to the base, reseat the display in the center of the opening, and re-tighten the screws.
MISCELLANEOUS
- If the display flashes when the unit is first turned on or turned on after maintenance, check that the J5 terminal on the controller is engaging all four pins on the board.
- Note that before replacing the control board, display, or probe, it is recommended that the power supply to the heater be turned off at the main circuit breaker disconnect to the heater to reset and clear the electronic controller.
GENERAL TROUBLESHOOTING



CONTROL BOARD (T1000) / DISPLAY (TD1000) TROUBLESHOOTING
- Verify proper power supply voltage between each phase (L1 to L2, L2 to L3, and L1 to L3). The power supply voltage should match the voltage listed on the heater nameplate. If voltage is incorrect, check main supply wiring or replace unit with proper heater.
- Check for 208/240VAC between pin 1 (white wire) and pin 2 (black wire) of the J5 connector on the T1000 control board. If no voltage is present, skip to step 4.
- If 240VAC is present, check for 24VDC between D1 and ground. If 24VDC is present replace the display (TD1000). If 24VDC is not present replace the control board (T1000).

4. If a transformer is installed, verify proper power supply voltage to the primary side of the transformer and verify approximately 240VAC on the secondary side of the transformer. If voltage is present of the primary side but not on the secondary side, replace the transformer.
5. If circuit breakers are installed, verify that the circuit breaker is ON. Verify proper power supply voltage between each phase (L1 to L2, L2 to L3, and L1 to L3) to the line side of each circuit breaker and to the load side of each circuit breaker. If voltage is present of the line side but not on the load side, replace the circuit breaker.
6. Verify that the heater is wired according to the proper wiring schematic for the unit. Correct as required. If unit still does not operate, contact the factory.
MAGNETIC CONTACTOR TROUBLESHOOTING
- With the unit ON and calling for heat, check for lit decimal points on the display. If the unit has a single contactor, the first decimal to the right of the display should be lit. If two decimals are lit, verify that the configuration is set for one contactor. If the unit has two contactors, verify that two decimals are lit. If only one decimal is lit, verify that the configuration is set for two contactors. If no decimals are lit, continue to the ‘P65SS Probe Troubleshooting’ section.
- With the unit ON and calling for heat and one decimal lit, check for 240VAC between pin 1 (white wire) and pin 4 (yellow wire) of the J5 connector on the T1000 control board. If no voltage is present, replace the control board (T1000). If voltage is present, check for voltage across the contactor coil. If voltage is present at the contactor coil, replace the magnetic contactor. If no voltage is present, verify that the heater is wired according to the proper wiring schematic for the unit.
- If the unit has two contactors, with the unit ON and calling for heat and two decimals lit, check for 240VAC between pin 1 (white wire) and pin 3 (red wire) of the J5 connector on the T1000 control board. If no voltage is present, replace the control board (T1000). If voltage is present, check for voltage across the contactor coil. If voltage is present at the contactor coil, replace the magnetic contactor. If no voltage is present, verify that the heater is wired according to the proper wiring schematic for the unit.
P65SS PROBE TROUBLESHOOTING
- Unplug and reseat the P65SS probe wire in the jack on the T1000 control board. Note that the error message “ Err, No, Prb” will be displayed and the reset button must be pressed to clear the message.
- If problem persists, unplug the P65SS probe from the control board and plug into the RJ45 pigtail (not supplied).
- If the problem is with temperature control or high limit:
a. Change the configuration to ‘dSt’ to display the actual water temperature.
b. Check the temperature of the water with a thermometer and compare that with the temperature on the display. If the two temperatures coincide, replace the T1000 control board. If the two temperatures do not coincide, continue to the next step.
c. Unplug the P65SS probe from the control board and plug into the RJ45 pigtail (not supplied). Check the resistance value (ohms) between the blue wire of the pigtail (#1) and the red wire of the pigtail (#4). Compare the resistance value measure with the chart below at the measured temperature of the water. If the two values coincide, replace the T1000 control board. If the two values do not coincide, replace the P65SS sensor - If the problem is with low water:
a. Verify that low water is set to OFF in the configuration menu.
SECTION V – SERVICING AND REPLACEMENT OF PARTS
WARNING / CAUTION
Before servicing or replacing any part, make sure to turn the power supply to the unit OFF.
HEATING ELEMENT
- Disconnect power from unit.
- Shut off incoming water supply.
- Attach hose to drain connection.
- Lift manual release lever on relief valve to let air into system or break union on outgoing water line.
- Drain water from tank.
- Disconnect the wires from the heating element terminals.
- Unscrew element with a 1-7/8” 6-point socket with no bevel.

- Install new #220 Viton o-ring gasket and install new heating element. NOTE: Hubbell recommends lubricating the o-ring with Parker O-Lube prior to installation.
- Rewire element according to the wiring diagram as shown in the Section II.
- Fill tank and check around element for any leaks.
MAGNETIC CONTACTOR
- Disconnect power from unit.
- Disconnect line and load wires to contactor.
- Disconnect the control circuit wires.

CONTROL BOARD
- Disconnect power from unit.
- Disconnect display cable, probe cable (J3) and probe ground (J7), leak detection wire (J2), ground wire (J8), and terminal block (J5) from the control board. NOTE: The terminal block (J5) is removable from the control board. Grasp the terminal block on the ends and pull straight away from the board.

- Remove four (4) screws securing control board to panel.
- Remove and replace control board.
- Reconnect wires disconnected in step 2. NOTE: When reconnecting the ribbon cable, be sure to have the key on the cable align with the slot in the connector.
- Connect power to unit.
RELIEF VALVE
- Disconnect power from unit.
- Shut off incoming water supply.
- Attach hose to drain connection.
- Lift manual release lever on relief valve to let air into system or break union on outgoing water line.
- Drain water from tank.
- Disconnect overflow piping.
- Unscrew relief valve, remove assembly and replace with new one.
- Connect overflow piping.
- Turn on incoming water supply and check for leaks.
- Connect power to unit.
P65SS SENSOR PROBE
- Disconnect power from the unit.
- Unplug the P65SS probe connector from J3 and the probe ground from J7 on the T1000 control board.

- Twist the cord and shrink-wrap end of the P65SS probe (or cut the shrink-wrap with a sharp knife) to loosen the P65SS sensor assembly from the P65SS thermowell.
- Remove the old P65SS sensor assembly by pulling on the cord coming out of the P65SS thermowell.
Note: It is unnecessary to unscrew the thermowell from the vessel to replace the P65SS sensor.
- Insert the new P65SS sensor assembly into the P65SS thermowell. Be sure to insert the sensor until the shrink-wrap cap engages the threads on the end of the thermowell.
Note: The new sensor and cord assembly is push-fit onto the end of the thermowell threads. Do not twist the new sensor and cord assembly into the thermowell. The thermal conductive heat transfer paste inside the thermowell is sufficient for replacement sensors. Adding additional paste is not required. - Plug P65SS probe connector into the T1000 control board.
- Turn on power to the unit. If display shows “ Err, No, Prb”, press the reset button.
P65SS THERMOWELL
- Follow steps 1-4 for removing the P65SS Sensor Probe above.
- Shut off incoming water supply.
- Attach hose to drain connection.
- Lift manual release lever on relief valve to let air into system or break union on
outgoing water line. - Drain water from tank.
- Remove the thermowell from tank using a 13/16” socket.
- Install new #115 Viton o-ring gasket and install new thermowell. NOTE: Hubbell recommends lubricating the o-ring with Parker O-Lube prior to installation. WARNING: Do not remove the jam nut.

- Reinstall or install a replacement P65 sensor probe in accordance with steps 5 and 6 above.
- Refill tank.

- Check for leaks. Retighten as required.
- Turn on power to the unit.
- Note that to resume operation the controller will need to be reset by pressing the ‘RESET’ button on the display.
CAUTION: Do not use plumber’s tape/Teflon tape/pipe dope when installing the P65SS Thermowell. Lubricate O-ring prior to installation. Tighten probe at the brass hex flats only.
LOW WATER SWITCH
- Disconnect power from unit.
- Shut off incoming water supply.
- Attach hose to drain connection.
- Lift manual release lever on relief valve to let air into system or break union on outgoing water line.
- Drain water from tank.
- Disconnect the two wires of the low water switch.
- Unscrew and remove the low water switch from vessel.
- Thread new low water switch into vessel.
NOTE: This is an NPT thread and will require Teflon plumbing tape or thread sealant.
NOTE: Etched into the hex of the low water switch is “NO” and “NC” and/or arrows.
“NO” must be facing upward (and/or the arrows must point upward). - Connect two wires from low water switch as indicated in the appropriate wiring diagram.
- Turn on incoming water supply and check for leaks.
- Turn on power to the unit.
NOTE: “NO” must face toward the top.

SECTION VI – SERVICE PARTS LIST



SECTION VII – TORQUE VALUES

SECTION VIII – WARRANTY INFORMATION
LIMITED WARRANTY
1. PRODUCT WARRANTY. Hubbell warrants the water heater it manufactures and its components (the “Product”) to be free from defects in materials and workmanship, under normal use and service for the period of time identified below beginning from the date of installation, provided that the product is installed within three (3) months of date of shipment from Hubbell and when the Product is installed and maintained in accordance with Hubbell’s written instructions (see operators manual for details). Owner must establish the Product’s purchase date by means satisfactory to Hubbell in its sole discretion.
TANK and COMPONENTS: 90 days parts and labor
ELECTRICAL COMPONENTS: One (1) year, parts only
TANK ONLY: Three (3) years Non Pro-Rated
REPLACEMENT PARTS: Thirty (30) days parts only, no labor, from date of purchase
SUCH WARRANTIES DO NOT COVER:
- Product failure (including but not limited to the tank and/or heating elements) caused by liming, sediment buildup, chemical corrosion, chlorine corrosion, or freezing.
- Temperature setting adjustments, pressure reducing valve adjustments, resets, and plumbing leaks.
- Product misuse, tampering or misapplication, accidental damage, improper installation or the application of improper voltage.
- Costs incurred for shipping, delivery, handling, and/or administrative charges.
- For the tank warranty after the first year, all labor, shipping, installation costs, and components (other than the tank) are the responsibility of the owner.
- With respect to labor warranty within the first year, overtime, holiday, weekend or any other non-standard labor rate.
- Excessive and unreasonable labor rates and/or travel expenses as determined by Hubbell in its sole discretion.
THE FOREGOING WARRANTIES ARE EXCLUSIVE AND IN LIEU OF ANY OTHER WARRANTY, EXPRESSED OR IMPLIED, INCLUDING BUT NOT LIMITED TO ANY IMPLIED WARRANTY OR MERCHANTABILITY OR FITNESS FOR A PARTICULAR PURPOSE OR PATENT OR OTHER INTELLECTUAL PROPERTY RIGHT INFRINGEMENT.
2. LIMITATION OF REMEDIES AND DAMAGES. Hubbell’s liability and Buyer’s exclusive remedy hereunder will be limited solely, at Hubbell’s option, to repair or replacement by a Hubbell authorized service agency (other than where Buyer is located outside of the United States or Canada, in which case Hubbell’s liability and Buyer’s exclusive remedy hereunder will be limited solely to replacement of part under warranty) with respect to any claim made within the applicable warranty period referred to above. Without limiting the generality of the foregoing, all warranty items shall be returned by Buyer, at its sole expense, to the Hubbell factory (45 Seymour Street Stratford, CT 06615) for replacement or repair. Hubbell reserves the right to accept or reject any such claim in whole or in part. Hubbell will not accept the return of any product without prior written approval from Hubbell, and all such approved returns shall be made at Buyer’s sole expense.
HUBBELL WILL NOT BE LIABLE, UNDER ANY CIRCUMSTANCES, FOR CONSEQUENTIAL OR INCIDENTAL DAMAGES, INCLUDING BUT NOT LIMITED TO LABOR COSTS OR LOST PROFITS RESULTING FROM THE USE OR INABILITY TO USE THE PRODUCTS OR FROM THE USE OF OR INABILITY TO USE THE PRODUCTS OR FROM THE PRODUCTS BEING INCORPORATED IN OR BECOMING A COMPONENT OF ANY OTHER PRODUCT OR GOODS.

P.O. BOX 288
STRATFORD, CT 06615-0288
PHONE: (203) 378-2659
FAX: (203) 378-3593
INTERNET: http://www.hubbellheaters.com/
Hubbell Electric Deionized / RO Water Heater – HD User Manual






















