DIAG-STADIUM 60-12 / 60-24
User Guide

PRODUCT INTERFACE


| 1 | Value adjustment keys in DIAG + and TIMER modes |
| 2 | Screen |
| 3 | Minute display |
| 4 | Volt display |
| 5 | Percentage display |
| 6 | Error LED |
| 7 | LED showing the charging speed has been selected |
| 8 | Key to starting the selected mode |
| 9 | START ENGINE key |
| 10 | Mode selection LED |
| 11 | Battery type or function selection key |
| 12 | Charging speed selection key |
| 13 | Battery voltage selection key |
- The screen is not a measuring tool it only gives an approximated voltage. Calibration is not possible.
SAFETY INSTRUCTIONS
This manual includes guidelines on the operation of your device and the precautions to follow for your own safety. Ensure it is read carefully before first use and keep it handy for future reference. These instructions should be read and understood before anyone operates the product. Any modifications or maintenance that are not specified in the manual should not be undertaken. The manufacturer is not liable for any injury or damage due to non-compliance with the instruction manual. In case of problems or uncertainties, please consult a qualified person that is able to handle the device correctly. This device should only be used for charging, start-up, and power supply within the limits indicated on the device and in the manual. The safety instructions must be followed. In case of improper or unsafe use, the manufacturer cannot be held responsible
Device suitable for indoor use only. Do not expose to rain or excessive moisture.
This device may be used by children from age 8 and by persons with reduced physical, sensory or mental capabilities or lack of experience and knowledge, provided that they are under supervision or have been told how to use the device safely and are aware of the potential risks. Children must not use the device as a plaything. Cleaning and servicing tasks may not be carried out by children unless they are supervised.
Do not use it for charging non-rechargeable batteries
Do not operate the device with a damaged power supply cord or a damaged mains plug.
Do not use the device if the charging cable appears to be damaged or assembled incorrectly in order to avoid any risk of short-circuiting the battery.
Never charge a frozen or damaged battery.
Do not cover the device
Do not place the device near a fire or subject it to heat or to long-term temperatures exceeding 60°C
Do not obstruct the cooling vents. Refer to the installation section before operating the machine.
The automatic mode of operation and usage restrictions are explained below in these operating instructions.
Risk of explosion and fire!
A battery being charged can emit explosive gas.
During the charge, the battery must be placed in a well-ventilated area.
Avoid flames and sparks. Do not smoke.- Protect the electrical contacts of the battery against shortcircuiting.
Do not leave a charging battery unattended for a long time
Acid projection hazard!
Wear safety goggles and protective gloves.
If your eyes or skin come into contact with battery acid, rinse the affected part of the body with plenty of water and seek immediate medical assistance.
Connection / disconnection:
- Disconnect the power supply before connecting/disconnecting the device to/from the battery
The terminal of the battery that is not connected to the car frame must be connected first. The other connection must be made on the car frame, far from the battery and the fuel line. The battery charger must be connected to the power supply network.- After the charging process, disconnect the battery charger from the power supply network and remove the connector from the car frame and then the connector from the battery, in this order.
Connection:
- This device must be connected to an earthed power supply.
This equipment is intended for industrial environments (class A) and not for residential sites where the electric current is supplied by the public low-voltage power supply network. There may be potential difficulties in ensuring electromagnetic compatibility on these sites, because of the conducted interferences, as well as radiated radio electrical frequency.
This product does not comply with IEC 61000-3-12 and is intended to be connected to private low voltage networks which are connected to public supply networks only at the medium and high voltage levels. If connected to a public low-voltage supply network, it is the responsibility of the installer or user of the equipment to ensure, by consulting the operator of the electrical distribution network, that the hardware can be connected.
Maintenance:
If the power supply cable is damaged, it must be replaced by the manufacturer, its service agent, or an equally qualified person.- Service should be performed by a qualified person.
Warning! Always remove the power plug from the wall socket before carrying out any work on the device.- If the internal fuse is blown, it must be replaced by the manufacturer, its after-sales service, or an equally qualified person.
- Regularly take off the cover and remove dust with an air gun. Take the opportunity to have a qualified person check the electrical connections with an insulated tool.
- Under no circumstances should solvents or other aggressive cleaning agents be used.
- Clean the device’s surfaces with a soft, dry cloth.
Regulations
The device complies with European Directive.- The certificate of compliance is available on our website.
EAC conformity mark (Eurasian Economic Commission)
Equipment in compliance with British requirements. The British Declaration of Conformity is available on our website (see home page).- Equipment in conformity with Moroccan standards.
The declaration C م (CMIM) of conformity is available on our website (see cover page).
Disposal:
- This product should be disposed of at an appropriate recycling facility. Do not dispose of domestic waste.
GENERAL DESCRIPTION
DIAG-STARTIUM products are designed for charging and starting 12V (6 elements) lead-acid batteries (electrolyte, Gel, and AGM) for the model 60-12 and 6V (3 elements), 12V (6 elements), and 24V (12 elements) for the model 60-24:
Assembly – handle and wheels :

POWER SUPPLY
Check that the power and protection (fuse and/or circuit breaker) are compatible with the current required. The appliance must be positioned so that the plug socket is accessible.
It must be connected to a grounded outlet according to the following recommendation:
| DIAG-STADIUM 60-12 | DIAG-STADIUM 60-24 | ||
| Power supply | 230V – 1 ph | 230V – 1 ph | |
| Protection | 16 A | 16 A | |
| Charging | charge | 2000 W | 2000 W |
| power | Starting | 10 000 W | 10 000 W |
The recommended cross-section for an extension is : 3 x 2,5 mm².
CONNECTION AND DISCONNECTION
Before any connection to a vehicle battery, make sure that the booster isn’t connected to the mains and that the booster’s switch is set to OFF.- Locate the + and – battery terminals. (polarity reversal can damage the fuse).
- Keep the cables away from hot or sharp surfaces. Separate the 2 cables properly and avoid pinching them.

Once the connector is plugged into «12V» or «24V», a LED switches on under the corresponding interface to confirm the selected voltage input. If the selected voltage does not match the battery voltage, the charge cannot start.
Diag-Stadium 60-12 | Diag-Startium 60-24 |
![]() | ![]() |
Start and charge a battery in-situ :
In the event that the negative terminal is plugged onto the car’s chassis :
- Connect the red clamp to the battery’s positive terminal.
- Connect the black clamp to the vehicle’s chassis, and make sure it is a safe distance from the battery and the fuel/exhaust pipe.
- Connect the device to the mains.
- Choose the user mode, charge speed, and switch the DIAG-STARTIUM on.
- After use, set the switch to OFF, disconnect the charger from the mains then remove the black clamp, followed by the red clamp.
Some vehicles have the positive terminal plugged onto the car chassis, in this event :
- Connect the black clamp to the battery’s negative terminal.
- Connect the red clamp to the vehicle’s chassis, and make sure it is a safe distance from the battery and the fuel/exhaust pipe.
- Connect the device to the mains.
- Choose the user mode, charge speed, and switch the DIAG-STARTIUM on.
- After use, set the switch to OFF, disconnect the charger from the mains then remove the red clamp first and the black clamp last.
Charging a battery when disconnected from the vehicle :
- Connect the red clamp to the battery’s positive terminal and the black clamp to the battery’s negative terminal.
- Connect the device to the mains.
- Choose the user mode, charge speed, and switch the DIAG-STARTIUM on.
- After use, set the switch to OFF, disconnect the charger from the mains then remove the red clamp first and the black clamp last.
USE IN CHARGING MODE (SEE INTERFACE)
| DIAG-STARTIUM 60-12 | DIAG-STARTIUM 60-24 | ||
| Charging capacity | 6V | – | 20 – 900 Ah |
| 12V | 20 – 900 Ah | 20 – 900 Ah | |
| 24V | – | 20 – 525 Ah |
Precautions before use
- Choose a sufficiently ventilated area
- Remove the caps on the battery (if any) and make sure the water level (electrolyte) is sufficient. Otherwise, add deionized water and carefully clean the battery terminals.
- Check that the battery capacity in ampere-hours and voltage in volts is compatible with your charger.
Testing the battery
Before performing a charge, it is possible to test the battery level. Connect the red clamp connector on «12V» or «24V» depending on the voltage indicated on the battery. The display indicates the battery’s state of health. It alternates between the actual voltage and the state of charge percentage. A 6V battery is at a 100% capacity if its voltage is superior to 6,4V. It is at 0% if its voltage is inferior to 5,9V. A 12V battery is at a 100% capacity if its voltage is superior to 12.8V. It is at 0% if its voltage is inferior to 11.8V. A 24V battery is at a 100% capacity if its voltage is superior to 25.6V. It is at 0% if its voltage is inferior to 23.6V.
Charge
Once the charger is connected to the battery while following the recommended procedure (see chapter. connection and disconnection), plug the red clamp’s connector on the voltage: «12V» or «24V». Select the charge speed (p.4, n°12) with respect to the battery capacity (see table below), choose the battery type (n°11) then briefly press the START/STOP button (n°8). To stop the charge at any time, press the START/STOP button.
Risk of explosion or acid projections if the wrong voltage is selected (24V for a 12V battery).
By default, the appliance is configured to charging level «3» and battery type: «Universal».
| DIAG-STARTIUM 60-12 | DIAG-STARTIUM 60-24 | |||
| 12V | 6V | 12V | 24V | |
| Charge 1 | 20-75 Ah (5A) | 20-75 Ah (5A) | 20-75 Ah (5A) | 20-75 Ah (5A) |
| Charge 2 | 60-225 Ah (15A) | 60-225 Ah (15A) | 60-225 Ah (15A) | 40-150 Ah (10A) |
| Charge 3 | 130-450 Ah (30A) | 130-450 Ah (30A) | 130-450 Ah (30A) | 85-300 Ah (20A) |
| Charge 4 | 225-900 Ah (60A) | 225-900 Ah (60A) | 225-900 Ah (60A) | 150-525 Ah (35A) |
Three indicators show that the battery is charging :
- The charge LED (n°7).
- The display: It alternates between the battery voltage and the percentage of charge (an evolution of both values should be noticed).
- The voltage and percentage LEDs (n°4 and 5). They remain on and alternate at the same time as the display.
The charge progression is shown in percentage (%).
| % | Battery charge level | Phase |
| 0% | Battery charge level | Testing phase |
| 25% | Charge start | Boost |
| 50% | Charge at 50% | |
| 75% | Charging the remaining % | Absorption |
| 100% | Charged battery | Floating |
Automatic restart (Can be used only when charging)
In the event of a power cut :
- During a normal charge, the DIAG-STARTIUM switches off. When it switches back on, it does not resume the charge. It must be manually resumed.
- During a charge with the «Automatic restart» feature on, the DIAG- STARTIUM switches off. When it switches back on, it automatically resumes the charge.
To use the «Automatic restart» mode :
- Connect the charger according to the instructions,
- Choose the charging speed and the battery type with respect to its characteristics,
- Then keep the START/STOP button pressed (> 5 seconds).
An indicator helps to check if the charge is indeed in «Automatic restart» mode :
- The voltage and percentage LEDs (n°4 and 5). They do not stay on but will blink.
In this mode, Press the (8) button to stop the charge.
A power supply cut will not stop the charge from resuming.
DIAG + function (12V only)
On a stationary vehicle the device supplies up to 60A to enable the operation and testing of high-energy consumers:
engine fan, window regulator, electronic suspension, etc… By supplying a steady voltage.
This voltage can be adjusted from 12V to 15V by 0.1V steps with key 1.
UNIVERSAL function
In the event that it is not possible to accurately determine the battery type (liquid, gel, AGM, Start/Stop) then we recommend that the UNIVERSAL setting is selected, this is also the default setting.
TIMER function
The TIMER feature (n°11) is used to set a charging time from 10 to 120 min (by steps of 10 min) and allows to start the charge when the battery is disconnected or below 1V.
The charge when using the TIMER feature is manual. This has the following consequences :
- Whatever the battery health status (sulfated, short-circuited, voltage < 1V), the charge will always be triggered.
- The charge starts even if the battery connection is faulty: clamps disconnected or in short circuit, There is a risk of sparks if the connection instructions are not observed.
Two indicators can help to check that the charge has started :
- The display (n°2). -It alternates between the battery voltage and the remaining time in minutes.
- The voltage and minutes LEDs (n°3 and 4). They remain on and alternate at the same time as the display.
The charge may be stopped in several ways :
- At the end of the selected time.
- When there is a power supply cut
- By pressing the (8) button.
Charging several batteries simultaneously.
It is possible to charge several batteries simultaneously by connecting them in parallel. The positive terminals are connected to the red clamp and the negative terminals are connected to the black clamp. These batteries or battery groups must be of the same voltage, 12V or 24V.
Charging batteries in series is not recommended.
USE IN START MODE
Precautions before use
- Do not disconnect the battery from the vehicle. Connecting the battery can lead to the vehicle’s memory loss and a potential impossibility to restart it.
Starting
Once the starter is connected to the battery (see connection and disconnection) press key 9 to select the «START ENGINE» mode. When this function is activated a precharge will start. Pressing any key will stop this mode.
The «START ENGINE» mode detects sulfated batteries and will thus refuse to start the vehicle. The machine will automatically start the desulfating procedure in order to protect onboard electronics.- If the battery is excessively damaged (e.g. sulfated), the charger will block the start. In this event, the stadium intermittently indicates « CIP » (Charge in Progress) and 0%. This means that battery recovery is in progress. As long as «CIP» appears on the display, it is not possible to start the vehicle.
| DIAG-STARTIUM 60-12 | 50 – 200 Ah / 180 Ah Instantaneous | 10 min precharge |
| DIAG-STARTIUM 60-24 | 6-12-24V : 50 – 200 Ah / 180 Ah Instantaneous | 10 min precharge minimum |
Once the precharge is done, go to the vehicle’s dashboard. The «start» feature will activate when the first attempt to start is initiated (by turning the key). The attempt time must be for 10 secs maximum (a countdown appears on the display). If your engine does not start, wait 2 minutes between each start attempt.
Nb: If the vehicle does not start, it may be a problem other than a faulty battery e.g. alternator, glowplug…
After usage, follow the recommended disconnection procedure (p.15-16).
TESTING THE ALTERNATOR
If the vehicle battery is regularly out of order, the problem may come to from the alternator.
The DIAG-STARTIUM has an «alternator test» feature (p5, n°11). It can show the alternator’s charge capacity by intermittently displaying the voltage and the percentage.
To use this feature, the vehicle must be started. Follow the recommended connection procedure (p.15-16), and choose the «Alternator test» feature on the control panel.
The indicated percentage displays the alternator’s state of health :
| Between 0 and a 100% | Undercharge fault, the battery is not correctly charged. |
| At a 100% | The alternator is all good. |
| Between 100% and 200% | Overcharge fault. |
PROTECTION
These clamps have been designed for maximum protection :
- The charging clamps are fully insulated.
- A fuse guarantees protection against polarity inversion and short circuits. Replacing it requires manual intervention.

- The thermal protection is monitored by a thermostat (cooling for approximately 1/4h). The fault indicator switches on, and the display shows «th».
- If the machine is faulty, extra thermal protection cuts the machine’s power supply without further indications for the user. Place the machine in a well-ventilated area and wait 15 minutes.
- In the event of a power supply fault, the machine will enter fault protection mode, The error LED switches on and the display shows «dEF». If the fault is major, an internal fuse protects the machine. This fuse must be replaced by an aftersales technician.
TROUBLESHOOTING
| Remedies | Causes | Remedies |
| Error LED flashes | Power supply issue. | Check the power supply. |
| Error LED flashes and alarm beep | Clamps in short-circuit or polarity reversal. | Check if the fuses have blown. |
| Do not put the clamps in short-circuit. Reverse the polarity. | ||
| The battery is faulty. | Check the voltage at the battery terminals with a voltmeter. If the voltage instantaneously increases by more than 2.5V by element the battery can be sulfated or damaged. | |
| Voltage error (6V-12V-24V) | Check if the battery is correctly connected either in 6V, 12V, or 24V. | |
| Battery not detected or <1V. Display: «BAt HS» | Connect the battery. | |
| Select TIMER if the battery voltage is <1V. | ||
| After intensive use, the device goes to thermal protection. Display: «th» | Wait for 1/4h for the device to cool down. | |
| The LEDs won’t light up | Power supply issue. | Check the power supply. |
| The internal fuse is melted. | Send the device back to GYS after sales. | |
| The ON/OFF switch is not engaged. | Switch the ON/OFF button. | |
| In START ENGINE mode, if the screen displays 0%. Restart impossible. | The battery is sulfated, start is avoided to protect the vehicle electronics. | Recharge the battery prior to using START ENGINE. |
| The battery is boiling. | The voltage selected 12 or 24V is not correct. | Check the battery voltage and connect it following the recommended connection. |
| The battery has an element in short-circuit. | The battery cannot be recovered, it must be replaced. |
WARRANTY
The warranty covers faulty workmanship for 2 years from the date of purchase (parts and labor).
The warranty does not cover:
- Transit damage.
- Normal wear of parts (eg. : cables, clamps, etc..).
- Damages due to misuse (power supply error, dropping off equipment, disassembling).
- Environment-related failures (pollution, rust, dust).
In case of failure, return the unit to your distributor together with:
- The proof of purchase (receipt etc …)
- A description of the fault reported
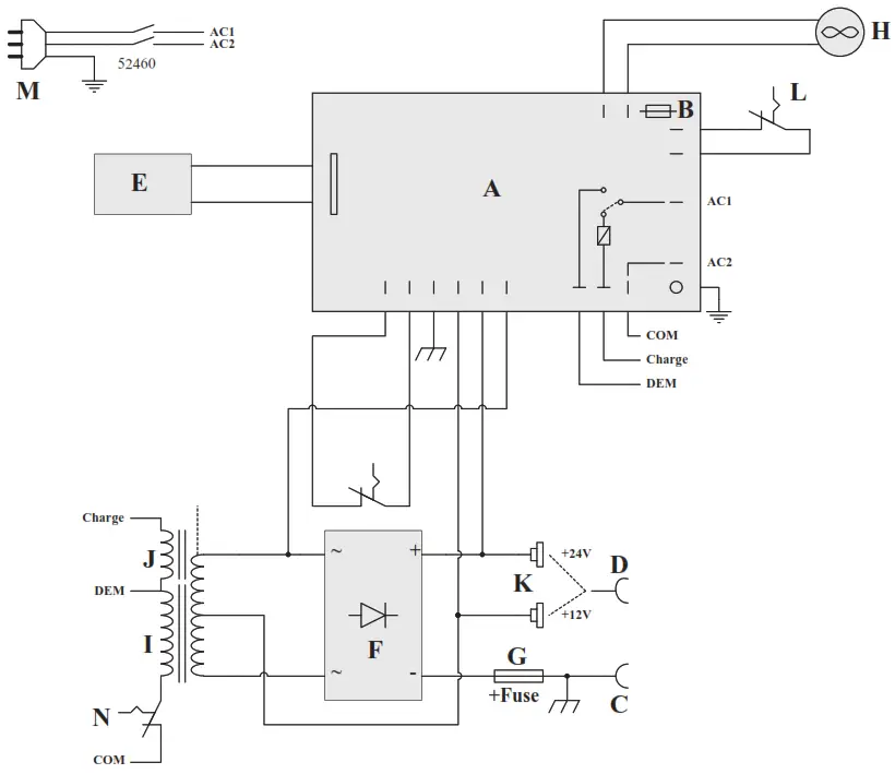
CIRCUIT DIAGRAM

| DIAG STARTIUM 60.12 026513 | DIAG STARTIUM 60.24 026520 (UK: 025592) | |
| A | 97279 | 97281 |
| B | 51344 | |
| C | 71931 | |
| D | S95344 | 71932 |
| E | 51955 | 51956 |
| F | 52222 | |
| G | 51400 | |
| Fuse | 054547 (x2) | |
| H | 51023 | |
| I | 96096 | 96098 |
| J | 96095 | 96097 |
| K | – | 51463 |
| L | 51348 | |
| M | 21493 (UK : 21467) | |
| N | 51350 | |
SYMBOLS
| The recyclable product falls within waste sorting recommendations. | |
| Fuse | |
IP21 | Protected against rain and against finger access to dangerous parts. |
<70db | Noise level |
GYS SAS
www.gys.fr
1, rue de la Croix des Landes
CS 54159
53941 SAINT-BERTHEVIN Cedex
France
75518_V3_11/06/2021




















