RKI INSTRUMENTS 82-5221 Emergency Stop Device

Product Warranty
RKI Instruments, Inc. warrants gas alarm equipment sold by us to be free from defects in materials, workmanship, and performance for a period of one year from the date of shipment from RKI Instruments, Inc. Any parts found defective within that period will be repaired or replaced, at our option, free of charge. Parts must be returned to RKI Instruments, Inc. for repair or replacement. This warranty does not apply to those items which by their nature are subject to deterioration or consumption in normal service, and which must be cleaned, repaired or replaced on a routine basis. Examples of such items are:
- a) Pump diaphragms and valves
- b) Fuses
- c) Batteries
- d) Filter elements
Warranty is voided by abuse including mechanical damage, alteration, rough handling, or repair procedures not in accordance with instruction manual. This warranty indicates the full extend of our liability, and we are not responsible for removal or replacement costs, local repair costs, transportation costs, or contingent expenses incurred without our prior approval.
THIS WARRANTY IS EXPRESSLY IN LIEU OF ANY AND ALL OTHER WARRANTIES AND REPRESENTATIONS, EXPRESSED OR IMPLIED, AND ALL OTHER OBLIGATIONS OR LIABILITIES ON THE PART OF RKI INSTRUMENTS, INC. INCLUDING BUT NOT LIMITED TO, THE WARRANTY OF MERCHANTABILITY OR FITNESS FOR A PARTICULAR PURPOSE. IN NO EVENT SHALL RKI INSTRUMENTS, INC. BE LIABLE FOR INDIRECT, INCIDENTAL OR CONSEQUENTIAL LOSS OR DAMAGE OF ANY KIND CONNECTED WITH THE USE OF ITS PRODUCTS OR FAILURE OF ITS PRODUCTS TO FUNCTION OR OPERATE PROPERLY.
This warranty covers instruments and parts sold to users only by authorized distributors, dealers and representatives as appointed by RKI Instruments, Inc.
We do not assume indemnification for any accident or damage caused by the operation of this gas monitor and our warranty is limited to the replacement of parts or our complete goods. Warranty covers parts and labor performed at RKI Instruments, Inc. only, and does not cover field labor or shipment of parts back to RKI.
Overview
This manual describes the 82-5221 emergency shutoff. It also describes how to install and start up the device. A spare parts list at the end of this manual lists replacement parts.
About the 82-5221
The 82-5221 is a fixed-mounted device with a relay, stack light, and emergency stop button. It requires 115 VAC to operate. A relay inside the 82-5221 is field-wired into the power line of a user-supplied solenoid valve. When the emergency stop button on the front of the housing door is pushed, power to the connected solenoid valve is cut off. A set of remote relay contacts may optionally be used to cut off power to the connected solenoid.
Specifications
Table 1 lists the specifications for the sample drawing gas detector.
Table 1: Specifications
| Construction (housing) | • PBT/PC blend • NEMA 4X |
| Dimensions | 18.77 in. (477 mm) H x 8.09 in. (205 mm) W x 7.19 in. (183 mm) D |
| Weight | 5.1 lbs. |
| Input Power for Device | 115 VAC |
| Relay Contact Rating (for solenoid valve power wiring) | • 15 A at 120 VAC • 12 A at 28 VDC |
WARNING: When using the 82-5221, you must follow the instructions and warnings in this manual to assure proper and safe operation of the 82-5221 and to minimize the risk of personal injury.
Description
External Description
This section describes the external components of 82-5221.

Housing
The 82-5221’s PBT/PC blend housing is weather- and corrosion-resistant. It is suitable for installation where general-purpose equipment is in use. The housing door is hinged on the left side and is secured by two latches on the right side. A panel inside the housing allows for component installation and mounting. Four mounting feet are attached to the back of the housing (one at each corner). The mounting brackets are used to install the housing to a wall. One conduit hub on the bottom of the housing is for external wiring connections.
Emergency Stop Button
The emergency stop button on the front of the 82-5221 cuts power to the connected solenoid valve when it is pushed.
Reset a pushed button by turning it clockwise.
Stack Light
The stack light installed on the top of the housing indicates the status of the solenoid valve’s power line. When the light is green, power is being applied to the solenoid valve. When the light is red, power is not being applied to the solenoid valve.
Internal Description
This section describes the internal components of 82-5221.
Relay
A DPDT relay installed on the right side of the 82-5221 controls the stack light’s LED color and also controls the power to the solenoid valve.
Power Supply
An AC/DC power supply installed on the left side of the 82-5221 converts user-supplied 115 VAC to the 24 VDC that the 82-5221 requires for operation.
Emergeny Stop Button Connections
The emergency stop button’s wiring connections are visible on the back of the door. They are factory wired to the power supply and the Field Wiring Terminal Strip.
Fuse
A 250V, 1A slow blow fuse is installed in the power line that runs to the stack light. The fuse holder is secured to the right side of the housing with a zip tie.
Field Wiring Terminal Strip
The relay and emergency stop button connections are wired to a terminal strip located in the lower right corner of the 82-5221. The terminal strip makes wiring to the solenoid valve and a remote relay contact (optional) more accessible.
Installation
This section describes how to mount and wire the 82-5221.
Mounting
- Select the mounting site. When you select the mounting site, consider the following factors:
Is an AC power source available?
Is a vertical surface available to mount the 82-5221?
Is there enough room to open the housing door and make wiring connections through the conduit hub at the bottom of the housing?
Is the stack light visible?
Is the location easily accessible in case of an emergency? - The 82-5221 is shipped with the mounting feet positioned under the housing. Loosen the screws that secure the feet to the housing, rotate the feet to their mounting position as shown in Figure 3, then tighten the screws.
- Position the 82-5221 on the vertical mounting surface.
- Insert 3/16 in. screws through the mounting slots to secure the housing to the mounting surface.

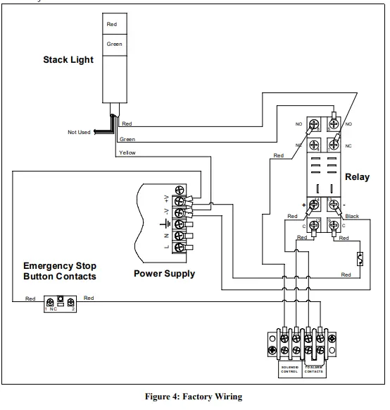
Factory Wiring
The figure below shows factory wiring connections. These wiring connections should not need adjustment.
Field Wiring
This section describes how to wire 115 VAC to the power supply, how to wire a solenoid valve’s power through the 82-5221, and how to wire a remote relay contact into the 82-5221 (optional).
- Turn off or unplug power to the 82-5221.
- Open the housing door.
Power Wiring - Guide a 3-conductor cable or 3 wires in conduit through the conduit hub on the bottom of the housing. Use appropriate conduit fittings and construction technique for the environmental rating of the housing. The housing is rated NEMA 4X.
- Connect one end of the three wires to the L, N, and ground terminals on the power supply.
- Connect the other end of the three wires to the line, neutral, and ground terminals on a 115 VAC power source (as shown in Figure 5 and Figure 6 below).
Solenoid Wiring - Guide a 2-conductor cable or 2 wires in conduit through the conduit hub on the bottom of the housing. Use appropriate conduit fittings and construction technique for the environmental rating of the housing. The housing is rated NEMA 4X.
- Connect one end of the two wires to the “Solenoid Control” terminals on the Field Wiring Terminal Strip as shown in Figure 5 or Figure 6 below.
- Connect the other end of the wires to the + or line terminal on a 24 VDC or 115 VAC power source and to the solenoid valve’s + or line input as shown in Figure 5 or Figure 6 below.
- For a DC-powered solenoid valve, connect the – terminal on the 24 VDC power source to the solenoid valve’s – input as shown in Figure 5 below.
- For an AC-powered solenoid valve, connect the N terminal on the 115 VAC power source to the solenoid valve’s N input as shown in Figure 6 below.
Remote Relay Contact Wiring
Connecting the 82-5221 to a remote relay contact is is not necessary for operation. Connecting the 82-5221 to a remote relay contact provides another way to cut the power line to the solenoid valve. If you do connect the 82-5221 to a remote relay contact, the relay contact set used must be normally open and the relay must be configured as normally energized. - Remove the jumper from the Field Wiring Terminal Strip.
NOTE: If you are not connecting a remote relay contact to the 82-5221, the jumper must stay installed. - Guide a 2-conductor cable or 2 wires in conduit through the conduit hub on the bottom of the
82- 5221 housing. Use appropriate conduit fittings and construction technique for the environmental rating of the housing. The housing is rated NEMA 4X. - Connect the wires to the “To Alarm Contacts” terminals on the Field Wiring Terminal Strip as shown in Figure 5 and Figure 6 below.
- Guide the other end of the wires to the normally open remote relay contact. Use appropriate conduit fittings and construction technique for the environmental rating of the relay contact’s housing. RKI’s controllers are rated NEMA 4X.
- Connect the wires to the NO and C contacts on the relay that you want to use to control the solenoid valve (as shown in Figure 5 and Figure 6 below). When the relay contact is closed, power is supplied to the solenoid valve. When the relay contact opens, the power line to the solenoid valve is cut.
NOTE: The relay that you connect to the 82-5221 must be configured as normally energized.

- Close the housing door.
Start-Up
- Be sure the emergency stop button is not pushed. If it is pushed, turn it clockwise to reset it.
- Turn on power to the 82-5221, power to the solenoid valve, and power to the device whose relay contact is wired to the 82-5221 (if used).
- Power is immediately applied to the solenoid valve and the green LED on the stack light turns on.
Operation
Normal Operation
During normal operation, the stack light is green and power is being applied to the solenoid valve.
Alarms
If the emergency stop button is pushed or if the remote relay contact opens (if used), the stack light turns red and power stops being applied to the solenoid valve.
Twist the emergency stop button clockwise to reset it and restore power to the solenoid valve. Reset a remote relay contact alarm as described in the device’s manual.
Replacing the Fuse
- Turn off or disconnect the power to the 82-5221.
- Open the 82-5221 housing door.
- Locate the fuse. It is in the power line shown below and is secured to the right side of the housing with a zip tie.

- Cut the zip tie to access the fuse holder.
- Unscrew the two halves of the fuse holder.
- Remove the old fuse.
- Install the new fuse.
- Screw the two halves of the fuse holder back together.
- Use a new zip tie to connect the fuse holder to the right side of the housing.
- Close the housing door.
- Plug in or connect power to the 82-5221.
Parts List
Table 2 lists replacement parts and accessories for 82-5221.
Table 2: Parts List
| Part Number | Description |
| 43-4143RK | Fuse, 5 mm x 20 mm, 250V, 1A, slow blow |
| 51-0210 | Stack light, red/green, steady |
| 71-0570 | 82-5221 Operator’s Manual (this document) |





















