
Garnet Instruments 815-UHP Alarm Controller Instruction Manual

MODEL 815-UHP MANUAL
CANADA
Garnet Instruments
286 Kaska Road
Sherwood Park, AB T8A 4G7
USA
Garnet US Inc.
5360 Old Granbury Road
Granbury, TX 76049

garnetinstruments.com
1-800-617-7384
CHAPTER 1 – OVERVIEW
Congratulations on purchasing the Garnet Instruments Model 815UHP SPILLSTOP ULTRA™ Hose Protection Overfill Prevention System. The 815UHP represents the state of the art in spill control for crude oil and chemical hauling. The SPILLSTOP™ is designed to work in conjunction with a Garnet Model 810PS2 SEELEVEL PROSERIES™ or a Model 808P2 SEELEVEL SPECIAL™ system to assist the truck operator with truck tank overfill protection in applications where the fluid is loaded with a PTO driven pump or an external pump. In addition to the tank overfill protection, the 815UHP also assists in preventing spills due to blown hoses.
The 815UHP system is designed as an emergency backup system. The operator should still be responsible for loading and unloading of the tank, but in the event that the operator is unable to shut down loading when the tank is full or makes an occasional error, the 815UHP system can prevent a spill and damaged equipment.
The 815UHP is easy to install and operate, and is designed to withstand the rigors of mobile applications. The Model 817 Truck Gauge Programmer is used to set the alarm points in the 810PS2 SEELEVEL PROSERIES™ or the 808P2 SEELEVEL SPECIAL™ gauge, which are programmed with the horn alarm and shutdown points. The system can shut down the truck engine to shut down loading. A horn alarm is provided to warn of an impending full tank condition.
CHAPTER 2 – FEATURES AND OPERATION
The following diagram shows the basic components and connections of the 815UHP for a tractor trailer application. A body truck application would be similar except that the 7 pin plug & socket would not be required since the tank is never disconnected from the truck.

The SPILLSTOP controller works in conjunction with alarm signals sent by the 808P2 or 810PS2 level gauges, PTO position sensors and hose pressure sensors.

The 815UHP alarm controller monitors and displays the alarm status of the gauge, the PTO status, the loading valve status, and the horn bypass status. Wiring faults between the controller and gauge are also monitored. The controller activates a warning horn and shuts off the truck engine if the fluid level in the tank reaches the full point. In addition, if an attempt is made to pump against a closed valve, or overfill the tank, loading is shut down. Each 815UHP controller accommodates one compartment.
WARNING: The 815UHP is intended as an emergency backup system only, and is not intended as a substitute for operator diligence during the loading process.
The operation of the SPILLSTOP UHP system during loading with a PTO driven pump is as follows: When the tank is empty and the PTO is disengaged, the green EMPTY/RE-ARM indicator is on, the green PTO OFF indicator is on, the green ENGINE ON indicator is on, the horn is off, and the engine is allowed to run. Engaging the PTO in the loading position will cause the PTO OFF indicator to go off and the orange PTO LOAD indicator to go on. If there is a closed valve on the discharge side of the pump, this will be detected by a micro-switch or pressure sensor and will cause the red VALVE ERROR indicator to go on and the ENGINE ON indicator to go off, and will result in an immediate engine shutdown. This prevents equipment damage, blown off hoses, spills, and possible operator injury. The horn is not activated for this condition, and this shutdown cannot be bypassed so the operator must correct the condition before loading can occur. Disengaging the PTO will allow the engine to be restarted safely. If loading is able to proceed normally, the EMPTY/RE-ARM indicator will go off as the fluid level starts to rise. When the horn alarm point is reached, the orange HORN ALARM indicator turns on, the ENGINE ON indicator turns off, the horn will start to sound, and the engine will shut down. If the PTO is disengaged at this point, the horn will turn off and the engine can be restarted. With the PTO still engaged, pressing the horn alarm BYPASS button on the right hand side of the controller will turn on the orange BYPASS indicator, turn on the ENGINE ON indicator, turn off the horn and allow the engine to restart. This allows the operator to clean out hoses or to continue to load to maximize the load volume. The bypass will not work below the horn alarm point. The HORN ALARM indicator stays on even when bypassed to remind the operator that the alarm condition still exists. If loading is continued to the point that the SHUT DOWN alarm point is reached, then the red SHUT DOWN indicator turns on, the ENGINE ON indicator turns off, and the engine will shut down. There is no bypass button for this condition so it is not possible to load higher than this alarm point due to the risk of an overfill spill. The tank can still be unloaded with a PTO driven pump by switching the PTO to the unloading position.
This will cause the PTO LOAD indicator to turn off and the orange PTO UNLOAD indicator to turn on, which bypasses the shutdown condition, turns on the ENGINE ON indicator, and allows the engine to be restarted. If there is a valve closed on the discharge side of the pump for the unloading operation then the VALVE ERROR indicator will go on and the ENGINE ON indicator will go off, causing an immediate engine shutdown just like during loading. Once loading is completed and the PTO is disengaged, any horn alarm, shutdown alarm, or valve error is only shown on the indicators, the horn is always off and the engine is always allowed to run (see the comments below about the horn configuration options). This prevents sloshing or other disturbances from sounding the horn or killing the engine during driving.
The horn alarm bypass is cleared whenever the system is powered up, regardless of the fluid level. This means that if the system is powered off prior to unloading and the fluid level is above the horn alarm point, then the horn will sound and the engine will not be allowed to run on power up and PTO engagement. This can be a particular problem if unloading is being done in a noise sensitive area. To avoid this, bypass the horn alarm after powering up and before the PTO is engaged. This way the horn will not sound and the engine will continue to run when the PTO is engaged. During unloading of the tank, as the fluid level drops below the alarm points the alarm indicators will go out, and the horn bypass will be cleared (the system is re-armed) when the EMPTY/RE-ARM indicator comes back on. This automatic feature means that there is no need for the operator to re-arm the system, removing the possible operator error of forgetting to re-arm. The horn bypass can also be cleared manually at any time by pressing the MANUAL RE-ARM button on the left side of the controller.
The 815UHP system has a number of convenience and safety features built into it. When the tank level is below the horn alarm point, the horn alarm bypass will not work, preventing accidental bypassing below the alarm point. There is a green ENGINE ON indicator which lights whenever the engine is allowed to run, so the operator knows when an engine restart can be done. Delays are incorporated into the system to prevent electrical noise or momentary bad connections from disrupting operation. A short circuit in the wiring to the gauge, or plugging the 815UHP plug into the trailer lighting socket, lights the red SHORT CIRCUIT indicator and shuts down the engine. An open circuit in the wiring to the gauge, or a disconnection of the plug to the trailer, lights the red UNPLUGGED and VALVE ERROR indicators, sounds the horn, and shuts down the engine. The horn sounding can be bypassed but these shutdowns cannot be bypassed (as always, PTO disengagement will allow engine restart). The pulse signal between the gauge and the controller cannot be corrupted by poor connections or moisture in the wiring, if the signal is too badly degraded it defaults directly to an open or short circuit condition. A failure of the SEELEVEL or SEELEVEL Special gauge also causes the controller to default to a shutdown condition. The controller will operate at truck voltages from 8 to 16 volts, and draws less than 1/8 amp so it can operate from any convenient 12 volt circuit. The controller is also fully weatherproof, so it can be mounted outside of the cab of the truck.
The horn configuration wire on the controller allows different horn operation options. If the wire is connected to ground or left open, then the horn will always sound in response to a horn alarm condition regardless of whether the PTO is engaged or disengaged. Conversely, if the wire is connected to +12V, then the horn will only sound when the PTO is engaged in either the loading or unloading position. It will not sound if the PTO is disengaged. A third option is to connect the horn configuration wire to the ignition circuit so that the wire is at +12V when the truck is running and at ground when the truck engine is off. With this configuration the horn will sound for an alarm condition during loading regardless of whether a PTO driven pump is used or an external pump is used where the truck engine is off and the PTO is disengaged. However the horn will not sound when the truck is driving down the road with the PTO disengaged, even if slosh sends the product level above the horn alarm point. Note that when loading with an external pump, no shutdown feature is available, only the horn warning.
If a valve on the discharge side of the PTO driven pump is not open when pumping is started, then the pump can generate enough pressure to blow off the rubber hose between the pump discharge and the closed valve. This can result in equipment damage, a product spill, or operator injury. The 815UHP controller is able to recognize a valve error in two ways, both of which result in an immediate engine shutdown. A pressure switch sensing excessive hose pressure or a micro-switch sensing valve position can be wired to break the signal connection between the 808P2/810PS2 gauge and the controller, in this case a valve error will cause both the UNPLUGGED and VALVE ERROR indicators to turn on. Alternatively, the switch can be wired to break the ground connection on the hose protection wire on the controller, in this case a valve error will cause only the VALVE ERROR indicator to turn on. If desired, both techniques can be combined in the same installation, one for loading and the other for unloading.
CHAPTER 3 – INSTALLATION GUIDE
Refer to the appropriate wiring diagram during installation of the 815UHP system. The wiring diagrams are in chapter 4. Follow these instructions for a tractor trailer installation:
- Pick a spot for the 815UHP to be mounted. It can be inside or outside of the cab, but it should be mounted on the truck, rather than the trailer. Do not mount the controller where it can be kicked and it should be easy to see and out of direct road spray. It is recommended that the controller be mounted close to the PTO control.
- Mount the display enclosure using the mounting flange holes, being certain to shim the enclosure away from the mounting surface with the spacers provided to allow water drainage. Broken display enclosures caused by water freezing behind the enclosure are NOT covered by warranty. IMPORTANT: When connecting wiring, all connections should be soldered.
- Mount a standard 7 pin socket to the front of the trailer and a 7 pin plug and cable from the tractor.
- A single wire needs to be connected between the green wire of the 808P2, the grey wire of the 810PS2 and the yellow wire of the 815UHP through the 7 pin socket. From inside the displays, seal the wire entry into the SEELEVEL enclosure with RTV silicon rubber. Make sure that the RTV fully surrounds the wire where it goes though the fitting.
- Connect the 808P2 or 810PS2 and the 815UHP to the same chassis ground using each displays black wires. Verify the truck and trailer are grounded together through the 7 pin plug.
- Connect the orange controller wire to the truck’s electrical horn switch (or button). Make sure that grounding this connection will cause the horn to sound. This connection is normally to the horn relay coil, not to the horn itself. Complete the wiring in accordance with the applicable wiring diagram supplied by Garnet.
- Program the alarm points in the gauge. Program alarm #1 as SHUT DOWN at the point beyond which loading is not permitted. Program alarm #2 as SHUT DOWN at the point where the horn alarm should activate. Program alarm #3 as SHUT DOWN at the point where the tank is considered empty, normally a few inches off the bottom. Do not program the empty point right at the bottom, since any buildup of debris on the anchor will prevent the system from clearing the bypasses. See the 808P2 or 810PS2 manual for programming details.
Example: The tank is 58 inches high, with a bottom reading of 4.6 inches. Suggested points would be alarm #1 at 55 inches, alarm #2 at 53 inches, and alarm #3 at 6 inches.
WARNING: To properly determine the shutdown point, raise the SEELEVEL float to the top of the tank, and then lower the float by at least one inch. Record this point as the shutdown value. Ensure that the truck operator is aware of this value. Ensure that this value and the empty reading are recorded in the provided area in the operator’s manual. The truck operator must be given the owners manual upon delivery with the data entered on the back of the manual. - Put the cover back on the SEELEVEL gauge, and test the system for proper operation by lifting the float. As the float is raised, the horn should turn on, and the engine or pump should shut off. Bypass the horn and ensure that the bypass is removed with the float at least one inch above the bottom of the tank.
Follow these instructions for a body truck installation:
- Pick a spot for the 815UHP to be mounted. It can be inside or outside of the cab. Do not mount the controller where it can be kicked and it should be easy to see and out of direct road spray. It is recommended that the controller be mounted close to the PTO control.
- Mount the display enclosure using the mounting flange holes, being certain to shim the enclosure away from the mounting surface with the spacers provided to allow water drainage. Broken display enclosures caused by water freezing behind the enclosure are NOT covered by warranty. IMPORTANT: When connecting wiring, all connections should be soldered.
- A single wire needs to be connected between the green wire of the 808P2, the grey wire of the 810PS2 and the yellow wire of the 815UHP. From inside the displays, seal the HPwire entry into the SEELEVEL enclosure with RTV silicon rubber. Make sure that the RTV fully surrounds the wire where it goes though the fitting.
- Connect the 808P2 or 810PS2 and the 815UHP to the same chassis ground using each displays black wires.
- Connect the 815UHP controller’s orange wire to the truck’s electrical horn switch (or button). Make sure that grounding this connection will cause the horn to sound. This connection is normally to the horn relay coil, not to the horn itself. Complete the wiring in accordance with the applicable wiring diagram supplied by Garnet.
- Program the alarm points in the gauge. Program alarm #1 as SHUT DOWN at the point beyond which loading is not permitted. Program alarm #2 as SHUT DOWN at the point where the horn alarm should activate. Program alarm #3 as SHUT DOWN at the point where the tank is considered empty, normally a few inches off the bottom. Do not program the empty point right at the bottom, since any buildup of debris on the anchor will prevent the system from clearing the bypasses. See the 808P2 or 810PS2 manuals for programming details. Example: The tank is 58 inches high, with a bottom reading of 4.6 inches. Suggested points would be alarm #1 (shutdown) at 55 inches, alarm #2 (horn) at 53 inches, and alarm #3 (reset) at 6 inches.
WARNING: To properly determine the shutdown point, raise the SEELEVEL float to the top of the tank, and then lower the float by at least one inch. Record this point as the shutdown value. Ensure that the truck operator is aware of this value. Ensure that this value and the empty reading are recorded in the provided area in the operator’s manual. The truck operator must be given the owners manual upon delivery with the data entered on the back of the manual. - Put the cover back on the SEELEVEL gauge, and test the system for proper operation by lifting the float. As the float is raised, the horn should turn on, and the engine or pump should shut off. Bypass the horn and ensure that the bypass is removed with the float at least one inch above the bottom of the tank.
CHAPTER 4 – WIRING DIAGRAMS
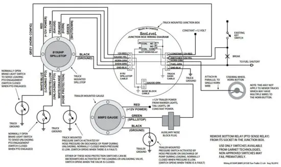
WIRING DIAGRAM – ONE COMPARTMENT WITH 808P2 GAUGE, 815UHP SPILLSTOP AND 815JB JUNCTION BOX TRACTOR TRAILER APPLICATION, TRACTOR MOUNTED UHP & JB, UNLOADING HOSE PROTECTION SWITCH ON TRACTOR, LOADING HOSE PROTECTION SWITCH ON TRAILER

WIRING DIAGRAM – ONE COMPARTMENT WITH 808P2 GAUGE, 815UHP SPILLSTOP AND 815JB JUNCTION BOX TRACTOR TRAILER APPLICATION, TRACTOR MOUNTED UHP & JB, BOTH HOSE PROTECTION SWITCHES ON TRACTOR.

WIRING DIAGRAM • ONE COMPARTMENT WITH 808P2 GAUGE, 815UHP SPILLSTOP AND 815JB JUNCTION BOX BODY TRUCK APPLICATION

Wiring Guide – Main Connector

CHAPTER 5 – TROUBLESHOOTING GUIDE
If problems are encountered, check the following:
- Is the controller getting at least 8 volts?
- Are all the wires properly connected, with no short circuits?
- Are the 808P2 or 810PS2 SEELEVEL gauges working properly?
- Are the 808P2 or 810PS2 gauges programmed properly?
- If the horn is not sounding, does the horn itself work?
To test the various components, substitute a known good component to see if the rest of the system is working. If the engine will not start, ground the green wire from the controller.
If the engine still does not start, the problem is in the relay or associated wiring. If the engine now starts, and the controller indicates no shutdown alarm (or is bypassed), then the controller is bad. If the horn will not sound, ground the orange wire from the controller. If the horn still does not sound, the problem is in the horn or associated wiring. If the horn now sounds, and the controller indicates a horn alarm that is not bypassed, then the controller is bad.
CHAPTER 6 – SPECIFICATIONS

CHAPTER 7 – SERVICE AND WARRANTY INFORMATION
Find warranty claim process information refer to our support page on our website:
www.garnetinstruments.com/support/
DISCLAIMER OF WARRANTY ON HARDWARE
Garnet Instruments warrants equipment manufactured by Garnet to be free from defects in
material and workmanship under normal use and service for a period of three years from the
date of sale from Garnet or an Authorized Dealer. The warranty period will start from the date of purchase or installation as indicated on the warranty card. Under these warranties, Garnet shall be responsible only for actual loss or damage suff ered and then only to the extent of Garnet’s invoiced price of the product. Garnet shall not be liable in any case for labor charges for indirect, special, or consequential damages. Garnet shall not be liable in any case for the removal and/or reinstallation of defective Garnet equipment. These warranties shall not apply to any defects or other damages to any Garnet equipment that has been altered or tampered with by anyone other than Garnet factory representatives. In all cases, Garnet will warrant only Garnet products which are being used for applications acceptable to Garnet and within the technical specifi cations of the particular product. In addition, Garnet will warrant only those products which have been installed and maintained according to Garnet factory specifications.
LIMITATION ON WARRANTIES
These warranties are the only warranties, expressed or implied, upon which products are sold by Garnet and Garnet makes no warranty of merchantability or fitness for any particular purpose in respect to the products sold. Garnet products or parts thereof assumed to be defective by the purchaser within the stipulated warranty period should be returned to the seller, local distributor, or directly to Garnet for evaluation and service. Whenever direct factory evaluation, service or replacement is necessary, the customer must first, by either letter or phone, obtain a Returned Material Authorization (RMA) from Garnet Instruments directly. No material may be returned to Garnet without an RMA number assigned to it or without proper factory authorization. Any returns must be returned freight prepaid to: Garnet Instruments, 286 Kaska Road, Sherwood Park, Alberta, T8A 4G7. Returned warranted items will be repaired or replaced at the discretion of Garnet Instruments. Any Garnet items under the Garnet Warranty Policy that are deemed irreparable by Garnet Instruments will be replaced at no charge or a credit will be issued for that item subject to the customer’s request.
If you do have a warranty claim or if the equipment needs to be serviced, contact the installation dealer. If you do need to contact Garnet, we can be reached as follows:
CANADA
Garnet Instruments
286 Kaska Road
Sherwood Park, AB T8A 4G7
CANADA
email: [email protected]
UNITED STATES
Garnet US Inc.
5360 Granbury Road
Granbury, TX 76049
USA
email: [email protected]
Read More About This Manual & Download PDF:


















