
T8085D/Q6828,C, T8185/Q6828,C,L, 8185, Y8024,
HEATING AND HEATING/COOLING
NEW CONSTRUCTION THERMOSTATS AND SUBBASES
INSTALLATION INSTRUCTIONS
PREPARATION
- Check thermostat and subbase (if used) suitability for the heating or heating/cooling system. Refer to Table 1.
- Assemble tools required: flat blade screwdriver, hand or power drill with 3/16 in. drill bit, wire cutter/ stripper or sharp knife, bubble ievel or plumb bob and line.
- If subbase or waliplate is mounted on a vertical outlet box, order the optional 193121A Cover Plate Assembly (includes cover plate, adapter ring, and screws).
- Ensure power is off to the heating or heating/cooling system at the main fuse panei. Most buildings have a separate switch box or circuit breaker for disconnecting power to the heating and cooling (if applicable) equipment.
THIS THERMOSTAT is compatible with virtually all heating or heating/cooling systems. See Table 1 for additional thermostat compatibility information.
TABLE 1—THERMOSTAT AND SYSTEM COMPATIBILITY
| TYPE OF HEATING SYSTEM TO BE CONTROLLED | CONDITIONS/COMPATIBILITY |
| Electric (line voltage)—typical baseboard and radiant | • The R8239D1015 Isolating Relay or R841 Silent Switching Center must be installed in the thermostat control circuit. a |
| Electric Furnace—forced air | • Compatible. Ensure correct subbase identity selected for fan control. |
| Gas—Direct Spark Ignition (DSO, Intermittent Pilot (IP), and Standing Pilot (SP) | • Compatible. Ensure that the 24 V control transformer common is accessible for connection to thermostat cable conductor and power to transformer is not regularly interrupted by high temperature or limit operation. |
| Heat Pump | • Compatible. Ensure correct subbase identity selected for fan control and changeover control (0 terminal for cool and B terminal for heat). • if system with first stage heat pump and gas or oil second stage heat, use conventional recovery models. • If system with first stage heat pump and electric second stage heat, use ramp recovery model. |
| Hot Water Zone | • Honeywell 2-wire valves are compatible. • Some non-Honeywell 2-wire valves will require aR8239D1015 Isolating Relay in the thermostat control circuit. a •Some 3-wire valves will require an R8239A1052 Isolating Relay in the thermostat control circuit. a, b |
| Oil | •Ensure that the 24 V control transformer common is accessible for connection to thermostat cable conductor and power to transformer is not regularly interrupted by high temperature, purge cycle, or limit operation. •If the control transformer common is not accessible, a separate transformer and TRADELINE wallplate or subbase with two C-C clock terminals will be required. |
| Vent Damper | • Honeywell damper motors are compatible. • Some non-Honeywell damper motors will require an R8239D1015 Isolating Relay in the thermostat control circuit. a Check control amperage requirement. |
| Warm Air Zone | •Most are compatible. |
a. if thermostat is not compatible with the system being controlled, the system will not operate. No hazard exists. The thermostat will not be damaged unless it is used to directly control a line voltage system. A Honeywell R841 or R8239D1015 Isolating Relay must be added to the thermostat control circuit for proper system operation.
b. Consult manufacturer for installation requirements.
LOCATE NEW THERMOSTAT
Locate thermostat about 5 ft. [1.5 m] above the floor in an area with good air circulation at average temperature. Do not mount the thermostat where it may be affected by
- drafts, or dead spots behind doors and in corners.
- hot or cold air from ducts.
- radiant heat from the sun or appliances.
- concealed pipes and chimneys.
- unheated (uncooled) areas behind the thermostat, such as an outside wall.
- Run wires from heating or heating/cooling equipment to new thermostat location.
IMPORTANT
This control requires an additional conductor to the control transformer common; i.e., typical
2-wire heating system requires 3 wires be pulled,
4-wire heating/cooling requires 5 wires.
UNPACK THERMOSTAT
NOTE: Illustrations show thermostat models that have conventional recovery from heating setback (except when noted).
- Handle new thermostat carefully; rough handling may interfere with its accuracy. Before unpacking, refer to Fig. 1.
- Remove and discard shipping wrap. IMPORTANT: Save package of screws, instructions, and spare program pins and ramp recovery segments (T8185R only) for homeowner.
- Remove thermostat cover by lifting from bottom. Set aside cover until called for later. ’
- Carefully remove material protecting mercury switch bulb(a).
- Loosen 2 captive mounting screws and separate wall plate (if provided} from back of thermostat base.

MOUNT WALLPLATE OR SUBBASE
- Hold wall plate or subbase in position on wall as shown in Fig. 2.
- Mark holes for anchors on the wall. Use spirit level to make sure the wall plate or subbase will be level.
- Drill 3/16 in. holes and gently tap anchors into holes until flush with the wall.
- Pull wires through large wiring hole in subbase:
- Loosely fasten the wallplate or subbase to the wall with the 3 screws.
- Carefully level the wallplate or subbase (Fig. 3) and firmly tighten screws.
- For mounting on horizontal or vertical outlet box, see instructions packed with optional Cover Plate Assembly, Part No. 193121A.


WIRE WALLPLATE OR SUBBASE
Follow the instructions provided by the heating or heating/cooling equipment manufacturer. If not avail-able, refer to TYPICAL WIRING DIAGRAMS at end of this publication.
NOTE: All wiring must comply with local electrical codes and ordinances.
FOR WALLPLATE (Heating-Only System)
- Refer to Fig. 4 and strip thermostat wire insulation as necessary.
- Connect wires to R, W, and C terminals. Firmly tighten screws. The timer is powered by the system’s low voltage transformer. NOTE: An unmarked fourth terminal is provided for 3-wire (series 20) primary controls (Fig. 11).
- Push excess wire back into wall.
- Plug hole in wall with nonhardening caulk, putty, or nonflammable insulation to prevent drafts from affect-ing thermostat operation.

FOR SUBBASE (Heating/Cooling Systems)
- Refer to Fig. 4 and strip thermostat wire insulation as necessary.
- Connect the wires to corresponding terminals on the subbase.
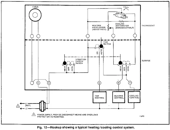
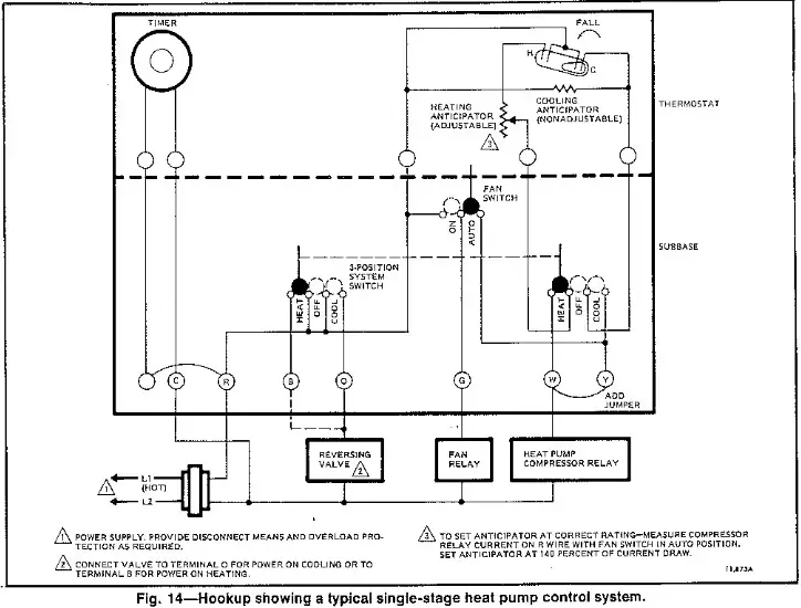
If labels do not agree with your new subbase- Refer to Table 2 or Figs. 12-15.
- Determine correct hookup from the listed control function and the equipment control circuit.
The timer is powered by the system’s low voltage transformer. 24 Vac must be maintained across termi-nals R and C.
TABLE 2—TERMINAL DESIGNATIONS
| SUBBASE TERMINAL | CONTROL FUNCTION |
| R | Control transformer power. |
| W | Heating control circuit, |
| Y | Cooling control circuit (jumper to W for heat pump compressor control). |
| G | Fan control circuit. |
| C | Timer control (transformer common). |
| 0 | Changeover or reversing valve, made continuously in cool. |
| B | Changeover or reversing valve made continuously in heat |
- Push excess wire back into wall.
- Plug hole in wall with nonhardening caulk, putty, or nonflammable insulation to prevent drafts from affecting thermostat operation.
MOUNT THE THERMOSTAT
- Note the tabs on the top inside edge of the ther-mostat base. These fit the slots molded into the top of the wallplate or subbase.
- Hang thermostat base on wallplate or subbase.
- Insert the two captive mounting screws located in the bottom corners of the base (Fig. 5).
- Firmly tighten screws.

SET HEAT ANTICIPATOR
- Make sure you know the current draw (anticipator setting) for your system. This information can be found printed on the primary control at the furnace or on the furnace output/listing label. However, it is good installation practice to physically test the heating primary current draw before setting the heat anticipator. This is done by connecting the A and W terminals through a suitable meter (0-5 A), or with thermostat wire held through a clamp on meter using multiple loops to magnify the field (ten loops are typically used so meter reading can be divided by ten). Physical measurement is urged, as modern HVAC equipment typically incorporates multiple control circuit loads, and accurate anticipator setting prevents poor control and callbacks.
- Move heat anticipator lever to match the current draw (Fig. 6), except in single-stage heat pump systems. In these systems, set the anticipator at 1.4 times the actual current draw to reduce the cycling rate.

SET TIMER
- Adjust the timer by moving the knob in clockwise direction. Do NOT reverse the knob.

- When time is correctly set, the Time Indicator Arrow (Figs. 7 and 8) must point to the corresponding daytime (light) or nighttime (dark) portion of the proaram dial.

ATTACH THERMOSTAT COVER
- Make sure the packing inserts in the thermostat base have been removed.
- Place the two tabs on upper edge of Cover into mounting slots in thermostat base (Fig. 9).
- Swing cover downward until it engages catch at bottom of base. If locking cover is used, tighten the recessed hex head retaining screw at bottom of cover.
- Install spare program pins, ramp recovery segments, if provided, in storage area under front lift-up cover.

SET TEMPERATURE CONTROL LEVERS
- The two levers on top of thermostat control the low and high temperatures for energy savings and com-fort control (Fig. 10). The lever on the left (blue mark) controls the lower temperature. The lever on the right (red mark) controls the higher temperature.
- We recommend pushing the levers together at an appropriate temperature for either heat or cool until the occupant programs the thermostat and makes final temperature selections.

SET SUBBASE SWITCHES
- The subbase system switch controls system operation as follows.
EMERGENCY HEAT (0682L only}—The emergency heat relay is energized. The cooling system is off and the compressor is de-energized. Emergency heat equipment is controlled by the thermostat
HEAT—Heating system is controlled by the thermo-stat. Cooling system is off.
COOL—Cooling system is controlled by the thermostat. Heating system is off.
OFF—Both the heating and cooling systems are off. If the fan switch is at the AUTO position, the fan is also oft - The subbase fan switch controls fan operation as follows.
ON—Fan operates continuously.
AUTO—Fan operates with cooling equipment as con-trolled by the thermostat. In electric heat systems and in heat pump systems, the fan is controlled by the thermostat during heating also. - To switch positions, use thumb or index finger to slide lever to desired position. Switch lever must stop in the detent over desired function indicator mark for proper circuit operation.
CHECK OUT THERMOSTAT OPERATION
CAUTION
Do NOT check operation by shorting across terminates of relay or valve coil; this will burn out the thermostat heat anticipator.
HEATING-ONLY SYSTEM
- Turn on power to the furnace.
- Push both temperature setting levers together at least 5 F [3 C] above room temperature. The main burner should come on. The fan will start when the furnace heats up.
- Move both levers 5 F [3 C] below room temperature. The burner should shut off.
- Operate the entire heating system at least one complete cycie.
- IF THERMOSTAT FAILS ANY TEST, REFER TO FROUBLESHOOTING GUIDE IN THE OWNER’S MANUAL
- Reset both temperature setting levers to desired temperatures.
HEATING/COOLING SYSTEM.
- Turn on power to the furnace and cooling system.
- Place the system switch lever at HEAT and fan switch lever at AUTO.
- Push both temperature setting levers together at least 5 F (3 C} above room temperature. The main burner should come on. The fan will start when the furnace heats up. (lf central electric heat system, fan starts immediately.)
- Move both levers 5 F [3 C] below room temperature. The burner should shut off.
- Place the system switch lever at COOL and the fan switch lever at AUTO. The cooling equipment should operate, and the fan will start. Allow for any time delay that may be built into the compressor control circuit.
NOTE: To avoid compressor damage, do not operate the system if outdoor temperature is below 50 F [10 C]. Refer to manufacturer’s recommendations. - Move both temperature setting fevers together at least 5 F (3 C] above room temperature. The cooling equipment should shut off.
- Place the fan switch at ON. The fan should run continuously with the system switch in any position.
- Place the system switch at OFF. Move both temperature setting levers to various positions. The heating and cooling systems should not operate.
- Operate the entire system for at least one complete cycle with the system switch at COOL and one complete cycle with the switch at HEAT.
- IF THERMOSTAT FAILS ANY TEST, REFER TO TROUBLESHOOTING GUIDE IN THE OWNER’S MANUAL.
- Reset both temperature setting levers to desired temperatures.
LEAVE OWNER’S MANUAL, ASSISTANCE INFORMATION, AND REPLY CARD IN A CONVENIENT PLACE FOR THE BUILDING OCCUPANT OR PROVIDE WITH OTHER APPLIANCE MANUALS.
TYPICAL WIRING DIAGRASS
Follow the hookup diagram supplied with your heating or heating/cooling equipment. If not available, use the following diagrams as a guide.
REMEMBER: Your wiring must follow local electrical codes and ordinances.





Honeywell Inc.
1885 Douglas Drive N.
Golden Valley, MN 55422-4386
International Sales Offices in all principal citles of the world. Manufacturing in
Australia, Canada, Finland, France, Germany, Japan, Mexico, Netherlands, Spain, Taiwan, United Kingdom, U.S.A.
PRINTED IN U.S.A.![]()
firealarmresources.com





















