USSC Irondale Wood Pellet Grill and Smoker, Instructions

Safety Information
- IMPORTANT: READ ALL INSTRUCTIONS BEFORE INSTALLING AND USING THE APPLIANCE. Failure to do so may result in property damage, bodily injury, or even death. Proper utilization of this grill is crucial for safe and efficient operation.
- Warning: do not operate this grill under a ceiling or overhang.
- Contact your local building officials to obtain a permit and information on any additional installation restrictions or inspection requirements in your area.
- Do not throw this manual away. This manual has important operating and maintenance instructions that you will need at a later time. Always follow the instructions in this manual.
- This appliance is designed for the use of pelletized fuel that is specificity made for cooking. The use of other than cooking pellets will not give satisfactory results.
- Never use gasoline, gasoline-type lantern fuel, kerosene, charcoal lighter fluid, or similar liquids to start or “freshen up” a fire in this appliance. Keep all such liquids well away from the appliance when in use.
- Do not unplug the grill if you suspect a malfunction. Turn the “On/Off” switch to “Off” and contact your dealer.
- Your grill requires periodic maintenance and cleaning (see the “Maintenance” section of this manual). Failure to maintain your grill may lead to improper and/or unsafe operation.
- Disconnect the power cord before performing any maintenance!
NOTE: Turning the “On/Off” switch to “Off” does not disconnect all power to the electrical components of the grill. - Never try to repair or replace any part of the grill unless instructions for doing so are given in this manual. All other work should be done by a trained technician.
- Allow the grill to cool before performing any maintenance or cleaning.
- Disposal of ashes Ashes should be placed in a metal container with a tight-fitting lid. The closed container of ashes should be placed on a noncombustible floor or on the ground, well away from all combustible materials, pending final disposal. When the ashes are disposed of by burial in soil or otherwise locally dispersed, they should be retained in the closed container until all cinders have thoroughly cooled.
- Do not touch the hot surfaces of the grill. Educate all children on the dangers of a high-temperature grill. Young children should be supervised when they are in the same vicinity as the grill.
- The hopper and grill top will be hot during operation; therefore, you should always use some type of hand protection when refueling your grill.
- A power surge protector is required. This unit must be plugged into a 110 – 120V, 60 Hz grounded electrical outlet. Do not use an adapter plug or sever the grounding plug. Do not route the electrical cord underneath, in front of, or over the grill. Do not route the cord in foot traffic areas or pinch the cord under any object.
- Unplug the grill when not in use.
- The grill will not operate during a power outage. If a power outage does occur, check for unsafe burn conditions that might have occurred.
- Never block free airflow through the open vents of the unit.
- Keep foreign objects out of the hopper.
- The moving parts of this grill are propelled by high torque electric motors. Keep all body parts away from the auger while the grill is plugged into an electrical outlet. These moving parts may begin to move at any time while the grill is plugged in.
- Do not place clothing or other flammable items on or near this grill.
- This appliance is not intended for commercial use.
- Warning: Operate your pellet grill only on a noncombustible floor or provide floor protection adequate to provide ember protection around grill.
- Creosote-Formation and need for removal. When wood pellets are burned slowly, they produce tar and other organic vapors that combine with expelled moisture to form creosote. The creosote vapors condense in a relatively cool oven flue and exhaust hood of a slow burning fire. As a result, creosote residue accumulates on the flue lining and exhaust hood. When ignited, this creosote makes an extremely hot fire.
- When grease or creosote has accumulated, it should be removed to reduce risk of fire.
- Do not use accessories not specified for use with this appliance.
- Follow these guidelines to prevent this colorless, odorless gas from poisoning you, your family or others.
- Know the symptoms of carbon monoxide poisoning: headache, dizziness, weakness, nausea, vomiting, sleepiness, and confusion. Carbon monoxide reduces the blood’s ability to carry oxygen. Low blood oxygen levels can result in loss of consciousness and death.
- See a doctor if you or others develop cold or flu like symptoms while cooking or in the vicinity of this appliance. Carbon monoxide poisoning, which can easily be mistaken for a cold or flu, is often detected too late. · Alcohol consumption and drug use increase the effects of carbon monoxide poisoning.
- Carbon monoxide is especially toxic to mother and child during pregnancy, infants, the elderly, smokers, and people with blood or circulatory system problems, such as anemia, or heart disease.
- SAVE THESE INSTRUCTION
Clearance To Combustibles
This pellet grill must be installed with the clearance to combustibles as shown in this manual.
Warning: Do not operate this grill under a ceiling or overhang.
Overall Dimensions



Assembly Instructions
READ ALL INSTRUCTIONS BEFORE INSTALLING AND USING THE APPLIANCE
TOOLS AND MATERIALS NEEDED FOR INSTALLATION
- #3 phillip screwdriver (use of a drill with a phillips bit will speed up the assembly process) Use proper assembly technique when installing bolts, start all bolts first and then tighten appropriately. The assistance of a second person is strongly recommended.
Remove the grill contents for assembly.
STEP 1 BASE AND PEDESTAL ASSEMBLY
- Swivel Wheel Installation
- Attach both swivel wheels, one at a time; to the grill base using the provided bolts, lock washers, and flat washers.

- Attach both swivel wheels, one at a time; to the grill base using the provided bolts, lock washers, and flat washers.
- Fixed Wheels Installation
- Slide the axle through the hole located in the front side flange of the grill base.
- Secure the axle to the grill base using the provided washer, lock washer, and nut.
- Slide the wheel onto the axle and secure into place using the provided washer, lock washer, and hex head screw.
- Repeat these steps to attach the second fixed wheel to the other side of the unit.

- Assembling the Pedestal
- Attach the left and right pedestal panel to the center pedestal panel using the provided washers and bolts.

- Attach the left and right pedestal panel to the center pedestal panel using the provided washers and bolts.
- Attaching the Pedestal
- Attach the assembled pedestal to the base using the provided washers and bolts.

- Attach the assembled pedestal to the base using the provided washers and bolts.
- Attaching the Main Body
ATTENTION: The assistance of a second person is strongly recommended for this step.- Attach the main grill body to the assembled pedestal with the provided washers and bolts.
Note: The three cushioned pads installed between the lid and the body of the unit are for shipping purposes only. Please remove them.

STEP 2 SIDE TABLE ASSEMBLY & INITIAL FIRING
- Attaching the Side Table
- Attach the side table to the main grill body using the provided spacers, 1/4 – 20 X 3/4″ bolts, and washers.
Note: The spacers are to be place between the grill body and side table during installation.
- Attach the side table to the main grill body using the provided spacers, 1/4 – 20 X 3/4″ bolts, and washers.
- Bucket Placement
- Hang the grease catching bucket on the provided hook located under the side table.

- Hang the grease catching bucket on the provided hook located under the side table.
- Initial Firing System Check
IMPORTANT: DO NOT put any pellets into the hopper or grill during the Initial Firing System Check.- Open the pellet hopper lid to check for foreign objects in the hopper.

- Plug the grill into a three-wire, grounded wall outlet.
- Press the power button to turn the unit on.
DO NOT TOUCH THE AUGER OR THE IGNITOR! Open the hopper lid and check to see that the auger is turning freely – approximately 2 rpm. LOOK TO SEE THAT THE AUGER IS TURNING. DO NOT TOUCH - Place your fingers over the burn pot and feel the air movement from the combustion blower. Ignitor will glow within 1 minute.

- Press the power button to turn the unit off.
- Clean the drip pans, flame plate, warming grate, and grill grate with soap and water, then rinse. Allow the components to dry before continuing the assembly.
DO NOT TOUCH THE IGNITOR OR THE AUGER.
- Open the pellet hopper lid to check for foreign objects in the hopper.
STEP 3 GRILL SURFACE, DRIP PAN, AND FLAME
PLATE ASSEMBLY
- Flame Plate Installation
- There are two cutouts along the bottom edge of the flame plate, one in the front and one in the rear. Use the two cutouts to position the flame plate accurately. NOTE: One side of the flame plate is longer than the other. When installing the flame plate ensure that the longer side is installed to the rear of the unit.
- Drip Pan Installation
WARNING: If the flame plate is installed incorrectly the pellets may burn back into the hopper, and/or the grill may smoke excessively during cook mode and may not maintain set cooking temperature properly.
- Place the drip pan. Make sure the drip pan slides into the grease drain.
- Grilling Grate

- Place both of the main grilling surfaces onto the grill mounting brackets.

- Place both of the main grilling surfaces onto the grill mounting brackets.
- Warming Grate
- Place the warmer onto the warmer mounting brackets.

- Place the warmer onto the warmer mounting brackets.
STEP 4 SPICE RACK ASSEMBLY
Attach the spice rack to the side table. The provided pre drilled holes allow the spice rack to be attached to the front, side, or rear of the side table.


STEP 5 PREPARING THE GRILL FOR USE
- Seasoning The Grill The grill is now fully assembled and it is time to season the grill. The seasoning process is an important part of preparing your grill for use it allows any oil residue from the manufacturing process to burn off and also allows the high-temperature paint to cure. Avoid placing any items on the unit during this period as the paint could be permanently damaged. To season the grill, fill the hopper with enough pellets to run the grill at the maximum temperature (500°F) for 1 hour with the lid closed. Once the grill has properly been seasoned see the “Standard Use And Operating Instructions” section of this manual for further information.
IMPORTANT: THE GRILL MUST BE SEASONED BEFORE COOKING ANY FOOD ON IT FOR THE FIRST TIME.
Standard Use And Operating Instructions

Make sure the grill is always sitting level or is slightly tilted towards the drip bucket.
STANDARD STARTUP SEQUENCE
- Fill the hopper with pellet fuel. Never leave pellets in the hopper and only use the minimum amount of
pellets needed for cooking. Be sure to close and latch the hopper lid. Only burn pellet fuel that is specifically manufactured for use in pellet grills and cookers. - Open the grill lid and press the “Power” button. The three dots between the numbers on the temperature readout will begin to flash; showing that the grill is in startup-sequence in the corresponding mode. The grill will automatically light 5 to 8 minutes after pressing the “Power” button. Remember, start-up times may vary based on outside ambient temperature and fuel quality). Prime your auger press the button found on the control panel labeled “Prime.” When pressed, the auger spins and feeds pellet fuel to the burn pot. Hold the “Prime” button in for up to 1 minute to prime the auger tube with pellets.
NOTE: The startup mode will last approximately 15 minutes. Excessive smoke during startup is typical. - Set the control board to the desired cooking temperature using the “Cook Temp” buttons on the control
board. Temperature settings are in 5°F increments. - Once the grill ignites, you can hear a flowing sound slightly louder than the blower motor of the grill. At this
point, the grill produces significantly less smoke. Close the grill lid once ignition has occurred.
NOTE: Allow the grill lid to remain closed during the pre-heat and as much as possible during cook time. Feed rates during run mode are determined by temperature readings. Each time the lid opens, the temperature goes down, causing the auger to feed more. This can lead to potential overcooking of food. - Check the actual temperature compared to the set-point temperature by using the “Display” button on the
control board. The display button helps to determine when the grill has preheated to the desired cooking temperature.
NOTE: During the startup, the grill temperature can exceed the set-point temperature. It is advisable to keep the display in “Actual” mode to check the temperature readings and avoid overcooking or burning. It is easy to tell if the grill is still in startup by the “Cook” or “Smoke” light blinking. The grills settings will determine which light blinks. - Once the 15 minute startup time is met, and the grill has reached its set-point temperature, the grill is ready
to have food added.
NOTE: As previously mentioned, keep the lid closed as much as possible to maintain constant cooking temperature. The temperature may fluctuate slightly.
NOTICE !! During operation, the technology in this grill’s programming learns the fuel rate needed to sustain the selected cooking temperature. Therefore, start-up times may vary based on outside ambient temperature and fuel quality or type (flavored or not). Using the “Prime” button may help facilitate a quicker start-up time.
STANDARD SHUTDOWN SEQUENCE
- To turn the grill off.
- Press the power button.
- The word “Cool” will show on the display, and the grill will enter a shutdown mode. The blower will continue
to run until it has reached a safe temperature.
NOTE: The “Cook” light will stay solid, and the “Smoke” light will flash during the shutdown sequence. Shutdown sequence can take up to 1 hour depending on the cooking temperature and the outside temperature.
DO NOT TURN THE GRILL OFF BY UNPLUGGING IT. SAVE THESE INSTRUCTIONS.
Operating Tips
- When the grill is plugged in, the control board will flash through a sequence of letters and numbers before going to a blank display screen.
- When the grill is turned on, there will be three flashing lights found between the numbers of the display. The three lights will continue to flash until the grill reaches 180°F, then the startup sequence will be finished.
- Grill operating temperatures are 180°F to 500°F. · When the grill is first turned on, the control board will go to 350°F on the first ignition. If the grill has been used,
the control board will go to the last setting used. - “Smoke” mode ranges from 180°F to 230°F. The concentration of smoke will vary depending on the temperature
selected. There will be a higher concentration of smoke at lower settings than there is when operating at higher temperatures for “Smoke” mode. - The combustion blower is on constantly during “Cook” mode and does not vary in speed.
- If the grill is turned off during “Startup” mode, everything shuts off without a shutdown sequence.
- If the flame plate is installed improperly, a burn back may occur due to the airflow restrictions at the burn pot.
- If the grill is in “Cook” mode and change to “Smoke” mode, the temperature will automatically go to 180°F.
- If the grill is in “Smoke” mode and change to “Cook” mode, the temperature will automatically go to 450°F.
- Temperature control doesn’t begin to control the feed rate for 15 minutes, due to the 15-minute start-up sequence.
- Make sure to unplug the grill only after it has gone through the shutdown sequence, cooled off, and is not in use.
- DO NOT unplug the grill during use or to shorten the shutdown sequence.
Note: These are suggested approximations only and intended as guidelines only. For best results please follow appropriate recipe.
| Meat Type | Cut | Suggested Cooking Temp. | Approximate Suggested Cook Time |
| Beef | Hamburgers | 425°F | 10 min on each side |
| Beef | T-Bone/Ribeye | 450°F | 10 to 20 min (depending on degree of doneness desired) turning once |
| Beef | Tenderloin | 400°F | 25 to 30 min (depending on degree of doneness desired) |
| Beef | Brisket | 225°F | 4-6 hrs |
| Beef | Filet Mignon | 450°F | 10 to 15 min (depending on degree of doneness desired) turning once |
| Beef | Flank Steak | 450°F | 10 to 15 min (depending on degree of doneness desired) turning once |
| Beef | Ribs | 225°F | 3-4 hrs |
| Pork | Loin | 350°F | 1 to 1.5 hrs |
| Pork | Baby Back Ribs | 325°F | 2 hrs |
| Pork | Shoulder Steak | 325°F | 35 to 40 min |
| Pork | Ground Pork | 300°F | 45 min |
| Pork | Pork Chops | 325°F | 45-50 min |
| Chicken | Breast | 350°F | 25-30 min, turning once 1/2 way through |
| Chicken | Thighs | 350°F | 40-45 min |
| Chicken | Whole Chicken 4-5lbs | 450°F | 70-90 min |
| Turkey | 10-12lb Turkey | 325°F | 3 hrs |
| Turkey | Legs | 225°F | 4-5 hrs |
| Lamb | Rack of Lamb | 400°F | 30 min, for Rare, longer if desired |
| Lamb | Lamb Chops | 450°F | 12 min, turn once 1/2 way through |
| Salmon | Filet | 350°F | 25-30 min |
| Cod | Loin | 400°F | 20 min |
| Scallops | Scallop | 450°F | 8-10 min |
| Shrimp | Whole Shrimp | 450°F | 2-3 min/side |
| Lobster | Tail | 400°F | 25-30 min |
MEAT PROBE
The grills meat probe will track the temperature of the food as it cooks without having open the grill lid several times to test the food with an instant-read thermometer. The correct placement of the meat probe is especially important when cooking at a higher heat as opposed to low and slow; because there is such a large difference within just one inch of space in the food. When inserting the meat probe, avoid the bone because it will give inaccurate readings. After inserting the probe, make sure it is secured into place. As the thermometer nears its target temperature, spot-check other areas to see if they are also close. Be careful, the meat probe and its wires are hot. To use the meat probe, first follow the startup instructions in this manual. Bring the grill up to the desired temperature. Once preheating is complete, place the meat onto the grill surface with the probe inserted into the best section of meat. Plug the meat probe into the display panel and push the “Display” button until both the “Actual” and “Setpoint” lights are not lit. The temperature shown on the display will be the internal meat temperature. Using the meat probe will prevent the need of opening and checking the internal meat temperature, therefore preserving heat and pellet usage.
Maintenance
Failure to clean and maintain this unit as described in this manual may cause poor performance and hazardous situations. Adjust the maintenance schedules based on the frequency of usage to ensure the proper operation and maximum efficiency of this pellet grill. When performing any maintenance on this grill, make sure the unit has powered off, allowed full shutdown sequence, and then unplugged from the power source.
Maintenance Schedule | |
| Operation | Interval |
| Clean drip pan | After Each Use |
| Inspect and clean burn pot | After Each Use |
| Inspect hopper for fines (sawdust) | Biweekly |
| Ash removal | After Each Use |
| Inspect and clean combustion air blower | Annually |
CLEAN DRIP PAN
Note: Allow the unit to cool to ambient temperature before inspecting or cleaning the grill.
- Take out the main grilling surface.
- Scrape drippings down the grease drain and into the grease bucket provided.
- Clean the drip pan with a food-safe degreasing agent and ensure all the cleaning solvents and chemicals are thoroughly rinsed off after cleaning.
- Empty the grease bucket if necessary.
- Reinstall the grilling surface.
INSPECT AND CLEAN BURN POT
Note: Allow the unit to cool to ambient temperature before inspecting or cleaning the grill.
- Remove the main grilling surface.
- Inspect the burn pot to check that the combustion air holes have not become plugged. If necessary, clean thoroughly.
- Replace the flame plate, drip pan, and grilling surface.
INSPECT HOPPER FOR FINES
Note: Allow the unit to cool to ambient temperature before inspecting or cleaning the grill. Periodically check the hopper for pellet dust (fines) build-up. The accumulation of fines can reduce the efficiency of the grill, increase the chance of hopper fires, and other unsafe operating conditions. If dust (fines) accumulate sufficiently, vacuum out and reload the hopper with new pellets.
ASH REMOVAL
Note: Allow the unit to cool to ambient temperature before inspecting or cleaning the grill.
- Use an ash vacuum to remove ashes from the burn pot and the bottom of the grill’s body.
WARNING: BE SURE ALL ASH EMBERS ARE EXTINGUISHED AND ALL ASHES ARE COOL TO THE TOUCH BEFORE VACUUMING. - Dispose of ashes into a metal container.
DISPOSAL OF ASHES
Ashes should be placed in a steel metal container with a tight-fitting lid. The closed container of ashes should be placed on a non-combustible floor or on the ground well away from all combustible materials, pending final disposal. If the ashes are disposed of by burial in soil or otherwise locally dispersed, they should be retained in the closed container until all cinders have been thoroughly cooled. Do not place other waste in the same container.
INSPECT AND CLEAN COMBUSTION AIR BLOWER
Note: Let the unit cool to ambient temperature before inspecting or cleaning the grill. DANGER: RISK OF ELECTRIC SHOCK. DISCONNECT POWER BEFORE SERVICING UNIT. Over time, ash or dust may accumulate on the blades of the fans. Inspect the fans and if any accumulation is present vacuum clean. The accumulated ash or dust can impede the fan’s performance.
- Open the service panel by removing the six screws.
- Inspect the fan for dust or ash build-up and clean if necessary.
- Close the service panel and reinsert screws.
Troubleshooting
ERROR CODES | |
| Possible Causes | Possible Remedies (Unplug grill first when possible) |
| Error Code 1 – Power Failure – The power failed while the grill was operating and the grill temperature was below the warm set point when power was returned | Call Customer service (800) 750-2723 if the error doesn’t go away by restarting. |
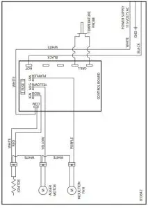
| Error Code 2 – The circuit for the RTD (temperature probe mounted in the grill) is open. | Check to see if the wires for the RTD have come unplugged. If they are not unplugged the RTD has failed. |
| Error Code 3 – Grill Temperature drops significantly / Failure to Ignite – Grill has ran out of pellets, Auger is not turning. Igniter did not ignite pellets. | Check to see if the grill has ran out of pellets. If there are still pellets in the hopper check to see if the auger is turning. If the auger is not turning it may be jammed or the auger motor has failed. If the grill does not ignite check to see if the Igniter is working. If the igniter is not getting hot call customer service at (800) 750-2723 |
GRILL WON’T IGNITE | |
| Possible Causes | Possible Remedies (Unplug grill first when possible) |
| Verify power at the electrical outlet | Plug another electrical device into that outlet to confirm power |
| If the power cord is connected to a GFI (Ground Fault Interrupter), check and reset if necessary | Reset the GFI and initiate startup procedure |
GRILL ENTERS SHUTDOWN MODE UNEXPECTEDLY | |
| Possible Causes | Possible Remedies (Unplug grill first when possible) |
| The convection blower is overheating and tripping the internal temperature shutoff | Clean any dust off of the windings and fan blades. If oiling the blower does not help, the blower may be bad. |
| Fuel other than wood pellets is being burned in the grill | This pellet grill is designed and tested to use cooking wood pellets. Check for signs of fuel other than wood pellets. No other types of fuel have been approved for this pellet grill. If there are signs of other types of fuel being used, stop using them immediately. |
| Power surge or brown out situation | A power surge, spike, or voltage drop could cause the thermocouple to malfunction. Use a surge protector |
| Thermocouple is malfunctioning | If the other items check out good, replace the thermocouple. |
POWER FAILURE DURING USE | |
| Possible Causes | Possible Remedies (Unplug grill first when possible) |
| Power goes out during operation | Observe the grill to make certain unsafe burning conditions do not occur during the outage. |
| Restarting the unit after a power outage | Press the power and the prime button at the same time to resume standard operation. |
AFTER GRILL HAS BEEN ON FOR A WHILE, THE BURN POT OVERFILLS | |
| Possible Causes | Possible Remedies (Unplug grill first when possible) |
| Grill is dirty, which restricts airflow through the burnpot | Follow all cleaning procedures in the “Maintenance” section of the owner’s manual. |
| Burn Pot holes are blocked | Remove the burn pot and thoroughly clean it. |
| Blockage in air intake pipe | Visually inspect the air intake that leads into the burn pot for foreign material. |
| Combustion blower is not spinning fast enough | Clean fan blades and inspect bearings for wear. Ensure the fan is free of any obstructions. |
| Bad Pellets | The brand of pellets or the batch of pellets that is being used may be of poor quality. If possible, try a different brand of pellets. It is advisable to try a brand that is made from a different type of wood (softwood vs. hardwood). Different woods have different characteristics when being burned. |
GRILL FEEDS PELLETS, BUT WILL NOT IGNITE | |
| Possible Causes | Possible Remedies (Unplug grill first when possible) |
| Bad igniter element | Put power directly to the igniter element. Watch the tip of the igniter from the front of the grill. After about 2 minutes the tip should glow. If it does not, the element is bad. |
| The control board is not sending power to the igniter | Check the voltage going to the igniter during startup. It should be 110-115 volts. If the voltage is lower than full voltage, check the wiring. If the wiring checks out good, the board could be bad. |
GRILL WILL NOT FEED PELLETS | |
| Possible Causes | Possible Remedies (Unplug grill first when possible) |
| Thermocouple is defective | Wait for the grill to cool for about 30 – 45 minutes. Check the thermocouple to see if it’s bad. Check resistance with volt meter. |
| Bad auger motor | Remove the six retaining screws in the service panel. Remove the auger motor from the auger shaft and try to run the unit. If the motor will turn, the shaft is jammed on something. If the motor will not turn, the motor is bad. |
|
Auger jam | Start by emptying the hopper. Then remove the auger motor by removing the auger pin. Remove the two screws holding the auger bushing. Gently pull the auger shaft straight out so that the end of the auger shaft comes out. After the shaft is removed, inspect it for bent flights, burrs, or broken welds. Remove any foreign material that might have caused the jam. Also, check the auger tube for signs of damage such as burrs, rough spots, or grooves cut into the metal that could have caused a jam. |
| Loose wire or connector | Check all wires and connectors that connect to the auger motor, thermocouple, and fan. |
| Bad control board | If the fuse and the wires and connectors check out good, and if the high limit switch did not trip, test for power going to the auger motor. If there is not a full current going to the auger motor when the fuel feed light is on, the control board is bad. |
Replacement Parts

Key | Description | Model # | Part # | Qty |
| 1 | Grilling Grate | USG350 | 893278 | 1 |
| USG730 | 893279 | 2 | ||
| USG890 | 893280 | 2 | ||
| 2 | Drip Pan | USG350 | 893273 | 1 |
| USG730 | 893274 | 1 | ||
| USG890 | 893275 | 1 | ||
| 3 | Fuel Grate | 893206 | 1 | |
| 4 | Temperature Probe | 80826 | 1 | |
| 5 | Flame Plate | USG350 | 893276 | 1 |
| USG730, USG890 | 893277 | 1 | ||
| 6 | Control Board | 80827 | 1 | |
| 7 | Burnpot | 893189 | 1 | |
| 8 | Ignitor Cartridge | 80830 | 1 | |
| 9 | Auger | USG350 | 893117 | 1 |
| USG730 | 893287 | 1 | ||
| USG890 | 893288 | 1 | ||
| 10 | Auger Motor | 80828 | 1 | |
| 11 | Induction Fan | 80829 | 1 | |
| 12 | Caster Wheel Assembly (set of two) | 893115 | 2 | |
| 13 | Fixed Wheel Assembly (set of two) | 893114 | 2 | |
| 14 | Ash Bucket | USG350 | 892223 | 1 |
| USG730, USG890 | 893165 | 1 | ||
| 15 | Spice Rack | 893281 | 1 | |
IN ORDER TO MAINTAIN WARRANTY, COMPONENTS MUST BE REPLACED USING ORIGINAL USSC PARTS PURCHASED THROUGH YOUR DEALER OR DIRECTLY FROM USSC. USE OF THIRD PARTY COMPONENTS WILL VOID THE WARRANTY.































