GYS 052864 Spot Lift Easy

Thank you for choosing GYS! In order to gain maximum satisfaction from your SPOT LIFT EASY and for your safety, please read this manual carefully before first use and keep it carefully for future reference.
BACKGROUND INFORMATION
These operating instructions contain important information for installation in order to ensure proper commissioning and operational safety of the SPOT LIFT EASY. Complying with the documentation reduces risks and extends the life of the product. This manual contains a form to certify regular security checks. Use the «Regular Security Check» form to archive the checks. (It is advisable to make a copy of the form before filling it in for the first time.)
Installation and control
Work ensuring safety and security controls are reserved exclusively for specially trained persons. These persons are referred to in this documentation as experts and/or authorised persons.
LIMITATIONS OF LIABILITY
The SPOT LIFT EASY is a mobile hydraulic column jack designed in compliance with standard EN 1494. All data and advice in this manual have been collected in accordance with its applicable standards and regulations and our extensive knowledge and experience.
The manufacturer cannot be held responsible in case of material and physical damage that could lead to death by:

- Non-compliance with the operating instructions
- Improper or dangerous use
- Employment of unskilled persons
- Unauthorized transformation on the jack
- Insufficient maintenance
INTENDED USE
The SPOT LIFT EASY is intended for the repair of cars and leisure vehicles. It allows a vehicle to be lifted by gripping under a wheel (or by the lower body frame as an option*). Rated load is 1100 kg.
The SPOT LIFT EASY may only be used by persons who have read and understood the operating instructions.
A safety perimeter must be defined in which no one must be present during the lifting operation.
The lifting of persons or other objects is not allowed. No one must be inside the vehicle to be lifted.
The SPOT LIFT EASY must be used inside a work room and protected from bad weather (wind, rain and temperatures below 5°C).
The operating temperature range is between 5°C and 50°C maximum. In case of prolonged storage in a place where the temperature is below 0°C, allow at least 12 hours before use the SPOT LIFT EASY by storing it in the workplace.
Do not use in excessively humid conditions.
Never use the lift on uneven surfaces / slopes. The ground must be flat and strong enough to prevent the wheels from sinking under the weight of the load.
It is forbidden to use the jack on a boat/ship (stability problem).
Remove any grease and oil stains that may cause the vehicle to slide.
Work underneath the vehicle is strictly forbidden.
Vehicles should only be lifted by the wheels and by the lifting points (optional) recommended by the vehicle manufacturers. Make sure that the SPOT LIFT EASY does not come into contact with areas close to the airbag activation sensors during and after the lifting.
In the event of a violent impact on the load-bearing and/or structural elements of the SPOT LIFT EASY, it is imperative to take the product out of service and contact your dealer or the manufacturer in order to assess the damage before putting it back into service.
In case of doubt about the strength of the vehicle structure (presence of rust) – Do not lift the vehicle.
Do not lift vehicles equipped with a panoramic roof.
Intended use also includes familiarizing yourself with these operating instructions and complying with all the instructions contained therein, in particular the safety instructions.
Enforce safety and risk prevention standards in the country’s workplaces.
In addition, this also includes the obligation to carry out all inspection and maintenance work at regular intervals.
In the event of improper use of the jack, the operational safety of the SPOT LIFT EASY is not ensured.
Damage to persons and property, also on vehicles, caused by improper use of the device is in no way the responsibility of the manufacturer, but of the operator handling the SPOT LIFT EASY.
PACKAGING AND UNLOADING
The jack is packed in a cardboard box on a pallet. The SPOT LIFT EASY operating and test instructions are inside the package. On delivery, check for external transport damage. In case of visible damage, leave the goods and packaging as they are. Do not use the goods and contact your dealer directly. Failing this, a reservation must be made to the carrier.
Unloading can be done either with two people wearing gloves and safety shoes or by means of a forklift truck.
INDIVIDUAL PROTECTION
The operator must be equipped in accordance with the occupational risk prevention standards applicable in their country and must adopt all necessary measures to maintain safety at their workstation. During maneuvers, the operator must ensure their own safety and that of the people and objects around them. The operator must take into consideration all the recommendations quoted in this manual.
Hydraulic fluid is dangerous if splashed in the eyes or if it enters the bloodstream. In this case, contact your doctor immediately. Never reach over your hand to check for a hydraulic leak: risk of cut and contamination in the bloodstream that could lead to death.
START UP
Make sure you have the necessary protection: safety glasses, safety shoes and gloves.
![]() | Screw M10x30: | 4 | ||||
| Brake washer M10: | 4 | |||||
| – Fix | the | front | wheels. |
![]() | Screw M8x20: 2 |
| Screw M8x40: 2 | |
| Washer Ø40: 4 | |
| Notched nut M8: 4 | |
| – Attach the rear wheels and pump supports to the rear part of the | |
| column. |
![]() | Screw M10x30: 6 Brake washer M10: 6 |
| – Attach the column to the base. Tightening torque: 45 N.m |

- Attach the pump to its supports.

- Put a BS ring on the Banjo coupling.
- Pass the Banjo coupling with the BS ring through the hose attachment.
- Add a second BS ring.
- Attach the female part of the quick connector to the hose.

- Put a BS ring on the Banjo coupling.
- Pass the Banjo coupling with the BS ring through the hose attachment.
- Add a second BS ring.
- Attach the hose to the pump.

- Attach the protection pedal base to the rear of the column.

- Attach the handles to the column.
Screw M10x70: 1
Toothed nut M10: 1
Headless screw M8x10: 1
- Insert the fork into the trolley. Secure its position with the screws.

- Connect the hose to the jack using the quick connector.
SAFTEY AREA
For an optimal safety, it is recommended to make sure that any other objects or walls are in the working area. All descent, exit and parking maneuvers must be carried out with the best possible attention from the operator. Nobody must be standing in the safety area.
While the load is being lifted, the SPOT LIFT EASY will move approximately 30 cm towards the vehicle being lifted. It will move back the same distance during the lowering phases. For safety reasons, the user must always be able to move away during lifting and lowering.
INSTALLATION
Once the tool has been removed from its packaging, assembled and positioned on the ground, perform a no-load test to check the SPOT LIFT EASY’s general operation.
Make sure you have the necessary protection: safety shoes, gloves and hearing protection.
- NO-LOAD START
- Connect the pump to your compressed air system,
- Check that the pressure required for operation is correct (between 5 and 8 bar).
- CHECKING THE LIFT
Press the right side of the pump («PUMP») with your foot while positioning your hands on the handles of the SPOT LIFT EASY. Keep your foot on the pedal until the fork is fully raised.
NB: with no-load, the column may vibrate and make noise when lifting, this is normal. - CHECKING THE LIFT
Press the left side of the pump («RELEASE») with your foot while positioning your hands on the handles of the SPOT LIFT EASY. Keep your foot on the pedal until the fork is completely down.
NB: with no-load, the fork may jerk down, this is normal.
INSTRUCTIONS FOR USE
- LIFTING
- Position the jack so that the fork is well positioned on the sides of the wheel. When using the undercarriage lifting accessory, check that it is correctly positioned.
Press the right side of the pump («PUMP») with your foot while positioning your hands on the handles of the SPOT LIFT EASY. Keep your foot on the pedal to the desired working height. - For safety reasons, place jack stand underneath the raised vehicle to support it.
- Position the jack so that the fork is well positioned on the sides of the wheel. When using the undercarriage lifting accessory, check that it is correctly positioned.
- LOWERING
- Remove the jack stand from the underneath of the vehicle.
- Press the left side of the pump («RELEASE») with your foot while positioning your hands on the handles of the SPOT LIFT EASY. Keep your foot on the pedal until the fork is completely down.
In case of prolonged non-use, lower the SPOT LIFT EASY to the ground. Never leave the raised vehicle at rest without supervision.
CONTROLS AND MAINTENANCE
Inspections and maintenance work must be carried out by authorized personnel at the maintenance intervals specified in this manual. In order to guarantee a long service life and proper use of the SPOT LIFT EASY, the following points must be observed.
- Disconnect the air supply to your SPOT LIFT EASY before performing any maintenance,
- Lower the fork to the low position,
- Only original spare parts must be used «Spare Parts»,
- The recommended maintenance intervals must be respected « Maintenance table «,
- For maintenance work that is not shown or indicated in the operating instructions, contact your distributor and/or manufacturer.
Clean the SPOT LIFT EASY at least once a week to remove all dust and dirt that could degrade the proper functioning of the product in the long term. Use wipes designed for cleaning painted surfaces. Do not use any water, flammable or corrosive liquids. Visually inspect your SPOT LIFT EASY before each use.
To disconnect the hydraulic quick coupling make sure that the fork of the SPOT LIFT EASY is fully lowered. Otherwise there will be hydraulic leakage when disconnecting.
If you feel significant resistance when trying to disconnect the hydraulic coupling, it means that pressure is still present. Press «RELEASE» on the pump to make sure there is no more pressure and that the fork is lowered.
In order to facilitate the maintenance process you can access the inside of the column by following the steps below.
![]() | |
| – Unscrew the two screws on top of the column and remove the top plate. |

- Remove the rear case by lifting it up slightly and then pulling it towards you.
Proceed in reverse order to reassemble the column.
Do not use the Spot Lift Easy without replacing the rear case and the top plate with the screws.
MAINTENANCE TABLE
| Maintenance intervals | Task | Remarks |
| Monthly | Check, clean and lubricate all moving parts, in particular the chain, the interior of the column and the wheel axles | Refer to “Check and lubrication point”. |
| Check the condition of the fork | “Replace if necessary (Refer to the exploded view)” | |
| Check the condition of the hoses | “Replace if necessary (Refer to the exploded view)” | |
| Check the tightness of the connections | “Replace if necessary (Refer to the exploded view)” | |
| Check the hydraulic oil level | Position the fork in the lowered position. Unscrew the oil level gauge located on top of the pump and check that the level is between the two lines. Top up if necessary. Use only LUBRILOG L HV22 oil. | |
| Check that the markings are still legible | Replace if necessary (contact after-sales service) | |
| Annual | (contact after-sales service) | Use only LUBRILOG L HV22 oil. Quantity 1.4L |
| Every 5 years of service | Replace the entire hose | “Replace if necessary (Refer to the exploded view)” |
Maintenance must be carried out at regular intervals.
Use the «Regular Security Check» form and the «Maintenance Log» to archive regular and annual checks.
Make a copy of the SPOT LIFT EASY status report and attach it to the operating instructions.
Regular safety checks must be carried out by an authorized person. It is recommended to perform maintenance simultaneously.
CHECK POINT AND LUBRICATION
- Grease or lubricate the chain with a suitable product.
- Grease the internal part of the column.
- Lubricate the wheel axles.
- Check that the individual screws are tightened correctly.
TROUBLESHOOTING
The table below shows the anomalies that can be observed when using the SPOT LIFT EASY. If the problem is not listed in the table below, stop using the tool and immediately contact your dealer or the manufacturer for instructions.
| TROUBLESHOOTING | CAUSES | SOLUTIONS |
| The machine stops while being lifted. | Obstacle in the column. Hose rupture / Major leak. | Lower the load, switch off the pneumatic supply and remove the obstacle. The jack is equipped with a para- chute valve to secure the falling load in the event of a hose rupture. Check the condition of the hose and replace if damaged. Check the condition of the hose seals and replace them if they are not watertight. Check connections for proper tightness. Once the check and corrections have been made, depress the pedal for a moment to raise the vehicle and then depress to lower the vehicle. |
| The controls are activated, but the jack doesn’t lift. | Excessive charge Exhaust muffler clogged. Insufficient air supply. | Check the weight of the vehicle and follow the manufacturer’s instructions. Clean or replace the muffler. Check that the air input is between 6 and 8 bar. |
| The jack is lowering itself. | Dirty pump relief valve | Contact the manufacturer before proceeding with a repair. |
| Oil leak at the pump | Wearing of the seal | Contact the manufacturer before proceeding with a repair. |
| Oil leak at the hose | Worn or cracked hose | Change the hose. |
| Oil leaks at connectors | Worn or defective connection | Replace defective connector |
DEACTIVATION
Any machine that appears damaged in any way, does not operate normally, or lacks parts should be immediately taken out of service by removing the oil quick coupling from the jack. Do not use the unit if you notice parts are broken, bent or cracked.
START-UP
The SPOT LIFT EASY must be disposed of in accordance with the current environmental and disposal guidelines of the country in which it is located.
WARRANTY CONDITIONS
The warranty covers any defect or manufacturing defect for 2 years from the date of purchase (parts and labour). – The warranty does not cover incidents due to misuse, fall, disassembly or other damage due to transportation. The warranty does not cover normal wear and tear of parts if maintenance is not kept up to date. Only spare parts from the manufacturer may be used to repair the SPOT LIFT EASY.
The characteristics of maximum load appear on the labels displayed on the column. The user must not remove, dirty or deface this label. The warranty will be void if this label is falsified. Contact the retailer or manufacturer to get new one if needed.
In case of failure, return the unit to your distributor together with:
- The proof of purchase (dated bill, ticket …)
- An explanatory note of the failure.
- Copy of «regular security checks»
DIMENSIONS

TECHNICAL FEATURES
| Maximum load | 1100 kg |
| Maximum weight of the vehicle to be lifted | 2200 kg |
| SPOT LIFT EASY weight (without pump) | 79 kg |
| Pump weight | 5.3 kg |
| Inlet air pressure | 5-8 Bars |
| Max. outlet pressure | 230 Bars |
| Tank pump capacity | 1.1 / 1.4 L |
| Acoustic level | 80 dB(A) / 1m |
IDENTIFICATION PLATE
Example of VOID label:
20.07.0 64843.0 00001
- Serial number: 20.07.064843.000001
- Year of manufacture: 20
- Manufacturing month: 07
- Product number: 064843
SPARE PARTS

| N° | Ref | Designation | N° | Ref | Designation |
| 1 | K0005GFB | SPOT LIFT EASY Welded base | 16 | M0009ST | SPOT LIFT EASY carriage roller axle |
| 2 | M0001ST | SPOT LIFT EASY Wheel axle | 17 | M0006ST + 55278 | Ø65 SPOT LIFT EASY Roller |
| 3 | 56209 | SPOT LIFT PRO Wheel | 18 | M0010ST | SPOT LIFT EASY Strut |
| 4 | K0009GFB | SPOT LIFT EASY Welded column structure | 19 | M0007ST | SPOT LIFT EASY A Bracket |
| 5 | K0013GF | SPOT LIFT EASY Chain attachment support | 20 | M0013ST | SPOT LIFT EASY Trolley chain hook |
| 6 | K0010GF | SPOT LIFT EASY Jack flange | 21 | M0008ST | SPOT LIFT EASY B Bracket |
| 7 | 72069 | H = 125 | 22 | 99046GFB | Fork tool |
| 8 | M0005ST | Flat support 45×20 for SPOT LIFT EASY top plate | 23 | M0014ST | SPOT LIFT EASY / SPOT LIFT EASY Chain clip т |
| 9 | K0012GF | SPOT LIFT EASY Column top plate | 24 | 35062 | BL546 – 777.87 chain (49 links) |
| 10 | K0011GT | SPOT LIFT EASY Rear column case | 25 | Ø65 Turning wheel | |
| 11 | 71094 | Single-acting jack lifting column | 26 | K0014 | SPOT LIFT EASY Pump support |
| 12 | K0339ST | Welded pulley clevis | 27 | K0017GF | SPOT LIFT EASY Pedal cover |
| 13 | M0012ST | Pulley axle SPOT LIFT EASY | 28 | 71107 | Hydropneumatics pump 230 bar BELL |
| 14 | M0011ST + 55279 | Ø 90 mm Pulley SPOT LIFT EASY | 29 | 71095 | Hydraulic hose 450 mm |
| 15 | K0016 | SPOT LIFT EASY | |||
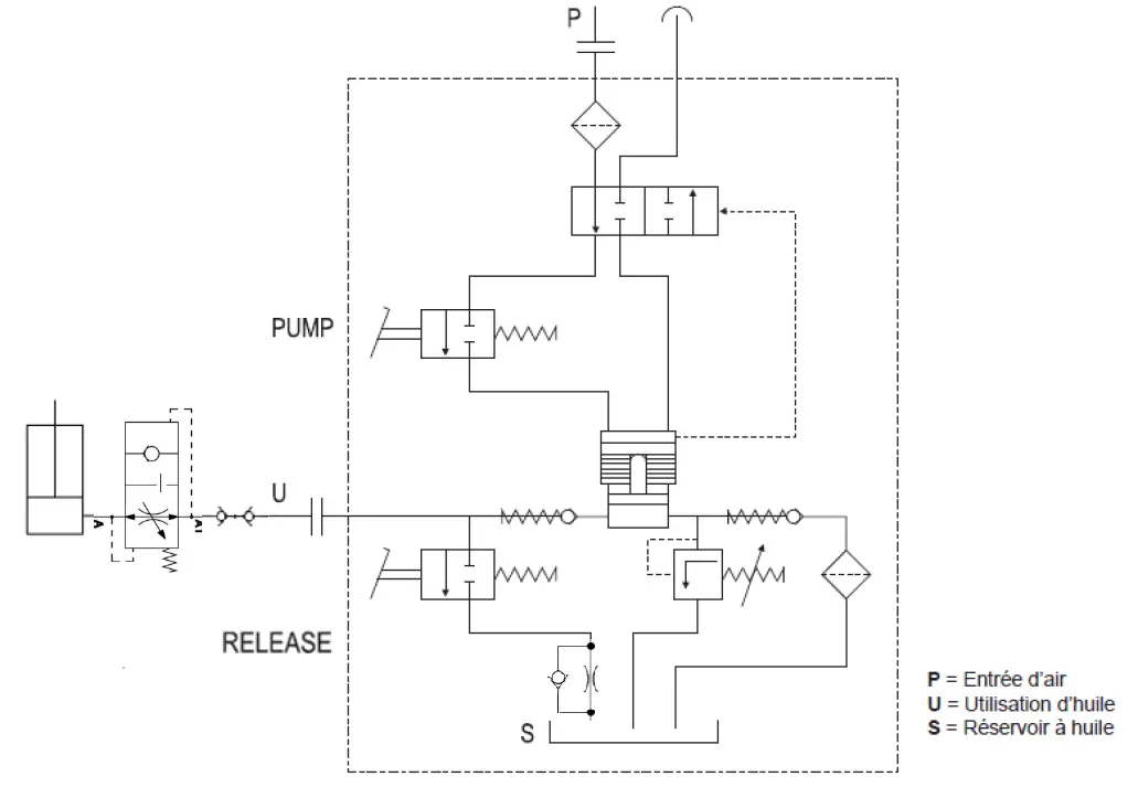
HYDRAULIC & PNEUMATIC CIRCUIT

REGULAR SAFETY INSPECTION
| Product description | SPOT LIFT EASY |
| Serial number |
| Verification phase | OK | NOT OK | Verification | Note |
| Presence of the identification plate on the bottom of the column | ||||
| Presence of the risk pictogram on the top of the column | ||||
| Warning stickers under the pedal cover and inside the chain case | ||||
| Presence of the air inlet pressure indication on the pump | ||||
| Presence of the output pressure indication on the pump | ||||
| Presence of the manual (original) | ||||
| Attachment of the column to the base | ||||
| Presence of the pedal cover | ||||
| Presence of the rear chain casing | ||||
| Condition of the hose and connectors | ||||
| Checking the tightness of the connectors | ||||
| Checking the presence of the chain fixing pins at both ends | ||||
| General condition of the pump | ||||
| General condition of the jack (leakage, corrosion) | ||||
| General condition of the structure | ||||
| Test run up to the column stop | ||||
| Test with a vehicle over the whole stroke | ||||
| Complete pump oil replacement |
| Control result | |
| Commissioning is not allowed | |
| No anomalies: commissioning granted | |
- Security check carried out on:
- Name and address of the authorized person:
![]() | Caution ! Read the user manual. |
![]() | The device complies with European Directive. The certificate of compliance is available on our website. |
![]() | The tool must be used only for vehicles with a weight inferior to 2.2T. |
![]() | The nominal load lifted by the tool is 1.1 T. |
![]() | Equipment in compliance with British requirements. The British Declaration of Conformity is available on our website (see home page). |




























