Honeywell Electric Heating Relay R841C-E

THE R841 ELECTRIC HEATING RELAY IS USED WITH A 2-WIRE, 24V THERMOSTAT TO PROVIDE CONTROL OF ELECTRIC HEATING EQUIPMENT. IT IS A DIRECT-FOLLOWING RELAY WHICH OPERATES WITH EACH CYCLE OF THE THERMO-STAT (4 TO 6 CYCLES PER HOUR).
- R841C,D models are used to control one load.
- R841E is used either with one thermostat to control two loads simultaneously, or with two thermostats to control two independent loads.
- R841C and E models include an integral transformer; R841 D model must be powered from a remote 24V transformer.
- R841C and D models have a 1/2 inch male conduit bushing.
- The R841C, D and E models are for installation on a wire way or J-box.
- R841 E has a 1/2 inch male conduit bushing and includes an enclosure with a low voltage wiring compartment.
- Special with 10 second minimum timing between stages is available.
- Each relay switches up to a 5,000 watt load.
- Spst MICRO SWITCH snap switches are actuated by ambient-compensated strips.
- Leadwires are provided for both line voltage and low voltage connections.
- Small size and silent operation allow installation in living area, utility room, or basement,
- May be mounted in any convenient position.
SPECIFICATION
IMPORTANT
THE SPECIFICATIONS GIVEN IN THIS PUBLICATION DO NOT INCLUDE NORMAL MANUFACTURING TOLERANCES. THEREFORE, THIS UNIT MAY NOT MATCH THE LISTED SPECIFICATIONS EXACTLY .ALSO, THIS PRODUCT IS TESTED AND CALIBRATED UNDER CLOSELY CONTROLLED CONDITIONS, AND SOME MINOR DIFFERENCES IN PERFOR-MANCE CAN BE EXPECTED IF THOSE CONDITIONS ARE CHANGED.
TRADELINE MODELS
TRADELINE models are selected and packaged to provide ease of stocking, ease of handling, and maximum replacement value. TRADELINE model specifications are the same as those of standard models except as noted below.
TRADELINE MODELS AVAILABLE:
841C, D, and E Electric Heating Relays. VOLTAGE AND FREQUENCY: R841C-24C Vat, 60 Hz.
R841D–24 Vat, 60 Hz. 208, 240, 277 Vat; 50/60 Hz. ADDITIONAL FEATURES: TRADELINE pack with cross reference label and special instruction sheet.
STANDARD MODELS
MODELS: R841 Electric Heating Relay. R841 C Electric Heating Relay –with integral trans-former, with conduit bushing; includes one spst snap switch. R841 D Electric Heating Relay –without transformer, with conduit bushing; includes one spst snap switch. R841 E Electric Heating Relay–with integral trans-former, with conduit bushing; includes two spst switches.
VOLTAGE AND FREQUENCY:
R841C (with transformer)– 120, 208, or 277 Vac at
60 Hz; 240 Vac at 50/60 Hz. R841 D (without transformer)–24 Vat, 60 Hz. (with 20, 208, 240, or 277
Vac at 50/60 Hz,
SWITCH: MICRO SWITCH snap switch, operated. Makes contact about 75 seconds (cold) after thermostat calls for heat. (Top stitch on R841 E with optional specification makes at about 55 seconds, bottom switch at about 75 seconds. ) Breaks contact about 65 seconds (hot) after thermostat shuts off,
ELECTRICAL RATINGS (A per switch, 60 Hz current):
Noninductive Rating: 22 A at 120, 208 and 24(I Vac; 19 A at 277 Vat.
THERMOSTAT HEAT ANTICIPATOR CURRENT: R841 E –0.4 A (one thermostat controlling both loads); 0.2 A (one thermostat controlling each load). AMBIENT TEMPERATURE RANGE: Minus 20 F to plus 150 F [minus 29 C to 66 C]. UNDERWRITERS LABORATORIES INC. LISTED and E): File No. E4436, Guide XAPX. CANADIAN STANDARDS ASSOCIATION CERTIFIED: R841C, D No. LR1620 and LR1322. R841E–File No.
ORDERING INFORMATION
WHEN PURCHASING REPLACEMENT AND MODERNIZATION PRODUCTS FROM YOUR TRADELINE WHOLESALER OR YOUR DISTRIBUTOR, REFER TO THE TRADELINE CATALOG OR PRICE SHEETS FOR COMPLETE ORDERING NUMBER, OR SPECIFY:
- Order number; specify TRADE LINE, if desired.
- Voltage and frequency.
- Optional specification, if desired.
IF YOU HAVE ADDITIONAL QUESTIONS, NEED FURTHER INFORMATION, OR WOULD LIKE TO COMMENT ON OUR PRODUCTS OR SERVICES, PLEASE WRITE OR PHONE:
- YOUR LOCAL HONEYWELL Residential DIVISION SALES OF DIRECTORY).
- RESIDENTIAL DIVISION CUSTOMER SERVICE
HONEYWELL INC., 1885 DOUGLAS DRIVE NORTH Ml MINNESOTA 55422 (612) 542-7500 (IN CANADA–HONEYWELL CONTROLS LIMITED, 740 ELLESMERE ROAD, SCARBOROUGH, ONTARIO MIP INTERNATIONAL SALES AND SERVICE OFFICES IN ALL PRINCIPAL CITIES OF THE WORLD.
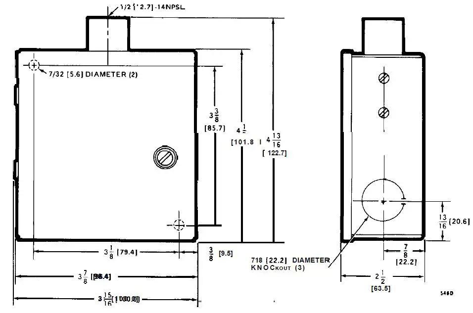
FIG. 1-DIMENSIONS OF IN in. [mm IN BRACKETS].
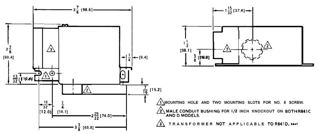
FIG. 2–DIMENSIONS OF R841E IN in. [mm IN BRACKETS].
INSTALLATION
WHEN INSTALLING THIS PRODUCT . . .
- Read these instructions carefully. Failure to follow them could damage the product or cause a hazardous condition.
- Check the ratings given in the instructions and on the product to make sure the product is suitable for your application.
- Installer must be a trained, experienced service technician.
- After installation is complete, check out product operation as provided in these instructions.
CAUTION: Disconnect power supply before wiring to prevent electrical shock or equipment damage.
All wiring must comply with applicable codes and ordinances. Be sure the power supply voltage agrees with the rating on the relay label.
Fig. 3 shows a typical installation within a compartment enclosure on the end of a baseboard heater. The back of the compartment enclosure should be equipped with embossing to clear mounting screws. also may be mounted on a wireway (Fig. 4) or junction box.
- Fasten relay securely to mounting surface using the 2 mounting holes in the or the conduit bushing.
- Disconnect the power supply.

FIG. 3–TYPICAL INSTALLATION ON BASEBOARD HEATER.
FIG. 4–FOUR RELAYS MOUNTED ON WIREWAY.

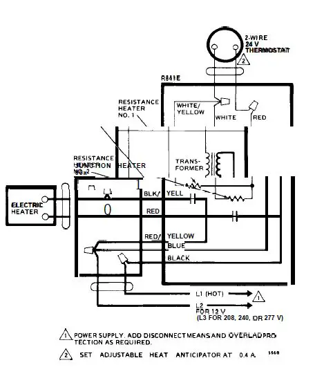
FIG.5 INTERNAL SCHEMATIC AND CONNECTION DIAGRAM FOR ONE RELAY.
FIG. 6–TWO OR MORE RELAYS CONNECTED TO ONE THERMOSTAT SO THEY OP-ERATE IN SEQUENCE ABOUT ONE MINUTE APART. THIS REDUCES THE INITIAL LINE LOAD ON LARGE KILOWATT SET THE THERMOSTAT HEAT ANTICIPATOR AT 0.2A.

FIG.7 INTERNAL SCHEMATIC AND CONNECTION DIAGRAM FOR ONE RELAY.
FIG. 8–CONNECTIONS FOR FOUR RELAYS AND THERMOSTATS USED WITH ONE TRANSFORMER. SET EACH THERMOSTAT HEAT ANTICIPATOR AT 0.2 A.
FIG. 9–CONNECTIONS FOR TWO R841D RELAYS USED WITH ONE TRANSFORMER AND THERMOSTAT. SET THERMOSTAT HEAT ANTICIPATOR AT 0.4 A.


FIG 12–TYPICAL WIRING HOOKUP FOR WITH ONE THERMOSTAT CONNECTED TO ONE LOAD SO THAT BOTH SIDES OF THE SINGLE PHASE LINE ARE SWITCHED.
OPERATION
The cycling pattern of the R841 is determined by the thermostat(s). On a call for heat, the thermostat(s) activates the low voltage resistance heater(s) in the The heater(s) drives the strip(s) to actuate the MICRO SWITCH snap-acting switch or switches. The strip is ambient temperature compensated within the specified ambient range. At rated voltage and frequency, the R841 switch contacts make mately 75 seconds (from cold start) after the thermostat calls for heat. (The top switch on the special R841 E with optional specification is adjusted to approximately 55 seconds; the bottom switch to approximately 75 seconds. This allows, at the very minimum, 10 seconds between stages in both make and break sequence.)
CHECKOUT
After mounting and wiring have been completed, turn on the power supply. Set the thermostat above room temperature until the electric heating equipment starts. Permit the system to operate long enough to prove the heating equipment functions properly. Return the thermostat to the desired room temperature before leaving the installation.
Dear Customer,
We welcome your comments and suggestions for improving this publication. Your assistance is greatly appreciated and will us to provide better information for ye ”.
Please send your and suggestions to:
Inc.
Honeywell Plaza
Minneapolis, Minnesota 5 5 4 0 8
ATTN : Publications Supervisor MN 12-3247



















