Nortek G6/L1 Single Stage Control Board

Product Information
The product is a control board, specifically the *G7 control board (PN 624690). It is designed to replace a single stage *G6/L1 control board (PN 624631). The control board is an important component in a heating, ventilation, and air conditioning (HVAC) system.
Important Safety Information
Safety markings are provided to indicate the seriousness of potential hazards. It is crucial to pay attention to these safety markings. The manual includes two types of safety markings: WARNING and CAUTION. WARNING indicates a potentially hazardous situation that, if not avoided, could result in personal injury or death. CAUTION indicates a potentially hazardous situation that, if not avoided, may result in minor or moderate injury or property damage. The manual begins with a WARNING regarding the risk of electrical shock. It emphasizes the need to shut off all electrical power to the unit before performing any maintenance or service on the system. Failure to follow this warning can lead to serious injury, fire, electrical shock, or death.
Product Usage Instructions
- When replacing the *G6/L1 control board (PN 624631) with the *G7 control board (PN 624690), ensure that all wires from the door switch and 24V transformer are installed in the same pin locations they were removed from.
- For example, the wire attached to the L1 terminal on the G6 control board (624631) should be attached to the L1 terminal on the G7 board (624690).
- When connecting wires from the thermostat, heat pump, AC unit, or air handler to the RCYGW terminals of the *G7 board, install all wires on the same terminals they were removed from.
- When connecting wires from the blower motor, note which wire connects to the HEAT and COOL terminals on the *G7 control board. Refer to Table 1 for further information.
- If the blower motor does not have an orange wire, do not place any wire on the Medium Low terminal; leave it empty.
- The 6 pin (P1) and 9 pin (P2) wire plugs should be connected directly to the 624690 control board without changing any wire positions.
- For future reference, place a label with flash codes near the wiring diagram on the furnace door.
Control Board Wire Chart:
| COMPONENT | WIRE COLOR | *G7 TERMINAL BOARD (624690) |
|---|---|---|
| AIR CLEANER | Black | EAC Neutral HIGH |
| BLOWER MOTOR | White | MH ML LOW |
| DOOR SWITCH | Black | L1 Neutral |
| HUMIDIFIER | Blue | HUM Neutral |
| 24V TRANSFORMER | Orange | XFMR Neutral |
| 6 PIN CONNECTOR (P1) | Red | Multi |
| 9 PIN CONNECTOR (P2) | Black with white stripe | Multi |
Note: The table provides information on wire colors and their corresponding terminals on the *G7 control board.
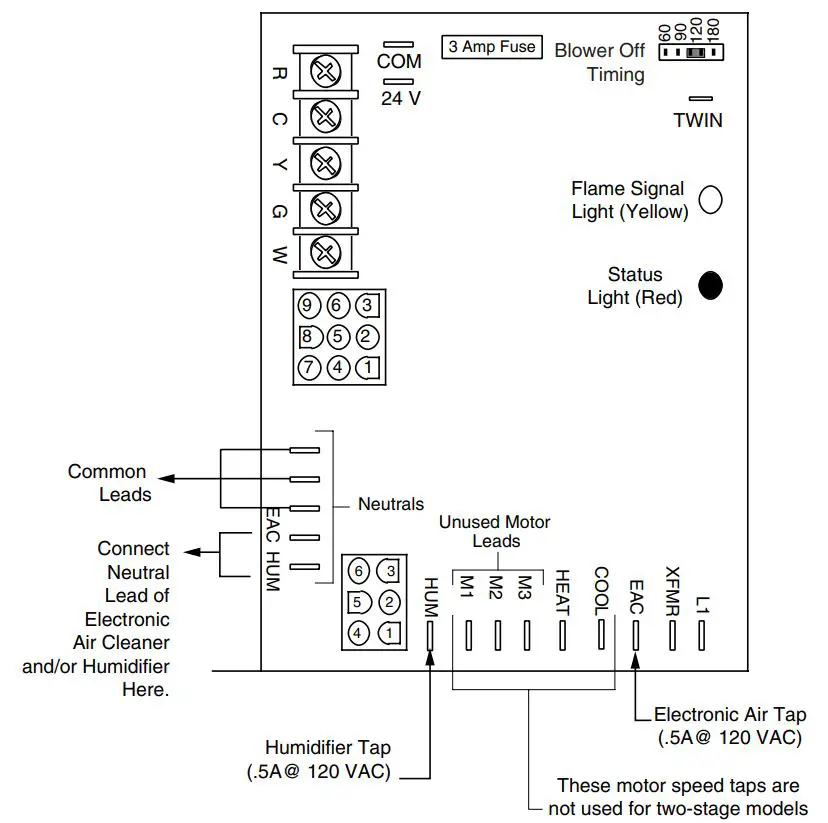
Figure 1: *G6/L1 Single Stage Control Board The diagram shows the layout and components of the *G6/L1 single-stage control board for reference.
INSTALLATION INSTRUCTIONS
Replacing a single stage *G6/L1 control board with a *G7 control board
IMPORTANT SAFETY INFORMATION
Safety markings are used to designate a degree or level of seriousness and should not be ignored. WARNING indicates a potentially hazardous situation that if not avoided, could result in personal injury or death. CAUTION indicates a potentially hazardous situation that if not avoided, may result in minor or moderate injury or property damage
WARNING: RISK OF ELECTRICAL SHOCK Shut off all electrical power to the unit before performing any maintenance or service on the system. Failure to follow this warning can cause serious injury, fire, electrical shock, or death.
CAUTION: Label all wires prior to disconnection when servicing controls. Wiring errors can cause improper and dangerous operation. Verify proper operation after servicing These instructions describe how to properly replace a single stage *G6/L1 control board (PN 624631) with a *G7 control board (PN 624690).
INSTALLATION PROCEDURE
When replacing the *G6/L1 control board (PN 624631) with a *G7 control board (PN 624690), install all wires from the door switch and 24V transformer on the same pin locations they were removed from. This means the wire that was attached to the L1 terminal on the G6 control board (624631) will need to be attached to the L1 terminal on the G7 board (624690), the wire
| COMPONENT | *G6/L1 TERMINAL BOARD (624631) | WIRE COLOR | *G7 TERMINAL BOARD (624690) |
| AIR CLEANER | EAC | Black | EAC |
| Neutral | White | Neutral | |
| BLOWER MOTOR | COOL M1/M2 HEAT | Black | HIGH |
| Blue | MH | ||
| Orange | ML | ||
| Red | LOW | ||
| DOOR SWITCH | L1 | Black | L1 |
| Neutral | White | Neutral | |
| HUMIDIFIER | HUM | Black | HUM |
| Neutral | White | Neutral | |
| 24V TRANSFORMER | XFMR | Black | XFMR |
| Neutral | White | Neutral | |
| 24V | Black with white stripe | 24V | |
| COM | White with black stripe | COM | |
| 6 PIN CONNECTOR | P1 | Multi | P1 |
| 9 PIN CONNECTOR | P2 | Multi | P2 |
on the XFMR terminal of the *G6/L1 board (Figure 1) should be placed on the XFMR terminal of the *G7 board (Figure 2), etc. When connecting the wires from the thermostat, heat pump, AC unit, or air handler to the RCYGW terminals of the *G7 board, install all wires on the same terminals they were removed from. When connecting the wires from the blower motor, please note which wire connects to the HEAT and COOL terminals on the *G7 control board. See Table 1. NOTE: If the motor does not have an orange wire, do not place any wire on the Medium Low terminal, this should be left empty. The 6 pin (P1) and the 9 pin (P2) wire plugs will connect directly to the 624690 control board, there is no need to change any wire position. Place label with flash codes near the wiring diagram on the furnace door for future reference.
Figure 1. *G6/L1 Single Stage Control Board
Figure 2. *G7 Single Stage Control Board

Specifications & illustrations subject to change without notice or incurring obligations (06/22). O’Fallon, MO, © Nortek Global HVAC LLC 2022. All Rights Reserved.



















