COZY CF55 Counter Flow Wall Furnace
SPECIFICATIONS & DIMENSIONS
Your counterflow wall furnace is packed in a single carton that also includes thermostat, thermostat wire, and insulated staples. The thermostat, wire, and staples are packed in the burner compartment and are accessible by removing the burner access door. While the burner access door is open, check the rating plate to verify that the model number is correct and that the wall furnace is equipped for the type gas you intend to use.
| Gas Type | Natural | Propane | |||||||||||
| Height | 81 – 5/16” | 87 – 5/16” | 81 – 5/16” | 87 – 5/16” | |||||||||
| Width | 14 – 5/16” | 14 – 5/16” | 14 – 5/16” | 14 – 5/16” | |||||||||
| Depth | 10 – 1/4” | 10 – 1/4” | 10 – 1/4” | 10 – 1/4” | |||||||||
| Input (BTU / HR) | 40,000 | 55,000 | 40,000 | 55,000 | |||||||||
| Gas Inlet | 1/2” | 1/2” | 1/2” | 1/2” | |||||||||
| Vent Size (Oval) | 4” | 4” | 4” | 4” | |||||||||
| CFM | 440 | 440 | 440 | 440 | |||||||||
| Type Control | 24 Volt | 24 Volt | 24 Volt | 24 Volt | |||||||||
| Blower Speed | 1 | 1 | 1 | 1 | |||||||||
| Approx. Shipping Weight | 104 lbs | 107 lbs | 104 lbs | 107 lbs | |||||||||
| Amps | 2.25 | 2.55 | 2.25 | 2.55 | 2.25 | 2.55 | 2.25 | 2.55 | |||||
| Intermittent Ignition (IID) | – | IID | – | IID | – | IID | – | IID | |||||
INTRODUCTION
THIS IS A GAS-FIRED, GRAVITY VENTED WALL FURNACE THAT WILL OPERATE SAFELY AND PROVIDE AN EFFICIENT SOURCE OF HEAT WHEN INSTALLED, OPERATED AND MAINTAINED AS RECOMMENDED IN THESE INSTALLATION AND OPERATING INSTRUCTIONS. READ THESE INSTRUCTIONS THOROUGHLY BEFORE INSTALLING, SERVICING, OR USING THE APPLIANCE. IF YOU DO NOT UNDERSTAND ANY PART OF THESE INSTRUCTIONS CONSULT LOCAL AUTHORITIES, OTHER QUALIFIED INSTALLERS, SERVICE TECHNICIAN, THE GAS SUPPLIER, OR THE MANUFACTURER.
SAFETY
- Improper installation, adjustment, alteration, service or maintenance can cause property damage, bodily injury or death. If you do not understand these instructions or your local codes, call local authorities, a qualified installer, service agency, gas supplier, or the manufacturer.
- Do not install this fan type wall furnace in a recreational vehicle trailer or mobile home.
- Do not operate this fan type wall furnace unless it is connected to a properly installed and maintained vent system. Do not exhaust flue gases into the room, wall or attic space for any reason.
- Locate the thermostat in a room or space that cannot be separated by a door or other means from the room or space in which the front outlet grill is installed.
- Adequate air for combustion and venting must be provided.
- If rising water may enter the wall furnace, turn off the gas immediately and disconnect the electric service. Do not use the wall furnace if any part has been under water. Immediately call a qualified service technician to inspect the wall furnace and to replace any part of the control system or any gas control which has been under water.
- Have your fan type wall furnace and vent system inspected at least annually by a qualified service technician.
- Before cleaning or servicing the wall furnace, turn off the gas and allow it to cool. This will prevent burns.
- Due to high temperatures, the furnace should be located out of traffic and away from furniture and draperies.
- Children and adults should be alerted to the hazards of high surface temperatures and should stay away to avoid burns or clothing ignition.
- Young children should be carefully supervised when they are in the same room as the furnace.
- Clothing or other flammable material should not be placed on or near the furnace.
- Any safety screen guard or gill removed for servicing must be replaced prior to operating the furnace.
- Locate the blocked flue switch and the auxiliary limit switch and push in the reset button. This will reset the switch in case it accidentally opened during shipping.
VENTING
This appliance must be properly connected to a venting system. Consult local ordinances governing venting. Install only UL listed type BW 4” oval gas vent. When the vent enters the attic, a listed type B-1 round flue pipe may be used. See Figure 1, Page 5.
Vent pipe must connect to the wall furnace or header plate with a “B” vent base plate and terminate with a cap at a point at least 12 ft. above the bottom of the wall furnace and two feet above any obstacle within a 10 foot radius and at least 3 foot above the roof.
Provisions must be made for adequate combustion and ventilation air. This appliance must not be connected to a chimney flue serving a separate solid fuel burning appliance.
All type “B” vents shall extend in a generally vertical direction with offsets not exceeding 45 degrees, except that a vent system having not more than one 60 degree offset may be allowed.
Any angle greater than 45 degrees from the vertical is considered horizontal. The total horizontal run of a vent plus the horizontal vent connector shall be not greater than 75 percent of the vertical height of the vent. Any offsets used should be as far above the drafthood as possible to allow a venting action to begin before any restriction is encountered.
WARNING: CARBON MONOXIDE POISONING HAZARD Failure to follow the steps outlined below for each appliance connected to the venting system being placed into operation could result in carbon monoxide poisoning or death.
The following steps shall be followed for each appliance connected to the venting system being placed into operation, while all other appliances connected to the venting system are not in operation:
- Seal any unused openings in the venting system.
- Inspect the venting system for proper size and horizontal pitch, as required in the National Fuel Gas Code, ANSI Z223.1/NFPA 54 or the Natural Gas and Propane Installation Code, CSA B149.1 and these instructions. Determine that there is no blockage or restriction, leakage, corrosion and other deficiencies which could cause an unsafe condition.
- As far as practical, close all building doors and windows and all doors between the space in which the appliance(s) connected to the venting system are located and other spaces of the building.
- Close fireplace dampers.
- Turn on clothes dryers and any appliance not connected to the venting system. Turn on any exhaust fans, such as range hoods and bathroom exhausts, so they are operating at maximum speed. Do not operate a summer exhaust fan.
- Follow the lighting instructions. Place the appliance being inspected into operation. Adjust the thermostat so appliance is operating continuously.
- Test for spillage from draft hood equipped appliances at the draft hood relief opening after 5 minutes of main burner operation. Use the flame of a match or candle.
- If improper venting is observed during any of the above tests, the venting system must be corrected in accordance with the National Fuel Gas Code, ANSI Z223.1/NFPA 54 and/or Natural Gas and Propane Installation Code, CSA B149.1.
9) After it has been determined that each appliance connected to the venting system properly vents when tested as outlined above, return doors, windows, exhaust fans, fireplace dampers and any other gas-fired burning appliance to their previous conditions of use.
WARNING: Do not bypass the blocked flue switch. To do so could expose the consumer to property damage, personal injury or possible death.

THIS APPLIANCE IS EQUIPPED
WITH A BLOCKED FLUE SWITCH
This switch, when activated, will interrupt the electrical circuit between the transformer and the gas valve causing the main burner flame to extinguish. The main burner will not re-light until the blocked flue switch has been manually reset. To reset the switch, after locating it between the bottom of the fan shroud and the top of the draft diverter, simply push the red button on top of the switch. If the homeowner experiences this problem, then the vent system must be checked and corrected.
NOTE: An existing vent that has worked for years may not be adequate for today’s appliances because of higher efficiency requirements that result in lower stack temperatures.
WARNING: Operation of this wall furnace when not connected to a properly installed and maintained venting system or tampering with the blocked flue switch can result in Carbon Monoxide (CO) poisoning and possible death.All type “B” vents shall extend in a generally vertical direction with offsets not exceeding 45 degrees, except that a vent system having not more than one 60 degree offset may be allowed.
Any angle greater than 45 degrees from the vertical is considered horizontal. The total horizontal run of a vent plus the horizontal vent connector shall be not greater than 75 percent of the vertical height of the vent.
Any offsets used should be as far above the drafthood as possible to allow a venting action to begin before any restriction is encountered.


COMBUSTION AND VENTILATION AIR
When installed, this gas appliance must be provided with fresh air for combustion, ventilation, and dilution of hot flue gases. The minimum required volume of the area where the appliance is installed should be 50 cubic feet per 1,000 BTU/HR.
If installed in an area of the home that is considered an unconfined space, the natural infiltration of air around windows and doors will be adequate. If the area is considered a confined space (less than 50 cubic feet per 1,000 btu), fresh air can be supplied by providing two permanent openings into adjoining rooms. Each opening shall have a minimum free area of one square inch per 1,000 BTU/HR of the total input rating of all gas appliances in the confined space, but not less than 100 square inches. One of the openings shall be within 12 inches of the ceiling and one within 12 inches of the floor. See Figure 4-A (on page 7).
If the home is of unusually tight construction (new and remodeled homes), free air must be supplied through opening(s) to the outdoors. This can be accomplished by providing 2 permanent openings, one commencing within 12 inches of the ceiling and one within 12 inches of the floor. These openings shall communicate directly with the outdoors, or spaces that communicate freely with the outdoors, such as a ventilated attic and crawl space through galvanized or equivalent corrosionresistant ducts. Exception: unobstructed stud and joist spaces are acceptable ducts provided that not more than one fire block is removed. Special provisions must be taken to insure that these stud and joist spaces cannot be blocked with insulation or other objects. Each of these openings using vertical ducts shall have a minimum free area of one square inch per 4,000 btu/hr of total input rating of all gas appliances. See Figures 4-B and 4-C. If horizontal ducts are used, the minimum free area shall be one square inch per 2,000 BTU/HR of total input rating of all gas appliances.
Fresh make-up air can also be provided through a duct to one permanent opening commencing within 12 inches of the ceiling. The minimum free area of this opening shall be one square inch per 3,000 btu/hr of the total input rating of all gas appliances but not less than the sum of the areas of all vent connectors in the space. See Figure 4-D (on page 7).
When calculating the amount of fresh air needed you must include make-up air requirements for the operation of exhaust fans, kitchen ventilation systems, clothes dryers, and fireplaces.
Additional information can be found in the latest edition of ANSI Z223.1 (National Fuel Gas Code).
COMBUSTION AND VENTILATION AIR


LOCATION AND SPECIAL PRECAUTIONS


The wall furnace should be located near the center of the area to be heated for optimal heat distribution.
If the wall furnace is installed directly on carpeting, tile or any combustible material other than wood flooring, the wall furnace shall be installed on a metal plate or wood panel secured to the floor, extending the full width and depth of the wall furnace.
If a side or rear register kit is to be installed, see figures 17–20 (On pages 18 and 19).
ROUGH-IN INSTRUCTIONS

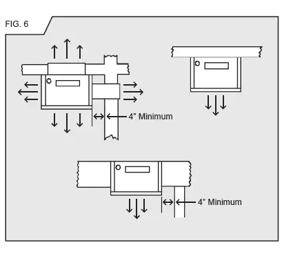
In selecting a location for installation, it is necessary to provide adequate accessibility clearances for servicing and proper operation. Minimum clearance from cabinet to combustible construction:
The unit may be recessed and rest directly against side studs and the inside surface of the rear wall.
ELECTRICAL ROUGH-IN
Rough in 115 v. wiring, terminating inside the junction box located on top of header plate for recessed, or in a receptacle box (not provided) for flush mount.
Consult local codes or ordinances.
MODEL NUMBER
- CF403D, CF404D, CF553D & CF554D
- CF407D, CF557D, CF408D & CF558D


GAS ROUGH-IN
Check local codes for requirements as to the size and type of gas line required. See Figure 8 for location of gas inlet holes in furnace cabinet.
Compounds used on threaded joints of gas pipe should be resistant to the action of liquefied petroleum gases. The gas line joints must be checked for leaks. This should be done with a soap solution – watching for bubbles on all connections. NEVER USE AN EXPOSED FLAME TO CHECK FOR LEAKS.
A manual valve equipped with a 1/8” NPT plugged tapping accessible for test gauge connection should be installed immediately upstream of the gas supply connection to the appliance. Some codes and ordinances require that the manual valve be located outside the appliance. See Figure 9.
The appliance and its individual shut off valve must be disconnected from the gas supply piping system during any pressure testing of that system at test pressures in excess of ½ psig.
The appliance must be isolated from the gas supply piping system by closing its individual manual shut off valve during any pressure testing of the gas supply piping system at test pressures equal to or less than ½ pig.
It is required by the National Fuel Gas Code that a drip line be installed near the gas inlet. This should consist of a vertical length of pipe tee connected into the gas line that is capped on the bottom in which condensation and foreign particles may collect.
INSTALLATION
NOTE: For proper combustion, make sure units are level front to back and side to side.
RECESSED UP TO 9-1/4” INSTALLATION

- Cut out floor plate between 2×4 studs, so heater will set flat on floor.
- Make electrical connection of 115 V. wiring into junction box provided on top of header plate.
- Attach the base plate (purchased with the vent pipe) to the header plate using two No. 8 sheet-metal screws through the pre-punched holes. See Figure 12.
- Square up and nail header plate in place between 2×4 studs placed on 16” centers (14-3/8” between studs). For distances from top of header plate to floor, see
- Remove double ceiling plate between studs. Install one ceiling plate spacer across the cut out in ceiling plate. Install vent pipe into position, be sure to lock bottom of vent pipe into the base plate. Nail second ceiling plate spacer in place
- If the vent continues through additional stories within the 2×4-stud space, then fire stop spacers must be installed at the second and subsequent ceiling levels.
- To place furnace into position, grasp furnace and lift so furnace flue vent and header plate vent opening engage. Plug power cord from top of heater into receptacle on bottom of the header plate,
Run thermostat wire through a drilled hole into an adjacent stud space. Do not route it behind the header plate. To do so may cause the thermostat wiring to chaff resulting in the appliance operating continually. Connect thermostat wire with thermostat wires extending from top of heater. Lift furnace upward and swing bottom into wall,
Secure furnace in place using the two holes provided at the bottom of the casing. - Make gas connection using connector the same size as gas connection of furnace. CHECK ALL CONNECTIONS FOR GAS LEAKS WITH LEAK DETECTOR SOLUTION. DO NOT USE OPEN FLAME.
- Replace and fasten front panels to furnace.
FLUSH TO WALL INSTALLATION
- After locating furnace, cut 3-1/2”x12” rectangular hole in ceiling between ceiling joists. Make sure gasket is in position on the top of the furnace casing around the flue vent opening. Remove vent collar from top of header plate and place over flue extension and fasten to matching holes in casing top, using screws from header plate.
Install B vent type base plate (not supplied) to top of vent collar. Install ceiling plate spacer to back wall, centered between studs. Install B type vent to top of furnace, terminating at least 12’ above the floor and at least 2’ above the roof line. - Fasten furnace to wall. To secure top of furnace to wall, loosen top screws on back casing and raise tabs up. Tighten screws. Screw through hole in top of tabs into anchors (not provided). Secure bottom using two holes provided in bottom of casing. (Optional) Cover exposed vent with a vent enclosure kit, Part Number 16VE-A or 36VE-A (not included).
- Make electrical connection of 115 V. wiring into receptacle box (not provided) mounted on a wall. Plug power cord from top of heater into receptacle. Connect thermostat wire with thermostat wires extending from top of heater. According to installation instructions with thermostat, do not run wires in same stud space with vent system. Thermostat should be a minimum of 4’ from heater and 5’ from floor.
- Make gas connection using connector the same size as gas connection of furnace. CHECK ALL CONNECTIONS FOR GAS LEAKS WITH LEAK DETECTOR SOLUTION. DO NOT USE OPEN FLAME.
- Replace and fasten all front panels.


CONTROLS
All controls are pre-assembled at the factory. The normal manifold pressure should be 3.5” w.c. for Natural Gas and 10” w.c. for Propane Gas. The maximum inlet pressure in the gas supply pipe should never exceed 7.0” w.c. for Natural Gas or 14” w.c. for Propane Gas. The minimum inlet pressure in the gas supply pipe should never be lower than 4.5” w.c. for Natural Gas or 11” w.c. for Propane Gas.
PILOT ADJUSTMENT
Locate the pilot adjustment screw on the valve. The pilot flame should surround at least the top 3/8” of the powerpile (pilot generator) or flame sensor (see Figure 14). The pilot is unregulated so it will be operating at inlet line pressure (maximum 7” w.c. for Natural Gas and 11” w.c. for Propane Gas). To decrease the pilot flame, turn the screw clockwise (approximately six full turns to bottom of pilot light channel) until you produce sufficient flame at the minimum noise level.
PILOT FLAME ADJUSTMENT
Pilot flame should envelop 3/8 to ½ inch of the tip of the generator.
The appliance equipped only for altitudes 0 – 2,000 feet. If installed above 2,000 feet, the BTU input must be reduced 4% per 1,000 feet. Orifice change must be completed by a qualified installer or service technician. See the following orifice chart for the proper orifice for a specific elevation.
ORIFICES


LIGHTING INSTRUCTIONS – ( Standing Pilot )
MODELS: CF403D-H / CF404D-H / CF553D-H / CF554D-H
WARNING:
If you do not follow these instructions exactly, a fire or explosion may result causing property damage, personal injury or loss of life.
This appliance has a pilot which must be lighted by hand. When lighting the pilot, follow these instructions exactly.
B. BEFORE LIGHTING smell all around the appliance area for gas. Be sure to smell next to the floor because some gas is heavier than air and will settle on the floor.
WHAT TO DO IF YOU SMELL GAS:
- DO NOT try to light any appliance.
- DO NOT touch any electric switch.
- DO NOT use any phone in your building.
- Immediately call your gas supplier from a neighbor’s phone. Follow the gas supplier’s instructions.
- If you cannot reach your gas supplier, call the fire department.
Use only your hand to push in or turn the gas control knob. Never use tools. If the knob will not push in or turn by hand, don’t try to repair it, call a qualified service technician. Force or attempted repair may result in a fire or explosion.
Do not use this appliance if any part has been under water. Immediately call a qualified service technician to inspect the appliance and to replace any part of the control system and any gas control which has been under water.
LIGHTING INSTRUCTIONS
- STOP! Read the information on the safety label.
- Set thermostat to lowest setting.
- Turn off all electric power to the appliance.
- Remove lower front panel.
- Push in gas control knob slightly and turn clockwise

- Wait five (5) minutes to clear out any gas. Then smell for gas, including near the floor. If you smell gas, STOP! Follow “B” in the information on the safety label. If you don’t smell gas, go to the next step.
- Locate red piezo ignitor button on side of gas control. Locate pilot behind sight glass. (Follow metal pilot tube from gas control).
- Turn gas control knob counter clockwise“ PILOT”.

- Push in pilot control knob and hold in. Immediately begin a series of pushing and releasing the red piezo ignitor button, while observing the pilot through the sight glass. Continue to spark until pilot is lit. Continue to hold the pilot control knob in for about one (1) minute after the pilot is lit. Release the pilot control knob and it will pop back up. Pilot should remain lit. If pilot goes out, repeat steps 5 thru 9.
– If knob does not pop up when released, STOP and immediately call your service technician or gas supplier.
– If the pilot will not stay lit after several tries, turn the gas control knob to “OFF” and call your service technician or gas supplier. - Turn gas control knob counterclockwise
- Replace lower front panel.
- Turn on all electric to the appliance.
- Set thermostat to desired setting.
TURNING OFF GAS TO APPLIANCE
- Turn thermostat to it’s lowest setting.
- Turn off all electric power to the appliance if service is to be performed.
- Remove lower front panel.
- Push in gas control knob slightly and turn clockwise to “OFF”. Do not force.
- Replace lower front panel.
LIGHTING INSTRUCTIONS – ( IID Pilot )
MODELS: CF407D-H / CF408D-H / CF557D-H / CF558D-H
FOR YOUR SAFETY READ BEFORE LIGHTING
WARNING:
If you do not follow these instructions exactly, a fire or explosion may result causing property damage, personal injury or loss of life.
- This appliance is equipped with an ignition device which automatically lights the pilot. DO NOT try to light the pilot by hand.
- BEFORE OPERATING, smell all around the appliance area for gas. Be sure to smell next to the floor because some gas is heavier than air and will settle on the floor.
WHAT TO DO IF YOU SMELL GAS:
- DO NOT try to light any appliance.
- DO NOT touch any electric switch.
- DO NOT use any phone in your building.
- Immediately call your gas supplier from a neighbor’s phone. Follow the gas supplier’s instructions.
If you cannot reach your gas supplier, call the fire department.
- Use only your hand to push in or turn the gas control knob. Never use tools. If the knob will not push in or turn by hand, don’t try to repair it, call a qualified service technician. Force or attempted repair may result in a fire or explosion.
- Do not use this appliance if any part has been under water. Immediately call a qualified service technician to inspect the appliance and to replace any part of the control system and any gas control which has been under water.
LIGHTING INSTRUCTIONS
- STOP! Read the information on the safety label.
- Set thermostat to lowest setting.
- Turn off all electric power to the appliance.
- This appliance is equipped with an ignition device which automatically lights the pilot. DO NOT try to light the pilot by hand.
- Remove lower front panel.
- Push in gas control knob slightly & turn clockwise
to “OFF”.
- Wait five (5) minutes to clear out any gas. Then smell for 7. Wait five (5) minutes to clear out any gas. Then smell for gas, including near the floor. If you smell gas, STOP! Follow “B” in the information on the safety label. If you don’t smell gas, go to the next step.
- Turn gas control knob counterclockwise

- Replace lower front panel.
- Turn on all electric power to the appliance.
- Set thermostat to desired setting.
- If the appliance will not operate, follow the instructions “TO TURN OFF GAS TO APPLIANCE” and call your service technician or gas supplier.
TURNING OFF GAS TO APPLIANCE
- Turn thermostat to it’s lowest setting.
- Turn off all electric power to the appliance if service is to be performed.
- Remove lower front panel.
- Push in gas control knob slightly and turn clockwise to “OFF”. Do not force.
- Replace lower front panel.
PROPER BURNER FLAME
A proper flame will have a dark blue inner mantle that sits right on top of the burners with a lighter blue outer mantle rising above the burner, (See Figure 15). There may be some yellow where the pilot flame and burner flame meet. There is no primary air adjustment on the burner, and proper flame is assured since the correct manifold pressure and orificing has been done at the factory.
NOTE: It is advised that the burner flames be checked at least twice during the heating season for any changes in burner flame characteristics.
The appliance area must be kept clear and free from combustible materials, gasoline, and other flammable vapors and liquids. This heater comes from the factory with the proper burner orifice for elevations up to 2,000 feet. Heaters installed above 2,000 feet must be derated 4% for every 1,000 feet. For the proper orifice size find the Model Number and elevation on the orifice chart (See Controls). Replace burner orifice.
OPERATION
This heater is equipped with a slow opening gas control. On a call for heat the gas valve does not snap-open to full manifold pressure, but opens with a gradual increase to normal manifold pressure. The time lapse from the call for heat to normal operating pressure is two to five seconds. The slow open feature assures a safe, less noisy ignition.
After the heat exchanger has warmed sufficiently, the fan will automatically come on to efficiently transfer the heat into the room.
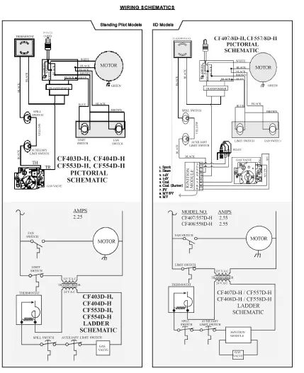
TERMINAL BLOCK WIRING DIAGRAM
CAUTION:
Label all wires prior to disconnection when servicing controls. Wiring errors can cause improper & dangerous operation. Verify proper operation after servicing.

AUXILIARY LIMIT SWITCH
For your safety this furnace is equipped with a manual reset auxiliary limit switch. In case of failure by the primary limit switch, this switch will shut the valve down completely before unsafe temperatures are reached. After a cool down period, switch must be manually reset.
If outages persist, call a qualified service technician.
MAINTENANCE INSTRUCTIONS
- Installation and repair must be done by a qualified service technician. The appliance should be inspected before use and at least annually by a professional service technician. More frequent cleaning may be required due to excessive lint from carpeting, bedding material, etc. It is imperative that control compartments, burners, pilot burners, circulating air passageways and venting systems of the appliance be kept clean.
- The bearings of the motor should be oiled every six months with S.A.E. 20 oil.
- The appliance area must be kept clear and free of any combustible materials, gasoline and other flammable vapors and liquids.
- It is essential that the flow of combustion and ventilation air not be obstructed.
- Periodic examination of the entire vent-ilation system as a routine part of the safety performance check is recommended on an annual basis.
IMPORTANT: Keep burner and control compartment clean. Vacuum burner compartment at the start of the heating season or as often as needed.
NOTE: It is advised that the burner flames be checked at least twice during the heating season for any changes in burner flame characteristics.
115 VAC 60 HZ – Less than 12 Amps:
If any of the original wire (as supplied with this appliance) must be replaced, it must be replaced with type thermoplastic 105-degree C wire or its equivalent

14-PEK: 14’ PLUG EXTENSION KIT (For NON-Recessed Installations Only)
CAUTION: These kits must be installed by a qualified installer or service technician.
Units with Terminal Board

- Turn heater off following Section 3 in the Lighting Instructions and allow to cool.
- Turn off all electricity to heater.
- Remove top louver assembly, fan shroud and fan blade.
- Loosen two screws on romex connector.
- Remove junction box cover plate.
- Disconnect three power cord terminals and pull power cord out of top of heater.
- Insert power cord provided in kit through romex connector and plug onto terminal board following wiring diagram found in lighting and operating instructions.
- Tighten two screws on romex connector.
- Replace junction box cover plate.
- Replace fan blade, fan shroud and top louver assembly.
- Snap 90 degree outside corner (Ref. 1) onto 3 foot section (Ref. 2) plastic raceway. Insert power cord and remove blue backing from adhesive strip on raceway and apply to side of heater. Insert power cord into second 3-foot section of raceway (Ref. 3) and remove blue backing and apply to side of heater, butting up against bottom of other section. Cut 14-inch long bottom section to required length (see chart), insert power cord, remove backing and apply to side of heater.
- Plug power cord into wall receptacle.
- Light the heater following lighting instructions.
MODEL NO.
- DVCF40
- DVCF55
LENGTH OF BOTTOM SECTION (Ref. 4) PLASTIC RACEWAY
8 Inches ……………………….NOTE: Lengths terminate approximately 2 inches above floor. 14 Inches ……………………. NOTE: Lengths terminate approximately 2 inches above floor.
KITS (Optional Accessories)
CAUTION: These kits must be installed by a qualified installer or service technician.


| Flame Too Large | 1. Defective operator section of gas valve. 2. Burner orifice too large. 3. If installed above 2,000 ft. | 1. Replace complete valve.
2. Check with local gas company for proper orifice size and replace. 3. Refer to orifice chart on Page 11. |
| Noisy Flame | 1. Noisy pilot. 2. Burr in orifice (If it whistles or resonates). 3. Excessive gas input. | 1. Reduce pilot gas with adjusting screw on combination gas control valve. 2. Remove burr or replace orifice (do not enlarge orifices). |
| Yellow Tip Flame (Some yellow tipping on Propane gas is permissible). | 1. Clogged main burner ports. 2. Clogged draft hood. 3. Linted up mixer opening. | 1. Clean main burner ports. (Do not enlarge ports). 2. Clean draft hood. 3. Check for dust or lint at air mixer opening. |
| Floating Flame | 1. Blocked venting. | 1. Clean flue passageways to remove blockage. |
| Gas Odo | 1. Gas leak. 3. Drafts around appliance. | 1. Shut off gas service immediately. Check piping. Call gas company. See “For Your Safety”, Page 1. 2. Clean flue. 3. Eliminate drafts. |
| Delayed Ignition | 1. Pilot flame too small. 2. Burner ports clogged near pilot.3. Low gas pressure. 4. Pilot decreases in size when main burners come on.5. Drafts around appliance.6. Bad venting. | 1. Check pilot orifice. Increase pilot gas flow if necessary by adjusting inlet pressure from gas source (meter if natural gas or second stage regulator if propane – maximum 7” w.c. for Natural and 11” w.c. for propane). 2. Clean burner ports (do not enlarge ports). 3. Check gas supply inlet pressure. Check gas outlet (manifold) pressure for “minimum step” pressure (for “step” pressure chart see “Operation”). 4. Supply piping inadequately sized or incorrect inlet pressure. 5. Eliminate drafts. 6. See “Venting”. |
| Failure to Ignite | 1. Main gas off. 2. Defective gas valve. | 1. Open all manual gas valves. 2. Replace gas valve. |
| Condensation of Water Vapor | 1. Improper venting. | 1. See “Venting”. |
| Burner Won’t Turn Off | 1. Defective or sticking automatic valve. 2. Excessive gas pressure (The supply gas pressure must not exceed 1/2 PSI or 14” W.C.) | 1. Replace valve. 2. To correct this situation contact the utility supplying the gas. |
| Incorrect Gas Input | 1. Gas input not checked. 2. Clogged orifice. | 1. Re-check gas input. 2. Check orifice for clogging. If clogged, clean out the hole carefully with a smooth wood toothpick. (Do not in any way enlarge or distort it). |
| Not Enough Heat | 1. Appliance undersized. 2. Incorrect supply pressure. | 1. This is especially true when a dwelling or room is enlarged. Have the heat loss calculated and compare to the appliance output (approx. 70% of input). Your gas company or installer can supply you with this information. If appliance is undersized, replace with correct size unit. 2. Check supply pressure as outlined above. |
| Too Much Heat | 1. Combination control valve sticks open. | 1. Replace combination control valve. |
TROUBLESHOOTING CHART ( FOR QUALIFIED SERVICE TECHNICIAN ) – PILOT AND VALVE
Please follow the following corrective actions in order.
| 1. Gas valve not turned on. 2. No voltage to valve. | 1. Turn gas valve to “on” position”. 2. Check for 24 Volts to Valve. | |
| 3. Defective thermostat. | 3. Check wall thermostat. | |
| 4. No 115 Volt Line Voltage. | 4. Jump fan switch to check for voltage (fan will come on). | |
| 5. Auxiliary limit switch open. | 5. Push on red buton to close. | |
| 6. Blocked flue switch open. | 6. Push red button in to close. | |
| 7. Gas valve defective. | 7. Replace gas valve. | |
| Pilot Won’t Light or Stay Lit | 1. Air in line. 2. Defective thermocouple | 1. Bleed line. 2. Replace thermocouple. |
| 3. Pilot flame too low. | 3. Adjust pilot flame. | |
| (Standing Pilot) | 4. Manual reset switch not engaged. | 4. Push on button. |
| Pilot Won’t Light I.I.D. Pilot | 1. Sparker won’t work. 2. Sparker won’t light pilot 3. Manual reset switch not engaged. | 1. Check wire connections, provide adequate ground. 2. a. Pilot flame too small. b. Turn valve to “on” position. c. Check for pilot restriction. 3. Depress red button on switch. |
INSTALLATIONS IN THE STATE OF MASSACHUSETTS
All installations in the State of Massachusetts must use the following requirements when installing, maintaining or operating direct-vent propane or natural gas-fired space heaters.
For direct-vent appliances, mechanical-vent heating appliances or domestic hot water equipment, where the bottom of the vent terminal and the air intake is installed below four feet above grade the following requirements must be satisfied:
- If there is not one already present, on each floor level where there are bedroom(s), a carbon monoxide detector and alarm shall be placed in the living area outside the bedroom(s). The carbon monoxide detector shall comply with NFPA 720 (2005 Edition).
- A carbon monoxide detector shall be located in the room that houses the appliance or equipment
and shall:
a. Be powered by the same electrical circuit as the appliance or equipment such that only one service switch services both the appliance and the carbon monoxide detector.
Have battery back-up power;
Meet ANSI/UL 2034 Standards and comply with NFPA 720 (2005 Edition); and
Have been approved and listed by a Nationally Recognized Testing Laboratory as recognized under 527 CMR.
A CARBON MONOXIDE DETECTOR SHALL:
Be located in the room that houses the appliance or equipment;
Be either hard-wired or battery powered or both; and
Shall comply with NFPA 720 (2005 Edition).A product-approved vent terminal must be used, and if applicable, a product-approved air intake must be used. - Installation shall be in strict compliance with the manufacturer’s instructions. A copy of the installation instructions shall remain with the appliance or equipment at the completion of the installation.
- A metal or plastic identification plate shall be mounted at the exterior of the building, four feet directly above the location of vent terminal. The plate shall be of sufficient size to be easily read from a distance of eight feet away, and read “Gas Vent Directly Below”.
TROUBLESHOOTING CHART ( SPECIFICALLY FOR INTERMITTENT IGNITION SYSTEM ) – IID
Please follow the following corrective actions in order.
| OFF | No Call for Heat | Not Applicable | None |
| Flash Fast | Startup – Flame Sense Calibration | Not Applicable | None |
| Heartbeat | Normal Operation | Not Applicable | None |
| 2 | 5 min. Retry Delay Pilot flame not detected during trial for ignition | Initiate new trial for ignition after retry Delay completed. | If system fails to light on next trial for ignition check gas supply, pilot burner, spark and flame sense wiring, flame rod contaminated or out of position, burner ground connection. |
| 3 | Recycle Flame failed during run | Initiate new trial for ignition. Flash code will remain through the ignition trial until flame is proved. | If system fails to light on next trial ignition, check gas supply, pilot burner, flame sense wiring, contamination of flame rod, burner ground connection. |
| 4 | Flame sensed out of sequence | If situation self corrects within 10 seconds, control returns to normal sequence. If flame out of sequence remains longer than 10 seconds, control goes to Flash code 6+4 (see below). | Check for pilot flame. Replace gas valve if pilot flame present. If no pilot flame, cycle “Call for Heat”. If error repeats, replace control. |
| 7 | Flame sense leakage to ground | Control remains in wait mode. When the fault corrects, control resumes normal operation after a one minute delay. | Check flame sense lead wire for damage or shorting. Check that flame rod is in proper position. Check flame rod ceramic for cracks, damage or tracking. |
| 8 | Low secondary voltage supply – (below 15.5 Vac) | Control remains in wait mode. When the fault corrects, control resumes normal operation after a one minute delay. | Check transformer and AC lines for proper input voltage to the control. Check with full system load on the transformer. |
| 6 + 2 | 5 minute Retry Delay – On every third retry on the same “Call for Heat” | Initiate new trial for ignition after retry delay completed. | Check gas supply, pilot burner, spark and flame sense wiring, flame rod contaminated or out of position, burner ground connection. |
| 6 + 3 | On every 6th flame failure during run on the same “Call for Heat” | 5 minute retry delay, then initiate new trial for ignition. | Check gas supply, pilot burner, flame sense wiring, contamination of flame rod, burner ground connection. |
| 6 + 4 | Flame sensed out of sequence – longer than 10 seconds | Control waits until flame is no longer sensed and then goes to soft lockout. Flash code continues. Control auto resets from soft lockout after one hour. | Check for pilot flame. Replace gas valve if pilot flame present. If no pilot flame, cycle “Call for Heat”. If error repeats, replace control. |
| ON | Soft lockout due to error detected during self check sequences | Control auto resets from soft lockout after one hour. | Reset by cycling “Call for Heat”. If error repeats, replace the control. |
TROUBLESHOOTING CHART ( FOR QUALIFIED SERVICE TECHNICIAN )
BLOCKED FLUE SWITCH PROBLEMS
The following is a list of possible causes and corrective actions for blocked flue switch problems.
WARNING: Do not bypass the blocked flue switch. To do so could expose the consumer to property damage, personal injury or possible death.
| 1. Blockage In Vent Pipe | 1. A. Check vent pipe for blockage, such as bird nest, wasp nest, twigs, leaves, etc. B. Check inside the bottom of the vent pipe to make sure the top of the draft diverter did not rip the inner liner causing it to block part of the vent opening. C. Check that no insulation from the header plate got caught on top of the draft diverter when the heater was inserted into the wall. D. Check that the vent cap is properly installed, not shoved too far down on the vent pipe. |
| 2. Burner Is Overfiring | 2. A. Check the manifold pressure. B. Check the rate NOTE: This appliance was orificed for elevations up to 2,000 feet. When installed at higher elevations refer to orifice chart in “Controls” section of instructions for proper orifice size. |
| 3. Improper vent system. A. Vent too short B. Restriction in vent system caused by offsets C. Incorrect vent pipe | 3. Correct vent system. A. The vent should terminate a minimum of 12 feet above the floor. See Figure 2 (on page 5). Also, the top of the vent must be at least 2 foot above any obstacle within a 10 foot radius, including the roof. See Figure 1 on Page 5. B. All type “B” vents shall extend in a generally vertical direction with offsets not exceeding 45 degrees, except that a vent system having not more than one 60 degree offset may be allowed. Any angle greater than 45 degrees from the vertical is considered horizontal. The total horizontal run of a vent plus the horizontal vent connector shall be not greater than 75 percent of the vertical height of the vent. C. Use listed BW type vent pipe. Do not use transite or any other type of ceramic pipe for venting. Do not use single wall pipe. When venting into a masonry chimney the chimney must be properly lined and sized for this gas furnace. The use of type B or a flexible chimney liner is recommended. |
| 4. Incorrect header plate location | 4. Consult Figure 10 (on page 10) for correct header plate height. |
| 5. Vent pipe not down on the header plate securely | 5. You must use a base plate (obtained from the vent pipe manufacturer) on top of the header plate, or wall furnace. This will lock the vent pipe down and prevent the draft diverter from shoving it up. |
| 6. Loose connections on the safety wiring harness | 6. Check the connections on both the switch and the gas valve. Tighten if necessary. |
COUNTERFLOW WALL FURNACE PARTS LIST
Natural Gas: CF403D-H, CF553D-H, CF407D-H, CF557D-H
Propane Gas: CF404D-H, CF554D-H, CF408D-H, CF558D-H

ATTN: CONTRACTORS AND QUALIFIED SERVICE TECHNICIANS:
We only sell parts through our wholesalers. For prompt parts service, contact the wholesaler from which you purchased your Cozy heater.
HOW TO PROPERLY ORDER PARTS:
In addition to the part description and numbers, please be prepared to provide:
- Model Number
- Serial Number
- Type of Gas Used
This information can be found on the rating plate that is attached to the heater.
NOTE: Parts & schematic drawings on current models are shown at: cozyheaters.com | Specifications subject to change without notice.
COUNTERFLOW WALL FURNACE PARTS LIST
- Natural Gas: CF403D-H, CF553D-H, CF407D-H, CF557D-H
- Propane Gas: CF404D-H, CF554D-H, CF408D-H, CF558D-H
| Natural Gas Model Numbers . . . . . . . . . . . . . . . . . . . . . . . . . Propane Gas Model Numbers . . . . . . . . . . . . . . . . . . . . . . . . | |||||
| CF403 D-H | CF404 D-H | CF553 D-H | CF554 D-H | ||
| REF. # | PART DESCRIPTION | PART NO. | PART NO. | ||
| 1 | Casing Side, Right | 30325 | 30525 | ||
| 1A | Casing Side, Left | 30330 | 30530 | ||
| 1B | Center Back Assembly | 30364 | 30544 | ||
| 1C | Top Assembly | 30025-80 | 30025-80 | ||
| 1D | Upper Back Assembly | 30070 | 30070 | ||
| 1E | Lower Back Assembly | 30219 | 30219 | ||
| 1F | Bottom | 30246 | 30246 | ||
| 2 | Liner Assembly | 30370 | 30550 | ||
| 3 | Header Assembly Complete | 31399 | 31399 | ||
| 4 | Heat Exchanger Assembly | 30378 | 30581 | 30565 | ||
| 5 | Draft Diverter Assembly | 30400 | 30400 | ||
| 6 | Fan Shroud Assembly | 30200-10 | 30200-10 | ||
| 7 | Top Louver w/ Insulation | 30087 | 30087 | ||
| 8 | Center Front Panel w/ Insulation | 30359 | 30534 | ||
| 9 | Bottom Louver Assembly w/ Insulation | 30100 | 30100 | ||
| 10 | Upper Front Shield | 30250 | 30250 | ||
| 11 | Switch Box | 30252 | 30450 | 30252 | 30450 | ||
| 12 | Switch Box Cover | 30253 | 30253 | ||
| 13 | Lower Front Shield | 30256 | 30256 | ||
| 14 | Motor Mounting Bracket | *30079 | *30079 | ||
| 15 | Junction Box Cover | 30033 | 30033 | ||
| 19 | Wiring Harness | 78251 | 78252 | ||
| 24 | Fan Motor | 78111 | 78111 | ||
| 25 | Fan Blade | 72111 | 72111 | ||
| 26 | Rubber Grommet (Requires 4) | **78010 | **78010 | ||
| 27 | Limit Switch 60T11-L180 | 78065 | 78065 | ||
| 28 | Fan Switch 60T12-F120 | 78064 | 78067 | 78064 | 78067 | ||
| 29 | Speed Switch 60T13-F160-30 | 78066 | 78066 | ||
| 30 | Auxiliary Limit Switch 60T15-L350 | 78086 | 78086 | ||
| 32 | Transformer | 78069 | 78069 | ||
| 32B | Flue Pipe Adapter | 40061 | 40061 | ||
| 32C | Plug Bracket | 30047 | 30047 | ||
| 32D | Casing Mounting Brackets | *30260 | *30260 | ||
| 33 | Flue Pipe Gasket – 4×8-7/16” | 78050 | 78050 | ||
| 34 | Draft Diverter Gasket – 7×8” | 78051 | 78051 | ||
| 34B | Casing Top Gasket – 8-1/2×4-1/2” | 78155 | 78155 | ||
| 35 | Element Support Gasket – 9-1/2×14-1/4” | 78052 | 78052 | ||
| 37 | Cozy Handle | 84003 | 84003 | ||
| 39 | Snap-in Outlet | 78058 | 78058 | ||
| 45 | Blocked Flue Switch | 78107 | 78109 | ||
| 46 | Blocked Flue Switch Wire | 78230 | 78230 | ||
| CF407 D-H | CF408 D-H | CF557 D-H | CF558 D-H |
| PART NO. | PART NO. | ||
| 30325 | 30525 | ||
| 30330 | 30530 | ||
| 30364 | 30544 | ||
| 30025-80 | 30025-80 | ||
| 30070 | 30070 | ||
| 30219 | 30219 | ||
| 30246 | 30246 | ||
| 30370 | 30550 | ||
| 31399 | 31399 | ||
| 30378 | 30581 | 30565 | ||
| 30400 | 30400 | ||
| 30200-10 | 30200-10 | ||
| 30087 | 30087 | ||
| 30359 | 30534 | ||
| 30100 | 30100 | ||
| 30250 | 30250 | ||
| 30252 | 30450 | 30252 | 30450 | ||
| 30253 | 30253 | ||
| 30256 | 30256 | ||
| *30079 | *30079 | ||
| 30033 | 30033 | ||
| 78252 | 78257 | ||
| 78111 | 78111 | ||
| 72111 | 72111 | ||
| **78010 | **78010 | ||
| 78065 | 78065 | ||
| 78064 | 78067 | 78064 | 78067 | ||
| 78066 | 78066 | ||
| 78086 | 78086 | ||
| 78069 | 78069 | ||
| 40061 | 40061 | ||
| 30047 | 30047 | ||
| *30260 | *30260 | ||
| 78050 | 78050 | ||
| 78051 | 78051 | ||
| 78155 | 78155 | ||
| 78052 | 78052 | ||
| 84003 | 84003 | ||
| 78058 | 78058 | ||
| 78107 | 78109 | ||
| 78230 | 78230 | ||
COUNTERFLOW WALL FURNACE PARTS LIST
Natural Gas: CF403D-H, CF553D-H, CF407D-H, CF557D-H
Propane Gas: CF404D-H, CF554D-H, CF408D-H, CF558D-H
CONTROL ASSEMBLY – (Standing Pilots) Used on the CF403D-H, CF404D-H, CF553D-H and CF554D-H series.


I.I.D. CONTROL MODULE
Honeywell
ATTN: CONTRACTORS AND QUALIFIED SERVICE TECHNICIANS:
We only sell parts through our wholesalers. For prompt parts service, contact the wholesaler from which you purchased your Cozy heater.


HOW TO PROPERLY ORDER PARTS:
In addition to the part description and numbers, please be prepared to provide:
- Model Number
- Serial Number
- Type of Gas Used
This information can be found on the rating plate that is attached to the heater.
NOTE: Parts & schematic drawings on current models are shown at: cozyheaters.com | Specifications subject to change without notice.
COUNTERFLOW WALL FURNACE PARTS LIST
Natural Gas: CF403D-H, CF553D-H, CF407D-H, CF557D-H
Propane Gas: CF404D-H, CF554D-H, CF408D-H, CF558D-H
| Natural Gas Model Numbers . . . . . . . . . . . . . . . . . . . . . . . . . Propane Gas Model Numbers . . . . . . . . . . . . . . . . . . . . . . . . | CF403 D-H | CF404 D-H | CF553 D-H | CF554 D-H | |
| REF. # | PART DESCRIPTION | PART NO. | PART NO. | ||
| 16 | Burner | 72107 | 72107 | ||
| 17 | Valve, VR8200H-1004 Natural Gas w/ 78089 Dis. Bushing | 78090 | 78090 | ||
| 18 | Valve, VR8200H-1103 Propane GAS w/78089 Dis. Bushing | 78091 | 78091 | ||
| N/A | Disappearing Bushing 1/2 x 3/8 | 78089 | 78089 | ||
| 21 | Manifold | 78006 | 78006 | ||
| 22 | Orifice, NATURAL | 72147 | 78161 | ||
| 23 | Orifice, PROPANE | 72149 | 78168 | ||
| 31 | Thermostat 24 Volt | 78355 | 78355 | ||
| 36 | Pilot, NAT. 0.140.512 | 72020 | 72020 | ||
| 36 | Pilot, Propane 0.140.502 | 72021 | 72021 | ||
| 38 | Power Cord | 78213 | 78213 | ||
| 41 | Thermostat Wire | 49925 | 49925 | ||
| 42 | Thermocouple Q309A1954 | 78095 | 78095 | ||
| 43 | Insulated Staples | 74209 | 74209 | ||
| 44 | Door Catch | 80005 | 80005 | ||
| 47 & 49 | Pilot Assy., Electronic w/ Flame Ignitor, Natural | – | – | ||
| 48 & 49 | Pilot Assy., Electronic w/ Flame Ignitor, Propane | – | – | ||
| 50 | Ignition Control Box, S8600B | – | – | ||
| 52 | Terminal Board | 78300 | 78300 | ||
| 53 | Burner Pan Assembly | 30286 | 30286 | ||
| 59 | Piezo Sparker | 80016 | 80016 | ||
| 60 | Electrode Wire | 72022 | 72022 | ||
| 57 | Pilot Mounting Bracket | 30299 | 30299 | ||
| 58 | Burner Mounting Plate | 30296 | 30296 | ||
| N/A | Valve Support Bracket Assembly | 30290 | 30290 | ||
| N/A | Pilot Tubing w/Fittings – 16” | 78452 | 78452 | ||
| N/A | Lighting Instructions “CF” | 91272 | 91272 | ||
| * Requires 2 | ** Requires 4 | ||||
| CF407 D-H | CF408 D-H | CF557 D-H | CF558 D-H |
| PART NO. | PART NO. | ||
| 72107 | 72107 | ||
| 78092 | 78092 | ||
| 78093 | 78093 | ||
| 78089 | 78089 | ||
| 78006 | 78006 | ||
| 72147 | 72147 | ||
| 72149 | 72149 | ||
| 78355 | 78355 | ||
| – | – | ||
| – | – | ||
| 78213 | 78213 | ||
| 49925 | 49925 | ||
| – | – | ||
| – | – | ||
| – | – | ||
| 78098 | 78098 | ||
| 78099 | 78099 | ||
| 78097 | 78097 | ||
| 78300 | 78300 | ||
| 30286 | 30286 | ||
| – | – | ||
| – | – | ||
| 30299 | 30299 | ||
| 30296 | 30296 | ||
| 30290 | 30290 | ||
| 78452 | 78452 | ||
| 91261 | 91261 | ||
LIMITED WARRANTY
The manufacturer, Williams Comfort Products, warrants this Cozy wall furnace or heater to the original purchaser under the following conditions: ANY WARRANTY CONSIDERATIONS ARE CONTINGENT ON INSTALLATION BY A QUALIFIED INSTALLER (CONTRACTOR). SELF-INSTALLATION IS PROHIBITED AND WILL INVALIDATE YOUR WARRANTY.
LIMITED ONE-YEAR WARRANTY
- Any part thereof which proves to be defective in material or workmanship within one year from date of original purchase for use will be replaced at the Manufacturer’s option, FOB to its factory.
- No liability is assumed by the Manufacturer for removal or installation labor costs, nor for freight
or delivery charges.
LIMITED EXTENDED WARRANTY
- In addition to the above limited one year warranty on the complete unit, any combustion chamber which burns out or rusts under normal installation, use and service conditions during a period of nine years following expiration of the one-year warranty period will be exchanged for a like or functionally similar part.
- No liability is assumed by the Manufacturer for removal or installation labor costs, nor for freight or delivery charges.
LIMITATIONS
- THIS LIMITED WARRANTY IS THE ONLY
WARRANTY MADE BY THE MANUFACTURER, IMPLIED WARRANTIES OF MERCHANTABILITY OR FITNESS FOR ANY PARTICULAR PURPOSE ARE LIMITED TO THE SAME ONE YEAR TERM AS THE EXPRESS WARRANTY. UNDER NO CIRCUMSTANCES SHALL THE MANUFACTURER BE LIABLE FOR INCIDENTAL, CONSEQUENTIAL, SPECIAL OR CONTINGENT DAMAGES OR EXPENSES ARISING DIRECTLY OR INDIRECTLY FROM ANY DEFECT IN THE PRODUCT OR ANY COMPONENT OR FROM THE USE THEREOF. THE REMEDIES SET FORTH HEREIN ARE THE EXCLUSIVE REMEDIES AVAILABLE TO THE USER AND ARE IN LIEU OF ALL OTHER REMEDIES. Some states do not allow limitation on how long an implied warranty lasts, and some states do not allow the exclusion or limitation of incidental
or consequential damages, so the above limitations or exclusions may not apply to you. - This warranty does not include any charge for labor or installation.
This warranty does not extend to painted surfaces or to damage or defects resulting from accident, alteration, misuses or abuse or improper installation. - This warranty does not cover claims which do not involve defective workmanship or materials.
DUTIES OF THE CONSUMER
- The heating equipment must be installed by a qualified installer and operated in accordance with the installation and homeowner’s instructions furnished with the equipment.
- Any travel, diagnostic costs, service labor, and labor to repair the defective unit will be the responsibility of the owner.
- A bill of sale, canceled check, payment record or permit should be kept to verify purchase date to establish the warranty period.
- Have the installer enter the requested information in the space below.
GENERAL
- The manufacturer neither assumes nor authorizes any person to assume for it any other obligation or liability in connection with said equipment.
- Service under this warranty should be obtained by contacting your dealer. Provide the dealer with the model number, serial number, and purchase date verification.
- If, within a reasonable time after contacting your dealer, satisfactory service has not been received, contact: Customer Service Department,
250 West Laurel Street, Colton, CA 92324 for assistance. - THIS WARRANTY GIVES YOU SPECIFIC LEGAL RIGHTS AND YOU MAY ALSO HAVE OTHER RIGHTS WHICH VARY FROM STATE TO STATE.
TO REGISTER YOUR FURNACE: GO ONLINE TO THE COZY HEATERS WEBSITE AT: www.cozyheaters.com/warranty-registration/























