PULSAR PGD40iSCO 4000 Watt Inverter Generator Instruction Manual

Introduction
Thank you for choosing Pulsar Products!
This manual provides instruction on how to operate and use your generator safely and correctly; be sure to read and understand this manual before using your generator. If you have ANY questions,
please phone 866.591.8921 M-F or [email protected] BEFORE using your generator.
All details and images in this User’s Manual are believed to be accurate at the time of publication.
Pulsar Products reserves the right to make updates to this manual at any time.
Please contact Pulsar Support at 866.591.8921 or [email protected] for the latest updates.
This manual is a permanent part of the generator set. If the generator is resold, kindly include this manual with the generator.
Safety Warnings and Notices
DANGER
DANGER indicates an imminently hazardous situation which, if not avoided, will result in death or serious injury
WARNING
WARNING indicates a potentially hazardous situation which, if not avoided, could result in death or serious injury.
CAUTION
CAUTION indicates a potentially hazardous situation which, if not avoided, may result in minor or moderate injury. Itmay also be used to alert against unsafe practices
NOTICE
Failure to follow the instruction may result in the damage to your generator and other property4
Safety Instructions
Before operating your generator, you must read and understand the manual and familiarize yourself with the safe operation practices
Names of Components
Before operating your generator, you must read andunderstand the manual and familiarize yourself with the safe operation practices.
Control Panel
Control Functions
Selector Switch OFF – Ignition circuit is off, the fuel valve is closed, the engine will not run.
RUN – Ignition circuit is on, the fuel valve is open, the choke is open, and the engine runs normally.
START (CHOKE) – (only used for cold starting) Ignition circuit is on, fuel valve is open, choke is closed.
NOTICE
If the engine is hot, do not use the choke
Oil Indicator (Red)
When the engine oil level drops too low the engine will automatically shut down and the oil alarm indicator illuminates.
The engine can be restarted up only after the engine oil is filled correctly.
Tip: If the engine will not start turn the 3 in 1 knob to “RUN” position and pull recoil handle. If the oil indicator flashes a few seconds, the oil volume is insufficient, fill oil to the dipstick high mark and restart it
Overload Indicator (Red)
When the overload indicator illuminates, the generator has detected excess electrical load and the circuit breaker may open (trip).If the overload indicator illuminates and the generator has no
electrical output, perform the following:
- Disconnect all electrical loads then and shut down the generator.
- Reduce total draw of electrical loads connected, less than rated output.
- Confirm there is no debris blocking the air inlet, correct as necessary.
- Next, restart the engine and add electrical load in gradual steps.
Tip: When using electrical equipment with high starting current (such as compressors, saws, pumps, etc.), the overload indicator may illuminate for a few seconds, this is normal.
AC Indicator (Green)
The AC indicator illuminates when electrical output is stable.
Energy Saving (Idle) Switch
1) “ON” When energy saving switch is switched to “ON” position engine speed is reduced when the generator is under light load. This feature will reduce fuel consumption and noise.\
Control Functions
Remove fuel tank cap and add gasoline to the red horizontal line.
After fueling, wipe up any gasoline residue with a soft cloth to prevent damage to the plastic enclosures. Fuel tank capacity: 1 US gallon
Engine Oil
Your generator ships without engine oil. Do not attempt to start the generator without sufficient engine oil in the crankcase.
- Place your generator on a flat, stable surface.
- Unscrew the knob ① to remove oil access cover ②
- Unscrew oil dipstick ③.

Preparing Your Generator
- Use a funnel to add 12 fluid ounces (0.35L) of 10w-30 engine oil to the crankcase, verify oil level with the dipstick.
- Reassemble oil access cover and tighten the knob.
Pre-use inspection
NOTICE
Even when not in use the generator is potentially hazardous. Follow the checklist below before starting the generator. If any problems are found, do not use the enerator until it has been repaired by an authorized Pulsar Products service center.
Fuel
Check fuel level; add if necessary.
Oil
Check oil level; add if necessary.
Check for any oil leaks.
Starting The Generator
- Disconnect all electrical loads.
- Move Energy Saving (Low Idle) switch to “OFF”.
- Turn the 3 in 1 knob to “CHOKE”

Tip: When the engine is warm, choke is not necessary

- When starting the generator, grasp the handle firmly with your free hand to stabilize the generator.
- First gently pull the recoil rope until resistance is felt, then let it retract, then pull it swiftly at once.
Shutting Down the Generator
1)Turn the 3 in 1 knob to “OFF” position
Using the Generator
Operating Range of the Generator
- Ambient air temperature: 23F–104F (-5 ~ 40°C)
- Relative humidity <95%
- Recommended elevation <5,000 feet (1,500m) reduced power at >3,300 feet (1,000 m)
Ideal Atmospheric Conditions
- Ambient air temperature: 77F (25°C)
- Relative humidity: 30%
- Atmospheric pressure: 1,000 millibars
Standard Deration:
- Every 9°F (5°C) increase in ambient air temperature will reduce generator output by about 2%
- Every 30% of increase in relative humidity of air will reduce generator output by about 1.5%
- Every 1,000 feet, (300m) elevation increase will reduce generator output by about 4.5%
Using the Generator
Connecting Loads to the Generator
- Start the engine
- Move Energy Saving switch to “OFF”
- Insert the plug(s) into AC outlet(s)
- Make sure that AC indicator is illuminated
- Switch on electrical equipment
Tip: If total load is less than half rated capacity, move the
Energy Saving Switch to ‘ON’. If the generator supplies power to multiple devices plug-in those devices in from large to small according to rated electrical load.
Generator Grounding
If grounding is required by code or application, follow the guidelines below. If you have ANY doubt, contact a licensed electrician.
- Use grounding wire of minimum 12 gauge
- Connect one end of grounding wire to the grounding bolt on the control panel.
- Connect the other end of the grounding wire to a suitable ground point.

Service and Maintenance
Good maintenance is essential for safe, economical operation and long service life. The maintenance schedule is below:
Service and Maintenance
NOTICE
If the generator is used in high temperature or under high load, change the oil every 25 hours.
If the generator is used in a dusty or abrasive environment, ervice the air filter element every 10 hours; replace it every 25 hours.
If you miss a maintenance cycle, perform the maintenance as soon as possible per the table above.
DANGER
Shut down the engine and allow it to cool before performing any service. Place the generator on a flat, stable surface.
Remove the spark plug boot to prevent accidental engine start.
NEVER USE ANY GENERATOR INDOORS or in any poorly ventilated area. Engine exhaust contains carbon monoxide which can KILL you and others in the area
Spark Plug
- Remove access cover and spark plug boot.
- Use the (included) thin-wall T-socket wrench to remove the spark plug by turning it counter-clockwise.

- Inspect spark plug for discoloration and remove carbon deposits; replace if necessary.
- Adjust the gap 0.7~0.8mm.
Spark Plug # A5RTC
Gap: 0.7-0.8mm
- Install new or serviced spark plug in reverse order. Spark Plug torque: 12.5 Nm; 110 in lbs.
- Tip: If no torque wrench is available turn the spark plug ¼ – ½ turn after the gasket contacts the cylinder head.
Adjustment of the Carburetor
This carburetor is not adjustable, only maintenance and cleaning are possible. We strongly recommend leaving this work to an
authorized Pulsar Service center.
Oil Change
WARNING
Do not drain the oil immediately after turning off the generator; allow it to cool completely before servicing it.
- Raise the generator up on support blocks on a flat, stable surface
- Unscrew the knob ①, to remove oil access cover
- Unscrew oil dipstick ③
- Place an oil pan under the engine, tilt the generator toward the oil pan until all oil has drained; wipe up any spills.

- Refill crankcase with 12 ounces (0.35l) 10w-30 engine oil; check with dipstick.
- Tighten oil dipstick, replace oil access cover, and tighten the knob.
Air Filter
A dirty air filter can cause poor performance and engine damage. Perform inspection and cleaning per the maintenance schedule on page 9.
Service and Maintenance
Spark Plug
- Remove screws ③, to remove air filter housing ④;
- Remove foam filter element ⑤;
- Clean foam filter element with a mild soap solution, rinse well and let it dry
- Place a few drops of engine oil on the foam filter element and squeeze gently to distribute the oil film evenly
- Reinstall the air filter element in reverse order.

Fuel Filter Screen
DANGER
NEVER approach the generator while smoking or with any ignition source!
- Remove fuel tank cap and fuel tank filter screen.
- Clean fuel tank filter screen with mild soap and hot water.
- Allow filter screen dry thoroughly and replace it in the fuel tank.
- Replace fuel cap tightly.

Storage and Transport
Generator Long Term Storage
- Turn the 3 in 1 switch to “OFF” and allow generator to cool completely.

- Remove the spark plug boot to prevent accidental engine start.
- With the engine completely cool, move the fuel cap vent lever to ‘ON’
Storage and Transport - Remove bolts and right service access panel
- Using a Phillips screwdriver, open fuel drain valve on the carburetor, and . drain remaining fuel into an approved gasoline container.
- Tighten fuel drain valve.
- Change engine oil per page 9
- Remove spark plug and instill one teaspoon (5ml) new engine oil into combustion chamber. Pull the recoil a few times, to distribute oil, then reinstall the spark plug.
- Replace right service access panel.
- Gently pull recoil handle until you feel resistance, indicating the intake and exhaust valves are closed.
- Store the generator in a clean and dry area.
Generator Transport
Pulsar Products recommends that the generator should be empty of fuel when transported unless the generator is secured in an open truck bed and secured from tipping. In this case,
follow the guidelines below:
- Do not completely fill the fuel tank, leave some expansion space.
- Do not run the generator while transporting.
- Protect from direct sunlight.
- Do not transport the generator across rough terrain.
Troubleshooting
Engine No-Start
Fuel System
- There is no fuel.
- Fuel doesn’t reach combustion chamber
- Contaminated or old fuel
- There is debris in the fuel valve
- Carburetor is fouled, service carburetor
Insufficient Engine Oil Oil level is too low
Ignition System
- Verify 3 in 1 knob is at ‘RUN’ or CHOKE’
- No spark from ignition coil failure.
- Spark plug is fouled, service it per page 10
Low Compression
- Worn out engine
- Cylinder head bolts have loosened, have an authorized PulsarService Center re-torque them properly
- Head gasket leak
Engine Runs, No Power Output
- Ensure all circuit breakers are pushed in
- If generator was exposed to moisture or rain, move it to a dry location for several hours
- Vibration may have caused one or more connectors to loosen over time, check with Pulsar Technical Support for guidance
- Check electrical receptacles for damage
- Generator may be overloaded. Remove load, shut down, then restart the engine
Technical Parameters
| Item | Parameter | ||
| Engine | Engine Model | 148F/P -2 | 164F/P |
| Engine Type | Single-cylinder, four-stroke, air-cooled, overhead valve, tilted 25º of the center of gasoline engine cylinder | ||
| Bore size × Stroke (mm) | 48.6×43 | 64×45 | |
| Displacement (cc) | 79.7 | 145 | |
| Compression Ratio | 8.7± 0.2 | 8.7± 0.2 | |
| Cylinder Head | OHV | OHV | |
| Cooling Mode | Forced Air | Forced Air | |
| Output Power (kW/r/min) | 2.1/4500 | 3.8/4650 | |
| Starting Method | Recoil | ||
| Fuel Tank Volume (L) | 1.1 Gallon (4L) | 1 Gallon (3.7L) | |
| Fuel Type and Grade | Gasoline or Propane | ||
| Lubricating Oil Capacity | 12 Ounces (0.35L) | 15 Ounces (0.45L) | |
| Lubricating Oil Model | SAE 10w-30 | SAE 10w-30 | |
| Lubrication Mode | Splash Lubrication | Splash Lubrication | |
| Noise dB (at 7m) | 62 | 63 | |
| Generator | Rated Power (kW) | 1.8 | 2.8 |
| Rated Voltage (V) | 120 | 120 | |
| Rated Frequency (Hz) | 60 | 60 | |
| Rated Power Factor | 1 | 1 | |
| Phase Number | Single Phase | Single Phase | |
| Configuration | Motor | Brushless (Permanent Magnet) | |
| Voltage Regulation | Inverter Regulation | ||
| Frequency Regulation | Inverter regulation | ||
| Overall Dimension (mm) | 18.9”x11.5”x17” | 18.9”x11.5”x17” | |
| Net Weight | 40lbs. (18kg) | 46lbs. (21kg) | |
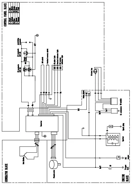
Circuit Diagram
60Hz, 120V Electrical Schematic Diagram










































