
Electric conveyor pizza oven
User manual
Please read the instructions carefully before use
This manual contains a service guide, please keep it properly
MADE IN CHINA
Product Introduction
- It can be used to bake or cook a wide range of physical objects, such as pizza, pizza food, cookies, sandwiches, etc.
- The product is easy to clean, stainless steel structure, superimposed design, 1/2 baking layer, multiple protection circulation heat circulation, that is, thermal heating tube
Precautions
- The user manual shall be delivered to the user. The operator shall carefully read and be familiar with the functions and operation specifications of the series of equipment.
- For your safety, do not store or use gasoline or other combustible and volatile items in the equipment accessories.
- Incorrect installation and debugging of equipment. Alteration, repair or maintenance may result in property damage, personal injury or even death. Read the installation, operation, and maintenance instructions carefully before installation or maintenance.
- This product equipment should be for professional use, should be trained qualified personnel to use.
- This instruction manual is not suitable for people with physical, sensory or intellectual disabilities, or lack of experience or knowledge.
- If the supply cord is damaged, it must be replaced by a professional from the manufacturer, its repairman or similar department in order to avoid danger.
- Disconnect the power supply before repairing, maintaining or cleaning the equipment.
- In order to avoid hazards arising from the incorrect reset of the thermal circuit breaker, the appliance shall not be powered by an external switching device, such as a timer or connected to a circuit that is periodically switched on and off by a common component.
- Spray water shall not be used to clean the equipment.
- Do not attempt to move the device when it is at operating temperature. Serious injury may occur if skin comes into contact with hot surfaces.
- The appliance is intended for commercial use, such as in restaurants, can adolescents, hospital kitchens and commercial enterprises such as bakeries and meat shops, but not for continuous mass production of food.
- This equipment is only for indoor use.
- Do not operate appliances unless all panels and access covers are properly connected.
- It is recommended that the performance and operation of the equipment be inspected annually by a qualified maintenance technician.
- Please do not install, move or repair the equipment by yourself, otherwise our company will not be responsible for the warranty and safety responsibilities.
- Protective measures must be taken when operating the equipment.
- The installation of leakage protector is strongly recommended, and confirmed by the professional and technical personnel appointed by our company.
- Do not install the equipment in flammable, explosive or corrosive gas, dust and other places.
- Do not use pistols or screws to drill holes on the machine shell, which may damage structure or shock.
- Oven after inspection, testing, with wood pallet and strong packing boxes and lining board for packing consignment, withstand normal transportation turbulence.
- There should be at least 75mm space on the left and right sides of the oven, 25mm space on the back of the oven, 915mm space on the front of the oven, 457mm space on the sides of the oven for maintenance, 609mm space on the sides of the oven if there is other cooking equipment.
- The oven should be equipped with exhaust fans and other ventilation equipment, to ensure that the odor and lampblack produced by cooking food can be discharged in time, and avoid the impact of operation, we recommend you to find a professional company to install exhaust equipment.
- When connecting the power cable, ensure that each core wire is firmly connected and the power cable is locked. Even when the power cable is acted on by external force, the terminal should not be loosened by external force, otherwise it may cause danger. The use of general polyvinyl wire, due to aging fracture and leakage.
- If the power supply is outdoors, please pay attention to the waterproof and dustproof protection measures of the power supply.
- The product must be grounded, otherwise there may be electric shock or even death accident.
The electrical wiring of the product must be connected to a separate power supply circuit by a qualified electrical installer. - Each product must be installed with rated capacity appropriate and contact distance more than 3mm double insulation switch.
- To avoid danger caused by power cable wear, protective coils must be installed at the outlet of the power cable and the hole through which the power cable passes.
- When grounding connection, complete measures must be taken to ensure that the power line under the action of external force, connected to the grounding end.
- There is an equipotential ground point on the back of the equipment for separate grounding (GND).
- If the power cable length is insufficient, prepare another dedicated power cable with sufficient length.
Installation Notes
ZH-PM-312

- Power cable specifications :3 cores /1.5 square mm or more.
- The rated current of circuit breaker is 25A per phase.
- Leakage protector, overload current not less than 25A. Leakage protectors are highly recommended, and the decoupling current of leakage protectors should not be less than 30 mA.
- Connect power cables
Please turn off the machine power switch before plug connect electric.
product structure
ZH-PM-312

control panel

| Model | ZH-PM-312 |
| A | power light |
| B | Transmission speed knob controller |
| C | top heater temperature knob controller |
| D | bottom heater temperature knob controller |
| E | Power switch |
Startup Procedure
- Check whether the air switch or fuse breaker is in the connected position.
- Turn on fan heater switch to “I” (on) position.
- Turn on conveyor belt switch to “I” (on) position.
- If necessary, change the baking time by pressing the up arrow or down arrow keys on the conveyor belt speed controller.
- If necessary, adjust the setting temperature by pressing the up arrow key or down arrow key on the temperature controller.
- Wait for the oven temperature to reach the set temperature, the higher the set temperature, the longer the wait time. It takes about 15 minutes for the oven to reach the set temperature of 210°C.
- When the oven reaches the set temperature, let it preheat for 10 minutes.
- Note: before cooking, please heat the equipment to the required temperature.
When cooking food, prepare the relevant baking pan. Do not place the food directly on
Product explosive view

| 1. face plate 2. beseplate 3. inner tank right sealing plate 4 .inner tank left sealing plate 5 .inner tank under sealing plate 6 .machine coaming plate fastener 7. right chains orbit 8. left chains orbit 9. chain plate 10. right spare parts for fix quartz tube 11. inner tank upper sealing plate 12. inner tank back sealing plate 13. left spare parts for fix quartz tube 14. Rotating shaft seat | 15. Rotating shaft 16. totating plate A 17. totating plate B 18. Welded nut 19. Driven sprocket rotating shaft 20. fixing parts of driven sprocket turns shaft 21. plastic of driven sprocket turns shaft 22. Limit piece of driven sprocket turns shaft 23. 04C series drive sprocket process hole sprocket 24. Chain front baffle 25. Tensile gasket 26. sealing plate 27. fixed parts of sealing plate 28. stock pan | 29. right fixed parts of stock pan 30. left fixed parts of stock pan 31. butterfly nut 32. wind board 33. fixed parts of upper probe 34. hex nut 35. fixed parts of under probe 36. board 37. fixed board of heater 38. bottom board 39. fixing parts of driven sprocket turns shaft 2 40. contoured foam 41. new panel 42. bottom sealing board |
User information
| user name | telephone | post code | |||
| mailing address | |||||
| product name | Product number | ||||
| Purchase date | Serial number | ||||
| Repair date | Fault content | Maintenance organization | Maintenance staff | ||
| Fault conditions | Replacement parts | ||||
Precautions:
After the product is repaired during the warranty period, the maintenance personnel will fill in the product repair content in the “Product Repair Record Form”
statement Executive standard: GB4706.39-2008 GB4706.1-2005
With the technological innovation and improvement of the product, some parameters may be changed. The changed parameters have no traceability to this product. Please refer to the product nameplate parameters.
All illustrations shown in this manual are based on the appearance of the standard model, and are only used as examples for illustration purposes. The actual appearance is subject to the purchased product.
If there is any change in the content of this manual, our company will make an announcement through the company’s official website without notice, unless it is clearly stated in the notice. In principle, the changed content has no retrospective effect on the product.
The right to interpret the relevant clauses of this manual belongs to the factory
Steps
- When the power failure, should be all switches are closed to “0” position, open the window, take out the food inside. When the power supply is normal, repeat the normal startup steps. If the oven is closed for less than five minutes, wait at least five minutes before starting the oven.
- Please do not operate the oven when the power supply is faulty.
Maintenance
- Turn off the pizza oven and wait for it to cool down. Do not clean, maintain or repair the pizza oven until it has cooled down.
- Close the circuit breaker on the power supply to the pizza oven, or disconnect the pizza oven from the power supply.
- Before cleaning, adjust the upper and lower heater temperature control knob controller and transmission speed knob controller “0”, adjust the main switch to “OFF”, disconnect the equipment from the power supply (unplug), let the complete cooling, do not clean the equipment with water jet. Do not use hoses or pressure steam when cleaning the pizza oven, do not use excessive water to avoid wetting and damaging the insulation of the pizza oven, and do not use corrosive pizza oven cleaners, which will damage the surface of the pizza oven oven. Pizza oven repair, replacement parts must be professional maintenance personnel, recommended by professional maintenance providers to carry out every three months and every six months of maintenance.
Check that the oven has cooled and that the power supply is completely turned off.
Clean the outer surface of the oven with a soft cloth and a medium detergent.
(Do not use sharp cleaners or cleaners that may scratch the surface of the eqipment, as well as corrosive or corrosive cleaners, cleaners containing gasoline or solvents), - Use nylon brush to clean the net cover of cooling fan and the air outlet of cooling air, net cover and air outlet.
- Check that all cooling fans can operate normally (whether there is flowing wind in the air inlet and outlet of the electric box).
- Use nylon brush to clean the conveyor belt, please do this cleaning at the end of the conveyor belt exit.
- Remove the chip tray and clean it
- Clean the transport tray at the back of the equipment and wipe it with a wet cloth
Note, please clean after disconnecting the power supply. After cleaning and maintenance:
- If the pizza oven has been moved during cleaning and repair, please move the pizza oven back to its original position.
- If the power cord is disconnected for cleaning and maintenance, please reconnect it.
- Open the circuit breaker on the power supply that powers the pizza oven.
- Follow the steps to start the machine
Product parameter
| Product number | Rated voltage | Rated frequency | rated power | Product size MM |
| ZH-PM-312 | 220V | 50HZ | 2.9KW | 1070X472X390 |
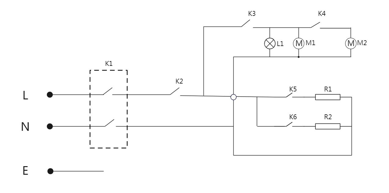
Circuit principle
ZH-PM-312

| K1: reset thermostat K2:power switch K3:speed control switch | K4:automatic heat dissipation K5:on top heating thermostat K6:underside heating thermostat | L1:indicator ligh M1:motor M2:radiator fan |
Fault handling
| Failure phenomenon | cause of issue | Approach |
| The oven cannot be turned on at all | Whether the power supply to the device is normal | Check whether the external air switch or fuse blown switch is normal or tripped |
| The oven cannot be heated | Switch, knob is not selected in place | Check if the button is in place |
| The whole machine does not work, and the power indicator does not light up | The temperature is too high, the temperature limiter tripped | Inside the control box on the right side of the device, open the side plate, manually reset the thermostat. |
Warranty Card
Warranty commitment
- On the premise that the user abides by the rules of use and maintenance, the company provides one-year free maintenance (calculated from the date of purchase) for any parts that are damaged due to product quality problems.
- The following conditions are not within the scope of the warranty, and the user needs to pay the corresponding material costs and urgent repair costs.
(1)Damage caused by violation of operating procedures.
(2)Damage caused by unmatched power supply and parts.
(3)During installation and use, damage caused by non-compliance with the requirements of the manual.
(4)All product damage caused by man-made or accident.
(5)Damage caused by self-repair or modification without the approval of the company.
(6)Aging, damage or scratches on the surface of the product
(7)Free warranty period of more than 1 year. - If the user finds that the quality of the product is defective during use, please contact customer service and provide a clear photo of this warranty card. After the customer checks the user information and factory number, we will provide the user with warranty service as soon as possible.
(1)After the free warranty period expires, users can still get paid repair services provided by our company, and charge the cost of repairs. - After the user purchases the product, please keep this warranty card properly. This warranty card must be provided during warranty, otherwise it will be invalid.

















