Riland MIG 200E Welding Machine 
Welcome to a better way of welding!
For your own and other people’s safety, please read the manual carefully before operating. And the user manual must always be available near the welding machine.
Disclaimer and Warning
Thank you for purchasing our products. The content mentioned in this article concerns your safety and legitimate rights and responsibilities.
The final interpretation of this document belongs to our company. It will be updated without notice.
By using this product, you are deemed to have carefully read the disclaimer and warning, understand, approve and accept all terms and contents of this statement.
You undertake to take full responsibility for the use of this product and any consequences it may cause. You undertake to use the Product only for proper purposes and agree to these terms and any relevant regulations, policies and guidelines established by our company.
Version
Version: YF-TAE-0000, A0. Released on February 24, 2022.
NOTE
The pictures in this manual are for reference only. If the pictures are inconsistent with the actual product, the actual product shall govern.
Safety Guidelines and Precautions
Security Definitions
Personal Protection Precautions
- The installation, operation, maintenance and repair of the power source must be carried out by professionals or persons with relevant knowledge and skills.
- Personal protective equipment (PPE), such as protective masks, overalls, insulating gloves and insulating shoes, should be worn when working.
- Keep fire extinguishing equipment at a handy location in the workshop.
- Repair or replace defective cables immediately.
- Never watch the arc except through lenses of the correct shade.
- Supervisors shall be provided for working in high altitude or narrow places, such as boxes, boilers, cabins, etc.
- In confined spaces, adequate ventilation and constant observation are essential.
- Those who use cardiac pacemakers shall not approach the power source in use and welding workplaces without the permission of a physician.
Operational Safety Guidelines
Electrical Shock
- Grounded all working materials.
- Never touch ‘live’ electrical parts.
- Always repair or replace worn or damaged parts.
- Wearing dry insulated boots, and dry leather gloves.
- Disconnect power source before performing any maintenance or service.
- Never changing electrodes with bare hands or wet gloves.
- Never cooling electrode holders in water.
- Never hold the electrode and holder under your arm.
- Never work in moist or damp areas. If necessary, the floor near the operating table must be covered with rubber insulation pad.
Fumes and Gases
- You must always have enough ventilation in confined spaces. Be alert to this at all times.
- Fumes from the welding of some metals could have an adverse effect on your health. Don’t breathe them in. If you are welding on material such as stainless steel, nickel, nickel alloys or galvanised steel, further precautions are necessary.
- Keep your head out of the fumes rising from the arc.
- If necessary, use forced ventilation or local exhaust to remove fumes.
- Wear a respirator when natural or forced ventilation is insufficient.
Welding sparks can cause fire or explosion
- Do not carry out welding operations in degreasing, cleaning and spraying areas.
- Do not weld/cut gas-filled pipes, sealing grooves (boxes) and other devices, otherwise explosions or fires are likely to occur.
- Do not weld/cut near flammable gases or devices with flammable substances, otherwise explosion or fire may occur.
- When not welded, make sure that any component in the wire circuit does not contact the workpiece or the earth, otherwise it may cause overheating and fire.
- When the welding operation is stopped, remove the electrode in the welding pliers or cut off the welding wire in the nozzle of the torch.
Arc rays can burn eyes and injure skin
- Wear hat and safety glasses. Use ear protection and button shirt collar. Use welding helmet with correct hade of filter.
- Protective barriers are set around the welding site to prevent arc or welding spatter from injuring others.
Electric and Magnetic Fields
- Those who use cardiac pacemakers shall not approach the power source in use and welding workplaces without the permission of a physician.
- It is strictly forbidden to place or wrap welded cables around the body.
- Do not place the body between the welding wire and the workpiece cable. If the welding wire cable is on the right side of the body, the workpiece cable should also be on the right side of the body.
Noise produced during welding can easily cause hearing loss
- In order to avoid the harm of noise to you and others, please wear the prescribed protective equipment.
Matters needing attention in hoisting
- The power source with strap or hand is prohibited from using strap or hand for lifting.
- When lifting power source with lifting forklift truck, in order to prevent dumping, please fork-fit and fix it from side.
- When lifting power source with crane, the cable should be tied to the suspension ring, and the angle between the cable and the vertical direction should not exceed 15 degrees.
- When the power source with cylinder and wire feeder is hoisted, the two equipments should be unloaded from the power supply first. When moving the power source on the ground, it is necessary to fix the cylinder with a strap or chain to prevent dumping and injuring people.
- If the wire feeder is hoisted by lifting lugs for welding, it is necessary to ensure that it is firm and insulated.

STOP
PLEASE NOTE that under no circumstances should any equipment or parts be altered or changed in any way from the standard specification without written permission given by our company. To do so, will void the Equipment Warranty.
Overview
Product Introduction
This series of welding machines adopts digital inverter technology to convert the current of 50/60Hz frequency into stable welding output current, and adopts Pulse Width Modulation (PWM) technology to obtain constant current characteristics and excellent welding process effect.
This series of welding machines can be used for welding carbon steel/stainless steel and other materials,its features are as follows:
- Wire feeding speed is stable.
- Small volume and light weight.
- High efficiency and energy saving.
- It is easy to start arc, stable welding process and good forming.
- It is easy to install and operate.
- Equipped with voltage compensation device, when the input voltage changes within 15% of the rated voltage, it can continue to work.
Application Area
This series of welding machine is suitable for automobile and accessories industry, shipbuilding industry, steel structure engineering (construction site), equipment manufacturing and rail transit, boiler, interior decoration and other fields.
Technical Specifications
| Type
Item | MIG 200E |
| Power supply(V) | Single phase 220V±15% |
| Frequency(Hz) | 50/60 |
| No-load voltage(V) | 55 |
| Rated input current(A) | 23.7 (MIG)
22.7 (MMA) |
| Output current range (A) | 60 – 140 (MIG)
50 – 120 (MMA) |
| Output voltage range (V) | 17 – 21 (MIG)
22 – 24.8 (MMA) |
| Duty cycle | 15% |
| Power factor | ≥0.62 |
| Efficiency(%) | ≥81% |
| Type of the wire feeder | Internal |
| Welding-wire diameter (mm) | 0.8/1.0 |
| Insulation grade | F |
| Protection grade | IP21 |
| Weight without wire roller(kg) | 5.5 |
| Dimension (L*W*H mm) | 401*176*260 |
Installation
Installation for MIG (self-shielded) welding
The welding equipment is equipped with power voltage compensation device. It keeps the machine work normally when power voltage fluctuating ±15% of rated voltage.
When using long cable, in order to reduce voltage drop, big section cable is suggested. If the cable is too long, it will affect the performance of arcing and other system function, it is suggested to use the recommend length.
Installation for MMA welding
There are two welding methods for MMA welding, please choose according to the actual needs.
Direct Current Electrode Negative (DCEN): The positive output terminal is connected to the workpiece, and the negative output terminal is connected to the electrode holder. The DCEN is suitable for acid electrode.
Direct Current Electrode Positive (DCEP): The positive output terminal is connected to the electrode holder, and the negative output terminal is connected to the workpiece. The DCEP is suitable for basic electrode.
Operating Functions
Control Panel and label
The panel components are described in the following table.
| Icons | Name | Description |
![]() | Adjusting Knob | Used to adjust welding current. The power source is synergic designed, After the current is configured, the machine automatically matches the feeding speed. When the pointer points to “stand-by”, the machine is in standby state. |
| Abnormal Indicator | When an abnormal occurs, the indicator lights up, the abnormal is eliminated, and the indicator lights out. | |
|
| Power Indicator | Connect input power. When the Adjusting Knob is adjusted to the position above “stand-by”, the indicator light will be on. |
|
| Fan as needed | The power source with this label has the function of fan sleep. For machines with this function, the fan does not work after start-up. When the internal temperature of the machine reaches above the limit value, the fan starts to work. When the temperature drops below the limit, the fan stops running. |
The corresponding relationship between the scale of the adjustment knob and the current is shown in the table below.
| Scales | Current (A) | |
| MIG (self-shielded) | MMA | |
| 0.8 | 60 | 50 |
| 1.0 | 70 | 55 |
| 1.5 | 80 | 60 |
| 2.0 | 90 | 70 |
| 2.5 | 110 | 85 |
| 3.0 | 130 | 110 |
| 4.0 | 140 | 120 |
Input/Output Panel
Output Terminals
| No. | Name |
| 1 | MIG torch / Negative output terminal |
| 2 | Torch switch connector |
| 3 | Positive output terminal |

| Max. effective supply current (I1eff) | Input cable size |
| I1eff ≤10 A | 1.5-2.5 mm2 |
| I1eff ≤16 A | 1.5-4 mm2 |
| I1eff ≤25 A | 2.5-6 mm2 |
| I1eff ≤35 A | 4-10 mm2 |
| I1eff ≤50 A | 6-16 mm2 |
| I1eff ≤63 A | 10-25 mm2 |
Note: Please check the nameplate or the section “2.3 Technical Specifications” for the value of I1eff.
Operation
Operation Steps for MIG (self-shielded) welding
| Steps | Description |
| 1 Connect the power supply | After connecting the power supply, the machine is in standby state when the pointer points to “stand-by”, and the power indicator lights on When the Adjusting Knob is adjusted to the position above “stand-by”. |
| 2 Set welding mode | Turn the MMA/FACW switch on the partition in the machine to the “FACW” position. |
|
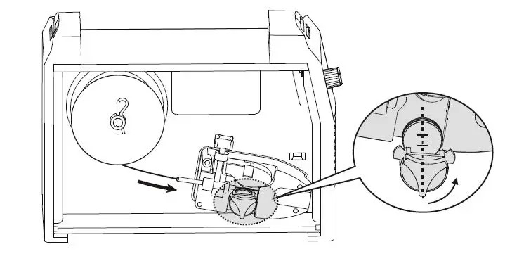
3 Star wire inching | The welding machine is installed with internal wire feeder. Open the side panel, fix the wire spool to the roller in the direction that it could rotating anticlockwise. Match the driving roller with your wire type and size. Turn the plastic roller holder anticlockwise to take it off. Then change the driving roller.insert the wire through the plastic tube then into the driving rollers and push it till the machine output connector. Lock the driving rolls properly. As shown in the figure below. The welding torch is installed well already, press the torch switch. In this case the wire is push slowly at speed 8 m/min. Release the switch, it stops wire inching. Pay attention, welding wire coming out of the current contact tube may hurt the hand, the eyes or the face. |
|
4 Set the welding value | l Adjusting knob Turn the knob to set the current. The power source is synergic designed, After the current is configured, the machine automatically matches the feeding speed. l Abnormal indicator The led is flash when over current, and light on when over heat. |
| 5 Start Welding | The machine is self-shielded flux-cored welding. Connect the earth to the workpiece. Press the torch switch, start welding. Release it, stop welding. |

Operation Steps for MMA welding
The operations of MMA welding are shown in the table below.
| Steps | Description |
|
1 Select electrode | It is suggested to choose the diameter of electrode according to the thickness of the workpiece refer to the following table (Diameter of Electrode). |
| 2 Set welding mode | Turn the MMA/FACW switch on the partition in the machine to the “MMA” position. |
|
3 Set welding current | Set welding current according to electrode, workpiece and welding process. After the setup is complete, you can begin the welding operation. |
Diameter of Electrode
| Thickness of workpiece (mm) | Diameter of electrode (mm) |
| <4 | The diameter of the electrode shall not exceed the thickness of the workpiece. |
| 4~12 | 3.2~4.0 |
| >12 | >4.0 |
Note: 5mm electrode is rarely used for horizontal and vertical welding, and 3.2mm electrode is used for jam welding.
Environment and Problems
Environment
Note: The power source should not be used in rain or snow environment. The recommended external environment for welding is as follows:
- Please place the power source in a horizontal position. The inclination of the power source shall not exceed 10°.
- The environment where the equipment is stored should be clean and protected by sand and dust.
- Dust, acids, corrosive gases or substances in the surrounding air do not exceed normal levels, except those produced by the welding process.
- The environment where the equipment is stored needs to be dry. The air relative humidity requirements are as follows:
No more than 50% at 40℃.
No more than 90% at 20℃. - The environment where the equipment is placed should not be surrounded by heat, fire and welding spatter. The ambient temperature requirements are as follows: During welding: -10℃ ~ +40℃.
During transportation and storage: -20℃ ~ +55℃.
Problems During Welding
Fittings, welding materials, environment factor, supply powers maybe have something to do with welding. User must try to improve welding environment.
| No. | Problems | Solutions |
|
1 |
Arc starting is difficult and easy to break. | 1. Examine whether grounding wire clamp contacts with the work pieces well. 2. Examine whether each joint has improper contact. |
|
2 |
Output current not to rated value | 1. The deviation of power voltage from rated value may cause that the output current does no accord with adjusted value. When the power voltage is lower than rated value, the maximum output current may be lower than rated value. |
|
3 |
Current is not stabilizing when machine is being operated | This situation may relate to the following factors: l The voltage of electric power network changes. l Serious interference from electric power network or other electric facilities. |
|
4 |
When use MMA welding, Too much spatter | 1. Maybe current is too big and electrode diameter is too small. 2. Output terminal polarity connection is wrong, it should apply the opposite polarity at the normal technics, which means that the stick should be connected with the negative polarity of power source, and work piece should be connected with the positive polarity. So please change the polarity. |
Daily Maintenance and Checking
Daily Maintenance
In maintenance of the unit, take into consideration the rate of use and the environment it is used in. When the unit is used properly and serviced regularly you will avoid unnecessary disturbances in use and production.
- Check electrical connections of unit at least twice a year. Repair or replace broken/damaged cables.
- Clean oxidised connections and tighten.
- Inner parts of machine should be cleaned with a vacuum cleaner and soft brush.
- Avoid water or moisture in the machine, if water or moisture should be blown dry in time, and use megohm meter to measure the insulation condition, qualified before use.
- If it is not used after welding for a long time, it should be returned to the original packing box and placed in a dry environment without direct sunlight.
Daily Checking
| WELDING TORCH | |||||||
| Position | Checking keys | Remarks | |||||
|
Loophole | Ø If installment fixed, the front distorted | Reason for air hole. | |||||
| Ø Attach splash or not. | Reason for burning the torch. (can use splash-proof material ) | ||||||
|
Electric hole | Ø If installment fixed | Reason of torch screw thread damage | |||||
| Ø Damage of its head and hole blocked nor not | Reason of unstable arc and broken arc | ||||||
|
Wire sending tube | Ø Check the extended size of the pipe | Have to be changed when less than 6mm, when the extended part too small, the arc will be unstable. | |||||
| Ø Wire diameter and the tube inner diameter match or not | Reason of unstable arc, please use the suitable tube. | ||||||
| Ø Partial winding and extended | Reason | of | poor | wires | sending | and | |
| WELDING TORCH | ||
| unstable arc, please change. | ||
| Ø Block caused by dirt in the tube, and the remains of the wire plating lay. | Reason of poor wire sending and unstable arc, (use kerosene to wipe or change new one.) | |
| Ø Wire sending tube broken O circle wear out | 1. Pyrocondensation tube broken, change new tube 2. Change new O circle | |
| CABLE | ||
| Position | Checking keys | Remarks |
| Torch cable | Ø If torch cable over bended. Ø If the metal connecting point of mobile plug loosen. | Ø Cause poor wire sending. Ø Unstable arc if cable over bended. |
|
Output cable | Ø Wearing-out of the cable insulated material. Ø Cable connecting head naked(insulation damage),or loosen(the end of power supply, and cable of main material connecting point.) | For life security and stable welding, adopt suitable method to check according to working place. Ø Simple check daily Ø Careful and in-depth check on fixed period |
|
Input cable | Ø If the connect of power supply input, protective equipment input and the output end fixed or not. Ø If the security equipment cable reliably connected. Ø If the power input end cable fixed. Ø If the input cable is worn out and bares the conductor. |
– |
| Earth cable | Ø If the earth cable that connects the power supply is broken and connect tightly. Ø If the earth cable that connects the main part is broken and connects tightly. | To prevent creep age and insure security, please make daily check. |
Trouble Shooting
IMPORTANT: Only authorised repair agents with valid certifications should carry out repairs and internal servicing.
| Fault symptom | Remedy | |
| 1. | Make sure the power cord is connected. Check if electric wire net is in work. Some of heat-variable resistors(four) of power panel is damaged, when it happen, general DC14V relay is open or connectors are poor contact. Power panel (bottom board) is damaged, DC 130V voltage cannot be output. (1) Silicon bridge is broken or connector of silicon bridge poor contact. (2) Power panel has been burned up. (3) Check contact and insert cable from power cord to power panel are poor contact, check contact and insert cable from power panel to IGBT board are connected reliably. Auxiliary power of control panel is in fault. | |
| 2. | ||
| 3. | ||
| 4. | ||
| Power indicator is | ||
| not lit, no welding | ||
| output | ||
| 5. | ||
| 1. | Check if all kinds of cables of inter-machine are poor contact. | |
| Power indicator is | 2. | Output connector is cut off |
| lit, no welding | ||
| output | 3. | Output connector is cut off or poor contacted. |
| 4. | Control circuit is broken. | |
| 1. | Maybe it is overheated protection, please turn off machine first, then turn on the machine again after abnormal indicator is off. Maybe it is overheated protection, wait for 2-3 minutes.
Maybe inverter circuit is in fault, please pull up the supply power plug | |
| Power indicator is lit, abnormal indicator is lit. |
2. | |
| 3. | ||
| Fault symptom | Remedy |
| of main transformer which is on IGBT board then open the machine again: 1) If abnormal indicator is still lit, some of fieldistor of IGBT board are damaged, find out and replace them with same model. 2) If abnormal indicator is not lit:
a.Maybe transformer of middle board is damaged, measure inductance volume and Q volume of main transformer by inductance bridge. If volume is too low, please replace it. b.Maybe secondary rectifier tube of transformer is damaged, find out faults and replace rectifier tube with it. |






















