EMERSON Type 114PL Fisher High Pressure Reducing and Low Flow System

Type 114PL Fisher High Pressure Reducing and Low Flow System
Instruction Manual D104438X012
May 2022
Type 114PL
Type 114PL High-Pressure Reducing and Low-Flow System

WARNING
Failure to follow these instructions or to properly install and maintain this equipment could result in an explosion and/or fire causing property damage and personal injury or death.
FisherTM regulators must be installed, operated and maintained in accordance with federal, state and local codes, rules and regulations and Emerson Process Management Regulator Technologies, Inc. instructions.
If the regulator vents gas or a leak develops in the system, service to the unit may be required. Failure to correct trouble could result in a hazardous condition.
Call a gas service person to service the unit. Only a qualified person must install or service the regulator.
Introduction
Scope of the Manual
This manual provides instructions for installation, startup, adjustment and maintenance for Type 114PL
Pressure Reducing System. For pilots maintenance, instructions and parts list, see Type BSL85 Instruction Manual, D103711X012.
Product Description
Type 114PL
Type 114PL High-pressure Reducing and Low-flow System is a battery of three Type BSL85 Pilots (see Instruction Manual, D103711X012) where two of them are pneumatically loaded and the third one is spring-loaded. It is designed for high-pressure reduction with low-flow conditions.
Type RPE (Electric Heater)
Type RPE can be used together with the Type 114PL. Type RPE is used for reheating gas supplying pressure reducing regulator pilots.
Type RPE avoids the inconveniences caused by freezing which occur during large pressure drops. (See Instruction Manual, D103694X012).
Type 114PL
Europe, Middle East and Africa Only
Specifications
The Specifications section lists the specifications for Type 114PL Pressure Reducing System. Factory specification are stamped on the nameplate fastened on the regulator at the factory.
Body Sizes and End Connection Styles DN 25 / 1 NPS – CL600 Flanged
Outlet Pressure Range (Pd)(1) 1.0 to 18 bar / 14.5 to 261 psig See Table 1
Maximum Allowable Operating Pressure (Ps)(1) 100 bar / 1450 psig
Maximum Obtainable Operating Pressure (Pu)(1)(2) 85 bar / 1233 psig
Construction Materials
Pilot Body:Steel
Pilot Manometric Box BMP (spring case)steel
Pilot Manometric Box BMP (cover):steel
Flange and spacer: Steel
Option:
RPE (Electric Heater)
1. The pressure/temperature limits in this Instruction Manual or any applicable standard limitation should not be exceeded. 2. In extreme conditions (isopropanol, methanol)
PNEUMATIC-LOADED PILOT TYPE
114
SPRING-LOADED PILOT TYPE
114E 071E
Table 1. Outlet Pressure Ranges
NOZZLE Ø
Principle of Operation
Type 114PL High-pressure Reducing and Low-flow System uses inlet pressure as the operating medium, which is reduced through the spring-loaded pilot to load the pneumatic-loaded pilots’ cases.
When the outlet pressure (Pd) drops, the motorization pressure (Pm) opens more the nozzles in the pneumatic-loaded pilots supplying the required flow to the downstream system.
Any excess motorization pressure on the actuator diaphragm escapes downstream through the bleed restriction in the pilot.
When the gas demand in the downstream system has been satisfied, the outlet pressure (Pd) increases. In this case, the outlet pressure closes the nozzles in the pneumatic-loaded pilots until reach the setting value.
Installation
WARNING
Personal injury or equipment damage, due to bursting of pressure-containing parts may result if this system is overpressured or is installed where
service conditions could exceed the limits given in the characteristics section and on the appropriate nameplate or where conditions exceed any rating of the adjacent piping or piping connections.
To avoid such injury or damage, provide pressure-relieving or pressure-limiting devices to prevent service conditions from exceeding those limits. Also, be sure that installation is in compliance with all applicable code and regulations.
Physical damage to the system can break the pilot off the main valve, causing personal injury and property damage due to bursting of pressurecontaining parts. To avoid such injury and damage, install the regulator in a safe location. Only personnel qualified through training and experience should install, operate and maintain a regulator.
Before installation, make sure that there is no damage to or debris in the system.

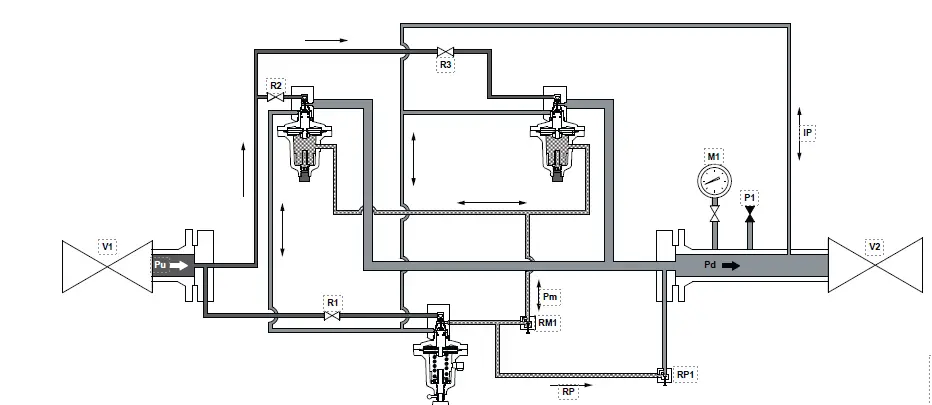
R1 RM1 RP1 PM BPM1
PILOT SUPPLY VALVE MOTORIZATION PRESSURE VALVE PILOT REJECT VALVE PILOT PNEUMATIC BOX 1
BPM2 M1 P1 V1
PNEUMATIC BOX 2 MANOMETER PURGE UPSTREAM ISOLATION VALVE
V2
DOWNSTREAM ISOLATION VALVE
PI
PILOT PULSE
RP
PILOT REJECTION
Pd
RELAXED PRESSURE
Figure 2. Type 114PL Operational Schematics
Make sure that all tubing and piping are clean and unobstructed.
The battery must be installed on horizontal pipeline. Installation according to EN 12186 is recommended.
When assembling with adjacent elements take care not to create pressure force on the body. The assembling elements (bolts, O-rings and flanges) should be compatible with the geometry and working conditions of the equipment.
Connect the impulse line keeping a minimum distance of 4 x D to a straight run of the outlet pipe.
No modification should be made to the structure of the equipment (drilling, grinding, soldering…). It is recommended to install a servicing valve on the outlet pipeline to facilitate adjustments and bleeding off to the atmosphere.
The equipment should not receive any type of shock, especially the release relay. The user should verify or carry out a protection adapted to the environment.
The action of fire, seismic and lightening are not taken into consideration in standard regulators. If required, a special product selection and/or specific calculations may be supplied according to specific requirements.
A regulator may vent some gas to the atmosphere.
In hazardous or flammable gas service, vented gas may accumulate, causing personal injury, death or property damage due to bursting of pressure retaining parts.
Vent a regulator in hazardous gas service to a remote, safe location away from air intakes or any hazardous location.
The vent line or stack opening must be protected against condensation or clogging.
3
Type 114PL
General Installation
1. Install the regulator so that the flange connected to the spring-loaded pilot’s feeding is in the inlet side.
2. Use gaskets between pipeline and system flanges.
3. Connect the sensing line to the downstream.
Initial Verification
· PM unscrewed · RM1 open · RP1 open 3/4 turn · R1, R2, R3, V1, V2 closed
Start up
1. Slowly open V1 (upstream valve).
2. Slowly open R1 and check the leakage of the pilot nozzle PM by the absence of pressure rise on the downstream pressure gauge.
3. Slowly open R2 and check the leakage of the nozzle of the BPM1 by the absence of pressure rise on the downstream pressure gauge.
4. Slowly open R3 and check the leakage of the BPM2 by the absence of pressure rise on the downstream pressure gauge.
5. Adjust PM to the required value Pd (read on M1 if necessary using valve P1).
Maintenance
Disassembly
Check the absence of pressure between inlet and outlet valves.
Recommended Frequency
Every year: · Disassemble the manometric boxes and nozzles. · Control O-rings, diaphragms, grease.
Parts Ordering
When corresponding with your local Sales Office about this regulator, include the type number and all other pertinent information stamped on the nameplate. Specify the 11-character part number when ordering new parts. See Type BSL85 Instruction Manual, D103711X012, for the parts list.
Europe, Middle East and Africa Only
[email protected] Fisher.com
Facebook.com/EmersonAutomationSolutions LinkedIn.com/company/emerson-automation-solutions Twitter.com/emr_automation
Emerson Automation Solutions
Americas McKinney, Texas 75070 USA T +1 800 558 5853
+1 972 548 3574
Europe Bologna 40013, Italy T +39 051 419 0611
Asia Pacific Singapore 128461, Singapore T +65 6777 8211
Middle East and Africa Dubai, United Arab Emirates T +971 4 811 8100
D104438X012 © 2019, 2022 Emerson Process Management Regulator Technologies, Inc. All rights reserved. 05/22. The Emerson logo is a trademark and service mark of Emerson Electric Co. All other marks are the property of their prospective owners. FisherTM is a mark owned by Fisher Controls International LLC, a business of Emerson Automation Solutions.
The contents of this publication are presented for informational purposes only, and while every effort has been made to ensure their accuracy, they are not to be construed as warranties or guarantees, express or implied, regarding the products or services described herein or their use or applicability. All sales are governed by our terms and conditions, which are available upon request. We reserve the right to modify or improve the designs or specifications of such products at any time without notice.
Emerson Process Management Regulator Technologies, Inc does not assume responsibility for the selection, use or maintenance of any product. Responsibility for proper selection, use and maintenance of any Emerson Process Management Regulator Technologies, Inc. product remains solely with the purchased.

















