XPOtool 63316 Welding Machine MMA Mini

Introduction
Thank you for choosing to purchase this quality product. To minimise the risk of injury, we ask you to always take some basic safety precautions when using this product. Please read this operating manual carefully and make sure that you understand it. Keep these operation instructions in a safe place.
Safety instructions
Welding is dangerous and might harm you or others. Therefore, you must protect yourself appropriately
when welding. Refer to the user’s safety rules in accordance with the manufacturer’s safety precautions.
- Before operating the machine, you must be trained professionally.
- Use state (national) safety agency-approved industrial safety welding material.
- The user must be qualified and have a valid metal welding certificate (OFC).
- Avoid electric shocks. They can lead to severe injuries or even death.
- Install the earth equipment according to the application criteria.
- Never touch live components if wearing wet gloves/clothes or if having skin contact.
- Make sure that you are insulated from the ground and workpiece.
- Make sure that you have a secure working position.
- Before maintaining or repairing the welding machine, disconnect it from the mains.
- Breathing in smoke or gas can be harmful to your health.
- Therefore, keep your head away from smoke and gas to avoid breathing in of welding exhaust fumes.
- When welding, ensure a good ventilation of the working zone by using extraction or ventilation units
- Welding arc radiation can cause eye damages and skin burns. Therefore, to protect your eyes and body, wear a suitable welding helmet.
- Use appropriate protective screens to protect persons standing nearby.
- Any improper operation can provoke a fire or an explosion.
- Welding sparks can cause fire. Therefore, make sure that no flammable material is nearby and pay attention to possible fire dangers.
- Have a fire-extinguisher at hand and have a trained person use it in case.
- Welding air-tight containers is forbidden.
- The welding machine can only be used for welding. Any improper use (e.g., defrosting pipes, recharging batteries, or heating) is strictly forbidden.
- Do not touch hot workpieces with bare hands; otherwise, you will be severely burnt.
- During permanent use of the welding machine, cooling is necessary.
- Magnetic fields impair pacemakers.
- Persons equipped with pacemakers should leave the immediate welding zone before having consulted a doctor
- Moving parts can provoke injuries.
- Therefore, keep hands, hair, and tools aways from moving parts such as the fan to avoid injuries or damages to the machine.
- All doors, panels, covers, and other protective devices must be closed during operation.
Working environment - Welding should be performed within a dry environment.
- The temperature within the working zone should be comprised between -10 ℃ and 40 ℃.
- Avoid welding outdoors, unless you be protected from sunlight and rain. Always keep the machine dry and do not place it to a wet ground or in a puddle.
- Avoid welding in dusty areas or in areas with presence of corrosive chemical gases.
- Gas-shielded welding should be performed in a zone without a lot of draught
Ventilation
During welding, there is presence of a heavy current; therefore, the natural draught cannot provide sufficient cooling. Ensure good ventilation via the ventilation slots of the machine. The minimum distance between the machine and all other objects within or near the working zone should be 30 cm. Good ventilation is vital for the normal performance and service life of the machine.
Welding
This welding machine is equipped with overcurrent protection, overvoltage protection, and overheating protection. If the input voltage or output current is too high or the inner temperature of the machine gets too hot, the machine switches itself off automatically. When used too much (e.g., use with too high a tension), the machine might be damaged; take account of it. Welding is forbidden with the machine being overcharged. Bear in mind to always respect the maximum load current (see corresponding duty cycle). Make sure that the welding current does not exceed the maximum load current. If the machine is overcharged, its service life can be reduced or it might even be damaged. Overvoltage is forbidden. The tension range for the power supply of the machine is given in the “Welding parameters” chart (see below). The machine is equipped with an automatic tension compensation that keeps the tension range within the rated range. Should the input tension exceed the given value, the components of the machines might be damaged. Sudden standstill might happen if the machine is in a protection cycle. In this case, restarting the machine is not necessary. Let the integrated fan running and lowering the inner temperature of the machine.
Performance characteristics 
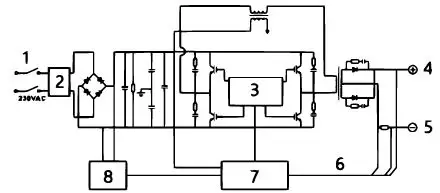
Electrical circuit diagram
| № | Name | № | Name |
| 1 | Power switch | 5 | Outlet “–” |
| 2 | EMV | 6 | Resonance |
| 3 | Drive unit | 7 | Control circuit |
| 4 | Outlet “+” | 8 | Power supply |
Control elements and description
Front control panel (fig. 1)
- “+” connection socket: to connect the electrode holder
- “–” connection socket: to connect the working clamp
- Plastic cover (optional)
- Power LED: to indicate power supply. With the power LED lit, the power switch of the machine is switched on.
- Overheating LED showing overheating: with the overheating LED lit, the inner temperature of the machine is too high and the machine is under overheating protection
- Adjustment knob to adjust the output current
Rear control panel (fig. 2) - Fan
- Power switch: switch for switching on and off
- Power input: power input cable
Note! The figures above are for reference only. Always consider the actual machine purchased.
Technical specifications
| Model name | MMA-120 |
| Intake voltage (V) | 1~220 V |
| Frequency (㎐) | 50 |
| Current (A) | 20–120 |
| No-load voltage (V) | 65 |
| Relative operating cycle (%) | 35 |
| Isolation class | F |
| IP code | IP21S |
Installation and operation
Note!
- Only install the machine according to the steps below.
- Switch off the power supply before performing the electric connections.
- The IP code of the machine being IP21S, the machine must not be used in the rain.
Installation
- Connect the power cable to the power supply.
- Using a multimeter, check if the voltage value is comprised within an acceptable range.
- Plug the electrode holder into the “+” connection of the front of the welding machine and tighten it clockwise.
- Plug the cable plug into the “–” connection of the front of the welding machine and tighten it clockwise.
- For safety reasons, an earth connection is required.
The connection mentioned in step 4 and 5 is the DCEP connection (positive polarity). The user can choose the DCEN connection (negative polarity) according to workpiece and electrode application Gen-erally, the DCEP connection is recommended for basic electrode; for acid electrodes, there are no spe-cial requirements.
Operation
- After installing the machine as described and switching the power switch on, the machine is started with the power LED lit and the fan running.
- When connecting, ensure proper polarity. Phenomena such as instable arc, weld spatters, or sticking of the electrodes might occur with the bad operation mode chosen. Reverse polarity if necessary.
- With the MMA/WIG switch being switched to MMA operation mode position, normal welding is possible with nominal output current. With the MMA/WIG switch being switched to WIG position and drawn arc mode used, the arc can be ignited with the nominal current of the arc ignition. Normal welding can be performed with the nominal welding current.
- Choose a cable with a bigger cross-section to reduce potential drop if the secondary cables (welding cable and earth cable) are long.
- Adjust the welding current according to the type and size of the electrode. Disconnect the electrode, then weld with short-circuit arc. The welding parameters are found in the following section.
Welding parameters
| ⌀ Electrode (㎜) | Recommended welding current (A) | Recommended welding tension (V) |
| 1.0 | 20–60 | 20.8–22.4 |
| 1.6 | 44–84 | 21.76–23.36 |
| 2.0 | 60–100 | 22.4–24.0 |
| 2.5 | 80–120 | 23.2–24.8 |
| 3.2 | 108–148 | 23.32–24.92 |
| 4.0 | 140–180 | 24.6–27.2 |
| 5.0 | 180–220 | 27.2–28.8 |
| 6.0 | 220–260 | 28.8–30.4 |
Maintenance
Attention!
The following operation instructions require sufficient electrotechnical and extensive safety knowledge. The users must have a valid proof of qualification documenting their abilities and knowledge. Make sure that the input cable is disconnect of the device if disconnected from the mains before uncovering the welding machine.
- Check regularly if the inner circuit contacts are in a good condition (especially the plugs). Re-tighten any loose contact. If there is oxidation, remove it using sandpaper, then reconnect the contacts.
- Clean the dust with dry and clean pressurised air on a regular basis. Used within a highly smoky and dirty, the machine should be cleaned daily. The pressure of the pressurised air should not be too high lest small inner components not be damaged.
- Prevent rain, water, and damp from entering the filter of the machine. Should this happen any-how, dry the device and check the insulation (including the insulation between the connection points and the insulation between the connection and case). The device can be re-used after you have ascertained that there are no further abnormal phenomena.
- Check on a regular basis if the insulation covers of all cables are in a good condition. If they are damaged, re-wrap or replace them.
- Store the device in its original packing and in a dry spot if will not be used for a long period.
Troubleshooting
| Problem | Proposed solution |
| The device is switched on, yet the power LED is off, the fan does not work, and there is no welding performance. | 1. Check if the power switch is off. 2. Missing input power |
| The device is switched on, the fan is working, yet the output current is unstable and cannot be ad- justed with the potentiometer during welding. | 1. The current potentiometer is defective. Replace it. 2. Check if there is loose connection within the device. If present, re-connect it properly. |
| The device is switched on, the power LED is on, the fan is working, yet there is no welding perfor- mance. | 1. Check if there is loose connection within the device. 2. There is an open circuit or a loose connec- tion at the connection point of the output terminal. 3. The overheating LED is lit. a) The device in is overheating protection state. After cooling down, it can be re-op- erated. b) Check if the thermo switch is in a good condition. Replace it if it is damaged. |
| The electrode holder is getting very hot. | The nominal current of the electrode holder is lower than the actual working current. Replace it with an electrode holder that has a higher nominal current. |
| Excess of welding spatters during MMA welding. | The output polarity is inverted. Reverse polarity. |
Regulations for waste disposal
The Waste Electrical and Electronic Equipment Directive (WEEE Directive, 2012/19/EU) of the EU was implemented in the German law related to electrical and electronic equipment and appliances.
All WilTec electric devices that fall under the WEEE directive are labelled with the symbol of a crossed-out wheeled rubbish bin. This symbol indicates that this electric device must not be disposed of with the domestic waste.
WilTec Technik GmbH is registered with the German registration authority EAR (Stiftung Elektro-Altgeräte Register) under the WEEE-registration number DE45283704.
Disposal of used electrical and electronic devices (in-tended for use in the countries of the European Union and other European countries with a separate waste collection system for these devices).
The symbol on the packaging or the product itself indicates that this product must not be treated as normal domestic waste but must be disposed of at a recycling collection station for electrical and electronic waste.
By disposing of this product correctly, you contribute to the protection of the environment and the health of your fellow people. Inappropriate disposal threatens the environment and health.
Material recycling helps to reduce the consumption of raw materials.
Additional information about the recycling of this product can be provided by your local commune, the municipal waste disposal facilities, or the store where you purchased the product.





















