WRG950CGS Rangehood
Instruction Manual
WRG950CGS Rangehood
EX. VIEW DRAWING 5661 GLASS CANOPY COMPLETE ASSEMBLY

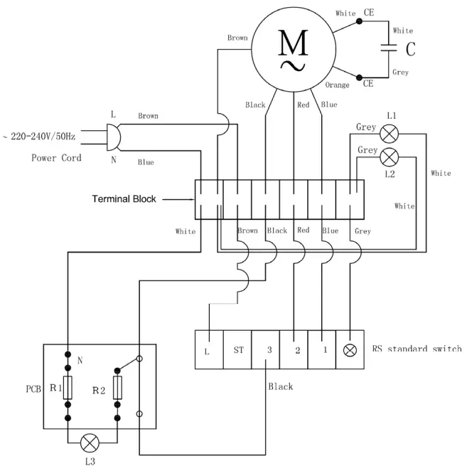
EX. VIEW DRAWING 5684 CIRCUIT DIAGRAM

WARNING
IT IS ILLEGAL FOR PERSONS OTHER THAN LICENSED ELECTRICAL MECHANICS OR PERSONS AUTHORISED BY LEGISLATION TO WORK ON THE FIXED WIRING OF ANY ELECTRICAL INSTALLATION. PENALTIES FOR CONVICTION ARE SEVERE.
IMPORTANT SAFETY NOTICE
This diagram has been prepared for use by electrically qualified service technicians. The manufacturer cannot be held responsible for the interpretation of its service publications nor for any injury or damage that may occur in connection with their use.



















