RAYCHEM
GM-TA Thermostat
Installation and Operation Manual

GM-TA Thermostat

Figure B : Ambient Temp. Sensor GM-TA-AS

Precautions!
nVent RAYCHEM GM-TA is an electronic thermostat to control heating cables in roof & gutter snow melting applications. nVent recommends the use of this thermostat for roof & gutter heating circuits up to a maximum length of 30 m.
- Electrical installation and commissioning must be done by authorised personnel.
- To be installed and commissioned in accordance with local safety and electrical regulations.
- Do not exceed the maximum electrical ratings for the product.
GM-TA is to be DIN-Rail mounted within an electrical enclosure (indoor installation).
The ambient temperature sensor GM-TA-AS is to be installed outside of the building but protected from direct sun light.
Functional description
The heating is switched on in accordance with the temperature range that has been set by the user. The control relay will switch ON the heating cable when the ambient temperature falls below the temperature set point (default: +2°C). If the temperature decreases below the lower temperature set point (e.g. SP1: –10°C) the control relay switches the heating cable OFF.
Installation
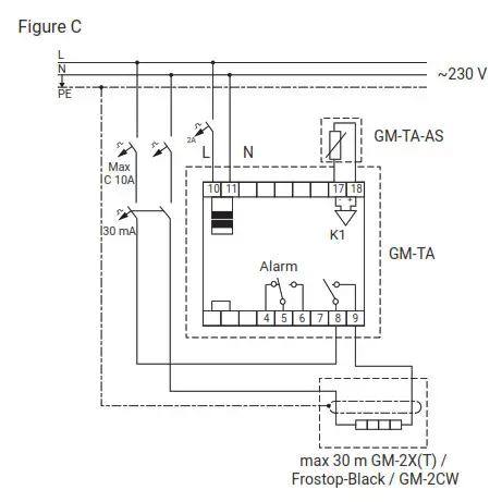
The GM-TA thermostat is intended for installation within a distribution panel. The thermostat is to be powered from a 230 Vac electrical supply in accordance with local electrical regulations. The heating cable and earthing connections need to be made in accordance with the circuit wiring diagram (figure C – last page).
Outdoor installation of the GM-TA thermostat is possible by using the nVent GM-TA-OUTDOOR-BOX (PCN 1244-017966) with IP65 rating.
The GM-TA-AS sensor must be installed outside the building and securely fastened to the wall (preferably north facing) (figure B). The sensor must be connected with a sensor cable (e.g. round 3 x 1,5 mm², max. 100 m) to the GM-TA thermostat.
Display

A-LED Display (temperature and alarm)
0 -Off: Heating cable OFF
-On: Heating cable ON
-Blinking: Post heating or Test
- Program mode selection ON /OFF
- Reduce value (change set temperatures)
- Increase value (change of set temperature)
Operation
Set Point
![]() | ||
| Firmware revision | Temperature set point | Display set and actual temperature |
Thermostat Control Relay: On or Off Mode

Parameter settings SP1; SP2; SP3 or Test

Low temperature set point SP 1

Post heating time SP 2

Sensor correction value SP 3

Test Control Relay – 30 minutes

Technical data
Technical data GM-TA (PCN 1244-017783)
| Supply voltage | 230 Vac, +10%/-10%, 50 Hz |
| Relay switching capacity | Max 16 A (resistive load) |
| Power consumption | Max 5 VA |
| Terminal size | Max. 2,5 mm2, screwed |
| Storage temperature | -20°C to +50°C |
| Operation ambient temperature range | -25°C to +40°C |
| Switching hysteresis | +/-1 K |
| Accuracy | +/- 1,5 K incl. sensor accuracy |
| Programmable parameters | Default | |
| Temperature setting range | Set point : 0°C to 6°C | 2°C |
| Lower temperature range | -5°C to -25°C | -10°C |
| Post heating time | 0 to 3 hours | 0,5 h |
| Operating modus | On: normal operation Off: relay off (open) Test: relay On (30 minutes) | |
| Enclosure thermostat | |
| Installation | DIN-rail-mounted |
| IP rating | IP 20 |
| Ambient sensor GM-TA-AS (PCN 1244-017965) included | |
| IP rating | IP 65 |
| Installation | Wall mounted / outdoors |
| Ambient sensor type | 202AT +/-1% NTC 2.0 K @ 25°C |
Approvals
CE, UKCA, RoHS, REACH
Error codes
| E1 | Ambient sensor open circuit or short circuit / Check connections and resistance |
| E2 | Internal error / Replace GM-TA |

Temp. sensor GM-TA-AS (202AT +/-1% NTC 2.0 KΩ @ 25°C)
| TEMP. | R (kΩ) |
| –40°C | 32,34 |
| –35°C | 24,96 |
| –30°C | 19,48 |
| –25°C | 15,29 |
| –20°C | 12,11 |
| –15°C | 9,655 |
| –10°C | 7,763 |
| –5°C | 6,277 |
| 0°C | 5,114 |
| +5°C | 4,188 |
| +10°C | 3,454 |
| +15°C | 2,862 |
| +20°C | 2,387 |
| +30°C | 1,684 |
| +40°C | 1,211 |
| België/Belgique Tel +32 16 21 35 02 Fax +32 16 21 36 04 [email protected] Bulgaria Tel +359 5686 6886 Fax +359 5686 6886 [email protected] Česká Republika Tel +420 606 069 618 [email protected] Danmark Tel +45 70 11 04 00 [email protected] Deutschland Tel 0800 1818205 [email protected] España Tel +34 911 59 30 60 Fax +34 900 98 32 64 [email protected] France Tél 0800 906045 [email protected] Hrvatska Tel +385 1 605 01 88 Fax +385 1 605 01 88 [email protected] | Italia Tel +39 02 577 61 51 Fax +39 02 577 61 55 28 [email protected] Lietuva/Latvija/Eesti Tel +370 5 2136633 Fax +370 5 2330084 [email protected] Magyarország Tel +36 1 253 7617 Fax +36 1 253 7618 [email protected] Nederland Tel 0800 0224978 [email protected] Norge Tel +47 66 81 79 90 [email protected] Österreich Tel 0800 29 74 10 [email protected] Polska Tel +48 22 331 29 50 Fax +48 22 331 29 51 [email protected] Republic of Kazakhstan Tel +7 7122 32 09 68 Fax +7 7122 32 55 54 [email protected] | Россия Тел +7 495 926 18 85 Факс +7 495 926 18 86 [email protected] Serbia and Montenegro Tel +381 230 401 770 Fax +381 230 401 770 [email protected] Schweiz/Suisse Tel +41 (41) 766 30 80 Fax +41 (41) 766 30 81 [email protected] Suomi Puh 0800 11 67 99 [email protected] Sverige Tel +46 31 335 58 00 [email protected] Türkiye Tel +90 560 977 6467 Fax +32 16 21 36 04 [email protected] United Kingdom Tel 0800 969 013 [email protected] |
nVent.com/RAYCHEM
©2023 nVent. All nVent marks and logos are owned or licensed by nVent Services GmbH or its
affiliates. All other trademarks are the property of their respective owners. nVent reserves the right
to change specifications without notice.
RAYCHEM-IM-EU1014-GMTA-ML-2302

















