245-12 Two Wire Remote Station Adapter With Fire
Circuit Instructions
NO. 245-12 TWO WIRE REMOTE STATION ADAPTER WI-FI SUPERVISED FIRE CIRCUIT
GENERAL INFORMATION:
The No. 245-12 Two-Wire Remote Station Adapter permits up to 4 Remote Control Stations with single LED indicators (such as the Nos. 214, 246, 246R and 5246) to be connected to 12V controls (such as the No. 1023-12 Alarm Processing Center) with only two wires. In addition, the No. 245-12 enables complete status of’the system’s burglar alarm circuits (such as: “not ready for arming”, “ready for arming”, “alarm memory”, or “armed”) to be indicated by each remote station’s single LED.
If desired, momentary or lock-in type normally open emergency (panic) switches (e.g.: Nos. 219, 265, 266, 268 or 269) may be connected across the remote control station leads instead of to separate wiring from the panel.
A separate section of the No. 245-12 provides: I) A complete supervised fire circuit; 2) Power output for smoke or products of combustion detectors, 3) Output for a bell or other signalling device and 4) Normally open contacts which close on alarm.
OPERATION:
A. Two-Wire Remote Station Adapter Section: Arming and disarming of the system may be carried out at any remote station. Each remote station’s LED will indicate the system’s status as follows:
| LED INDICATOR ON REMOTE STATION | STATUS |
| Off | *Disarmed, Protective Circuit(s), Open or Alarm Stored in Panel’s Memory (see Instructions with No. 1023-12) |
| **Flashing | Disarmed, Protective Circuits Closed (Ready for Arming) |
| On Steadily | Armed (Ready for Alarm or Disarming) |
*LED(s) on No. 1023-12 Alarm Processing Center will be lit for specific zone(s) not ready for arming or flashing for memory in an alarmed zone which has restored. If panel LED is flashing, system may be armed directly without any loss of protection. (To clear panel’s memory and restore flashing condition to remote stations, arm and immediately disarm the system.)
**The No. 1023-12 Alarm Processing Center features automatic loop shunting and may be armed even though one or both of its basic protection zones (not the delay zone) has a fault, and the remote station LED is not flashing.
NOTE: For details of operation with other controls, see the instructions that accompany the controls.
When the No. 245-12 is used, the following information supplements the No. 1023-12 Alarm Processing,Center’s installation instructions:
I. A stand-alone keyswitch cannot be used for ON-OFF control of the panel when the No. 245-12 is used.
2. To silence the alarm bell after a panic or tamper switch is operated, the No. 245-12 must be reset by its own (or an optional remotely located) Fire/Panic reset switch, after the panic or tamper switch is returned to normal. The arm/ disarm status of the system should also be checked since operation of the panic/ tamper circuit may change the control’s status. 3. Take special care to observe the AC-POWER LED daily to make sure that it is lit, to insure that the panel’s standby battery remains charged. Also depress the control’s BELL TEST switch periodically to check the bell battery and power supply circuits.
B. Supervised Fire Circuit Section:
Devices such as thermostats and smoke or products of combustion detectors which may be connected to the No. 245-12’s supervised fire loop will initiate a fire alarm when their contacts close across the two loop wires. When an alarm is triggered, the No. 245-I2’s alarm relay latches, providing a nominal 12V. DC output to a fire bell or horn and closing a set of dry contacts which may be connected to a digital communicator, tape dialer, or as desired.
A reset switch on the No. 245-12, when operated, will reset the fire circuit (and panic circuit) if all fire detection and panic devices have returned to normal. Provision is also made for installing an additional switch remotely so that reset may be accomplished from another location.
An end of line module (No. 633-12) is used to supervise the DC power to smoke and combustion detectors. If this power is interrupted, contacts in the module open the fire loop.
A 10,000 ohm end of line resistor is used to provide fire loop supervision. If the fire loop is opened, the No. 706-12 Mini-Howler (if used with the main control) will sound as long as the loop remains in the trouble (open) condition.
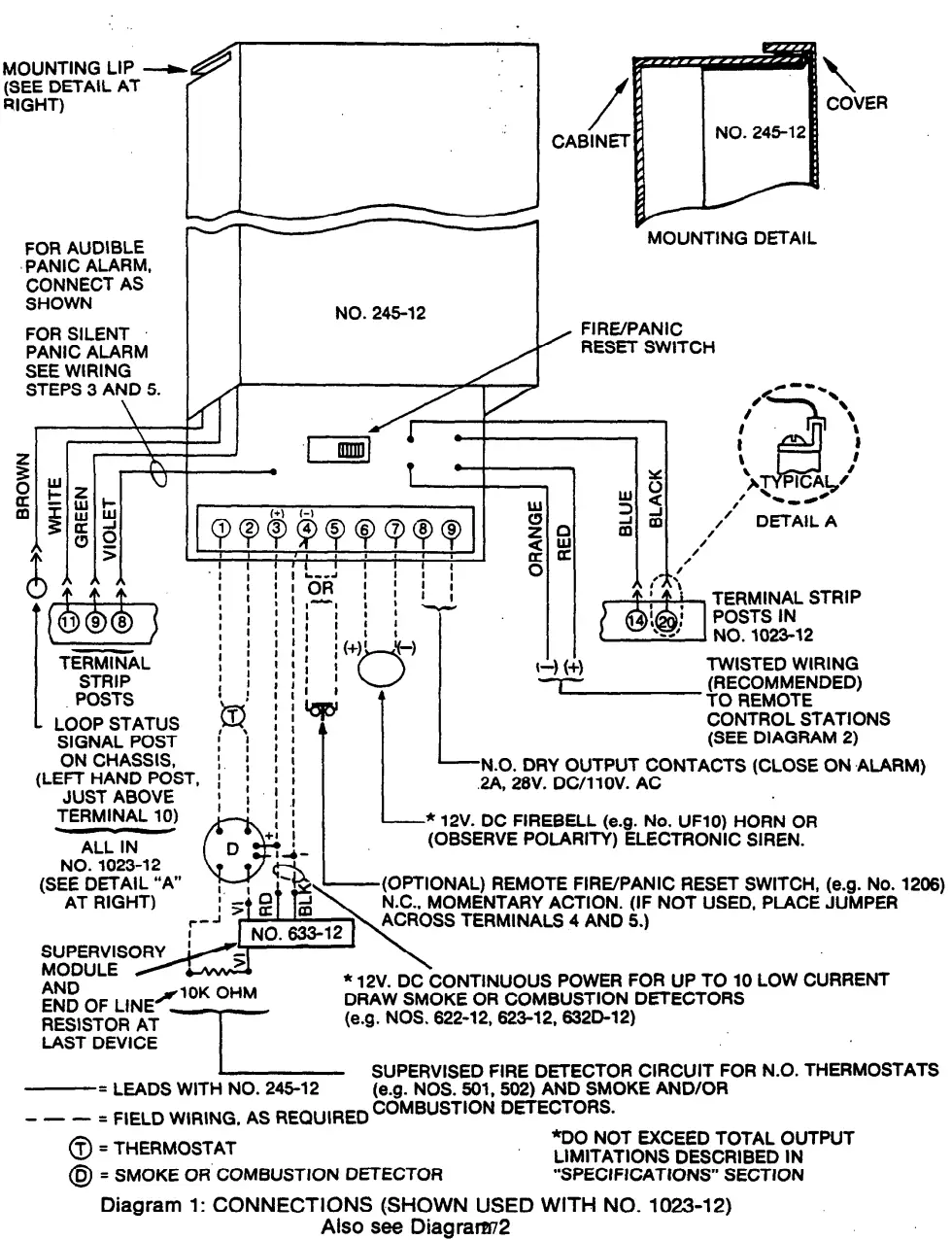
INSTALLATION AND WIRING: See Diagrams 1 and 2:
Each No. 245-12 will permit up to 4 single LED remote stations to be connected to the control instrument, in parallel, on one or more two wire runs originating at the control.
The wire size to be used for the entire length of a two wire run depends upon the distance from the control to the farthest remote station on that particular run. Use the following tabulation to determine the wire size(s) needed for the proposed run(s). Twisted pair is recommended for greater immunity to unwanted induced voltages.
| MAXIMUM DISTANCE TO FARTHEST REMOTE STATION | WIRE SIZE | ADEMCO NO. (TWISTED PR.) |
| IO0 feet | #22 | 289 |
| 200 | #20 | 283 |
| 300 | #I8 | 284 |
| 500 | #I6 | 282 |
Preliminary:
1. Disconnect the control’s battery and AC power.
2. Install the No. 245-12 in the control’s cabinet as shown in the mounting detail in Diagram I. The mounting lip provided on the No. 245-12 can be slipped over the cabinet’s edge without interfering with the ability of the cabinet’s cover to close and lock.
3. Connect the 6 leads of the No. 245-12 that have quick connect terminals to the terminal posts in the control as indicated in Diagram I. For AUDIBLE PANIC ALARM, connect the No. 245-12 and emergency (panic) switches as shown in Diagrams 1 and 2.
For SILENT PANIC ALARM, connect the No. 245-I2’s VIOLET lead to the positive (+) triggering by voltage (12V. DC) terminal of a digital communicator (a non-delay channel is recommended) instead of to the control as shown in Diagram I. If an external source is used to power the communicator, also interconnect the control’s negative (-) alarm bell terminal and the communicator’s negative (-) triggering terminal. Connect emergency (panic) switches as described in the note following Step 5 below.
To insure proper remote station tamper circuit protection, DO NOT LEAVE THE VIOLET LEAD DISCONNECTED.
Remote Control Stations:
4. a. Splice the No. 245-12’s ORANGE lead to one of the wires of each two wire run to be made for the remote control station as shown in Diagram 2. These will be the negative (-) leads.
b. Splice the other lead of each two wire run to the RED lead of the No. 245-12. These will be the positive (+) leads.
c. At each remote station, make sure the positive (+) and negative (-) leads of the two wire run are soldered to the remote station’s (+) and (-) points respectively, as indicated.
d. Three No. 8066 Diodes are included with each No. 245-12 Two-Wire Adapter.
(I) At each tampered remote station (e.g.: Nos. 246, 246R or 5246) connect a No. 8066 Diode between the tamper switch and lockswitch as shown (observe polarity) and connect a wire jumper between the LED terminal and the lockswitch as shown in Diagram 2.
(2) At each non-tampered remote station (e.g.: No. 214) connect the incoming wires as shown (observe polarity). The diode is already installed.
Emergency or Panic:
5. If desired, lock-in type emergency (panic) switches (e.g.: Nos. 264, 266, 268 or 269) or non-lock-in type (e.g.: No. 219) may be connected across the two wire run(s) to the remote control stations instead of on separate wiring runs to the panel.
Note: If SILENT PANIC ALARM has been selected (see Step 3 above) all emergency (panic) switches must be connected across the two wire run(s) to the remote stations. Alternatively, such switches may be connected directly to the digital communicator as described in the instructions accompanying the communicator. If switches are connected directly to the panel. audible panic alarm will result upon their activation.
GROUNDING NOTE:
In regions where the climate is conducive to strong static electricity discharges, it is recommended that the metal portions of remote stations and emergency switches be grounded to the nearest cold water pipe (preferred), electrical (next choice) or telephone ground (last choice) to increase system immunity to unwanted induced voltages.
Fire Detectors and Sounding Devices: (See Diagram I)
6. a. Run the supervised fire detection loop from terminals I and 2 of the No. 245-12 to all thermostatt, smoke detectors, combustion detectors or other fire detection devices to be used. Runs up to 500 feet may be made with f22 wire. Run one continuous loop (no branches) through all devices, connecting any trouble relay contacts in series with the loop and normally open alarm contacts across the loop’s two wires. At the last device, terminate the loop with the 10K ohm end of line resistor (furnished) and a No. 633-12 Supervisory Module as shown in Diagram I.
Note: Low current smoke and/or combustion detectors such as the Nos. 622-12, 623-12 or No. 6320-12 should be used.
b. I2V. DC power for smoke (Nos. 622-12 or 623-12) or combustion (No. 632D-12) detectors may be obtained from terminals 3 and 4 of the No. 245-12. Observe polarity. Use wire sizes in accordance with the following tabulation and connect the power terminals of the detectors in parallel:
*Use separate power runs of up to 6 detectors each. Use #I6 wire to the remote reset switch (see Step 6c), if used.
Note: Do not exceed the ahem and auxiliary total output current limitations described under SPECIFICATIONS.
c. If a remote fire/panic reset switch is to be used, connect a normall-y closed, momentary action switch (e.g.: No. 1206) across terminals 4 and 5 of the No. 245-12. Use wire sizes in accordance with the tabulation shown in the previous step.
If a remote reset switch is not used, connect .a jumper across terminals 4 and 5.
d. Use terminals 6 and 7 for connection to a 12V. DC fire bell, horn or elec-tronic siren (observe polarity), If an electronic siren such as the No. 715 is used, its driver module’s activating signal (fire) will be obtained from terminals 6 and 7. Driver module power for the speaker may be obtained from terminals 14 (1-) and 20 (-) on the No. 1023-12 or from an external source. Instructions accompany the electronic siren. [If an external source is used for driver module power, cross connect its and the control’s negative (-) terminals.]
Note: Do not exceed the alarm and auxiliary total output current limitations described under SPECIFICATIONS.
e. Terminals 8 and 9 provide a normally open dry output that closes in the event of a fire alarm. Connect these terminals as desired, to another (externally powered) sounding device, or use them to trigger a digital communicator or tape dialer.
7. Reconnect the panel’s battery and AC power.
TESTING:
I. Arm and disarm the system at each remote station and check the response of each station’s LED indicator. On tampered stations, check the action of the tamper switch as well.
Tamper Switch Note: If a tampered station’s front plate is removed, the station’s tamper switch will close and the alarm bell will ring (the station’s LED will not light nor can the panel be armed or disarmed). Replacing the station’s front plate will return arming/disarming operation to normal. The Fire/Panic reset switch must be used to silence the alarm bell. If SILENT PANIC ALARM has been selected (see Step 3 above) the alarm bell will not ring and the day output contacts will not close. Instead, the digital communicator will be activated. A momentary activation of the tamper function will always result in a transmission to the central monitoring station, (if a non-delay channel is used) even if the front plate is then replaced.
The arm/disarm status of the system may be changed by operation of the panic/tamper circuit. Check the system’s status after resetting the panic circuit. 2. If a No. 706-12 Mini-Howler (warning horn) is used with the panel, disconnect the fire loop’s end of line resistor. The No. 706-12 should sound as long as the resistor is disconnected. Reconnecting the resistor should silence the No. 706-12.
3. Initiate a fire alarm by blowing smoke into a smoke or combustion detector. The fire bell or horn should sound and the output contacts should close (they may be tested with an ohmmeter). Operating the Fire/Panic reset button momentarily will reset the system and silence the fire signal (if the smoke has cleared out of the detector and the fire loop has returned to normal).

SPECIFICATIONS:
Physical: Width: 2 1/2″ ( 6.4 cm)
Height: 5 1/2″ (14.0 cm)
Depth: 1 1/2″ ( 3.8 cm)
Electrical: Powered from control (such as-No. 1023-{2 Alarm Processing Center) ([]2V.DC)
*Current: 15 to 40 ma continuous without smoke or combustion detectors plus (if used) 35.ma for No. 633-12
5 ma per No. 622-12 or 623-12 (50 ma on alarm)
0.1 ma per No. 632D-12 (100 ma on alarm)
Fire Bell or Horn (on alarm): 2 A max.
Fire Relay Dry Contacts: 2 A, 28V. DC/II0V. AC Rating
*Note: Observe following limitations of auxiliary and alarm outputs if used with a No. 1023-12:
Auxiliary: 300 ma maximum continuous
Alarm: 2 Amps (all alarm sounding devices and auxiiiary output combined) —
Remote Control Stations: Up to 4 single LED remote control stations (e.g.: Nos. 214, 246, 246R and 5246) may be connected to the No. 245-12.
Smoke and Products of Combustion Detectors: Up to 10 low current drain smoke (No. 622-12 or 623-12) and/or products of combustion (No. 6320-12) detectors may be powered by the No. 245-!2. Use wire sizes as indicated in the INSTALLATION AND WIRING section, Step 6b.
TO THE INSTALLER
Regular maintenance by the installer and frequent testing by the user is vital to continuous satisfactory operation of any alarm system.
The installer should assume the responsibility of developing and offering a regu’lar maintenance program to the user as well as acquainting the user with the proper operation
and limitations of the alarm system and its component parts . Recommendations must be included for a specific program of frequent testing to insure the system’s proper operation at all times.
![]()
ALARM DEVICE MANUFACTURING CO.
A DIVISOIN OF WARNTTY CONPORATON
165 Eileen Way, Syosset, New York 11791
P4016-12 3/6029 Copyright o 1980 PITTWAY CORPORATION
www.PDF-Zoo.com
firealarmresources.com



















