
INSTALLATION AND OPERATION INSTRUCTIONS
24” HC SERIES, HB SERIES, & HD SERIES UNDER-COUNTER REFRIGERATION

GENERAL INFORMATION
Introduction
Congratulations on your purchase of a Perlick commercial underbar product. This manual has been prepared to assist you in the installation of your cabinet and to acquaint you
with its operation and maintenance. This manual has been prepared to assist you in the installation of your under-counter refrigerator and to acquaint you with its operation and maintenance. We dedicate considerable time to ensuring that our products provide the highest level of customer satisfaction. If service is required, your dealer can provide you with a list of qualified service agents. For your own protection, never return merchandise for credit without our approval. We thank you for selecting a Perlick product and assure you of our continuing interest in your satisfaction.
Warranty
To register your product, visit our web site at www.perlick.com. Click on “Commercial”, then “Service”. Click on the link “Warranty Registration Form”. You must complete and submit this form or the installation date will revert back to the ship date.
Please record the purchase date and the dealer’s name, address and telephone number below.
Model Number: ________________________________
Serial Number: _________________________________
Purchase Date: _________________________________
Dealer Name & Address __________________________
______________________________________________
______________________________________________
______________________________________________
Phone Number _________________________________
SAFETY
PLEASE READ all instructions completely before attempting to install or operate the unit. Take particular note of the DANGER, WARNING and CAUTION information in the manual. The information is important for the safe and efficient installation, operation and care of your Perlick unit.
DANGER Indicates a hazard that WILL result in serious injury or death if pre- cautions are not followed.
WARNING Indicates a hazard MAY cause serious injury or death if precautions are not followed.
CAUTION Indicates a hazard where minor or moderate injury may occur if precautions are not followed.
NOTICE Indicates that property damage may occur if warnings or instruc- tions are not followed.
IMPORTANT!
Read and understand all information in this manual before attempting the installation. All plumbing and electrical work must be performed by a qualified technician and
conform to all applicable state and local codes.
Perlick is committed to continuous improvement. Therefore, we reserve the right to change specifications without prior notice 
HC Series Size and Specifications
| MODEL NO. | HC24RS4 | HC24FS4 | HC24WS4 | |
| CABINET DIMENSIONS | Length Ins. (mm) | 23-7/8” (606) | 23-7/8” (606) | 23-7/8” (606) |
| Depth Ins. (mm) | 24” (610) | 24” (610) | 24” (610) | |
| Height Ins. (mm) | 34” (864) | 34” (864) | 34” (864) | |
| SHIP WEIGHT LBS. (KG) | 185 (83) | 195 (88) | 205 (92) | |
| CAPACITY CU. FT. (L.) [PRODUCT*] | 5.3 (150) [5 cases] | 5.3 (150) [86 glasses] | 5.3 (150) [40 wine bottles] | |
| SHELVING | 2 black vinyl-coated full-extension shelf (adjustable) | 2 black vinyl-coated full-extension shelf (adjustable) | 5 black vinyl-coated full-extension wine shelves that hold 8 wine bottles each (750 ml.) (adjustable) Refrigerator & beverage shelving available | |
| TEMPERATURE SETTINGS F°(C) | 34° (1.1) – 42° (5.6) Factory Set Point 36° (2.2°) | -10°(-23.3) – 10°(-12.2) Factory Set Point 0° (-17.8°) | 40°(4.4°) – 68°(20) Factory Set Point 55° (12.8) | |
| TAPPING | Centered over door only. Tapping option removes shelving. | Not available | Not available | |
| CABINET CONSTRUCTION (INT.) | Interior Stainless Steel | |||
| CABINET CONSTRUCTION (EXT.) | Exterior Sides, Exterior Top and Grill Stainless Steel Exterior Back and Exterior Bottom Galvanized Door Exterior Customer Choice (see below under ‘Customer Options’) | |||
| CABINET INSULATION | Polyurethane-Ecomate. Wall Thickness-2” Door, Drawer Thickness-2” (solid stainless steel only) | |||
| DOORS, HINGING & HARDWARE | Number of Doors 1 Opening Style Hinged (Left or Right) Door Style Solid or Glass Door Swing Clearance 25” (635) Locks Available (factory installed) | |||
| CONDENSING UNIT | Condenser Access Front | |||
| REFRIGERATION | Refrigerant R600a Expansion Device Capillary Tube Type w/Hermetic Compressor Defrost Chiller equipped with w/automatic 4-hour hot gas to defrost cycle and manual 6-hour defrost with auto restart (HC24FS model only) | |||
| HEAT REJECTION (at 75°F ambient) | 450 btu/hr | 700 btu/hr | 450 btu/hr | |
| PLUMBING | None required. Moisture drains to the self-evaporating condensate pan | |||
| ELECTRICAL | Electrical Supply 115V/60 Hz/1 Phase Running Load Amps HC24FS4: 2.4/HC24RS4 & HC24WS4: 1.6 Cord Connection Cord Connected (3-prong 6’ NEMA 5-15P) Thermostat Digital Lighting Type LED | |||
| VENTILATION | Front-vented | |||
| CUSTOMER OPTIONS | Door Finishes Black Vinyl/Field Laminate (B), Stainless Steel (S), Glass w/ Black Vinyl/Field Laminate (G), Glass w/ Stainless Steel Frame (T), Stainless Steel Drawers (E), Black Vinyl/Field Laminate Drawers (D) Door Handle Options 24” full-length stainless steel, Classic 6” chrome w/black vinyl grip, tab handle (top mount, stainless steel) NOTE: Glass option not available for freezer or beer dispenser | |||
| ADDITIONAL ACCESSORIES | Casters 3.75” (Part No. 66736) Legs 4”-5” (Part No. 66734), 6”-7.25” (Part. No 66735) | |||
*Product capacity based on 12 oz. long neck bottles (Refrigerator), 3” diameter glass size (Freezer) and 750 ml. wine bottles (Wine Reserve)
NOTE: This equipment is intended for the storage and display of non-potentially hazardous bottled or canned products only!
| HB24RS4 | Refrigerator |
| HB24FS4 | Freezer |
| HB24BS4 | Beverage Center |
| HB24WS4 | Wine Reserve |
Note: NSF/ANSI Standard 7 Listed for the storage and display of bottled or canned products only.
HB Series Size and Specifications
| MODEL NUMBERS | HB24RS4 | HB24FS4 | HB24BS4 | HB24WS4 | |
| MODEL DESCRIPTION | Refrigerator | Freezer | Beverage Center | Wine Reserve | |
| OVERALL DIMENSIONS | Width – in. (mm) | 23-7/8 (606) | 23-7/8 (606) | 23-7/8 (606) | 23-7/8 (606) |
| Depth – in. (mm) | 24 (610) | 24 (610) | 24 (610) | 24 (610) | |
| Height – in. (mm) | 32 (813) | 32 (813) | 32 (813) | 32 (813) | |
| OPENING DIMENSIONS | Width – in. (mm) | 24 (610) | 24 (610) | 24 (610) | 24 (610) |
| Depth – in. (mm) | 24 (610) | 24 (610) | 24 (610) | 24 (610) | |
| Height – in. (mm) | 32-1/8 (816) | 32-1/8 (816) | 32-1/8 (816) | 32-1/8 (816) | |
| INTERNAL VOLUME Net. Cu. Ft. (L) | 4.8 (136) | 4.8 (136) | 4.8 (136) | 4.8 (136) | |
| SHIPPING WEIGHT Lbs. (kg.) | 195 (88) | 195 (88) | 195 (88) | 195 (88) | |
|
ELECTRICAL SPECIFICATIONS | Electrical Supply | 115 VAC/60 Hz/1 Ph | 115 VAC/60 Hz/1 Ph | 115 VAC/60 Hz/1 Ph | 115 VAC/60 Hz/1 Ph |
| Running Load Amps | 1.6 | 2.4 | 1.6 | 1.6 | |
| Electrical Connection | Cord connected | Cord connected | Cord connected | Cord connected | |
| Cord Plug Type | NEMA 5-15P | NEMA 5-15P | NEMA 5-15P | NEMA 5-15P | |
| Cord Length | 6’ | 6′ | 6′ | 6′ | |
| Defrost Initiation | Automatic | Automatic | Automatic | Automatic | |
| Defrost Type | Off cycle | Hot Gas | Off cycle | Off cycle | |
| Thermostat | Digital | Digital | Digital | Digital | |
| Lighting Type | LED | LED | LED | LED | |
|
REFRIGERATION SPECIFICATIONS | Refrigerant | R600a (50g) | R600a (60g) | R600a (50g) | R600a (50g) |
| Expansion Device | Capillary Tube | Capillary Tube | Capillary Tube | Capillary Tube | |
| Temperature Settings F (C) | 34° (1.1) – 42° (5.6)Factory Set Point 36°(2.2°) | -10° (-23.3) – 10°(-12.2)Factory Set Point 0° (-17.8) | 34° (1.1) – 48° (8.9) Factory Set Point 42°(5.6°) | 40° (4.4) – 68° (20) Factory Set Point 55°(12.8°) | |
| Heat Rejection | 450BTU/hr | 700BTU/hr | 450BTU/hr | 450BTU/hr | |
| Front Vented | Yes | Yes | Yes | Yes | |
| PLUMBING | None Required | None Required | None Required | None Required | |
| AVAILABLE DOOR/DRAWER STYLES | HB24RS4 | HB24FS4 | HB24BS4 | HB24WS4 |
| Solid Black Vinyl/Field Laminate (Lock Optional) | X | X | X | X |
| Solid Stainless Steel (Lock Optional) | X | X | X | X |
| Glass w/Black Vinyl/Field Laminate (Lock Optional) | X | X | X | |
| Glass w/Stainless Steel (Lock Optional) | X | X | X | |
| Drawers Solid Black Vinyl/Field Laminate (Lock INCLUDED) | X | X | ||
| Drawers Stainless Steel (Lock INCLUDED) | X | X |
*Doors/Drawers can be finished with wood overlay panels (by others). Contact Perlick for drawing templates.
| MODELS | |
| HD24RS4 | |
| HD24WS4 |
| MODEL NO. | HD24RS4 | HD24WS4 | |
| CABINET DIMENSIONS | Length Ins. (mm) | 23-7/8” (606) | 23-7/8” (606) |
| Depth Ins. (mm) | 18” (457) | 18” (457) | |
| Height Ins. (mm) | 32” (813) | 32” (813) | |
| SHIP WEIGHT LBS. (KG) | 185 (83) | 185 (83) | |
| CAPACITY CU. FT. (L.) | 3.1 (88) | 3.1 (88) | |
| SHELVING | 2 black vinyl-coated full-extension shelves (adjustable) | 4 black vinyl-coated full-extension wine shelves (adjustable). Each wine shelf holds 5 (750 ml) wine bottles. | |
| CABINET CONSTRUCTION (INT.) | Interior Stainless Steel | ||
| CABINET CONSTRUCTION (EXT.) | Exterior Sides, Exterior Top Stainless Steel Exterior Back Galvanized Door Exterior Customer Choice (see below under ‘Customer Options’) | ||
| CABINET INSULATION | Polyurethane-Ecomate. Wall Thickness-2” Door, Drawer Thickness-2” (solid stainless steel only) | ||
| DOORS, HINGING & HARDWARE | Number of Doors 1 Opening Style Hinged (Left or Right) Door Style Solid or Glass Door Swing Clearance 25” (635) Locks Available (factory installed) | ||
| CONDENSING UNIT | Condenser Access Front | ||
| REFRIGERATION | Refrigerant R600a (50g) Expansion Device Capillary Tube Type w/ Hermetic Compressor | ||
| HEAT REJECTION AT 75°F AMBIENT | 350 BTU/hr | ||
| PLUMBING | None required. Moisture drains to self evaporating condensate pan | ||
| ELECTRICAL | Electrical Supply 115V/60 Hz/1 Phase Running Load Amps 1.6 Cord Connection Cord Connected (3-prong 6’ NEMA 5-15P) Thermostat Electro-Mechanical Lighting Type Incandescent | ||
| TEMPERATURE SETTINGS F°(C°) | Temp. Range 34° (1.1°) – 42° (5.6°) Factory Temp. Setting 36°(2.2°) | Temp. Range 40° (4.4°) – 68° (20°) Factory Temp. Setting 55° (12.8°) | |
| CUSTOMER OPTIONS | Door Finishes Black Vinyl/Field Laminate (B), Stainless Steel (S), Glass w/ Black Vinyl/Field Laminate (G), Glass w/ Stainless Steel Frame (T), Black Vinyl/Field Laminate Drawers (D) Door Handle Options 24” full length stainless steel, Classic 6” chrome w/black vinyl grip, tab handle (top mount, stainless steel) NOTE: Glass option not available for freezer | ||
| ADDITIONAL ACCESSORIES | Door Locks (Castors and Legs: Not Applicable) | ||
*Product capacity based on 12 oz. long neck bottles (Refrigerator), 3” diameter glass size (Freezer) and 750 ml. wine bottles (Wine Reserve)
NOTE: This equipment is intended for the storage and display of non-potentially hazardous bottled or canned products only!
Refrigerant
DANGER
Take caution when handling, moving and using the product to avoid damaging the refrigerant tubing or increasing the risk of a leak
WARNING
All service work shall be performed by factory-authorized service personnel and all component parts shall be replaced with like components to minimize the risk of possible ignition due to incorrect parts or improper service.
CAUTION If service is necessary, repair work must be performed by a Perlick authorized servicer. Work done by unqualified individuals could potentially be dangerous and will void the warranty.
NOTICE
This product contains blown foam insulation using blowing agent R-611 (Methyl Formate). The foam in this product does not contain HFCs, CFCs, or hcfcs.
All models covered in this user manual are manufactured using refrigerant R600a (Isobutane). R600a is a hydrocarbon. This refrigerant is flammable and is only allowed for use in appliances with fulfill the requirements of UL471, or UL/IEC 60335-1 and UL/IEC 60335-2-89. (To cover potential risk originated from the use of flammable refrigerants). Consequently, R600a is only allowed to be used in refrigerating appliances with are designed for this refrigerant and fulfill the above-mentioned standard.
- R600a is heavier than air. The concentration will always be highest at the floor level.
- The explosion limits are as follows:
o Lower Limit: 1.8% by volume
o Upper Limit: 8.4% by volume
o Ignition Temperature: 460°C
Preparing the Cabinet for Use
UNCRATING AND INSPECTION
Remove all crating material before operating. Carefully inspect cabinet for hidden damage. If damage is discovered, file your claim immediately with the transport company. Perlick is not responsible for damage in transit.
DANGER Do not use or store flammable liquids (ie; gasoline) or vapors near the appliance to avoid fire.
INSTALLATION
NOTICE The unit must NOT be totally enclosed or damage may occur. Air circulation must not be restricted. The condenser at the cabinet front must be provided with a minimum of two inches air space. Be sure to provide access so front cover can be removed to clean the condenser.
NOTICE If unit has been laid on its back or sides, place unit upright and allow a minimum of 24 hours before connecting power. Failure to follow this procedure may damage the compressor and void the warranty. Use care when handling, moving
NOTICE and using the product to avoid damaging the refrigerant tubing or increasing the risk of a leak.
ELECTRICAL
For specifications, see data plate located on the cabinet. Also, see wiring diagram located in this publication.
WARNING Inspect the electrical cord and plug for damage prior to energizing the unit to avoid potential electric shock.
WARNING Use electrical grounding to avoid electrocution or electric shock. This appliance is equipped with a 3-prong (grounding) polarized plug for your protection against possible shock hazards. Failure to use grounding may result in death, serious injury, or property damage.
WARNING Never use an extension cord to connect the unit to the electrical source. Do not use a two-prong adapter or remove the power cord ground prong. Failure to use grounding may result in death, serious injury, or property damage.
NOTICE Using any voltage other than specified will result in serious damage to the unit.
USE & OPERATION
DANGER Do not use or store flammable liquids (ie; gasoline) or vapors near the appliance to avoid fire.
WARNING To avoid contamination, use food-safe containers (not included) for the storage of craft ice in the cabinet’s freezer compartment. This equipment does not include a drain and is intended for use with craft ice and other non-hazardous food stored in food-safe containers. Perlick recommends the use of NSF food-certified containers.
CAUTION If service is necessary, repair work should be performed by Perlick- authorized service personnel. Work done by unqualified individuals could create dangerous conditions in unit that may result in serious injury or death.
NOTICE The unit must NOT be totally enclosed or damage may occur.
REPAIR & MAINTENANCE
WARNING
All service work shall be performed by Perlick-authorized service personnel. All component parts shall be replaced with like components. Incorrect parts or improper service may result in fire.
INSTALLING CASTERS OR LEGS (OPTIONAL)
Attach bracket assembly to the bottom of the cabinet base using the ¼”-20 Philips head machine screws provided. Attach casters or legs to the mounting bracket with ¼” – 20 Philips head screws provided
NOTICE To comply with NSF requirements, the cabinet must be sealed to the floor or on legs, casters, or rollers.
PLACING THE CABINET To assure maximum performance, fresh air must be allowed to circulate through the machinery compartment. Do not place anything in front of the cabinet that would obstruct airflow at these grilles. Do not place the unit in an unventilated small room.
NOTICE Cabinet should be leveled front to back then side to side.
INSTALLING ANTI-TIP BRACKETS
Unit may tip forward if loaded racks/shelves are all pulled out at the same time. To prevent tipping, and to provide stable installation, the unit must be secured in place with
the anti-tip brackets supplied with the unit. The anti-tip brackets, when properly installed, should secure the rear legs/glides to the mounting surface and prevent the unit
from tipping forward.
Please note:
- Anti-tip brackets are only used for stationary cabinets and should not be installed on cabinets with accessory casters. Caster kits are available for HC and HB model cabinets. Refer to the instructions supplied with the caster kit for proper installation.
- If installing on a concrete floor, concrete fasteners are required and not included with the anti-tip kit.
- Some installation sites may require modifications to provide a secure surface for attaching the brackets. A set of anti-tip brackets is supplied with the unit. These brackets should be attached to the floor at the rear of the unit. Each bracket must be located to engage the rear glides when the cabinet is pushed back into position. Refer to Figure 1 (shown below) for anti-tip bracket mounting locations.

SEALING THE CABINET
NOTICE Finished flooring should be protected with appropriate material to avoid damage from moving the unit.
NOTICE If unit has laid on its back or sides, place unit upright and allow a minimum of 24 hours before connecting power.
NOTICE To prevent damage to the counter top and unit underneath, do not place heavy objects on the countertop directly above the unit
For sanitation purposes, it may be necessary to seal the base of the cabinet to the floor. This can be accomplished by laying a bead of silicone sealant between the base of the cabinet and the floor as shown by the figure below. When sealing the cabinet to the floor, make sure that the louvered front grille plate can still be removed for condenser maintenance and cleaning Plug the unit into the 15amp grounded outlet located in the installation opening. With power applied to the unit, check that lighting and cooling functions operate properly, then turn off the power to wall outlet at the circuit breaker.
Check interior door openings inside the unit to ensure the unit is level
PREPARING THE CABINET
NOTICE TO achieve maximum performance, interior louver openings and fan guard openings should never be obstructed.
Refrigerator: The refrigerator compartments come standard with black vinyl coated adjustable full extension shelves.
Wine Reserve: The two-door unit comes standard with 4 full extension wine shelves and six full-extension black vinyl coated wine shelves. The shelves are removable and adjustable to accommodate oversized (magnum) bottles.
ADJUSTING FULL EXTENSION SHELVING
CAUTION Shelves should be emptied and free of any product prior to moving or adjusting.
Pull the shelf out to its furthest position Locate the tabs in the middle of both extenders (see extender tabs below). Press tabs and pull out.
- Reposition each bracket separately. Grasp the middle of the bracket, pull the front end up and out, then forward to remove (See mounting brackets below).
- Place bracket at desired position. Push the rear hook into the rear key slot. Set front of the bracket on the wall hook.
- Repeat for other brackets (s).
- Push extenders completely into the unit. Align the shelf grooves with the extenders and slide completely into the unit.

OPERATION
WARNING Before storing perishables, turn unit on and allow it to operate for a minimum of 24 hours to allow temperatures to stabilize.
NOTICE When loading items into the unit, do not block internal louvers and fan guard openings or performance will be decreased.
For optimal performance, leave a minimum clearance of 1 inch between the loaded product and any internal air openings.
NOTICE Always ensure that the manual light switch is in the OFF position before closing a solid wood or stainless steel door. If manual light switch is left on for an extended period of time, it may increase the cabinet temperature, and cause the refrigeration system to run harder. Master Switch
These products come equipped with a master power switch located behind the louvered toe kick. Remove the toe kick to turn power on or off to the unit. Interior Light
Units are equipped with an interior light that illuminates when the door is opened. All HC48 models come standard with adjustable blue and white LED lighting (except for HC24FS & HB24FS models, which have default white LED light). The cabinet also comes equipped with a manual light switch for displaying the products through a glass door.
Loading Product Before storing perishables, turn unit on and allow it to operate for a minimum of 24 hours to allow temperatures to stabilize. When loading items into the unit, leave a minimum of 1 inch clearance in front of internal louvers and fan guard openings, blocking airflow will result in decreased performance.
CHECKING PRODUCT TEMPERATURE
- To accurately check the temperature of the product stored in the refrigerated compartment, insert an accurate thermometer into a plastic unbreakable bottle, partially filled with water. Tighten bottle cap securely.
- Place the bottle in the desired area for 24 hours. Refrain from opening the unit during the testing period. After 24 hours, check the temperature of the water. Adjust the temperature accordingly using the following procedures:
DIGITAL TEMPERATURE CONTROL
To display the Setpoint values press the key when the ‘
’ label is displayed. The Setpoint value appears on the display. To change the Setpoint value, press the
and
keys within 15 seconds. Press
to confirm the modification. The condenser fan motor turns off and on with the compressor. The evaporator fan motor runs continuously.
On/Off
Press the ON/OFF button to turn the unit on or off.
Key Combinations:
| Press the UP and DOWN arrow buttons to lock and unlock the keyboard | |
| Press the SET and DOWN arrow buttons simultaneously to enter programming mode. | |
| Press the SET and UP arrow buttons simultaneously to return to room temperature display. |
NOTE: Dependent on the model and configuration, the controllers have been programmed to only allow a temperature adjustment within a specified range. See the chart top right for the specified range allowed for your unit.
SELECTING APPLICATIONS
The procedure for loading one of the default applications is:
- At the start-up of the device, keep the
key pressed: the label “AP1” will appear; - Browse the various applications (AP1-AP2-AP3-AP4) using the
and
keys; - Select the desired application using the
key (“AP3” in the example) or cancel the procedure by pressing the
key; alternatively, wait for the timeout; - If the operation is successful, the display will show “y”, if not it will show “n”;
- After a few seconds, the instrument will return to the main display.

| HC/HB/HD 24” Application Temperatures | |||
| Model | AP1 | AP2 | AP3 |
| HB24FS HC24FS | Freezer (0°F) | N/A | N/A |
| HB24BS HB24RS HB24WS | Refrigerator (36°F) | Beverage Center (42°F) | Wine Reserve (55°F) |
| HC24RS HC24WS | Refrigerator (36°F) | N/A | Wine Reserve (55°F) |
| HD24RS HD24WS | Refrigerator (36°F) | N/A | Wine Reserve (55°F) |
| HC48RS HC48WS | Refrigerator (36°F) | N/A | Wine Reserve (55°F) |
| HC24 24” C-Series | |
| Model | Factory Temp Setpoint |
| HC24FS4 | 0° F |
| HC24RS4 | 36° F |
| HC24WS4 | 55° F |
| HB24 24” ADA Compliant Series | |
| Model | Factory Temp Setpoint |
| HB24FS4 | 0° F |
| HB24RS4 | 36° F |
| HB24BS4 | 42° F |
| HB24WS4 | 55° F |
| HD24 18” Shallow-Depth Series | |
| Model | Factory Temp Setpoint |
| HD24RS4 | 36° F |
| HD24WS4 | 55° F |
LED Functions
The following table describes LED functions
LED | Mode | Function |
| ON | Compressor is on | |
| Flashing | Delay, protection or Blocked start-up | |
| ON | Defrost is on | |
| Flashing | Manual or D.I. activation | |
| ON | Alarm is on | |
| Flashing | Alarm acknowledged | |
| ON | Evaporator is on |
NOTE: An audible alarm will sound on any alarm condition. To silence the active alarm press and release any key on the controller. See the troubleshooting section for description of alarm codes and resolutions.
Maintenance
WARNING
Shut off the electricity to the unit before cleaning the condenser and other routine maintenance.
CAUTION NEVER use hydrochloric acid (muriatic acid) on stainless steel. Do not use abrasive cleansers or cloths on any interior or exterior surfaces or removeable parts.
CAUTION Avoid damaging or crushing the con denser fins or tubing.
STAINLESS STEEL CARE & CLEANING
General
Stainless steel is a “passive” metal because it contains other metals like chromium, nickel and manganese that stabilize the atoms. Chromium provides an invisible passive film that covers the steel surface, acting as a shield against corrosion. As long as the film is intact and not contaminated, the metal is passive and stainless. If the passive film of stainless steel has been broken, the equipment can start to corrode and rust. Three materials or processes can br eak down stainless steel’s passive layer and allow corrosion to occur:
- Mechanical abrasion
- Deposits and water
- Chlorides
Mechanical abrasion refers to items that will scratch a steel surface. Steel pads, wire brushes and scrapers are prime examples.
Water comes out of the faucet in varying degrees of hardness. Hard water may leave spots. When allowed to sit, these deposits will break down the passive chromium layer and rust stainless steel. Other deposits from food preparation must be promptly removed with an appropriate cleaning agent.
Chlorides are found nearly everywhere. They are in water, food and table salt. Household and industrial cleaners are the worst offenders.
Preventing Stainless Steel Rust
Use non-abrasive tools to clean stainless steel products. Soft cloths and plastic scouring pads will not harm the steel’s passive layer.
Clean with polish lines. Some stainless steels have visible polishing lines or “grain”. When visible lines are present, always scrub in a motion parallel to the lines. When the
grain cannot be seen, polished in a consistent straight pattern and not in a circular motion.
Use alkaline, alkaline chlorinated or non-chloride-containing cleaners. While many traditional cleaners are loaded with chlorides, the industry is providing an ever-increasing choice of non-chloride cleaners. If you are not sure of chloride content in the cleaner being used, contact your cleaner supplier. If your present cleaner contains chlorides, ask your supplier for an alternative. Avoid cleaners containing quaternary salt; it also can attack stainless steel and cause pitting and rusting. Keep food equipment clean. Use alkaline, alkaline chlorinated or non-chloride cleaners at recommended strength. Clean frequently to avoid build-up of hard, stubborn stains. The single most likely cause of damage
is chlorides in the water. Remember, adding heat to cleaners that contain chlorides dramatically increases their effect on stainless steel.
If chlorinated cleaners are used, immediately rinse and wipe equipment and supplies dry. The sooner you wipe standing water, especially when it contains cleaning agents, the better. After wiping equipment down, allow it to air dry. Oxygen helps maintain the stainless steel passive film.
Glass panels may be cleaned using any standard glass cleaner available on the market.
To clean interior and exterior non-metallic surfaces and removable parts, wash with mild solution of soap and lukewarm water with a little baking soda. Rinse and dry thoroughly. Avoid getting water on the lights, controllers, fan motors and unfinished wood wine rack faces.
Defrosting the Unit
HB24FS4 models are equipped with a 6-hour evaporator automatic hot gas defrost system to allow maintenance-free operation of the cooling system.
HC24FS4 models are equipped with a 6-hour evaporator automatic hot gas defrost system to allow maintenance-free operation of the cooling system. Additionally, there is a manual, momentary close switch (see Fig. 2) located to the left of the digital temperature control inside the cabinet that actuates a 6 hour long cabinet defrost to clear ice buildup on frosted or chilled glasses, mugs or plates. To start the cabinet defrost, press and hold the momentary switch for at least 3 seconds until the digital controller displays reads ‘dEF’ and the orange fan icon illuminates. After the 6-hour-long cabinet defrost completes, the unit will automatically resume normal operation.
All other models employ off-cycle defrost.
Cleaning the Condenser
DANGER Flammable Refrigerant. Risk of fire or explosion. Do not damage refrigeration tubes.
The condenser (located behind the front grille cover) should be cleaned every three (3) months. Use a soft bristle brush and vacuum to remove dust and lint.
Recommended Cleaners for Specific Situations
| JOB | CLEANING AGENT | COMMENTS |
| Routine cleaning | Soap, ammonia, detergent | Apply with sponge or soft cloth |
| Fingerprints and smears | Areal 20, Lac-O-Nu, Lumin Wash, O-Cedar Cream Polish | Provides barrier film to minimize fingerprints. Can be used on all finishes. Rub the surface with a cloth as directed on the package. |
| Stubborn stains and discolorations | AllChem Concentrated Cleaner, Samae, Twinkle, Cameo Copper Cleaners, Grade FFF Italian Pumice Whiting, Steel Bright, Lumin Cleaner, Zud Restoro, Sta-Clean, Highlite Cooper’s Stainless Steel Cleaner or Revere Stainless Steel Cleaner | Apply with a damp sponge or cloth, then rinse with clear water and wipe dry. |
| Old Dutch, Lighthouse Sunbrite, Wyandotte Bab-O, Gold Dust, Sapollo, Bon Ami or Comet | For these household cleaners, rub with a damp cloth. They may contain chlorine bleaches so rinse thoroughly after use and wipe dry. | |
| Liquid NuSteel or Dubois Temp | For these products, rub the surface with a dry cloth using only a small amount of cleanser. Rinse with water and dry. | |
| Heat tint or heavy discoloration | Penny-Brite, Copper Brite, Paste Nu-Steel, Dubois Temp or Tarnite | Rub onto surface with a dry cloth |
| Bar Keepers Friend, Revere Stainless Steel Cleaner, Allen Polish, Steel Bright Wyandotte Bab-O or Zud | When using these cleaners, apply with a damp sponge or cloth, rinse thoroughly and wipe dry. | |
| Tenacious deposits, rust, discoloration, industrial atmospheric stains | Oakite No. 33 Dilac, Texo NY, Flash-Klenz Caddy Cleaner, Turco Scale 4368 or Permag 57 | Swab and soak with a clean cloth. Let stand for 15 minutes or more according to directions on package, then rinse and wipe dry. |
| Rust dicoloration or corrosion caused by cleaning agents containing hydrochloric (muriatic) acid or chlorine bleach | 3M Scotch Pad, type A, grade “fine” | Clean off the surface soil using cleaning methods above. Then rub discolored or corroded areas lightly with a dry pad. |
| Use of property names is intended only to indicate a type of cleaner and does not constitute an endorsement. Omission of any proprietary cleaner does not imply its inadequacy. All products should be used in strict accordance with instructions on the package. NOTE: Do NOT use steel wool or scouring pads to clean stainless steel. | ||
Troubleshooting
DANGER
Electrocution hazard! Never attempt to repair or perform maintenance on the unit until the main electrical power has been disconnected.
If the unit appears to be malfunctioning, read through the OPERATION section first, then check the guide below to identify and resolve the problem.
| PROBLEM | RESOLUTION |
| Light stays on when the door is closed | Manual ON/OFF light switch is turned on. |
| Is the door switch making contact with the plunger? | |
| Noisy during operation | Certain sounds are normal. Soft sounds from the compressor, fan motor and valves will be heard. |
| The refrigerated cabinet isn’t running | Is there electrical power to the unit? |
| Is the building circuit breaker or fuse on? | |
| Is the control set properly? | |
| Is the condenser area clean? | |
| The refrigeration compartment is warmer than usual | Is the control set properly? |
| Is the light staying on? | |
| Is the condenser area clean and free of obstruction? | |
| Has the door been open for a long time or more frequently door opening occurred? | |
| Are internal louvers and fan guard openings obstructed? | |
| The refrigerated compartment is cooler than usual | Is the control set properly? |
| Is the door closing and sealing properly? | |
| The refrigerations runs for long periods of time | Is the condenser area clean and free of obstruction? |
| Has the door been open for a long time or more frequently door opening occurred? | |
| Has warm product just been placed in the unit? | |
| On hot days and in warm room temperatures, the system will run longer. | |
| Condensation forms inside the refrigerated compartments | This is normal during high humidity and frequent door openings. |
| Are the doors closing and sealing properly? | |
| Condensation forms on the outside of the unit | During periods of high humidity, some condensation might appear on the outside surface. The condensation will disappear when the humidity drops. Meanwhile, be sure doors are closing and sealing properly. If condensation persists, contact your Perlick Factory Authorized service center. |
| LED Controller display is flashing “E1” – Compartment temperature probe error | Is the main compartment temperature probe firmly plugged into the digital controller? |
| Contact Perlick Factory Authorized service center for replacement probe. | |
| LED Controller display is flashing “E2” – Evaporator temperature probe error | Is the main compartment temperature probe firmly plugged into the digital controller? |
| Contact Perlick Factory Authorized service center for replacement probe. | |
| LED Controller display is flashing “AH1” – High compartment temperature alarm | Refer to problem “The refrigeration compartment is warmer than usual” |
| LED Controller display is flashing “AL1” – Low compartment temperature alarm | Refer to problem “The refrigeration compartment is cooler than usual” |
| LED Controller display is flashing “OPd” – Open door alarm | Has the door been open for longer than 1 minute? |
| Is the door fully closed? | |
| Is the door plunger fully depressing the door switch (right side)? | |
| Is the door switch harness firmly plugged into the digital controller? | |
| Is there continuity across the ends of the door switch harness when the switch is depressed? | |
| Contact Perlick Factory Authorized service center for a replacement switch. |
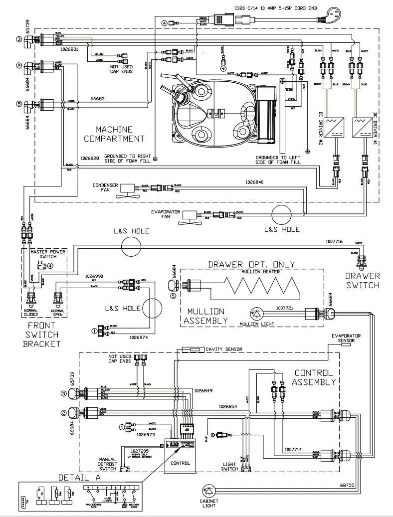
Wiring Diagram

Product/Service/Warranty Information
To Obtain Product Information
- Contact your selling dealer.
- Inquire on the web at www.perlick.com.
- Call 800-558-5592 for factory assistance for information, planning, installation or product information.
- Write Perlick Corporation, Customer Service Department, 8300 W. Good Hope Road, Milwaukee, Wisconsin 53223.
- E-mail us at [email protected].
To Obtain Product Service, Replacement Parts or Accessories:
Use only genuine Perlick replacement parts and accessories. Genuine Perlick parts and accessories are designed to work correctly with Perlick products and offer superior service life. The use of non-Perlick parts can damage the unit and may void the warranty.
Check the model and serial number of the unit located on the label attached to the inside top of the cabinet.
Call a Perlick Factory Authorized service center. For the location of the nearest Service Center, contact your dealer, or inquire via the web at www.perlick.com, or write to:
Perlick Corporation, Customer Service Department, 8300 W. Good Hope Road, Milwaukee, Wisconsin 53223, call 800-558-5592, or e-mail us at:
[email protected].
NOTES
PERLICK CORPORATION 8300 W.
Good Hope Road, Milwaukee, WI 53223 • 800.558.5592 • perlick.com



















