YELLOW JACKET 95780 TurboRecover Oil-Less Universal Refrigerant Recovery System

Thank you for selecting the YELLOW JACKET® TurboRecover™ Refrigerant Recovery Machine.
This unit has been designed to give the user fast, reliable, and easy to use refrigerant recovery of ARHI groups III, IV, and V refrigerants.
The unit’s unique 2-cylinder oil-less compressor is contained in a light weight, high impact, blow molded case.
The unit is ergonomically designed for easy user interface.
Only qualified personnel trained in the handling of refrigerants should operation this piece of equipment.
Working with refrigerants under pressures presents numerous safety risks and hazardous.
Read and understand this operator’s manual and all safety materials before using.
Failure to properly use this unit correctly can result in personal injury and/or equipment damage.
BOX CONTENTS
TurboRecover™ REFRIGERANT RECOVERY UNIT (95780) 10’ LOCKING POWER CORD 115V
Shoulder Strap.
Quick Start Guide
TurboRecover™ w/TOS Parts Only (95782)
TOS Cord
TOS Shorting Plug
TurboRecover™ w/INT’L CORDS Only (95783)
10’ UK/EU/AU/NZ LOCKING POWER CORDS
FEATURES
- Powerful 1.25 HP BLDC (Brushless DC) Motor driven Oil-less Compressor
- Oil-less Piston Seal Design with long lasting piston seals
- Simple user interface with High & Low Gauges
- Easy access INLET and OUTLET ports
- Easy access INLET port particle filter
- Compact lightweight unit with robust cabinet
- High Air Flow Fan with a Micro-channel Condenser to keep the unit running cool
- Built in Purge (Self Clearing or Pump down) valves and procedure to prevent cross contamination
- High Pressure 517 PSIG Cutout Switch
- Status Indicator light
- Ignition Proof design tested and approved to ISA 12.12.01:2016 Ed.7
GENERAL SAFETY INSTRUCTIONS
- Know your equipment. Read and understand the operation manual and the labels affixed to this unit. Learn the applications and limitations, as well as the specific potential hazards of the TurboRecover™.
- Use the correct hoses. Use only hoses designed for handling of refrigerants. The hose should be the minimum length required for each job and equipped with a shut-off device (such as the compact ball valve) at the end to reduce the likelihood of refrigerant leaks to the atmosphere. For best performance we recommend using 3/8” hoses. YELLOW JACKET® hoses are made for almost every type of refrigerant. See your local distributor for more information.
- Ground all equipment. Plug the TurboRecover™ into a properly grounded receptacle using the appropriate plug.
- If the power cord is damaged, it must be replaced by a cord assembly available from the manufacturer or distributor where purchased.
- Do not pressure test with compressed air. Some mixtures of air and refrigerant have been shown to be combustible at elevated pressures.
- Avoid dangerous environments. To keep operator exposure to a minimum, use the TurboRecover™ only in areas with sufficient ventilation.
Recovery should always be performed in well ventilated areas. Use the TurboRecover™ only in locations where mechanical ventilation (which provides at least four air changes per hour) is present or place the unit 18” above the floor during use.
The TurboRecover™ should not be used near open containers of gasoline or any other flammable liquid. Do not allow refrigerants to come in contact with open flame. Refrigerant decomposition in flame results in phosgene gas. Breathing phosgene gas can be fatal. - Always wear safety goggles and gloves. Personal protective equipment should be worn to protect operator from frostbite.
- Use caution when connecting or disconnecting. Improper usage may result in refrigerant burns (frostbite). If a major leak occurs, proceed immediately to a well-ventilated area.
- Disconnect recovery machine from power before servicing. An electrical shock hazard is present when the unit is disassembled.
- Repair damaged parts. Do not operate the TurboRecover™ if there is a defective part. Repair the unit to proper operating conditions before further use.
- Use recommended accessories. Follow the instructions that accompany all accessories. Improper use may damage equipment or create a hazard.
- Use the TurboRecover™ only with the proper refrigerants. (See specifications for a complete list of compatible refrigerants.)
- Operate the TurboRecover™ within the design parameters only. The TurboRecover™ was designed to operate within a temperature range of 32°F (0°C) to 120°F (49°C). Do not operate in a wet location.
Please read, follow, and understand the contents of this entire manual, with special attention given to Danger, Warning and Caution statements.
FOR USE BY PROFESSIONALLY TRAINED AND CERTIFIED OPERATORS ONLY. MOST STATES, COUNTRIES, ETC., MAY REQUIRE USER TO BE LICENSED. PLEASE CHECK WITH YOUR LOCAL GOVERNMENT AGENCY.
- DANGER: The recovery tank used with this contains liquid refrigerant. Overfilling recovery tank may cause a violent rupture resulting in severe injury or even death. As a minimum, please use a scale to continuously monitor recovery tank weight.
- DANGER: EXPLOSION RISK! This equipment can be used in Class I and Ii, Division 2 and Class Iii, Divisions 1 And 2 Hazardous (Classified) Locations. Technicians should be fully trained on services in this hazardous location.
- DANGER: ELECTRICAL SHOCK HAZARD: Always disconnect power source when servicing this equipment.
- WARNING: Do not use equipment in the vicinity of spilled or open containers of gasoline or other flammable substances.
- WARNING: All hoses may contain liquid refrigerant under pressure. Contact with refrigerant may cause frostbite or other related injuries. Wear proper personal protective equipment such as safety goggles and gloves. When disconnecting any hose, please use extreme caution.
- WARNING: TO REDUCE RISK OF FIRE: Avoid use of an extension cord because extension cord may overheat. If you must use an extension cord, use 12 awg minimum.
- WARNING: Avoid breathing refrigerant vapors and lubricant vapors or mist. Breathing high concentration levels may cause heart arrhythmia, loss of consciousness, or even cause suffocation. Exposure may irritate eyes, nose, throat, and skin. Please read manufacturer’s Material Safety Data Sheet for further safety information on refrigerants and lubricants.
- WARNING: Make certain all safety devices are functioning properly before operating equipment.
- CAUTION: To avoid cross contamination of refrigerant and potential leakage to the atmosphere, proper hoses and fittings should be used and checked for damage.
- CAUTION: To avoid overfilling refrigerant tank, read and follow manufacturer’s recommended filling instructions for refrigerant being recovered.
- CAUTION: This equipment is intended for use of one refrigerant at a time. Mixing of different refrigerants will cause your recovered supply of refrigerant to become contaminated.
- NOTE: It is very expensive to destroy mixed or damaged refrigerants.

FLAMMABLE REFRIGERANT SAFETY INSTRUCTIONS
The following are additional safety recommendations when servicing HVAC&R equipment containing flammable refrigerants. These instructions do not replace existing occupational hazardous procedures or other local, state and/or federal agency regulations.
Technicians working on HVAC&R systems with flammable refrigerants should have detailed knowledge and skills in handling flammable refrigerants, personal protective equipment, refrigerant leak prevention, handling of cylinders, leak detection & monitoring, and proper disposal of contaminated refrigerants. Additional knowledge of legislation, regulations, and standards relating to flammable refrigerants may also be required. Check your local occupational safety codes.
The area of service should be marked as Temporary Hazardous or Flammable Zone. This will be a 3-meter (10 feet) perimeter around the HVAC&R equipment being serviced. No smoking signs or other hazardous zone signs should be posted. Local supervisor should be notified of the hazardous zone’s existence.
The following are recommended practices when servicing flammable HVAC&R equipment:
- Flammable gas detector should be used to monitor the air in the Temporary Flammable Zone.
- A dry powder or CO2 fire extinguisher must be available at the service location.
- An ignition proof ventilation fan should be used to provide a minimum of 5 air changeovers per hour.
- Ensure the HVAC&R equipment has been disconnected from electrical service.
- All potential ignition sources within the Temporary Flammable Zone must be disabled.
- When connecting service equipment such as vacuum pumps, scales, recovery units, etc. to a power source, the connection must be made outside the Temporary Hazardous Zone perimeter.
- A grounding strap must be used between the recovery unit’s metal INLET or OUTLET port and recovery tank’s unpainted metal fitting. The grounding strap is used to dissipate any static electricity build up that can occur, especially during recovery liquid.
- Do not pull the system into a vacuum. Stop the recovery process at 0 PSIG, this is to prevent accidental recovery of air into the recovery tank.
- Once the recovery process of the flammable refrigerant is complete, the HVAC&R system should be purged with 100% Nitrogen, do not use air.
DANGER – EXPLOSION RISK: Do not mix flammable refrigerants with air. All precautions must be taken to eliminate the mixing of air with flammable refrigerants, including monitoring the recovery cylinder of air or oxygen content.
REFRIGERANT STORAGE CYLINDER SAFETY
Check with your federal and/or state regulations on the proper vessel to store refrigerant. In the USA DOT CFR 40 is required when filling and transporting refrigerant storage vessels.
This unit is design to be used with 400 PSIG rated storage vessels. In the USA, this is denoted by a DOT rating of 4ABA400 or 4BW400.
When recovering or filling a refrigerant storage vessel, never fill beyond 80% of its water capacity (WC). Filling a tank at 70F to 90% and then putting it in a hot service van will cause the liquid to expand until it becomes 100% full. The hydrostatic force of the refrigerant could rupture the tank causing rapid venting or explosion. See illustration in Diagram 1 below.
To calculate the maximum weight of a storage tank you will need to get two ratings from the tank. One is WC (water capacity) and the other is TW (empty tank weight). The maximum tank weight (MTW) is calculated as follows:
MTW=.8 x WC + TW
Turn on the scale and tare to Zero. Place storage tank on scale. Read the weight. Compare that to the MTW calculated above. If the scale weight is below MTW, which is the amount of storage capacity you have in the tank. If the scale weight is above MTW, you have a tank that is overfilled.
If an overfill condition does exist on a storage tank, place in a cool area and transfer some of the refrigerant into another storage tank until the weight is below MTW.
Always use a calibrated scale to monitor the total weight of the tank when recovering or filling refrigerant into a storage tank.
Devices such as tank overfill floats should stop the recovery unit, but do not stop the flow of refrigerant to the storage tank.
If the scale or an overfill device does detect tank full condition, the recovery unit should be turned off and the storage tank valves closed.

SPECIFICATIONS
| Model | TurboRecover™ | |
| Refrigerants | AHRI740 Class III* (120 – 169 PSIG @ 105°F Liquid Saturation) | R12, R134a, R401C, R406A, R500 |
| AHRI740 Class VI* (170 – 269 PSIG @ 105°F Liquid Saturation) | R22, R401A/B, R402B,R407C/D/E/F, R408A, R409A, R411A/B, R412A, R502, R509A | |
| AHRI740 Class V* (270 – 355 PSIG @ 105°F Liquid Saturation) | R402A, R404A, R407A/B, R410A/B, R507A | |
| Power Supply | 100-240VAC 1ph 50/60Hz | |
| Motor Power | 1.25 HP | |
| Motor Type | Variable Speed Brushless DC, 1200-3000 RPM | |
| Maximum Current | 14.0 amps | |
| Compressor Type | 2 Cylinder Oil-less Reciprocating, Air Cooled | |
| High Pressure Cutout (Manual Reset) | 517 PSIG | |
| Operating Temperature Range | 32°F (0°C) to 120°F (49°C). | |
| Dimensions | 14.5” x 9.5” x 12.0” | |
| Weight | 25.2 lbs | |
TECHNICAL DATA
| TurboRecover™ ARHI740-2016 Performance Data Certified by UL | |||||
| Refrigerant | Direct Vapor | Final Recovery Vacuum Level | Direct Liquid | Push-Pull Liquid | High Temp. Vapor Rate |
| R22 | 0.73 lb/min | 10 inHg | 9.22 lb/min | 12.39 lb/min | 0.71 lb/min |
| 0.33 Kg/min | 33.9 KPa | 4.18 Kg/min | 5.62 Kg/min | 0.32 Kg/min | |
| R134a | 0.60 lb/min | 10 inHg | 6.64 lb/min | 9.81 lb/min | |
| 0.27 Kg/min | 33.9 KPa | 3.01 Kg/min | 4.45 Kg/min | ||
| R410a | 0.73 lb/min | 10 inHg | 9.90 lb/min | 14.15 lb/min | |
| 0.33 Kg/min | 33.9 KPa | 4.49 Kg/min | 6.42 Kg/min | ||
| R32 | |||||
UNIT LAYOUT


TurboRecover™ OPERATING GUIDE
DIRECT LIQUID/VAPOR RECOVERY
This is the most common method of recovery operation for HVAC&R systems containing less than 20 kg of refrigerant.
For larger systems PUSH-PULL LIQUID RECOVERY method can help speed up the process.
Liquid recovery is accomplished by connecting to the high-pressure system discharge service port (Liquid Port) side of the system being serviced.
Vapor recovery can be done by connecting to the system suction service port (low pressure) side of the system.
Because the TurboRecover™ is capable of recovering direct liquid, it is best to first recover all of the liquid, followed by the vapor.
This will make your job easier and faster.
The following are step by step instructions on how to operate the recovery unit in Direct Liquid or Vapor Recovery.
- Place a Refrigerant Storage Tank on a scale to determine the current weight of the tank.
DANGER: Make sure the storage tank has enough capacity for the recovery process. See refrigerant capacity and refrigerant storage tank safety guidelines. - Connect refrigerant hoses as shown in diagram below.
- Open Refrigerant Storage tank’s vapor or liquid valve.
- Turn valve to RECOVER position
- Plug in the unit into 100-240VAC power source. The Indicator LED will flash GREEN.
- Push the START button. The Indicator LED will turn solid green.
Monitor the electronic scale for weight gained during recovery and ensure the tank is not being overfilled. If approaching tank full conditions, push the Power Switch to OFF position and close tank valve. Replace tank with an empty one. Push the Power Switch to ON position to resume recovery operation. - The unit will automatically shut off when the INLET pressure drops below 10” hg vacuum.
The Indicator LED will turn solid RED. Turn selector valve CW to PURGE. - When the unit shuts off, turn selector to OFF, secure the system and turn the machine OFF.

PURGE PROCEDURE
It is necessary to clear out the unit’s condenser of residual refrigerants.
The unit utilizes a purge or self-clearing feature.
Note: Failure to do this process will lead to cross-contaminated refrigerant.
- Once recovery is done, turn the RECOVER/CLOSE/PURGE valve to the PURGE position
- Push the START button. The Indicator LED will turn solid GREEN.
- Monitor the INLET gauge.
- The unit will automatically shut off when the internal condenser pressures drop below 10” hg vacuum. The Indicator LED will turn solid RED.
- Close all tank valves, hose valves and the unit’s valves. Disconnect all hoses.
- Purge is now complete. The unit is ready for the next refrigerant.
LIQUID PUSH-PULL RECOVERY DIAGRAM
The LIQUID PUSH-PULL RECOVERY operation is used on large HVAC&R Systems contain more than 20KG of liquid refrigerant.
The unit must have an access valve that is located in the part of the system where liquid refrigerant is present.
The following are step by step instructions on how to operate the recovery unit in LIQUID PUSH-PULL RECOVERY.
- Place a Refrigerant Storage Tank on a scale to determine the current weight of the tank.
DANGER: Make sure the storage tank has enough capacity to recover the refrigerants.
See Page 5 for Tank Capacity and safety issues on refrigerant storage tanks.
WARNING: Liquid recovery rates can be very fast. Overfilling a tank can happen quite quickly if the unit is not monitored properly. - Connect refrigerant hoses as shown in diagram below.
- Turn the OUTLET valve to OPEN. Open Refrigerant Storage tank valve.
- Turn the RECOVER/PURGE to PURGE position
- Plug in the unit into 100-240VAC power source. The Indicator LED will flash GREEN.
- Push the START button. The Indicator LED will turn solid GREEN. Once the unit’s compressor starts, turn the INLET valve to the OPEN position.
Monitor the electronic scale for weight gained during recovery and ensure the tank is not being overfilled. If approaching tank full conditions, push STOP button and close tank valve. Replace tank with empty one. Push START to resume recovery operation. - View the sight glass or monitor the scale to see if liquid refrigerant is no longer being pushed into the refrigerant storage tank. Close Tank Vapor Valve.
- Once the INLET pressure drops below 10” hg vac, the unit will automatically shut off and the Indicator LED will turn solid RED.
LIQUID PUSH-PULL Recovery is now complete; proceed to Direct Vapor Recovery on page 7 to complete the recovery process.

TROUBLESHOOTING GUIDE
| Condition | Possible Problem | Possible Solution |
| Unit will not turn ON | Unit not properly plugged in or no power at power source | Check power cord to ensure properly plugged into power source and IEC inlet |
| Defective Power Switch or PCB | Replace defective electrical component | |
| Recovery process is slow | Clogged Filter | Check INLET port filter, clean, or replace |
| Valve core on system being recovered not fully depressed | Check core depressor on connecting hoses | |
| Compressor seals are worn | Rebuild compressor, replace piston seal | |
| Unit does not pull a vacuum | Loose hose connections on Inlet Side | Tighten hose connections |
| Compressor seals are worn | Rebuild compressor, replace piston seal | |
| Leak in HVAC/R system | Find and repair leak in system | |
| Unit running sluggish | Low voltage to unit | Check power supply |
| Unit runs but shuts off after short time | Restriction on discharge side tripping the high-pressure switch | Check for restrictions
|
| Selector valve in correct position | ||
| Vacuum switch won’t reset | Switch needs to reset | Pressurize inlet port |
| RED LED Code | Fault Indicated | Possible Solution |
|
2 Flashes | Model 95782 Only Tank Overfill Sensor has been activated | Tank overfill sensor has activated, recovery tank is full and needs to be replaced. |
| Tank overfill sensor cord not connected. Either connect to a recovery tank equipped with overfill sensor or install a shorting plug on the end of the Tank Overfill Sensor cord. | ||
| 3 Flashes | High Pressure Switch has been activated | Pressure on the discharge of the unit exceeded 517 PSIG. Check to make sure all valves in the discharge pathway are open. Once corrected, the pressure switch will reset. |
| Excessive pressure in recovery tank. Replace recovery tank. | ||
| 4 Flashes | Motor Overload | Let cool down for 15 minutes and restart. |
| Compressor Mechanism is jammed. Repair will be required to fix the compressor mechanism. | ||
| 5 Flashes | Low Voltage Detected | Check to see if power source is in the range of the nameplate rating. |
| 6 Flashes | High Voltage Detected | Check to see if power source is in the range of the nameplate rating. |
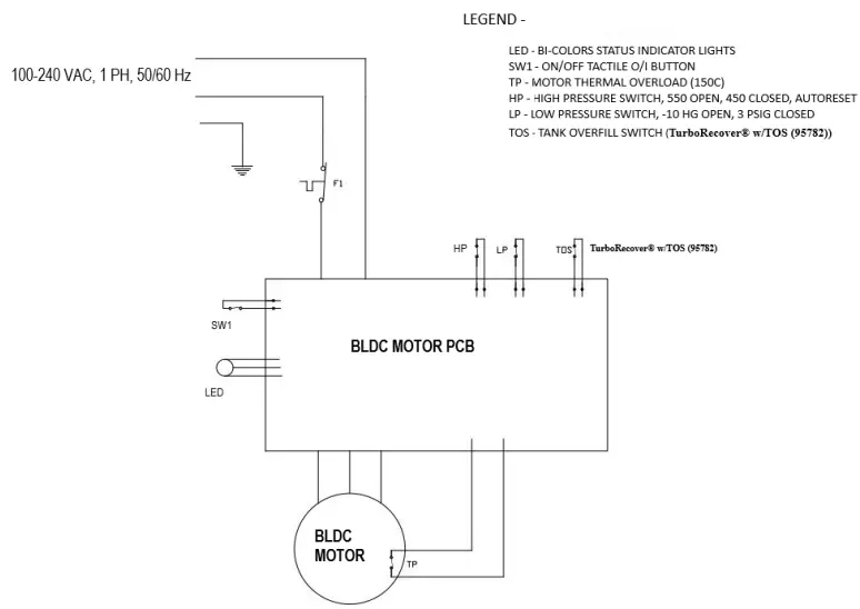
WIRING DIAGRAM
TurboRecover™ Electrical Schematic – Universal Voltage

REPLACEMENT PARTS
| Part Number | Description |
| 95577 | TurboRecover™ SHOULDER STRAP |
| 95578 | TurboRecover™ SUCTION SCREEN FILTER/FTG |
| 95579 | TurboRecover™ TETHERED CAPS |
| 95580 | TurboRecover™ IEC LOCKING POWER CORDS |
| 95581 | TurboRecover™ SELECTOR KNOB AND SCREW |
TurboRecover™ w/TOS Parts Only (95782)
| Part Number | Description |
| 95582 | TurboRecover™ 95782 TOS SHORTING CAP |
WARRANTY INFORMATION
NOTE: All units must be shipped to an authorized repair center for repair. If at any time after the warranty period you have problems with your YELLOW JACKET® recovery unit, call our technical service department for help in selecting the correct replacement parts, or to arrange for its repair at reasonable costs.
Ritchie Engineering guarantees YELLOW JACKET® products to be free of defective material and workmanship which could affect the life of the product when used for the purpose for which it was designed. Warranty does not cover items that have been altered, abused, or returned solely in need of field service maintenance.
The YELLOW JACKET® recovery system (UPC TurboRecover™) is covered by a one-year warranty for parts and labor. The warranty also allows for over-the-counter exchange, when applicable. To receive the over-the-counter exchange, call Ritchie Engineering Customer Service at (800) 769-8370 and get the required authorization number.
Failure to get the required authorization number could result in denial of the over-the-counter exchange.
The following exceptions will not be covered under this warranty: Recovery products that have been altered, misused, or improperly maintained.
The following must be done before returning unit:
- Call our technical service personnel at (800) 769-8370 to assess if the problem can be resolved over the phone.
- Obtain an RGA number from Ritchie Engineering for the return of the product.
- Fax a copy of the original invoice to (800) 322-8684.
Ritchie Engineering Company, Inc.
YELLOW JACKET® Products Division
10950 Hampshire Avenue South
Bloomington, MN 55438
E-mail: [email protected]
Website: www.yellowjacket.com
Phone: 800-769-8370
952-943-1333 INTL
Fax: 800-322-8684 952-943-1605 INTL




















