PHOENIX D385 Portable Desiccant Dehumidifier

Phoenix D385 Desiccant Dehumidifier
The Phoenix D385 provides a perfect combination of features and performance that the restoration industry has been craving in a desiccant dehumidifier. It can operate vertically or horizontally, providing the wide operating range and ultra-low grains of a desiccant with the water removal capacity of the largest LGR’s in cabinet dimensions identical to the popular Phoenix 200 Max.
The D385 is designed to fit inside most crawlspaces, and its secure placement inside deters tampering with the dehumidifier or setup. It provides 385 CFM of process air, which will provide 3 ACH on an affected area up to 7000 cubic feet. The unit is easy to transport and set up, and it can fit on your truck in the areas already designed for your LGR’s and move around the jobsite with the same portability.
All the power to the unit is provided by two 115-volt grounded power cords, each drawing only 12 amps to power the D385. The reactivation air stream is ducted through 6 flex duct provided with the unit and stores conveniently in the top of the unit. The Phoenix D385 features completely separate process and regeneration airstreams, where the regeneration airstream is pulled from the process airstream.
Specifications
- Part No.: 4026700
- Power: 2 circuits: 12 Amps, 115 VAC each 24 Amps total power consumption
- Water Removal: 130 pints per day AHAM
- Blower: 385 CFM Process Airflow 75 CFM Reactivation Airflow
- Cord Length: 2ea. 23ft power cords
Operating Range:
- Filters: Process filter size: 16 x 20 x 2 Reactivation filter size: 12 x 12 x 1
- Duct Connections: Process Inlet: 12 Flex-Duct (optional)
- Process Outlet: 10 Lay Flat collar (optional) Reactivation Inlet: 6 Flex-Duct (optional) Reactivation Outlet: 6 Flex-Duct (required)
- External Static Pressure: 0-0.4 WC Process, 0-0.25 WC Reactivation
- Warranty: One year Parts and Labor
Dimensions:
- Machine Shipping
- Width 24-1/4” 27-1/2”
- Height 40” 45-1/2”
- Depth 21-3/8” 22”
- Weight 105 Lbs. 130 Lbs.
Popular Accessories
- 4026859 6” Metalized Polyester Flex-Duct 25’ (Standard)
- 4020128 6” Insulated Flex-Duct 25’
- 4024750 12” Metalized Polyester Flex Duct 25’
- 4022537 10” Lay Flat Duct 500’
- 4024935 10” Lay Flat Duct 250
Process Air Filter Replacement
- 4021475 16” x 20” x 2” MERV 11 Filter (Standard)
- 4024969 16” x 20” x 2” MERV 6 Filter (Optional)
- 4022164 16” x 20” x 2” MERV 14 Filter (Optional)
Reactivation Air Filter Replacement
- 4026860 12” x 12” x 1” MERV 7 Filter (Standard)
- 4026315 12” x 12” x 1” MERV 8 Filter (Optional)
Product Usage Instructions
Please read the operation and maintenance instructions carefully before using the Phoenix D385 dehumidifier. Proper adherence to these instructions is essential to obtain maximum benefit from the device.
Safety Precautions
Before using the Phoenix D385, make sure to follow these safety precautions:
- Do not operate the unit in the presence of explosive or flammable fumes.
- Do not use the unit in a wet or damp area without proper grounding.
- Do not remove any safety guards or panels from the unit.
- Do not operate the unit with a damaged cord or plug.
- This appliance is not intended for use by persons (including children) with reduced physical, sensory, or mental capabilities, or lack of experience and knowledge, unless they have been given supervision or instruction concerning use of the appliance by a person responsible for their safety
- The appliance shall be installed in accordance with national wiring regulations
- Please allow one foot of clearance for the inlets and outlets of the unit
- Never operate a unit with a damaged cord. If the power cord is damaged, it must be replaced by the manufacturer, its service agent, or a similarly qualified person in order to avoid a hazard
- In order to avoid hazard due to inadvertent resetting of the thermal cutout, this appliance must not be supplied through an external switching device, such as a timer, or connected to a circuit that is regularly switched on and off by the utility
- It is designed to be used INDOORS ONLY.
- If used on a water loss work site, plug it into GROUND FAULT CIRCUIT INTERRUPT (GFCI) OUTLETS
- The air inlet on top and the side outlet must be at least 1 foot from walls and other air flow obstructions.
- DO NOT use the Phoenix D385 as a bench or table.
- Do not operate the Phoenix D385 at an altitude higher than 32,800 ft (10,000m)
Operation
How The Phoenix D385 Works
The Phoenix D385 works by pulling in moist air from the affected area and passing it over a desiccant wheel. The wheel absorbs moisture from the air, and dry air is then blown out of the unit and back into the affected area. The desiccant wheel is then reactivated by passing hot, dry air over it, which removes the absorbed moisture from the wheel and exhausts it out of the unit. Your Phoenix D385 has two separate air streams that run through it – Process (Fig. 1) and Reactivation (Fig. 2). Note: Check for airflow at all inlets and outlets. DO NOT run unit if no airflow is detected.
Avoiding Secondary Damages
Make sure to follow these steps to avoid secondary damages:
- Ensure that the affected area is dry before using the Phoenix D385.
- Monitor the moisture levels and adjust the unit accordingly to prevent over-drying.
- Ensure proper ventilation in the affected area to prevent the buildup of moisture.
The D385 is a powerful tool capable of removing a great deal of water from most environments. Care must be taken to avoid secondary damages of over-drying and or unexpected condensation. Your Phoenix D385 removes vapor water from the incoming process air stream (Fig. 1) and transfers it to the outgoing reactivation air stream (Fig. 2). The reactivation exhaust air is hot and wet.
CAUTION
Take care to prevent the reactivation exhaust air stream from causing secondary damage due to condensation. If the reactivation exhaust air stream cools below its dewpoint liquid water will condense inside the duct work creating puddles. If the reactivation exhaust air stream is not exhausted completely from the structure it can also cause secondary water damage. Your Phoenix D385 does not produce liquid water internal to the machine. There is no condensate pump and no drain hose. The D385 desiccant dehumidifier will continue to remove water from already dry, cold air. It is possible to over-dry objects and or structures.
CAUTION
Care must be taken to avoid secondary damages due to over-drying.
Electrical Requirements
The Phoenix D385 requires two separate 115-volt grounded power cords, each drawing only 12 amps to power the unit. Make sure to plug the cords into separate 15-amp circuits. When used on a water loss work site, ground fault circuit interrupter (GFCI) outlets are required. Your Phoenix D385 requires a total of 24 amps, 115VAC. In order to run at all, this machine must be plugged into two separate circuits each with a minimum of 12 amps dedicated capacity available. The D385 has two separate power cords, each cord must be plugged into its own 15 amp circuit. If both cords are plugged into the same 15 amp circuit this circuit will trip when the unit is turned on.
Another situation to avoid is that one or both of the circuits which the D385 is using can be tripped by other appliances drawing power from either circuit. This can happen well after a job site has been set-up as in the case with a freezer compressor turning on. Care must be taken to insure that the D385 always has sufficient power available to run without tripping breakers or blowing fuses. If your location requires the use of an extension cord, use safe techniques in selection and connection. Such cords must be grounded and rated for carrying 12 amps: 14 gauge minimum for one extension less than 25ft in length or 12 gauge for one extension less than 50ft in length.
Process Air Stream:
- P1 – 385 CFM of air enters (12”flex) the top of the machine and…
- P2 – …water vapor from incoming air is deposited on the desiccant wheel.
- P3 – 385 CFM of dry air exits (10” lay flat) the machine.
Reactivation Air Stream:
- R1 – 75 CFM of air enters (6”flex) the lower-side of the machine and…
- R2 – passes over the heater coils.
- R3 – Water vapor is picked up from the desiccant wheel by the hot air and…
- R4 – …75 CFM of wet air exits (6”flex) the machine.

Control Panel
The control panel of the Phoenix D385 includes the following:
- On/Off Switch
- Hour Meter
- Process Airflow Gauge
- Reactivation Airflow Gauge
The Phoenix D385 provides the perfect combination of features and performance the restoration industry has been craving in a desiccant dehumidifier. Designed to operate vertically or horizontally, the Phoenix D385 provides the wide operating range and ultra-low grains of a desiccant with the water removal capacity of the largest LGR’s in cabinet dimensions identical to our popular Phoenix 200 Max. The D385 delivers 385 CFM of ultra-low grain process air and removes an incredible 130 pints per day at AHAM conditions. The true four hole configuration* allows the Phoenix D385 to be located in the affected area with the 75 CFM re-activation air stream isolated from the drying chamber. Three hole designed units** inherently pull unaffected and/or outside air into the drying chamber. The D385’s four hole design allows the restoration contractor to set-up for effective positive, neutral or negative pressure operation.
The Phoenix D385 Desiccant Dehumidifier
- Ultra low grains
- Wide operating range
- 130 pints per day @ AHAM
- Operates vertically or horizontally
- Process airflow 385 CFM
- Two 23’ power cords:
- 12 Amps per cord
- 24 Amps
- 115 Volts/60 Hz
- Unlimited ducting possibilities
- Legendary stainless construction
Able to operate vertically or horizontally, the D385 will fit inside most crawlspaces. Having the D385 securely inside, rather than outside the crawlspace access, deters the possibility of tampering with the dehumidifier or the setup. The 385 CFM of process air will provide 3 ACH on an affected area up to 7000 cubic feet. The Phoenix D385 is easy to transport and set-up. The D385 will fit on your truck in the areas already designed for your LGR’s and will move around the jobsite with the same portability. All the power to the unit is provided by two 115 volt grounded power cords. Simply plug the cords into separate 15 amp circuits. Each cord draws only 12 amps to power the D385. The re-activation air stream is ducted through 6” flex duct provided with the unit and stores conveniently in the top of the unit.
- Having completely separate process and regeneration airstreams.
- Where regeneration airstream is pulled from the process airstream.
Read the operation and maintenance instructions carefully before using this unit. Proper adherence to these instructions is essential to obtain maximum benefit from your Phoenix D385 dehumidifier.
Control Panel
A Power Switch
The D385 has one control device, the power switch. When the power switch is moved to the “on” position your portable desiccant is dehumidifying. The machine will continue to dehumidify in all conditions until the power is turned off: There is no dehumidistat (see over-dry warning section 2.2).
Pilot Light
The power indicator lamp illuminates to indicate that the D385 is functioning properly. This indicator is helpful when a job site is too noisy to know what equipment is running properly. At a glance from across the room the operator can verify that the D385 is operating as it should.
Hour Meter
The hour meter will run whenever your D385 is on. This digital hour meter measures the cumulative time of operation in one-tenth hour increments. This non-resettable time is often used to verify hours on a job or to schedule maintenance. When the D385 is un-plugged the timer will continue to hold and display the cumulative hours run.
Location
Note the following precautions when locating the Phoenix D385
WARNING
- It is designed to be used INDOORS ONLY.
- If used on a water loss work site, plug it into GROUND FAULT CIRCUIT INTERRUPT (GFCI) OUTLETS
- DO NOT use the Phoenix D385 as a bench or table.
- The air inlet on top and the side outlet must be at least 1 foot from walls and other air flow obstructions.
- If the humid area is very large, dehumidification can be improved by adding an outlet duct to circulate process air to stagnant areas.
Ducting Connections
Using excess duct length significantly reduces air flow volume through duct. This is true in any application. If the job at hand needs a short length of duct, cut a section to the appropriate length. If air flow is restricted by excess length, performance will suffer. The same can be said of excess bends in the ducting. Three different duct sizes are used on the D385. All ducting materials are available from Therma-Stor LLC (see accessories list section 1).
Process in: 12” flex duct.
To attach flex duct to the process air intake, push the wire of the first couple of loops down below the four tabs in the top cover.
Process out: 10” diameter lay flat plastic duct.
When inflated this ducting forms a 10” circle. 10” lay flat ducting attaches to the D385 by means of a 12”x 6” wire rectangle. To attach lay flat ducting to the process exhaust air (Fig. 1, P3), put the plastic duct end through the collar center and roll the plastic ducting’s end outward so that it overlaps the outside of the collar. The duct and collar quickly attach to the D385 by snapping over the four screw posts surrounding the process air exhaust (Fig. 1, P3).
Reactivation in & out: 6” flex duct.
Both reactivation air streams use the same type of duct connections. The 6” flex ducting connections on the D385 consist of a detachable 6” starting collar. Slide 6” flex ducting over the starting collar and zip-tie or duct tape in place. To remove the starting collar (and its attached ducting length) depress the snap button and rotate the duct collar 15° clockwise. After rotating pull the duct collar straight out from the cabinet. Flex duct and collar may be stored beneath top cover.
Ducting Options

NEGATIVE PRESSURE The Standard Setup
If the D385 is in the drying chamber, air is being pulled into the chamber to compensate for the negative pressure created by the 75 CFM of reactivation air being ducted out.
NEUTRAL PRESSURE
The reactivation inlet and outlet are ducted from outside the drying area. This can be beneficial if the air outside the drying chamber is very damp.
POSITIVE PRESSURE
The process inlet is ducted in from outside the drying chamber. This can be beneficial if the outside air is dry.
Storage and Transportation
The Phoenix D385 can be transported and stored in either upright or horizontal positions. There is a storage compartment under the top cover of your dehumidifier. This compartment is large enough to store reactivation collars, power cords, filter (as used), as well as additional small items that you may require on your job site.
Maintenance
Air Filter Replacement
The Phoenix D385 is equipped with two pleated fabric air filters that must be checked regularly.
Process air stream filter:
This 16”x20”x2” filter is located in the top of your D385 underneath the top cover. The stock filter supplied carries a MERV-11 filtration efficiency rating. This filter prevents loading the desiccant wheel with foreign matter.
Reactivation air stream filter:
This 12”x12 x1” filter is located in the bottom of your D385. To change the reactivation air filter, lay the D385 down in a horizontal position. The filter access slot is located on the bottom of the machine (Fig. 4). Open retainment clip, remove old filter, and replace with fresh filter. The stock filter supplied carries a MERV-7 filtration efficiency rating. This filtration prevents plugging the heater or loading the desiccant wheel with foreign matter. Operating the unit with a dirty filter will reduce the dehumidifier’s capacity and efficiency and may cause the heater coil to cut out on thermal overload. The filter can generally be vacuumed clean several times before needing replacement. Replacement filters can be ordered from the factory or purchased locally if available. DO NOT operate the unit without the filters or with less effective filters as the desiccant wheel inside the unit will become clogged and require disassembly to clean.
Blower Motors and Rotor Drive Motor
All motors on the D385 are permanently lubricated and do not require maintenance
Cassette Removal Instructions

- Step 1: Remove three #10 screws holding reactivation duct in place (1A, 1B, 1C) using 5/16” hex driver. Push duct section (1D) in toward wheel
- Step 2: Unplug wheel drive motor wires (2)
- Step 3: Remove four ¼” screws holding cassette in place (3A-3D) using #3 Phillips driver
- Step 4: Remove eight #10 screws holding reactivation inlet cover in place (4A-4H) using 5/16” hex driver. Remove reactivation inlet panel
- Step 5: Lift cassette up and out of cabinet to avoid tearing lower reactivation gasket
- Step 6: Installation is reverse of removal
Desiccant Rotor Cassette Assembly
The cassette can be easily removed to inspect and/or clean the seals and rotor. Reverse these steps to reinstall the cassette.
Service
CAUTION: Servicing the Phoenix D385 with its high voltage circuitry presents a health hazard which could result in death, serious bodily injury, and/or property damage. Only qualified service people should service this unit.
CAUTION-ELECTRICAL SHOCK HAZARD: Electrical power must be present to perform some tests; these tests should be performed only by a qualified service person.
Note: Check for airflow at all inlets and outlets. Do not run unit if no airflow is detected.
Warranty
A warranty certificate has been enclosed with this unit; read it before any repair is initiated. If a warranty repair is required, call the factory first at 1-800-533-7533 for warranty claim authorization and technical assistance.
Technical Description
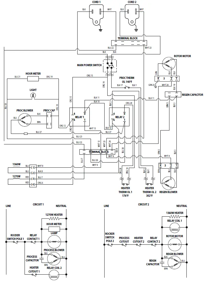
The D385 produces airflow using two permanent split capacitor (PSC) blower motors. A shaded-pole gear motor rotates the desiccant rotor via a pulley and belt. Heat for reactivation is generated by a two-stage nichrome heating element powered by two separate branch circuits. The heating elements cannot be energized individually – both cords must be plugged in for them to operate. An LED indicator lamp illuminates when the unit is powered on. An hour meter also counts the cumulative hours the unit has run. The blowers, rotor motor, heating elements, indicator lamp, and hour meter are operated by a line-voltage control circuit. One branch circuit (Circuit 1) delivers power to the process blower, indicator lamp, hour meter, and a 1270W heating element through one relay (Relay 1).
A separate branch circuit (Circuit 2) delivers power to the reactivation blower, rotor motor, and a 1360W heating element through a second relay (Relay 2). Circuit 1 provides power to the coil for Relay 2 and Circuit 2 provides power to the Relay 1 coil. Because of this latching between the two circuits, the unit cannot operate unless both cords are plugged in. With both cords plugged in, turning on the power switch energizes the Relay 2 coil. This energizes all of the loads on Circuit 2, as well as the Relay 1 coil, which energizes all of the loads on Circuit 1. If either cord is unplugged, all loads are deenergized. Three thermal cutout switches allow for safe operation of the D385. Two of these cutouts are located in the heater.
If the reactivation inlet temperature is too high or if there is insufficient reactivation airflow, the automatically-resetting heater cutout opens and all loads are de-energized. Once the temperature drops by a few degrees F, the switch closes again and the loads are re-energized. The second heater cutout has a higher temperature limit and only trips if the automatically-resetting switch hasn’t opened. This higher cutout will hold itself open (preventing the unit from operating) until both cords are unplugged and the unit is allowed to cool. The third cutout is located in the process inlet and senses the air temperature of the air entering the process side. If this temperature exceeds 140°F, the switch opens and all loads are de-energized. The switch resets (and all loads are re-energized) once the process inlet air temperature drops to 100°F.
Normal Operation
- The D385 is connected to two 110-120VAC branch circuits
- The power switch is turned on
- The rotor motor, reactivation blower, process blower, hour meter, indicator lamp, and both heating elements are energized
- If either cord is unplugged, all loads are de-energized
- If any thermal cutout opens, all loads are de-energized
- If the high heater cutout opens, all loads remain deenergized until both cords are unplugged and the unit is allowed to cool
Troubleshooting
Each cord must be plugged into a separate branch circuit. Plugging both cords into the same circuit will likely cause the branch circuit protector (e.g. fuse or breaker) to trip. Neither blowers, rotor motor, nor heater operating
- Cord(s) unplugged
- Unit turned off
- Thermal cutout(s) tripped. Unplug unit and allow to cool. Identify and correct problem before plugging unit back in
- Defective relay(s)
- Wiring fault inside device
Blowers and heater operating, rotor not turning
- Rotor unplugged
- Belt broken or not properly tensioned. Adjust or replace belt
- Pulley not fixed to driveshaft. Tighten or replace set screw
- Rotor is obstructed from rotating. Check bearings and confirm rotor turns freely
- Defective gear motor
Rotor motor and heater operating, blower(s) not operating
Defective blower or blower capacitor
Wiring Diagram

Service Parts List
Item Part No. Description

- 4025076 FAN, MOTORIZED IMPELLER, PROCESS AIR
- 4035235-07 CAPACITOR, RUN, 15 MFD, 370V, DRY, PROCESS AIR
- 4026784 COLLAR, SHORT 6” REACTIVATION DUCT (2 PLACES)
- 4026315 FILTER, AIR, 12 X 12 X 1, REACTIVATION AIR
- 4026798 FAN, MOTORIZED IMPELLER, REACTIVATION AIR
- 4037807 HEATER CORE, PHX D385
- 4029266 TOP COVER, DESICCANT 385
- 4026898 THERMAL OVERLOAD CUT-OUT SWITCH, PROCESS AIR
- 4035235-11 CAPACITOR, RUN, 8 MFD, DRY, REACTIVATION AIR
- 1970010 CONTROL RELAY SPST 110VAC COIL 25AMP CONTACTS
- 4026773 MOTOR, DESICCANT WHEEL
- 4026795 BELT, DRIVE, PHOENIX DESICCANT
- 4026772 WHEEL, DESICCANT
- 4037348 HEATER TUBE ASSEMBLY
- 4021475 FILTER, AIR, 16 X 20 X 2, PROCESS AIR
- 4026194 SWITCH, ROCKER, DPST, ON-OFF
- 4025043 PLATE, SKID
- 4026304 WHEEL, PU 12.00, GRAY (2 PLACES)
- 4024078 COLLAR, DUCT, WIRE, 5.75 X 12.00
LIMITED WARRANTY
Warrantor:
Therma-Stor LLC 4201 Lien Rd Madison, WI 53704 Telephone: 1-800-533-7533
- Who Is Covered: This warranty extends only to the original end-user of the Phoenix D385 dehumidifier, and may not be assigned or transferred.
- One Year Warranty: Therma-Stor LLC warrants that, for one (1) year the Phoenix D385 dehumidifier will operate free from any defects in materials and workmanship, or Therma-Stor LLC will, at its option, repair or replace the defective part(s), free of any charge.
- End-User Responsibilities: Warranty service must be performed by a Servicer authorized by Therma-Stor LLC. If the end-user is unable to locate or obtain warranty service from an authorized Servicer, the end-user should call Therma-Stor LLC at the above number and ask for the Therma-Stor Service Department., which will then arrange for covered warranty service. Warranty service will be performed during normal working hours.
- The end-user must present proof of purchase (lease) upon request, by use of the warranty card or other reasonable and reliable means. The end-user is responsible for normal care. This warranty does not cover any defect, malfunction, etc. resulting from misuse, abuse, lack of normal care, corrosion, freezing, tampering, modification, unauthorized or improper repair or installation, accident, acts of nature or any other cause beyond Therma-Stor LLC’ reasonable control.
- Limitations and Exclusions: If any Phoenix D385 Dehumidifier part is repaired or replaced, the new part shall be warranted for only the remainder of the original warranty period applicable thereto (but all warranty periods will be extended by the period of time, if any, that the Phoenix D385 Dehumidifier is out of service while awaiting covered warranty service).
- UPON THE EXPIRATION OF THE WRITTEN WARRANTY APPLICABLE TO THE Phoenix D385 DEHUMIDIFIER OR ANY PART THEREOF, ALL OTHER WARRANTIES IMPLIED BY LAW, INCLUDING MERCHANTABILITY AND FITNESS FOR A PARTICULAR PURPOSE, SHALL ALSO EXPIRE. ALL WARRANTIES MADE BY THERMA-STOR LLC ARE SET FORTH HEREIN, AND NO CLAIM MAY BE MADE AGAINST THERMA-STOR LLC BASED ON ANY ORAL WARRANTY. IN NO EVENT SHALL THERMA-STOR LLC, IN CONNECTION WITH THE SALE, INSTALLATION, USE, REPAIR OR REPLACEMENT OF ANY Phoenix D385 DEHUMIDIFIER OR PART THEREOF BE LIABLE UNDER ANY LEGAL THEORY FOR ANY SPECIAL, INDIRECT OR CONSEQUENTIAL DAMAGES INCLUDING WITHOUT LIMITATION WATER DAMAGE (THE END-USER SHOULD TAKE PRECAUTIONS AGAINST SAME), LOST PROFITS, DELAY, OR LOSS OF USE OR DAMAGE TO ANY REAL OR PERSONAL PROPERTY.
- Some states do not allow limitations on how long an implied warranty lasts, and some do not allow the exclusion or limitation of incidental or consequential damages, so one or both of these limitation may not apply to you.
- Legal Rights: This warranty gives you specific legal rights, and you may also have other rights which vary from state to state.
USEPHOENIX.COM | 800-533-7533




















