
UPRIGHT FREEZER
INSTRUCTION MANUAL/MANUAL
Model 
VFM58B0W Vertical Freezer
BEFORE USE, PLEASE READ AND FOLLOW ALL SAFETY RULES AND OPERATING INSTRUCTIONS.
Avanti has a policy of continuous improvement on its products and reserves the right to change materials and specifications without notice.
FREEZER SAFETY
Your safety and the safety of others are very important.
We have provided many important safety messages in this manual for your appliance. Always read and obey all safety messages.
This is the Safety Alert Symbol. This symbol alerts you to potential hazards that can kill or injure you and others. All safety messages will follow the Safety
Alert Symbol and either the words” DANGER”, “WARNING” or “CAUTION”.
DANGER
Danger means that failure to heed this safety statement may result in severe personal injury or death.
WARNING
Warning means that failure to heed this safety statement may result in extensive product damage, serious personal injury, or death.
CAUTION
Caution means that failure to heed this safety statement may result in minor or moderate personal injury, property or equipment damage.
All safety messages will alert to know what potential hazard is, tell you how to reduce the chance of injury, and let you know what can happen if the instructions are not followed.
REFRIGERANT GAS WARNINGS
DANGER – Risk of fire or explosion. Flammable refrigerant used.
DO NOT use mechanical devices to defrost refrigerator. DO NOT puncture refrigerant tubing.
DANGER – Risk of fire or explosion. Flammable refrigerant used.
To be repaired only by trained service personnel. DO NOT puncture refrigerant tubing.
CAUTION – Risk of fire or explosion. Flammable refrigerant used. Consult repair manual / owner’s guide before attempting to service this product. All safety precautions must be followed.
CAUTION – Risk of fire or explosion. Dispose of property in accordance with federal or local regulations. Flammable refrigerant used.
CAUTION – Risk of fire or explosion due to puncture of refrigerant tubing; Follow handling instructions carefully. Flammable refrigerant used.
PROP. 65 WARNING FOR CALIFORNIA RESIDENTS
WARNING: Cancer And Reproductive Harm www.p65warnings.ca.gov
IMPORTANT SAFEGUIDES
Before the freezer is used, it must be properly positioned and installed as described in this manual, so read the manual carefully. To reduce the risk of fire, electrical shock or injury when using the freezer, follow basic precaution, including the following:
DANGER ![]()
- Plug into a grounded 3-prong outlet, do not remove grounding prong, do not use an adapter, and do not use an extension cord.
- Replace all panels before operating.
- It is recommended that a separate circuit, serving only your freezer be provided. Use receptacles that cannot be turned off by a switch or pull chain.
- Never clean freezer parts with flammable fluids. These fumes can create a fire hazard or explosion. And do not store or use gasoline or other flammable vapors and liquids in the vicinity of this or any other appliance. The fumes can create a fire hazard or explosion.
- Before proceeding with cleaning and maintenance operations, make sure the power line of the unit is disconnected.
- Do not connect or disconnect the electric plug when your hands are wet.
- Unplug the freezer or disconnect power before cleaning or servicing. Failure to do so can result in electrical shock or death.
- Do not attempt to repair or replace any part of your freezer unless it is specifically recommended in this manual. All other servicing should be referred to a qualified technician.
WARNING ![]()
FOLLOW WARNING CALL OUTS BELOW ONLY WHEN APPLICABLE TO YOUR MODEL
- Use two or more people to move and install freezer. Failure to do so can result in back or other injury.
- To ensure proper ventilation for your freezer, the front of the unit must be completely unobstructed. Choose a well-ventilated area with temperatures above 60°F (16 °
C) and below 90°F (32°C). This unit must be installed in an area protected from the element, such as wind, rain, water spray or drips. - The freezer should not be located next to ovens, grills or other sources of high heat.
- The freezer must be installed with all electrical, water and drain connections in accordance with state and local codes. A standard electrical supply (115 V AC only, 60 Hz), properly grounded in accordance with the National Electrical Code and local codes and ordinances is required.
- Do not kink or pinch the power supply cord of freezer.
- The fuse (or circuit breaker) size should be 15 amperes.
- It is important for the freezer to be leveled in order to work properly. You may need to make several adjustments to level it.
- All installation must be in accordance with local plumbing code requirements.
- Make certain that the pipes are not pinched or kinked or damaged during installations.
- Check for leaks after connection.
- Never allow children to operate, play with or crawl inside the freezer.
- Although the unit has been tested at the factory, due to long-term transit and storage, the first batch of cubes must be discarded.
- Do not use solvent-based cleaning agents of abrasives on the interior. These cleaners may damage or discolor the interior.
- Do not use this apparatus for other than its intended purpose.
HELP US HELP YOU…
Read this guide carefully.
It is intended to help you operate and maintain your new freezer properly.
Keep it handy to answer your questions.
If you don’t understand something or you need more help, please call:
Avanti Customer Service 800-220-5570
Keep proof of original purchase date (such as your sales slip) with this guide to establish the warranty period.
CAUTION: THIS FREEZER IS NOT DESIGNED FOR THE STORAGE OF MEDICINE OR OTHERMEDICAL PRODUCTS.
Write down the model and serial numbers.
You’ll find them on a plate located on the rear wall of the freezer.
Please write these numbers here:
Date of Purchase
Model Number
Serial Number
Use these numbers in any correspondence or service calls concerning your freezer.
If you received a damaged freezer, immediately contact the dealer (or builder) that sold you the freezer.
Save time and money. Before you call for service, check the Troubleshooting Guide. It lists causes of minor operating problems thatyou can correct yourself.
IF YOU NEED SERVICE
We’re proud of our service and want you to be pleased. If for some reason you are not happywith the service you receive, here are some steps to follow for further help.
FIRST, contact the people who serviced your freezer. Explain why you are not pleased. In most cases, this will solve the problem.
NEXT, if you are still not pleased, write all the details, including your telephone number, and send it to:
Customer Service
Avanti Products
3265 Meridian Pkwy # 114
Weston, FL 33331
PARTS AND FEATURES

Important Safety Instructions
WARNING~
To reduce the risk of fire, electrical shock, or injury when using your freezer follow these basic precautions:
- Read all instructions before using the freezer.
- DANGER or WARNING: Risk of child entrapment.
- Child entrapment and suffocation are not problems of the past. Junked or abandoned freezer are still dangerous. . . even if they will “just sit in the garage a few days.”
- Before you throw away your old refrigerator or freezer: Take off the doors.
Leave the shelves in place so that children may not easily climb inside. - Never allow children to operate, play with, or crawl inside the freezer.
- Never clean freezer parts with flammable fluids. The fumes can create a fire hazard or explosion.
- Do not store or use gasoline or any other flammable vapors and liquids in the vicinity of this or any other freezer. The fumes can create a fire hazard or explosion.
-Save these instructions-
Ø ELECTRICAL CONNECTION
~Warning~
Improper use of the grounded plug can result in the risk of electrical shock. If the power cord is damaged, have it replaced by an authorized Avanti Products service center.
This appliance should be properly grounded for your safety. The power cord of this appliance is equipped with a three-prong plug which mates with standard three prong wall outlets to minimize the possibility of electrical shock.
Do not under any circumstances cut or remove the third ground prong from the power cord supplied. For personal safety, this appliance must be properly grounded.
This appliance requires a standard 115/120 Volt AC ~/60Hz electrical ground outlet with three-prong. Have the wall outlet and circuit checked by a qualified electrician to make sure the outlet is properly grounded. When a standard 2-prong wall outlet is encountered, it is your responsibility and obligation to have it replaced with a properly grounded 3-prong wall outlet.
The cord should be secured behind the appliance and not left exposed or dangling to prevent accidental injury.
The appliance should always be plugged into its own individual electrical outlet which has a voltage rating that matches the rating label on the appliance. This provides the best performance and also prevent overloading house wiring circuits that could cause a fire hazard from overheated. Never unplug the appliance by pulling the power cord. Always grip the plug firmly and pull straight out from the receptacle. Repair or replace immediately all power cords that have become frayed or otherwise damaged. Do not use a cord that shows cracks or abrasion damage along its length or at either end. When moving the appliance, be careful not to damage the power cord.
Ø EXTENSION CORD
Because of potential safety hazards under certain conditions, it is strongly recommended that you do not use an extension cord with this appliance. However, if you must use an extension cord it is absolutely necessary that it be a UL/CUL-Listed, 3-wire grounding type appliance extension cord having a grounding type plug and outlet and that the electrical rating of the cord be 115 volts and at least 10 amperes.
Ø SURGE PROTECTOR
Most electrical appliances use a series of electric control boards to operate. These boards are very susceptible to power surges and could be damaged or destroyed.
If the appliance is going to be used in an area or if your city / country is prone to power surges / outages; it is suggested that you use a power surge protector for all electrical devices / appliances you use. The surge protector that you select must have a surge block high enough to protect the appliance it is connected to. If you have any questions regarding the type and size of surge protector needed contact a licensed electrician in your area.
Damages due to power surges are not considered a manufacturer covered defect and will void your product warranty.
INSTALLATION INSTRUCTIONS
Ø Before Using Your Appliance
- Remove the exterior and interior packing.
- Check to be sure you have all of the following parts:
1 Instruction Manual 1 Plastic Spatula Before connecting the appliance to the power source, let it stand upright for approximately 2 hours. This will reduce the possibility of a malfunction in the cooling system from handling during transportation.
Clean the interior surface with lukewarm water using a soft cloth.
Ø Installation of Your Freezer
- Place your freezer on a floor that is strong enough to support the freezer when it is fully loaded.
To level your freezer, adjust the legs at the front of the freezer. - Allow 5 inches of space between the back and sides of the freezer, which allows the proper air circulation to cool the compressor.
- Locate the freezer away from direct sunlight and sources of heat (stove, heater, radiator, etc.). Direct sunlight may affect the acrylic coating and heat sources may increase electrical consumption. Extreme cold ambient temperatures may also cause the freezer not to perform properly.
- Avoid locating the freezer in moist areas. Too much moisture in the air will cause frost to form quickly on the evaporator requiring more frequent defrosting of the freezer.
- Plug the freezer into an exclusive properly installed-grounded wall outlet. Do not under any circumstances cut or remove the third (ground) prong from the power cord. Any questions concerning power and or grounding should be directed toward a certified electrician or an authorized Avanti Products service center.
DO NOT INSTALL THE UNIT IN A LOCATION WHERE THE AMBIENT TEMPERATURE WILL DROP BELOW 32 ºF OR RISE ABOVE 110 ºF. AMBIENT TEMPERATURES OUTSIDE OF THIS RANGE WILL AFFECT THE PERFORMANCE OF YOUR UNIT AND WILL NOT ALLOW TO MAINTAIN THE PROPER TEMPERATURES.
OPERATING YOUR FREEZER
Ø Temperature Control
- The first time you turn the unit on using a coin or a flat head screwdriver set the temperature control to the maximum setting or the “MAX” position.
- The range of the temperature control is from position “MIN” the warmest to “MAX” the coldest. After 24 to 48 hours, adjust the temperature control to the setting that best suites your needs. The setting of “NORMAL” should be correct for home or office freezer use.
NOTE: § If the unit is unplugged, power lost, or turned off; you must wait 3 to 5 minutes before restarting the unit. If you attempt to restart before this time delay, the freezer will not start.
Ø Defrosting Your Freezer
- When? For the most efficient operation and minimum energy consumption, defrost the freezer compartment when the frost on the freezer walls is excessive or ¼ inch thick.
- How? To start defrosting, unplug the freezer, remove the food and baskets. After the frost or ice has melted, discard the melted water and dry up the interior of refrigerator. Then the freezer can be restarted by a turning its thermostat to the desired setting.
CAUTION
Do not use boiling water because it may damage the plastic parts. In addition, never use a sharp or metallic instrument to remove frost as it may damage the cooling coils and will void the warranty. We recommend using a plastic spatula (included).
- Use a sponge or towel to pick up the melting ice off the freezer floor.
- Remove the frozen food from the freezer and place it in a cooler to protect the food.
Ø The Freezer Compartmen
- This compartment is designed for the long term storage of frozen food
- The storage life of frozen foods varies and the recommended storage time should not be exceeded. The instructions regarding the care of frozen foods should be followed when defrosting the freezer.
- Pre-packed commercially frozen food should be stored in accordance with the frozen foods manufacturer’s instructions for a three star frozen food storage compartment or home freezer.
- Place frozen food into the freezer as quickly as possible after purchase. If there are instructions on the packet, carefully follow these instructions regarding storage times.
- The freezer door is susceptible to breaking due to excessive ice build up. Be sure to defrost when the ice reaches ¼ inch thick.
CARE AND MAINTENANCE
Cleaning Your Freezer
- Unplug the freezer and remove the food.
- Wash the inside with a warm water and baking soda solution. The solution should be about 2 tablespoons of baking soda to a quart of water.
- Wash the shelving with a mild detergent solution.
- The outside of the freezer should be cleaned with mild detergent and warm water.
CAUTION
Failure to unplug the freezer could result in electrical shock or personal injury.
Ø Power Failure
Most power failures are corrected within a few hours and should not affect the temperature of your freezer if you minimize the number of times the door is opened. If the power is going to be off for a longer period of time, you need to take the proper steps to protect your food.
Ø Vacation Time
During long absences, remove all the food; unplug your freezer, clean your freezer, and leave the door open slightly to avoid possible formation of condensation, mold, or odors.
Ø Moving Your Freezer
- Remove all the food.
- Securely tape down all loose items inside your freezer.
- Turn the leveling screws up to the base to avoid damage.
- Tape the door shut.
- Be sure the freezer stays in the upright position during transportation.
Ø Energy Saving Tips
- The freezer should be located in the coolest area of the room, away from heat producing appliances or heating ducts, and out of the direct sunlight.
- Let hot foods cool to room temperature before placing in the freezer. Overloading the freezer forces the compressor to run longer. Foods that freeze too slowly may lose quality, or spoil.
- Be sure to wrap foods properly, and wipe containers dry before placing them in the freezer.
This cuts down on frost build-up inside the freezer. - Freezer storage shelves should not be lined with aluminum foil, wax paper, or paper toweling. Liners interfere with cold air circulation, making the freezer less efficient.
- Organize and label food to reduce door openings and extended searches. Remove as many items as needed at one time, and close the door as soon as possible.
PROBLEMS WITH YOUR FREEZER?
You can solve many common freezer problems easily, saving you the cost of a possible service call.
Try the suggestions below to see if you can solve the problem before calling the servicer.
TROUBLESHOOTING GUIDE
| PROBLEM | POSSIBLE CAUSE |
| Freezer does not operate properly. | Not plugged in. The circuit breaker tripped or blown fuse. The thermostat is set to the minimum position. |
| Compressor turns on and off frequently. | The room temperature is hotter than normal. A large amount of food has been added to the freezer. The door is open too often. The door is not closed completely. The temperature control is not set correctly. The door gasket does not seal properly. The freezer does not have the correct clearances. |
| Vibrations. | Check to assure that the freezer is level. |
| The freezer seems to make too much noise. | The rattling noise may come from the flow of the refrigerant, which is normal. As each cycle ends, you may hear gurgling sounds caused by the flow of refrigerant in your freezer. Contraction and expansion of the inside walls may cause popping and crackling noises. The freezer is not level. |
| The door will not close properly. | The freezer is not level. The door is reversed and not properly installed. The gasket is dirty. |
SERVICE FOR YOUR FREEZER
We are proud of our customer service organization and the network of professional service technicians that provide service on your Avanti freezers. With the purchase of your Avanti freezer, you can have the confidence that if you ever need additional information or assistance, the Avanti Products Customer Service team will be here for you. Just call us toll-free.
AVANTI PRODUCTS CUSTOMER SERVICES
| Product Information 800-323-5029 | Whatever your questions are about our products, help is available. |
| Part Orders 800-220-5570 | You may order parts and accessories that will be delivered directly to your home. You may order these items by personal check, money order, Master Card, or Visa. |
| In-Home Repair Service 800-220-5570 | An Avanti Products authorized service center will provide expert repair service, scheduled at a time that is convenient for you. Our trained servicers know your freezer inside and out. |
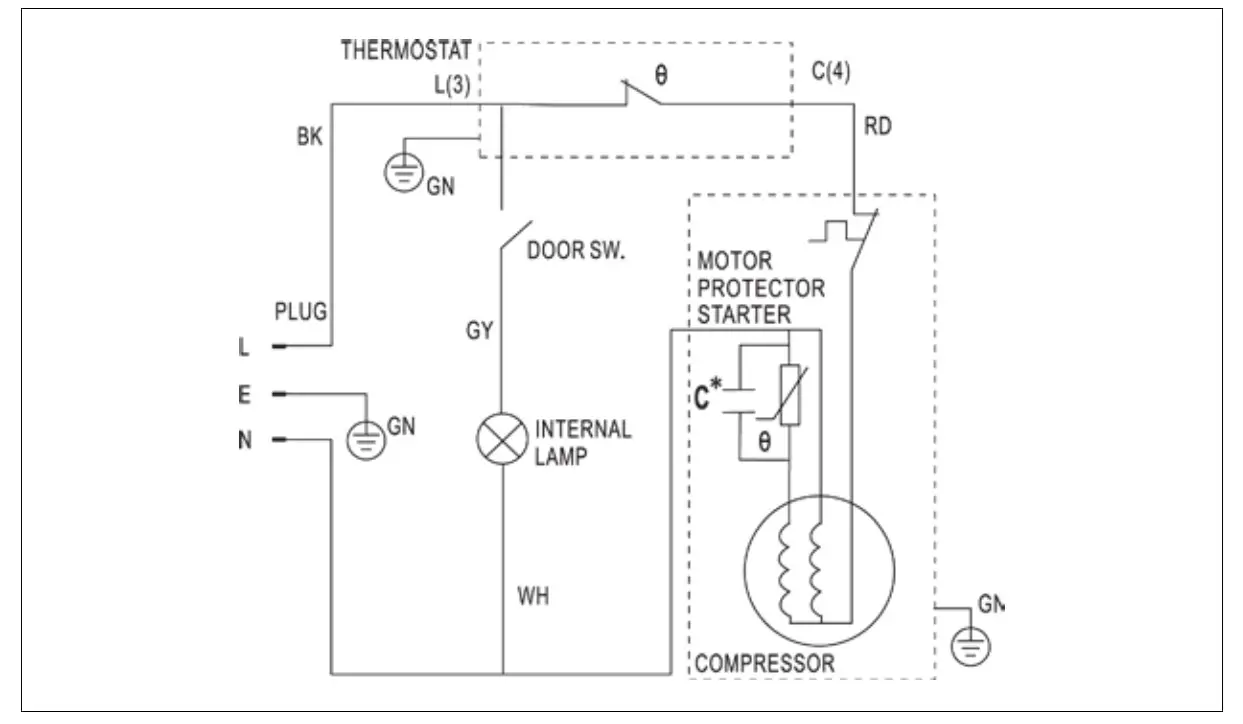
Wiring Diagram

YOUR AVANTI PRODUCTS WARRANTY
Staple your sales receipt here. Proof of original purchase date is needed to obtain service under warranty.
WHAT IS COVERED – LIMITED ONE-YEAR WARRANTY
Avanti Products warrants that the product is free from defects in materials and/or workmanship for a period of twelve (12) months from the date of purchase by the original owner. The foregoing timeline begins to run upon the date of purchase, and shall not be stalled, tolled, extended, or suspended for any reason whatsoever unless described in detail in the warranty document. For one year from the date of purchase by the original owner, Avanti products will, at its option, repair or replace any part of the product which proves to be defective in material or workmanship under normal use. Avanti Products will provide you with a reasonably similar product that is either new or factory refurbished. During this period Avanti Products will provide all parts and labor necessary to correct such defects free of charge, so long as the product has been installed and operated in accordance with the written instructions in this manual. In rental or commercial use, the warranty period is 90 days. All Avanti appliances of 3.5 cubic feet capacity or less must be brought/sent to the appliance service center for repair.
LIMITED SECOND THROUGH FIFTH YEAR WARRANTY
For the second through the fifth year from the date of original purchase, Avanti Products will provide a replacement compressor free of charge due to a failure. You are responsible for the service labor and freight charges. In rental or commercial use, the limited compressor warranty is one year and nine months. Costs involved to move the product to the service center and back to the user’s home, as maybe required, are the user’s responsibility.
WARRANTY EXCLUSIONS / WHAT IS NOT COVERED:
The warranty coverage described herein excludes all defects or damage that are not the direct fault of Avanti Products, including without limitation, one or more of the following:
- A failure to comply with any applicable state, local, city, or county electrical, plumbing and/or building codes, regulations, or laws, including failure to install the product in strict conformity with local fire and building codes and regulations.
- Any external, elemental and/or environmental forces and factors, including without limitation, rain, wind, sand, floods, fires, mud slides, freezing temperatures, excessive moisture or extended exposure to humidity, lightning, power surges, structural failures surrounding the appliance, and acts of God.
- Content losses of food or other content due to spoilage.
- Incidental or consequential damages
- Parts and labor costs for the following will not be considered as warranty:
- Inner door panels, door shelves, door rails, and/or door supports.
- Vertical freezer door liners.
- Plastic cabinet liners.
- Punctured evaporator that voids the warranty onthe complete sealed system.
- Shipping and handling costs associated with the replacement of the unit.
- Repairs performed by unauthorized servicers.
- Service calls that are related to external problems, such as abuse, misuse, inadequate electrical power, accidents, fire, floods, or any other acts of God.
- Failure of the product if it is used for other than it intended purpose.
- The warranty does not apply outside the Continental USA.
- Surcharges including but not limited to, any after hour, weekend, or holiday service calls, tolls, ferry trip charges, or mileage expense for service calls to remote areas.
In no event shall Avanti Products have any liability or responsibility whatsoever for damage to surrounding property, including cabinetry, floors, ceilings, and other structures and/or objects around the product. Also excluded from this warranty are scratches, nicks, minor dents, and other cosmetic damages on external surfaces and exposed parts; Products on which the serial numbers have been altered, defaced or removed; service visits for customer education, or visits where there is nothing wrong with the product; correction of installation problems (you are solely responsible for any structure and setting for the product, including all electrical, plumbing and/or other connecting facilities, for proper foundation/flooring, and for any alterations including without limitation cabinetry, walls, floors, shelving etc., as well as the resetting of breakers or fuses.
OUT OF WARRANTY PRODUCT
Avanti Products is under no obligation, at law or otherwise, to provide you with any concessions, including repairs, pro-rates, or product replacement, once this warranty has expired. WARRANTY – REFRIGERATION – COMPRESSOR
Registration Information
Thank you for purchasing this fine Avanti product. Please fill out this form and return it to the following address within 100 days from the date of purchase and receive these important benefits: Avanti Products LLC
3265 Meridian Pkwy # 114, Weston, Florida 33331
Ø Protect your product:
We will keep the model number and date of purchase of your new Avanti product on file to help you refer to this information in the event of an insurance claim such as fire or theft.
Ø Promote better products:
We value your input. Your responses will help us develop products designed to best meet your future needs.
| Name Address City State Zip Area Code Phone Number Did You Purchase An Additional Warranty £ Extended £ None Reason for Choosing This Avanti ProductPlease indicate the most important factorsThat influenced your decision to purchasethis product: £ Price £ Product Features £ Avanti Reputation £ Product Quality £ Salesperson Recommendation £ Other: ___________________ £ Friend / Relative Recommendation £ Warranty £ Other: ___________________ Comments: | Model # Serial # Date Purchased Store / Dealer Name E-mail Address Occupation As your Primary Residence, Do You: £ Own £ Rent Your Age: £ under 18 £ 18-25 £ 26-30 £ 31-35 £ 36-50 £ over 50 Marital Status: £ Married £ Single Is This Product Used In The: How Did You Learn About This Product: |
VFM58B0W – 12032021
PRINTED IN CHINA
Avanti Products LLC
3265 Meridian Pkwy # 114, Weston, FL 33331
www.avantiproducts.com


















