ALLIED 4SCU23LX Variable Capacity Air Conditioner

Product Information
The 4SCU23LX is a variable-capacity air conditioner that requires professional installation and servicing. The installation and servicing of this equipment can be hazardous due to internal refrigerant pressure and live electrical components. Therefore, only trained and qualified service personnel should install or service this equipment. The unit should not be installed if any damages are discovered during shipment, as the claim may be denied. The Clean Air Act of 1990 bans the intentional venting of refrigerants (CFCs, HCFCs, and HFCs) as of July 1, 1992. Approved methods of recovery, recycling or reclaiming must be followed, and noncompliance may result in fines and/or incarceration.Special procedures are required for cleaning the all-aluminum coil in this unit. Noise in the living area may result from improper installation of the equipment. Elevation of the unit may be accomplished by constructing a frame using suitable materials. If a support frame is constructed, it must not block drain holes in unit base.
Safety Precautions
Follow all safety codes when installing or servicing the unit. Wear safety glasses and work gloves, use a quenching cloth for brazing operations, and have a fire extinguisher available. Always disconnect electrical power before removing panels or servicing equipment, and keep hands and clothing away from moving parts. Handle refrigerant with caution and refer to proper MSDS from refrigerant suppliers. Use care when lifting and avoid contact with sharp edges.
Product Usage Instructions
The 4SCU23LX variable capacity air conditioner should only be operated by homeowners following professional installation and servicing by trained and qualified service personnel. The unit should never be operated with any damages discovered during shipment, as the claim may be denied. Homeowners should follow all safety precautions when operating the unit, including wearing proper personal protection equipment, disconnecting electrical power before removing panel or servicing equipment, and keeping hands and clothing away from moving parts. Homeowners should also handle refrigerant with caution, refer to proper MSDS from refrigerant suppliers, and use care when lifting to avoid contact with sharp edges. If any issues or concerns arise during operation, homeowners should immediately contact the trained and qualified service personnel who installed and serviced the unit.
INSTALLATION INSTRUCTIONS
Variable Capacity Air Conditione
This manual must be left with the homeowner for future reference.
- This is a safety alert symbol and should never be ignored. When you see this symbol on labels or in manuals, be alert to the potential for personal injury or death.
WARNING
Installation and servicing of air conditioning equipment can be hazardous due to internal refrigerant pressure and live electrical components. Only trained and qualified service personnel should install or service this equipment. Installation and service performed by unqualified persons can result in property damage, personal injury, or death.
WARNING
Sharp metal edges can cause injury. When installing the unit, use care to avoid sharp edges.
IMPORTANT
The Clean Air Act of 1990 bans the intentional venting of refrigerant (CFCs, HCFCs and HFCs) as of July 1, 1992. Approved methods of recovery, recycling or reclaiming must be followed. Fines and/or incarceration may be levied for noncompliance.
Manufactured By Allied Air Enterprises LLC A Lennox International, Inc. Company 215 Metropolitan Drive West Columbia, SC 29170
WARNING
To prevent serious injury or death:
- Lock-out/tag-out before performing maintenance.
- If system power is required (e.g., smoke detector maintenance), disable power to blower, remove fan belt where applicable, and ensure all controllers and thermostats are set to the “OFF” position before performing maintenance.
- Always keep hands, hair, clothing, jewelry, tools, etc. away from moving parts.damage, personal injury, or death.
General
This 4SCU23LX outdoor air conditioner with all-aluminum coil is designed for use with HFC-410A refrigerant only. This unit must be installed with an approved indoor air handler or coil. The 4SCU23LX variable capacity unit may be installed with an A3 communicating thermostat or a standard 24VAC non-communicating thermostat. See field wiring diagrams for wiring details. These instructions are intended as a general guide and do not supersede local codes in any way. Consult authorities having jurisdiction before installation.
NOTE: Special procedures are required for cleaning the all-aluminum coil in this unit. See Page 23 in this instruction for information.
Inspection of Shipment
Upon receipt of equipment, carefully inspect it for possible shipping damage. If damage is found, it should be noted on the carrier’s freight bill. Take special care to examine the unit inside the carton if the carton is damaged. Any concealed damage discovered should be reported to the last carrier immediately, preferably in writing, and should include a request for inspection by the carrier’s agent. If any damages are discovered and reported to the carrier DO NOT INSTALL THE UNIT, as claim may be denied. Check the unit rating plate to confirm specifications are as ordered.
Safety Precautions
Follow all safety codes. Wear safety glasses and work gloves. Use quenching cloth for brazing operations. Have fire extinguisher available. Read these instructions thoroughly and follow all warning or cautions attached to the unit.
- Always wear proper personal protection equipment.
- Always disconnect electrical power before removing panel or servicing equipment.
- Keep hands and clothing away from moving parts.
- Handle refrigerant with caution; refer to proper MSDS from refrigerant supplier.
- Use care when lifting, avoid contact with sharp edges.
Installation
NOTE: In some cases, noise in the living area has been traced to gas pulsations from improper installation of equipment.
- Locate unit away from windows, patios, decks, etc. where unit operation sounds may disturb customer.
- Leave some slack between structure and unit to absorb vibration.
- Place a sound-absorbing material, such as Isomode, under the unit if it will be installed in a location or position that will transmit sound or vibration to the living area or adjacent buildings.
- Install the unit high enough above the ground or roof to allow adequate drainage of defrost water and prevent ice buildup.
- In heavy snow areas, do not locate the unit where drifting snow will occur. The unit base should be elevated above the depth of average snows. NOTE: Elevation of the unit may be accomplished by constructing a frame using suitable materials. If a support frame is constructed, it must not block drain holes in unit base.
- When installed in areas where low ambient temperatures exist, locate unit so winter prevailing winds do not blow directly into outdoor coil.
- Locate unit away from overhanging roof lines which would allow water or ice to drop on, or in front of, coil or into unit.
WARNING
To prevent personal injury, as well as damage to panels, unit or structure, observe the following: While installing or servicing this unit, carefully stow all removed panels so that the panels will not cause injury to personnel, objects or nearby structures. Also, take care to store panels where they will not be subject to damage (e.g., being bent or scratched). While handling or stowing the panels, consider any weather conditions (especially wind) that may cause panels to be blown around and damaged.
IMPORTANT
Exhaust vents from dryers, water heaters and furnaces should be directed away from the outdoor unit. Prolonged exposure to exhaust gases and the chemicals contained within them may cause condensation to form on the steel cabinet and other metal components of the outdoor unit. This will diminish unit performance and longevity. When outdoor unit is connected to the factory-approved indoor unit, the outdoor unit contains system refrigerant charge for operation with matching indoor unit when connected by 15 ft. of field-supplied tubing. For proper unit operation, check the refrigerant charge using the charging information located on the control box cover.
Outdoor Section
Zoning ordinances may govern the minimum distance the condensing unit can be installed from the property line.
Install on a Solid, Level Mounting Pad
The outdoor section is to be installed on a solid foundation. This foundation should extend a minimum of 2” (inches) beyond the sides of the outdoor section. To reduce the possibility of noise transmission, the foundation slab should NOT be in contact with or be an integral part of the building foundation. See Figure 2.
If conditions or local codes require the unit be attached to pad or mounting frame, tie down bolts should be used and secured to unit base pan.
Elevate Unit
CAUTION
Accumulation of water and ice in base pan may cause equipment damage.Elevate unit per local climate and code requirements to provide clearance above estimated snowfall level and ensure adequate drainage of unit. Use snow stand in areas where prolonged freezing temperatures are encountered. If conditions or local codes require the unit be attached to pad or mounting frame, tie down bolts should be used and fastened through knockouts provided in unit base pan.
Clearance Requirements
When installing, allow sufficient space for airflow clearance, wiring, refrigerant piping, and service. For proper airflow, quiet operation and maximum efficiency. Position so water, snow, or ice from roof or eaves cannot fall directly on unit. Refer to Table 1 for installation clearances.
| Location | Minimum Clearance |
| Service box | 30” |
| Top of unit* | 48” |
| Between units | 24” |
| Against wall | 6” |
| * Maximum soffit overhang is 36”. NOTE: At least one side should be unobstructed by a wall or other barrier. | |

DO LOCATE THE UNIT:
- With proper clearances on sides and top of unit
- On a solid, level foundation or pad (unit must be level to within ± 1/4 in./ft. per compressor manufacturer specifications)
- To minimize refrigerant line lengths
DO NOT LOCATE THE UNIT:
- On brick, concrete blocks or unstable surfaces
- Near clothes dryer exhaust vents
- Near sleeping area or near windows
- Under eaves where water, snow or ice can fall directly on the unit
- With clearance less than 2 ft. from a second unit
- With clearance less than 4 ft. on top of unit
Refrigerant Piping
NOTE
Charging information is given on the charging procedure sticker on the unit access panel. For more in-depth information, consult the Service Manual or contact Tech Service at (800) 515-3501.
IMPORTANT
Polyvinyl ether (PVE) oil is used in the 4SCU23LX124, 36, and 48 com pressors. For installations of the 4SCU23LX unit with re frigerant lines or coils previously charged with R410A and POE oil, Allied recommends flushing the existing lines and coil with R410A refrigerant to remove excess POE oil that may be in the system. Residual mineral oil can act as an insulator, preventing proper heat transfer. It can also clog the expansion device and reduce system performance and capacity. Failure to properly flush the system per this instruction and the detailed Service Manual will void the warranty. The 4SCU23LX160 unit has a variable capacity scroll compressor that uses POE oil. 4SCU23LX160 units with refrigerant lines or coils previously charged with R410A and POE oil, do not need to be flushed to remove the POE oil.
- Use only refrigerant grade copper tubes.
- Split systems may be installed with up to 50 feet of line set (no more than 20 feet vertical) without special consideration (see long line set guidelines).
- Ensure that vapor and liquid tube diameters are appropriate to capacity of unit.
- Run refrigerant tubes as directly as possible by avoiding unnecessary turns and bends.
- When passing refrigerant tubes through the wall, seal opening with RTV or other silicon-based caulk.
- Avoid direct tubing contact with water pipes, duct work, floor joists, wall studs, floors, walls, and any structure.
- Do not suspend refrigerant tubing from joists and studs with a rigid wire or strap that comes in direct contact with tubing.
- Ensure that tubing insulation is pliable and completely surrounds vapor tube.
It is important that no tubing be cut or seals broken until you are ready to actually make connections to the evaporator and to the condenser section. DO NOT remove rubber plugs or copper caps from the tube ends until ready to make connections at evaporator and condenser. Under no circumstances leave the lines open to the atmosphere for any period of time, if so unit requires additional evacuation to remove moisture. Flush the existing line set per the following instructions.
CAUTION
Do NOT attempt to flush and re-use existing line sets or indoor coil when the system contains contaminants (i.e., compressor burn out).
WARNING
Polyvinyl ether (PVE) oils used with HFC-410A refrigerant absorb moisture very quickly. It is very important that the refrigerant system be kept closed as much as possible. DO NOT remove line set caps or service valve stub caps until you are ready to make connections.
If a new line set is being installed, size the piping per Table 2.
|
Model | Valve Field Connections | Recommended Line Set | ||
| Liquid Line | Vapor Line | Liquid Line | Vapor Line | |
| -024 | 3/8 in. (10 mm) | 3/4 in. (19 mm) | 3/8 in. (10 mm) | 3/4 in. (19 mm) |
| -036 | 3/8 in. (10 mm) | 7/8 in. (22 mm) | 3/8 in. (10 mm) | 7/8 in. (22 mm) |
| -048 | ||||
| -060 | 3/8 in. (10 mm) | 1-1/8 in. (28 mm) | 3/8 in. (10 mm) | 1-1/8 in. (28 mm) |
| NOTE – Some applications may require a field-provided 7/8″ to 1-1/8″ adapter. | ||||
Table 2. Refrigerant Line Set – inches (mm)
NOTE: When installing refrigerant lines longer than 50 feet, refer to the Refrigerant Piping Guidelines.
IMPORTANT
- The Clean Air Act of 1990 bans the intentional venting of refrigerant (CFCs, HCFCs and HFCs) as of July 1, 1992. Approved methods of recovery, recycling or reclaiming must be followed. Fines and/or incarceration may be levied for noncompliance.
WARNING
When using a high pressure gas such as nitrogen to pressurize a refrigeration or air conditioning system, use a regulator that can control the pressure down to 1 or 2 psig (6.9 to 13.8 kPa).
WARNING
Refrigerant can be harmful if it is inhaled. Refrigerant must be used and recovered responsibly. Failure to follow this warning may result in personal injury or death .
WARNING
Fire, Explosion and Personal Safety hazard. Failure to follow this warning could result in damage, personal injury or death. Never use oxygen to pressurize or purge refrigeration lines. Oxygen, when exposed to a spark or open flame, can cause fire and/or an explosion, that could result in property damage, personal injury or death.
IMPORTANT
Some 5-ton units use scroll compressors equipped with an internal vacuum protector that will unload scrolls when suction pressure goes below 20 psig. A hissing sound will be heard when the compressor is running unloaded. The protector will reset when low pressure in system is raised above 40 psig. DO NOT REPLACE COMPRESSOR.
The 4SCU23LX is a variable-capacity cooling system utilizing variable-speed compressor technology. With the variable speed compressor and variable pumping capacity, additional consideration must be given to refrigerant piping sizing and application. The guidelines below are to be used exclusively for the 4SCU23LX systems.
Cooling System (HFC410A)
Total equivalent length equals 180 feet (piping and all fittings included).
NOTE: Length is general guide. Lengths may be more or less, depending on remaining system design factors.
- Maximum linear (actual) length = 150 feet.
- Maximum linear liquid lift = 60 feet.
NOTE: Maximum lifts are dependent on total length, number of elbows, etc. that contribute to total pressure drop.
- Maximum length vapor riser = 60 feet.
- Up to 50 Linear Feet: Use rated line sizes listed in Table 2.
- Between 51 and 150 Linear Feet: Crankcase heater and nonbleed port TXV factory installed. No additional components are required. Vertical vapor riser must be sized to the vapor riser listed in Table 4 on systems with line sets between 51 and 150 feet. Use Table 4 and Table 5 to determine the correct liquid and vapor line sizes.
- Over 150 Linear Feet: not recommended.
- Additional oil is not required for systems with line lengths up to 150 feet.
Suction Traps
For systems with the outdoor unit 5 – 60 feet above the indoor unit, one trap must be installed at the bottom of the suction riser.
| Tonnage * | Valve Size Connections | Recommended Line Sets | |
| Liquid Line | Suction Line | Line Set Length | |
| -24 |
3/8” (10mm) | 3/4” (19mm) | 30’ (9.1m) |
| -36 | 7/8” (22mm) | 40’ (12.2m) | |
| -48 | 50’ (15.2m) | ||
| -60 | 1-1/8” (29mm) ** | Field-fabricated | |
| * Applicable to all minor revision numbers unless otherwise specified. ** Some applications may require a field-provided 1-1/8” to 7/8” adapter. | |||
| Tonnage | Maximum Total Equivalent Length (ft) | Maximum Linear (actual) Length (ft) | Maximum Vapor Riser (ft) | Maximum Linear Liquid Lift (ft) | Preferred Vapor Line Sizes for Horizontal Runs | Required Vapor Riser Size |
| -24 |
180 |
150 |
60 |
60 |
7/8” | 5/8” |
| -36 | 3/4” | |||||
| -48 | 7/8” | |||||
| -60 |
| Tonnage | Line SIze | Total Linear Length (ft.) | ||||||
| 25 | 50 | 75 | 100 | 125 | 150 | |||
| -24 | 5/16” | 25 | 50 | 55 | 48 | 40 | 33 | Max Elevation (ft) |
| 3/8” | 25 | 50 | 60 | 60 | 60 | 60 | ||
| -36 | 3/8” | 25 | 50 | 60 | 56 | 51 | 45 | |
| 1/2” | 25 | 50 | 60 | 60 | 60 | 60 | ||
| -48 | 3/8” | 25 | 50 | 50 | 41 | 31 | 22 | |
| 1/2” | 25 | 50 | 60 | 60 | 60 | 60 | ||
| -60 | 3/8” | 25 | 50 | 36 | 22 | 8 | NR | |
| 1/2” | 25 | 50 | 60 | 60 | 60 | 59 | ||
| NOTE: Shaded rows indicate rated liquid line size. A. Find your tonnage on the left side of the table. B. Start with the rated liquid line size (shaded row) on the outdoor tonnage. C. Select the actual Total Linear Length of your system shown at the top of the table. D. The elevation listed in the table is the maximum allowed for the liquid line listed. E. Select or consider the larger liquid line size shown in the table if the elevation does not meet your requirements. | ||||||||
Typical Existing Fixed Orifice Removal Procedure
- On fully cased coils, remove the coil access and plumbing panels.
- Remove any shipping clamps from the liquid line and distributor assembly.
- Using two wrenches (one to hold the orifice housing and one to remove the brass nut), disconnect liquid line from liquid line orifice housing. Take care not to twist or damage distributor tubes during this process.
- Remove and discard fixed orifice, valve stem assembly (if present) and Teflon® washer, as shown in Figure 4.
- Use a field-provided fitting to temporarily reconnect the liquid line to the indoor unit’s liquid line orifice housing.
Typical Existing Expansion Valve Removal Procedure
- On fully cased coils, remove the coil access and plumbing panels.
- Remove any shipping clamps from the liquid line and distributor assembly.
- Disconnect the equalizer line from the fitting on the vapor line.
- Remove the vapor line sensing bulb.
- Disconnect the liquid line from the expansion valve at the liquid line assembly.
- Disconnect the expansion valve from the liquid line orifice housing. Take care not to twist or damage distributor tubes during this process.
- Remove and discard expansion valve and the two Teflon® rings.
- Use a field-provided fitting to temporarily reconnect the liquid line to the indoor unit’s liquid line orifice housing.
Connect Gauges and Equipment for Flushing Procedure

- Cylinder with clean R-410A (positioned to deliver liquid refrigerant) to the vapor service valve.
- Refrigerant gauge set (low side) to the liquid line valve.
- Refrigerant gauge set center port to inlet on the recovery machine with an empty recovery tank connected to the gauge set.
- Connect recovery tank to recovery machine per machine instructions.
Flushing Line Sets
If the unit will be installed in an existing system that uses an indoor unit or line sets charged with R-22 refrigerant, installer must perform the following flushing procedure.
NOTE: Existing system components (including line set and indoor coil) must be an AHRI match with the unit in order to fulfill unit warranty requirements.
WARNING
- Fire, Explosion and Personal Safety hazard. Failure to follow this warning could result in damage, personal injury or death.
- Never use oxygen to pressurize or purge refrigeration lines. Oxygen, when exposed to a spark or open flame, can cause fire and/or an explosion, that could result in property damage, personal injury or death.
WARNING
- When using a high pressure gas such as nitrogen to pressurize a refrigeration or air conditioning system, use a regulator that can control the pressure down to 1 or 2 psig (6.9 to 13.8 kPa).
WARNING
Refrigerant must be reclaimed in accordance with national and local codes.
- Set the recovery machine for liquid recovery and start the recovery machine. Open the gauge set valves to allow the recovery machine to pull a vacuum on the existing system line set and indoor unit coil.
- Position the cylinder of clean R-410A for delivery of liquid refrigerant and open its valve to allow liquid refrigerant to flow into the system through the vapor line valve. Allow the refrigerant to pass from the cylinder and through the line set and the indoor unit coil before it enters the recovery machine.
- After all of the liquid refrigerant has been recovered, switch the recovery machine to vapor recovery so that all of the R-410A vapor is recovered. Allow the recovery machine to pull the system down to 0.
- Close the valve on the inverted R-410A drum and the gauge set valves. Pump the remaining refrigerant out of the recovery machine and turn the machine off.
Refrigerant Piping – Install Indoor Expansion Valve
This outdoor unit is designed for use in systems that include an expansion valve metering device at the indoor coil. See the Product Specifications for approved expansion valve kit match-ups and application information. The expansion valve unit can be installed internal or external to the indoor coil. In applications where an uncased coil is being installed in a field-provided plenum, install the expansion valve in a manner that will provide access for future field service of the expansion valve. Refer to below illustration for reference during installation of expansion valve unit.
INDOOR EXPANSION VALVE INSTALLATION

EQUALIZER LINE INSTALLATION
- Remove and discard either the flare seal cap or flare nut with copper flare seal bonnet from the equalizer line port on the vapor line as illustrated in the figure below
- Remove the field-provided fitting that temporarily recon- nected the liquid line to the indoor unit’s distributor as- sembly.

- Install one of the provided Teflon® rings around the stubbed end of the check expansion valve and lightly lubricate the connector threads and expose surface of the Teflon® ring with refrigerant oil.
- Attach the stubbed end of the check expansion valve to the liquid line orifice housing. Finger tighten and use an appropriately sized wrench to turn an additional 1/2 turn clockwise as illustrated in the figure above, or tighten to 20 ft-lb.
- Place the remaining Teflon® washer around the other end of the check expansion valve. Lightly lubricate connector threads and expose surface of the Teflon® ring with refrigerant oil.
- Attach the liquid line assembly to the check expansion valve. Finger tighten and use an appropriately sized wrench to turn an additional 1/2 turn clockwise as illustrated in the figure above or tighten to 20 ft-lb.

SENSING BULB INSTALLATION
- – Attach the vapor line sensing bulb in the proper orientation as illustrated to the right using the clamp and screws provided.
NOTE – Though it is preferred to have the sensing bulb installed on a horizontal run of the vapor line, installation on a vertical run of piping is acceptable if necessary.
NOTE – Confirm proper thermal contact between vapor line and check/expansion bulb before insulating the sensing bulb once installed. - Connect the equalizer line from the check expansion valve to the equalizer vapor port on the vapor line. Finger tighten the flare nut plus 1/8 turn (7 ft-lbs) as illustrated below.


CUT AND DEBUR
- Cut ends of the refrigerant lines square (free from nicks or dents) and debur the ends. The pipe must remain round. Do not crimp end of the line.

- Remove service cap and core from both the vapor and liquid line service ports.

ATTACH THE MANIFOLD GAUGE SET FOR BRAZING LIQUID AND VAPOR LINE SERVICE VALVES
Flow regulated nitrogen (at 1 to 2 psig) through the low-side refrigeration gauge set into the liquid line service port valve, and out of the
vapor line service port valve.
- A – Connect gauge set low pressure side to liquid line service valve (service port).
- B – Connect gauge set center port to bottle of nitrogen with regulator.
- C – Remove core from valve in vapor line service port to allow nitrogen to escape

NOTE
- Use a manifold gauge set designed for use on R-410A refrigerant systems.
WARNING
Before brazing, ensure the system is fully recovered of all refrigerant. Application of a brazing torch to a pressurized system may result in ignition of the refrigerant and oil mixture. Check the high and low pressures before applying heat.
WARNING
Brazing alloys and flux contain materials which are hazardous to your health. Avoid breathing vapors or fumes from brazing operations. Perform operations only in well-ventilated areas. Wear gloves and protective goggles or face shield to protect against burns. Wash hands with soap and water after handling brazing alloys and flux.
WRAP SERVICE VALVES
To help protect service valve seals during brazing, wrap water-saturated cloths around service valve bodies and copper tube stubs. Use additional water-saturated cloths underneath the valve body to protect the base paint.
FLOW NITROGEN
Flow regulated nitrogen (at 1 to 2 psig) through the refrigeration gauge set into the valve stem port connection on the liquid service valve and out of the vapor valve stem port. See steps 3A, 3B and 3C on manifold gauge set connections.
BRAZE LINE SET
Wrap both service valves with water-saturated cloths as illustrated here and as mentioned in step 4, before brazing to line set. Cloths must remain water-saturated throughout the brazing and cool-down process.
IMPORTANT — Allow braze joint to cool. Apply additional water-saturated cloths to help cool brazed joint. Do not remove water-saturated cloths until piping has cooled. Temperatures above 250ºF will damage valve seals.
WARNING
FIRE, PERSONAL INJURY, OR PROPERTY DAMAGE may result if you do not wrap a water-saturated cloth around both liquid and suction line service valve bodies and copper tube stub while brazing the line set! The braze, when complete, must be quenched with water to absorb any residual heat. Do not open service valves until refrigerant lines and indoor coil have been leak-tested and evacuated. Refer to Leak Test and Evacuation section of this manual.

PREPARATION FOR NEXT STEP
After all connections have been brazed, disconnect manifold gauge set from service ports. Apply additional water-saturated cloths to both services valves to cool piping. Once piping is cool, remove all water-saturated cloths.
Leak Test and Evacuation

CONNECT GAUGE SET
- Connect the high pressure hose of an HFC-410A manifold gauge set to the vapor valve service port.
NOTE – Normally, the high pressure hose is connected to the liquid line port. However, connecting it to the vapor port better protects the manifold gauge set from high pressure damage. - With both manifold valves closed, connect the cylinder of HFC-410A refrigerant to the center port of the manifold gauge set.
- NOTE – Later in the procedure, the HFC-410A container will be replaced by the nitrogen container.
TEST FOR LEAKS
After the line set has been connected to the indoor and outdoor units, check the line set connections and indoor unit for leaks. Use the following procedure to test for leaks:
- With both manifold valves closed, connect the cylinder of HFC-410A refrigerant to the center port of the
manifold gauge set. Open the valve on the HFC-410A cylinder (vapor only). - Open the high pressure side of the manifold to allow HFC-410A into the line set and indoor unit. Weigh in a trace amount of HFC-410A. [A trace amount is a maximum of two ounces (57 g) refrigerant or three pounds (31 kPa) pressure.] Close the valve on the HFC-410A cylinder and the valve on the high pressure side of the manifold gauge set. Disconnect the HFC-410A cylinder.
- Connect a cylinder of nitrogen with a pressure regulating valve to the center port of the manifold gauge set.
- Adjust nitrogen pressure to 150 psig (1034 kPa). Open the valve on the high side of the manifold gauge set in order to pressurize the line set and the indoor unit.
- After a few minutes, open one of the service valve ports and verify that the refrigerant added to the system earlier is measurable with a leak detector.
- After leak testing, disconnect gauges from service ports.
- NOTE – Service valve cores remain removed for the following evacuation procedure.
CONNECT GAUGE SET
NOTE – Remove cores from service valves (if not already done).
- Connect low side of manifold gauge set with 1/4 SAE in-line tee to vapor line service valve
- Connect high side of manifold gauge set to liquid line service valve
- Connect available micron gauge connector on the 1/4 SAE in-line tee.
- Connect the vacuum pump (with vacuum gauge) to the center port of the manifold gauge set. The center port line will be used later for both the HFC-410A and nitrogen containers.

EVACUATE THE SYSTEM
- Open both manifold valves and start the vacuum pump.
- Evacuate the line set and indoor unit until a slight vacuum is indicated on the micron gauge (approximately 23,000 microns or
29.01 inches of mercury).- NOTE – During the early stages of evacuation, it is desirable to close the manifold gauge valve at least once. A rapid rise in pressure indicates a relatively large leak. If this occurs, repeat the leak testing procedure.
NOTE – The term absolute pressure means the total actual pressure above absolute zero within a given volume or system. Absolute pressure in a vacuum is equal to atmospheric pressure minus vacuum pressure.
- NOTE – During the early stages of evacuation, it is desirable to close the manifold gauge valve at least once. A rapid rise in pressure indicates a relatively large leak. If this occurs, repeat the leak testing procedure.
- When the absolute pressure reaches 23,000 microns (29.01 inches of mercury), perform the following:
- Close manifold gauge valves.
- Close valve on vacuum pump.
- Turn off vacuum pump.
- Disconnect manifold gauge center port hose from vacuum pump.
- Attach manifold center port hose to a nitrogen cylinder with pressure regulator set to 150 psig (1034 kPa) and purge the hose.
- Open manifold gauge valves to break the vacuum in the line set and indoor unit.
- Close manifold gauge valves.
- Shut off the nitrogen cylinder and remove the manifold gauge hose from the cylinder. Open the manifold gauge valves to release the nitrogen from the line set and indoor unit.
- Reconnect the manifold gauge to the vacuum pump, turn the pump on, and continue to evacuate the line set and indoor unit until the absolute pressure does not rise above 500 microns (29.9 inches of mercury) within a 20-minute period after shutting off the vacuum pump and closing the manifold gauge valves.
- When the absolute pressure requirement above has been met, disconnect the manifold hose from the vacuum pump and connect it to a cylinder of HFC-410A positioned to deliver liquid refrigerant. Open the manifold gauge valve 1 to 2 psig in order to release the vacuum in the line set and indoor unit.
- Perform the following:
- Close manifold gauge valves.
- Shut off HFC-410A cylinder.
- Reinstall service valve cores by removing manifold hose from service valve. Quickly install cores with core tool while maintaining a positive system pressure.
- Replace stem caps and finger tighten them, then tighten an additional one-sixth (1/6) of a turn as illustrated.
- Open suction service valve first before liquid valve to release the unit charge into the system. Replace valve caps and tighten (8 ft. lb.). Caps are the primary seal.

WARNING !
Possible equipment damage. Avoid deep vacuum operation. Do not use compressors to evacuate a system. Extremely low vacuum can cause internal arcing and compressor failure. Damage caused by deep vacuum operation will void warranty.
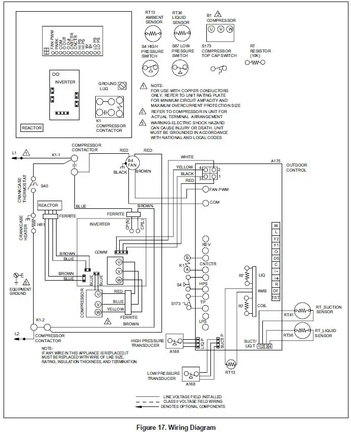
Electrical – Circuit Sizing and Wire Routing
In the U.S.A., wiring must conform with current local codes and the current National Electric Code (NEC). In Canada, wiring must conform with current local codes and the current Canadian Electrical Code (CEC). Refer to the furnace or air handler installation instructions for additional wiring application diagrams and refer to unit nameplate for minimum circuit ampacity and maximum overcurrent protection size.
24VAC Transformer
Use the transformer provided with the furnace or air handler for low-voltage control power (24VAC – 40 VA minimum).
Thermostat Control and Low Voltage Control Wiring
Thermostat Control Options
The 4SCU23LX variable capacity units provide two thermostat control options to provide application and installation flexibility.
Comfort Sync A3 Communicating Thermostat Control
The 4SCU23LX variable capacity unit may be installed as a fully communicating Comfort Sync system consisting of Comfort Sync A3 Communicating Thermostat, a Comfort Sync-enabled indoor unit and the 4SCU23LX variable capacity outdoor unit wired with (4) Comfort Sync communication wires (R, I+, I- and C) connected to the 4SCU23LX Outdoor Unitary Control. The 4SCU23LX variable capacity unit when wired as a fully communicating Comfort Sync system will take full advantage of the advanced diagnostics and control, Wi-Fi accessibility and system operation parameters. Refer to the 4SCU23LX field wiring diagram for a Comfort Sync A3 communicating thermostat.
Conventional 24VAC Non-Communicating Thermostat Control
The 4SCU23LX variable capacity unit may be installed using a conventional 24VAC non-communicating two-stage cooling or single-stage cooling thermostat.
NOTE: The conventional 24VAC non-communicating thermostat must have a compressor minimum on time of three minutes to prevent compressor short cycling.
The 4SCU23LX unit will provide full variable capacity operation when installed with a conventional 24VAC non-communicating two stage cooling or single-stage cooling thermostat. The 4SCU23LX outdoor control has advanced control algorithms using the 4SCU23LX suction pressure sensor to provide true variable capacity operation.When utilizing a two-stage conventional 24VAC non-communicating thermostat, four wires are required to control the outdoor unit (R, C, Y1 and Y2). Refer to the 4SCU23LX field wiring diagram for a conventional 24VAC non-communicating 2-stage thermostat.
When utilizing a single conventional 24VAC non-communicating thermostat, three wires are required to control the outdoor unit (R, C, and Y1) and Y1 is jumpered to Y2 in the outdoor unit. Note that the published performance data is based upon the use of a two-stage thermostat. Refer to the 4SCU23LX field wiring diagram for a conventional 24VAC non-communicating single-stage thermostat.
4SCU23LX Low Voltage Control Wiring Connections
The 4SCU23LX variable capacity units are provided with (2) RAST 6-Pin connections in the installation instruction bag for connecting the field low voltage control wiring to the 4SCU23LX harnesses in the low voltage control make-up box. One RAST 6-pin connector is labeled with terminals TST, DF, R, I+, I- and C. The second RAST 6-pin connector is labeled with terminals DS, O, Y1, Y2, L and W.
WARNING Electrical Shock Hazard!
Can cause injury or death. Unit must be properly grounded in accordance with national and local codes. Line voltage is present at all components when unit is not in operation on units with single-pole contactors. Disconnect all remote electric power supplies before opening access panel. Unit may have multiple power supplies.
WARNING ELECTROSTATIC DISCHARGE (ESD)
Precautions and Procedures
Electrostatic discharge can affect electronic components. Take care during unit installation and service to protect the unit’s electronic controls. Precautions will help to avoid control exposure to electrostatic discharge by putting the unit, the control and the technician at the same electrostatic potential. Touch hand and all tools on an unpainted unit surface before performing any service procedure to neutralize electrostatic charge.
WARNING
Fire Hazard. Use of aluminum wire with this product may result in a fire, causing property damage, severe injury or death. Use copper wire only with this product.
WARNING
Failure to use properly sized wiring and circuit breaker may result in property damage. Size wiring and circuit breaker(s) per Technical Specifications and unit rating plate.
| Thermostat Type | Indoor Unit Type | Qty. of Wires to Unit | 4SCU23LX Terminal Strip Connections | Unit Operation | Field Wiring Diagram |
| Comfort Sync A3 Communicating Thermostat | Comfort Sync Comunicating Gas Furnace or Air Handler |
4 |
R, I+, I-, C | Fully Communicating Variable Capacity Operation Based Upon Thermostat Demand |
|
| Conventional 24VAC 2-Stage Cooling Thermostat (non- communicating) | Any Furnace or Air Handler (non- communicating) |
4 |
R, C, Y1, Y2 | Full Variable Capacity Operation Controlled by 4SCU23LX Unitary Control Using Suction Pressure |
|
| Conventional 24VAC Single- Stage Cooling Thermostat (non- communicating) | Any Furnace or Air Handler (non- communicating) |
3 | R, C, Y1 (Jumper Y1 to Y2) | Full Variable Capacity Operation Controlled by 4SCU23LX Unitary Control Using Suction Pressure |
|
Size Circuit and Install Service Disconnect Switch
Refer to the unit nameplate for minimum circuit ampacity, and maximum fuse or circuit breaker (HACR per NEC). Install power wiring and properly sized disconnect switch.
Install Thermostat
Install room thermostat (ordered separately) on an inside wall approximately in the center of the conditioned area and 5 feet (1.5m) from the floor. It should not be installed on an outside wall or where it can be affected by sunlight or drafts.
- NOTE: Units are approved for use only with copper conductors. Ground unit at disconnect switch or connect to an earth ground.
- NOTE: 24VAC, Class II circuit connections are made in the control panel.

Route Control Wires Comfort Sync Communicating Thermostat Wiring
Maximum length of wiring (18 gauge) for all connections on the RSBus is 1500 feet (457 meters). Wires should be color-coded, with a temperature rating of 95ºF (35ºC) minimum, and solid-core (Class II Rated Wiring). All low voltage wiring must enter unit through field-provided field-installed grommet installed in electrical inlet.
Conventional 24VAC Non-Communicating Thermostat Wiring
| Wire Run Length | AWG# | Insulation Type |
| Less than 100’ (30m) | 18 | Temperature Rating 35°C Minimum |
| More than 100’ (30m) | 16 |
Route High Voltage and Ground Wires
Any excess high voltage field wiring should be trimmed and secured away from any low voltage field wiring. To facilitate a conduit, a cutout is located on the bottom of the control box. Connect conduit to the control box using a proper conduit fitting. Connect the 208/230 high voltage power supply from the disconnect to the 4SCU23LX contactor as shown. Connect the ground wire from the power supply to the unit ground lug connection.




Outdoor Unitary Control
Jumpers and Terminals

7-Segment Display and Push Button
Information labels concerning the outdoor control 7-segment display and push button operations are available on the unit control panel cover.
Alarms
Alarm information is provided on the unit control panel cover.
Charge Mode Jumper
To initiate the 4SCU23LX Charge Mode function, install the jumper across the two Charge Mode Pins (CHRG MODE) on the outdoor control. The Charge Mode can be used when charging the system with refrigerant, checking the refrigerant charge, pumping down the system and performing other service procedures that requires outdoor unit operation at 100% capacity.
4SCU23LX Charge Mode Operation with an A3 Communicating Thermostat
Installing a jumper on the Charge Mode Pins will initiate compressor operation and outdoor fan motor at 100% capacity and will provide a signal to the indoor unit to initiate indoor blower operation at the maximum cooling air volume. To exit the charge mode, remove the Charge Mode Jumper. The Charge Mode has a maximum time of 60 minutes and will automatically exit the charge mode after 60 minutes is the charge mode jumper is left in place.
4SCU23LX Charge Mode Operation with a Conventional 24VAC Non-Communicating Thermostat
On applications with a conventional 24VAC non-communicating thermostat, the charge mode jumper must be installed on the Charge Mode Pins after providing a Y1 cooling demand to the 4SCU23LX to initiate the Charge Mode. A cooling blower demand must also be provided to initiate blower operation on the cooling speed on the indoor unit. The compressor and outdoor fan motor will operate at 100% capacity. To exit the charging mode, remove the Charge Mode Jumper and remove the Y1 Cooling demand and indoor blower demand. The Charge Mode has a maximum time of 60 minutes and will automatically exit the charge mode after 60 minutes is the charge mode jumper is left in place.
Operation Mode Jumper
The Operation Mode Jumper is only used on applications installed with a conventional 24VAC Non-communicating thermostat. In applications with a conventional 24VAC non-communicating thermostat, the compressor capacity is controlled to maintain the target suction pressure setpoint. The Operation Mode Jumper has three selectable cooling modes. The three modes are Efficiency (Jumper installed on Pins 1 & 2), Normal Mode (Jumper installed on Pins 2 & 3) and Comfort Mode (Jumper Removed). The factory default position is the Efficiency Mode. The Efficiency mode has a variable suction pressure setpoint that will vary with the outdoor temperature; as the outdoor temperature increases the suction pressure setpoint will decrease. When the Operation Mode jumper is installed in the “Normal Mode” the suction pressure setpoint is 135 psig. When the Operation Mode jumper is installed in the “Comfort Mode” the suction pressure setpoint is 125 psig.
Unit Operation
4SCU23LX Unit Operation with a Comfort Sync A3 Communicating Thermostat
When the 4SCU23LX unit is installed with a Comfort Sync A3 Communicating Thermostat and Comfort Sync-enabled indoor unit, the unit capacity will be controlled in the variable capacity mode throughout the range of capacity from minimum capacity to maximum capacity based upon thermostat demand in cooling mode. The indoor air volume will be controlled to match compressor capacity throughout the capacity range.
4SCU23LX Unit Operation with a Conventional 24VAC Non-Communicating 2-Stage Thermostat
When the 4SCU23LX unit is installed with a conventional 24VAC non-communicating 2-stage thermostat, a Y1 first stage cooling demand will initiate cooling operation and first stage indoor blower operation. The compressor will be controlled in the variable capacity mode by varying the compressor capacity to obtain the target suction pressure set point. The Y2 second stage cooling demand will initiate second stage blower operation. Increased air volume will increase the load on the indoor coil and increase the suction pressure. The 4SCU23LX compressor capacity will continue to be controlled based upon the suction pressure. The unit capacity will be controlled in the variable capacity mode throughout the range of capacity from minimum capacity to maximum capacity. If the Y2 demand remains after 20 minutes, the 4SCU23LX control will begin to ramp up the compressor capacity until maximum capacity is achieved. The 4SCU23LX unit will cycle off once the thermostat demand is satisfied.
4SCU23LX Unit Operation with a Conventional 24VAC Non-Communicating Single-Stage Thermostat
When the 4SCU23LX unit is installed with a conventional 24VAC non-communicating single-stage thermostat, a Y1 first stage cooling demand will initiate cooling operation and cooling indoor blower operation. In single stage thermostat applications, a jumper must be installed between Y1 and Y2 on the 4SCU23LX outdoor control. The compressor will be controlled in the variable capacity mode by varying the compressor capacity to obtain the target suction pressure set point. If the cooling demand remains after 20 minutes, the 4SCU23LX control will begin to ramp up the compressor capacity until maximum capacity is achieved. The 4SCU23LX unit will cycle off once the thermostat demand is satisfied.
Start-Up
CAUTION
If unit is equipped with a crankcase heater, it should be energized 24 hours before unit start-up to prevent compressor damage as a result of slugging.
- Rotate fan to check for frozen bearings or binding.
- Inspect all factory and field-installed wiring for loose connections.
- After evacuation is complete, open liquid line and suction line service valves to release refrigerant charge (contained in outdoor unit) into system.
- Replace the stem caps and secure finger tight, then tighten an additional 1/6 of a turn.
- Check voltage supply at the disconnect switch. The voltage must be within the range listed on the unit nameplate. If not, do not start equipment until the power company has been consulted and the voltage condition corrected.
- Connect manifold gauge set for testing and charging.
- Set the thermostat for a cooling demand. Turn on power to the indoor indoor unit and close the outdoor unit disconnect switch to start the unit.
- Recheck voltage while the unit is running. Power must be within range shown on the unit nameplate.
- Check system for sufficient refrigerant using the procedures outlined under Checking Refrigerant Charge.
Operating Manifold Gauge Set and Service Valves
The liquid and vapor line service valves are used for removing refrigerant, flushing, leak testing, evacuating, checking charge and charging. Each valve is equipped with a service port which has a factory-installed valve stem. Figure 14 and Figure 15 provide information on how to access and operate both ball- and angle-type service valves.
Torque Requirements
When servicing or repairing ventilating and air conditioning components, ensure the fasteners are appropriately tightened. Table 8 lists torque values for fasteners.
| Part | Recommended Torque | |
| Service valve cap | 8 ft. lb. | 11 NM |
| Sheet metal screws | 16 in. lb. | 2 NM |
| Machine screws #10 | 28 in. lb. | 3 NM |
| Compressor bolts | 90 in. lb. | 10 NM |
| Gauge port seal cap | 8 ft. lb. | 11 NM |
IMPORTANT
To prevent stripping of the various caps used, the appropriately sized wrench should be used and fitted snugly over the cap before tightening.
Using Manifold Gauge Set
When checking the system charge, only use a manifold gauge set that features low loss anti-blow back fittings. Manifold gauge set used with HFC-410A refrigerant systems must be capable of handling the higher system operating pressures. The gauges should be rated for use with pressures of 0 – 800 psig on the high side and a low side of 30” vacuum to 250 psig with dampened speed to 500 psi. Gauge hoses must be rated for use at up to 800 psig of pressure with a 4000 psig burst rating.
OPERATING BALL-TYPE SERVICE VALVE
- Remove stem cap with an appropriately sized wrench.
- Use an appropriately sized wrench to open. To open valve, rotate stem counterclockwise 90°. To close, rotate stem clockwise 90°.

OPERATING ANGLE-TYPE SERVICE VALVE
- Remove stem cap with an appropriately sized wrench.
- Use a service wrench with a hex-head extension (3/16″ for liquid line valve sizes and 5/16″ for vapor line valve sizes) to back the stem out counterclockwise as far as it will go.

ACCESS SERVICE PORT
A service port cap protects the service port core from contamination and serves as the primary leak seal.
- Remove service port cap with an appropriately sized wrench.
- Connect gauge set to service port.
- When testing is completed, replace service port cap and tighten as follows:
- With torque wrench, finger tighten and torque cap per table 2.
- Without torque wrench, finger tighten and use an appropriately sized wrench to turn an additional 1/6 turn clockwise.

Reinstall Stem Cap
Stem cap protects the valve stem from damage and serves as the primary seal. Replace the stem cap and tighten as follows:
- With torque wrench, finger tighten and then torque cap per table 2.
- Without torque wrench, fi en and use an appropriately sized wrench to turn an additional 1/12 turn clockwise.

Checking Refrigerant Charge
The 4SCU23LX unit is factory-charged with enough HFC- 410A refrigerant to accommodate a 15-foot length o refrigerant piping. For refrigerant piping greater than 15feet, calculate the additional charge using Table 9. Then add the additional charge specified for the specific indoor coil match-up listed on the unit charging sticker. When charging the system with refrigerant or checking refrigerant, the “Charge Mode” (CHRG MODE) jumper provides the ability operate the unit at 100% capacity. See Charge Mode Jumper section on Page 19 for details. Charge should be checked and adjusted using the tables provided on the charging procedure sticker on the unit access panel. Detailed information is given in the 4SCU23LX Service Manual.
High Pressure Switch
This unit is equipped with a high pressure switch which is located on the liquid line. The SPST, normally closed pressure switch opens when liquid line pressure rises above the factory setting of 590 +/- 15 psig and automatically resets at 418 +/- 15 psig.
Homeowner Information
WARNING
ELECTRICAL SHOCK HAZARD! Turn OFF electric power to unit before performing any maintenance or removing panels or doors. FAILURE TO DO SO COULD RESULT IN BODILY INJURY OR DEATH.
In order to ensure peak performance, your system must be properly maintained. Clogged filters and blocked airflow prevent your unit from operating at its most efficient level. The system should be inspected and serviced before each cooling season by a licensed professional HVAC service technician (or equivalent).
Homeowner Maintenance
The following maintenance may be performed by the homeowner.
- Contact a licensed professional HVAC technician to schedule inspection and maintenance appointments for your equipment before each cooling season.
- Check the indoor unit filter each month and replace the filter, if necessary.
- Have your technician show you where your indoor unit filter is located. It will be either at the indoor unit (installed internal or external to the cabinet) or behind a return air grille in the wall or ceiling. Check the filter monthly and clean or replace it as needed. Disposable filters should be replaced with a filter of the same type and size.
- Check the indoor unit drain line for obstructions monthly. The indoor coil is equipped with a drain pan to collect condensate formed as your system removes humidity from the inside air. Have your dealer show you the location of the drain line and how to check for obstructions. (This would also apply to an auxiliary drain, if installed.)
- Check the area around the outdoor unit monthly and remove any obstructions that may restrict airflow to the outdoor unit. This would include grass clippings, leaves, or papers that may have settled around the unit.
- Trim shrubbery away from the unit and periodically check for debris which collects around the unit.
- During the winter months, keep the snow level below the louvered panels.
NOTE: The filter and all access panels must be in place any time the unit is in operation. If you are unsure about the filter required for your system, call your technician for assistance.
IMPORTANT
Sprinklers and soaker hoses should not be installed where they could cause prolonged exposure to the outdoor unit by treated water. Prolonged exposure of the unit to treated water (i.e., sprinkler systems, soakers, waste water, etc.) will corrode the surface of the steel and aluminum parts, diminish performance and affect longevity of the unit.
Thermostat Operation
See the thermostat homeowner manual for instructions on how to operate your thermostat.
Pre-Service Check
If your system fails to operate, check the following before calling for service:
- Verify room thermostat settings are correct.
- Verify that all electrical disconnect switches are ON.
- Check for any blown fuses or tripped circuit breakers.
- Verify unit access panels are in place.
- Verify air filter is clean.
If service is needed, locate and write down the unit model number and have it handy before calling.
IF YOUR SYSTEM STILL DOES NOT OPERATE, CONTACT YOUR SERVICING DEALER.
Be sure to describe the problem, and have the model and serial numbers of the equipment available. If warranty replacement parts are required, the warranty must be processed through a qualified distribution location.
Professional Maintenance
IMPORTANT
Failure to follow instructions will cause damage to the unit. This unit is equipped with an aluminum coil. Aluminum coils may be damaged by exposure to solutions with a pH below 5 or above 9. The aluminum coil should be cleaned using potable water at a moderate pressure (less than 50psi). If the coil cannot be cleaned using water alone, the use of a coil cleaner with a pH in the range of 5 to 9 is recommended. The coil must be rinsed thoroughly after cleaning. In coastal areas, the coil should be cleaned with potable water several times per year to avoid corrosive buildup (salt).
Your air conditioning system should be inspected and maintained twice each year (before the start of the cooling season) by a licensed professional HVAC technician. You can expect the technician to check the following items. These checks may only be conducted by a licensed professional HVAC technician.
Outdoor Unit
Inspect component wiring for loose, worn or damaged connections. Also check for any rubbing or pinching of wires. Confirm proper voltage plus amperage of outdoor unit.
- Inspect component wiring for loose, worn or damaged connections. Also check for any rubbing or pinching of wires. Confirm proper voltage plus amperage of outdoor unit.
- Check the cleanliness of outdoor fan and blade condition (cracks) and clean or replace them, if necessary.
- Inspect base pan drains for debris and clean as necessary.
- Inspect the condition of refrigerant piping and confirm that pipes are not rubbing copper-to-copper. Also, check the condition of the insulation on the refrigerant lines. Repair, correct, or replace as necessary.
- Inspect contactor contacts for pitting or burn marks. Replace as necessary.
- Check outdoor fan motor for worn bearings/bushings. Replace as necessary.
- Inspect and clean outdoor coils, if necessary and note any damage to coils or signs of leakage.
Indoor Unit (Air Handler or Furnace)
- Inspect component wiring for loose, worn or damaged connections. Confirm proper voltage plus amperage of indoor unit.
- Inspect and clean or replace air filters in indoor unit.
- Check the cleanliness of indoor blower and clean blower, if necessary.
- Inspect the indoor coil drain pans and condensate drains for rust, debris, obstructions, leaks or cracks. Pour water in pans to confirm proper drainage from the pan through to the outlet of the pipe. Clean or replace as necessary.
- Inspect and clean indoor coil, if necessary.
- Inspect the condition of the refrigerant lines and confirm that pipes are not rubbing copper-to-copper. Also, ensure that refrigerant pipes are not being affected by indoor air contamination. Check condition of insulation on the refrigerant lines. Repair, correct, or replace as necessary.
- Inspect the duct system for leaks or other problems. Repair or replace as necessary.
- Check for bearing/bushing wear on indoor blower motor. Replace as necessary.
General System Test with System Operating
- Your technician should perform a general system test. He will turn on the air conditioner to check operating functions such as the startup and shutoff operation. He will also check for unusual noises or odors, and measure indoor/outdoor temperatures and system pressures as needed. He will check the refrigerant charge per the charging sticker information on the outdoor unit.
- Verify that system total static pressure and airflow settings are within specific operating parameters.
- Verify correct temperature drop across indoor coil.

Start-Up and Performance Checklist
- Customer:
- Address: _
- Indoor Unit Model: _
- Serial: _
- Outdoor Unit Model: _
- Serial: _
- Notes:
Start-Up Checks
- Refrigerant Type: _
- Rated Load Amps: _
- Actual Amps: _
- Rated Volts: _
- Actual Volts: _
- Condenser Fan Full Load Amps: _
- Actual Amps:
Cooling Mode
- Suction Pressure:
- Liquid Pressure:
- Supply Air Temperature:
- Ambient Temperature:
- Return Air Temperature
System Refrigerant Charge (Refer to manufacturer’s information on unit or installation instructions for required subcooling and approach temperatures.)
- Subcooling: A – B = Subcooling Saturated Condensing Temperature (A) minus Outdoor Air Temperature (B)
- Approach: A – B = Approach Liquid Line Temperature (A) minus Outdoor Air Temperature (B)
- Indoor Coil Temerpature Drop (18 to 22°F): A – B = Coil Temp Drop Return Air Temperature (A) minus Supply Air Temperature (B)































