
Honeywell S8910U Universal Hot Surface Ignition Module User Manual

S8910U
This is a legacy product document supported by Resideo. This product is no longer manufactured.
® U.S. Registered Trademark
Copyright © 1996 Honeywell Inc. • All Rights Reserved
APPLICATION
The SUPER TRADELINE® S8910U Universal Hot Surface Ignition Module is designed to provide easy field replacement of a wide range of hot surface ignition modules manufactured by Honeywell, Robertshaw and White-Rodgers. The S8910U Module provides operating control of a direct ignition system using a 120 Vac hot surface igniter.
FEATURES
- Replaces many White-Rodgers, Robertshaw and Honeywell hot surface ignition models. (See Tables 2, 3, and 4.)
- For 120 Vac (up to 5.0A) surface igniter (Norton 201/ 271 or equivalent).
- For local (single rod) or remote (dual rod) rectification type flame sensing.
- Contains easy-to-use instructions plus the accessories required to adapt the existing hot surface ignition module.
- Provides one or three ignition trials (four-second or seven-second trials) per call for heat; prepurge of 32 seconds or less; up to 96 seconds between purge trial times.
- Temperature range is -40° to 175°F (-40° to 79°C).
SPECIFICATIONS
IMPORTANT
The specifications given in this publication do not include normal manufacturing tolerances. Therefore, this unit may not exactly match the listed specifications.
Also, this product is tested and calibrated under closely controlled conditions, and some minor differences in performance can be expected if those conditions are changed.
Super TRADELINE® Models
The SUPER TRADELINE® S8910U package contains the S8910U control, and easy-to-use instructions, plus the accessories required to adapt the existing hot surface ignition module. The accessory bag assembly includes the White- Rodgers adapter, Robertshaw ground lead, four 1/4 in. female .032 quick-connects, one 3/16 in. female .032 quick connects, four selection tabs and seven wiring labels. The wiring labels are included to assure proper marking of the wires attached to the existing module.
A complete listing of the specific Honeywell and other modules that the SUPER TRADELINE® S8910U is designed to replace is provided in Tables 2 through 4.
NOTE: The S8910U is intended to replace only defective ignition controls. The service technician should make sure that the other parts of the appliance and control system operate safely and reliably before replacing the ignition control.
Super TRADELINE® Model Available:
S8910U Universal Hot Surface Ignition Module.
WARNING
EXPLOSION HAZARD. CAN CAUSE INJURY OR EQUIPMENT DAMAGE.
The S8910U can be used only for direct replacement. Check Tables 2 through 4 before replacing an existing hot surface module with the S8910U. If the existing module is not listed, do not use the S8910U to replace it. Always use the selection tab specified in Tables 2 through 4 for the existing module being replaced. Replacing an unlisted module or using a selection tab other than specified can result in appliance malfunction.
Electrical Ratings:
- Control Voltage: 24V, 60 Hz.
- Maximum Valve Contact Rating: 2A.
- Current Draw: .4A plus valve load.
- Hot Surface Igniter Voltage: 120 Vac, 60 Hz.
- Contact Rating at 120 Vac: 5A.
IMPORTANT
The S8910U is to be used only in a 60 Hz system.
Be sure the system is not 50 Hz.
Hot Surface Igniter Or Igniter-Sensor:
Norton Model 201 or 271 or equivalent
NOTE: If an igniter other than a Norton Model 201 or 271 is used, the igniter must meet the following minimum specifications required over the life of the igniter:
- Igniter must reach 1832°F (1000°C) within 34 seconds with 102 Vac applied.
- Igniter must maintain at least 500M ohm insulation resistance between the igniter lead wires and the igniter mounting bracket.
- Igniter must not develop an insulating layer on its surface (over time) that would prevent flame sensing.
- Igniter surface area immersed in flame must not exceed one-fourth of the grounded area immersed in flame. This would prevent flame sensing.
- Igniter current draw at 132 Vac must not exceed 5A.
ORDERING INFORMATION
When purchasing replacement and modernization products from your TRADELINE® wholesaler or distributor, refer to the TRADELINE® Catalog or price sheets for complete ordering number, or specify:
- Order number.
- Accessories, if desired.
- Order additional system components and system accessories separately.
If you have additional questions, need further information, or would like to comment on our products or services, please write or phone:
- Your local Home and Building Control Sales Office (check white pages of your phone directory).
- Home and Building Control Customer Logistics
Honeywell Inc., 1885 Douglas Drive North
Minneapolis, Minnesota 55422-4386
In Canada—Honeywell Limited/Honeywell Limitée, 35 Dynamic Drive, Scarborough, Ontario M1V 4Z9. International Sales and Service Offices in all principal cities of the world. Manufacturing in Australia, Canada, Finland, France, Germany, Japan, Mexico, Netherlands, Spain, Taiwan, United Kingdom, U.S.A.
Sensor:
Separate sensor required for remote sensing applications.
Wiring:
Use existing appliance wiring. If repair or replacement of lead wires is required, follow instructions on appliance label. Use included quick connect terminals and wiring adaptors according to instructions.
Prepurge:
32 seconds.
Igniter Warmup:
34 seconds.
Between Trial Purge:
96 seconds (3 trial mode only).
Flame Failure Response Time:
1.5 seconds maximum.
Ignition Sequence:
The number of trials for ignition and trial time are determined by the selection tab. See Table 1. If a selection tab is not installed, the module operates at four seconds trial time and one ignition trial.
Table 1. Selection Tab Specifications.

Ambient Operating Temperature:
-40°F to +175°F (-40°C to +79°C).
Dimensions:
See Fig. 1.
Accessory Kit (Included):
- White-Rodgers adapter.
- Robertshaw ground lead.
- Four 1/4 in. female .032 quick-connects.
- One 3/16 in. female .032 quick-connect.
- Four selection tabs.
- Seven wire labels.
Approvals:
IAS Design Certified: Report No. C2030018.

Fig. 1. Approximate ignition module dimensions in in. (mm).
REVIEW THE INSTALLATION
WARNING
FIRE OR EXPLOSION HAZARD. CAN CAUSE PROPERTY DAMAGE, SEVERE INJURY, OR DEATH.
Follow these warnings exactly:
- Review the installation as outlined in this section.
- Plan for frequent maintenance as described in the Maintenance section.
IMPORTANT
The S8910U is not designed to replace the following:
- Intermittent pilot ignition controls.
- Direct spark ignition controls.
- Proven 120 Vac hot surface ignition controls.
- 24 Vac element hot surface ignition controls.
- 240 Vac input/120 Vac element hot surface ignition controls.
- 120 Vac timed warmup hot surface ignition controls with:
— Ignition trial time shorter than four seconds.
— Ignition trial time longer than twelve seconds.
— Edge connectors rather than male quickconnects.
When hot surface ignition systems are used on central heating equipment in barns, greenhouses, and commercial properties and on heating appliances such as commercial cookers, agricultural equipment, industrial heating equipment and pool heaters, heavy demands are made on the controls. Special steps may be required to prevent nuisance shutdowns and control failure due to frequent cycling, and severe environmental conditions related to moisture, corrosive chemicals, dust or excessive heat. These applications require Honeywell Home and Building Control Engineering review; contact your Honeywell Sales Representative for assistance.
Review the following conditions that can apply to your specific installation and take the precautionary steps suggested.
Frequent Cycling
These controls are designed for use on appliances that typically cycle only three to four times an hour during the heating season. In year-around applications with greater cycling rates, the control can wear out more quickly. Perform a monthly checkout.
Water or Steam Cleaning
If a module or gas control gets wet, replace it. If the appliance is likely to be cleaned with water or steam, protect (cover) the controls and wiring from water or steam flow. Mount the controls high enough above the bottom of the cabinet to avoid getting wet during normal cleaning procedures. A NEMA 4 enclosure is recommended for the ignition module; see the Electronic Ignition Service Manual, form 70-6604.
High Humidity or Dripping Water
Dripping water can cause the module to fail. Never install an appliance where water can drip on the controls. In addition, high ambient humidity can cause the gas control to corrode and fail.
If the appliance is in a humid atmosphere, make sure air circulation around the controls is adequate to prevent condensation. Also, regularly check out the system. A NEMA 4 enclosure is recommended for the ignition module; see the Electronic Ignition Service Manual, form 70-6604.
Corrosive Chemicals
Corrosive chemicals can attack the module and gas control, eventually causing a failure. If chemicals are used for routine cleaning, avoid contact with the controls. Where chemicals are suspended in air, as in some industrial or agricultural applications, A NEMA 4 enclosure is recommended for the ignition module; see the Electronic Ignition Service Manual, form 70-6604.
Dust or Grease Accumulation
Heavy accumulations of dust or grease can cause controls to malfunction. Where dust or grease can be a problem, provide covers for the module and the gas control to limit contamination. A NEMA 4 enclosure is recommended for the ignition module; see the Electronic Ignition Service Manual, form 70-6604.
Heat
Excessively high temperatures can damage controls. Make sure the maximum ambient temperature at the control does not exceed the rating of the control. If the appliance operates at very high temperatures, use insulation, shielding, and air circulation, as necessary, to protect the controls. Assure that proper insulation or shielding was provided by the appliance manufacturer; verify proper air circulation is maintained when the appliance is installed.
INSTALLATION
When Installing this Ignition System…
- Read these instructions carefully. Failure to follow them could damage the components or cause a hazardous condition.
- Check Tables 2, 3, and 4 to confirm that the S8910U is a direct replacement for the existing module.
- Installer must be a trained, experienced service technician.
- After installation is complete, check out component and appliance operation as provided in these instructions.
WARNING
FIRE OR EXPLOSION HAZARD. CAN CAUSE PROPERTY DAMAGE, SEVERE INJURY, OR DEATH.
- If the ignition module gets wet, it can malfunction, leading to accumulation of explosive gas.
• Never install where water can flood, drip or condense on the module.
• Never use a module that has been wet.Replace it. - Liquefied petroleum (LP) gas is heavier than air and can not vent upward naturally.
• Do not light pilot or operate electric switches, lights or appliances until you are sure the appliance area is free of gas. - Do not attempt to disassemble or clean the module. Improper reassembly and cleaning can cause unreliable operation.
CAUTION
- Disconnect the power supply before beginning wiring to prevent electrical shock or equipment damage.
- If a new gas control is to be installed, turn off the gas supply before starting the installation. Conduct a Gas Leak Test according to the gas control manufacturer instructions after the gas control is installed.
- If a module must be mounted where it can be exposed to moisture or water, provide a suitable waterproof enclosure.
- Using the wire labels provided, label all wires before disconnecting. Wiring errors can cause improper appliance operation and create dangerous conditions such as bypassing safety features.
Perform Preinstallation Safety Inspection
A preinstallation safety check of the appliance and venting system must be done before the replacement module is installed. If a condition is detected that could result in unsafe operation, shut off the appliance and advise the owner of the unsafe condition. Correct any potentially unsafe condition before proceeding with the installation.
Remove Old Module
Disconnect power supply before doing any work on the unit. Disconnect and tag the wires from the old module using the wire labels provided. Remove the old module from its mounting location.
Mount New Ignition Module
Mount the S8910U Module in the same location as the old module. Protect the module from exposure to water, moisture, corrosive chemicals and excessive dust and grease. Assure that ambient temperature at the module is within the range listed in the Application section.
Mount the module with the terminals down to protect from dripping water and dust. (The module can also be mounted with terminals on either side.) Do Not Mount with the terminals pointing up. Refer to Fig. 2 for mounting recommendations. When it is necessary to drill new mounting holes, use the S8910U as a template to mark the mounting hole pattern. Drill new holes as required. Fasten securely with four No. 6-32 machine or No. 8 sheet metal screws.
MOUNT IN ONE OF THESE POSITIONS



Fig. 2. Module mounting recommendations.
Install Selection Tab
Four selection tabs are included with the S8910U. See Tables 1 through 4. Select the correct tab for the system and separate the tab from the other three tabs. Install the tab on the module. Be sure the selection tab is properly positioned and firmly inserted. See Fig. 3. Discard all unused selection tabs at a remote location so an incorrect tab cannot be used in the future. Without a selection tab, the module operates at a four-second trial time and one ignition trial.
WARNING
EXPLOSION HAZARD. CAN CAUSE INJURY OR EQUIPMENT DAMAGE.
Only trained professional gas appliance service technicians should install and check out the S8910U and selection tabs. Use only the selection tab specified in Tables 2, 3, and 4 for the existing module being replaced. Always remove all unused selection tabs from the job site and discard them at a remote location. Improper use of the selection tabs can result in appliance malfunction.

Fig. 3. Separating and installing selection tab.
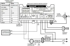
Wire the Module
CAUTION
- Check the wiring diagram furnished by the appliance manufacturer, if available, and compare with Fig. 4 through 6. Carefully follow any special instructions affecting the general procedures outlined in this section.
- Disconnect the power supply before making wiring connections to prevent electrical shock or equipment damage.
IMPORTANT
- Be sure all wiring complies with applicable electrical codes and ordinances.
- Assure that hot surface igniter leadwires are not allowed to rest against grounded metal surfaces.
- A common ground is required for the S8910U and the main burner. The 24V (GND) terminal internally grounds one side of the transformer. Be sure that auxiliary controls or limits are not in the grounded leg. In addition, earth-ground the appliance.
- Make sure the transformer has adequate VA. The ignition module requires 0.4A at 24 Vac. Add together the current draws of all other devices in the control circuit, including the pilot and main valves in the gas control, and multiply by 24 to determine the total VA requirement of these components. Add this total to 9.6 VA (for the ignition module). The result is the minimum transformer VA rating. Use a Class II transformer when replacement is required.
- Check that L1 (hot) and L2 (neutral) are wired to the proper terminals.
- Connect the wires to the S8910U Ignition Module as shown in Table 5. Make sure that adequate system ground is provided as indicated in the wiring table. See Fig. 4 through 6. Where a change in quick-connect is required, cut off the original quick-connect, strip the lead wire and firmly crimp in place the proper quick connect supplied.
- Verify the thermostat anticipator setting as explained in the above IMPORTANT, item 4 .
Table 2. White-Rodgers Control to Honeywell S8910U Cross Reference.
NOTE: White-Rodgers product information was obtained from the 1991 White-Rodgers Product Catalog (R3700).
NOTE: This list is for reference only. Honeywell reserves the right to add or delete models at any time, based on new or updated information. See the Installation Instructions packed with the S8910U for the most current list of models recommended for replacement.


NOTE: White-Rodgers product information was obtained from the 1991 White-Rodgers Product Catalog (R3700).
NOTE: This list is for reference only. Honeywell reserves the right to add or delete models at any time, based on new or updated information. See the Installation Instructions packed with the S8910U for the most current list of models recommended for replacement.


Table 3. Robertshaw Control to Honeywell S8910U Cross Reference.
NOTE: Robertshaw product information was obtained from the 1993-1994 Robertshaw Uni-Line Catalog (2–064).


a The S8910U and the original control lockout times are different. The S8910U lockout time is within the design tolerance lockout time of the original control.
b The lockout time of the S8910U is shorter than the original control. Be sure to observe the appliance operation under a variety of input conditions to assure reliable operation.
Table 4. Honeywell Control to Honeywell S8910U Cross Reference.


a The S8910U and the original control lockout times are different. The S8910U lockout time is within the design tolerance lockout time of the original control.
b The lockout time of the S8910U is shorter than the original control. Be sure to observe the appliance operation under a variety of input conditions to assure reliable operation.
Table 5. Replacement Wiring Terminals.

a Remove quick-connect and replace with the included 1/4 in. quick-connect.
b Use green adapter cable (provided) to connect S8910U GND (BURNER) terminal to chassis ground.
c Do not use the S8910U VALVE (GND) terminal. VALVE (GND) and 24V (GND) are interconnected in the appliance wiring.
d Remove quick-connect and replace with the included 3/16 in. quick-connect.
e Do not use this terminal if model being replaced does not have 120V neutral power supply connection.
f Use the black wire on the included adapter cable.
g Use the orange wire on the included adapter cable.
h On remote sense models, remove jumper quick-connect from S8910U sense terminal, cut jumper wire at circuit board and discard. On local sense models, leave black jumper connected.
i Remove jumper from S8910U sense terminal, cut jumper wire at circuit board and discard.


Fig. 4. Typical hookup when S8910U replaces White-Rodgers 50E/F47.


Fig. 5. Typical hookup when S8910U replaces Robertshaw HS780.


Fig. 6. Typical hookup when S8910U replaces Honeywell S89/S890.
STARTUP AND CHECKOUT
WARNING
FIRE OR EXPLOSION HAZARD. CAN CAUSE PROPERTY DAMAGE, SEVERE INJURY, OR DEATH.
- If you smell gas or suspect a gas leak, turn off gas at the manual service valve and evacuate the building. Do not try to light any appliance; do not touch any electrical switch or telephone in the building until you are sure no spilled gas remains.
- Perform a gas leak test, as described in Steps 1 and 6 in the Startup and Checkout section, for initial installation and any time work is done involving the gas piping.
Check out the gas control system:
- At initial installation of the appliance.
- As part of regular maintenance procedures.
- At maintenance intervals determined by the application.
- As the first step in troubleshooting.
- Any time work is done on the system.
Determine maintenance frequency individually for each application; see Maintenance section.
Step 1: Perform visual inspection.
- With power off, make sure all wiring connections are clean and tight.
- Turn on the power to the appliance and the S8910U.
- Open the manual shutoff valves in the gas line to the appliance.
- Test for a gas leak upstream of the gas control if the piping has been disturbed.
GAS LEAK TEST: Paint gas control gasket edges and all pipe connections upstream of the gas control with a rich soap and water solution. Bubbles indicate gas leaks. Tighten the joints and screws or replace the component to stop a gas leak. Recheck with soap and water solution.
Step 2: Verify control system ground.
The ignition module must share a common ground with the main burner. The burner serves as the common grounding area to assure reliable flame detection. If there is not good metal-to-metal contact between the burner and ground, run a lead from the burner to ground.
Step 3: Review normal operating sequence and module specifications. See Operation and Application sections.
Step 4: Reset the ignition module.
- Turn the thermostat or controller to the lowest setting.
- Turn on the system power.
- Wait one minute.
As you do Steps 5 and 6, watch for points where operation
deviates from normal. Refer to Troubleshooting section to
correct the problem.
Step 5: Check the safety lockout operation.
- Turn off the gas supply.
- Set the thermostat or controller above the room temperature to call for heat.
- Watch for igniter warmup following prepurge. Igniter starts to glow several seconds after it is powered.
- Time the length of time gas control is energized; measure the time by connecting a voltmeter across the gas valve terminals:
Selection tabs A and B for 4 seconds.
Selection tabs C and D for 7 seconds. - When using a three-trial ignition selection tab (tabs B or D), watch for the start of the 96-second between trial purge, followed by a 34-second igniter warmup and a second try for ignition. After a third purge, warmup and trial for ignition sequence, the S8910U should lock out. LED goes into one flash mode after lockout.
- Open the manual gas control knob and make sure no gas is flowing to the burner.
- Set the thermostat below the room temperature and wait one minute before continuing.
Step 6: Check normal operation.
- Set the thermostat or the controller above the room temperature to call for heat.
- Observe the light off sequence and make sure the main burner lights smoothly without flashback.
- Make sure the burner operates smoothly without floating, lifting, or flame rollout to the furnace vestibule or heat buildup in the vestibule.
- Test for a gas leak downstream of the gas control if the piping has been disturbed. GAS LEAK TEST: Paint the gas control gasket edges and all pipe connections downstream of the gas control with a rich soap and water solution. Bubbles indicate a gas leak. Tighten the joints and screws or replace the component to stop a gas leak. Recheck with soap and water solution.
- Check the burner flame condition. The igniter-sensor or sensor must be constantly immersed in flame. Check the burner flame condition as shown in Fig. 7. Do not relocate the hot surface igniter or flame rod.
- Turn the thermostat or controller below the room temperature. Make sure the main burner and the pilot flames go out.
WARNING
FIRE OR EXPLOSION HAZARD. CAN CAUSE PROPERTY DAMAGE, SEVERE INJURY, OR DEATH.
Improper location of the 120 Vac hot surface igniter or
any flame sensing rod can result in appliance
malfunction.
- Never attempt to relocate the 120 Vac hot surface igniter or the flame sensing rod from the original position established by the appliance manufacturer.
- Never attempt to change the appliance flame sensing (single rod or dual rod) from the type originally established by the appliance manufacturer.
- Be sure the 120 Vac hot surface igniter or the flame sensing rod is replaced in exactly the original position after removal for inspection, service or replacement.


Fig. 7. Check burner flame condition.
MAINTENANCE
WARNING
FIRE OR EXPLOSION HAZARD. CAN CAUSE PROPERTY DAMAGE, SEVERE INJURY, OR DEATH.
Do not attempt to take apart the module or to clean it. Improper assembly and cleaning can cause unreliable operation.
Regular preventive maintenance is important in applications that place a heavy load on system controls such as those used in the commercial cooking and agricultural and industrial industries because:
- In many such applications, particularly commercial cooking, the equipment operates 100,000 to 200,000 cycles per year. This heavy cycling can wear out the gas control in one to two years.
- Exposure to water, dirt, chemicals and heat can damage the gas control and shut down the control system. A NEMA 4 enclosure can reduce exposure to environmental contaminants. See Electronic Ignition Service manual, form 70-6604.
The maintenance program should include regular checkout of the system as outlined in the Startup and Checkout section, and checkout of the control system as described in the appliance manufacturer literature.
Determine the maintenance frequency individually for each application:
- Cycling frequency. Appliances that may cycle 20,000 times annually should be checked monthly.
- Intermittent use. Appliances that are used seasonally should be checked before shutdown and again before the next use.
- Consequence of unexpected shutdown. Where the cost of an unexpected shutdown would be high, the system should be checked more often.
- Dusty, wet, or corrosive environment. Because these environments can cause the gas control to deteriorate more rapidly, the system should be checked more often.
Replace any control if it does not perform properly on checkout or troubleshooting. In addition, replace any module if it is wet or looks like it has ever been wet. Use protective enclosures, as described in Planning the Installation section, regardless of checkout frequency.
OPERATION
The S8910U is a direct ignition control used with 120 Vac timed warmup hot surface igniter. The control provides operating control and shuts off all gas flow on ignition failure or loss of main burner flame in central heat furnaces and other heating appliances.
Module operation is in three phases—prepurge/igniter warmup, trial for ignition and burner operation. The S8910U provides one or three trials for ignition, depending on which selection tab is installed. Fig. 8 shows the normal operating sequence.
Purge/Prepurge
When the S8910U is used in a fan-assisted combustion system, the combustion air blower starts on a call for heat from the thermostat. On proof of airflow, the air proving switch closes
and energizes the S8910U. When the S8910U is used in an atmospheric system, the call for heat energizes the module. In either case, the S8910U first initiates a 32-second delay to allow system prepurge.
Igniter Warmup
After prepurge, the S8910U energizes the igniter to start the igniter warmup. The module energizes the hot surface igniter for a 34-second warmup period; the gas control is closed during this period.
Trial for Ignition
At the end of the warmup period, the gas control opens for the ignition trial time determined by the selection tab. The hot surface igniter stays powered for an ignition activation period of one second if the four-second trial time is used or four seconds if the seven-second trial time is used. The igniter turns off after the ignition activation period. Near the end of the ignition trial time, the flame rectification sensing circuit determines if the main burner flame is present. If so, the gas control remains open and the burner operation phase begins.
Burner Operation
When the main burner is lit, a flame rectification circuit is completed between the flame sensor (igniter on local sense systems or flame rod on remote sense systems) and the main burner (burner ground). The S8910U flame sensing circuit detects the flame current and holds open the gas control. The main flame is monitored continuously during the call for heat.
Safety Shutdown
One Trial Selection Tabs (A and C)
If flame is not sensed by the end of the timed trial for ignition, the gas control closes and the module locks out. It must be manually reset by removing power or setting the thermostat below the room temperature for at least 30 seconds. If the burner lights and flame is proved but goes out during the run cycle, the gas control closes and the module initiates a warmup period followed by one trial for ignition. If flame is not established, the gas control closes and the module locks out, requiring manual reset.
Three Trial Selection Tabs (B and D)
If flame is not sensed by the end of the first timed trial for ignition, the gas control closes and the module initiates a second 96 seconds between trial purge cycle, followed by igniter warmup and a second trial for ignition. If flame is not established, the between trial purge, warmup, trial for ignition cycle is repeated a third time. If flame is still not established following the third trial, the gas control closes and the module locks out. It must be manually reset by removing power or setting the thermostat below the room temperature for at least 30 seconds.
If the burner goes out during the run cycle, the gas control closes and the module checks for the number of ignition trials performed during the current call for heat. If the number is less than three, the module initiates a between trial purge, warmup and trial for ignition. After the third trial during a single call for heat, the module locks out. The module must be manually reset following the lockout.


Fig. 8. S8910U normal operating sequence.
TROUBLESHOOTING
IMPORTANT
- The following service procedures are provided as a general guide. Follow the appliance manufacturer service instructions if available.
- Meter readings between gas control and ignition module must be taken within the trial for ignition period. Once the ignition module shuts off, wait for retry or reset at the thermostat.
- If any component does not function properly, make sure it is correctly installed and wired before replacing it.
- The ignition module cannot be repaired. If it malfunctions, replace it.
- Only trained, experienced service technicians should service hot surface ignition systems.
- After servicing, verify proper system operation.
Perform the checkout steps in the Startup and Checkout section as the first step in troubleshooting. Then check the troubleshooting sequence (Fig. 9) to determine the exact the cause of the problem.
After troubleshooting, perform the checkout procedure again to be sure the system is operating normally.
Status LED Used to Troubleshoot
The LED can be used to check the appliance status. A description of the LED signals follows.
IMPORTANT
The LED shows system status for the current call for heat. When the call for heat is interrupted (thermostat satisfied or system power switched off), the LED goes off and the status information is lost.
- Pulsing heartbeat is the normal operating mode during a call for heat (24V terminal is powered). The system can be in any of the normal operating modes including prepurge, warmup, ignition trial, between trial purge, or normal run.
- One flash indicates the S8910U is in an ignition lockout mode. The most probable cause is the main burner failing to light or failure to detect the flame. Run the appliance through a call for heat and if the burner does not light, check the:
— gas supply
— input voltage
— hot surface igniter
— gas control
— wiring
If the main burner lights, but goes out at the end of ignition trial, check the:
— igniter/sensor
— flame rod
— burner ground connections
— wiring - Two flashes indicates the flame rectification signal is weak.
The most probable causes are:
— contaminated or mislocated igniter/sensor or flame rod
— poor flame sense leadwire insulation or connections
— poor gas pressure
If the flame rectification signal is strong when the appliance lights, but weak while heat is being delivered, check for overheating of the igniter/sensor, flame rod ceramic or flame sense lead wires. - Three flashes indicate an internal error. The most probable cause is an S8910U logic failure. Start a new call for heat and if the three-flash signal returns, replace the S8910U.
Ignition System Checks
Step 1: Check igniter wire harness.
Make sure:
- Ignition cable does not run in contact with any metal surfaces.
- Connections to the ignition module and to the igniter or igniter-sensor are clean and tight.
- Ignition cable provides good electrical continuity.
Step 2: Check ignition system grounding. Nuisance shutdowns are often caused by a poor or erratic ground.
a. A common ground is required for the module, igniter, flame sensor and main burner.
- Check for good metal-to-metal contact between the igniter bracket and the main burner.
- Check the ground path from the GND (BURNER) terminal on the module to the main burner. Make sure connections are clean and tight. If the wire is damaged or deteriorated, replace it by following the appliance manufacturer instructions. A temporary lead wire connection between the GND (BURNER) terminal and the main burner can help confirm a ground path problem.
- Check the temperature at the igniter ceramic or flame sensor insulator. Excessive temperature permits leakage to ground. Contact the appliance manufacturer if the temperature exceeds rating of igniter or sensor.
- If flame sensor or bracket is bent out of position, restore to the correct position.
- Replace the igniter and sensor or igniter-sensor with an identical unit if the insulator is cracked.
STEP 3: Check the flame sensing circuit.
- Make sure the burner flame is capable of providing a good rectification signal. See Fig. 7.
- Make sure about 3/4 to 1 in. of the flame sensor or igniter-sensor is continuously immersed in the flame for the best flame signal. See Fig. 7.
- Check for excessive (above 1000°F [538°C]) temperature at the ceramic insulator on the flame sensor. Excessive temperature can cause a short to ground.
- Check for cracked igniter-sensor or sensor ceramic insulator, which can cause short to ground, and replace unit if necessary.
• Make sure electrical connections are clean and tight. Replace damaged wire with moisture-resistant No. 18 wire rated for continuous duty up to 221°F (105°C). - If the igniter is other than a Norton 201 or 271, make sure it meets the following specifications:
• Igniter must reach 1832°F (1000°C) within 34 seconds with 102 Vac applied.
• Igniter must maintain at least 500M ohm insulation resistance between the igniter leadwires and the igniter mounting bracket.
• Igniter must not develop an insulating layer on its surface (over time) that would prevent flame sensing.
• Igniter surface area immersed in flame must not exceed one-fourth of the grounded area immersed in flame. This would prevent flame sensing.
• Igniter current draw at 132 Vac must not exceed 5A.



Fig. 9. S8910U troubleshooting sequence.

Home and Building Control
Honeywell Inc.
Honeywell Plaza
P.O. Box 524
Minneapolis MN 55408-0524
Home and Building Control
Honeywell Limited-Honeywell Limitée
155 Gordon Baker Road
North York, Ontario
M2H 2C9
Honeywell Asia Pacific Inc.
Room 3213-3225
Sun Hung Kai Centre
No. 30 Harbour Road
Wanchai
Hong Kong
Honeywell Latin American Division
Miami Lakes Headquarters
14505 Commerce Way Suite 500
Miami Lakes FL 33016
Honeywell Europe S.A.
3 Avenue du Bourget
B-1140 Brussels Belgium
68-0161—1 68-0161—1 J. S. Rev. 7-96 Printed in U.S.A.
Printed on recycled paper containing at least 10% post-consumer paper fibers.
Helping You Control Your World
customer.honeywell.com
Read More About This Manual & Download PDF:



















