
![]()
PremierPlus Solar Unvented Hot Water Cylinder
Installation and User Manual

PREMIER PLUS SOLAR INSTALLATION AND SERVICING INSTRUCTIONS.
PLEASE LEAVE THIS MANUAL WITH THE UNIT FOR FUTURE
REFERENCE.

THE BENCHMARK SCHEME
Benchmark places responsibilities on both manufacturers and installers. The purpose is to ensure that customers are provided with the correct equipment for their needs, that it is installed, commissioned, and serviced in accordance with the manufacturer’s instructions by competent persons, and that it meets the requirements of the appropriate Building
Regulations. The Benchmark Checklist can be used to demonstrate compliance with Building Regulations and should be provided to the customer for future reference.
Installers are required to carry out installation, commissioning, and servicing work in accordance with the Benchmark Code of Practice which is available from the Heating and Hotwater Industry Council which manages and promotes the Scheme. Visit www.centralheating.co.uk for more information.
IMPORTANT NOTE TO USER: PLEASE REFER TO THE USER INSTRUCTIONS SECTION ON PAGES 24 AND 25 FOR IMPORTANT INFORMATION WITH RESPECT TO THE BENCHMARK SCHEME
IMPORTANT: PLEASE READ ALL THESE INSTRUCTIONS BEFORE COMMENCING INSTALLATION
THE INFORMATION CONTAINED IN THESE INSTRUCTIONS DETAILS HOW TO CONNECT THE PREMIER PLUS SOLAR CYLINDER TO A SOLAR PRIMARY CIRCUIT. OTHER CONTROLS WILL BE NECESSARY TO PROVIDE CONTROL OVER THE SOLAR PRIMARY CIRCUIT, REFER TO THE INSTRUCTIONS SUPPLIED WITH THE SOLAR CONTROLS AND ANCILLARY EQUIPMENT FOR DETAILS OF HOW TO INTEGRATE THEM WITH THE PREMIER PLUS SOLAR CYLINDER.
GENERAL REQUIREMENTS
IMPORTANT: THIS APPLIANCE CAN BE USED BY CHILDREN AGED FROM 8 YEARS AND ABOVE AND PERSONS WITH REDUCED PHYSICAL SENSORY OR MENTAL CAPABILITIES OR LACK OF EXPERIENCE AND KNOWLEDGE IF THEY HAVE BEEN GIVEN SUPERVISORY OR INSTRUCTION
CONCERNING USE OF THE APPLIANCE IN A SAFE WAY AND UNDERSTANDING THE HAZARDS INVOLVED. CHILDREN SHALL NOT PLAY WITH THE APPLIANCE. CLEANING AND USER MAINTENANCE SHALL NOT BE MADE BY CHILDREN WITHOUT SUPERVISION.
WARNING: Do not switch it on if there is a possibility that the water in the heater is frozen.
OPERATIONAL SUMMARY (Indirect models in conformance with BS EN 12897:2006)
| Maximum mains water supply pressure (to 3 bar pressure reducing valve) Operating pressure (pressure reducing valve set pressure – non adjustable) Expansion vessel pressure Expansion relief valve setting T&P relief valve setting Primary coil operating pressure (max) Immersion heater rating (a.c. supply only) | 1.6MPa (16 bar) 0.35MPa (3.5 bar) 0.35MPa (3.5 bar) 0.6MPa (6 bar) 1.0MPa/90 °C (10 bar) 1.0MPa (10 bar) 3kW @ 240V 50Hz 2.8kW @ 230V 50Hz |
| Primary Coil ratings (Based on a primary #ow rate of 15L/min and a #ow temperature of 80 °C) Pressure drop across coils | See Table 2, page 4 0.02MPa (0.2bar) |
| Storage capacity Weight when full | See Table 2, Page 4 See Table 2, Page 4 |
Note: Although the primary coil pressure rating is 1.0Mpa (10 bar) the 2 port zone valve supplied with the cylinder is only rated 0.86MPa (8.6 bar). If the cylinder is to be plumbed into a system delivering 1.0MPa (10 bar) a suitable 2 port zone valve will have to be sourced.
| Direct | ||||
| Supplier’s name or trade mark | Premier Plus Solar | |||
| Supplier’s model identifier | PES170D | PES210D | PES260D | PES300D |
| Storage volume V in litres | 170.0 | 210.0 | 260.0 | 300.0 |
| Mixed water at 40 °C V40 in litres | 106. | 205. | 259. | 280. |
| The declared load profile | M | L | L | L |
| The water heating energy efficiency class of the model | C | C | C | C |
| The water heating energy efficiency in % | 37. | 38. | 39. | 38.0 |
| The annual electricity consumption in kWh | 1373 | 2716 | 2632 | 2697 |
| Daily fuel consumption Q fuel in kWh | 6.380 | 12.580 | 12.090 | 12.470 |
| The thermostat temperature settings of the water heater, as placed on the market by the supplier | 60°C | |||
| Specific precautions that shall be taken when the water heater is assembled, installed or maintained and disposed of at end of life | See section 2 to 6 | |||
| Indirect | ||||
| Model(s) | PES190I | PES210I | PES250I | PES3001 |
| Energy efficiency class | C | C | D | D |
| Standing loss in W | 80.0 | 82.0 | 94.0 | 105.0 |
| Storage volume V in litres | 190.0 | 210.0 | 250.0 | 300.0 |
Table: Technical parameters in accordance with European Commission regulations 814/2013 and 812/2013
INTRODUCTION
The Premier Plus Solar is a purpose-designed unvented solar water heater. The unit has a stainless steel inner vessel which ensures an excellent standard of corrosion resistance. The outer casing is a combination of resilient thermoplastic moldings and corrosion-proofed steel (Plastisol) sheet. All Premiers are insulated with CFC/HCFC free polyurethane foam to meet the latest European heat loss requirements (see Table 3). The unit is supplied complete with all the necessary safety and control devices needed to allow connection to the PremierPlus solar cylinder. All these components are pre-adjusted. This appliance complies with the requirements of the CE marking directive and is KIWA approved to show compliance with Building Regulations (Section G3). The following instructions are offered as a guide to installation which must be carried out by a competent plumbing and electrical installer in accordance with Building Regulation G3, The Building Standards
NOTE: Prior to installation the unit should be stored in an upright position in an area free from excessive dampness or humidity.
Table 2: Unit weights
| Nominal Capacity (litres) | Standing Heat Loss | |
| per day (kWh/24h) | per year (kWh/365d) | |
| 170 | 1.40 | 511 |
| 190 | 2. | 555 |
| 210 | 170 | 621 |
| 250 | 2. | 715 |
| 260 | 2. | 723 |
| 300 | 2. | 832 |
Table 3: Standing heat losses
| Type | Model reference | Nominal capacity (litres) | Weight of unit full (kg) |
| DIRECT | PES170D | 170 | 210 |
| PES210D | 210 | 259 | |
| PES260D | 260 | 308 | |
| PES300D | 300 | 362 | |
| INDIRECT | PES 190I | 190 | 240 |
| PES210I | 210 | 264 | |
| PES250I | 250 | 308 | |
| PES300I | 300 | 367 |
Table: Figures measured in accordance with KIWA Test Criteria for compliance with UK Building and Water Regulations
2.1 COMPONENTS SUPPLIED
- Premier Plus unvented solar water heater incorporating immersion heater(s) and thermal controls
- Factory $tted temperature/pressure relief valve
- Cold water combination valve.
- The expansion vessel and mounting bracket.
- Tundish.
- Motorized valve (indirect models only).
- Compression nuts and olives
- Immersion heater key spanner
2.2 SITING THE UNIT
The Premier Plus Solar must be installed vertically. Although location is not critical, the following points should be considered:
- The Premier Plus Solar should be sited to ensure minimum dead leg distances, particularly to the point of most frequent use.
- Avoid siting where extremely cold temperatures will be experienced. All exposed pipe-work should be insulated.
- The discharge pipe-work from the safety valves must have a minimum fall of 1:200 from the unit and terminate in a safe and visible position.
- Access to associated controls and immersion heaters should be possible to allow for periodic servicing and maintenance.
- Ensure that the base chosen for the Premier Plus Solar is level and capable of permanently supporting the weight when full of water (see Table 2)
2.3 OUTLET/TERMINAL FITTINGS (TAPS, ETC.)
The Premier Plus Solar can be used with most types of terminal $ttings. It is advantageous in many mixer showers to have balanced hot and cold water supplies. In these instances a balanced pressure cold water connection should be placed between the cold water combination valve and the Premier Plus water heater. Outlets situated higher than the PremierPlus Solar will give outlet pressures lower than that at the heater, a 10m height difference will result in a 1 bar pressure reduction at the outlet.
2.4 LIMITATIONS
The Premier Plus unvented solar water heater should not be used in association with any of the following:
- Solid fuel boilers or any other boiler in which the energy input is not under effective thermostatic control unless additional and appropriate safety measures are installed.
- Ascending spray type bidets or any other class 1 back syphonage risk requiring that a type A air gap be employed.
- Steam heating plants unless additional and appropriate safety devices are installed.
- Situations where maintenance is likely to be neglected or safety devices tampered with.
- Water supplies that have either inadequate pressure or where the supply may be intermittent.
- Situations where it is not possible to safely pipe away any discharge from the safety valves.
- In areas where the water consistently contains a high proportion of solids, e.g. suspended matter that could block the strainer, unless adequate $ltration can be ensured.
The PremierPlus solar cylinder is to be used for the storage of wholesum water (max 250mg/l Chloride)
INSTALLATION – GENERAL
3.1 PIPE FITTINGS
All pipe $ttings are made via 22mm compression $ttings directly to the unit. The $ttings are threaded 3/4”BSP male parallel should threaded pipe connections be required.
3.2 COLD FEED
A 22mm cold water supply is recommended however, if a 15mm (1/2”) supply exists which provides suf$cient #ow this may be used (although more #ow noise may be experienced).
A stopcock or servicing valve should be incorporated into the cold water supply to enable the Santon PremierPlus solar and its associated controls to be isolated and serviced.
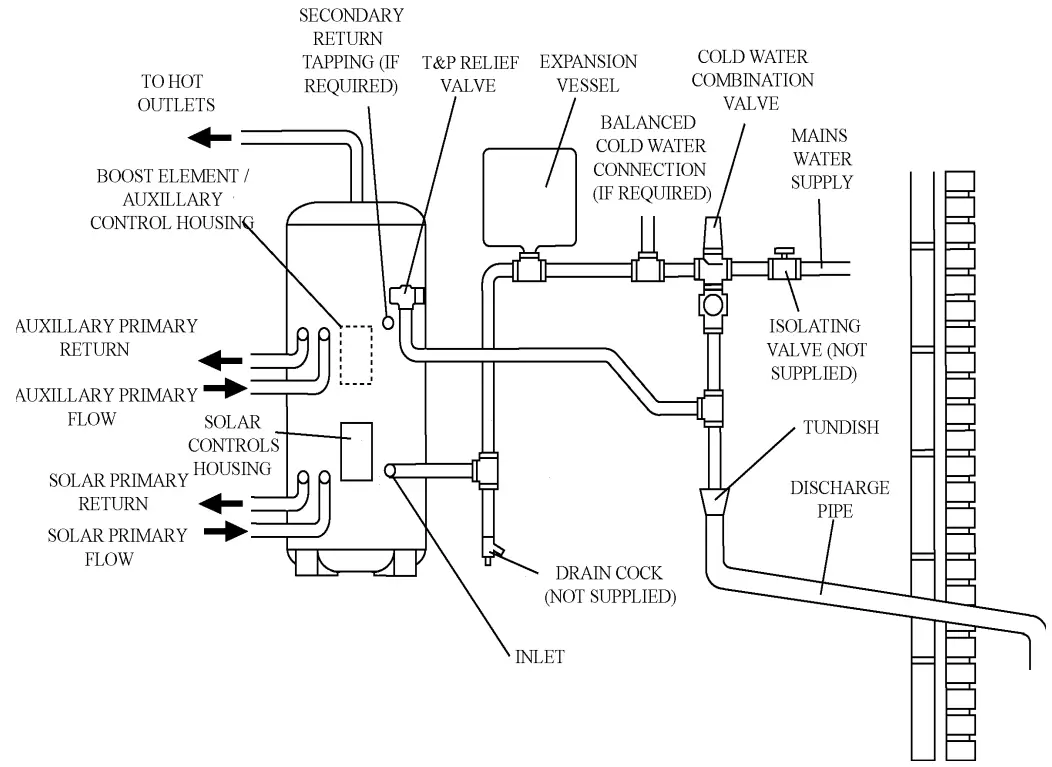
3.3 COLD WATER COMBINATION VALVE (FIG 1)
The cold water combination valve can be connected anywhere on the cold water mains supply prior to the expansion vessel (see Fig. 5). The cold water combination valve is installed as a complete one-piece unit. The valve incorporates the pressure reducer, strainer, expansion valve and check valve. Ensure that the valve is installed with the direction
of #ow arrows pointing in the right direction. No other valves should be placed between the cold water combination valve and the PremierPlus solar unit. The expansion valve connection must not be used for any other purpose.
3.4 DRAIN TAP
A suitable draining tap should be installed in the cold water supply to the PremierPlus solar unit between the cold water combination valve and the heater at as low a level as possible. It is recommended that the outlet point of the drain pipework be at least 1 metre below the level of the heater (this can be achieved by attaching a hose to the drain tap outlet spigot).
3.5 EXPANSION VESSEL
The expansion vessel accommodates expansion that results from heating the water inside the unit. The unit is precharged at 3.5 bar. The expansion vessel must be connected between the cold water combination valve and the Santon PremierPlus solar (see Fig. 5). The location of the expansion vessel should allow access to recharge the pressure as and when necessary, this can be done using a normal car foot pump. It is recommended that the expansion vessel is adequately supported. An expansion vessel wall mounting bracket is supplied for this purpose.
NOTE: DO NOT USE THE POTABLE WATER EXPANSION VESSEL SUPPLIED WITH THE PREMIER PLUS SOLAR FOR ANY OTHER PURPOSE. IT IS NOT SUITABLE FOR USE ON A SOLAR PRIMARY CIRCUIT.
3.6 SECONDARY CIRCULATION
If secondary circulation is required it is recommended that it be connected to the Premier as shown in Fig. 2 The secondary return pipe should be in 15mm pipe and incorporate a check valve to prevent back#ow. A suitable
WRAS approved bronze circulation pump will be required. On large systems, due to the increase in system water content, it may be necessary to $t an additional expansion vessel to the secondary circuit. This should be done if the capacity of the secondary circuit exceeds 10 litres.
Pipe capacity (copper)
15mm o/d = 0.13 l/m (10 litres = 77m)
22mm o/d = 0.38 l/m (10 litres = 26m)
28mm o/d = 0.55 l/m (10 litres = 18m)
‘In direct electric installations where a secondary circulation is required particular attention should be paid by the installer to maintain the return water temperature (guidelines state that a minimum of 55°C return temperature is advisable) . Factors such as, but not limited to, secondary circulation #ow rates, minimising heat loss of all secondary circuit pipework and timed operation during periods of high demand are critical to the correct operation and longevity of the heating element(s) and thermostats.
Secondary circulation is not recommended for direct electric units using off-peak tariffs where the secondary circulation is not controlled in conjunction with the heat source as
performance can be affected.’
3.7 OUTLET
The hot water outlet is a 22mm compression $tting located at the top of the cylinder. Hot water distribution pipework should be 22mm pipe with short runs of 15mm pipe to terminal $ttings such as sinks and basins. Pipe sizes may vary due to system design.
FIG. 1 Cold water combination valve

FIG. 2 Secondary circulation connection

FIG. 3 General dimensions and features

- SOLAR PRIMARY RETURN
- SOLAR PRIMARY FLOW
- AUXILLARY BOILER RETURN (INDIRECT MODELS ONLY)
- AUXILLARY BOILER FLOW (INDIRECT MODELS ONLY)
- T&P VALVE
- SECONDARY RETURN
- BOOST IMMERSION HEATER (DIRECT MODELS ONLY)
- AUXILLARY CONTROL HOUSING
- INLET
- SOLAR CONTROL HOUSING
| NOMINAL CAPACITY (litres) | TYPE | DIMENSIONS (mm) . | HOT WATER DRAW-OFF (Litres) ) to 40°C | AUXILLARY COIL . | |||||||||||
| E = DIRECT B = INDIRECT | A | B | C | D | E | F | SOLAR SURFACE AREA (sq.m) | AUXILLARY VOLUME (litres) | SURFACE AREA (sq.m) | RATING (kW) | HOT WATER DRAW-OFF (Litres) ) to 40°C | HEATING TIME DIRECT (MINS) | |||
| 170 | E | 1221 | 808 | 924 | 1.1 | 161 | 126 | ||||||||
| 190 | B | 1372 | 784 | 865 | 925 | 1085 | 1.1 | 120 | 0.61 | 147 | 133. | ||||
| 210 | E | 1473 | 1099 | 808 | 1183 | 1.1 | 202 | 147 | |||||||
| 210 | B | 1473 | 1012 | 922 | 1095 | 1186 | 1.1 | 120 | 0.68 | 15.0 | 136 | ||||
| 260 | E | 1792 | 1384 | 905 | 1498 | 1.1 | 231 | 178 | |||||||
| 250 | B | 1731 | 1143 | 1066 | 1279 | 1438 | 1.1 | 145 | 0.79 | 16. | 166 | ||||
| 300 | E | 2038 | 1624 | 999 | 1749 | 1.1 | 276 | 210 | |||||||
| 300 | B | 2038 | 1440 | 1256 | 1592 | 1752 | 1.1 | 175 | 0.79 | 19. | 181 | ||||
NOTES:
- Testing conformes to BS EN 12897 : 2006.
- Direct heating times assume use of lower element only and auxillary cylinder volume being heated.
- Coil primary “ow rate of 15L/min with a “ow temperature at 80°C ± 2°C.
INSTALLATION – DISCHARGE
It is a requirement of Building Regulation G3 that any discharge from an unvented system is conveyed to where it is visible, but will not cause danger to persons in or about the building. The tundish and discharge pipes should be $tted in accordance with the requirements and guidance notes of Building Regulation G3. The G3 Requirements and
Guidance section 3.50 – 3.63 are reproduced in the following sections of this manual. For discharge pipe arrangements not covered by G3 Guidance advice should be sought from your local Building Control Of$cer. Any discharge pipe connected to the pressure relief devices (Expansion Valve and Temperature/Pressure Relief Valve) must be installed in a continuously downward direction and in a frost free environment.
Water may drip from the discharge pipe of the pressure relief device. This pipe must be left open to the atmosphere. The pressure relief device is to be operated regularly to remove lime deposits and to verify that it is not blocked.
G3 REQUIREMENT
“…there shall be precautions…to ensure that the hot water discharged from safety devices is safely conveyed to where it is visible but will not cause danger to persons in or about the building.”
Notes:
Discharge pipe-work D2 can now be a plastic pipe but only pipes that have been tested to a minimum 110°C must be used.
Discharge pipe D2 can now be plumbed into the soil stack but only soil stacks that can handle temperatures of 99°C or greater should be used.
The following extract is taken from the latest G3 Regulations
Discharge pipe D1
3.50 Safety devices such as temperature relief valves or combined temperature and pressure and pressure relief valves (see paragraphs 3.13 or 3.18) should discharge either directly or by way of a manifold via a short length of metal pipe (D1) to a tundish.
3.51 The diameter of discharge pipe (D1) should be not less than the nominal outlet size of the temperature relief valve.
3.52 Where a manifold is used it should be sized to accept and discharge the total discharge form the discharge pipes connected to it.
3.53 Where valves other than the temperature and pressure relief valve from a single unvented hot water system dischargeby way of the same manifold that is used by the safety devices, the manifold should be factory $tted as part of the hot water storage system unit or package.
Tundish
3.54 The tundish should be vertical, located in the same space as the unvented hot water storage system and be $tted as close as possible to, and lower than, the valve, with no more than 600mm of pipe between the valve outlet and the tundish (Fig. 5 & Table 3, page 10).
Note: To comply with the Water Supply (Water Fittings) Regulations, the tundish should incorporate a suitable air gap.
3.55 Any discharge should be visible at the tundish. In addition, where discharges from safety devices may not be apparent, e.g. in dwellings occupied by people with impaired vision or mobility, consideration should be given to the installation of a suitable safety device to warn when discharge takes place, e.g. electronically operated.
Discharge pipe D2
3.56 The discharge pipe (D2) from the tundish should:
(a) have a vertical section of pipe at least 300mm long below the tundish before any elbows or bends in the pipework (see Diagram 1, G3), (Fig. 5, page 10); and
(b) be installed with a continuous fall thereafter of at least 1 in 200.
3.57 The discharge pipe (D2) should be made of:
(a) metal; or
(b) other material that has been demonstrated to be capable of safely withstanding temperatures of the water discharged and is clearly and permanently marked to identify the product and performance standard (e.g. as speci$ed in the relevant part of BS 7291).
3.58 The discharge pipe (D2) should be at least one pipe size larger than the nominal outlet size of the safety device unless its total equivalent hydraulic resistance exceeds that of a straight pipe 9m long, i.e. for discharge pipes between 9m and 18m the equivalent resistance length should be at least two sizes larger than the nominal outlet size of the safety device; between 18 and 27m at least 3 sizes larger, and so on; bends must be taken into account in calculating the #ow resistance. (See Diagram 1, Table 1, G3), (Fig. 5 & Table 3, page 10) and the worked example.
Note: An alternative approach for sizing discharge pipes would be to follow Annex D, section D.2 of BS 6700:2006 Speci$cation for design, installation, testing and maintenance of services supplying water for domestic use within buildings and their curtilages.
(D2) to be connected.
3.60 The discharge pipe should not be connected to a soil discharge stack unless it can be demonstrated that that the soil discharge stack is capable of safely withstanding temperatures of the water discharged, in which case, it should:
(a) contain a mechanical seal, not incorporating a water trap, which allows water into the branch pipe without allowing foul air from the drain to be ventilated through the tundish;
(b) be a separate branch pipe with no sanitary appliances connected to it;
(c) if plastic pipes are used as branch pipes carrying discharge from a safety device they should be either polybutalene (PB) to Class S of BS 7291-2:2006 or cross linked polyethylene (PE-X) to Class S of BS 7291- 3:2006; and
(d) be continuously marked with a warning that no sanitary appliances should be connected to the pipe.
Note:
- Plastic pipes should be joined and assembled with $ttings appropriate to the circumstances in which they are used as set out in BS EN ISO 1043-1.
- Where pipes cannot be connected to the stack it may be possible to route a dedicated pipe alongside or in close proximity to the discharge stack.
Termination of discharge pipe
3.61 The discharge pipe (D2) from the tundish should terminate in a safe place where there is no risk to persons in the vicinity of the discharge.
3.62 Examples of acceptable discharge arrangements are:
(b) to a trapped gully with the end of the pipe below a $xed grating and above the water seal;
(c) downward discharges at low level; i.e. up to 100mm above external surfaces such as car parks, hard standings, grassed areas etc. are acceptable providing that a wire cage or similar guard is positioned to prevent contact, whilst maintaining visibility; and
(d) discharges at high level: e.g. into a metal hopper and metal downpipe with the end of the discharge pipe clearly visible or onto a roof capable of withstanding high-temperature discharges of water and 3m from any plastic guttering system that would collect such discharges.
3.63 The discharge would consist of high-temperature water and steam. Asphalt, roo$ng felt and non-metallic rainwater goods may be damaged by such discharges.
Worked example of discharge pipe sizing
Fig. 5, page 10: shows a G1/2 temperature relief valve with a discharge pipe (D2) having 4 No. elbows and length of 7m from the tundish to the point of discharge.
From Table 3, page 10:
Maximum resistance allowed for a straight length of 22mm copper discharge pipe (D2) from a G1/2 temperature relief valve is 9.0m. Subtract the resistance for 4 No. 22mm elbows at 0.8m each = 3.2m
Therefore the permitted length equates to: 5.8m
5.8m is less than the actual length of 7m therefore calculate the next largest size.
Maximum resistance allowed for a straight length of 28mm pipe (D2) from a G1/2 temperature relief valves equates to 18m.
Subtract the resistance of 4 No. 28mm elbows at 1.0m each = 4.0m
Therefore the maximum permitted length equates to: 14m
As the actual length is 7m, a 28mm (D2) copper pipe will be satisfactory.
WARNINGS:
- Under no circumstances should the factory $tted temperature/pressure relief valve be removed other than by a competent person. To do so will invalidate any guarantee or claim.
- The cold water combination valve assembly must be $tted on the PremierPlus water supply to the PremierPlus cylinder.
- No control or safety valves should be tampered with or used for any other purpose.
- The discharge pipe should not be blocked or used for any other purpose.
- The tundish should not be located adjacent to any electrical components.
Table 4
| Valve outlet size | Minimum size of discharge pipe D1 | Minimum size of discharge pipe D2 from tundish | Maximum resistance allowed, expressed as a length of straight pipe (I.E. no elbows or bends) | Resistance created by each elbow or bend |
| G1/2 | 15mm | 22mm 28mm 35mm | up to 9m up to 18m up to 27m | 0.8m 1.0m 1.4m |
| G3/4 | 22mm | 28mm 35mm 42mm | up to 9m up to 18m up to 27m | 1.0m 1.4m 1.7m |
| G1 | 28mm | 35mm 42mm 54mm | up to 9m up to 18m up to 27m | 1.4m 1.7m 2.3m |
Fig 4 – Typical discharge

FIG. 5 Typical installation – schematic

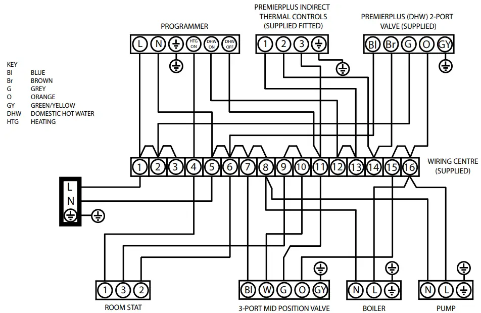
Fig 6 – Direct Electrical connections (schematic)
Direct Wiring Layout

Control Housing Details


INSTALLATION – SOLAR PRIMARY
4.1 CONNECTION TO PRIMARY CIRCUIT
The lower (solar) coil of the Premier Plus Solar must be connected to a fully pumped solar primary circuit. The connections are suitable for 22mm copper pipe direct to the compression $ttings provided. The connections are also threaded 3/4” BSP male parrallel should BSP be required. The solar primary circuit should have its own dedicated circulating pump and safety controls which must be installed as per the manufacturers’ instructions.
4.2 CONTROL OF PRIMARY CIRCUIT
Temperature control of the PremierPlus solar must be carried out using a suitable proprietory solar controller/programmer. The cylinder temperature sensing probe (supplied with the solar controller) should be fully inserted into the pocket provided on the PremierPlus solar and its cable secured using the cable clamps on the controls housing. (see Fig.8)
Connection to the solar controller should be in accordance with manufacturers’ instructions. The solar controller should be programmed to give a cylinder temperature of approximately 60°C (maximum 70°C). The solar controller and solar primary circulation pump must be wired via the over-temperature thermal cut-out mounted in the lower solar controls housing (see Fig. 9). This will ensure that the heat input to the solar coil is interrupted in the event of the cylinder over-heating. There must also be suitable check (non-return) valves installed in the solar primary #ow and return to prevent the possibility of any thermo-siphoning if the solar circulation is stopped.
INSTALLATION – DIRECT UNITS
5.1 PLUMBING CONNECTIONS
Direct units require the following pipework connections.
- Cold water supply to and from inlet controls.
- Outlet to hot water draw off points.
- Discharge pipework from valve outlets to tundish.
5.2 ELECTRICAL SUPPLY (FIG. 6)
Premier Plus solar units are $tted with two 3kW immersion heaters (Except 170Ltr) as standard. It is recommended that these should be wired via a suitable controller to BSEN 60730. The Premier Plus Solar MUST be earthed. All wiring to the unit must be installed in accordance with the latest IEE Wiring Regulations and the circuit must be protected by a suitable fuse and double pole isolating switch with a contact separation of at least 3mm in both poles. The Live and Neutral connections are made directly onto the combined thermostat and thermal cut-out located under the terminal cover(s) mounted on the side of the unit. The Earth connection should be made to the earth connection located to the side of the immersion heater boss(es). The supply cable must be routed through the cable gland located on the unit casing beneath the terminal housing. DO NOT operate the immersion heaters until the Santon Premier Plus Solar has been $lled with water.
5.3 SAFETY
DISCONNECT FROM THE MAINS SUPPLY BEFORE REMOVING ANY COVERS.
Never attempt to replace the immersion heater(s) other than with the recommended Santon immersion heater(s). DO NOT BYPASS THE THERMAL CUT-OUT(S) IN ANY CIRCUMSTANCES. Ensure the two male spade terminations on the underside of the combined thermostat and thermal cut-out are pushed $rmly onto the corresponding terminations on the element plate assembly. In case of dif$culty contact Santon service, el: 0844 8711530.
INSTALLATION – AUXILLARY HEATING COIL
6.1 PLUMBING CONNECTIONS
Indirect units require the following pipework connections.
- Cold water supply to and from inlet controls.
- Outlet to hot water draw off points.
- Discharge pipework from valve outlets to tundish
- Connection to the auxillary primary circuit.
Primary connections are 22mm compression. However, 3/4”BSP parallel threaded $ttings can be $tted to the primary coil connections if required.
6.2 ELECTRICAL SUPPLY (FIG. 6)
All Indirect units are $tted with a 3kW immersion heater and a combined thermostat and thermal cut-out to control the primary heating source. The PremierPlus Solar MUST be earthed. All wiring to the unit must be installed in accordance with the latest IEE Wiring Regulations and the supply circuits must be protected by a suitable fuse and double pole isolating switch with a contact separation of at least 3mm in both poles. All connections are made to the terminal block located under the terminal cover mounted on the side of the unit. The supply cable(s) must be routed through the cable grip(s) in the terminal housing.
DISCONNECT FROM MAINS SUPPLY BEFORE REMOVING ANY COVERS. DO NOT BYPASS THE THERMAL CUT-OUTS IN ANY CIRCUMSTANCES. Ensure the thermostat and thermal cut-out sensing bulbs are pushed fully into the pockets on the element plate assembly.
6.3 BOILER SELECTION
The boiler should have a control thermostat and non self-resetting thermal cut-out and be compatible with unvented storage water heaters. Where use of a boiler without a thermal cut-out is unavoidable a “low head” open vented primary circuit should be used. The Feed and Expansion cistern head above the PremierPlus solar should not exceed 2.5m.
6.4 AUXILLARY CIRCUIT CONTROL
The 2 port motorised valve supplied with the PremierPlus solar indirect units MUST be $tted to the primary auxillary circuit #ow to the PremierPlus solar heat exchanger and wired in series with the indirect thermostat and thermal cut-out $tted to the unit.
Primary circulation to the PremierPlus Solar heat exchangers must be pumped, gravity circulation WILL NOT WORK.
Figure 10 – 2 port valve in conjunction with a 3 port mid-position valve system (“Y” Plan)

NOTES:
- A DOUBLE POLE ISOLATING SWITCH MUST BE INSTALLED IN THE MAINS SUPPLY.
- ALL EARTH CONNECTIONS MUST BE LINKED BACK TO THE MAINS EARTH SUPPLY.
- ASSUMES BASIC BOILER WITH EXTERNAL PUMP.
- USE COPPER LINKS SUPPLIED TO MAKE CONNECTIONS BETWEEN TERMINALS.
- DO NOT MOUNT WIRING CENTRE ON CYLINDER.
- THE ABOVE DIAGRAM IS FOR GUIDANCE ONLY, SANTON ACCEPT NO LIABILITY FOR ANY LOSS OR DAMAGE ARISING FROM ANY ERRORS OR OMISSIONS.
THAT MAY BE INADVERTENTLY CONTAINED WITHIN THIS DIAGRAM. THE VARIOUS EQUIPMENT MANUFACTURERS SHOULD BE CONSULTED TO CONFIRM THE CORRECT OPERATION OF THEIR PRODUCTS WITHIN THE SYSTEM.
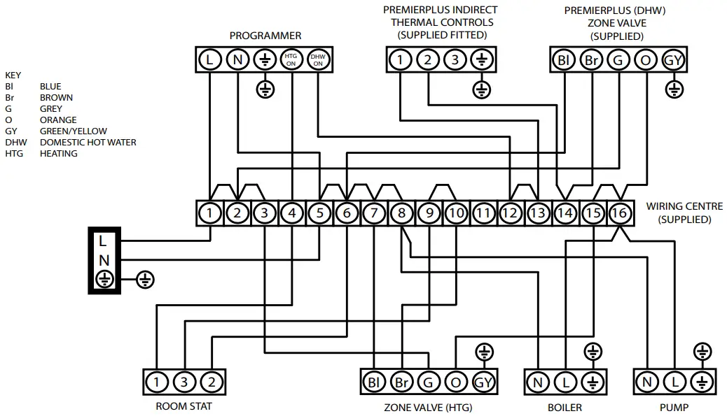
Figure 11 – 2 x 2 port valve system (“S”Plan)

NOTES:
- A DOUBLE POLE ISOLATING SWITCH MUST BE INSTALLED IN THE MAINS SUPPLY.
- ALL EARTH CONNECTIONS MUST BE LINKED BACK TO THE MAINS EARTH SUPPLY.
- USE COPPER LINKS SUPPLIED TO MAKE CONNECTIONS BETWEEN TERMINALS.
- DO NOT MOUNT WIRING CENTRE ON CYLINDER.
- THE ABOVE DIAGRAM IS FOR GUIDANCE ONLY, SANTON ACCEPT NO LIABILITY FOR ANY LOSS OR DAMAGE ARISING FROM ANY ERRORS OR OMISSIONS.
THAT MAY BE INADVERTENTLY CONTAINED WITHIN THIS DIAGRAM. THE VARIOUS EQUIPMENT MANUFACTURERS SHOULD BE CONSULTED TO CONFIRM THE CORRECT OPERATION OF THEIR PRODUCTS WITHIN THE SYSTEM.
COMMISSIONING
7.1 FILLING THE UNIT WITH WATER
- Check Expansion Vessel pre-charge pressure. The vessel is supplied pre-charged to 3.5 bar to match the con- trol pressure of the Pressure Reducing Valve. The pre-charge pressure is checked using a car tyre gauge by unscrewing the plastic cap opposite the water connection.
- Check all connections for tightness including the immersion heater(s). An immersion heater key spanner is supplied for this purpose.
- Ensure the drain cock is CLOSED.
- Open a hot tap furthest from the Santon PremierPlus solar.
- Open the mains stop cock to $ll the unit. When water #ows from the tap, allow to run for a few minutes to thoroughly #ush through any residue, dirt or swarf, then close the tap.
- Open successive hot taps to purge the system of air.
7.2 SYSTEM CHECKS
- Check all water connections for leaks and rectify as necessary.
- Remove the Pressure Reducing Valve headwork to access the strainer mesh, clean and re-$t.
- Manually open, for a few seconds, each relief valve in turn, checking that water is discharged and runs freely through the tundish and out at the discharge point.
- Ensure that the valve(s) reseat satisfactorily.
7.3 SOLAR PRIMARY CIRCUIT
Fill the solar primary circuit following the instructions provided with the solar hydraulic controls. The cylinder temperature control probe supplied with the solar controller must be fully inserted into the pocket in the lower controls housing and the cable securely clamped. Heating by the solar primary circuit is controlled by the solar controller, refer to the manufacturers installation instructions for details of how to set up and connect the solar primary circuit. The solar controller should be programmed to give a maximum storage temperature in the PremierPlus solar of 70 o C, 60 o C is recommended to minimise scaling.
7.4 DIRECT UNITS
Switch on electrical supply to the immersion heater(s) and allow the PremierPlus solar to heat up to normal working temperature (60ºC recommended, see Fig 7, page 11 for adjustment details). If necessary the temperature can be adjusted by inserting a #at bladed screwdriver in the adjustment knob on top of the immersion heater thermostat and rotating. The adjustment range on the spindle represents a temperature range of 10°to 72°C. Check the operation of thermostat(s) and that no water has issued from the expansion relief valve or temperature/pressure relief valve during the heating cycle.
7.5 Secondary Heating Coil
Fill the indirect secondary circuit following the boiler manufacturer’s commissioning instructions. To ensure the PremierPlus solar auxillary heat exchanger is $lled, the 2 port motorised valve (supplied) should be manually opened by moving the lever on the motor housing to the FLUSHING ONLY setting. When the circuit is full return the lever to the NORMAL USE position. Switch on the boiler, ensure the programmer is set to Domestic Hot Water and allow the Premier Plus Solar to heat up to a normal working temperature (60°C recommended, see Fig 7 for adjustment details). If necessary the temperature can be adjusted by inserting a #at bladed screwdriver in the adjustment knob (located on top of the thermostat mounting bracket – see Fig.7, page 11) and rotating. The minimum thermostat setting is 10 ° C. The adjustment range on the spindle represents a temperature range of 10° to 72 °C. Check the operation of the indirect thermostat and 2 port motorised valve and that no water has issued from the expansion relief valve or temperature/pressure relief valve during the heating cycle.
7.6 BENCHMARK TM LOG BOOK
On completion of the installation and commissioning of the PremierPlus solar the Benchmark™ “Installation, Com- missioning and Service Record Log Book” should be completed and signed off by the competent installer or commissioning engineer in the relevant sections. The various system features, location of system controls, user instructions and what to do in the event of a system failure should be explained to the customer. The customer should then countersign the Benchmark™ log book to accept completion. The log book should be left with the customer along with these instructions. The log book includes sections that should be $lled out when any subsequent service or maintenance operation is carried out on the Premier Plus system.
MAINTENANCE
8.1 MAINTENANCE REQUIREMENTS
Unvented hot water systems have a continuing maintenance requirement in order to ensure safe working and optimum performance. It is essential that the relief valve(s) are periodically inspected and manually opened to ensure no blockage has occurred in the valves or discharge pipework. Similarly cleaning of the strainer element and replacement of the air in the expansion vessel will help to prevent possible operational faults. The maintenance checks described below should be performed by a competent installer on a regular basis, e.g. annually to coincide with boiler maintenance.
8.2 SAFETY VALVE OPERATION
Manually operate the temperature/pressure relief valve for a few seconds. Check water is discharged and that it #ows freely through the tundish and discharge pipework. Check valve reseats correctly when released.
NOTE: Water discharged may be very hot! Repeat the above procedure for the expansion valve.
8.3 STRAINER
Turn off the cold water supply, boiler and immersion heaters. The lowest hot water tap should then be opened to de-pressurise the system. Remove the pressure reducing valve by unscrewing it housing. Pull the reducing valve cartridge from the check valve housing to access the strainer mesh. Wash any particulate matter from the strainer under clean water. Re-assemble ensuring the seal is correctly $tted, DO NOT use any other type of sealant.
8.4 DESCALING IMMERSION HEATER(S)
Before removing the immersion heater(s) the unit must be drained. Ensure the water, electrical supply, boiler and solar primary circuit are OFF before draining. Attach a hosepipe to the drain cock having suf$cient length to take water to a suitable discharge point below the level of the unit. Open a hot tap close to the unit and open drain cock to drain unit.
Direct models:
Open the cover(s) to the immersion heater housing(s) and disconnect wiring from the thermostat mounted on top of the immersion heater(s). Remove the thermostat capillary sensors by carefully pulling outwards from the immersion heater. Unscrew immersion heater backnut(s) and remove immersion heater from the unit. A key spanner is supplied with the PremierPlus solar unit for easy removal/tightening of the immersion heater(s). Over time the immersion heater gasket may become stuck to the mating surface. To break the seal insert a round bladed screwdriver into one of the pockets on the immersion heater and gently lever up and down.
Indirect models:
Open the cover(s) to the immersion heater housing(s) and disconnect wiring from immersion heater(s). Remove thermostat capillary sensors from the pockets on the immersion heater. Unscrew immersion heater backnut(s) and remove immersion heater from the unit. A key spanner is supplied with the Premier Plus Solar unit for easy removal/ tightening of the immersion heater(s). Over time the immersion heater gasket may become stuck to the mating surface. To break the seal insert a round bladed screwdriver into one of the pockets on the immersion heater and gently lever up and down.
Carefully remove any scale from the surface of the element(s). DO NOT use a sharp implement as damage to the element surface could be caused. Ensure sealing surfaces are clean and seals are undamaged, if in doubt $t a new gasket.
Replace immersion heater(s) ensuring the lower (right-angled) element hangs vertically downwards towards the base of the unit. It may be helpful to support the immersion heater using a round-bladed screwdriver inserted into one of the thermostat pockets whilst the back nut is tightened. Replace thermostats capillaries into pockets, rewire, check, close and secure immersion heater housing cover(s).
8.5 PREMIER PLUS SOLAR EXPANSION VESSEL CHARGE PRESSURE
Remove the dust cap on top of the vessel. Check the charge pressure using a tyre pressure gauge. The pressure (with system de-pressurized) should be 3.5bar. If it is lower than the required setting it should be recharged using a tyre pump (Schrader valve type). DO NOT OVERCHARGE. Re-check the pressure and when correct replace the dust cap.
8.6 RE-COMMISSIONING
Check all electrical and plumbing connections are secure. Close the drain cock. With a hot tap open, turn on the cold water supply and allow unit to re$ll. DO NOT switch on the immersion heater(s) or boiler until the unit is full.
When water #ows from the hot tap allow to #ow for a short while to purge air and #ush through any disturbed particles. Close hot tap and then open successive hot taps in system to purge any air.
When completely full and purged check system for leaks. The heating source (immersion heater(s), boiler or solar primary circuit) can then be switched on.
8.7 BENCHMARK™ LOG BOOK
On completion of any maintenance or service of the Premier Plus the Benchmark™ “Installation, Commissioning and Service Record Log Book” should be $lled in to record the actions taken and the date the work was undertaken.
INSPECTION
The immersion heater boss can be used as an access for inspecting the cylinder internally.
USER INSTRUCTIONS
10.1 WARNINGS
IF WATER ISSUES FROM THE TEMPERATURE/PRESSURE RELIEF VALVE ON THE SANTON PREMIER PLUS SOLAR SWITCH OFF ELECTRICAL SUPPLY TO THE IMMERSION HEATER(S) (DIRECT UNITS),SHUT DOWN THE BOILER (INDIRECT UNITS) AND SHUT DOWN THE SOLAR PRIMARY CIRCUIT. DO NOT TURN OFF ANY WATER SUPPLY. CONTACT A COMPETENT INSTALLER FOR UNVENTED WATER HEATERS TO CHECK THE SYSTEM.
DO NOT TAMPER WITH ANY OF THE SAFETY VALVES FITTED TO THE SANTON PREMIER PLUS SYSTEM. IF A FAULT IS SUSPECTED CONTACT A COMPETENT INSTALLER.
10.2 TEMPERATURE CONTROLS – SOLAR
Temperature control of the solar primary coil is by means of solar differential temperature controller. This will usually have been set during commissioning to give a storage emperature of approximately 60 C. Refer to user instructions supplied with the controller for details of how to adjust this if required.
10.3 TEMPERATURE CONTROLS – DIRECT UNIT IMMERSION HEATER(S)
A combined adjustable thermostat and thermal cut-out is provided for each immersion heater. The thermostat is factory set to give a water storage temperature of approx. 55° to 60° ccess to the thermostat can be made by opening the immersion heater cover – DISCONNECT THE ELECTRICAL SUPPLY BEFORE OPENING THE COVER(S). Temperature adjustment is made by inserting at bladed screwdriver in the slot on the adjustment disc on top of the thermostat and rotating. The adjustment range on the pindle represents a temperature range of 10° to 72°C (see Fig 7, page 11 for details). If in any doubt contact a competent electrician.
DO NOT bypass the thermal cut-out(s) in any circumstances.
10.4 TEMPERATURE CONTROLS – INDIRECT UNITS (Fig. 8)
The Santon PremierPlus solar Indirect units are $tted with an Indirect thermostat and thermal cut-out. These controls must be wired in series with the 2 port motorised zone alve supplied to interupt the #ow of primary water around the heat exchanger coil when the control temperature has been reached. The controls are located within the upper grey terminal housing along with the immersion heater thermostat. The thermostat is factory set to give a water storage temperature of approx. 55° C. Access to the thermostat an be made by opening the terminal housing cover – DISCONNECT THE ELECTRICAL SUPPLY BEFORE OPENING THE COVER. Temperature adjustment is made by inserting at bladed screwdriver in the adjustment knob and rotating. The minimum thermostat setting is 10°to 60°C. The adjustment range on the spindle represents a emperature range of 10° to72°C (see Fig 7, page 11 for details). If in any doubt contact a competent electrician.
On indirect units an immersion heater is also provided for use should the indirect heat source be shut down for any purpose. The immersion heater control temperature is set sing the immersion heater controls, see 10.3 for details
DO NOT bypass the thermal cut-out(s) in any circumstances.
10.5 FLOW PERFORMANCE
When initially opening hot outlets a small surge in #ow may be noticed as pressures stabilise. This is quite normal with unvented systems. In some areas cloudiness may be oticed in the hot water. This is due to aeration of the water, is quite normal and will quickly clear.
10.6 OPERATIONAL FAULTS
Operational faults and their possible causes are detailed in Section 9.0. It is recommended that faults should be checked by a competent installer.
The air volume within the expansion vessel will periodically require recharging to ensure expanded water is accommodated within the unit. A discharge of water INTERMITTENTLY from the expansion valve will indicate the air volume has reduced to a point where it can no longer accommodate the expansion.
FAULT FINDING & SERVICING
IMPORTANT
- After servicing, complete the relevant service interval record section of the Benchmark Checklist located on page 24 and 25 of this document.
- Servicing should only be carried out by competent persons in the installation and maintenance of unvented water heating systems.
- Any spare parts used MUST be authorised Santon parts.
- Disconnect the electrical supply before removing any electrical equipment covers.
- NEVER bypass any thermal controls or operate system without the necessary safety valves.
- Water contained in the PremierPlus cylinder may be very hot, especially following a thermal control failure. Caution must be taken when drawing water from the unit.
SPARE PARTS
A full range of spare parts are available for the PremierPlus cylinder range (See Table 6 Page 22). Refer to the technical data label on the unit to identify the model installed and nsure the correct part is ordered. You will need to quote the serial number which is printed on the data label.
FAULT FINDING
The fault finding chart (below) will enable operational faults to be identified and their possible causes recti$ed. Any work carried out on the PremierPlus cylinder unvented water eater and its associated controls MUST be carried out by a competent installer for unvented water heating systems. In case of doubt contact service support (see contact etails on back page).
WARNING
DO NOT TAMPER WITH ANY OF THE SAFETY VALVES OR CONTROLS SUPPLIED WITH THE PREMIER PLUS CYLINDER AS
THIS WILL INVALIDATE ANY GUARANTEE.
Table 5 – Fault finding chart
| Fault | Possible Cause | Remedy |
| No hot water flow | Mains water supply off | Check and open stop cock |
| Strainer blocked | Turn off water supply. Remove strainer and clean | |
| Cold water combination valve incorrectly fitted | Check and refit as required | |
| Water from hot tap is cold | Direct immersion heater not switched on | Check and switch on |
| Direct immersion heater thermal cut-out has operated | Check, and reset by pushing button on the thermostat | |
| Indirect programmer set to central heating only | Check, set to domestic hot water program | |
| Indirect boiler not working | Check boiler operation. If the fault is suspected consult the boiler manufacturer’s instructions | |
| Indirect thermal cut-out has operated | Check, reset by pushing a button on the thermostat Check the operation of the indirect thermostat | |
| Indirect motorised valve not connected correctly | Check wiring and/or plumbing connections to the motorized valve | |
| Water discharges from expansion valve | INTERMITTENTLY Expansion vessel charge pressure has reduced below 3.5bar, or set to high | See Maintenance section for re-charging of expansion vessel procedure |
| CONTINUALLY cold water combination valve pressure reducer not working correctly. Expansion valve seat damaged | Check pressure from cold water combination valve. If greater than 3.5bar replace the pressure reducing valve Remove the expansion valve cartridge, and check the condition of the seat. If the necessary fit a new expansion valve | |
| Water discharges from T&P relief valve | Thermal control failure NOTE: water will be very hot | Switch off power to immersion heater(s) and shut down the boiler. DO NOT turn off water supply. When discharge stops check all thermal controls, replace if faulty |
| Milky water | Oxygenated water | Water from a pressurised system releases oxygen bubbles when flowing. The milkiness will disappear after a short while |
Table 6 – Spares List
| DESCRIPTION | PART NO. | |
| 1 | Immersion heater (lower) | 95 606 984 |
| 2 | Immersion heater (upper) | 95 606 986 |
| 3 | Immersion heater gasket | 95 611 822 |
| 4 | Immersion heater backnut | 95 607 869 |
| 5 | Immersion heater key | 95 607 861 |
| 6 | Tundish | 95 605 838 |
| 7 | Expansion valve – 6bar | 95 605 899 |
| 8 | Cold water combination valve complete | 95 605 897 |
| 9 | Cold water combination body | 95 605 900 |
| 10 | Pressure reducing valve cartridge 3.5bar | 95 605 898 |
| 11 | Temperature/Pressure Relief Valve | 95 605 810 |
| 12 | Expansion vessel 12 litre (100, 120 and 150 litre models) | 95 607 863 |
| 13 | Expansion vessel 18 litre (170 and 210 litre models) | 95 607 864 |
| 14 | Expansion vessel 24 litre (250 and 300 litre models) | 95 607 612 |
| 15 | Blanking plate assembly | 95 605 881 |
| 16 | Nut & olive pack (4 of each) | 95 607 838 |
| 17 | Direct Combined thermostat and Thermal cut-out | 95 612 717 |
| 18 | Indirect Combined thermostat and Thermal cut-out | 95 612 716 |
| 19 | 6 Way Terminal block | 95 607 933 |
| 20 | 3 Way Terminal block | 95 607 932 |
| 21 | Motorised 2 port valve | 95 605 819 |
| 22 | Terminal Shroud | 95 606 993 |
| 23 | Solar Temperature probe pocket plate | 95 607 064 |
| 24 | Thermal Cut-out | 95 612 698 |
| 25 | Control Cover | 95 614 137 |

Fig. 13 – Indirect Solar

Fig. 14 – Direct Solar

Warranty
Guarantee Terms and Conditions
WARNING: Should the factory fitted temperature and pressure relief valve be tampered with or removed your guarantee will be invalidated. Neither the Distributor nor Manufacturer shall be responsible for any consequential damage howsoever caused.
Warranty Terms
Heatrae Sadia warranty guarantees the water heater cylinder against faulty manufacture or materials for a period of two years from the date of purchase including parts and labour. This two year warranty is extended to five years for the cold water control valve and to 30 years for the stainless steel inner vesssel.
These guarantees are valid provided that:
- The water heater has been installed by a competent engineer and as per the instructions contained in the installation manual and all relevant Codes of Practice and Regulations in force at the time of installation.
- Any disinfection has been carried out in accordance with BS EN 806-5:2012
- Should the factory fitted temperature and pressure relief valve be tampered with or removed your guarantee will be invalidated.
- The water heater has not been modified in anyway other than by our approved engineers.
- The water heater has only been used for the storage of wholesome sanitary water (max 250mg/l chloride).
- The water heater unit has not been subjected to excessive pressure beyond the guidelines detailed in the installation instructions.
- The water heater unit has not been subjected to frost, nor has it been tampered with or been subject to misuse or neglect.
- No factory fitted parts have been removed for un-authorised repair or replacement.
- The Benchmark™ commisioning checklist service record included in this product guide has been completed.
- Regular maintenance has been carried out by a competent person in accordance with the requirements set in the maintenance section of the installation manual and any replacement parts used should be approved spare parts.
- Within 60 days of purchase the owner completes and returns the certificate supplied to register the product. Evidence of purchase and date of supply must be submitted upon making a claim.
- The guarantee is not valid outside of the United Kingdom.
The warranty does NOT cover:
Consequential damages or profit loss which may arise from a defect.
Warranty claims have no delaying effect on the payment dates and other demands Your water heater warranty covers you for a direct replacement and labour in the event that the unit fails prematurely as a result of a proved manufacturing defect.
In order that this can be achieved, full access to replace the unit is essential. If it is found that access can not be achieved the warranty will be limited to the replacement of the unit only and subsequent labour charges would not be met under the warranty.
For installations outside of the United Kingdom, please contact either the Heatrae Sadia Export Department on Tel: +44 1603 420271 or Baxi International on Tel: +44 1926 478323 for further details of the guarantee terms and conditions applicable. This guarantee does not affect your statutory rights.
MAINS PRESSURE HOT WATER STORAGE SYSTEM COMMISSIONING CHECKLIST
“This Commissioning Checklist is to be completed in full by the competent person who commissioned the storage system as a means of demonstrating compliance with the appropriate Building Regulations and then handed to the customer to keep for future reference. Failure to install and commission this equipment to the manufacturer’s instructions may invalidate the warranty but does not affect statutory rights.
Customer Name………..Telephone Number……………
Address ………………
Cylinder Make and Model…………………..
Cylinder Serial Number……………………
Commissioned by (print name)……………….Registered Operative ID Number
Company Name…………. Telephone Number ………………………Company Address……………
Commissioning Date To be completed by the customer on receipt of a Building Regulations Compliance Certificate*:
LBuilding Regulations Notification Number (1 applicable)………………..
ALL SYSTEMS PRIMARY SETTINGS (indirect heating only)
| Is the primary circuit a sealed or open vented system? | |
| What is the maximum primary flow temperature? |
ALL SYSTEMS
| What is the incoming static cold water pressure at the inlet to the system? | |
| Has a strainer been cleaned of installation debris (if fitted)? | |
| Is the installation in a hard water area (above 200ppm)? | |
| If yes, has a water scale reducer been fitted? | |
| What type of scale reducer has been fitted? | |
| What is the hot water thermostat set temperature? | |
| What is the maximum hot water flow rate at set thermostat temperature (measured at high flow outlet)? | |
| Time and temperature controls have been fitted in compliance with Part L of the Building Regulations? | |
| Type of control system (if applicable) Is the cylinder solar (or other renewable) compatible? | |
| What is the hot water temperature at the nearest outlet? | |
| All appropriate pipes have been insulated up to 1 metre or the point where they become concealed |
UNVENTED SYSTEMS ONLY
| Where is the pressure reducing valve situated (if fitted)? | |
| What is the pressure reducing valve setting? | |
| Has a combined temperature and pressure relief valve and expansion valve been fitted and discharge tested? | |
| The tundish and discharge pipework have been connected and terminated to Part G of the Building Regulations Are all energy sources fitted with a cut out device? | |
| Has the expansion vessel or internal air space been checked? |
THERMAL STORES ONLY
| What store temperature is achievable? | |
| at is the maximum hot water temperature? |
ALL INSTALLATIONS
| The hot water system complies with the appropriate Building Regulations | |
| The system has been installed and commissioned in accordance with the manufacturer’s instructions | |
| The system controls have been demonstrated to and understood by the customer | |
| The manufacturer’s literature, including Benchmark Checklist and Service Record, has been explained and left with the customer |
Commissioning Engineer’s Signature
Customer’s Signature
(To confirm satisfactory demonstration and receipt of manufacturer’s literature)
*All installations in England and Wales must be notified to Local Authority Building Control (LABC) either directly or through a Competent Persons Scheme. A Building Regulations Compliance Certificate will then be issued to the customer.
SERVICE 1
Date……..
Engineer Name………………..
Company Name…………
Telephone Number………………..
Comments…………………………………
Signature……………….
OUR NATIONWIDE NETWORK OF CUSTOMER SUPPORT ENGINEERS
Heatrae Sadia has its very own dedicated nationwide network of highly trained customer support engineers so you can have peace of mind that we’re always here to help.
PRODUCT RANGE
Full specification details on all our products are available to download from our website. To support our corporate responsibility and sustainability charters and reduce our printed material we encourage you to download product brochures from our website. In designing these files we have taken into account the need to access data on screen. If you would like to receive a printed copy of our full product catalogue please call our literature hotline on 01603 420127. Heatrae Sadia Heating may introduce modifications to their products from time to time. Consequently, the details given in this brochure are subject to alteration without notice.
| Electric Water Heating Co. 2 Horsecroft Place Pinnacles Harlow Essex CM19 5BT Tel: 0845 0553811 E-Mail: [email protected] | Parts Center Tel: 0344 292 7057 www.partscenter.co.uk | UK Spares Ltd Unit 1155 Aztec West Almondsbury Bristol BS32 4TF Tel: 01454 620500 |
| SPD Special Product Division Units 9 & 10 Hexagon Business Centre Springfield Road Hayes Middlesex UB4 0TY Tel: 020 8606 3567 | Newey & Eyre Unit 3-5 Wassage Way Hampton Lovett Ind. Estate Droitwich, Worcestershire WR9 0NX Tel: 01905 791500 Fax: 01905 791501 | Alternatively contact your local supplying merchant or wholesale branch or use our online stockist finder at www.interpartspares.co.ukPlease follow us online: |

SPECIFICATION ADVICE HOTLINE
t | 01603 420220 e | [email protected]
AFTER SALES SERVICE
t | 0344 871 1535 e | [email protected]
w | heatraesadia.com
PN 7032983 Issue 4
© Heatrae Sadia 2015




















