
USE AND CARE GUIDE
ALL CHANNEL SSB
“SUPERBASE”‘
CITIZENS BAND BASE STATION
TRANSCEIVER
80 SSB – 40 AM CHANNELS
MODEL
3-5875
SIMULATED WALNUT FINISH ON VINYL-CLAD STEEL.
RECORD SERIAL NO.
Per some state laws, and in the event, service should be required, you may need both Model and Serial Numbers to identify your transceiver. Record the Serial Number (located on the back of the cabinet) in the space below.
MODEL NO. 3-5875A
RECORD SERIAL NO. –—————————————-
MOBILE ANTENNAS
Whatever type of antenna you choose, good ground is important. Be sure you have metal-to-metal contact at the point where the antenna is mounted on the vehicle. Painted surfaces should be scraped (at least a small area) or use a –stars’ washer to assure metal-to-metal contact. This will provide protection to your system and reduce static interference.
Some of the mobile antennas available are:
| Type | Advantages |
| Some performance compromise. but use the single antenna on the vehicle. |
| No installation required some performance compromise. |
| Easy to install, directional, and some performance compromise. |
| Permanent installation, high antenna location. |
| Performance (specialized application) and appearance appeal. |
| For use on boats |
General rules for best CB mobile antenna performance:
- Mount antenna on the vehicle as high as possible.
- A higher percentage of antenna length is mounted above the rooftop. the better the performance_
- Center antenna in the middle of selected location (1 e trunk. gutter, or roof).
- Install antenna cable line away from noise sources (ignition system, gauges, etc.).
- Be sure to mount the antenna with good metal-to-metal ground.
ANTENNA PERFORMANCE
Antenna performance may be peaked (refer to instructions included with antenna) using SWR (standing wave ratio) meter as explained on page 7. Most antennas are factory-tuned. but this adjustment may improve antenna efficiency. An SWR reading below 3:1 is desired, as this indicates that over 75°o of the transmit power is broadcast into the air. The rest is –reflected– back into your CB and dissipated as harmless heat. See chart below. An SWR Df 2:1 or below is good: 2:5 or even 3 is usually not user noticeable or significant.
NOTE: Mounting the antenna in a non-metal boat will require an installation of a “ground plane” or special antenna. Grounding can either be a metal hull or a ground made of tinfoil on copper sheeting and cover an area of 12 square feet or more. The unit must also have adequate ground.
Warning: Operating unit without attaching antenna, or with a broken antenna cable, will result in low and possibly no power output.
Select the antenna that best fits your use or installation needs. See order details on the enclosed ACCESSORY ORDER FORM.
SWR READING OUTPUT POWER TRANSMITTED
| 1 :1 | 100 00o |
| 1.3:1 | 98.3% |
| 1. 5:1 | 96 0% |
| 1.7:1 | 93.3% |
| 2:1 | 89 0% |
| 3:1 | 75 0°0 |
| 4:1 | 64 0°0 |
| 5 :1 | 58.0°0 |
| 6 :1 | 49.0°0 |
| 10:1 | 33.0°0 |
SUPER THE POWER
Power for your CB transceiver can be supplied in two ways:
120-VOLT AC OPERATION (Base)
Use 120-volt AC power for BASE STATION operation. Plug AC power cord into 120-volt AC jack located on the rear panel and the other end into a working 120-volt household outlet.
This unit may also be operated on 12-volt DC from a motor vehicle using the power cord provided and DC input jack. See below.
POWER OUTAGE
If AC power is interrupted for more than a few seconds. the a.m. or p.m. indicator on the DIGITAL CLOCK DISPLAY will blink as a reminder that CLOCK (and TIMER) must be reset to the correct time.

12-VOLT DC OPERATION (Mobile)
DISCONNECT AC POWER CORD FROM UNIT
This transceiver is designed for 12-volt DC use with either negative or positive ground electrical systems. Most U.S. and foreign-made cars and small trucks made since 1956 use a negative ground system. while some older cars and newer heavy “18-wheeler” trucks have a positive ground system.
DC POWER SOLDERLESS CONNECTOR
For convenient wiring, the RED wire can be used in 3 ways:
- With ADAPTER (included separately — connect as shown) for attaching to fuse block on cars.
- By bending ADAPTER PIN out for inserting into GM type of cars.
- Or use WIRE STRANDS to wrap around power connection.
- Insert fused wire into INSULATOR.
- Twist WIRE STRANDS back on its own wire and place into CLAMP side of ADAPTER.
- Use pliers to firmly squeeze CLAMP around the wire so the WIRr” STRANDS make good contact with the ADAPTER.
- Slide INSULATOR down to cover the CLAMP.
LOCATING POWER CONNECTIONS
Connect the power cord to:
Fuse block, solenoid, voltage regulator (marked “BATT ), cigarette lighter, or directly to the battery. Usually, the most convenient location for connecting power is either to the fuse block (normally located under the dash at the left or right side of the steering column) or directly to the battery.
You may prefer using the ignition accessory terminal on the fuse block, so the transceiver will automatically turn off when the ignition switch (key) is turned off. If the connection is made at the fuse block, be sure to use the fused side of the terminal.
NEGATIVE GROUND WIRING CONNECTION
If your ( – ) battery terminal is connected to the car’s motor block, then the vehicle is a negative ground system. Connect the red wire (with in-line 3-amp fuse holder) to POS. ( ) side of the battery, or any of the locations previously mentioned. Connect the black (or brown) wire to any ground. NEG. ( -) the metal part of the vehicle.
CAUTION: Be sure black (or brown) wire is connected to metal, as many underdash and side-paneled parts are made of non-conductive plastic. Good ground is essential for satisfactory operation
WARNING: Do not operate the unit before installing an antenna. Be sure CB is in the OFF position when making power and antenna connections.
This CB has built-in protection against transistor burn-out in case you transmit (5-minute continuous transmit limit) accidentally without an antenna connected. Be sure the antenna is connected and the ANTENNA switch is in the correct A or B position before transmitting for the first time.
From General Electric…SSB-Single Side Band “SUPERBASE” T – a full feature Citizens Band
Transceiver base station for operation on all 40 AM channels, and 80 SSB (single sideband) channels, designed for use in home with 120-volt AC power . . . or truck and camper type of vehicles with 12-volt DC power. Phase Lock Loop (PLL) circuitry electronically synthesizes all 40 channels. No additional crystals are needed. Designed for the serious CB’er … with top-of-the-line performance and loaded with features.
CB FEATURES
- PROGRAMMABLE ELECTRONIC DIGITAL CLOCK
- MANUAL POWER ON or OFF
- FUNCTION LIGHTS
- MODULATIONSWR METER
- RF’S METER
- SWR CALIBRATION control
- AWI LIGHT: Antenna Warning Light
- LED (light-emitting diode) CHANNEL READOUT
- BRIGHTNESS control
- ON-THE-AIR light
- DUAL SPEED CLARIFIER controls
- RF GAIN control
- SQUELCH’TONENOLUME controls
- SWITCHABLE ANL (automatic noise limiter)
- NOISE BLANKER switch
- MICROPHONE POWER control
- SPEECH COMPRESSION switch
- 3-WAY PA CB switch
- DUAL ANTENNA JACKS: to connect Omni and beam type of antennas or a dummy load.
- JACK FOR: PA SPEAKER, EXTERNAL SPEAKER, SCREW ON TYPE MIC, AC AND DC POWER CORDS
WARNING: TO PREVENT FIRE OR ELECTRICAL SHOCK HAZARDS, DO NOT EXPOSE THIS PRODUCT TO RAIN OR MOISTURE. BEFORE CONNECTING ANY WIRES OR INSTALLING YOUR CB, PLEASE READ ALL INSTRUCTIONS.
FCC LICENSE REQUIREMENT
Do not transmit with your CB unit without an FCC (Federal Communication Commission) Class D Citizens Radio Service License, or temporary permit.
You must apply for a license by mailing a completed FCC Form 505 to the FCC. GETTYSBURG, PA. 17326.
At the time this User’s Guide was published, no fee for Class D Licenses was required. This is. of course, subject to change in the future.
You may use Form 555-B as a temporary permit while your regular Form 505 application is being processed by the FCC.
Transmitting without a license or temporary permit is illegal, but you can listen to (or monitor) all channels without a license. You are required to be familiar with and understand Part 95 of the FCC Rules when transmitting.
General requirements for an FCC license are that you must be 18 or over and a U.S. citizen. Anyone 12 or over in your household can operate the CB as long as the FCC rules and regulations are followed. Your FCC station license will show your call –letters.‘ (or “sign–).
Five or more units may be operated under a single FCC station license. If you plan to have more than five units, specify quantity on FCC Form 505.
FORMS PACKED WITH CB
- FCC Form 505 license application.
- FCC Form 555-B temporary permit.
- FCC Rules and Regulations. Part 95.
SPECIFICATIONS
GENERAL
CHANNELS: AM-40 channels. PLL digital logic channel synthesizer circuitry. 40 USB and 40 LSB channels.
POWER REQUIREMENT: Consumption – 34.5 watts. Current drain -2.5 amps (Max at 12 watts PEP) at 13.8-volt DC.
POWER SUPPLY: 12 volts DC nominal (positive or negative ground). or 120 volts AC – 60 Hz.
SEMICONDUCTORS: Integrated circuits, transistors. FET (field effect transistor). diodes. and 2 crystal filters – one in the AM IF and one in SSB IF
Crystal filters differ from LC or ceramic filters in that they are more selective and reduce unwanted incoming signals.
PA AUDIO POWER OUTPUT at 100/0 THD: 3.5 watts.OPERATING TEMPERATURE RANGE: 30 to – 50 C. Thermister controlled frequency generating crystals to reduce transmit frequency variation over a wide temperature range.
INTERNAL BURNOUT PROTECTION: Component failure protection for min. of 5 minutes transmitting with open. shorted. or loose antenna.
MICROPHONE: Dynamic with push-to-talk switch, 500-ohm.
BUILT-IN SPEAKER: 8 ohms impedance. 60 90 mm (312) in size.
CONNECTORS: External speaker jack 3.5 mm (8 ohms impedance). Two SO-239 type antenna receptacles to match PL-259 coax plug (50 ohms impedance). PA Speaker Jack 3.5 mm (8 ohms impedance). 12-volt DC power jack. the separate power cable that allows easy disconnect. MIC Jack. AC power jack.
RECEIVER
MAX SENSITIVITY: .3uV AM, .2uV SSB (to produce 500mwAudio Output Min )
CLARIFIER RANGE: 1000-2200 Hz.
FREQUENCY COVERAGE: 26.965 to 27.405 MHz. 40 channels AM, and SSB 80 channels.
ADJACENT CHANNEL SELECTIVITY: Min 60 dB. IMAGE REJECTION: Better than 55 dB.
IF FREQUENCIES: SSB: 10,695 MHz. AM. 1st: 10.695 MHz. 2nd: 0.455 MHz
RF GAIN CONTROL: 25 dB nominal
ALL MEASUREMENTS WERE TAKEN AT 25°C NOMINAL AND 13.8 VOLTS DC.
GENERAL INFORMATION
CB’s MANY USES
23 channels of Citizens Banc (two-way) Radio was approved by the FCC in 1958 and expanded to 40 channels in 1977 to be used by private citizens for personal and business communications
CB radio is easy to understand and operate. There is nothing technical you must know . . no more than what it takes to use a telephone or operate any standard AM or FM radio.
When communicating with your CB. always be brief, never use profanity (against the law and carries severe penalties), and follow the FCC rules as outlined in Part 95.
Here are some of the many uses for CB radio:
- Personal or Family. Keep in touch between your car, home. friends, and neighbors.
- Hunting, Fishing, or Camping. Talk between campsites, fishing boats, boat-to-shore, hunting parties, or camper-to-camper.
- Travel and Vacation. Request directions when you are lost on need help to repair a flat tire, or to report an emergency.
- Some cities have established a Volunteer CB Patrol that provides concerned citizens with a communication line to local police for reporting suspicious or criminal activity.
- Business Use. Save time and extra trips: call your office for
- Sales and Service. Save valuable time by using CB for those quick contacts or confirming appointments.
- Truckers, Deliverymen, Farmers, Ranchers, or Construction Whether you’re calling for road and traffic conditions. farm tractor to house, or coordinating work crew activity, two-way radio can play an important role.
SINGLE SIDEBAND
Conventional 40-channel (AM) units operate on a transmitted signal consisting of three parts: CARRIER, UPPER SIDEBAND, and LOWER SIDEBAND. Both UPPER and LOWER SIDEBANDS are located on either side of the CARRIER and contain identical information (all the audio) being transmitted.
Single sideband transmitters cancel out the carrier and one sideband. and devotes the final stage to transmitting only one of the sidebands. That is, all the wattage would be used to transmit the selected sideband. This results in perhaps twice the useful transmit range of conventional AM.
Points of Interest:
- Since the operator of an SSB unit has the option to select either upper or lower sideband on which to transmit for each CB channel, he effectively has twice as many transmission paths or “channels as an AM operator. (Note: AM does overlap or interfere with SSB on the same channel, so the 80 SSB “channels” are not new independent transmission paths.)
- Since the carrier is not transmitted on SSB, the receiver must recreate a –carrier” to enable demodulation. Since this recreated carrier must be accurately on frequency, a “clarifier” control is necessary to fine-tune.
EMERGENCY CHANNEL 9
A major beneficial use of CB radio is for public safety purposes. The Federal Communication Commission has issued “call signs” that include “0911” numbers to public safety agencies. These numbers coincide with the “911” telephone numbers coming into greater use by public safety agencies (state police) for telephone communications.
The call signs for state-level agencies use 3 letters and 4 numbers, with the second and third letters being the official Post Office state abbreviation, and then the number “0911” (e.g., KMO-0911 for Missouri, KIL-0911 for Illinois).
ANTENNA SYSTEMS
ANTENNA SYSTEMS
For best reception and transmission, your CB transceiver should use an antenna specially designed for a frequency of 27 MHz. Antennas are purchased separately and include installation instructions. Numerous types of CB antennas are available that range from an emphasis on ease of installation to emphasis on performance Often the difference in performance between many of the antennas is modest
Your transceiver has two standard antenna connectors– type SO-239 (located on the rear panel) for easy connection to standard PL-259 coax plugs. If the coax antenna cable must be made longer, use a coax cable with an impedance of 50 ohms. frequency ratings for 27 MHz. and use only enough cable to suit your needs. This will ensure a proper impedance match and maximum power from the transmitter to the antenna
BASE STATION ANTENNAS
When using this C8 transceiver as a base station, any Citizens Band ground plane, beam, dipole, or vertical antenna may be used The range of the transceiver depends basically on the height of the antenna. Whenever possible, select the highest location within the FCC limits.
NOTE: You can connect 2 antennas to your CB, or 1 antenna and one dummy load. See Accessory Order Form.

The GROUND PLANE antenna is the most commonly used antenna for base stations. It is fairly effective. Omni-directional, lightweight. easy to mount, and economical. It is designed for medium-long range communications.
COAXIALCOLINEAR antenna is a high-efficiency radiator with improved omni-directional characteristics. It provides an effective increase in power when compared to a regular ground plane antenna. It is designed for medium-long range communications.
BEAM antenna is highly directional and must be used with a rotor unless you are communicating with a fixed station. Since it is directional. it greatly reduces noise and interference from all other directions. The increased forward gain and the higher front-to-back ratio results in an effective power gain many times that of a standard ground plane. It is designed for long range communications.
Whatever type of antenna you choose, ground the antenna mast and connect a lightning arrestor to the coaxial lead-in. This will protect your system and reduce static interference Follow all safety instructions when installing base station antenna.
Use coaxial cable rated for the 27 MHz frequency when connecting your base station antenna to the transceiver. Use proper connectors and terminate them well when installing the antenna system. Usually, the RG-58u cable is adequate for up to 50 feet. If the installation requires over 50 feet of cable, use RG-8u type to reduce any in-line signal loss. Antenna cable can also act as the antenna, so keeping the length to a minimum not only reduces signal loss from cable but also pick-up of static signals
OPERATING CONTROLS
- LED (light-emitting diode) DIGITAL CLOCK READOUT:
- The clock operates only when using 120-volt AC power.
- Use BRIGHTNESS control to adjust the light intensity of the readout.
- Depress CLOCK DISPLAY – TIMER or CLOCK SET button, then use TIME SET • FAST or SLOW button to change readout.
- A.M./P.M. INDICATOR:
- This clock-timer operates on a 24-hour cycle and the indicator lights will show when the clock is reading a.m. or p.m. time.
- If 120-volt AC power is interrupted for more than a few seconds, the a.m. or p.m. indicator light will blink. Advancing the CLOCK SET (or TIMER) to correct time will restore the clock for normal operation.
- MANUAL POWER ON-OFF: Depress to turn CB ON. when operating on AC or DC power.
- AUTOMATIC TIMER: While operating on AC power, you can depress this button and select any a.m. or p.m. time to turn CB power ON automatically. If this button remains depressed, the CB will turn on for the time you selected, operate for about one hour, then turn itself off automatically and repeat every 23 hours. To stop the cycle or turn the power off sooner, depress the AUTOMATIC POWER button to off (up) position.

- CLOCK DISPLAY: Depress TIMER or CLOCK SET button to change the DIGITAL CLOCK READOUT or check TIMER DIS-PLAY
- TIME SET: Use the FAST or SLOW button to advance the DIGITAL CLOCK READOUT to the a.m. or p.m. time you choose.
IMPORTANT: To advance readout time, either the CLOCK DISPLAY TIMER or CLOCK button must be depressed.
- FUNCTION INDICATOR LIGHTS: Show operating modes USB, AM, or LSB of unit.
- REIS METER: Receiving (RX) indicates relative incoming CB signal strength in “S” units on the upper half scale. Transmit (TX) indicates relative power output from your CB on the lower half
- ANTENNA WARNING INDICATOR: When this light is ON, your antenna or connecting cable may not be properly connected, badly mismatched (high SWR), or damaged. This feature works only if METER SWITCH is set to MOD position and FUNCTION switch is in AM position.
- LED CHANNEL READOUT: The LED (light emitting diode) will indicate 1-40 channels.
- ON-THE-AIR TRANSMIT LIGHT: The ON-THE-AIR light will be illuminated only when in TRANSMIT mode.
- MODULATION AND SWR METER: This meter serves two functions:
- Indicates relative modulation (voice) from your CB, but only when operating in AM position and the METER SWITCH is set to MOD position.
NOTE: When operating on SSB, use RF S METER for modulation reading.
- Determines SWR for indicating how well matched the antenna and cables are to your CB. For checking SWR (standing wave ratio), you must switch to AM position and use METER SWITCH and SWR CALIBRATION control.
- SPEECH COMPRESSION: Reduces the dynamic range (difference between loud and soft voice) of signal and allows a higher average modulation to be transmitted. To transmit normal voice without overmodulation (FCC requirement). a low modulation average must be maintained, resulting in poor talk power. SPEECH COMPRESSION raises low-level signals and decreases high-level signals, which enables a higher average modulation to be trans The normal setting should be used for short range communications for a more natural-sounding voice. Setting SC to MAX will have its greatest effect on long range transmissions.
- CLARIFIER CONTROLS: Used while in USB or LSB modes to clear up incoming voice. Turn the RAPID knob back and forth slowly. Stop at the point where the voice is strong and clear, then use FINE TUNE control.
When switched to AM position, use controls for DELTA tuning. Set both controls to the center position, then adjust (if necessary) to obtain best reception quality.
- MICROPHONE JACK: For connecting MICROPHONE. The CB receiver and transmitter are controlled by the press-to-talk switch on the MIC. Press switch on MIC to transmit and release to Hold MIC directly in front of you at a distance of about 2 or 3 inches when transmitting and speaker in a normal voice. Note space on the front of MIC for the call sign.
- ANTENNA A-B SWITCH: For switching between two types of antennas or dummy load that may be connected to this unit. You may connect a GROUND PLANE antenna, which is non-directional, or a BEAM type antenna that is highly directional, for long-range selective communications, or connect both.
- SWR (standing wave ratio) CALIBRATION: Used to adjust MODULATION-SWR METER for checking SWR as follows: Your CB must be switched to AM position and then the METER switch must be set to CAL position. With MIC press-to-talk switch depressed, turn SWR CAL knob until you adjust needle in METER to SET position. Flip METER switch to SWR position, the meter should read 3 or lower. Release MIC press-to-talk button and flip METER switch back to MOD position for normal
CLOCK/CHANNEL BRIGHTNESS: To adjust the light intensity of digital readouts.
- METER SWITCH: Used to select METER position for reading:
- MOD: Modulation (refer to 12)
- CAL: Calibrate METER for checking SWR in AM position.
- SWR: To read SWR (refer to 17)
- RF GAIN: Use this control to prevent an overload when receiving strong signals. EXAMPLE: When RFS METER indicates more than three-fourths scale (‘receiving strong local signals), merely reduce RF GAIN control. Increase RF GAIN control to receive weak or distant signals.
- CHANNEL SELECTOR: Rotate the knob to select any of the 40 channels available. CB channels are shown in LED READOUT.
IMPORTANT: Channel 9 is reserved for emergency use only. Note that the cabinet has Channel 9 marked for quick channel selection.
- MICROPHONE POWER GAIN: A pre-amplifier circuit is built into this unit to increase microphone gain. Experiment with control for the setting that will best suit your individual use.
NOTE: When MIC GAIN is set to maximum, ambient noise (background conversation) may also be picked up by the microphone. In high noise situations, low MIC GAIN setting may produce the best results. MIC GAIN is also used to adjust PA loudness.
- CB/PA SWITCH POSITIONS:
- For PA operation only. you must have an optional 8-ohm PA speaker connected, then press in the MICROPHONE push button and talk in a normal voice. PA loudness can only be varied by the MIC POWER knob. Channel LED will be OFF in PA mode.
- PA CB When not using PA. and MIC switch is released, you can listen to (monitor) CB transmission through the PA Volume is adjustable for CB monitor by VOLUME control. and PA loudness only by the MIC POWER control.
- Returns unit to normal mode of operation.
IMPORTANT: Mount PA speaker facing away from MIC and as far as possible from unit to prevent feedback howl
- SQUELCH AND TONE: Turn SQUELCH counterclockwise to activate CB receiver circuit and a hissing sound will be heard. Slowly rotate SQUELCH clockwise until hissing just stops.
NOTE. This adjustment is to eliminate annoying static atmospheric noise (hissing) and weak background signals Turning SQUELCH clockwise increases the signal strength needed to activate CB receiver section, and you can receive only strong, clear signals Therefore. setting SQUELCH beyond the point where hissing just stops may prevent reception of weak CB signals. Set SQUELCH for your personal preference.
Turn TONE to suit your listening taste.
24 AUTOMATIC NOISE LIMITER Use ANL switch to reduce noise from motors or other electrical interferences.
- NOISE BLANKER. If ignition or other pulse-type interference is still present. even with ANL in ON position, use NOISE BLANKER to reduce excessive interference. When no noise is present, set NOISE BLANKER and ANL switch to OFF for clearer reception of distant stations to get maximum sensitivity.
26 VOLUME. Rotate clockwise to increase loudness
27 FUNCTION SWITCH. To select the operating mode. LOWER SIDEBAND. UPPER SIDE BAND, or AM standard 40•channel band.
MIC HOOK
Alternate Mic mounting system Screw on back of MIC and use like ‘cup hook method
OPERATING INSTRUCTIONS
IMPORTANT: Make sure the antenna, power source, and microphone are connected before you operate.
TO RECEIVE
- Connect MICROPHONE and depress MANUAL POWER ON-OFF push button to turn unit ON. Rotate VOLUME to increase loudness. You cannot transmit or receive if the MICROPHONE is disconnected.
- Set CB PA switch to CB position.
- Set ANTENNA switch to the antenna connected, A or B
- Turn CHANNEL SELECTOR to any of the 40 channels as indicated by the LED readout window
- Select the desired operating FUNCTION. either AM. LSB or USB When it is placed in AM. the unit transmits and receives as any conventional transceiver.
SSB is only intelligible if both you and the other operator are in the same USB or LSB position When transmitting. the sideband you select (LSB or USB) will interfere with AM stations on that channel. They also hear you. though not intelligibly. When receiving LSB or USB. use the RAPID and FINE TUNE CLARIFIER controls - Turn SQUELCH counterclockwise to activate the receiver circuit. and a hissing sound will be heard in the speaker Slowly rotate SQUELCH clockwise until the hissing just stops.
The RF ‘S METER reading will indicate incoming signal strength Experiment with SQUELCH setting to become familiar with the signal strength of unit I S units on the meter) which overrides SQUELCH setting To receive only strong, clear signals. set SQUELCH to high position, but to monitor all transmissions. set it to minimum position (When weak or no transmissions are being received. Continuous atmospheric noise will be heard. If noise is objectionable. turn SQUELCH to point where noise Just stops ) - Turn TONE control to suit your listening taste
- Use NOISE BLANKER, ANL. or RF GAIN features as required
TO TRANSMIT
- Wait until the channel you selected is clear. Hold the MICROPHONE directly in front of you at a distance of about 2 or 3 inches. Now, press in the MICROPHONE push button and talk in a normal voice to transmit your message
NOTE: Do not shout into the microphone or hold MIC against your mouth, to prevent over-modulation. Over-modulation is referred to as sounding like –marble mouth” (garbled). - Flip METER switch to MOD position. then read your modulation in the MODULATION’SWR METER METER reading will increase with your voice loudness
- Use SPEECH COMPRESSION and MIC POWER to increase average modulation as desired
- TO RECEIVE, release the microphone push button
- The NOISE BLANKER. ANL, CLARIFIER, VOLUME. SQUELCH. TONE. RF GAIN and SWR CAL control settings have no effect when transmitting
- To turn the transceiver off. depress the MANUAL POWER ON-OFF button to the “UP’ position.
NOTE: Do not press and hold the MIC switch without talking, as you are sending signals with no information (modulation) and are causing illegal interference to other users.
ANTENNA WARNING INDICATOR
If you have trouble in your antenna system. the AWI light will glow. When this light is ON your antenna or connecting cable is not connected, badly mismatched (high SWR), or damaged AWI works only in the AM position and METER switch on the MOD position. A light will go on when SWR reading is between 3:1 and 7:1 or worse, depending on antenna installation. AWI will also light on some channels or all channels when using a magnetic antenna. This is normal because SWR reading with magnetic antenna often exceeds 3:1 If AWI lights on some channels but not on all channels. the SWR is high on only those channels. As long as reception and transmissions are acceptable. no action need be taken by the user. Some antennas (in a particular location) are just not tuneable below a 3:1 SWR reading.
NOTE: In some situations, the combinations of a particular CB, antenna. plus the antenna mounting location will result in a low AWI threshold below 2.1 SWR Transmitting with AWI lighted does not degrade performance. If you have this combination, check SWR Tune antenna for the most frequently used channel for reading below 21 (no AWI light)
DIGITAL CLOCK READOUT
The Digital Clock Readout has two functions. It displays the regular a.m or p.m time and the TIMER setting.
SET THE TIME
In regular operation, the Time Display shows the a.m. or p m. time. To set the time
- Depress the CLOCK SET push button
- Experiment with the clock display by pressing and holding down first the FAST and then the SLOW TIME SET controls Become familiar with the speeds involved and practice setting the clock to different times.
Use the FAST button to change hours and press the SLOW button as you approach them or p m. setting you want.
Notice that the clock operates on a 24-hour cycle. The A.M INDICATOR light to the left will show whether the clock is reading a.m (light ON) or p.m (light ON) time - Depress the CLOCK SET control to OFF (UP) position
SET THE TIMER
To display the TIMER setting, depress the TIMER SET push button.
- Use FAST and or SLOW push buttons to set the display to the a.m. or p.m. time you choose The AUTOMATIC POWER time is now entered– into the timer memory.
- Release the TIMER SET push button. The correct time is once again displayed.
AUTOMATIC POWER (TIMER) OPERATION
- To have the unit turn on automatically at a preset time set the TIMER as described above.
- Depress AUTOMATIC (AUTO) POWER push button
- Turn VOLUME knob to increase loudness. The CB will automat’• catty turn on at the time you have set and will turn itself off after about one hour. To turn CB off sooner, depress the AUTOMATIC POWER push button to OFF (up) position
Your CB has a 24•hour timer. When left in AUTOMATIC POWER mode, it will turn itself on, stay on for an hour, turn itself off, and turn on again at the same time the following day.

PUBLIC ADDRESS (PA) FEATURE
Use as a PA amplifier with an optional 8-ohm PA speaker (see Accessory Form) as follows:
- Connect 3.5 mm plug from PA speaker to the PA jack located on the cabinet back.
- Turn unit to ON position. Set CB PA switch to PA position. NOTE: While in PA or PA CB mode, all audio output is directed to the PA jack and the internal speaker is disconnected.
“Q” SIGNALS
Many SSB operators use ‘CY signals which are different than standard AM “10 Codes as listed below:
CMG What is my exact frequency? Your exact frequency is.
ORH Does my frequency vary? Your frequency varies.
ORL Are you busy? I am busy.
ORM Is my transmission being interfered with? Your transmission is being interfered with.
ORN Are you troubled by static? I am troubled by static.
OPT Shall I stop sending? Stop sending; or, I will stop sending. or, End of contact.
ORV Are you ready for traffic? I am ready for traffic.
ORX This station is going off the air (or on listening-only stand-by) QRZ Who is calling me? You are being called by
OSB Are my signals fading? Your signals are fading.
QSL Can you acknowledge? I am/will/can acknowledge. OSM Shall I repeat? Please repeat.
QSO Can you communicate with _
I can communicate with __
OSP Will, you relay to. I will relay to
OSY Shall I change the frequency? Change frequency to
0TH What is your location? My location is
QTR What is the correct time? The correct time is
EXTERNAL SPEAKER JACK
An optional 8-ohm speaker may be used. With remote speaker plugged into 3.5 mm EXT. SP. jack, the internal speaker is automatically disconnected.
THE “10 CODE”
You will often hear 10 codes used in CB communications. like “10-4 • or “10-7 ‘ It is not necessary to use 10 codes on CB. just talk as you would on the telephone. Some people enjoy using 10 codes. To help you understand them. shown below are Standard Condensed Radio Codes used by Associated Public Safety Communications Officers (APCO). Local uses may vary.
Many CB ers also use 10 codes which are different from APCO. and the most noticeable difference is that 10.36 is the code for “correct time. Use of the 10 codes is not recommended when using Channel 9 for emergencies.
“APCO 10 CODE”
| 10- 1 | — Signal weak | 10-19 | — (In) Contact |
| 10- 2 | — Signal well | 10-20 | — Location |
| 10- 3 | — Stop transmitting | 10-21 | — Call by phone |
| 10- 4 | — Affirmative (OK) | 10-22 | — Disregard |
| 10- 5 | — Relay (to) | 10-23 | — Arrived at the scene |
| 10- 6 | — Busy | 10.24 | — Assignment completed |
| 10- 7 | — Out of service | 10-25 | — Report to (meet) |
| 10- 8 | — In service | 10-26 | — Estimated time of arrival |
| 10- 9 | — Say again | 10-27 | — License Permit |
| 10.10 | — Negative | information | |
| 10-11 | — On duty | 10-28 | — Ownership information |
| 10-12 | — Stand-by (stop) | 10-29 | — Records check |
| 10-13 | — Existing conditions | 10-30 | — Danger/Caution |
| 10-14 | — Message information | 10-31 | — Pick Up |
| 10-15 | — Message delivered | 10-32 | — Units needed |
| 10-16 | — Reply to message | Specify Number Type | |
| 10.17 | — Enroute | 10-33 | — Help me quick |
| 10-18 | — Urgent | 10-34 | — Time |
MOBILE INSTALLATION INSTRUCTIONS
Your transceiver is designed primarily as a base station. but is versatile enough to function as a mobile unit in vans, campers, or other recreational vehicles. The bracket and hardware packed in the carton allow you to install the unit for the mobile operation yourself.
The bracket may be used to install the unit under a kitchen cabinet or in some other desirable location selected by you.
MOBILE INSTALLATION
Install unit as shown in REAR PANEL sketch. Tools required are a #30 drill (1/8-Inch) and a Phillips head screwdriver.
- Mount CB so all controls are conveniently available to you (the operator) without interfering with movements for safe driving of your vehicle.
- Be sure all cables are clear of brake, clutch, and accelerator.
- Use MOUNTING BRACKETS as a template for drilling Ye-inch holes. Mount brackets with SELF-TAPPING SCREWS.|
- Install MICROPHONE HOLDER on either side of CB and mount it in a horizontal or vertical position to suit your own preference.
- Use easy-grip THUMB SCREWS to secure the CB to MOUNTING
NOTE: If possible, avoid mounting transceiver in the heater or air-conditioning air-flow path. - Connect antenna plug to antenna Jack on the rear of the unit (see ANTENNA section for further information).
- Connect DC power plug to 13.8-volt DC jack located on the rear of the unit (see SUPPLY THE POWER section for further information)
IMPORTANT: When CB is connected to a 13.8-volt DC power source for mobile operation, the digital clock will automatically be disconnected.

GENERAL CB INFORMATION
The following is what you may expect once your CB transceiver is properly connected.
- The effective range depends on several distance factors: the antenna used, its height, terrain (city with tall buildings or other obstructions, over water, flat land or hills), weather conditions. and the number of other CB’ers on the same channel at the same time.
- Tall buildings, such as found in major metropolitan areas. and hills will reduce distance greatly.
- Weather and atmospheric conditions such as lightning, sunspots. and other electrical interference will result in strong static and limit TRANSMIT and RECEIVE range.
- Skip (long-distance communications) is possible when CB signal is reflected back from the ionized atmosphere and should be avoided per FCC rules.
- Heavy channel congestion, like Ch. 19 in most large cities. decreases range.
- The relative range under normal and favorable conditions is shown This should not be taken as a minimum range of performance. but rather as what can be expected from Class “D” stations under favorable circumstances and proper antenna mounting.
Mobile to Mobile: 1 to 5 miles on land and up to 10 miles across the water.
Base to Mobile: 5 to 10 miles on land and up to 15 miles across the water.
Base to Base: Up to 20 miles, depending on the type of antenna, height, and terrain.
RECEIVES ONLY ONE SIDE OF CONVERSATION
This is not unusual on CB broadcasts — the distance between the two transmissions you are monitoring may put one out of your range, or signal strength may be different from a mobile station versus a base station.
FADING
Fading occurs while driving away from another mobile or base CB while communicating. Fading sounds like you’re picking up every other word or background noise level increases while voice level decreases. Also, stronger signals will override your communications. A CB operating halfway between your two mobiles (MOBILE I and 2) have 4 times the signal power compared to your mobile. This is often referred to as “walking over you.–
NOISE
Some noise is to be expected and is normal. There will be a higher level of background noise when used as a mobile CB transceiver and the car is running. If this noise becomes objectionable (which is caused by the vehicle’s alternator, generator. spark plugs. windshield washer, and other electrical systems), a noise suppression kit may need to be installed. These are available from two-way radio stores, or you may have a service do the installation.
Noise from the alternator or generator will create a whining, high-pitched sound and will vary with engine speed. Spark plugs and ignition noise will show up as a popping sound and can also vary with engine speed.
To tell the difference between noise created by the ignition system and noise created by the generator. start the vehicle and race the engine. Now turn the engine off. If the noise stops immediately. you have determined that the ignition system is at fault.
The noise which stops a few seconds after the ignition is turned off is caused by the alternator or generator.
Noise can be caused by electrical interference from spark plugs and ignition cables. Most late-model vehicles have resistance high tension ignition cable and resistive spark plugs supplied as standard equipment. This eliminates the need for spark plug suppression. II not supplied, kits are available from automotive supply dealers.
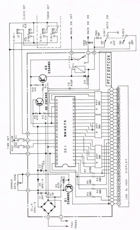
SCHEMATIC


NOTE: Service Manual with Parts List may be obtained for S3.00 by using the ACCESSORY ORDER FORM (specify model number). or write to General Electric Co.. P.O.Box 831. Utica. New York 13501
WARNING
Do not attempt to disassemble this cabinet. The technical information provided in this booklet is only for use by qualified servicers who have a First or Second Class FCC Radiotelephone Operators License. Transmitter servicing is prohibited by FCC Rules unless you hold or are under the supervision of a First or Second Class Licensed Radiotelephone Operator. When service is performed by an authorized and licensed servicer, care must be taken in the replacement of parts to use only authorized parts in order not to void the type acceptance in accordance with Part 95 of the FCC Rules and Regulations. It is the user’s responsibility to see that this unit is operating at all times in accordance with the FCC Citizens Radio Service regulations.
When installing or handling the base station antenna, avoid contact with any ELECTRICAL POWER LINES. Being close to any electric power lines — even 110 volts — can cause a fatal electric shock.
To prevent fire or electric shock hazards, do not expose this product to rain or moisture. Do not attempt to disassemble this cabinet. For service, always refer to a qualified serviceman.
As with any AC-operated product, precautions should be observed during handling and use to prevent electrical shock. Electronic products of this type should not be immersed in water or used in bathing areas, when on AC power.
SERVICE CHECKLIST
In case of difficulty, use the following list before seeking service.
SERVICE
This product can only be serviced by those holding a First or Second Class FCC Radiotelephone Operators License. Attach your sales receipt to this booklet for future reference or jot down the date this product was purchased or received as a gift. This information will be valuable if the service should require a warranty period.
Purchase Date———————-
Name of Store——————–
GENERAL ELECTRIC COMPANY
FULL NINETY-DAY WARRANTY
General Electric Company warrants this product to be free of manufacturing defects for a 90-day period after the original date of consumer purchase or receipt as a gift. This warranty does not include damage to the product resulting from accident or misuse.
If the product should become defective within the warranty period, we will elect to repair or replace it free of charge, including free return transportation, provided it is delivered prepaid to any General Electric authorized service facility. There is a nationwide network of authorized service facilities whose names and addresses are included with this product. Any questions regarding warranty service (or out of warranty service) can be directed to: Manager — Consumer Services, General Electric Company, Audio Electronics Products Department, Building #5, Electronics Park, Syracuse, New York 13221.
This warranty gives you specific legal rights, and you may also have other rights which vary from state to state.
MODEL 3-5875A
247A4429 (Rev. 1)
78-10 CX4105
PRINTED IN JAPAN

















