Solution Fires SLE42s Electric Stove by Capital Fireplaces User Manual

This product is only suitable for well insulated spaces or occasional use.
To be left with the customer after demonstrating the features of the Solution SLE42s electric fire.
The complete installation must be carried out in accordance with current Standards and Local Codes. The instructions in this manual must be followed to ensure safe operation of the appliance. It should be noted that the requirements and this publication may be superseded during the life of the Stove.

The product complies with the European Safety Standards EN60335-2-30 and the European Standard Electromagnetic Compatibility (EMC) EN55014, EN60555-2 and EN60555-3. These cover the essential requirements of EEC Directives 2006/95/EC and 2004/108/EC
Important Safety Advice
When using electrical appliances, basic precautions should be followed to reduce the risk of fire, electric shock, and injury to persons, including the following:
- WARNING: If the appliance is damaged, check immediately with your retailer before installation and operation. The heater must not be used if any part of it is damaged.
- WARNING: In order to avoid overheating, do not cover the heater. The heater must not be located immediately below, above or in front of a fixed socket outlet or electrical connection box.
- WARNING: Do not use this heater in small rooms when they are occupied by persons not capable of leaving the room on their own, unless constant supervision is provided.
- WARNING: The appliance carries the Warning Symbol indicating that it must not be covered or has a ‘Do not cover label’. Do not cover or obstruct in any way the heat outlet grille. Overheating will result if the appliance is accidentally covered.
- WARNING: Do not place material or garments on the appliance, or obstruct the air circulation around the appliance, for instance by curtains or furniture, as this could cause overheating and a fire risk.
- CAUTION: Do not use outdoors.
- CAUTION: In order to avoid a hazard due to inadvertent resetting of the thermal cut-out, this appliance must not be supplied through an external switching device, such as a timer, or connected to a circuit that is regularly switched on and off by the utility.
- CAUTION: Some parts of this appliance around the heater grill can become very hot and cause burns. Particular attention has to be given where children and vulnerable people are present.
- CAUTION: The heater must not be positioned or used where it may come into contact with water, for example but not exclusively, in wet rooms, bathrooms, swimming pools, laundries or used to dry clothes.
- CAUTION: Some parts of this appliance can become very hot and cause burns.
- CAUTION: Only control the appliance using the manual operations or the supplied remote control described in this manual. Do not use this heater with a programmer, timer, separate remote control system or any other device that switches the heater on automatically.
- In the event of a fault unplug the heater.
- Unplug the appliance when not required for long periods.
- This appliance is supplied with a power lead complete with a moulded 13 Amp UK three-pin plug to connect into a standard UK socket outlet. This appliance must be earthed. The plug must be easily accessible after siting the appliance. Should a new fuse be required, consult a competent person to establish the reason for the fuse failing. Only once the fault is rectified should a new 13A fuse be inserted into the plug.
- Use only a dry duster or vacuum cleaner with brush attachment to clean the appliance. Never use abrasive cleaners, water, steam cleaners or aerosols on or near the appliance.
- This appliance can be used by children aged from 8 years and above and persons with reduced physical, sensory or mental capabilities or lack of experience and knowledge if they have been given instruction concerning use of the appliance in a safe way or are supervised and understand the hazards involved.
- Children shall not play with the appliance.
- Cleaning and user maintenance shall not be carried out by children without supervision.
- Children of less than 3 years should be kept away from the appliance unless continuously supervised.
- Children aged from 3 years to 8 years shall only switch on/off the appliance provided that it has been placed or installed in its intended normal operating position and they have been given instruction concerning use of the appliance in a safe way or are supervised and understand the hazards involved.
- Children aged over 3 and less than 8 years shall not plug in, regulate, clean nor maintain the appliance.
- Children of any age should not be permitted to play with the appliance or its controls.
- If the supply cord is damaged, switch off the mains power at the wall socket immediately. It must be replaced by the manufacturer, its service agent or a similarly qualified person in order to avoid a hazard.
- Do not use the appliance in rooms with explosive gas (e.g. petrol) or while using inflammable glue or solvent (e.g. when gluing or varnishing parquet floors, PVC etc.)
- Do not insert any objects into the appliance.
- This appliance must be connected to a 220/240V AC 50Hz supply.
Remote Control Battery Warning:
Only adults should handle the batteries. Do not allow a child to use the remote control unless the battery cover is securely attached to the battery compartment. All batteries must be disposed of at your local recycling point.
Box Contents:
Please check that the following components are included within the box. If anything is missing or damaged, please contact the retailer and do not use the appliance until you have everything.
- Appliance with trailing lead.
- Remote control hand set.
- Optional flue collar.
- Instruction manual.
Installation and Operating Instructions
Locating the Unit
Before commencing installation of the unit consideration should be given to the following:

- Position in the area to be heated, central locations are usually best.
- Allowances for proper clearances to combustibles (see Fig 1) .
- Allowances for proper clearances for maintenance work (see Fig 1).
- Consider a location where the glass screen will not be exposed to direct sunlight from windows and doors to avoid unwanted reflection.
- Select a location that is not prone to moisture.
- A 13 amp, 240 Volt socket capable of accommodating a maximum load of 2050 watts must be available close to the appliance. The socket must be accessible at all times and must not be placed directly behind the unit.
- This appliance is approved to be portable or fixed. To fix the stove ensure it is sited on a flat, level and firm surface. Use a two part epoxy glue across the whole base.
ENSURE THAT THE STOVE IS SITED ON A FIRM FLAT SURFACE MAKING SURE IT IS STABLE.
Unpacking and Testing
Carefully remove the unit from the packaging and prior to installing the unit, test the unit by plugging the power supply into a conventiently located 13 amp grounded socket.
Your Appliance is supplied with the following items:
- Remote Control (2xAAA Batteries included)
Installation – Flue Pipe (Optional)
If you have chosen to purchase an optional decorative flue pipe;

Remove the top Flue Cover by unscrewing one countersunk head screw on the top plate. (Fig.2).
Insert the provided Collar into top recess and secure with removed screw. (Fig.3)
Insert and fit the Flue Pipe into the Collar. (Fig.4)
Securely fit to the wall.
Product Dimenions

Note: Dimensions stated are in millimetres unless otherwise stated and may be subject to a small tolerance.
Technical Data

Commissioning and Handover
On completion of the installation:
- Ensure that the operating instructions for the unit are left with the customer.
- Ensure to advise the customer on the correct use of the appliance and how to isolate the unit when required.
- Advise the user what to do should smoke or fumes be emitted from the unit.
Technical Parameters
Information requirements for electric local space heaters

Operational Instructions

! NOTE: The unit can be operated by supplied remote control only. For the unit to operate, the manual ON/OFF switch, located on the leftside of the switch panel must be switched to the “I” position.
Behind the screen a red light will illuminate when the fire is plugged in, the wall socket switch is on and the manual on/off switch is on. The red light will remain illuminated for 10 seconds to show there is power to your fire.
Remote Control Buttons and Display

! NOTE: Before attempting any operation with the remote, press and slide the battery door (on the back of remote) open and insert two AAA batteries, checking that the + and – ends of the battery match inside the battery compartment, close the battery door.
Operation Continued – Remote Control
NOTE: The unit may emit a slight, harmless odour and smoke when first used. This odour & smoke is normal and it is caused by the internal heating of the internal heater parts and will not occur again.
NOTE: The functions below can be controlled by Remote Control only. Ensure the manual ON/OFF switch is switched to the “I” or “on” position. It is essential that the handset is pointed towards the fire in order to control it.
Powering the Fireplace ![]()
Press the Power button to turn on the fire and supply power to all functions of the fireplace and put the fireplace in a standby mode and the current temperature setting will be shown on the display. Press the Power button again to turn off all functions.
NOTE: All previous setting are held in memory, so the next time you power up the fireplace, the unit will turn on with the same settings.

Target Temperature Setting ![]()
Adjust the temperature to the desired setting (15° to 30°C Range) using the
buttons – See Fig 22.
NOTE: The target temperature must be above the room temperature for the heating function to operate.
Heater Operation ![]()
Press the Heater button to select Full Heat (2000W) and H02 with the
flame symbol will be displayed -see Fig 23. Press the Heater button again to select Half Heat (1000W) and H01 with the
flame symbol will be displayed -see Fig 24.
NOTE: On either heat setting, the heat function will turn off when the room temperature reaches the target temperature. The heat function will automatically restart when the room temperature drops 3°C below the target temperature.
Press the Heater button again to turn off the Heater function.
IMPORTANT NOTE: The fan will run for approximately 10 seconds after the Heating function is turned off to remove any residual heat for the unit to protect the control components from any potential overheating. Do not press heater buttons again as this will turn the heat back on.
Open Window Device function: (additional hidden functions)
This appliance has open window detection function, when the heater is on operation (H1 or H2), once the ambient temperature drops 5°C within 10 minutes, the appliance will turn off automatically. Close the window or turn off any cooling items, push
on remote control to restart the appliance.
Flame Operation ![]()
By pressing the Flame Picture button, you can select from four different Flame Picture options -see Fig 25:


NOTE: When one of these modes has been selected, this mode will be the default mode when the unit is turned on by manual or remote operation.
NOTE: Heater can only be turned ON when either the flame and/or fuel bed (F or E) is ON.
NOTE: If the appliance is turned off when ‘- -’ no flame picture has been selected, then no flame picture will appear when turning the fire back on. Simply press the flame operation button again to see your fire operate.
Fuel Bed Brightness Operation ![]()
The brightness setting of the Fuel Bed can also be adjusted by pressing the Brightness button to select from the following levels – see Fig 26:

H = High Maximum Setting
C = Central Intermediate Setting
L = Low Minimum Setting
NOTE: Icon
flashes on LCD screen when the brightness is being adjusted.
Flame Brightness Operation ![]()
The brightness setting of the Fuel Bed can also be adjusted by pressing the Brightness button to select from the following levels-see Fig 27:

H = High Maximum Setting
C = Central Intermediate Setting
L = Low Minimum Setting
NOTE: Icon
flashes on LCD screen when the brightness is being adjusted.
Setting the Time & Day (24 Hour Clock) ![]()
- Press the Power button to turn the unit on.
- Press & hold the Time Setting button for two seconds to display the time & day see Fig 28 (no numbers shown as time not set).
- Press the Time Setting button & the day setting triangle will flash. (Fig. 29)
- Adjust the day setting using the buttons.
- Press the Time Setting button & the hour setting will flash. Adjust the hour setting by using the buttons. (Fig. 30)
- Press the Time Setting button & the minute setting will flash. Adjust the minute setting using the buttons. (Fig. 31)
- Press & hold the Time Setting button to set the time and to exit the time/date set-up.

Setting the Weekly Timer ![]()
The Timer allows for two ON/OFF periods (P1/P2) for each day of the week and the timer can be set using the following procedure.
NOTE: Please ensure that the handset is pointing towards the flame picture, and the fire is on during all the steps below.
- Press the Power button to turn the unit on.
- Press and hold the Timer Mode button for two seconds to enter the timer settings.
- Press the Time Setting button to select the day to programme.
- The settings for the 1st ON/OFF period (1) for Monday will be shown with the 1st ON time and hour setting flashing – see Fig 31. Adjust the day using the buttons.
- Adjust the hour setting using the buttons and press the Time Setting button to select the minute setting. With the minute setting flashing, adjust the minute setting using the buttons.
- Press the Time Setting button and the display will move to the 1st OFF time setting – see Fig 32.
- Repeat steps 2 and 3 to set the 1st OFF time.
- Press the Time Setting button and the display will move to the 2nd ON/OFF period (2) with the 2nd ON time setting
displayed. - Repeat steps 2 to 5 to set the 2nd ON/OFF period – see Fig 33.
- Press the Time Setting button and the display will move to the 1st ON/OFF period (1) for Tuesday with the 1st ON time setting displayed.
- Repeat steps 2 to 8 for Tuesday’s settings and repeat this process for Wednesday to Sunday’s settings, or for the days you wish to programme.
- Having confirmed Sunday’s settings, exit the timer settings by not using the remote for 10 seconds and the unit will default into normal operating mode.
- To activate the timer settings, press the Timer Mode button until the timer symbol is displayed on the screen – see Fig 34.

NOTE: The time & day must be set before the Timer Mode can be activated.
The unit can still be operated normally when in the timer mode using the Heater function.
Thermal Safety Cut-Out
A thermal safety cut-out is incorporated in the heater to prevent damage due to overheating. This can happen if the heat outlet is restricted in any way. The heater will switch on once the obstruction has been removed and the heater has cooled. If the cut-out continues to operate intermittently, the heater should be switched off and a service agent contacted.
Light Emitting Diode
This fire is fitted with LED (Light Emitting Diode) bulbs in place of traditional incandescent bulbs. These generate the same light levels as traditional bulbs, but use a fraction of the energy consumed.
Cleaning, Servicing and Maintenance
NOTE: There are no user-serviceable components to this appliance. If there are issues that cannot be resolved with your appliance, then please contact your retailer. Allow the product to completely cool before handling or cleaning it.
- Switch off and unplug from the power supply before cleaning.
- Do not allow water or other liquids to run into the interior of the product, as this could create a fire and/or electrical hazard.
CAUTION: Do not use harsh detergents, chemical cleaners or solvents as they may damage the surface finish or the plastic components. - Hard floor coverings in particular, but all floor coverings cause fluff that can be drawn into the air intakes. From time-to-time and no less than every two months, isolate the fire from the mains and attach the brush accessory to your vacuum cleaner and gently vacuum the air intakes and outlets.
Battery Replacement Remote Control
Battery information – see Fig. 35
- Slide open the battery cover on the back of the remote control
- Install AAA batteries into the remote control
- Replace the battery cover

Discard leaky batteries
Dispose of batteries in the proper manner according to local regulations.
Any battery may leak electrolyte if mixed with a different battery type, if inserted incorrectly, if all the batteries are not replaced at the same time, if disposed of in a fire, or if an attempt is made to charge a battery not intended to be recharged.
Troubleshooting
(IF IN DOUBT isolate the appliance and seek professional advice)
The unit does not switch on:
- Making sure it is safe to do so, check the mains supply.
- Making sure it is safe to do so, check the fuse in the mains supply.
- Check main power on/off switch is on and red light behind screen illuminates.
- Change the battery in the remote control handset.
- If none of the above work, then please refer to your retailer.
The heater smells of burning:
- On first uses there may be a smell as the heating elements burn off residual deposits from manufacture.
- After periods of no use, dust can settle on the elements and will burn off. Excessive dust and fluff is a fire risk and should be eliminated by following the service and maintenance steps above.
When the heater is switched on it cuts itself off.
- This could be the normal operation of the thermostat having been set to a target temperature, and is fine.
- This could be the safety thermal cut-out device operating. If this operates, then firstly isolate the appliance from the mains and then check for obstructions to the air flow and remove them. This could be fluff under the fire, for example. Once the obstruction(s) have been removed, let the appliance cool down for 15 minutes and then reconnect the appliance to the mains and try the appliance again. If the issue persists, then seek the advice of a competent person or your retailer.
The appliance seems to work, but no lights are illuminated.
- Check the flame effect and fuel bed lights have not been turned off from the remote.
- Please refer to your retailer if your fire is not operating correctly after re-reading these instructions.
The fuel bed flickers
- This is normal and is a feature of the appliance giving a realistic flickering ember effect.
My fire makes some sounds
Your fire will make some sounds during normal operation. There are three sources of sound:
- Switch/thermostat – During operation these will make quiet clicking sounds and will occur when your heater fan and heating elements are switched on or off.
- Flame Effect – To ensure you experience a slow and relaxed flame effect speed, the electric motor provides its drive via an internal gearbox that will emit a faint gear noise.
- Fan Heater – just like any fan heater there will be the sound of air being blown into the room.
The thermostat reading on the screen does not match the room temperature.
- The thermostat reading is of the ambient temperature in the immediate vicinity of the fire. It may be necessary to set a higher target temperature in some instances.
Remote control functions not working.
- Check batteries.
- Remove and replace batteries to “reboot” the handset.
- Double check you did not turn the fire off having set the fire to “dark” by pressing the flame picture button with the handset in its “on” mode.
- Ensure your handset is pointing towards the fire.
My 7 day programme has not worked.
- Please ensure you have pointed the controller at the flame picture during all steps of the programming and that the fire is on during all steps too.
- Double check that you have followed step 13 on page 11.
Correct Disposal Of This Product
This marking indicates that this product should not be disposed with other household wastes throughout the EU. To prevent possible harm to the environment or human health from uncontrolled waste disposal, recycle it responsibly to promote the sustainable reuse of material resources. To return your used device, please contact the retailer where the product was purchased. They can take this product for environmental safe recycling.
Solution Fires Warranty
All Solution Fires come with a standard 1 year parts warranty extendable to 2 years on registration.
Any fire purchased outside of our authorised dealer network will carry a 1 year non-extendable warranty.
To activate your extended warranty, you must register your fire online at www.solutionfires.co.uk within one month of the purchase date. Any fires registered after this period will carry a 1 year non-extendable warranty.
For full details of our warranty and to view the limitations and exclusions please visit our website www.solutionfires.co.uk
Why not take advantage of our Platinum Warranty Plan for a one off payment of £49.99 which gives you peace of mind for 5 years from date of purchase on all included parts and a 25% discount off non included parts and accessories.
The platinum warranty is only available up to 60 days from date of purchase and only to customers who have purchased their fire from an authorised dealer. Apply via our web site www.solutionfires.co.uk, where full terms and conditions are available.
To ensure your Solution Fire continues to operate at its optimum level you must follow the care and maintenance advice in the user instructions
Terms & Conditions
This warranty is for domestic use, not transferable and is extended only to, and solely for, the benefit of the original purchaser of the Solution Fire. Please retain your dated sales receipt as a proof of purchase. During your warranty period, only genuine Solution Fire spare parts must be used in the servicing and maintenance of your Solution Fire, these spare parts can be ordered from www.solutionfires.co.uk, or directly from a Solution Fire Retailer. Items considered as consumable such as glass, screens, bulbs, LED boards, ceramic logs, fuses and batteries which are either subject to normal wear and tear or parts that require replacement in connection with normal maintenance are not covered by the warranty. Loss or damage of any remote control handsets is also excluded from the warranty.
Should you experience problems with your Solution Fire, any claim must be submitted to the Solution Fire Retailer from where the Solution Fire was purchased.
The Solution Fire warranty does not cover:
- Damage resulting from installation and usage where the appliance has not been installed or used in accordance with the Solution Fire installation and operation instructions, or if the installation does not conform to local building, fire and safety regulations.
- Damage caused by unauthorised modifications, use or repair.
- Damage or defects caused by the product being stored in a damp, unheated environment.
- Consequential loss (to the extent permitted by the law) relating to other associated products that have not been supplied by Solution Fires.
- Consequential loss (to the extent permitted by law) related to decorations, furnishings or other household assets.
- Removal and re-installation costs.
Repaired or replaced components are covered only for the remainder of the original warranty period.
In the event of a product fault occurring during the warranty period, Solution Fires will send the appropriate component to rectify the fault, free of charge.
Nothing in the warranty shall make Solution Fires liable for any or special, incidental or consequential damages, injury to persons or property, or any other consequential loss beyond the consumer’s statutory rights. The liability on these issues is covered by Solution Fire Terms and Conditions of Sale.
Solution Fires total liability extends only to the purchase price paid for the goods, except where such a limitation is prohibited by statute. Solution Fires, in the event of a warranty claim, reserves the right to either replace the goods in question or to refund the purchase price of the goods. The Solution Fire warranty does not affect your statutory rights.
Exploded View

Replaceable Parts

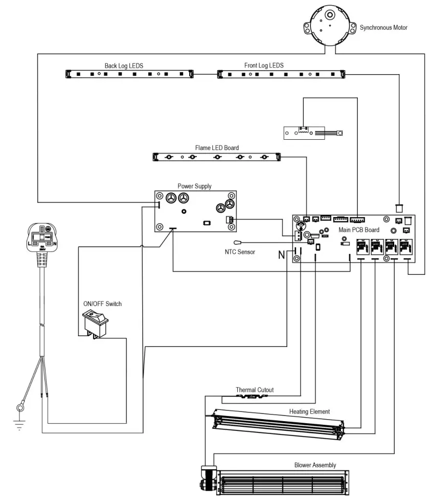
Wiring Diagram


www.solutionfires.co.uk
[email protected]
Capital Fireplaces,
Units 12-17 Henlow Trading Est,
Henlow, Bedfordshire SG16 6DS
Solution Fires SLE42s Electric Stove by Capital Fireplaces User Manual – Optimized PDF
Solution Fires SLE42s Electric Stove by Capital Fireplaces User Manual – Original PDF

















