AMT Series
Installation Instructions
and Homeowner’s Manual
WARM AIR FURNACE OIL FIRED – UPFLOW
Models: AMT300B34-SM1PMB OLR210F19C![]()
INSTALLER / SERVICE TECHNICIAN :
Use the information in this manual for the installation/servicing of the furnace and keep the document near the unit for future reference.
HOMEOWNER :
Please keep this manual near the furnace for future reference.
INSTALLATION
SAFETY CONSIDERATIONS
INSTALLATION OF OIL-FIRED HEATING UNITS SHALL BE IN STRICT ACCORDANCE WITH THE REGULATIONS OF THE AUTHORITIES HAVING JURISDICTION. IN CANADA THE CSA B139 AND IN THE UNITED STATES THE NFPA NO.31-1992 INSTALLATION CODES FOR OIL BURNING EQUIPMENT APPLY. DO NOT OPERATE THE FURNACE IN A CORROSIVE ATMOSPHERE CONTAINING CHLORINE, FLUORINE OR ANY OTHER DAMAGING CHEMICALS. DO NOT STORE OR USE GASOLINE, OR OTHER FLAMMABLE VAPOURS AND LIQUIDS IN THE VICINITY OF THIS OR ANY OTHER APPLIANCE.
1.1) SAFETY LABELING AND WARNING SIGNSDANGER, WARNING, AND CAUTION
The words DANGER, WARNING, and CAUTION are used to identify the levels of seriousness of certain hazards. It is important that you understand their meaning. You will notice these words in the manual as follows:
DANGER
Immediate hazards which WILL result in death or serious injury.
WARNING
Hazards or unsafe practices which CAN result in death or injury.
CAUTION
Hazards or unsafe practices which CAN result in personal injury, product or property damage.
1.2) SAFE INSTALLATION REQUIREMENTS
WARNING
Installation or repairs performed by unqualified persons can result in hazards to them and others. The installation MUST conform to local codes or, in the absence of same, to codes of the country having jurisdiction. The information contained in this manual is intended for use by a qualified service technician, familiar with safety procedures and equipped with the proper tools and test instruments. Failure to carefully read and follow all instructions in this manual can result in personal injury and/or death, property damage, or furnace malfunction.
WARNING
Fire hazard The furnace must be installed in a level position, never where it will slope toward the front. If the furnace is not installed at level, the oil will drain into the furnace vestibule and create a fire hazard, instead of being directed into the combustion chamber.
NOTE: It is the personal responsibility and obligation of the customer to contact a qualified installer to ensure that the installation conforms to governing local and/or national codes and ordinances.
a. This furnace is NOT approved for installation in mobile homes, trailers or recreational vehicles;
b. Do NOT use this furnace as a construction heater or to heat a building under construction;
c. There must be a sufficient supply of fresh air for combustion as well as ventilation in the area where the furnace is located;
d. Use only the type of fuel oil approved for this furnace (see Rating Plate on the unit). Overfiring will result in failure of the heat exchanger and cause dangerous operating conditions;
e. Visually check all oil line joints for signs of leakage;
f. Connect the furnace to the chimney;
g. The points in Part 2 “Operation” are vital to the proper and safe operation of the heating system. Take the time to ensure that all steps were followed;
h. Follow the rules of the NFPA Pamphlet No.31 (in the USA) and CSA B-139 (in Canada) or local codes for placing and installing the oil storage tank;
i. Follow a regular service and maintenance schedule for efficient and safe operation;
j. Before servicing, allow the furnace to cool. Always shut off electricity and fuel to the furnace when servicing. This will prevent electrical shock or burns;
k. Seal supply and return air ducts;
l. The vent system MUST be checked to determine that it is the correct type and size;
m. Install correct filter type and size;
n. Unit MUST be installed so electrical components are protected from direct contact with water.
1.2.1) Safety Rules
Your unit is built to provide many years of safe and dependable service providing it is properly installed and maintained. However, abuse and/or improper use can shorten the life of the unit and create hazards for you, the owner.
a. The U.S. Consumer Product Safety Commission recommends that users of oil-burning appliances install carbon monoxide detectors. There can be various sources of carbon monoxide in a building or dwelling. The sources could be gas-fired clothes dryers, gas cooking stoves, water heaters, furnaces, gas-fired fireplaces, wood fireplaces, and several other items. Carbon monoxide can cause serious bodily injury and/or death. Therefore, to help alert people to potentially dangerous carbon monoxide levels, you should have carbon monoxide detectors listed by a nationally recognized agency (e.g. Underwriters Laboratories or International Approval Services) installed and maintained in the building or dwelling (see Note below).
b. There can be numerous sources of fire or smoke in a building or dwelling. Fire or smoke can cause serious bodily injury, death, and/or property damage. Therefore, in order to alert people to potentially dangerous fire or smoke, you should have fire and smoke detectors listed by Underwriters Laboratories installed and maintained in the building or dwelling (see Note below).
NOTE: The manufacturer of your furnace does not test any detectors and makes no representations regarding any brand or type of detector.
CAUTION
Ensure that the area around the combustion air intake terminal is free of snow, ice, and debris.
1.2.2) Freezing temperatures and your building
WARNING
Freezing temperature warning. Turn off the water supply. f your heater remains shut off during cold weather the water pipes could freeze and burst, resulting in serious water damage.
Your unit is equipped with safety devices that may keep it from operating if sensors detect abnormal conditions such as clogged exhaust flues.
If the structure is unattended during cold weather you should take these precautions:
a. Turn off the main water supply into the structure and drain the water lines if possible. Open faucets in appropriate areas;
b. Have someone check the structure frequently during cold weather to make sure it is warm enough to prevent pipes from freezing. Contact a qualified service agency, if required.
1.2.3) Installation regulations
All local and national code requirements governing the installation of oil burning equipment, wiring and flue connections MUST be followed.
Some of the codes that may be applicable are:
| CSA B139 | INSTALLATION CODE FOR OIL-BURNING EQUIPMENT |
| NFPA 31 | INSTALLATION OF OIL-BURNING EQUIPMENT |
| ANSI/NFPA 90B | WARM AIR HEATING AND AIR CONDITIONING SYSTEMS |
| ANSI/NFPA 70 | NATIONAL ELECTRICAL CODE |
| CSA C22.1 | CANADIAN ELECTRICAL CODE |
Only the latest issues of the above codes should be used.
1.3) POSITIONING THE FURNACE
The unit must be installed in a location where the ambient and return air temperatures are over 15°C (60°F).
CAUTION
Carefully check your furnace upon delivery for any evidence of damage that may have occurred during shipping and handling. Any claims for damages or lost parts must be made with the Transport Company. This furnace is approved for reduced clearances to combustible construction. Therefore, it may be installed in a closet or similar enclosure. In any case, the unit must always be installed level. In a basement, or when installed on the floor, as in a crawlspace, it is recommended that the unit be installed on a concrete pad that is 25.4 to 50.8 mm (1″ to 2″) thick. The required minimum clearances for this furnace are specified in Table 1.
TABLE 1
Minimum clearances – combustion materials
| LOCATION | APPLICATION | CLEARANCE (combustible materials) |
| Sides | Left or right | 0.15 m (6″) |
| Other side left or right | 25.4 mm (1″) | |
| Back | Furnace | 0.15 m (6″) * |
| Top | Furnace or plenum | 25.4 mm (1″) |
| Horizontal warm air duct within 6 feet of the furnace | 25.4 mm (1″) | |
| Bottom | Furnace (combustible floor) | 0 |
| Flue pipe | Horizontally or below flue pipe | 0.23 m (9″) |
| Vertically above flue pipe | 0.23 m (9″) | |
| Front | From burner | 0.61 m (24″) |
* In these cases, 0.61 m (24″) of access space is recommended for maintenance.
The furnace should be positioned as closely as possible to the chimney to keep vent connections short and direct. It should also be as close as possible to the center of the air distribution system.
CAUTION
Do NOT operate a furnace in a corrosive atmosphere containing chlorine, fluorine or any other damaging chemicals. Refer to Part 1, Section 5.2.
WARNING
Electrical shock hazard. This furnace is not watertight and is not designed for outdoor installation. This furnace shall be installed in such a manner as to protect the electrical components from water. Outdoor installation would lead to a hazardous electrical condition and potentially cause bodily injury and/or death, property damage, and premature furnace failure.
1.4) VENTING
WARNING
Poisonous carbon monoxide gas, fire, and explosion hazards. Read and follow all instructions in this section. Failure to properly vent this furnace can cause bodily injury and/or death, and property damage.
CAUTION
When the furnace (chimney installation) is vented together with other combustion appliances such as a water heater, the allowable venting materials (L-Vent etc.) for use with those appliances must be investigated.
WARNING
Poisonous carbon monoxide gas hazard Never install a hand-operated damper in the vent pipe. However, any Underwriters Laboratories listed electrically operated automatic type vent damper may be installed if desired. Be sure to follow the instructions provided with the vent damper. Read and follow all instructions in this section. Failure to properly vent this furnace or other appliances can result in personal injury and/or death, and property damage.
The furnace must be vented to the outside, in accordance with local codes and other authorities having jurisdiction.
OIL-FIRED APPLIANCES SHALL BE CONNECTED TO FLUES HAVING SUFFICIENT DRAFT AT ALL TIMES TO ENSURE SAFE AND PROPER OPERATION OF THE APPLIANCE.
For additional venting, information refers to ANSI/NFPA 211 Chimneys, Fireplaces, Vents and Solid Fuel Burning Appliances and/or CSA B139 Installation Code.
This furnace is certified for use with a Type “L” vent (maximum flue gas temperature 302°C (575°F)). The flue pipe clearance knockout at the front top or side panel should be removed. Install the flue elbow so that it exits the furnace cabinet through that opening.
Pre-installation vent system inspection
Before installing this furnace, it is highly recommended that any existing vent system be completely inspected. This inspection should include the following:
a. Inspection for any deterioration in the chimney or vent. If deterioration is discovered, the chimney must be repaired or the vent must be replaced;
b. Inspection to ascertain that the vent system is clear and free of obstructions. Any blockages must be removed before installing this furnace;
c. Cleaning the chimney or vent if previously used for venting a solid fuel-burning appliance or fireplace;
d. Confirming that all unused chimney or vent connections are properly sealed;
e. Verification that the chimney is properly lined and sized per the applicable codes (refer to list of codes on page 4).
Masonry Chimney.
This furnace can be vented into an existing masonry chimney. However, it must not be vented into a chimney servicing a solid fuel burning appliance. Before venting this furnace into a chimney, the chimney must be checked for deterioration and repaired if necessary. The chimney must be properly lined and sized per local or national codes.
If the furnace is vented into a common chimney, the chimney must be of sufficient area to accommodate the total flue products of all appliances vented into the chimney.
The following requirements are provided for a safe venting system:
a. Ensure that the chimney flue is clear of any dirt or debris;
b. Ensure that the chimney is not servicing an open fireplace;
c. Never reduce the pipe size below the outlet size of the furnace;
d. All pipes should be supported using the proper clamps and/or straps. These supports should be at least every 1.2 m (4′); e. All horizontal runs of pipe should have at least a 20 mm per 1 m (1/4″ per foot) upward slope; f. All runs of pipe should be as short as possible with as few turns as possible;
g. Seams should be tightly joined and checked for leaks;
h. The flue pipe must not extend into the chimney but be flush with the inside wall;
i. The chimney must extend 0.9 m (3′) above the highest point where it passes through a roof of a building and at least 0.6 m (2′) higher than any portion of a building within a horizontal distance of 3.0 m (10′). It shall also be extended at least 1.5 m (5′) above the highest connected equipment flue collar; j. Check local codes for any variances.
Factory Built Chimneys
This furnace may be used with an approved, factory-built chimney. Refer to the chimney manufacturer’s instructions for proper installation.
1.5) COMBUSTION AIR
WARNING
Poisonous carbon monoxide gas hazard. Comply with ANSI/NFPA (in the U.S.) or CSA (in Canada) standards for the installation of Oil Burning Equipment and applicable provisions of local building codes to provide combustion and ventilation air. Failure to provide adequate combustion and ventilation air can result in personal injury and/or death.
1.5.1) General
Oil furnaces must have an adequate supply of combustion air. It is common practice to assume that older homes have sufficient infiltration to accommodate the combustion air requirement for the furnace.
However, home improvements such as new windows, doors, and weather stripping have drastically reduced the volume of air infiltration into the home. Home air exhausters are common. Bathroom and kitchen fans, power vented clothes dryers, and water heaters all tend to create negative pressure in the home. Should this occur, the chimney becomes less and less effective and can easily downdraft.
Heat recovery ventilation (HRV) systems are gaining in popularity. HRVs are not designed to supply combustion air. If not properly balanced, a serious negative pressure condition could develop in the dwelling.
1.5.2) Contaminated Combustion Air
Installations in certain areas or types of structures will increase the exposure to chemicals or Halogens, which may harm the furnace.
These instances will require that only outside air be used for combustion.
The following areas or types of structures may contain or be exposed to the substances listed below. The installation must be carefully evaluated as it may be necessary to provide outside air for combustion.
a. Commercial buildings;
b. Buildings with indoor pools;
c. Furnaces installed near chemical storage areas.
Exposure to these substances:
a. Permanent wave chemicals for hair;
b. Chlorinated waxes and cleaners;
c. Chlorine based swimming pool chemicals;
d. Water softening chemicals;
e. De-icing salts or chemicals;
f. Carbon tetrachloride;
g. Halogen type refrigerants;
h. Cleaning solvents (such as perchloroethylene);
i. Printing inks, paint removers, varnishes, etc. ;
j. Hydrochloric acid;
k. Solvent-based glues;
l. Antistatic fabric softeners for clothes dryers;
m. Acid based masonry cleaning materials.
1.6) OIL TANKS AND LINES
Check your local codes for the installation of the tank and accessories.
A manual shut-off valve and an oil filter shall be installed in sequence from tank to burner. Be sure that the oil line is clean before connecting to the burner. The oil line should be protected to eliminate any possible damage. Installations, where the fuel oil tank is below the burner level, must employ a two-pipe fuel supply system with an appropriate fuel pump. For more than a 2.4 m (8′) rise use a 2-stage pump and for more than a 4.9 m (16′) rise use an auxiliary pump.
Follow the pump instructions to determine the size of tubing you need in relation to the rise, or the horizontal distance.
Inspect the entire oil distribution system for leaks at the beginning of each heating season.
1.7) BURNER INSTALLATION
Mounting the burner
- The warm air furnace burner mounting plate has a 4-bolt configuration;
- Position the mounting gasket between the mounting flange and the appliance burner mounting plate. Line up the holes in the mounting flange with the studs on the appliance mounting plate and securely bolt in place.
After the burner is mounted
- Remove drawer assembly;
- Install nozzle (see specifications);
- Confirm electrode settings;
- Make the electrical connections;
- Complete oil line connections.
CAUTION
NEVER use the “interrupted ignition” function if a Honeywell R7184 series combustion relay is installed on the burner.
CAUTION
Do not fire the burner until you have checked the following:
Checking the polarity
Oil burners used on furnaces have solid state control systems which make them sensitive to the proper connection of the hot and neutral power lines. The controls will be damaged if the 2 wires are reversed.
- Set your voltmeter to line voltage;
- Place one prong on your grounded electric entry box and one prong on the black wire;
- Read the voltage;
- If the voltage is zero, check the white wire. If line voltage shows, reverse the 115-volt leads entering the furnace junction box (see Figure 1);
- If you do not have a voltmeter, use a pilot light.

Checking the nozzle
The burner is equipped with the appropriate nozzle. However, If another size nozzle is required, use the manufacturer’s nozzle data concerning spray angle, as shown in Table 2. Note that all nozzle sizes are based on a pump pressure of 100 psi.
Always select nozzle sizes by working back from the actual desired flow rate at operating pressure, and not by the nozzle marking.
Checking air and tabulator settings
Before starting the burner for the first time, adjust the air and tabulator settings to those listed in Table 2. Once the burner becomes operational, final adjustments will be necessary.
Checking the fuel supply system
Fuel Specifications:
NOTE: Use No.1 or No.2 Heating Oil (ASTM D396) or in Canada, use No.1 or No.2 Furnace Oil.
Before starting the burner be sure the fuel tank is filled with clean oil.
IMPORTANT
When using nozzle sizes of less than 0.75 USGPH, the Installation Code for oil burning equipment requires the installation of a 10 micron (or less) filter in the fuel oil line. These instructions must be followed in order for the lifetime heat exchanger warranty to remain intact.
WARNING
Fire and explosion hazards.
Use only approved heating type oil in this furnace.
DO NOT USE waste oil, used motor oil, gasoline, or kerosene.
Use of these will result in death, personal injury, and/or property damage.
NOTE: You may notice a slight odor the first time your furnace is operated. This will soon disappear. It is only the oil used on certain parts during manufacturing.
1.8) BLOCKED VENT SHUT-OFF (BVSO) FOR CHIMNEY VENTING
This device is designed to detect the insufficient evacuation of combustion gases in the event of a vent blockage. In such a case the thermal switch will shut down the oil burner. The device will then need to be re-armed MANUALLY.
Refer to the wiring diagrams and the detailed instructions supplied with the BVSO for the installation and wiring procedures. The length of wires supplied with the unit is such that the safety device must be installed between the flue outlet of the appliance and the draft regulator, as indicated in the instructions.
It is further imperative that the BVSO be maintained annually. Refer to the instructions supplied with the device for more details.
CAUTION
A positive pressure venting system (Sealed Combustion System or Direct Vent) MUST NOT use the BVSO. Follow the instructions supplied with the venting system.
1.9) INSTALLING ACCESSORIES
WARNING
Electrical shock hazard.
Turn OFF electric power at the fuse box or service panel before making any electrical connections and ensure a proper ground connection is made before connecting line voltage.
Failure to do so could result in bodily injury and/or death, and property damage.
1.9.1) Air conditioning
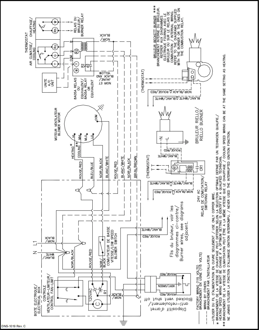
An air conditioning coil may be installed on the supply air side only. Notwithstanding the evaporator coil manufacturer’s instructions, a minimum clearance of 0.13 m (5″) must be allowed between the bottom of the coil drain pan, and the top of the heat exchanger. The wiring shown in Figure 4.1 is an example of a furnace where the output is the same for heating and cooling. In a case where the blower speed must be different, use the blue wire.
1.9.2) Ductwork and Filter
Installation
Design and install the air distribution system to comply with Air Conditioning Contractors of America manuals or other approved methods that conform to local codes and good trade practices.
CAUTION
When ducting supplies air to a space other than where the furnace is located, the return-air ducts must be sealed and also be directed to the space other than where the furnace is located. Incorrect ductwork termination and lack of sealing will create a hazardous condition that can lead to bodily harm.
Install air conditioning cooling coil (evaporator) downstream from the supply air plenum of the furnace. If a separate evaporator and blower unit is used, install appropriate sealing dampers for airflow control. Cold air from the evaporator coil going through the furnace could cause condensation and shorten the furnace life.
CAUTION
Dampers (purchased locally) MUST be automatic.
WARNING
Poisonous carbon monoxide gas hazard. Do NOT draw return air from inside a closet or utility room. Return air duct MUST be sealed to furnace casing. Failure to properly seal ducts can result in death, personal injury, and/or property damage.
WARNING
Poisonous carbon monoxide gas hazard. Install evaporator coil on the supply side of the furnace ducting. Evaporator coil installed in return side ducting can cause condensation to form inside the heat exchanger, resulting in heat exchanger failure. This could result in death, personal injury, and/or property damage.
OPERATION
2.1) SEQUENCE OF OPERATION
2.1.1) Sequence of operation – Beckett AFG,Riello 40-F
- Normally open contact (T-T) on the primary relay is closed when the thermostat calls for heat;
- AFG burner: The motor starts and the spark is established. The pump pressure builds and the oil supply mechanism opens, admitting fuel to the nozzle; R40-F burner: Burner motor starts. The burner motor fan prepurges the combustion chamber and vent for 10 seconds, establishing the combustion air pattern. During this time the solenoid valve holding coil pressure is approximately 100 psi. The solenoid valve opens, allowing oil to flow through the nozzle. At the same time, the burner motor ignition coil produces a spark;
- A spark ignites oil droplets;
- Cad cell senses flame and the burner continues to fire. Ignition transformer ceases sparking (R40-F);
- After Fan-Limit control heats up to the factory set point, the circulating air blower and electronic air cleaner start;
- The circulating air blower and burner motor remain on until the thermostat is satisfied (AFG). The ignition transformer continues to spark (AFG). The solenoid valve remains open (R40-F); Thermostat is satisfied;
- Primary relay contacts open, the solenoid valve closes (R40-F), burner motor shuts down. The ignition transformer ceases sparking (AFG);
- The Fan-Limit control bi-metal cools down to the factory set point of 32°C (90°F). At that point, the circulating air blower stops.
2.2) CHECKS AND ADJUSTMENTS
2.2.1) General
During initial start-up and subsequent yearly maintenance calls, the furnace must be thoroughly tested.
IMPORTANT
The burner must be put into operation for 5 to 10 minutes before any test readings are taken. For new installations, set up the burner to the settings (see Table 2), before firing. These are rough adjustments but they will ensure that the burner will start and run smoke-free in advance of fine-tuning.
Open the oil bleed port screw and start the burner. Allow the oil to drain into a container for at least 10 seconds. Slowly close and tighten the bleed screw. The oil should flow absolutely free of white streaks or air bubbles to indicate that no air is being drawn into the suction side of the oil piping and pump. Fire the burner. Adjust the oil pressure as indicated in Table 2.
2.2.2) Restart after burner failure
- Set thermostat lower than the room temperature;
- Press the reset button on the burner primary control (relay);
- Set the thermostat higher than the room temperature;
- If the burner motor does not start or the ignition fails, turn off the disconnect switch and CALL A QUALIFIED SERVICE TECHNICIAN.
CAUTION
Do not attempt to start the burner when excess oil has accumulated, when the furnace is full of vapor, or when the combustion chamber is very hot.
2.2.3) Smoke / CO2 test
- Pierce a test hole in the smoke pipe near the furnace breech. Insert the smoke test instrument probe into the hole;
- Starting with a zero smoke reading, gradually reduce the burner air setting until just a trace of smoke results (#1 on the Bacharach scale);
- Take a CO2 sample at the same test location where the smoke sample was taken. Note the CO2 reading associated with the #1 smoke condition;
- Adjust the burner air setting to obtain a CO2 reading 1% lower than the reading associated with the #1 smoke; 5. This method of adjusting the CO2 will allow adequate excess air to ensure that the burner will burn clean for the entire heating season.
2.2.4) Supply air temperature rise test
- Operate the burner for at least 10 minutes;
- Measure the temperature of the air in the return air plenum;
- Measure the temperature of the air in the largest trunk coming off the supply air plenum, just outside the range of radiant heat coming off the heat exchanger; 0.3 m (12″) from the plenum on the main take-off is usually sufficient;
- The temperature rise is calculated by subtracting the return air temperature from the supply air temperature;
- If the temperature rise exceeds the temperature specified in Table 2, change to the next higher blower speed tap until the temperature rise falls to this temperature or below. If the excessive temperature rise cannot be reduced by increasing fan speed, investigate for ductwork restriction(s), dirty or improper air filter, or overfiring caused by excessive pump pressure, or improper nozzle sizing.
2.2.5) Vent temperature test
- Place a thermometer in the test hole located in the breech pipe;
- The vent temperature should be between 204 to 302°C (400 and 575°F). If not, check for improper air temperature rise, pump pressure, nozzle size, or for a badly sooted heat exchanger.
2.2.6 Fan-Limit adjustment
Modification of the «FAN ON» and «HI» limit settings on the Fan-Limit can cause malfunctioning of the furnace and result in premature wear of the heat exchanger.
CAUTION
Modification of the factory set limits will void the warranty.
2.2.7 BVSO Performance test
The purpose of the following test is to check that the electrical outlet on the furnace, designated to the BVSO, is functional.
- Start up the burner ;
- Remove the three-pole plug from the BVSO outlet on the furnace ;
- The burner must shut off immediately, while the blower continues to run to the end of the cool-down cycle.
If the test is not in line with the above, call a QUALIFIED SERVICE TECHNICIAN.
| AMT3, OLR210F19C | ||
| 1 | Limit “FAN OFF” | 90°F |
| 2 | Limit “FAN ON” | 110°F |
| 3 | Limit -HI” | 240°F |
MAINTENANCE
3.1) GENERAL
Preventive Maintenance Preventive maintenance is the best way to avoid unnecessary expenses and inconvenience. Have your heating system and burner inspected at regular intervals by a qualified service technician. After each annual inspection, a complete combustion test must be performed, in order to maintain optimum performance and reliability.
WARNING
Electrical shock hazard.
Turn OFF power to the furnace before any disassembly or servicing.
Failure to do so can result in bodily injury and/or death, and property damage.
Do not tamper with the unit or its controls. Call a qualified service technician.
Before calling for service, check the following:
a. Check the oil tank gauge and check if the valve is open;
b. Check the fuse or circuit breaker;
c. Check if the shut-off switch is “ON”;
d. Reset the thermostat above room temperature;
e. If ignition does not occur turn off the disconnect switch and call a qualified service technician.
When ordering replacement parts, specify the complete furnace model number and serial number.
3.1.1) Heat exchanger cleaning
Ordinarily, it is not necessary to clean the heat exchanger or flue pipe every year, but it is advisable to have your oil burner serviceman check the unit before each heating season to determine whether to clean or replace of parts is necessary.
If cleaning is necessary, the following steps should be performed:
- Turn “OFF” all utilities upstream of the furnace;
- Disconnect the flue pipe;
- Remove the flue collar panel located at the rear part of the warm air furnace;
- Remove the radiator baffles;
- Disconnect the oil line and remove the oil burner from the furnace;
- Clean the secondary tubes and the primary cylinder with a stiff brush and vacuum cleaner;
- The heat exchanger and combustion chamber should be inspected to determine if replacement is required before reassembling the unit;
- After cleaning, replace the radiator baffles, flue collar plate, and oil burner
- Readjust burner for proper operation.
Soot will have collected in the first sections of the heat exchanger, only if the burner was started after the combustion chamber was flooded with fuel oil, or if the burner has been operating in a severely contaminated condition.
3.1.2) Burner drawer assembly
Remove the drawer assembly. Clean all foreign matter from the retention head and electrodes. In the case of a Beckett AFG burner, the burner will have to be removed to check the retention head.
3.1.3) Nozzle
Replace the nozzle with the one specified in Table 2.
3.1.4) Oil filters
Tank filter
The tank filter should be replaced as required.
Secondary filter
The 10 microns (or less) filter cartridges should be replaced annually.
3.1.5) Air filters
Air filters are the disposable type. Disposable filters should be replaced at least once a year. Dusty conditions, presence of animal hair etc. may require more frequent filter changes. Dirty filters will impact furnace efficiency and increase oil consumption.
3.1.6) Motor lubrication
Do NOT lubricate the oil burner motor or the direct drive blower motor as they are permanently lubricated.
3.1.7) Blocked Vent Shut Off (BVSO) Cleaning
For continued safe operation, the Blocked Vent Shut-Off System (BVSO) is required to be inspected and maintained annually by a qualified agency.
- Disconnect the power to the appliance.
- Remove the two screws holding on the BVSO assembly cover.
- Remove the cover.
- Remove the two screws holding the thermal switch to the assembly base.
- Without removing the electrical wires, remove the thermal switch and remove any build-up from the thermal switch surface.
CAUTION
Do not dent or scratch the surface of the thermal switch. If the thermal switch is damaged, replacement is required. - Clear and remove any build-up or obstruction inside the heat transfer tube.
- Re-mount the thermal switch to the assembly base.
- Re-attach the assembly cover with the screws removed in step 2.
- Re-establish power to the appliance.
INFORMATION
Model:…………………………………………………….Serial number:…………………………………………………………………….
Furnace installation date:……………………………………………………………………………………………..
Service telephone # – Day:………………………………………………..Night:…………………………………………..
Dealer name and address:………………………………………………………………………………………………..
START-UP TEST RESULTS
Nozzle:……………….Pressure: ………………………………………………………………………………………………………lb/psi
Burner adjustments:……………Primary air …………………………………………………………………………………………
Fine air…………………………………………………………………………………………………………………………..
Drawer Assembly…………………………………………………………………………………………………………….
CO2:……………………………… Smoke scale…………………………………………………………………. (Bacharach)
Gross stack temperature:……………………………………………………………………………………….0 F
Ambient temperature: ………………………………………………………………………………………….0 F
Chimney draft: ……………………………………………………………………………………………………..” W.C.”
Overfire draft:………………………………………………………………………………………………………..” W.C.”
Test performed by:…………………………………………………………………………………………………
TABLE 2
Technical specifications, AMT300B34-SM1PMB/ OLR210F19C
| RATING AND PERFORMANCE | |||
| Firing rate (USGPH) | 1.20 | 1.35 | 1.50 |
| Input (BTU/h) | 168 000 | 189 000 | 210 000 |
| Maximum heating temperature rise | 18 – 29°C (65 – 85°F) | ||
| BECKETT BURNER (3450 RPM) | AFG-F6 (TUBE INSERTION 2 7/8″) | ||
| Low firing rate baffle / Static disc, model | NOT APPLICABLE / 2 3/4 #3383 | ||
| AHRI model # AMT/OLR | 168-BF | 189-BF | 210-BF |
| Heating capacity (BTU/h) | 138 000 | 154 000 | 170 000 |
| Nozzle (Delavan) | 1.00 – 80B | 1.10 – 80B | 1.25 – 80B |
| Pump pressure (PSIG) | 145 | 150 | 145 |
| Combustion air adjustment (band/shutter) | 1/3 | 1/5 | 1/7 |
| AFUE % (From CSA B212 standard and Canadian regulation)** | 85.5% | 84.9% | 84.6% |
| AFUE %(From ASHRAE 103 standard and US regulation)** | 84.0% | 83.9% | 83.1% |
| RIELLO BURNER; MODEL 40 | F5 (TUBE INSERTION 3 9/16″) | ||
| AHRI model # AMT/OLR | 168-RF | 189-RF | 210-RF |
| Heating capacity (BTU/h) | 140 000 | 155 000 | 171 000 |
| Nozzle (Delavan) | 1.00-70W | 1.10 – 70W | 1.25 – 70W |
| Pump pressure (PSIG) | 145 | 150 | 145 |
| Combustion air adjustment (turbulator / damper) | 2.5/2 | 4/2 | 4/4 |
| AFUE % (From CSA B212 standard and Canadian regulation)** | 86.7% | 85.4% | 84.6% |
| AFUE %(From ASHRAE 103 standard and US regulation)** | 85.4% | 83.9% | 83.3% |
| ELECTRICAL SYSTEM | |||
| Volts – Hertz – Phase | 115 – 60 – 1 | ||
| Operating voltage range | 104 – 132 | ||
| Electrical load (Amps) | 15.7 | ||
| Minimum ampacity for wiring sizing | 18.1 | ||
| Max. fuse size (Amps) | 20.0 | ||
| BLOWER DATA | |||
| Blower speed at 0.25″ W.C. static pressure | MED-HIGH | HIGH | HIGH |
| Blower speed at 0.50″ W.C. static pressure | HIGH | HIGH | N/A |
| Motor | 3/4 HP – 4 speeds | ||
| Blower size | 12″ x 10 DD (tight housing) | ||
| Filter quantity and size | (2) 16″ x 20″ | ||
| GENERAL DATA | |||
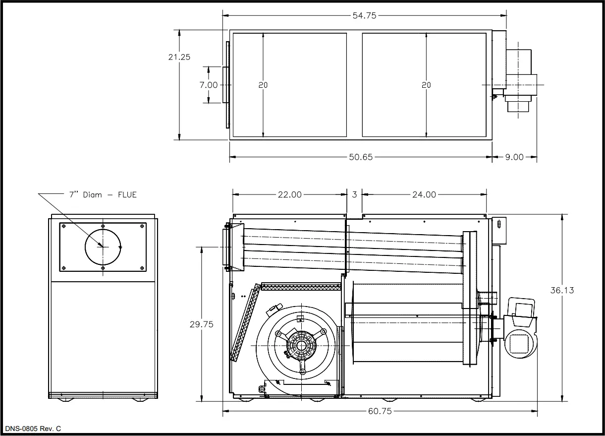
| Overall W x L x H less burner | 21.25″ x 54.75″ x 36.125″ | ||
| Shipping weight | 242 lb | ||
| Supply air duct W x L | 20″ x 24″ | ||
| Return air duct W x L . | 20″ x 22″ | ||
| Maximum cooling capacity | 5 tons | ||
| SPEED | AMT300B34-SM1PMA / OLR210F19A | |
| EXTERNAL STATIC PRESSURE WITH AIR FILTER | ||
| 0.25″ | 0.5″ | |
| MED-HI | 1950 | N/A |
| HIGH | 2050 | 1900 |
FIGURE 3
Model: AMT300B34-SM1PMB / OLR210F19C
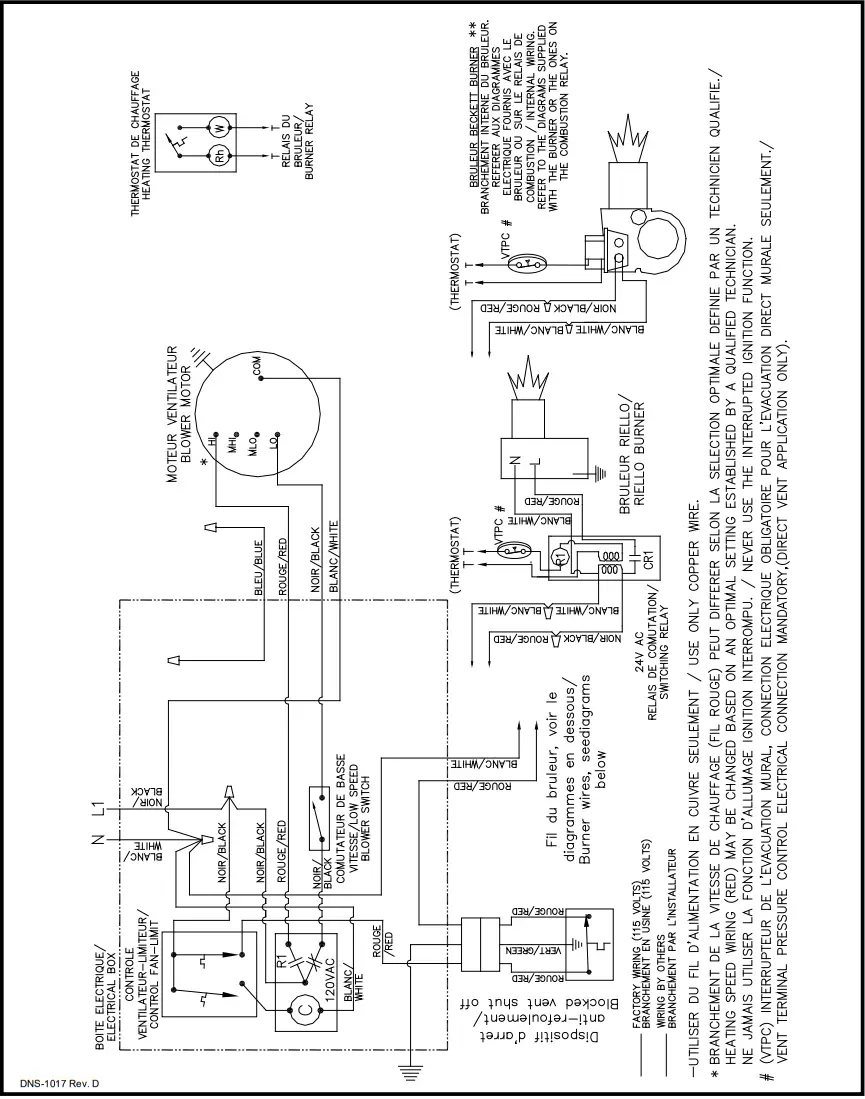
FIGURE 4
Wiring diagram, AMT300B34-SM1PMB / OLR210F19C heating only
FIGURE 4.1
Wiring diagram, AMT300B34-SM1PMB / OLR210F19C heating and cooling option
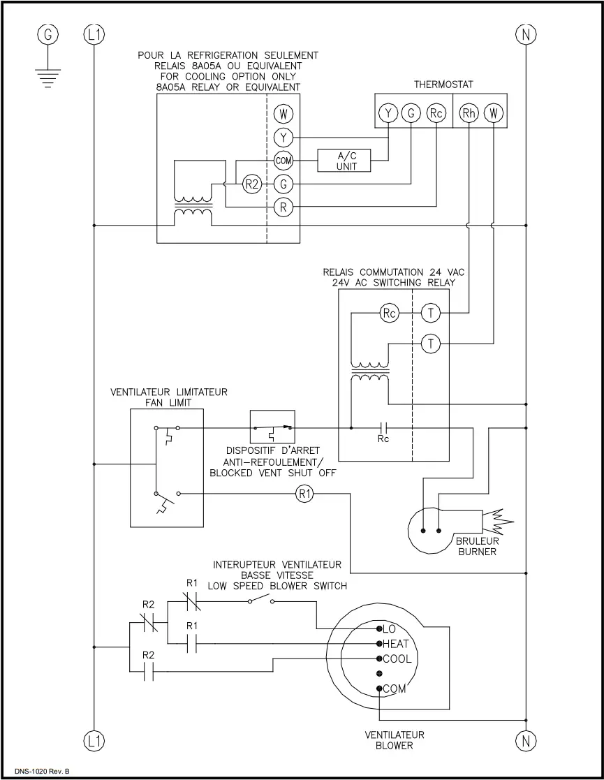
FIGURE 4.2
Ladder diagram, AMT300B34-SM1PMB / OLR210F19C
PARTS LIST
Model : AMT300B34-SM1PMB / OLR210F19C
| ITEM | PART # | DESCRIPTION | ITEM | PART # | DESCRIPTION |
| 1 | B02740 | Complete heat exchanger | 26 | B03349-01 | Rear top panel |
| 2 | B02748 | Top divider | 27 | B00711 | Flue baffle; 6x for complete kit |
| 3 | B03352-01 | Filter support | 28 | L99Z007 | Rubber cap, oval |
| 4 | B03189-01 | Right side panel | 29 | L01I005 | Capacitor 15 MF |
| 5 | B01766-01 | Right side panel insulation | 30 | B01024 | Capacitor support |
| 6 | B02746-01 | Lateral baffle | 31 | B01756 | Blower support |
| 7 | B02111 | Observation door assembly | 32 | B01889 | Belly band assembly |
| 8 | B02751 | Corner conduit | 33A | B03720-05 | Blower support, 120-10TDD |
| 9 | F07F011 | Hexagon nut 3/8-16NC zinc | 33B | Z01L003 | Blower wheel 120-10DD |
| 10 | B02754-01 | Front panel assembly | 33C | B01406-02 | Blower assembly replacement |
| 11 | B02756 | Front panel insulation | 34A | L06I004 | Motor, 3/4HP, DD |
| 12 | B01014 | Gasket, observation door | 34B | B01891-01 | Motor support assembly |
| 13 | B01763 | Wire channel | 35 | Z01F006 | Rubber grommet |
| 14 | B01769-02 | Floor assembly | 36 | R02I009 | Fan-Limit control, 11 1/2″ |
| 15 | B02781 | Bottom divider assembly | 37 | B03351 | Electrical kit, burner |
| 16 | B03189-02 | Left side panel | 38 | L07F003 | Rocker switch, SPST |
| 17 | B01766-02 | Left side panel insulation | 39 | B02757 | Electrical box |
| 18 | B02746-02 | Lateral baffle | 40 | B02782-04 | Electrical box cover |
| 19 | B01761-02 | Filter support | 41 | J06L002 | Seal strip (25′ roll) |
| 20 | Z04F010 | Paper filter 16 x 20 x 1 | 42 | B02745 | Divider plate |
| 21 | B03201-02 | Rear door assembly | 43 | B02739 | Gasket, top divider |
| 22 | Z99F050 | Recessed handle, black | 44 | B00524-02 | Electrical kit |
| 23 | F07O001 | Hexagon nut 3/8-16NC brass | 45 | B03118-01 | Electrical kit, BVSO Ext. |
| 24 | B02753 | Smokebox assembly | 46 | Z06G001 | Blocked Vent Shut-Off, BVSO-225-A |
| 25 | B02738 | Gasket, smoke box | |||
Manufactured by:
Dettson Industries Inc 3400, Industrial Boulevard Sherbrooke, Qc, Canada, J1L 1V8
www.dettson.ca
Attention
Do not tamper with the unit or its controls. Call a qualified service technician.
Printed in Canada on 100% recycled paper
2022-07-27
X40090 Rev. P

















