ECO10BTW-J Floor Heating Thermostat
Instruction Manual
![]()
RAK125 2022-06-27
© 2021 Ensto
ECO10BTW-J Floor Heating Thermostat




ECO10BTW-J Floor Thermostat
Installation and Operating Instructions
ECO10BTW-J is a floor thermostat which, is designed to control electrical floor heating. The thermostat is equipped with a 30mA residual current device (RCD) and therefore the product suits buildings where it is difficult to connect an external RCD to the circuit.
Safety Instructions
Electrically skilled person
- The installation must only be done by an electrician with the appropriate qualifications.
- Read this manual carefully before starting the installation work.
- Follow the instructions in this manual, and make sure that the installation complies with national safety regulations, installation methods and restrictions.
- The information provided in this manual in no way exempts the installer or user from responsibility to follow all applicable safety regulations.
- This manual is a part of the product and must be stored in a safe location so that it is available for future installation and service.
WARNING
Danger of electric shock! Risk of fire!
- Disconnect the power supply before carrying out any installation or maintenance work on this thermostat and associated components.
- Do not switch on the power supply before the installation work is completed.
- Improper installation can cause personal injury and property damage.
- Do not operate a defect thermostat.
Before Installation
2.1. Make sure that all the parts and tools needed for the installation are available.
2.2. Ensure that the heating load is equivalent to the thermostat power rating.
2.3. Measure the insulation resistance and the circuit resistance of the heating load controlled by the thermostat.
Installation
3.1. Mount the thermostat as the cover of a 1-component mounting box or as a part of a multiple-component instrument panel.
3.2. Put the sensor cable in a dry protective tube between heating cables.
Note! Make sure, that there is not water in the protective tube.
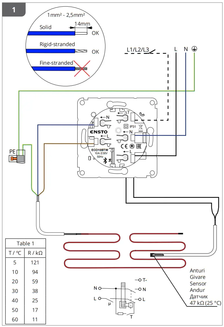
3.3. Connect the thermostat in accordance with figure 1.
- Connect the earthing wires (PE) to the separate connector.
- The thermostat has screwless connectors. The stripping length for conductors is 14 mm.
- Connect the temperature change to the connector marked with ∆T. Any phase can be used to control the temperature change.
3.4. Check the operation time and operation current of the RCD with a separate test equipment according to the local electrical safety regulations (figure 2).
3.5. Remove the sheath of the sensor cable at a suitable length and put the conductors through the hole in the installation plate. Strip the conductors at the length of 7 mm. Connect the wires to the spring connectors (figure 3).
3.6. Mount the thermostat into the mounting box with screws.
3.7. Mount the thermostat frame, cover and adjustment knob (figures 4 and 5). Protect the thermostat from potential dust during construction.
Commissioning and Operation
4.1. Use the switch A to turn on and off the thermostat. The power is turned on when the slide switch is on extreme position to the right and turned off when the slide switch is on extreme position to the left (figure 6).
- The thermostat is in “Floor” mode. You can change the operation mode by using the Ensto Heat Control application.
- The LED indicator B is green, when the thermostat is on and the heating is off.
- The LED indicator B is red, when the heating is on.
- The blue LED indicator (C) is on when the temperature change or external control is active. The default temperature setting for external control is 10 °C.
4.2. Adjust the suitable floor temperature with the adjustment knob E.
4.3. You can limit the thermostat adjustment range by using the minimum and maximum limiters around the adjustment knob shaft (figure 7).
4.4. Test the function of the RCD regularly (e.g. monthly) by pressing the test button F.
- When you press the test button, the current should go off and the slide switch should move to the OFF-position.
- Turn the slide switch back to ON-position.
- If the slide switch does not stay on the ON-position, there is a leakage in the circuit. In that case the thermostat does not allow switching on the current and the product is operating properly.
- An electrically skilled person must always examine the reason of the leakage.
4.5. The thermostat uses a 47kOhm NTC floor sensor by default. If another type of sensor is connected to the thermostat, change the sensor type accordingly with the Ensto Heat Control application ”Settings / Sensor type”.
4.6. When you use the thermostat in ”Floor” mode, the inbuilt fault detector detects if the floor sensor is defect or missing. The thermostat indicates the fault by blinking the red LED indicator B and blue LED indicator C alternatively. The blinking stops when the fault has been repaired.
User Instructions for Ensto Heat Control Application
With this application you can program and change the settings of your thermostat. Bluetooth technology is used for the wireless connection.
You can connect to one device at a time. The range in free space is approximately 5m.
Commissioning
5.1. Download the Ensto Heat Control application from Apple Store or Google Play (figure 8).
Note! Pair your mobile device and thermostat only via the Ensto Heat Control application. DO NOT pair the thermostat using the device’s own Bluetooth menu. If you have paired the thermostat from the mobile device’s own Bluetooth menu, the application is not able to contact the thermostat. To correct the situation first remove the thermostat from the mobile device’s own Bluetooth menu and then pair it via the application. When paired via application the connection works. The thermostat also appears in the mobile device’s own Bluetooth menu.
When pairing allow the Ensto Heat Control application to use the location service, if the application requests it. It depends on the mobile device, if the application needs permission to use the location service from the mobile device itself in order to use the Bluetooth low energy radio on the mobile device. If you do not give the permission, the application is not able to use the Bluetooth low energy radio and the application is not able to connect to the thermostat. The Ensto Heat Control does not collect user’s location information and does not need the location service itself, but the application requires the Bluetooth low energy radio for wireless data transfer between the application and the thermostat.
5.2. Open the application. In the “DEMO” mode you can practice using the application. The Tutorial video shows application’s features and guides you through the commissioning. At any time, you can go back to the Tutorial through the “Support” menu.
5.3. After the Tutorial, pair your mobile device with your thermostat (figure 9):
- Remove the adjustment knob E (1).
- Switch on the thermostat with the power switch A (2).
- Press the Bluetooth button D on the thermostat for 1 second (3). The blue LED indicator C blinks (4).
- When the application has found your thermostat, your mobile device displays the default name ”New thermostat”.
- Press the ”New thermostat” button within 45 seconds (5).
- The blue LED indicator C turns off, when the pairing is completed or 45 seconds is exceeded.
- Now you can find your thermostat in ”Devices / My devices”.
- Put the adjustment knob E in place.
Operation Modes
5.4. Change the operation mode from the menu ”Settings / Mode”.
- In ”Floor” mode the thermostat adjusts the heating according to the floor temperature. Select the floor setting temperature with the adjustment knob E.
- In ”Power” mode the thermostat adjusts the heating without sensors according to power. Select the length of the power cycle from ”Settings / Power mode cycle time”. Select the desired heating power 0 – 100% with the adjustment knob E. The heating operates in cycles of the selected period of time. The heating power (%) you select determines how long the heating is on and off during one cycle. For example, if you select 60 minutes for the cycle time and 60% for the heating power, the heating is on for 36 minutes and off for 24 minutes.
Temperature Change with Calendar, Boost and Vacation Functions
5.5. You can change the setting temperature adjusted with the adjustment knob E on the thermostat.
- The change may be either a rise or a drop in temperature.
- The blue LED indicator C is on when the temperature change is connected.
5.6. You can carry out temperature changes in different ways depending on what kind of a change is needed.
- ”Calendar” is intended for weekly reoccuring events. For example, on weekdays you can drop the temperature overnight and while you are away. Note! When making settings for overnight, the night must be in two sections.
- ”Boost” is intended for a temporary temperature change. For example, after a shower you can raise the temperature in the bathroom, so that the floor will dry faster.
- “Vacation” is intended for long-term changes in temperature, e.g for a weekend break or an annual holiday.
5.7. The “Calendar”, “Boost” and “Vacation” buttons are on / off buttons. When the temperature change is activated, the “Calendar” and “Vacation” buttons are green, the “Boost” button is orange.
5.8. Press the button on home display to enter the editing mode, figure 10.
5.9. When the function ”Adaptive temperature change” is active, the thermostat will advance the heating, so that the desired temperature has been reached at the scheduled time. By default, the function is on.
External Temperature Control
5.10. You can use external temperature control, if external voltage has been connected to the thermostat.
- Disable / Enable the function from “Settings / External control”.
- From “Temperature” you can set the desired temperature value. The default temperature setting for external control is 10 °C.
- “Temperature change” can be either a rise or a drop in the set point temperature.
- The blue LED indicator (C) is on when the external control is in use.
- If the “External Control / Temperature” is enabled you cannot use the adjustment knob for setting temperature.
Home Screen, figure 10
| G | Active device |
| H | Set point temperature |
| K | Actual temperature |
| L | On / Off button |
| N | Enter editing mode |
Resetting the Factory Settings
5.12. Reset the factory settings, figure 11.
- Remove the adjustment knob E.
- Press the Bluetooth button D on the thermostat.
- After 7 seconds, the blue LED indicator C starts to blink quickly.
- Paired devices, consumption information and calendar settings are removed. The thermostat is in floor mode.
Battery
6.1. The purpose of the battery is to maintain the time during power cuts. If the clock does not keep correct time, the battery must be replaced. The battery change interval is several years and is usage dependent.
The battery may only be replaced by a skilled or instructed person.
Disconnect the power supply before replacing the battery.
6.2. Replace the thermostat battery, figure 12.
- Remove the adjustment knob E and the cover.
- Replace the battery with the same type of battery as the original, CR1220.
- Put the cover and the adjustment knob E in place.
- Dispose of the empty battery according to local recycling guidelines.
LED Indicators
| LED indicator B | ![]() | Green: thermostat is on, heating is off |
![]() | Red: heating is on | |
| LED indicator C | Blue blinking: pairing is ongoing | |
| Blue blinking quickly: factory defaults are resetting | ||
| Blue: temperature change | ||
| LED indicators B and C | Red and blue blinking alternately: faulty sensor |
Figures
- Connection diagram
- RCD operational test
- Installing sensor conductors
- Assembling and disassembling
- Slide switch position
- User interface
- Limitation of adjustment range
- Commissioning the Ensto Heat Control application
- Pairing the thermostat with your mobile device
- Ensto Heat Control Home display
- Reset the factory settings
- Replace the battery
Warranty
The warranty period for Ensto ECO thermostats is 2 years from the date of purchase but no longer than 3 years from the date of manufacture. Warranty conditions, see www.ensto.com/building-systems
Disposal
Do not dispose of electrical and electronic devices including their accessories with the household waste.
The product’s cardboard packing is suitable for recycling.
When a heating system is at the end of the life cycle the cables, conduits and electronic components must be disposed of properly according to local recycling guidelines.
Declaration of Conformity
Hereby, Ensto Building Systems Finland Oy declares that the radio equipment ECO10BTW-J is in compliance with Directive 2014/53/EU. The full text of the EU declaration of conformity is available at the following internet address: www.ensto.com/building-systems
Technical Data
| Supply voltage | 230 V -15%, +10%, 50 Hz |
| Switch | 2-pole |
| Rated current | 10 A |
| Maximum load | 2300 W |
| Nominal residual operating current | 30 mA |
| RCD type | A |
| Operating temperature range | -20 … +30 °C |
| Thermostat adjustment range | +5 … +50 °C |
| Floor sensor | NTC, 47 k0/25°C, cable 4 m (extendable to 50 m / Cu 1,5 mm2) |
| Floor sensor resistance values | Table 1, on page 2 (sensor not connected) |
| Enclosure class | IP31 |
| Pollution degree rating | 2 |
| Rated impulse voltage | 4 kV |
| Power in standby | < 0,5 W |
| Radio frequency range | 2,4 … 2,483 GHz |
| Radio max. power | +3 dBm |
Ensto Building Systems Finland Oy
Ensio Miettisen katu 2, P.O. Box 77
FIN-06101 Porvoo, Finland
Tel. +358 204 76 21
www.ensto.com/building-systems

























