FORCE W Wall Mounted Gas Boiler
Instruction Manual
![]()

INSTRUCTIONS FOR USE,
INSTALLATION AND MAINTENANCE
FORCE W Wall Mounted Gas Boiler
![]()
- Read the warnings in this instruction booklet carefully since they provide important information on safe installation, use and maintenance.
- This instruction booklet is an integral and essential part of the product and must be kept with care by the user for future reference.
- If the unit is sold or transferred to another owner or if it is to be moved, always make sure the booklet stays with the boiler so that it can be consulted by the new owner and/or installer.
- Installation and maintenance must be carried out by professionally qualified personnel, according to current regulations and the manufacturer’s instructions.
- Incorrect installation or inadequate maintenance can result in damage or injury. The manufacturer declines any liability for damage caused by errors in installation and use or by failure to follow the instructions provided.
- Before carrying out any cleaning or maintenance operation, disconnect the unit from the power supply using the system switch and/or the special cut-off devices.
- In case of a fault and/or poor operation, deactivate the unit and do not try to repair it or directly intervene. Contact professionally qualified personnel. Any repair/replacement of the products must only be carried out by qualified personnel using genuine parts. Failure to comply with the above can compromise the safety of the unit.
- Periodic maintenance performed by qualified personnel is essential in order to ensure proper operation of the unit.
- This unit must only be used for its intended purpose. Any other use is deemed improper and therefore hazardous.
- After unpacking, check the good condition of the contents. The packing materials are potentially hazardous and must not be left within the reach of children.
- The unit can be used by children aged at least 8 years and by persons with reduced physical, sensory or mental capabilities, or lacking experience or the necessary knowledge, only if under supervision or they have received instructions on its safe use and the related risks. Children must not play with the unit. Cleaning and maintenance intended to be done by the user can be carried out by children aged at least 8 years only if under supervision.
- In case of doubt, do not use the unit. Contact the supplier.
- The unit and its accessories must be appropriately disposed of in compliance with current regulations.
- The images given in this manual are a simplified representation of the product. In this representation there may be slight and insignificant differences with respect to the
product supplied.
This symbol indicates “CAUTION” and is placed next to all safety warnings. Strictly follow these instructions in order to avoid danger and damage to persons, animals and things
This symbols calls attention to a note or important notice.
This symbol, which is used on the product, packaging or documents, means that at the end of its useful life, this product must not be collected, recycled or disposed of together with domestic waste.
Improper management of electric or electronic waste can lead to the leakage of hazardous substances contained in the product. For the purpose of preventing damage to health or the environment, users are kindly asked to separate this equipment from other types of waste and to ask for it to be dealt with by the municipal waste service or dealer under the conditions and according to the methods set down in national and international laws transposing the Directive 2012/19/EU.
Separate waste collection and recycling of unused equipment helps to save natural resources and to guarantee that this waste is processed in a manner that is safe for health and the environment.
For more information about how to collect electric and electronic equipment and appliances, please contact your local Council or Public Authority competent to issue the relevant permits.
The CE marking certifies that the products meet the essential requirements of the relevant directives in force.
The declaration of conformity may be requested from the manufacturer.
COUNTRIES OF DESTINATION: IT ES RO RU PL
Operating instructions
1.1 Introduction
Dear Customer,
Thank you for choosing FORCE W, a wall-mounted sealed chamber FERROLI boiler featuring advanced design, cutting-edge technology, high reliability and quality construction. Please read this manual carefully, as it provides important information on safe installation, use and maintenance.
FORCE W is a high efficiency, low emissions premix condensing heat generator for heating, running on natural gas or LPG and equipped with a microprocessor control system. The boiler body consists of an aluminum tube exchanger and a premix burner in steel, equipped with electronic ignition and ionization flame control, a modulating speed fan and a modulating gas valve.
1.2 Control panel
Legend
1 = Contextual button 1
2 = Contextual button 2
3 = Contextual button 3
4 = Dot matrix display (example – main screen)
5 = Menu navigation button
6 = Confirm/menu access button
7 = Menu navigation button
8 = Automatic/Manual Heating/DHW button
9 = Summer/Winter mode selection button
10 = Economy/Comfort mode selection button
11 = Menu exit button
12 = Main menu button
13 = Home button (back to main screen)
14 = Main switch
Contextual button
The contextual buttons (details 1, 2, 3 – fig. 1) are grey, with no screen print, and take on a different meaning depending on the menu selected. It is essential to observe the indication provided by the display (icons and text). In fig. 1 for example, using the contextual button 2 (detail 2 – fig.
1) it is possible access unit information such as: temperature of sensors, work power, etc.
Direct buttons
The direct buttons (details 8, 9, 10 – fig. 1) always have the same function.
Menu/navigation buttons
The menu/navigation buttons (details 5, 6, 7, 11, 12, 13 – fig. 1) are used to navigate among the various menus implemented in the control panel.
Menu structure
From the Home page, press the main Menu button (detail 12 – fig. 1).
Access the “User” menu by pressing contextual button 1 (detail 1 – fig. 1). Then use the “menu navigation” buttons to access the different levels described in the following table.
| USER MENU | |||
| HEATING | |||
| See fig. 13 | |||
| See fig. 14 | |||
| See fig. 28 | |||
| See fig. 29 | |||
| See page 224 | |||
| / | |||
| / | |||
| See Time programming” on page 219 | |||
| DOMESTIC HOT WATER | |||
| See fig. 15 | |||
| See fig. 16 | |||
| See -Legionella programming (with optional hot water tank installed)” on page 222 | |||
| See Time programming” on page 219 | |||
| VACATION FUNCTION | |||
| See -Holiday Function” on page 223 | |||
| MAINTENANCE | |||
| See fig. 76 | |||
| See fig. 72 | |||
| See “Service Information” on page 223 | |||
| See “Service Intervention Date” on page 223 | |||
| SETTINGS | |||
| See fig. 8 | |||
| See fig. 9 | |||
| See fig. 10 | |||
Indication during operation
Heating
A heating request (generated by Room Thermostat or Remote Timer Control or 0-10 Vdc signal is indicated by activation of the circulating pump and by the hot air above the radiator (fig.3).
“Heating only/Double circulating pump” configuration
“Circulating pump and 3-way valve” configuration
DHW circuit (with optional hot water tank installed)
A hot water tank heating request is indicated by activation of the droplet under the faucet (fig. 5 and fig. 6).
“Double circulating pump” configuration
“Circulating pump and 3-way valve” configuration
Exclude hot water tank (economy)
Hot water tank temperature maintaining/heating can be excluded by the user. If excluded, domestic hot water will not be delivered. The hot water tank can be deactivated by
the user (ECO mode) by pressing the eco/comfort button (detail 10 – fig.1). In ECO mode the display activates the symbol . To activate COMFORT mode, press the eco/comfort button (detail 10 – fig. 1) again.
Information
From the main screen (Home), press the contextual button 2 (detail 2 – fig. 1). Then use the “Menu Navigation” buttons to display the following values:
| 1 | Heating demand | OT – OpenTherm control request |
| TA – Room thermostat request | ||
| 0-10Vdc – 0-10Vdc signal request | ||
| TA2 – Second room thermostat request | ||
| 2 | Heating circulating pump | ON/OFF |
| 3 | Heating 3-way valve | ON/OFF |
| 4 | DHW 3-way valve | ON/OFF |
| 5 | Standby time | ON/OFF |
| 6 | T Delta protection | ON/OFF |
| 7 | Flame Supervisor | ON/OFF |
| 8 | Heating sensor 1 (Flow) | |
| 9 | Heating sensor 2 (Safety) | |
| 10 | Return sensor | |
| 11 | DHW sensor | |
| 12 | External probe | |
| 13 | Fume sensor | |
| 14 | Cascade heating sensor | |
| 15 | Fan frequency | Hz |
| 16 | Burner load | 0/0 |
| 17 | System water pressure | 1.4bar = ON, 0.0 bar = OFF |
| 18 | Modulating circulating pump | °A) |
| 19 | Cascade modulating circulating pump | % |
| 20 | Ionization current | uA |
| 21 | Input 0-10Vdc | Vdc |
| 22 | Heating adjustment temperature | Setpoint (`C) |
| 23 | Power level adjustment 0-10Vdc | Setpoint (%) |
1.3 Lighting and shutdown
Boiler lighting
Press the On/Off button (detail 14 – fig. 1).
By pressing contextual button 1 it is possible to choose the desired language and confirm it with the “OK” button.
By pressing contextual button 3 it is possible to interrupt the FH mode.
If neither of the two choices described above is made, continue as follows.
- For the following 300 seconds the display will show FH which identifies the heating system air venting cycle.
- The display also shows the firmware version of the cards.
- Open the gas cock ahead of the boiler.
- When the message FH disappears, the boiler is ready to operate automatically in case of a room thermostat request.

Settings
Contrast adjustment
To adjust the display contrast, press the contextual button 2 and the OK button together. Then press the button ref.
5 of fig. 1 to increase the contrast or the button ref. 7 of fig. 1 to decrease it.
Date and Time Adjustment
Reach the screen shown in fig. 9, navigating in the menu and following the path “USER MENU
“Settings” “
Date Setting”. Press navigation buttons 5 and 7 to select the value and modify it with contextual buttons 1 and 2. Confirm with the OK button.
Reach the screen shown in fig. 10, navigating in the menu and following the path “USER MENU
“Settings”
“Time Setting”. Press navigation buttons 5 and 7 to select the value and modify it with contextual buttons 1 and 2. Confirm with the OK button.
Boiler shutdown
From the main screen/Home, press the contextual button
and confirm with the button
.
When the boiler is turned off, the PCB is still powered.
Domestic hot water (with optional hot water tank installed) and heating operation are disabled. The frost protection system remains on.
To relight the boiler, press the contextual button again
.
The boiler will be immediately ready to operate whenever domestic hot water is drawn (with optional hot water tank installed) or in case of a room thermostat request.
To completely disconnect the unit from the power supply, press the button detail 14 fig. 1.
The frost protection system does not work when the power and/or gas to the unit are turned off. To avoid damage caused by freezing during long shutdowns in winter, it is advisable to drain all water from the boiler, the DHW circuit and the heating system water; or drain just the DHW circuit and add a suitable antifreeze to the heating system, as prescribed in sec. 2.3.
1.4 Adjustments
Summer/Winter Switchover
Press the button
(detail 9 – fig. 1) for 1 second. The display activates the Summer symbol. The heating function is deactivated while possible DHW production remains
active (with optional external hot water tank). The frost protection system remains on.
To deactivate Summer mode, press the button
(detail 9 – fig. 1) again for 1 second.
Heating temperature adjustment
Access the “Adjustment Temp” menu to vary the temperature from a minimum of 20 °C to a maximum of 80 °C. Confirm with the OK button.
The boiler comes with the time program not activated. Therefore, if requested, this is the setpoint value.
Heating temperature reduction
Access the “Reduction Adjustment Temp” menu to vary the temperature from a minimum of 0°C to a maximum of 50°. Confirm with the OK button.
This parameter is used only if time programming is activated. See ”Time programming” on page 219
DHW temperature adjustment (with optional hot water tank installed)
Access the “Adjustment Temp” menu to vary the temperature from a minimum of 10°C to a maximum of 65°C. Confirm with the OK button.
The boiler comes with the time program not activated. Therefore, if requested, this is the setpoint value.
DHW temperature reduction (with optional hot water tank installed)
Access the “Reduction Adjustment Temp” menu to vary the temperature from a minimum of 0°C to a maximum of 50°C. Confirm with the OK button.
This parameter is used only if time programming is activated. See ”Time programming” on page 219
Time programming
Time programming is done in the same way both for heating and for DHW; the two programs are independent.
To program Heating, access the “Time Program” menu by following the path “USER MENU
“HEATING”
“Time Program”.
To program DHW, access the “Time Program” menu by following the path “USER MENU
“DOMESTIC HOT WATER”
“Time Program”.
Choose the type of programming to carry out and follow that described below.
Select the day (fig. 17) or the interval of days to program (fig. 18) and confirm with the OK button.
The program is weekly: this means that 6 independent time bands can be set for each day of the week (fig. 19); 4 options can be chosen for each time band:
- ON. In case of a Heating/DHW request, the boiler works at the set Heating/DHW Adjustment Temperature (fig. 13/ fig. 15).
- In case of a Heating/DHW request, the boiler works at the Reduced Adjustment Temperature. The Reduced tem- perature is obtained by subtracting the Reduction Adjustment Temperature (fig. 14/fig. 16) value from the set Heating/DHW Adjustment Temperature (fig. 13/fig. 15).
- OFF. In case of a heating/DHW request, the boiler will not activate the Heating/DHW mode.
- — : — OFF. Time band disabled.
The boiler comes with the time program not activated. In fact, every day will be programmed from 00:00 to 24:00h in ON mode (fig. 19).
First, set the start time of the first time band (fig. 19) using contextual buttons 1 and 2.
Press navigation button 7 to go to the end time of the first time band (fig. 20) and set it to the desired value using contextual buttons 1 and 2.
Press navigation button 7 and use contextual buttons 1 and 2 to set the work mode during the first time band (fig. 21)
Then, press navigation button 7 to set (if necessary) the subsequent time bands (fig. 22, fig. 23 and fig. 24).
When the day has been programmed, press the OK button; the item “Save & Exit” will automatically be selected (fig. 25). Use navigation buttons 5 and 7 to modify the previous settings or press OK to confirm: in this case the display will return to showing the day (fig. 17) or the interval of days to be programmed (fig. 18). The same procedure can then be followed to complete the desired weekly program.
To program the following day in the same way, select “Copy to next day” and press OK to confirm (fig. 25).
To restore the time program to the factory values, press contextual button 3 in the Time Program menu (fig. 26) and confirm with OK.
The two Heating and DHW hourly programs are independent even in case of Reset to factory value.
Legionella programming (with optional hot water tank installed)
To enable the Anti-Legionella Function it is necessary to set parameter P23, within the “TECHNICAL MENU”, to ON.
To program the function it is necessary to access the “Legionella” menu via the path “USER MENU”
“DOMESTIC HOT WATER”
“Legionella”.
In this menu it is possible to set the following options:
- Anti-Legionella day. Defines the day of the week during which the function will be activated. The function can only be activated once a week.
- Anti-Legionella time of day. Defines the start time of the function.
- Anti-Legionella duration. Defines the duration (in minutes) of the function.
- Anti-Legionella Adjustment Temp. Defines the DHW Adjustment temperature during the function.
ATTENTION
- In ECO mode the function is not active.
- The Anti-Legionella Function will only be active if the boiler is set to “Automatic” mode”(
) and only in the time bands set to ON or to “Reduced temperature” (
). - Otherwise, in the time bands set to OFF, the function will not be activated, even if set.
- In vacation mode (
) the Anti-Legionella Function is active. - If the Anti-Legionella Function is not carried out correctly, the message shown in fig. 27 is displayed. Even in the presence of this message, the boiler will continue to operate correctly.

The temperature set via the “Anti-Legionella Adjustment Temp.” menu must NOT be higher than the maximum DHW adjustment temperature set via parameter P19 within the TECHNICAL MENU.
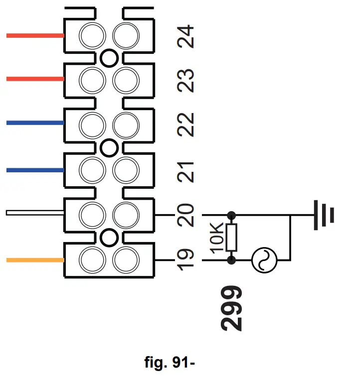
If a circulating pump is installed in the system, for water circulation during the Anti-Legionella Function, parameter b08 must be set to 1. In this way the contact between terminals 9-10 (ref. 300 – fig. 92 and fig. 93) closes when the function is activated.
Holiday Function
Access the “HOLIDAY FUNCTION” menu through the path “USER MENU
“HOLIDAY FUNCTION” to set:
- Holiday start date.
- Holiday end date. The display can activate two types of icons:
– The Holiday function is programmed but not yet active.
– The Holiday function is in progress. The boiler will behave as if Summer mode and Economy mode were active (with optional hot water tank installed).
The frost protection and Legionella functions will remain active (if activated).
Service Intervention Date
This informs when the alert of programmed maintenance by the technician will be activated. It does not represent an alarm or a fault but just a notice. After that date, whenever the Main menu is accessed, the boiler will activate a screen indicating that programmed maintenance is due.
Service Information
This information shows the telephone number to contact in case of assistance (if programmed by the technician).
Room temperature adjustment (with optional room thermostat)
Using the room thermostat, set the temperature required in the rooms.
Room temperature adjustment (with optional remote timer control)
Using the remote timer control, set the temperature desired in the rooms. The boiler unit will set the system water according to the required room temperature. For information on the remote timer control, please refer to its user’s manual.
Sliding Temperature
When the external probe (optional) is installed, the relevant external temperature symbol is activated on the control panel display. The boiler control system works with “Sliding Temperature”. In this mode, the heating system temperature is regulated according to weather conditions, to ensure high comfort and energy efficiency throughout the year. In particular, as the outside temperature increases the system flow temperature decreases according to a specific “compensation curve”.
With Sliding Temperature adjustment, the “Heating adjustment” temperature becomes the maximum system flow temperature. It is advisable to set a maximum value to allow system adjustment throughout its useful operating range.
The boiler must be adjusted at the time of installation by qualified personnel. The user can still make further adjustments for better comfort.
Compensation curve and curve offset
Access the Sliding Temperature menu. Adjust the desired curve from 1 to 10 according to the characteristic (fig. 30) via the parameter “Curve1” and confirm with the OK button.
By setting the curve to 0, the sliding temperature adjustment is disabled.
Adjust the parallel offset of the curves from 20 to 60 °C (fig. 31), via the parameter “Offset1” and confirm with the OK button.
If the room temperature is lower than the desired value, it is advisable to set a higher order curve and vice versa. Proceed by increasing or decreasing in steps of one and check the result in the room. 
This parameter is used only if the time programming has been activated. See ”Time programming” on page 219
Outside Temperature Heating OFF
Access the “Out Temp Heat Off” to activate the function: between 7°C and 30°C.
If activated, this function will deactivate the heating demand whenever the temperature measured by the external probe is higher than the programmed value.
The heating demand will be reactivated as soon as the temperature measured by the external probe is lower than the programmed value.
Adjustments from remote timer control
If the boiler is connected to the Remote Timer Control (optional), the previously described adjustments are managed as described in table 1.
Table 1
| Heating temperature adjustment | Adjustment can be made from the Remote Timer Control menu and the boiler control panel. |
| DHW temperature adjustment (with optional hot water tank installed) | Adjustment can be made from the Remote Timer Control menu and the boiler control panel. |
| Summer/Winter Switchover | Summer mode has priority over a possible Remote Timer Control heating request. |
| Eco/Comfort selection (with optional hot water tank installed) | On disabling DHW from the Remote Timer Control menu, the boiler selects Economy mode. In this condition, the button detail 10 – fig. 1 on the boiler panel, is disabled. |
| By enabling DHW from the Remote Timer Control menu, the boiler selects Comfort mode. In this condition, use the button detail 10 – fig. 1 on the boiler panel to select one of the two modes. | |
| Sliding Temperature | Both the Remote Timer Control and the boiler card manage the Sliding Temperature adjustment: between the two, the Sliding Temperature of the boiler card has priority. |
System water pressure adjustment
The filling pressure with the system cold must be approx. 1.0 bar. If the system pressure falls to values below minimum, the boiler card will activate fault 37 and the number of the module (fig. 32).
Once the system pressure is restored, the boiler will activate the 300-second air venting cycle indicated on the display by FH.
Installation
2.1 General Instructions
BOILER INSTALLATION MUST ONLY BE PERFORMED BY QUALIFIED PERSONNEL, IN ACCORDANCE WITH ALL THE INSTRUCTIONS GIVEN IN THIS TECHNICAL MANUAL, THE PROVISIONS OF CURRENT LAW, THE PRESCRIPTIONS OF NATIONAL AND LOCAL STANDARDS AND THE RULES OF PROPER WORKMANSHIP.
2.2 Place of installation
The generator must be installed in a suitable room with ventilation openings towards the outside in conformity with current regulations. If there are several burners or
exhausters that can work together in the same room, the ventilation openings must be sized for simultaneous operation of all the units. The place of installation must be
free of flammable materials or objects, corrosive gases, powders or volatile substances. The room must be dry and not exposed to rain, snow or frost.
If the unit is enclosed in a cabinet or mounted alongside, there must be sufficient space for removing the casing and for normal maintenance activities
2.3 Plumbing connections
Important
The heating capacity of the unit must be previously established by calculating the building’s heat requirement according to current regulations. The system must be provided with all the components for correct and regular operation. In particular, provide for all the protection and safety devices required by current regulations for the complete modular generator.
They must be installed on the hot water circuit delivery piping, immediately after the last module, within a distance of not more than 0.5 m. and with no shutoff devices in between. The unit is not supplied with an expansion tank; its connection must therefore be carried out by the Installer.
Do not use the water system pipes to earth electrical appliances.
Before installation, flush all the pipes of the system thoroughly to remove any residuals or impurities that could affect proper operation of the unit.
Also, a filter must be installed on the system return piping to prevent impurities or sludge from the system clogging and damaging the heat generators.
The filter must be installed when replacing generators in existing systems. The manufacturer declines any liability for damage caused to the generator by failure to install or inadequate installation of this filter.
Carry out the relevant connections according to the diagram in sec. 4.1 and the symbols on the unit.
High-efficiency circulating pump (optional)
The factory setting is suitable for all installations; however a different operation strategy can be set with the speed selector (see fig. 33), depending on the characteristics of the system.
– Proportional Head Dp-v setting (fig. 34)
The circulating pump head will be automatically reduced with the decrease in flow rate required by the system. This setting is optimum for systems with radiators (2 pipes or single pipe) and/or thermostatic valves.
The strong points are the reduction in power consumption with the decrease in system demand and reduction of noise in radiators and/or thermostatic valves. The operating range is from minimum 2 to maximum 7 or 10 depending on the circulating pump model installed.
– Constant Head Dp-c setting (fig. 35)
The circulating pump head will remain constant with the decrease in flow rate required by the system. This setting is optimum for all floor systems or old systems with large pipes.
In addition to reduced power consumption, in floor systems all the circuits will be balanced for the same head loss. The operating range is from minimum 0.5 to maximum 7 or 10 depending on the circulating pump model installed.
– Fixed max. speed setting (fig. 36)
The circulating pump does not modulate its power. It will always work at the speed set with the selector. The circulating pump can be set to 3 speeds: 1 (Minimum speed), 2 (Average speed) and 3 (Maximum speed).
The operating principle is that of conventional circulating pumps (with a reduction in power consumption compared to them).
System water characteristics
Before installing the FORCE W generator, the new or existing system must be properly cleaned in order to eliminate installation residues, solvents, sludge and contaminants in general that may compromise the effectiveness of the protective conditioning treatments. Use neutral cleaning products that do not attack metals, rubber and plastic parts of the generator/system. Empty, wash and recharge the system in compliance with the following instructions. A dirty system will not guarantee the life of the generator over
time, even with the use of protective conditioners.
FORCE W boilers are suitable for installation in heating systems with non-significant entry of oxygen (ref. systems “case I” EN14868). A physical separator (e.g. plate heat exchanger) must be provided in systems with continuous entry of oxygen (e.g. underfloor systems without anti-diffusion pipes or open vessel), or frequent (frequent water replenishment).
The water in a heating system must be treated in compliance with the laws and regulations in force, have the characteristics required by UNI 8065, and comply with the provisions of EN14868 (protection of metallic materials against corrosion).
The filling water (first filling and subsequent replenishments) must be potable, clear, with hardness under the values indicated in the table below and treated and conditioned with chemical conditioners declared suitable by the maker (see following list), in order to prevent encrustations, corrosive or aggressive phenomena on the metals and plastics of the generator and system, the formation of gas, and the proliferation of bacterial or microbial masses in low temperature systems.
The water contained in the system, as well as the replenishment water, must be checked periodically (at every start-up of the system, after any non-scheduled intervention such as, for example, replacement of the generator or other system components, as well as at least once a year during mandatory routine maintenance operations as required by UNI 8065). The water must have a clear appearance and respect the limits given in the following table.
| EXISTING SYSTEM | NEW SYSTEM | |
| WATER PARAMETER | ||
| Total filling water hardness (°f) | <10 | <10 |
| Total system water hardness (°f) | <15 | <10 |
| PH | 7 <Ph<8.5 | |
| Copper Cu (mg/I) | Cu < 0.5 mg/I | |
| Iron Fe (mg/I) | Fe < 0.5 mg/I | |
| Chlorides (mg/I) | CI < 50 mg/I | |
| Conductivity (pS/cm) | < 600 pS/cm* | |
| Sulfates | < 100 mg/I | |
| Nitrates | < 100 mg/I | |
* In the presence of conditioners, the limit increases to 1200 µS/cm.
In case of differing values or difficult verification of values with conventional analysis/testing procedures, contact the company for additional evaluations. The conditions of the feed water to be treated can vary even significantly depending on the geographical areas where the systems are located.
Chemical conditioners deoxygenating, anti-scaling, corrosion inhibiting, anti-bacterial, anti-algae, frost protection, PH correction products, etc., must also be suitable for the materials of the generator and system. They must be put in the system respecting the quantity indicated by the supplier of the chemical product and verified in their oncentration.
A chemical conditioner in insufficient concentration will not be able to ensure the required protection.
Always check the product concentration each time it is added and cyclically, at least once a year, using qualified technical personnel such as our authorized technical assistance network.
Table 2- Chemical conditioners declared suitable and available at our network of Authorized Technical Assistance Centers
| Description | Sentinel type alternative products | |
| LIFE PLUS/B – MOLY – MOLY K | Molybdenum-based corrosion inhibitor | X100 |
| LIFE DUE | Noise reduction/anti-scaling maintenance | X200 |
| BIO KILL | Biocidal anti-algae | X700 |
| PROGLI | Propylene frost protection | X500 |
| Products with equivalent characteristics may be used | ||
The unit is equipped with a frost protection system that activates the boiler in heating mode when the flow water temperature falls below 5°C. The device is not active if the electrical and/or gas supply to the unit is disconnected. If necessary, to protect the system use a suitable antifreeze liquid that meets the above requirements and provided for by UNI 8065.
To ensure the reliability and correct operation of the boilers, always install a mechanical filter in the loading circuit and, in the system, a dirt separator (possibly magnetic) and a deaerator as required by the UNI 8065 as well as a volumetric meter on the system replenishment line.
Failure to comply with the provisions of this paragraph, “System water features”, will involve non-recognition of the warranty and damage due to such shortcomings.
Combustion chamber maintenance
To ensure the efficiency and reliability of the generator over time, it is very important to contact our authorized technical assistance service, at least once a year, for routine maintenance operations and also for checking the combustion chamber and, if necessary, its cleaning. In this regard we recommend the use of the following products, checked and tested on our exchangers and available at our Authorized Technical Assistance Centers.
Table 3- Products declared suitable and available at our network of Authorized Technical Assistance Centers
| Description | |
| BIO ALL BF/TF | liquid product for cleaning aluminum combustion chambers |
| ALUCLEAN | gel product for cleaning aluminum combustion chambers |
Products with equivalent characteristics may be used
Given the aggressiveness of the chemical products for combustion chambers, always rely only and exclusively on qualified personnel and make safe the sensitive elements,
such as the electrodes, insulating materials, etc., that could become damaged by direct contact with the product.
Rinse well after each heat exchanger cleaning process (product application time 15-20 minutes) and repeat the operation as required.
Irrespective of the chemical products used, always make use of qualified technical personnel such as our authorized technical assistance network and manage the technological fluids according to the applicable local laws, rules and regulations.
Antifreeze system, antifreeze fluids, additives and inhibitors
The boiler is equipped with an antifreeze system that turns on the boiler in heating mode when the system delivery water temperature falls under 5°C. The device will not come on if the electricity and/or gas supply to the unit are cut off. If it becomes necessary, it is permissible to use antifreeze fluid, additives and inhibitors only if the manufacturer of these fluids or additives guarantees they are suitable for this use and cause no damage to the heat exchanger or other components and/or materials of the boiler unit and system. It is prohibited to use generic antifreeze fluid, additives or inhibitors that are not expressly suited for use in heating systems and compatible with the materials of the boiler unit and system.
Optional kits
The following kits are available on request:
code 042070X0 – HIGH EFFICIENCY CIRCULATING PUMP KIT- 7m. (A – fig. 37)
code 042071X0 – HIGH EFFICIENCY CIRCULATING PUMP KIT- 10m. (A – fig. 37)
code 042072X0 – PLUMBING KIT
The Kit 042072X0 contains:
- NON-RETURN VALVE – Female 1”1/2 (B – fig. 37)
- 3-Way FAUCET – Female 1″1/2 (C – fig. 37)
It enables shutting off (for maintenance operations) in conformity with ISPESL requirements and can be used as a local shutoff for the connection of several units in bank. The third way must be connected to an atmospheric discharge manifold. In this way, with the valve in the “open” position, the boiler exchanger is connected to the flow manifold; and in the “closed” position, through the third way, the exchanger communicates with the atmospheric discharge manifold. This valve therefore also acts as a boiler discharge. - FAUCET Male/Female 1″1/2 (D – fig. 37)
In combination with the 3-way valve described above, it enables shutting off (for maintenance operations) in conformity with ISPESL requirements and can be used as a local shutoff for the connection of several units in bank. - CONNECTION NIPPLE 1″1/2 (E – fig. 37)
In combination with the 3-way valve described above, it enables shutting off (for maintenance operations) in conformity with ISPESL requirements and can be used as a local shutoff for the connection of several units in bank. - Flow and Return connection pipes 1″1/2 (F – fig. 37)

Hydraulic circuit examples
In the examples described below, the checking/ change of some parameters may be required.
To do this it is necessary to access the Technical menu.
From the Home page, press the main Menu button (detail 12 – fig. 1).
Access the “Technical” menu by pressing contextual button 2 (detail 2 – fig. 1).
Enter the code “4 1 8” with contextual buttons 1 and 2.
Confirm each number with the OK button.
Access the Parameters menu by pressing the OK button.
Access the “Configuration Menu” or “System Type Menu” according to the parameter to be modified as given in each hydraulic circuit example.
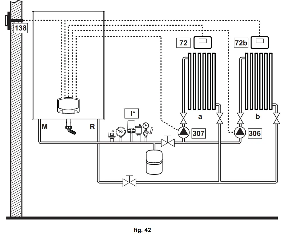
Two direct heating circuits
– Schematic diagram
– Electrical connections
After installation, carry out the necessary electrical connections as shown in the wiring diagram.
Then configure the controller as described in the specific section.
Legend (fig. 42 and fig. 43)
72 1st zone (direct) room thermostat
72b 2nd zone (direct) room thermostat
138 External probe
307 1st zone (direct) circulating pump
306 2nd zone (direct) circulating pump
to 1st zone (direct)
b 2nd zone (direct)
M Flow
R Return
I* ISPESL safety devices (When required. Not supplied)
To manage the sliding temperature it is necessary to purchase the external probe accessory code 013018X0
– Parameters
Each system requires a different parameterization. Follow the access procedure given below.
“System Type Menu”
Change parameter P.01 of the “System Type Menu” to 4.
– Optional features
In addition to the electrical connections of the previous figure (necessary for this system configuration) there are options that do not require settings.
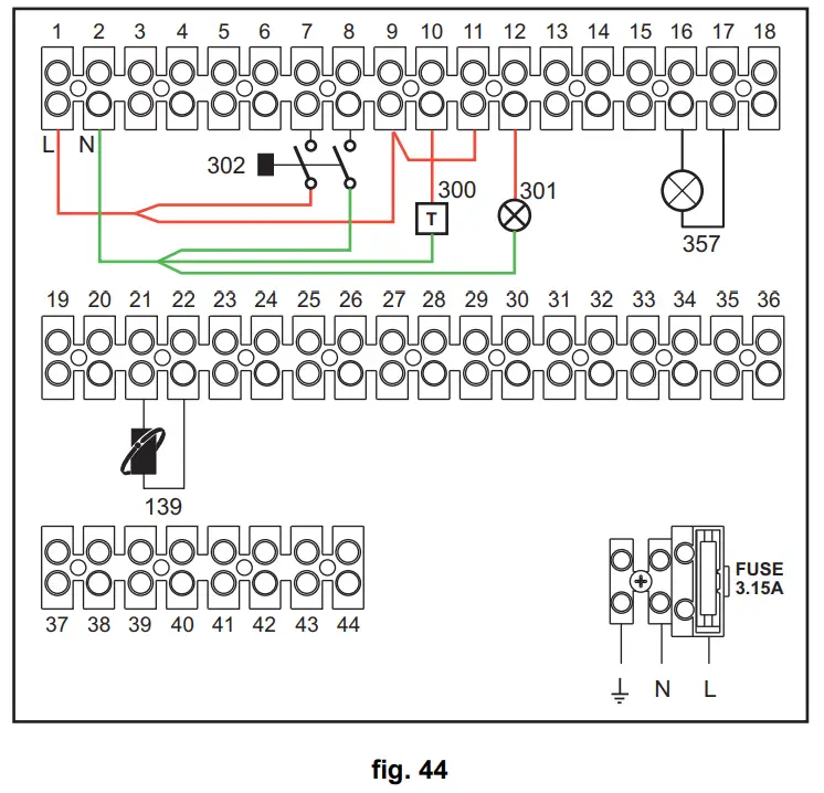
Legend
139 Remote control: it can be installed instead of 72 to manage the request of the 1st zone (direct)
300 Burner on indication (voltage-free contact output): the example shows the connection of a 230 Vac hour meter
301 Fault indication (voltage-free contact output): the example shows the connection of a 230Vac lamp
302 Remote reset input (230Vac): the example shows the connection of a double-pole switch at 230Vac, allowing the resetting of a block type fault
357 Fault indication (230Vac): the example shows the connection of a 230Vac lamp
One direct heating circuit and one DHW circuit with circulating pump
– Schematic diagram
– Electrical connections
After installation, carry out the necessary electrical connections as shown in the wiring diagram.
Then configure the controller as described in the specific section.
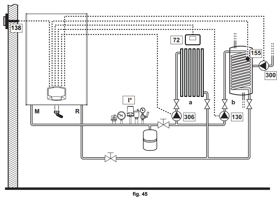
Legend (fig. 45 and fig. 46)
72 1st zone (direct) room thermostat
130 Hot water tank circulating pump
138 External probe
155 Hot water tank probe
300 Anti-Legionella circulating pump
306 1st zone (direct) circulating pump
to 1st zone (direct)
b Hot water tank circuit
M Flow
R Return
I* ISPESL safety devices (When required – not supplied)
To manage the sliding temperature it is necessary to purchase the external probe accessory code 013018X0 If a hot water tank probe (not supplied) is used, it is necessary to purchase the NTC probe accessory code 1KWMA11W (2 mt.) or code 043005X0 (5 mt.)
If a hot water tank thermostat (not supplied) is used, it is necessary to purchase the accessory kit code 013017X0 (to be connected in place of the Hot Water Tank Probe)
– Parameters
Each system requires a different parameterization. Follow the access procedure given below.
“Configuration – Parameters Menu”
Check/Change parameter b02 of the “Transparent Parameters Menu” to 8.
Check/Change parameter b08 of the “Transparent Parameters Menu” to 1.
Check/Change parameter b04, b05 and b06 of the “Transparent Parameter Menu” according to the values given in the table ”Configuration – Parameters Menu” on page 256 – Optional features
In addition to the electrical connections of the previous figure (necessary for this system configuration) there are options that do not require settings.
Legend
139 Remote control: it can be installed instead of 72 to manage the request of the 1st zone (direct)
301 Fault indication (voltage-free contact output): the example shows the connection of a 230Vac lamp
302 Remote reset input (230Vac): the example shows the connection of a double-pole switch at 230Vac, allowing the resetting of a block type fault
357 Fault indication (230Vac): the example shows the connection of a 230Vac lamp
A direct heating circuit and a DHW circuit with diverter valve (3-wire)
– Schematic diagram
Use diverter valves with 3 wires: – 230V OPENING PHASE – 230V CLOSING PHASE – NEUTRAL with switching times (from all closed to all open) of not more than 90 seconds.
– Electrical connections
After installation, carry out the necessary electrical connections as shown in the wiring diagram.
Then configure the controller as described in the specific section.
To avoid damaging the board, it is advisable to use external relays to control the 3-way valve, as indicated in fig. 49.
Legend (fig. 48 and fig. 49)
32 Heating circulating pump
72 1st zone (direct) room thermostat
138 External probe
155 Hot water tank probe
348 3-way valve (3-wire)
A = OPENING PHASE
B = NEUTRAL
C = CLOSING PHASE to 1st zone (direct)
b Hot water tank circuit
M Flow
R Return
K1 – K2coil 230 Vac, <2.2 VA contact 230Vac, > 8A
I* ISPESL safety devices (When required – not supplied)
To manage the sliding temperature it is necessary to purchase the external probe accessory code 013018X0
If a hot water tank probe (not supplied) is used, it is necessary to purchase the NTC probe accessory code 1KWMA11W (2 mt.) or code 043005X0 (5 mt.)
If a hot water tank thermostat (not supplied) is used, it is necessary to purchase the accessory kit code 013017X0 (to be connected in place of the Hot Water Tank Probe)
– Parameters
Each system requires a different parameterization. Follow the access procedure given below.
“Configuration – Parameters Menu”
Check/Change parameter b02 of the “Configuration – Parameters Menu” to 9.
Check/Change parameter b04, b05 and b06 of the “Configuration – Parameters Menu” according to the values given in the table ”Configuration – Parameters Menu” on page 256 .
– Optional features
In addition to the electrical connections of the previous figure (necessary for this system configuration) there are options that do not require settings.
Legend
139 Remote control: it can be installed instead of 72 to manage the request of the 1st zone (direct)
300 Burner on indication (voltage-free contact output): the example shows the connection of a 230Vac hour meter
301 Fault indication (voltage-free contact output): the example shows the connection of a 230Vac lamp
302 Remote reset input (230Vac): the example shows the connection of a double-pole switch at 230Vac, allowing the resetting of a block type fault
357 Fault indication (230Vac): the example shows the connection of a 230Vac lamp
Two mixed heating circuits, one direct heating circuit and one DHW circuit with circulating pump
– Schematic diagram
The zone control card FZ4B can manage different types of systems. An example is given.
Use diverter valves with 3 wires:
– 230V OPENING PHASE
– 230V CLOSING PHASE
– NEUTRAL with switching times (from all closed to all open) of not more than 180 seconds.
– Electrical connections
After installation, carry out the necessary electrical connections as shown in the wiring diagram.
Then configure the controller as described in the specific section.
Legend (fig. 51 and fig. 52)
72a 1st zone (mixed) room thermostat
72b 2nd zone (mixed) room thermostat
72c 3rd zone (direct) room thermostat
130 Hot water tank circulating pump
138 External probe
139a 1st zone (mixed) Remote Timer Control
139b 2nd zone (mixed) Remote Timer Control
139c 3rd zone (direct) Remote Timer Control
155 Hot water tank probe
300 Anti-Legionella circulating pump
315a 1st zone (mixed) mixing valve
A = OPENING PHASE
B = NEUTRAL
C = CLOSING PHASE
315b 2nd zone (mixed) mixing valve
A = OPENING PHASE
B = NEUTRAL
C = CLOSING PHASE
317a 1st zone (mixed) safety thermostat
317b 2nd zone (mixed) safety thermostat
318a 1st zone (mixed) circulating pump
318b 2nd zone (mixed) circulating pump
318c 3rd zone (direct) circulating pump
319a 1st zone (mixed) flow sensor
319b 2nd zone (mixed) flow sensor
M Flow
R Return
to 1st zone (mixed)
b 2nd zone (mixed)
c 3rd zone (direct)
d Hot water tank circuit)
I* ISPESL safety devices (When required – not supplied
To manage the sliding temperature it is necessary to purchase the external probe accessory code 013018X0
If a hot water tank probe (not supplied) is used, it is necessary to purchase the NTC probe accessory code 1KWMA11W (2 mt.) or code 043005X0 (5 mt.)
If a hot water tank thermostat (not supplied) is used, it is necessary to purchase the accessory kit code 013017X0 (to be connected in place of the Hot Water Tank Probe)
– Parameters
Each system requires a different parameterization. Follow the access procedure given below.
“Configuration – Parameters Menu”
Check/Change parameter b02 of the “Configuration – Parameters Menu” to 9.
Check/Change parameter b08 of the “Configuration – Parameters Menu” to 1.
Check/Change parameter b04, b05 and b06 of the “Configuration – Parameters Menu” according to the values given in the table ”Configuration – Parameters Menu” on page 256 .
– Parameters FZ4B
See relevant manual in Kit.
– Optional features
In addition to the electrical connections of the previous figure (necessary for this system configuration) there are options that do not require settings.
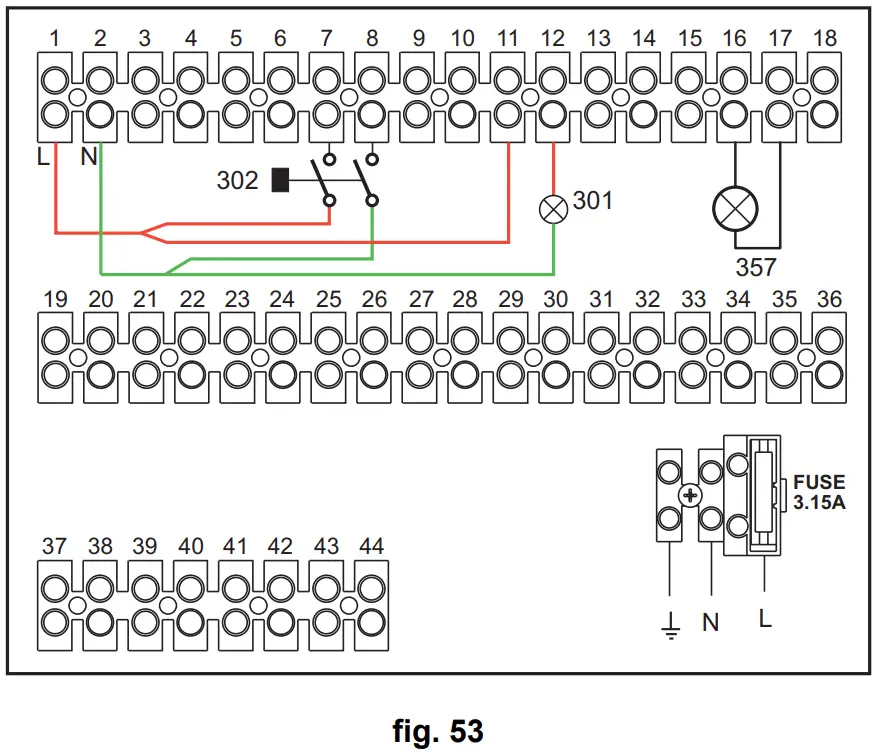
Legend (fig. 53)
301 Fault indication (voltage-free contact output): the example shows the connection of a 230Vac lamp
302 Remote reset input (230Vac): the example shows the connection of a double-pole switch at 230Vac, allowing the resetting of a block type fault
357 Fault indication (230Vac): the example shows the connection of a 230Vac lamp
2.4 Gas connection
Before carrying out the connection, make sure the unit is arranged for operation with the type of fuel available and carefully clean all the pipes of the gas system to remove any residues that could affect proper boiler operation.
The gas must be connected to the relevant connection (see fig. 82) in conformity with the current standards, with a rigid metal pipe or with a continuous surface flexible s/steel tube, installing a gas cock between the system and boiler. Make sure all the gas connections are tight. The gas meter capacity must be suitable for the simultaneous use of all the units connected to it. The diameter of the gas pipe leaving the boiler does not determine the diameter of the pipe between the unit and the meter; it must be chosen according to its length and pressure losses, in conformity with the current standards.
Do not use the gas pipes to earth electrical appliances.
In case of connection in cascade, make sure to install a fuel shutoff valve externally with respect to the modules.
2.5 Electrical connections
ATTENTION
BEFORE CARRYING OUT ANY OPERATION REQUIRING REMOVAL OF THE CASING, DISCONNECT THE BOILER FROM THE ELECTRIC MAINS WITH THE MAIN SWITCH.
NEVER TOUCH THE ELECTRICAL COMPONENTS OR CONTACTS WITH THE MAIN SWITCH TURNED ON! DANGER OF ELECTRIC SHOCK WITH RISK OF INJURY OR DEATH!
The unit must be connected to an efficient grounding system in accordance with applicable safety regulations. Have the efficiency and suitability of the grounding system checked by professionally qualified personnel; the Manufacturer declines any liability for damage caused by failure to ground the system.
The boiler is pre-wired and equipped with a three-core connection cable to the electric line without plug. The connections to the grid must be made with a permanent connection and equipped with a bipolar switch with contact opening of at least 3 mm, interposing fuses of max. 3A between the boiler and line. Make sure to respect the polarities (LINE: brown wire / NEUTRAL: blue wire / GROUND: yellowgreen wire) in the connections to the electric line.
The unit’s power cable MUST NOT BE REPLACED BY THE USER. If the cable gets damaged, turn the unit off and have the cable replaced only by professionally qualified personnel. In case of replacement, use exclusively “HAR H05 VV-F” 3×0.75 mm2 cable with maximum ext. diameter of 8 mm.
Room thermostat (optional)
CAUTION: The room thermostat must have clean contacts. CONNECTING 230 V. TO THE TERMINALS OF THE ROOM THERMOSTAT WILL IRREPARABLY DAMAGE THE ELECTRONIC CARD.
When connecting a remote timer control or a timer switch, do not take the power supply for these devices from their cut-out contacts. Their power supply must be taken with a direct connection from the mains or with batteries, depending on the kind of device.
External probe (optional)
Connect the probe to its respective terminals. The maximum permissible length of the boiler – external probe connection electric cable is 50 m. A common 2-core cable can be used. The external probe should preferably be installed on the North, North-West wall or on the wall with most of the main living room. The probe must never be exposed to the sun in the early morning, and in general, as far as possible, it must not receive direct solar radiation; if necessary, it must be protected. In any case, the probe must never be mounted near windows, doors, ventilation openings, flues or heat sources that could affect the reading.
Accessing the electrical terminal block
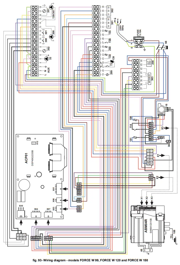
The electrical terminal block can be accessed after removing the front panel. Make the electrical connections as shown in the wiring diagram at fig. 92 and fig. 93.
Maximum applicable loads:
- Heating circulating pump: 230Vac 0.8A max,COSφ= 0.6
- 3-way valve: 230 Vac, 0.8 A max, = 0.6 for max 1 minute, 0.4 A continuous
- Alarm: 230 Vac, 0.8 A max, = 0.6
For cascade connection
NOTE: The boiler’s electronics can manage up to a maximum of 6 modules.
1. Connect the modules as shown in fig. 56 (example with 3 modules)
A 1st Module
B 2nd Module
C 3rd Module
2. Make all electrical connections (terminals 1 to 30) on Module 1
3. On the remaining modules, only connect the power supply and possibly the contacts relevant to: burner lit (300), fault contact (301) and remote reset input (302).
Remove the jumper relevant to: Room Thermostat (72)/Remote Timer Control (139).
4. Supply electric power to the entire cascade
5. After the “FH” procedure, check correct operation of the cascade:
- Module 1: MASTER icon
- Module 2: SLAVE icon
- Module 3: SLAVE icon
If this does not occur, disconnect the power supply and check the wiring in fig. 56.
Settings
All adjustments must be made on all the modules, whereas Time Programming must be set only on Module 1.
Possible faults
If the electrical connection of a module is disconnected for any reason, module 1 will activate fault F70.
If the electrical connection of a module is disconnected for any reason, the next module will activate fault F71.
Generators in cascade: a direct heating circuit and a DHW circuit with circulating pump
Schematic diagram
The boiler electronics can manage up to a maximum of 6 modules. 3 are given in the example.
Electrical connections
After installation, carry out the necessary electrical connections as shown in the wiring diagram.
Then configure the controller as described in the specific section.
Legend (fig. 57 and fig. 58)
72 1st zone (direct) room thermostat
130 Hot water tank circulating pump
138 External probe
155 Hot water tank probe
298 Cascade temperature sensor
300MMASTER boiler motorized butterfly valve
A = OPENING PHASE
B = NEUTRAL
C = CLOSING PHASE
300S SLAVE boiler motorized butterfly valve
A = OPENING PHASE
B = NEUTRAL
C = CLOSING PHASE
306 1st zone (direct) circulating pump
to 1st zone (direct)
b Hot water tank circuit
M Flow
R Return
I* ISPESL safety devices (when required – not supplied)
To manage the sliding temperature it is necessary to purchase the external probe accessory code 013018X0 If a hot water tank probe (not supplied) is used, it is necessary to purchase the NTC probe accessory code 1KWMA11W (2 mt.) or code 043005X0 (5 mt.)
If a hot water tank thermostat (not supplied) is used, it is necessary to purchase the accessory kit code 013017X0 (to be connected in place of the Hot Water Tank Probe)
If a cascade probe (not supplied) is used, it is necessary to purchase the accessory NTC probe code 1KWMA11W (2 mt.) or code 043005X0 (5 mt.)
Parameters
Each system requires a different parameterisation. Follow the access procedure given below, for the MASTER as well as SLAVE boilers.
“Service Menu”
Check/Change parameter P02 of the “Transparent Parameters Menu” to 8. (for models Prodotto 70 C, Prodotto 125 C and Prodotto 320 C) and to 5 (for model Prodotto 220 C)
Check/Change parameter b08 of the “Transparent Parameters Menu” to 3.
“System Type Menu”
Change parameter P.02 of the “System Type Menu” to 1.
Change parameter P.09 of the “System Type Menu” to 1.
– Optional features
In addition to the electrical connections of the previous figure (necessary for this system configuration) there are options that do not require settings.
Legend
139 Remote control: it can be installed instead of 72 to manage the request of the 1st zone (direct)
302 Remote reset input (230Vac): the example shows the connection of a double-pole switch at 230Vac, allowing the resetting of a block type fault
357 Fault indication (230Vac): the example shows the connection of a 230Vac lamp
“For further cascade, hydraulic and electrical connection diagrams, please consult the website www.ferroli.com in the
section dedicated to RESIDENTIAL products, Boilers, FORCE W and, under MANUALS, download the technical documents that give all the installation and configuration
specifications:
PROFESSIONAL HEATING DESIGNERS HANDBOOK (PROFESSIONAL HEATING CATALOG_89CI3001_00_low.pdf) SYSTEM DIAGRAMS (1583500542.pdf)
2.6 Fume ducts
THE BOILERS MUST BE INSTALLED IN ROOMS THAT MEET THE FUNDAMENTAL VENTILATION REQUIREMENTS. OTHERWISE THERE IS A DANGER OF ASPH YXIA OR POISONING.
READ THE INSTALLATION AND MAINTENANCE INSTRUCTIONS BEFORE INSTALLING THE UNIT.
ALSO RESPECT THE DESIGN INSTRUCTIONS.
IN CASE OF PRESSURES EXCEEDING 200 Pa INSIDE THE FUME EXHAUST PIPES, THE USE OF CLASS “H1” FLUES IS MANDATORY.
Important
If installation of the unit is type B23,, with combustion air intake from the installation room and fume evacuation by means of a fan (operation with pressurized flue), it must be connected to one of the exhaust systems indicated below.
Before proceeding with installation, check and carefully comply with the local regulations and provisions. Also, comply with the provisions on the positioning of wall and/or roof terminals and the minimum distances from windows, walls, ventilation openings, etc.
Manifold, ducts and flue must be suitably sized, designed and made in compliance with the current regulations. They must be made of suitable materials, i.e. resistant to heat and corrosion, smooth on the inside and tight. In particular, joints must be condensate proof. Also, provide for adequate condensate drainage points, connected to a trap to prevent the condensate formed in the flues from running into the generators.
Fume pipes connection
Before installation, make sure the maximum permissible head has not been exceeded, by means of a simple calculation:
- Completely define the layout of the flue system.
- Consult the table 4 and identify the losses of each component.
- Check that the sum total of losses is less than or equal to the maximum permissible head in table 4.
Table 4Accessories table
| MODELS | ||||||
| FORCE W 60 | FORCE W 80 | FORCE W 99 | FORCE W 120 | FORCE W 150 | ||
| Max permissible head (Pa) | 77 | 166 | 147 | 199 | 235 | |
| 80 | PIPE 1 M m/f | 5. | 8. | 12. | 16.0 | 25. |
| PIPE 0.5 M m/f | 2. | 4. | 6 | 8 | 12. | |
| 90° BEND | 10 | 17 | 28 | 39 | 63 | |
| 45° BEND | 5 | 9. | 14 | 20. | 32. | |
| TERMINAL | ||||||
| 100 | PIPE 1 M m/f | 2. | 3. | 4 | 5. | 8. |
| PIPE 0.5 M m/f | 0.8 | 1. | 2 | 3. | 4. | |
| 90° BEND | 5 | 7 | 12 | 16 | 26 | |
| 45° BEND | 3. | 4. | 6 | 8 | 13 | |
| TERMINAL | ||||||
Calculation examples
FORCE W 60: available head 77 Pa
5 meters PIPE Ø80 + 3 BENDS Ø80 = (5 x 4.8) + (3 x 10)= 55<77 = OK
8 meters PIPE Ø80 + 6 CURVE Ø80 = (8 x 4.8) + (6 x 10)= 100>77 = NO
Fume ducts
If installation of the unit is “type C13 or C33” with sealed chamber and forced draft, the air inlet and fume outlet must be connected to one of the evacuation/suction ystems indicated below. However, some configurations may be expressly limited or not permitted by local laws, rules or regulations. Before proceeding with installation, check and carefully observe the above-mentioned prescriptions. Also, comply with the provisions on the positioning of wall and/or roof terminals and the minimum distances from windows, walls, ventilation openings, etc.
This C-type unit must be installed using the inlet and fume exhaust ducts supplied by the manufacturer in compliance with UNI-CIG 7129/92. Failure to use them automatically voids every warranty and relieves the manufacturer of any liability.
For fume ducts longer than 1 m., during installation take in account the natural expansion of the materials during operation.
To prevent deformations, leave an expansion space of approx. 2 ÷ 4 mm for every meter of duct.
Coaxial duct connection
Any horizontal sections of the fume exhaust must be kept sloping slightly towards the boiler, to prevent possible condensate from flowing back towards the outside and causing dripping.
Before proceeding with installation, check with table 5 that the maximum permissible length is not exceeded, bearing in mind that every coaxial bend gives rise to the reduction indicated in the table. For example, a Ø 100/150 duct comprising a 90° bend + 1 horizontal m. has a total equivalent length of 2 m.
Table 5- Max. length coaxial ducts
| Coaxial 100/150 | |
| Max. permissible length | 10 m |
| Reduction factor 90° bend | 1 m |
| Reduction factor 45° bend | 0.5 m |
2.7 Condensate drain connection
IMPORTANT
The boiler has a trap to drain condensate. Proceed as follows for assembly.
- Secure the trap.
- Before connecting the hose to the discharge system, fill the trap with water.
- Connect the hose from the trap to the condensate drain system.
Drains connected to the drainage system must be resistant to acidic condensate.
If the condensate drain is not connected to the waste water drainage system, a neutralizer must be installed.
ATTENTION: THE UNIT MUST NEVER BE OPERATED WITH THE TRAP EMPTY! OTHERWISE THERE IS DANGER OF SUFFOCATION DUE TO THE EMISSION OF COMBUSTION FUMES.
THE CONDENSATE DRAIN MUST BE CONNECTED TO THE DRAINAGE SYSTEM IN SUCH A WAY THAT THE LIQUID CONTAINED CANNOT FREEZE.
Service and maintenance
All adjustment, conversion, commissioning and maintenance operations described below must only be carried out by Qualified Personnel (meeting the professional technical
requirements of current regulations) such as the personnel of the Local After-Sales Technical Service.
FERROLI declines any liability for damage and/or injury caused by unqualified and unauthorized persons tampering with the unit.
3.1 Adjustments
Gas conversion
The unit can work with natural gas or LPG. and is factory-set for the use of one of the two gases, as clearly indicated on the packaging and on the technical data plate. Whenever a different gas to that for which the unit is set has to be used, the special conversion kit will be required, proceeding as follows:
- Disconnect the power supply to the boiler.
- Remove the front panel.
- Detach the electrical connections from the gas valve controller.
- Unscrew the gas connection nut “A”.

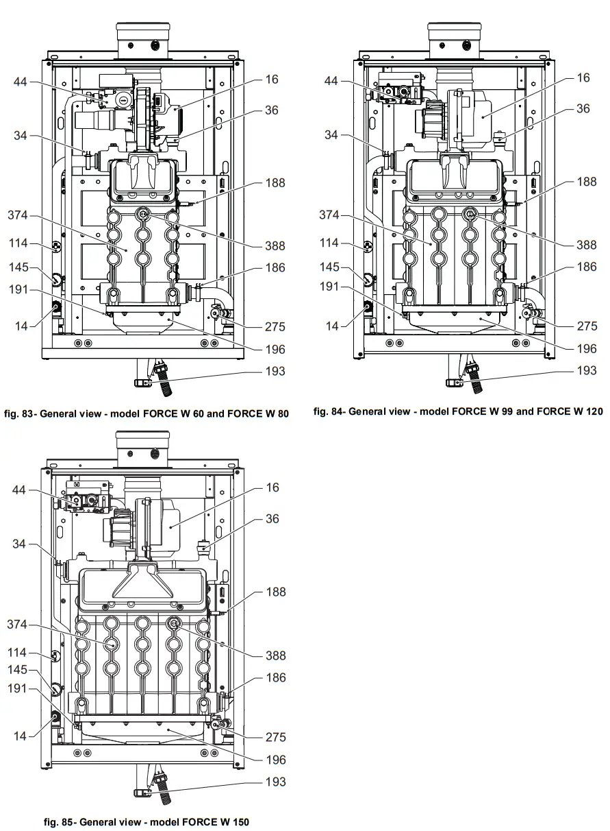
- For models W 60 and W 80
Undo the screws “B” and remove the “Venturi/gas valve” (fig. 66) unit.
Undo the screws “E” and then replace the gas nozzle “F” with that contained in the conversion kit, placing it inside the gasket “G”. Reassemble the parts and check the gaskets (fig. 67).
- For Models W 99, W 120 and W 150
Remove the gas valve control unit (fig. 68).
Undo the screws “C” (fig. 69) securing the fan and remove the unit (fig. 70).
Undo the screws “E” and then replace the gas nozzle “F” with that contained in the conversion kit, placing it inside the gasket “G”. Reassemble the parts and check the gaskets (fig. 71).
• For all models
Modify the parameter for the type of gas as described below.
Reach the screen shown in fig. 72, navigating in the menu and following the path “USER MENU
Maintenance
Test Mode
Gas Type Selection”. Press contextual buttons 1 and 2 to select the type of gas. Confirm with the OK button.
- Apply the label, contained in the conversion kit, near the data plate.
- Using a combustion analyzer connected to the boiler fume outlet, make sure the CO content in the fumes, with the boiler operating at max. and min. output, complies with that given in the technical data table for the corresponding type of gas.
ATTENTION
For correct calibration of the Gas Valve it is essential to first check the CO2 at maximum heat capacity and then the CO2
at minimum heat capacity.
Adjusting the CO2 content at maximum and minimum output
Adjusting the CO2 at the maximum heat capacity
- Insert a combustion analyzer in the flue pipe.
- Put the boiler in test mode at maximum output (100%).
Check that the CO2 value is between:
8.7 ÷ 9.2 % for Natural Gas (G20)
10 ÷ 10.5 % for Propane Gas (G31); - If the values are different from those indicated, adjust the CO2 with the maximum adjustment screw to the indicatedCO2 values. See fig. 73 for models W 60 and W 80 or fig. 75 for models W 99, W 120 and W 150.
Adjusting the CO2 at minimum heat capacity
- Insert a combustion analyzer in the flue pipe.
- Put the boiler in test mode.
Force the test at minimum output (0%) and wait 90sec.
Check that the CO2 value is between:
8.2 ÷ 8.7 % for Natural Gas (G20)
9.5 ÷ 10.0 % for Propane Gas (G31); - If the CO2 values are different from those indicated, gently adjust the minimum “OFFSET” screw, checking that the CO2 is correct. See fig. 74 for models W 60 and W 80 or fig. 75 for models W 99, W 120 and W 150.

TEST mode activation
Reach the screen shown in fig. 76, navigating the following menu path: “USER MENU
Maintenance
Test Mode
Test mode”.
The boiler will light, gradually reaching the maximum heating power (Range Rated) set as described in the next section. The display will show the actual heating power and that set.
Press the contextual buttons 1 and 2 to increase the maximum power.
To deactivate the TEST mode, press the contextual button 3.
The TEST mode is automatically disabled in any case after 15 minutes.
After activating test mode, to exit the TEST make sure to deactivate the function, only by pressing the contextual button “Stop Test”.
DO NOT TURN OFF THE BOILER ELECTRICALLY DURING THE TEST.
If that happens, when the power is switched on again the system does not recognise deactivation of the TEST, and starts working as though still in TEST mode and not as in a normal heating demand.
Heating Capacity Adjustment (RANGE RATED)
This is a “RANGE RATED” boiler (according to EN 483) and can be adjusted to the system’s thermal requirement by setting the maximum heating capacity for operation in heating mode, as follows:
- Put the boiler in TEST mode (see sec. 3.1).
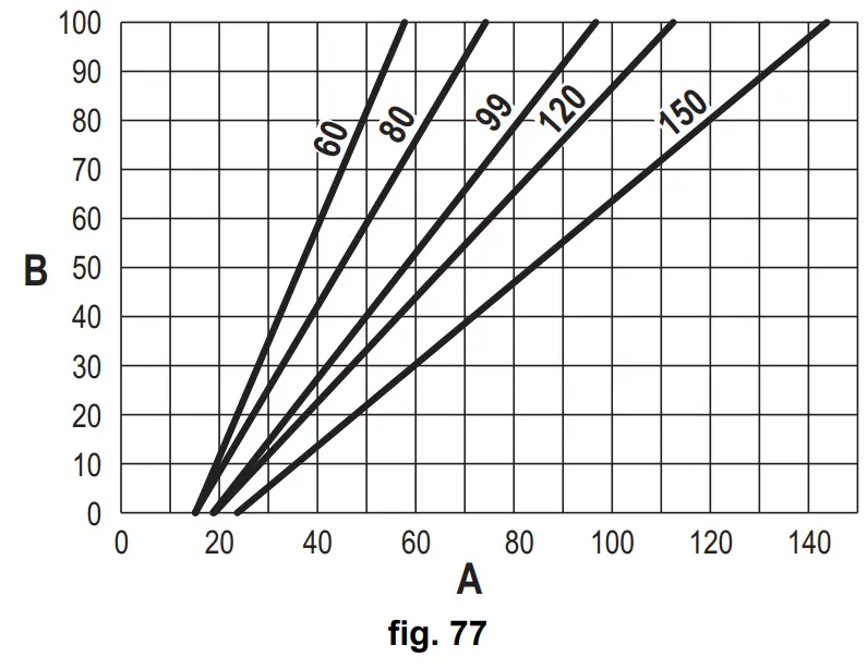
- Press the contextual buttons 1 and 2 to increase or decrease the heating capacity (minimum = 00 – maximum = 100). See the diagram “Heating Capacity Adjustment” (fig. 77).
- By pressing the OK button (detail 6 – fig. 1) the maximum heating capacity will remain that just set. Exit TEST mode (see sec. 3.1).
After setting the desired heating capacity, write the value on the sticker provided and place it on the boiler under the data plate. For subsequent checks and adjustments, refer to the set value.
THE HEATING CAPACITY ADJUSTMENT THUS MADE ENSURES THE EFFICIENCY VALUES DECLARED AT cap. 4.4 “Technical data table”
Heating capacity adjustment diagram
A = kW – B = Electronic Board Parameter
TECHNICAL MENU
ONLY QUALIFIED PERSONNEL CAN ACCESS THE SERVICE MENU AND MODIFY PARAMETERS.
The Technical Menu can only be accessed after entering the code 4 1 8. It is valid for 15 minutes.
Configuration – Parameters Menu
16 parameters are available, indicated by the letter “b”, which are not modifiable from Remote Timer Control.
Table 6- Parameters – Configuration
| Parameter | Description | Range | W 60 | W 80 | W 99 | W 120 | W 150 |
| b01 | Gas type selection | Natural Gas/LPG | Natural gas | Natural gas | Natural gas | Natural gas | Natural gas |
| b02 | Boiler type selection | 1= 6 = Not used 7 = Heating only 8 = Combi with storage tank with double pump 9 = Combi with storage tank with diverter valve | 7 | 7 | 7 | 7 | 7 |
| b03 | System water pressure protection selection | 0 = Pressure switch 1 = Flow switch 1 sec 2 = Flow switch 3 sec 3 = Flow switch 5 sec 4 = Flow switch 10 sec 5 = Pressure transducer | 0 | 0 | 0 | 0 | 0 |
| b04 | Fan max. frequency in DHW | 0-255 Hz | 165 Hz | 210 Hz | 190 Hz | 220 Hz | 210 Hz |
| b05 | Fan max. frequency in heating | 0-255 Hz | 165 Hz | 210 Hz | 190 Hz | 220 Hz | 210 Hz |
| b06 | Fan min. frequency in DHW/heating | 0-255 Hz | 50 Hz | 50 Hz | 45 Hz | 45 Hz | 45 Hz |
| b07 | Fan min. Frequency Offset | 0-255 Hz | 40 Hz | 40 Hz | 40 Hz | 40 Hz | 40 Hz |
| b08 | Variable output Relay operation selection | 0=Bumer lit 1=Legionella pump 2=Boiler room ventilation 3=Motor-operated shutoff valve | 0 | 0 | 0 | 0 | 0 |
| b09 | Post-Ventilation | 0-120 seconds | 30 | 30 | 30 | 30 | 30 |
| b10 | Boiler room pre-ventilation | 1-15 minutes | 1 | 1 | 1 | 1 | |
| b11 | Boiler room post-ventilation | 1-15 minutes | 1 | 1 | 1 | 1 | |
| b12 | Fume sensor | OFF = Deactivated, ON = Enabled | ON | ON | ON | ON | ON |
| b13 | Not implemented | — | — | — | — | — | — |
| b14 | Fumes Max Temperature | 0-125°C | 110 | 110 | 110 | 110 | 110 |
| b15 | Fan type selection | — | — | — | — | — | — |
| b16 | Pump antiblock operation time | 0-20 seconds | 5 | 5 | 5 | 5 | 5 |
Notes
- Parameters with more than one description vary their function and/or range in relation to the setting of the parameter given in brackets.
- Parameters with more than one description are reset to the default value if the parameter given in brackets is modified.
Parameters Menu – Transparent Parameters
31 parameters are available, indicated by the letter “P”, which are not modifiable from Remote Timer Control.
Table 7- Parameters – Transparent
| Pameter | Description | Range | W 60 | W 80 | W 99 | W 120 | W 150 |
| P01 | Ignition power | 0-100% | 30 | 30 | 50 | 45 | 30 |
| P02 | Heating ramp | 1-10°C/minute | 1 | 1 | 1 | 1 | 1 |
| P03 | Virtual setpoint min. temperature | 20-80°C | 20 | 20 | 20 | 20 | 20 |
| P04 | Heating standby time | 0-10 minutes | 4 | 4 | 4 | 4 | 4 |
| P05 | Heating Post-Circulation | 0-255 minutes | 3 | 3 | 3 | 3 | 3 |
| P06 | Pump operation | 0-3 Operation strategy | 0 | 0 | 0 | 0 | |
| P07 | Modulating pump min. speed | 0-100% | 30 | 30 | 30 | 30 | 30 |
| P08 | Modulating pump start speed | 0-100% | 75 | 75 | 75 | 75 | 75 |
| P09 | Modulating pump max. speed | 30-100% | 100 | 100 | 100 | 100 | 100 |
| P10 | Pump deactivation temperature during Post-Circulation | 0-100°C | 35 | 35 | 35 | 35 | 35 |
| P11 | Pump activation hysteresis temperature during Post-Circulation | 0-20°C | 5 | 5 | 5 | 5 | 5 |
| P12 | Heating user min. setpoint | 10 ÷ 80°C | 20 | 20 | 20 | 20 | 20 |
| P13 | Heating user max. setpoint | 20 ÷ 80°C | 80 | 80 | 80 | 80 | 80 |
| P14 | Max. output in heating | 0-100% | 80 | 80 | 80 | 80 | 80 |
| P15 | DHW ramp | 1-10°C/min | 5 | 5 | 5 | 5 | 5 |
| P16 | DHW standby time | 0-255 seconds | 120 | 120 | 120 | 120 | 120 |
| P17 | DHW pump Post-Circulation | 0-255 seconds | 30 | 30 | 30 | 30 | 30 |
| P18 | With B02 = 7 – Not implemented | — | — | — | — | — | — |
| With B02 = 8 – DHW user min. setpoint | 10° ÷ 40° | 10° | 10° | 10° | 10° | 10° | |
| With B02 = 9 – DHW user min. setpoint | 10° ÷ 40° | 10° | 10° | 10° | 10° | 10° | |
| P19 | With B02 = 7 – Not implemented | — | — | — | — | — | — |
| With B02 = 8 – DHW user max. setpoint | 40° ÷ 70° | 65° | 65° | 65° | 65° | 65° | |
| With B02 = 9 – DHW user max. setpoint | 40° ÷ 70° | 65° | 65° | 65° | 65° | 65° | |
| P20 | Max. output in DHW | 0-100% | 80% | 80% | 80% | 80% | 80% |
| P21 | With B02 = 7 – Not implemented | — | — | — | — | — | — |
| With B02 = 8 – Hot water tank hysteresis | 0° ÷ 60° | 2° | 2° | 2° | 2° | 2° | |
| With B02 = 9 – Hot water tank hysteresis | 0° ÷ 60° | 2° | 2° | 2° | 2° | 2° | |
| P22 | With B02 = 7 – Not implemented | — | — | — | — | — | — |
| With B02 = 8 – Primary setpoint | 70° ÷ 85° | 80° | 80° | 80° | 80° | 80° | |
| With B02 = 9 – Primary setpoint | 70° ÷ 85° | 80° | 80° | 80° | 80° | 80° | |
| P23 | With B02 = 7 – Not implemented | — | — | — | — | — | — |
| With B02 = 8 – Legionella protection | ON – OFF | OFF | OFF | OFF | OFF | OFF | |
| With B02 = 9 – Legionella protection | ON – OFF | OFF | OFF | OFF | OFF | OFF | |
| P24 | Fan frequency in standby mode | 0-255 Hz | 0 | 0 | 0 | 0 | 0 |
| P25 | Modulating pump adjustment temperature | 0-60°C | 20 | 20 | 20 | 20 | 20 |
| P26 | Primary exchanger protection temperature | 0-80°C | 35 | 35 | 35 | 35 | 35 |
| P27 | System min. pressure value | — | — | — | — | — | |
| P28 | System nominal pressure value | — | — | — | — | — | |
| P29 | Exchanger protection intervention | 0 = No F43, 1-15 = 1-15°C/second | 0 | 0 | 0 | 0 | 0 |
| P30 | Heating hysteresis after ignition | 6-30°C | 10 | 10 | 10 | 10 | 10 |
| P31 | Timer for heating hysteresis after ignition | 0-180 seconds | 60 | 60 | 60 | 60 | 60 |
Notes
- Parameters with more than one description vary their function and/or range in relation to the setting of the parameter given in brackets.
- Parameters with more than one description are reset to the default value if the parameter given in brackets is modified.
- The Maximum Heating Power parameter can also be modified in Test Mode.
System Type – Parameters Menu
23 parameters are available, indicated by the letter “P.” which are not modifiable from Remote Timer Control.
| Paramete | Description | Range | 60 | W80 | 99 | W 120 | W 150 |
| P. 0 1 | Heating request selection | 0 | 0 | 0 | 0 | 0 | |
| P. 0 2 | Cascade sensor selection | 0 = Disabled 1 = CH + DHW (Heating + DHW) 2 = CH (Heating) | 0 | 0 | 0 | 0 | 0 |
| P. 0 3 | No function | 0-1 | 0 | 0 | 0 | 0 | 0 |
| P. 0 4 | 3-way valve time | 0 ÷ 255 seconds | 0 | 0 | 0 | 0 | 0 |
| P. 0 5 | Activation timer* | 0 ÷ 255 minutes | 1 | 1 | 1 | 1 | 1 |
| P. 0 6 | Deactivation timer* | 0 ÷ 255 minutes | 5 | 5 | 5 | 5 | 5 |
| P. 0 7 | Activation power* | 0 ÷ 100% | 70 | 70 | 70 | 70 | 70 |
| P. 0 8 | Deactivation power* | 0 ÷ 100% | 25 | 25 | 25 | 25 | 25 |
| P. 0 9 | Hydraulic separator function | OFF = Disabled, ON = Enabled | OFF | OFF | OFF | OFF | OFF |
| P. 1 0 | System filling function | OFF = Disabled, ON = Enabled | OFF | OFF | OFF | OFF | OFF |
| P. 11 | 3-way valve selection | 2/3 = 2 or 3 wires 2 = 2 wires | 3-Feb | 3-Feb | 3-Feb | 3-Feb | 3-Feb |
| P. 1 2 | 0-10Vdc Heating OFF voltage (Temperature Control)** | 0.1-10 Vdc | 2.5 | 2.5 | 2.5 | 2.5 | 2.5 |
| P. 1 3 | 0-10Vdc Heating ON voltage (Temperature Control)** | 0.1-10 Vdc | 3 | 3 | 3 | 3 | 3 |
| P. 1 4 | 0-10Vdc Max. voltage (Temperature Control)** | 0.1-10 Vdc | 10 | 10 | 10 | 10 | 10 |
| P. 1 5 | 0-10Vdc Min. temperature (Temperature Control)** | 0 ÷ 100°C | 20 | 20 | 20 | 20 | 20 |
| P. 1 6 | 0-10Vdc Max. temperature (Temperature Control)** | 0 ÷ 100°C | 90 | 90 | 90 | 90 | 90 |
| P. 1 7 | 0-10Vdc Heating OFF voltage (Power Control)** | 0.1-10 Vdc | 2.5 | 2.5 | 2.5 | 2.5 | 2.5 |
| P. 1 8 | 0-10Vdc Heating ON voltage (Power Control)** | 0.1-10 Vdc | 3 | 3 | 3 | 3 | 3 |
| P. 1 9 | 0-10Vdc Max. power (Power Control)** | 0.1-10 Vdc | 10 | 10 | 10 | 10 | 10 |
| P. 2 0 | 0-10Vdc Min. power (Power Control)** | 0-100% | 0 | 0 | 0 | 0 | 0 |
| P. 2 1 | 0-10Vdc Max. power (Power Control)** | 0-100% | 100 | 100 | 100 | 100 | 100 |
| P. 2 2 | Enable DHW Slave boiler (Autocascade) | OFF = Disabled, ON = Enabled | OFF | OFF | OFF | OFF | OFF |
| P. 2 3 | Continuous comfort Slave boiler (AX5200SQ) | OFF = Disabled, ON = Enabled | OFF | OFF | OFF | OFF | OFF |
Notes
- * These parameters are active only when two controllers are connected to a single display ACP01.
- ** These parameters are active only when the system operates with input 0-10Vdc.
3.2 Commissioning
Checks to be done at first lighting, and after all maintenance operations that involved disconnection from the systems or work on safety devices or parts of the boiler:
Before lighting the boiler
- Open any on-off valves between the boiler and the systems.
- Check the tightness of the gas system, proceeding with caution and using a soap and water solution to detect any leaks in connections.
- Check correct prefilling of the expansion tank (ref. sec. 4.4).
- Fill the water system and make sure all air contained in the boiler and the system has been vented, by opening the air vent valve on the boiler and any vent valves on the system.
- Fill the condensate trap and check correct connection of the condensate elimination system.
- Make sure there are no water leaks in the system, DHW circuits, connections or boiler.
- Check correct connection of the electrical system and efficiency of the earthing system
- Make sure the gas pressure value for heating is that required.
- Make sure there are no flammable liquids or materials in the immediate vicinity of the boiler
IF THE ABOVE INSTRUCTIONS ARE NOT OBSERVED THERE MAY BE RISK OF SUFFOCATION OR POISONING DUE TO GAS OR FUMES ESCAPING; DANGER OF FIRE OR EXPLOSION. ALSO, THERE MAY BE A RISK OF ELECTRIC SHOCK OR FLOODING THE ROOM.
Checks during operation
- Turn the unit on as described in sec. 1.3.
- Make sure the fuel circuit and water systems are tight.
- Check the efficiency of the flue and air-fume ducts while the boiler is working.
- Check the correct tightness and functionality of the condensate elimination system and trap.
- Make sure the water is circulating properly between the boiler and the systems.
- Make sure the gas valve modulates correctly in the heating and domestic hot water production phases.
- Check proper boiler lighting by doing several tests, turning it on and off with the room thermostat or remote control.
- Using a combustion analyser connected to the boiler fume outlet, check that the CO2 content in the fumes, with the boiler operating at max. and min. output, corresponds to that given in the technical data table for the corresponding type of gas.
- Make sure the fuel consumption indicated on the meter matches that given in the technical data table on sec. 4.4.
- Check the correct programming of the parameters and carry out any necessary customization (compensation curve, power, temperatures, etc.).
3.3 Maintenance
IMPORTANT ALL MAINTENANCE WORK AND REPLACEMENTS MUST BE CARRIED OUT BY SKILLED QUALIFIED PERSONNEL.
Before carrying out any operation inside the boiler, disconnect the power and close the gas cock upstream. Otherwise there may be a danger of explosion, electric shock, suffocation or poisoning.
Periodical check
To ensure lasting proper operation of the unit, it is necessary to have an annual inspection carried out by qualified personnel, providing for the following:
- Heat exchanger check and cleaning with suitable products if dirty or clogged.
The exchanger can be cleaned only when its temperature is under 40°C.
Clean only with suitable products approved by the manufacturer, e.g.:
ALU CLEANGEL
BIO HALL LIQUID - Check and cleaning (if necessary) of burner (do not use chemical products or wire brushes).
- Check and cleaning of electrodes, which must be free of deposits and properly positioned.
- Check of gaskets and seals (burner, sealed chamber, etc.).
- Check and cleaning of sludge remover filters and system filters.
- Check, cleaning and filling of condensate drain traps.
- Check of wiring, contacts, electrical actuators.
- Check and cleaning of generator air inlets and boiler room air intakes.
- Check and cleaning of fume evacuation duct-manifold-flue system.
- Check of expansion tank and precharge.
- Check of correct and stable system water pressure, ensuring conformity with the required working pressure.
The use of automatic filling systems for reinstatement of operating conditions must provide for adequate treatment of the water (ref. ”System water characteristics” on page 228 ) - check of heating system water chemical and physical parameters (ref. ”System water characteristics” on page 228 )
- water and gas system tightness check
- check of correct and stable gas supply pressure to the plant (20 mbar for operation with natural gas); any fluctuations or pressure drops below the declared value can create malfunctioning and stops with need for manual resetting.
- check of correct burner ignition and operation of control and safety devices (gas valve, flow meter, thermostats, etc.)
- check of circulating pump operation, freeing them when necessary
- fume analysis and check of combustion parameters
The boiler casing, control panel and aesthetic parts can be cleaned with a damp, soft cloth, if necessary soaked in soapy water. Do not use abrasive detergents and solvents.
Opening the front panel
Some internal parts of the boiler can reach high temperatures able to cause severe burns.Before carrying out any operation, allow these parts to cool or, alternatively, wear appropriate gloves.
To open the boiler casing:
- Undo the screws A (see fig. 78).
- Pull the panel B.

Proceed in reverse order to refit the front panel. Make sure it is correctly hooked to the upper fastenings and is correctly positioned at the sides.
Extraordinary maintenance and replacement of components
Electrode replacement
Exchanger cleaning
3.4 Troubleshooting
Diagnostics
The boiler is equipped with an advanced self-diagnosis system. In case of a boiler fault, the display lights up indicating the fault code and, in case of cascade connection, the module number.
- There are faults that cause permanent shutdowns which can be reset by pressing the OK button for one second or with the RESET button on the remote timer control (optional) if installed. If the boiler fails to restart after resetting, it is necessary to eliminate the fault first.
- Other faults cause temporary shutdowns which are automatically reset as soon as the value returns within the boiler’s normal working range.
Table of faults
Table 8- List of faults
| Fault code | Fault | Possible cause | Cure |
| 1 | No burner ignition | No gas | Check the regular gas flow to the boiler and that the air has been eliminated from the pipes |
| Ignition/detection electrode fault | Check the wiring of the electrode and that it is correctly positioned and free of any deposits | ||
| Faulty gas valve | Check the gas valve and replace it if necessary | ||
| Insufficient gas supply pressure | Check the gas supply pressure | ||
| Trap blocked | Check the trap and clean it if necessary | ||
| 2 | Flame present signal with burner off | Electrode fault | Check the ionization electrode wiring |
| Card fault | Check the card | ||
| 3 | Overtemperature pro- tection intervention | No water circulation in the system | Check the circulating pump |
| Air in the system | Vent the system | ||
| 4 | Fume extraction duct safety device intervention | Fault F07 generated 3 times in the last 24 hours | See fault F07 |
| 5 | Fan protection intervention | Fault F15 generated for 1 hour (consecutive) | See fault F15 |
| 6 | No flame after ignition phase (6 times in 4 minutes) | Ionization electrode fault | Check the position of the ionization electrode and replace it if necessary |
| Flame unstable | Check the burner | ||
| Gas valve Offset fault | Check the Offset adjustment at minimum power | ||
| air/fume ducts obstructed | Remove the obstruction from the flue, fume extraction ducts, air inlet and terminals | ||
| Trap blocked | Check the trap and clean it if necessary | ||
| 7 | High fume temperature | Exchanger dirty | Clean the exchanger |
| Exchanger deteriorated | Check the integrity of exchanger | ||
| Sensor does not indicate the correct temperature | Check the fume sensor or replace it | ||
| 8 | Heating sensor 1 (flow) overtemperature indication (Viewable only in History Menu) | insufficient system water circulation | check water circulation |
| 9 | Return sensor overtemperature indication (Viewable only In History Menu) | insufficient system water circulation | check water circulation |
| 10 | Heating sensor 1 (flow) fault | Sensor damaged | Check the wiring or replace the sensor |
| Wiring shorted | |||
| Wiring disconnected |
| 11 | Return sensor fault | Sensor damaged | Check the wiring or replace the sensor |
| Wiring shorted | |||
| Wiring disconnected | |||
| 12 | DHW sensor fault | Sensor damaged | Check the wiring or replace the sensor |
| Wiring shorted | |||
| Wiring disconnected | |||
| 13 | Fume sensor fault | Sensor damaged | Check the wiring or replace the sensor |
| Wiring shorted | |||
| Wiring disconnected | |||
| 14 | Heating sensor 2 (Safety) fault | Sensor damaged | Check the wiring or replace the sensor |
| Wiring shorted | |||
| Wiring disconnected | |||
| 15 | Fan fault | No 230V power supply | Check the 3-pin connector wiring |
| Tachometric signal interrupted | Check the 5-pin connector wiring | ||
| Fan damaged | Check the fan | ||
| 26 | RESET button on con-troller on gas valve, fault | RESET button on controller fitted on gas valve blocked or faulty. | Check the RESET button and replace the con-troller on the gas valve if necessary. |
| 34 | Supply voltage under 170V | Electric mains trouble | Check the electrical system |
| 35 | Faulty mains frequency | Electric mains trouble | Check the electrical system |
| 37 | Pressure switch con-tact open | Lowsystem pressure | Check the system water pressure |
| 39 | External probe fault | Probe damaged or wiring shorted | Check the wiring or replace the sensor |
| Probe disconnected after activating the sliding tem- perature | Reconnect the external probe or disable the sliding temperature | ||
| 41 | No +/-1°C variation of flow sensor | Flow sensor disconnected from pipe | Check the correct positioning and operation of flow sensor |
| 42 | Protection for tempera- ture difference > 21 between flow sensor and safety sensor | Insufficient circulation in boiler | Check boiler/system water circulation |
| Incorrect flow sensor position | Check the integrity of sensor | ||
| 50 | Cascade temperature sensor fault | Sensor damaged | Check the wiring or replace the sensor |
| Wiring shorted | |||
| Wiring disconnected | |||
| 52 | Protection for tempera- ture difference > 18° between flow sensor and safety sensor | Insufficient circulation in boiler | Check boiler/system water circulation |
| Check the integrity of flow and safety sensor | |||
| Cl | Controller fault | Controller internal error | Check the ground connection and replace the controller if necessary. |
| 62 | No communication bet- ween controller and gas valve | Controller not connected | Connect the controller to the gas valve |
| Valve damaged | Replace the valve | ||
| 84 | Maximum number of consecutive Resets exceeded | Maximum number of consecutive Resets exceeded | Disconnect the power supply to the boiler for 80 seconds and then reinstate the boiler |
| 63 65 68 | Controller fault | Controller internal error | Check the ground connection and replace the controller if necessary |
| 99 | No communication bet-ween controller and dis- coplay | Wiring disconnected | Check the wiring of the 6 wires between controIler and display |
Technical data and characteristics
Legend of figures cap. 4 “Technical data and characteristics”
7 Gas inlet – Ø 3/4”
10 System flow – Ø 1” 1/2
11 System return – Ø 1” 1/2
14 Safety valve
16 Fan
32 Heating circulating pump (not supplied)
34 Heating temperature sensor
36 Automatic air vent
44 Gas valve
72 Room thermostat (not supplied)
72b Second room thermostat (not supplied)
95 3-way valve – 2 wires (not supplied)
A = Heating phase
B = Neutral
98 Switch
114 Water pressure switch
130 DHW circulating pump (not supplied)
138 External probe (not supplied)
139 Remote timer control (not supplied)
145 Water gauge
154 Condensate drain pipe
155 Hot water tank temperature probe (not supplied)
186 Return sensor
188 Ignition/Ionization electrode
191 Fume temperature sensor
193 Trap
196 Condensate tray
256 Modulating heating circulating pump signal
275 Drain cock
298 Cascade temperature sensor (not supplied)
299 Input 0-10 Vdc
300 Burner lit contact (voltage-free contact)
301 Fault contact (voltage-free contact)
302 Remote reset input (230 Volt)
306 Heating system circulating pump (not supplied)
307 Heating system second circulating pump (not supplied)
348 3-way valve – 3 wires (not supplied)
A = Heating phase
B = Neutral
C = DHW phase
357 Faulty contact (230 Vac)
361 Cascade connection of next module
362 Cascade connection of previous module
363 MODBUS communication
374 Aluminum heat exchanger
388 Safety sensor
A6 Condensate discharge connection
4.1 Dimensions and connections
4.2 General view
4.3 Hydraulic circuit
4.4 Technical data table
The column on the right gives the abbreviation used on the data plate.
OMDSAAWA ……………….FORCE W 60
OMDSCAWA………………… FORCE W 80
OMDSDAWA…………………… FORCE W 99
DESTINATION COUNTRIES………………….FR DE PL NL ES GB GR PT SK IT RO
GAS CATEGORY…………………. IIE+3B/P (FR) II2ELL3B/P (DE) II2E3B/P (PL) II2EK3B/P (NL) II2H3+ (ES GB GR PT SK) II2HM3+ (IT) II2H3B/P (RO)
| PRODUCT IDENTIFICATION CODES | OMDSAAWA | OMDSCAWA | OMDSDAWA | ||
| Max. heating capacity | kW | 58 | 74,4 | 96,6 | Qn |
| Min. heating capacity | kW | 15 | 15 | 19 | Qn |
| Max. heat output in heating (80/60°C) | kW | 57 | 72,9 | 94,7 | Pn |
| Min. heat output in heating (80/60°C) | kW | 14,7 | 15. | 18,7 | Pn |
| Max. heat output in heating (50/30°C) | kW | 60,8 | 77 | 100 | Pn |
| Min. heat output in heating (50/30°C) | kW | 16,3 | 16.3 | 20.5 | Pn |
| Efficiency Pmax (80-60°C) | % | 98,3 | 98 | 98 | |
| Efficiency Pmin (8040°C) | % | 98,3 | 98,3 | 98,3 | |
| Efficiency Pmax (50-30°C) | % | 104.8 | 1003.5 | 103.5 | |
| Efficiency Pmin (50-30°C) | % | 108,5 | 108,5 | 108 | |
| Efficiency 30% | % | 108.6 | 108.6 | 108,1 | |
| Flue loss with burner ON (80/60) – Pmax / Pmin | % | 1,7 / 1,5 | 1,7 / 1,5 | 1,9 / 1,5 | |
| Shell loss with burner ON (80/60) – Pmax / Pmin | % | 0,17 / 0,53 | 0,12 / 0,53 | 0,1 / 0,51 | |
| Flue loss with burner ON (50/30) – Pmax / Pmin | % | 0,8 / 0,2 | 1 / 0,2 | 1,4 / 0,2 | |
| Shell loss with burner ON (50/30) Pmax / Pmin | % | 0,09 / 0,23 | 0,05 / 0,23 | 0,05 / 0,21 | |
| Flue loss with burner OFF (50K! 20K) | % | 0,02 / 0,01 | 0,02 / 0,01 | 0,02 / 0,01 | |
| Shell loss with burner OFF (50K / 20K) | % | 0,22 / 0,09 | 0,17 / 0,07 | 0,16 / 0,06 | |
| Flue gas temperature (80/60 °C) – Pmax! Pmin | % | 64 / 60 | 70 / 60 | 71 / 60 | |
| Flue gas temperature (50/30 °C) – Pmax! Pmin | % | 44 / 30 | 48 / 30 | 53 / 30 | |
| Flue gas flow rate – Pmax / Pmin | % | 26,3 / 7,1 | 33,8 / 7,1 | 43,9/ 9 | |
| Gas supply pressure G20 | mbar | 20 | 20 | 20 | |
| Gas nozzle G20 | m3/h | 8,5 | 8,5 | 11,5 | |
| Gas flow rate G20 – Max / min | m31h | 6,1 / 1,6 | 7,9 / 1,6 | 10,2 / 2 | |
| CO2 – G20 | % | 9,3±0,3 | 9,3±0,3 | 9,3±0,3 | |
| Gas supply pressure G31 | mbar | 37 | 37 | 37 | |
| Gas nozzle G31 | kg/h | 6,4 | 6,4 | 8,2 | |
| Gas flow rate G31- Max / min | kg/h | 4,51 / 1,17 | 5,78 / 1,17 | 7,51 / 1,48 | |
| CO2 – G31 | % | 10,5±0,4 | 10,5±0,4 | 10,51-0,4 | |
| NOx emissions class | – | 6 (< 56 mg/kWhl | NOx | ||
| Max. working pressure in heating | bar | 6 | 6 | 6 | PMS |
| Min. working pressure in heating | bar | 0,8 | 0,8 | 0,8 | |
| Heating max. adjustment temperature | °C | 85 | 85 | 85 | tmax |
| Heating water content | liters | 4,2 | 4,2 | 5,6 | |
| Heating expansion vessel capacity | liters | / | / | / | |
| Heating expansion vessel precharqe pressure | bar | / | / | / | |
| Protection rating | IP | IPX4D | IPX4D | IPX4D | |
| Power supply voltage | V/Hz | 230V-50HZ | |||
| Electrical power input | W | 60 | 93 | 164 | W |
| Empty weight | kg | 67 | 67 | 76 | |
| Type of unit | B23 C13 C33 | ||||
OMDSEAWA………………… FORCE W 120
OMDSFAWA…………………….. FORCE W 150
| DESTINATION COUNTRIES | FR DE PL NL ES GB GR PT SK IT RO | |||
| GAS CATEGORY | IIE+3B/P (FR) II2ELL3B/P (DE) II2E3B/P (PL) II2EK3B/P (NL) II2H3+ (ES GB GR PT SK) II2HM3+ (IT) 112H3B/P (RO) | |||
| PRODUCT IDENTIFICATION CODES | OMDSEAWA | OMDSFAWA | ||
| Max. heating capacity | kW | 113 | 143 | Qn |
| Min. healing capacity | kW | 19 | 24 | Qn |
| Max. heat output in heating (80/60°C) | kW | 110,5 | 139,8 | Pn -WC |
| Min. heat output in heating (80160°C) | kW | 18,7 | 23,6 | |
| Max. heat output in heating (50/30°C) | kW | 117 | 148 | Pn |
| Min. heat output in healing (50130°C) | kW | 20,5 | 25,9 | Pn |
| Efficiency Pmax (80-60°C) | % | 97,8 | 97,8 | |
| Efficiency Pmin (80-60°C) | % | 98,3 | 98,3 | |
| Efficiency Pmax (50-30°C) | % | 103,5 | 103,5 | |
| Efficiency Pmin (50-30°C) | % | 108 | 108 | |
| Efficiency 30% | % | 108,1 | 108,1 | |
| Flue loss with burner ON (80160) – Pmax I Pmin | % | 1,9 / 1,5 | 2 / 1,5 | |
| Shell loss with burner ON (80160) – Pmax / Pmin | % | 0,09 / 0,51 | 0,08 / 0,5 | |
| Flue loss with burner ON (50/30) – Pmax I Pmin | % | 1,4 / 0,2 | 1.4 / 0,3 | |
| Shell loss with burner ON (50130) Pmax I Pmin | % | 0,05 / 0,2 | 0,04 / 0,18 | |
| Flue loss with burner OFF (50K / 20K) | % | 0,02 / 0,01 | 0,01 / 0,01 | |
| Shell loss with burner OFF (50K 120K) | % | 0,14 / 0,05 | 0,12 / 0,05 | |
| Flue gas temperature (80/60 °C) – Pmax I Pmin | % | 72 / 60 | 73 / 60 | |
| Flue gas temperature (50/30 °C) – Pmax/Pmin | % | 54 / 30 | 54 / 30 | |
| Flue gas flow rate – Pmax / Pmin | % | 51,3 / 9 | 64,9 / 11,3 | |
| Gas supply pressure G20 | mbar | 20 | 20 | |
| Gas nozzle G20 | m3/h | 11,5 | 11,5 | |
| Gas flow rate G20 – Max / min | m3/h | 12 / 2 | 15,1 / 2,5 | |
| CO2 – G20 | % | 9,3±0,3 | 9,3±0,3 | |
| Gas supply pressure G31 | mbar | 37 | 37 | |
| Gas nozzle G31 | kg/h | 8,2 | 8,2 | |
| Gas flow rate G31 – Max / min | kg/h | 8,78 / 1,48 | 11,11 / 1,86 | |
| CO2 – G31 | % | 10,5±0,4 | 10,5±0,4 | |
| NOx emissions class | – | 6 (< 56 mg/kWh) | NOx | |
| Max. working pressure in heating | bar | 6 | 6 | PMS |
| Min. working pressure in heating | bar | 0,8 | 0,8 | |
| Healing max. adjustment temperature | °C | 85 | 85 | trnax |
| Healing water content | liters | 5,6 | 6,7 | |
| Heating expansion vessel capacity | liters | / | / | |
| Heating expansion vessel pretharge pressure | bar | / | / | |
| Protection rating | IP | IPX4D | IPX4D | |
| Power supply voltage | V/Hz | 230V-50HZ | ||
| Electrical power input | W | 230 | 250 | W |
| Empty weight | kg | 76 | 86 | |
| Type of unit | B23 C13 C33 | |||
4.5 ErP tables
ErP product fiche
MODEL: FORCE W 60 – (OMDSAAWA)
| Trademark: FERROLI | |||
| Condensing boiler: YES | |||
| Low-temperature boiler (**): YES | |||
| B1 Boiler: NO | |||
| Combination heater: NO | |||
| Cogeneration space heater: NO | |||
| Item | Symbol | Unit | Value |
| Seasonal space heating energy efficiency class (from A+++ to D) | A | ||
| Rated heat output | Pn | kW | 57 |
| Seasonal space heating energy efficiency | is | % | 93 |
| Useful heat out put | |||
| Useful heat output at rated heat output and high-temperature regime (*) | p4 | kW | 57,0 |
| Useful heat output at 30% of rated heat output and low-temperature regime (**) | P1 | kW | 11,9 |
| Useful efficiency | |||
| Useful efficiency at rated heat output and high-temperature regime (*) | 14 | % | 88,5 |
| Useful efficiency at 30% of rated heat output and low-temperature regime (**) | 111 | % | 97,8 |
| Auxiliary electricity consumption | |||
| At full load | elmax | kW | 70 |
| At part load | elmin | kW | 25 |
| In standby mode | PSB | kW | 3 |
| Other items | |||
| Standby heat loss | Pstby | kW | 140 |
| Ignition burner power consumption | Pign | kW | 0 |
| Annual energy consumption | QHE | G1 | 111 |
| Sound power level | LWA | dB | 61 |
| Emissions of nitrogen oxides | NOx | mg/kWh | 50 |
(*) High-temperature regime means 60-C return temperature at heater inlet and 80t feed temperature at heater outlet.
(**) Low temperature means for condensing boilers 30t, for low-temperature boilers 37t and for other heaters SOT return temperature (at heate inlet).
ErP product fiche
MODEL: FORCE W 80 – (OMDSAAWA)
| Trademark: FERROLI | |||
| Condensing boiler: YES | |||
| Low-temperature boiler ( ): YES | |||
| B1 Boiler: NO | |||
| Combination heater: NO | |||
| Cogeneration space heater: NO | |||
| Item | Symbol | Unit | R Value |
| Rated heat output | Pn | kW | 73 |
| Seasonal space heating energy efficiency | is | % | 93 |
| Useful heat out put | |||
| Useful heat output at rated heat output and high-temperature regime (*) | P4 | kW | 72,9 |
| Useful heat output at 30% of rated heat output and low-temperature regime (**) | P1 | kW | 14,6 |
| Useful efficiency | |||
| Useful efficiency at rated heat output and high-temperature regime (*) | 114 | % | 88,2 |
| Useful efficiency at 30% of rated heat output and low-temperature regime (** ) | 11 I | % | 97,8 |
| Auxiliary electricity consumption | |||
| At full load | elmax | kW | 110 |
| At part load | elmin | kW | 25 |
| In standby mode | PSB | kW | 3 |
| Other items | |||
| Standby heat loss | Pstby | kW | 140 |
| Ignition burner power consumption | Pign | kW | 0 |
| Annual energy consumption | QHE | G1 | 136 |
| Sound power level | LWA | dB | 62 |
| Emissions of nitrogen oxides | NOx | mg/kWh | 54 |
(*) High-temperature regime means 60″C return temperature at heater inlet and 80″C feed temperature at heater outlet.
(**) Low temperature means for condensing boilers 30t, for low-temperature boilers 3TC and for other heaters 50″C return temperature (at heate inlet).
ErP product fiche
MODEL: FORCE W 99- (OMDSAAWA)
| Trademark: FERROLI | |||
| Condensing boiler: YES | |||
| Low-temperature boiler ( ): YES | |||
| B1 Boiler: NO | |||
| Combination heater: NO | |||
| Cogeneration space heater: NO | |||
| Item | Symbol | Unit | Value |
| Rated heat output | Pn | kW | 95 |
| Seasonal space heating energy efficiency | is | % | 93 |
| Useful heat out put | |||
| Useful heat output at rated heat output and high-temperature regime (*) | P4 | kW | 94,7 |
| Useful heat output at 30% of rated heat output and low-temperature regime (**) | P1 | kW | 18,7 |
| Useful efficiency | |||
| Useful efficiency at rated heat output and high-temperature regime (*) | 14 | % | 88,2 |
| Useful efficiency at 30% of rated heat output and low-temperature regime (** ) | 11 | % | 97,3 |
| Auxiliary electricity consumption | |||
| At full load | elmax | kW | 135 |
| At part load | elmin | kW | 21 |
| In standby mode | PSB | kW | 3 |
| Other items | |||
| Standby heat loss | Pstby | kW | 170 |
| Ignition burner power consumption | Pign | kW | 0 |
| Annual energy consumption | QHE | G1 | 177 |
| Sound power level | LWA | dB | 63 |
| Emissions of nitrogen oxides | •NOx | mg/kWh | 39 |
(*) High-temperature regime means 60″C return temperature at heater inlet and 80T feed temperature at heater outlet.
(**) Low temperature means for condensing boilers 30t, for low-temperature boilers 37-C and for other heaters 50″C return temperature (at heater inlet).
ErP product fiche
MODEL: FORCE W 120 – (OMDSAAWA)
| Trademark: FERROLI | |||
| Condensing boiler: YES | |||
| Low-temperature boiler ( ): YES | |||
| B1 Boiler: NO | |||
| Combination heater: NO | |||
| Cogeneration space heater: NO | |||
| Item | Symbol | Unit | Value |
| Rated heat output | Pn | kW | 111 |
| Seasonal space heating energy efficiency | % | 93 | |
| Useful heat out put | |||
| Useful heat output at rated heat output and high-temperature regime (*) | P4 | kW | 110,6 |
| Useful heat output at 30% of rated heat output and low-temperature regime (**) | P1 | kW | 21,4 |
| Useful efficiency | |||
| Useful efficiency at rated heat output and high-temperature regime (*) | 14 | % | 88,1 |
| Useful efficiency at 30% of rated heat output and low-temperature regime ( **) | II 1 | % | 97,3 |
| Auxiliary electricity consumption | |||
| At full load | elmax | kW | 177 |
| At part load | elmin | kW | 21 |
| In standby mode | PSB | kW | 3 |
| Other items | |||
| Standby heat loss | Pstby | kW | 170 |
| Ignition burner power consumption | Pign | kW | 0 |
| Annual energy consumption | QHE | G1 | 201 |
| Sound power level | LWA | dB | 64 |
| Emissions of nitrogen oxides | – NOx | mg/kWh | 38 |
(*) High-temperature regime means 60″C return temperature at heater inlet and 80″C feed temperature at heater outlet.
(**) Low temperature means for condensing boilers 30t, for low-temperature boilers 37″C and for other heaters 50″C return temperature (at heater inlet).
ErP product fiche
MODEL: FORCE W 120 – (OMDSAAWA)
| Trademark: FERROLI | |||
| Condensing boiler: YES | |||
| Low-temperature boiler ( ): YES | |||
| B1 Boiler: NO | |||
| Combination heater: NO | |||
| Cogeneration space heater: NO | |||
| Item | Symbol | Unit | Value |
| Rated heat output | Pn | kW | 140 |
| Seasonal space heating energy efficiency | % | 93 | |
| Useful heat out put | |||
| Useful heat output at rated heat output and high-temperature regime (*) | p4 | kW | 139,8 |
| Useful heat output at 30% of rated heat output and low-temperature regime (**) | P1 | kW | 27,1 |
| Useful efficiency | |||
| Useful efficiency at rated heat output and high-temperature regime (*) | 114 | % | 88,1 |
| Useful efficiency at 30% of rated heat output and low-temperature regime (** ) | il 1 | % | 97,3 |
| Auxiliary electricity consumption | |||
| At full load | elmax | kW | 250 |
| At part load | elmin | kW | 22 |
| In standby mode | PSB | kW | 3 |
| Other items | |||
| Standby heat loss | Pstby | kW | 190 |
| Ignition burner power consumption | Pign | kW | 0 |
| Annual energy consumption | QHE | G1 | 255 |
| Sound power level | LWA | dB | 68 |
| Emissions of nitrogen oxides | – NOx | mg/kWh | a 40 |
(*) High-temperature regime means 60″C return temperature at heater inlet and 80″C feed temperature at heater outlet.
(**) Low temperature means for condensing boilers 30t, for low-temperature boilers 37-c and for other heaters 50″C return temperature (at heater inlet).
4.6 Diagrams
Pressure loss
A….…… Delivery – m3/h
B.…………m HO2
4.7 Wiring diagrams
The legend of the figures is on page 264.
ATTENTION: Remove the jumper on the terminal block before connecting the room thermostat or the remote timer control.
ATTENTION: To connect the 3-way valve (terminals 13 – 14 – 15), refer to the diagrams of fig. 89 and fig. 90.
ATTENTION: In case of instability in the reading of the 0-10V signal by the electronic controller, it is advisable to connect the signal reference to ground, and insert a 10K resistor in parallel, as per fig. 91.


FERROLI S.p.A. Via
Ritonda 78/a 37047
San Bonifacio – Verona – ITALY
www.ferroli.com
Made in Italy![]()


















