APW wyott EF-15iN Electric Fryers

WARNING
California Residents Only. This product can expose you to chemicals including chromium which is known to the State of California to cause cancer and birth defects or other reproductive harm. For more information go to www.P65Warnings.ca.gov. Improper installation, operation, service or maintenance can cause property damage, injury or death. Read and understand these instructions thoroughly before positioning, installing, maintaining or servicing this equipment. Initial heating of oven may generate smoke or fumes and must be done in a well-ventilated area. Overexposure to smoke or fumes may cause nausea or dizziness.
FOR YOUR SAFETY:
Do not store or use gasoline or other flammable vapors and liquids in the vicinity of this or any other appliance.
SAFETY PRECAUTIONS
Before installing and operating this equipment be sure everyone involved in its operation is fully trained and is aware of all precautions. Accidents & problems can result by a failure to follow fundamental rules and precautions.
The following words and symbols, found in this manual, alert you to hazards to the operator, service personnel or the equipment. The words are defined as follows:
DANGER:
- This symbol warns of imminent hazard which will result in serious injury or death.
- WARNING: This symbol refers to a potential hazard or unsafe practice, which could result in serious injury or death.
- CAUTION: This symbol refers to a potential hazard or unsafe practice, which may result in or moderate injury or product or property damage
- NOTICE: This symbol refers to information that needs special attention or must be fully understood even though not dangerous.
GENERAL INFORMATION
This manual should be retained for future reference.
- CAUTION: These models are designed, built, and sold for commercial use. If these models are positioned so the general public can use the equipment make sure that cautions, warnings, and operating instructions are clearly posted near each unit so that anyone using the equipment will use it correctly and not injure themselves or harm the equipment.
- Warning: Check the data plate on this unit before installation. Connect the unit only to the voltage and frequency listed on the data plate. Connect only to 1 or 3 phase as listed on the data plate.
- Warning: Electrical and grounding connections must comply with the applicable portions of the national electrical code and/or other local electrical codes.
- Warning: disconnect device from electrical power supply and place a tag Out-lockout on the power plug, indicating that you are working on the circuit.
- Warning: Install per the spacing requirements listed in the installation section of this manual. We strongly recommend having a competent professional install the equipment. A licensed electrician should make the electrical connections and connect power to the unit. Local codes should always be used when connecting these units to electrical power. In the absence of local codes, use the latest version of the national electrical code.
- Warning: This device should be safely and adequately grounded in accordance with local codes, or in the absence of local codes, with the national electrical code, ANSI/NFPA 70, latest edition to protect the user from electrical shock. It requires a grounded system and a dedicated circuit, protected by a fuse or circuit breaker of proper size and rating. Canadian installation must comply with the Canadian Electrical Code, CSAC22.2, As applicable.
- Caution: Do not set the fryer with its back flat against the wall. It will not operate properly unless there is at least 3” breathing space behind fryer.
- Warning: A factory authorized agent should handle all maintenance and repair. Before doing any maintenance or repair, contact APW Wyott®.
- Warning: Never clean any electrical unit by immersing it in water. Turn off before cleaning surface.
- Warning: An earthing cable must connect the appliance to all other units in the complete installation and from there to an independent earth connection.
- Notice: The unit when installed must be electrically grounded and comply with local codes, or in the absence of local codes, with the national electrical code ANSI/NFPA70- latest edition. Canadian installation must comply with CSA-standard c.22.2 Number 0 M1982 general requirements-Canadian Electrical Code part ii, 109-M1981- Commercial Cooking Appliances.
- WARNING: SHOCK HAZARD – De-energize all power to equipment before cleaning the equipment.
- NOTICE: This product is intended for commercial use only. Not for household use.
- NOTICE: Local codes regarding installation vary greatly from one area to another. The National Fire Protection Association, Inc. states in its NFPA96 latest edition that local codes are “Authority Having Jurisdiction” when it comes to requirement for installation of equipment. Therefore, installation should comply with all local codes.
- CAUTION: This product when stacked has more than one power supply connection point. Disconnect all power supplies before servicing.
- CAUTION: Suitable for installation on combustible floor when installed with legs or casters provided.
- WARNING: SHOCK HAZARD – Do not open any panels that require the use of tools.
Immediately Inspect For Shipping Damage
All containers should be examined for damage before and during unloading. The freight carrier has assumed responsibility for its safe transit and delivery. If equipment is received damaged, either apparent or concealed, a claim must be made with the delivering carrier.
- Apparent damage or loss must be noted on the freight bill at the time of delivery. It must then be signed by the carrier representative (Driver). If this is not done, the carrier may refuse the claim. The carrier can supply the necessary forms.
- Concealed damage or loss if not apparent until after equipment is uncrated, a request for inspection must be made to the carrier within 15 days. The carrier should arrange an inspection. Be certain to hold all contents and packaging material.
Installation and start-up should be performed by a qualified installer who thoroughly read, understands and follows these instructions.
If you have questions concerning the installation, operation, maintenance or service of this product, write Technical Service Department APW Wyott®, 1307 N Watters Rd # 180, Allen, TX 75013
General Installation
- Always clean equipment thoroughly before first use (see “General Cleaning Instructions”).
- Check rating label for your model designation & electrical rating.
- For best results, use stainless steel countertops.
- Attach legs to unit.
General Operation Instructions:
- All food service equipment should be operated by trained personnel.
- Do not allow your customers to come in contact with any surface labeled “CAUTION HOT”.
- Where applicable, never pour cold water into dry heated units.
- NEVER hold food below 140°F.
General Cleaning Instructions:
- Refer to section 8.
General Troubleshooting:
Always ask and check:
- Is the unit connected to a live power source?
- Check circuit breaker.
- Is power switch “ON” and pilot light glowing?
- Check rating label. Are you operating unit on proper voltage? If the above checks out and you still have problems, call an APW Wyott® authorized service agency.
DESCRIPTION
Electric Fryers:
These electric units are designed for countertop operation. They are used for producing evenly cooked, perfectly fried products.
INSTALLATION
- Follow General Installation Instructions on previous page. Screw legs into the permanently fastened nuts on the four corners of the unit and tighten by hand. Level the fryer by turning the adjustment screw at the bottom of each leg. Do not slide unit with legs mounted, lift if necessary to move unit. For testing, see the wiring diagrams in this manual for the rated amperages.
- NOTE: These values are nominal ratings. Field wire connections must be capable of withstanding anticipated surges.
- CAUTION: Installing personnel should be guided by National Electrical Code NFPA Number 70- (Latest Edition), and applicable local codes.
THERMOSTAT CALIBRATION
Checking Thermostat Calibration:
The fryer thermostat is carefully calibrated at the factory so that dial settings match actual frying compound temperatures. Field re-calibration is seldom necessary unless the unit has been mishandled in transit or abused. Re-calibration should not be resorted to unless considerable experience with cooking results definitely proves that the control is not maintaining the temperature to which the dial is set.
- To check compound frying temperatures when re-calibrating, use a precision test instrument, or a good grade mercury thermometer. Fill the tank half way between the MAX and MIN marks on the tank.
- Frying compound temperature should be checked at the center of the tank, approximately 1” to 1 1/2” below surface of frying compound.
- Turn the dial of the thermostat being checked to the 350°F mark.

- Allow the temperature to stabilize, or until the thermostat cycles to “OFF” three times after starting with cold frying compound. With power “ON”, read highest and lowest frying compound temperature, as thermostat cycles through at least two cycles. Average the reading.
- The thermostat should be re-calibrated if temperature reading is not within 15 degrees of the control knob setting (350°F +/- 15°F). If re-calibration is required, continue with steps 6, 7, 8 and 9.
- Remove control knob by grasping outer edge and pulling straight out, without twisting or turning.
- Hold thermostat dial shaft “B” (Figure 1) stationary with pliers, and with a screwdriver, turn screw “A” clockwise to obtain a lower temperature; or counter-clockwise for higher temperature. Each 1/4 turn (90° rotation) of screw “A” represents 18°F.
- Replace thermostat control knob.
- Recheck the thermostat as in Steps 4 and 5 above. If the fat temperature is not within 20 degrees of dial setting (350°F +/- 20°F), it means that the sensing element is inoperative and the thermostatic control should be replaced.
OPERATING
Removing Fry Tanks (Fry tanks equipped with drain are not to be removed):
- Remove fry baskets.
- Carefully grasp the element handle. CAUTION: May be hot. Pull out the head lock on the left of the head.
- Lift the element handle while at the same time, pulling the head lock. This will permit lifting the elements to just above frying compound level in tank. The element can be left in this position for draining frying compound.
- Again, lift the element handle while pulling the head lock, until the elements lock themselves at a higher position.
- Firmly grasp both handles of fry tank and lift it out. After replacing the fry tank, simply pull the head lock and at the same time, pull down the element handle until the elements rest on fry tank bottom.
- Both the lifting out and lowering of elements can be done in one swing, without stopping at the intermediate position.
MAINTENANCE
Fill Fry Tank:
- Fill the fry tank half way between the MAX and MIN marks on the tank with approximately 15 lbs. of liquid or melted frying compound. Do not fill past the MAX.
NOTE: This fryer is not equipped with a melt cycle option. Air holes caused when packing solid frying compound into the fryer can cause hot spots on the heating element sheath, resulting in momentary overheating of some of the frying compound and premature frying compound breakdown. It can also damage the heating elements. If it is necessary to use solid frying compound, it must be melted before adding to fry tank. Turn the thermostat to the desired frying temperature. The yellow “HEAT ON” light will stay on until the temperature set on the thermostat is reached, then the light cycles off. The fryer is now ready to begin frying. After a load has been fried, do not lower the next load into the frying compound until the “HEATON” light cycles off. - Do not let the frying compound level drop below the MIN mark on the tank. For proper operation of the fryer and good frying results, the frying compound level should be maintained.
- Use a quality frying compound.
- Filter the frying compound frequently, at least once a day.
- Skim out food particles frequently with the strainer/skimmer.
- Add at least 15% (of fry tank capacity) of fresh frying compound daily, (more if possible) without overloading the tank. If 15% of the frying compound is not used during frying, remove some of the frying compound for other use (gravy, griddle frying, etc.) to permit adding fresh frying compound.
- Do not overload the fry baskets. Approximately half-full or less is correct. If foods are taking longer to fry than the chart shows, or are not browning, over-loading is a probable cause.
- Prepare the food properly.
- Keep salt out of the frying compound. Do not salt foods with the basket above the kettle.
- Assure a good thermostat operation.
- Keep the fry tank and elements clean.
CLEANING
- The frequency of cleaning should depend on the load conditions. Set a definite cleaning schedule corresponding to how hard the kettle is used. Cleaning should be done at least once a week.
- Turn the thermostat to “OFF” and allow unit to cool down.
- Lift the elements to drain position. Wire brush or scrape elements to remove any solids adhering to the elements.
- Raise the elements. Lift out fry tank. Strain the frying compound into a clean container.
- Replace empty fry tank, lower elements to rest inside the tank.
- Add water to the “MAX” mark on tank.
- Add any good grade of cleaner, following cleaning instructions.
- Turn the thermostat to 250°F and let the heating unit bring the solution to a boil.
- Boil long enough to loosen or dissolve all varnish or carbon deposits, approximately 30 minutes.
- Turn the unit off and lift out the elements to drain position.
- If necessary, clean the thermostat bulbs using a long-handled fiber or plastic brush and mild soap solution.
- Rinse with clean water to remove all cleaning mixture.
- Lift out the fry tank and drain. Repeat steps J & K with fry tank.
- Rinse the inside of the tank with 2 cups of vinegar.
- Rinse with clean water until the vinegar odor is gone. The fry tank must be thoroughly rinsed, since even a trace of cleaner left inside the tank will ruin frying compound.
- Dry thoroughly. Replace the tank and lower the elements.
- Shut the unit off and cover tank until ready for further use.
- Thin films of oil subjected to frying temperatures quickly form into a gummy consistency. In order
to avoid these gum formations, keep all other surfaces of the unit clean by polishing stainless steel surfaces with a damp cloth. To remove discolorations or oil film, a non-abrasive cleaner may be used.
CAUTION:
Use only non-abrasive cleaners. Abrasive cleaners could scratch the finish of your unit, marring its appearance and making it susceptible to dirt accumulation. Do Not use steel wool, other abrasive cleaners or cleaners/sanitizers containing chlorine, iodine, ammonia or bromine chemicals, as these will deteriorate the stainless steel and glass material and shorten the life of the unit.
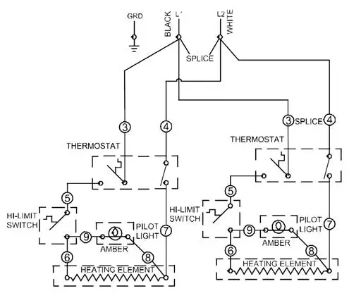
WIRING DIAGRAMS
Check data plate & connect to 208 or 240v as indicated.
| MODEL # VOLTS WATTS AMPS WIRE VOLTS WATTS AMPS WIRE | ||||||||
| EF-15iN | 240 | 5700 | 23.8 | 12 | 208 | 4280 | 20.6 | 12 |
| EF-15iN-208 | – | – | – | – | 208 | 5700 | 27.5 | 10 |
| Wire sizes listed above are for reference only. Check local codes or the National Electrical Code for sizes to be used.
| ||||||||
| This unit to be connected to 1Ø only | ||||||||
Check data plate & connect to 208 or 240v as indicated.
| MODEL # | VOLTS | WATTS | AMPS | WIRE | VOLTS | WATTS | AMPS | WIRE |
| EF-30iNT | 240 | 11400 | 23.8 & 23.8 | 12 | 208 | 8560 | 20.6 & 20.6 | 12 |
| Wire sizes listed above are for reference only. Check local codes or the National Electrical Code for sizes to be used.
| ||||||||
| This appliance has more than one power supply connection point. Disconnect all power supplies before servicing | ||||||||
| This unit to be connected to 1Ø only | ||||||||
Check data plate & connect to 208 or 240v as indicated.
| MODEL # VOLTS WATTS AMPS WIRE VOLTS WATTS AMPS WIRE | ||||||||
| EF-30iNT | 240 | 11400 | 47.6 | 6 | 208 | 8560 | 41.2 | 6 |
| Wire sizes listed above are for reference only. Check local codes or the National Electrical Code for sizes to be used.
| ||||||||
| This unit to be connected to 1Ø only | ||||||||
Check data plate & connect to 208 or 240v as indicated.
| MODEL # | VOLTS | WATTS | AMPS | WIRE |
| EF-30iNTC-208 | 208 | 11400 | 55.0 | 4 |
| Wire sizes listed above are for reference only. Check local codes or the National Electrical Code for sizes to be used.
| ||||
| This unit to be connected to 1Ø only | ||||
TROUBLESHOOTING
| Possible Cause | |||||||||||||||||
| Frying temperature too high/overheating. (Check thermostat) | Frying temperature too low. (Check thermostat) | Overloading the fry tank. | Improper draining of food after frying. | High moisture content in food being fried. | Inadequate frying compound turnover. | Improper preparation of food. | Contamination of frying compound. (Due to salt or other foreign material) | Frying in foam. | Food being fried may be of poor quality. | Drip-back from exhaust stack. | Poor quality of frying compound (Either initially or after excessive use) | Cooking time too short. | Inadequate filtering of frying compound. Excessive crumbs in fry tank. | Keeping food in frying compound after cooking. | Inadequate cleaning of fry tank. | ||
| Problem | |||||||||||||||||
| Excessive and premature foaming. | X | X | X | X | X | X | X | ||||||||||
| Greasy food/excessive frying compound absorption. | X | X | X | X | X | X | X | X | X | ||||||||
| “Objectionable” odor or flavor of frying compound. | X | X | X | X | X | X | X | X | X | ||||||||
| “Objectionable” flavor of fried food. | X | X | X | X | X | X | X | X | X | ||||||||
| Excessive smoking of frying compound. | X | X | X | X | X | X | X | ||||||||||
| Excessive darkening of frying compound. | X | X | X | X | X | X | X | ||||||||||
| Frying compound won’t hold heat. | X | X | X | X | |||||||||||||
| Food crust color not brown. | X | X | X | X | X | X | |||||||||||
| Rapid breakdown of frying compound. | X | X | X | X | X | X | X | X | X | ||||||||
SUGGESTED TEMPERATURES AND TIMES
| FOOD | CONTROL SETTING (°F) | TIME (MINUTES) |
| DOUGHNUTS | ||
| Cake Type | 375° | 1-1/2 – 2 |
| Yeast Raised | 375° | 2 – 2-1/2 |
| MEAT | ||
| Cutlets (Less than 1/2” thick) | 350° | 5 – 8 |
| Chicken Fried Steak | 350° | 5 – 8 |
| Chops (Very lean) | 350° | 5 – 8 |
| MISCELLANEOUS | ||
| Chinese Noodles | 375° | 1 – 2 |
| Croquettes | 350° | 2 – 3 |
| French Toast | 350° | 2 – 3 |
| Glazed Cinnamon Apples | 300° | 5 – 10 |
| French Fried Sandwiches | 350° | 1 – 2 |
| POULTRY | ||
| Chicken (Large pieces) | 325° | 10 – 15 |
| Chicken (Small pieces) | 350° | 7 – 10 |
| Chicken (Pre-cooked) | 325° – 350° | 3 – 5 |
| Turkey (Small pieces) | 325° | 9 – 10 |
| FOOD | CONTROL SETTING (°F) | TIME (MINUTES) |
| SEAFOOD | ||
| Fish Cakes | 350° | 2 – 3 |
| Clams | 350° | 1 – 3 |
| Fillets (Small) | 350° | 3 – 5 |
| Oysters | 350° | 2 – 5 |
| Scallops | 350° | 3 – 5 |
| Shrimp | 350° | 4 – 6 |
| Smelts | 350° | 4 – 6 |
| VEGETABLES | ||
| Egg Plant | 350° | 5 – 7 |
| Onion Rings | 350° | 3 – 5 |
| Potatoes (1/2” Strips, one- operation) | 350° | 6 – 9 |
| Potatoes (Blanch) | 350° | 4 – 6 |
| Potatoes (Brown) | 350° | 2 – 3 |
| Potatoes (Julienne) | 350° | 3 – 5 |
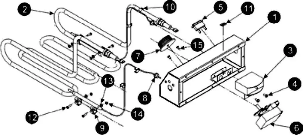
REPLACEMENT PARTS

| Item | P/N | Description | Qty |
| 1 | 21818140 | CONTROL HEAD, ELECTRIC FRYER W/A | 1 |
| 2 | 1439729 | HEATING UNIT ASSEMBLY | 1 |
| 3 | 13801-00 | SWITCH, HI-LIMIT | 1 |
| 4 | 81300-00 | 8-32 X 3/8 TYPE T | 2 |
| 5 | 1515300 | IND LIGHT, RECT, AMB, 250V, 2/TABS | 1 |
| 6 | 14876-00 | THERMOSTAT | 1 |
| 7 | 8705504 | KNOB, THERMOSTAT | 1 |
| 8 | 2125502 | GROMMET SPLIT | 2 |
| 9 | 64285901 | CLAMP BULB | 4 |
| 10 | 8944100 | CLIP LEAD | 4 |
| 11 | 8837018 | LABEL RESET | 1 |
| 12 | 8108300 | SCREW, PAN HEAD 6-32 X 1/2 | 4 |
| 13 | 8500600 | WASHER, LOCK #6 S/S | 4 |
| 14 | 8402900 | NUT, HEX, 6-32 SS | 4 |
| 15 | 8103400 | SCREW, MACH, 6-32 X 1/4″ LG. | 2 |
EXPLODED VIEW – EF-15IN

| Item | P/N | Description | Qty |
| 1 | 22091162 | BODY FRYER EF-15i | 1 |
| 2 | 21810065 | SUPPORT, HEAD WELD ASSEMBLY LS | 1 |
| 3 | 21810075 | HEAD SUPPORT OUTSIDE WELD ASSY | 1 |
| 4 | 21810085 | HEAD SUPPORT INSIDE | 1 |
| 5 | 21810140 | CONTROL AY. 240/208 | 1 |
| 6 | 22091161 | BACK & BOTTOM 15 LB. FRYER | 1 |
| 7 | 21810096 | COVER HEAD | 1 |
| 8 | 21810010 | FAT CONTAINER AY | 1 |
| 9 | 21810023 | BRACKET HANDLE | 1 |
| 10 | 21810022 | ELEMENT HANDLE | 1 |
| 11 | 8141400 | 8-32 x 1/2 MS | 2 |
| 12 | 8410400 | NUT, HEX, 8-32 S/S | 2 |
| 13 | 8415500 | WING NUT, 10-32 S/S | 4 |
| 14 | 8353000 | POP RIVET | 19 |
| 15 | 5161000 | CONNECTOR CABLE ROMEX | 1 |
| Item | P/N | Description | Qty |
| 16 | 3101230f | FRY BASKET | 2 |
| 17 | 21810040 | DOOR ELECTRIC FRYER | 1 |
| 18 | 8967000 | BUSHING, SNAP HEYCO .5″ I.D. | 1 |
| 19 | 1114100 | LUG, SOLDERLESS | 1 |
| 20 | 8837001 | LABEL, GROUND MARKER | 1 |
| 21 | 21810018 | LABEL, DIAGRAM | 1 |
| 22 | 8822310 | DECAL UL & CSA COOK | 1 |
| 23 | 21810038 | BAFFLE, INTERIOR EF-15iN | 1 |
| 24 | 8196400 | SCREW, TAPPING, 10-32 X 3/8, TYPE AB, S/S | 11 |
| 25 | 8158800 | MS RD HD PH 10-24 X 1/2 SS | 1 |
| 26 | 8422400 | #10-24 HX NUT GRN | 1 |
| 27 | 2065847 | LOGO, APW WYOTT® CASTED | 1 |
| 28 | 8430500 | INSERT, 3/4-10 THREAD, PRESS-IN | 4 |
| 29 | 8633700 | LEG, HEAVY DUTY 2″ DIA. W/ FOOT FLANGE | 4 |
EXPLODED VIEW – EF-30INT

| Item | P/N | Description | Qty |
| 1 | 22092313 | BODY, TWIN ELEC. FRYER W/A i-LINE | 1 |
| 2 | 22092316 | BACK, BOTTOM EF-30iNT | 1 |
| 3 | 21810065 | SUPPORT, HEAD WELD ASSEMBLY LS | 1 |
| 4 | 21810265 | SUPPORT, HEAD WELD ASSEMBLY RS | 1 |
| 5 | 21810275 | HEAD SUPPORT, OUTSIDE ASSY. | 1 |
| 6 | 21810285 | HEAD SUPPORT, INSIDE ASSY. | 1 |
| 7 | 21810140 | CONTROL AY. 240/208 | 2 |
| 8 | 21810096 | COVER HEAD | 2 |
| 9 | 8170700 | SCREW, 10-32 x 1/2, TYPE AB | 19 |
| 10 | 21810010 | FAT CONTAINER AY | 2 |
| 11 | 21810040 | DOOR ELECTRIC FRYER | 1 |
| 12* | 8832600 | LABEL, SERVICE HOTLINE | 1 |
| 13 | 8825300 | DECAL, LEG | 1 |
| 14 | 8967000 | BUSHING, SNAP HEYCO .5″ I.D. | 1 |
| 15 | 8158800 | MS RD HD PH 10-24 X 1/2 | 1 |
| 16 | 1114100 | LUG, SOLDERLESS | 1 |
| 17 | 8422400 | #10-24 HX NUT GRN | 1 |
| 18 | 5161000 | CONNECTOR CABLE ROMEX | 1 |
| Item | P/N | Description | Qty |
| 19 | 8415500 | WING NUT 10-32 S/S | 6 |
| 20 | 8837001 | LABEL, GROUND MARKER | 1 |
| 21 | 21810023 | BRACKET HANDLE | 2 |
| 22 | 21810022 | ELEMENT HANDLE | 2 |
| 23 | 8141400 | 8-32 x 1/2 MS | 4 |
| 24 | 8410400 | NUT, HEX, 8-32 S/S | 4 |
| 25 | 21810218 | LABEL, DIAGRAM EL. TWIN FRYER 208/240V UNITS | 1 |
| 26 | 8822310 | DECAL UL & CSA COOK | 1 |
| 27 | 43813103 | LABEL, WRNG, HOT SURFC | 1 |
| 28 | 43813149 | LABEL, WRN HOT SURF (FRNCH) | 1 |
| 29 | 3101232 | BASKET, FULL SIZE, 30iH | 2 |
| 30 | 21810238 | BAFFLE, INTERIOR EF-30iNT | 1 |
| 31 | 8353000 | POP RIVET | 30 |
| 32* | 1044700 | RTV SEALANT, SILVER | 0.00 OZ |
| 33 | 8430500 | INSERT, 3/4-10 THREAD, PRESS-IN | 4 |
| 34 | 8633700 | LEG, HEAVY DUTY 2″ DIA. W/ FOOT FLANGE | 4 |
| 35 | 2065847 | LOGO, APW WYOTT® CASTED | 1 |
EXPLODED VIEW – EF-30INTC

| Item | P/N | Description | Qty |
| 1 | 22092314 | BODY, FRYER TWIN W/A | 1 |
| 2 | N/A | N/A | N/A |
| 3* | 81034-00 | MS PN6-32 X 1/4SS (* Not Shown) | 4 |
| 4 | 13017-00 | SWITCH, ROCKER | 2 |
| 5 | 2065847 | LOGO APW WYOTT® CASTED | 1 |
| 6 | 218100-50 | PANEL, INTERIOR | 1 |
| 7 | 22092317 | BACK & BOTTOM W/A | 1 |
| 8 | 13021-00 | SOLID STATE RELAY | 2 |
| 9 | 8633700 | LEG, HD 2” DIAMETER W/FOOT FLANGE | 4 |
| 10 | 11141-00 | LUG, GROUND | 1 |
| 11 | 81588-00 | MS RD PH10-24 X 1/2 SS | 1 |
| 12 | 84224-00 | HEX NUT GREEN 10-24 | 1 |
| 13 | 51610-00 | STRAIN RELIEF | 1 |
| 14 | 218100-40 | DOOR, FRYER | 1 |
| 15 | 218102-21 | LABEL, DIAGRAM | 1 |
| 16 | N/A | DECAL, SPECIFICATION | 1 |
| 17 | 218100-23 | BRACKET, HANDLE | 2 |
| 18 | N/A | DECAL, UL & CSA COOK | 1 |
| 19 | 88326-00 | LABEL, SERVICE HOTLINE | 1 |
| 20 | N/A | DECAL, NSF | 1 |
| 21 | 43813103 | LABEL, WARNING, HOT SURFACE | 1 |
| 43813149 | LABEL, WARNING, HOT SURFACE (FRENCH) | 1 | |
| 22 | 88253-00 | LABEL, LEG | 1 |
| 23 | 81414-00 | MS TR PH 8-32 X 1/2 SS | 4 |
| Item | P/N | Description | Qty |
| 24 | N/A | POP RIVET, 1/8 SS | 22 |
| 25 | 218100-65 | SUPPORT, HEAD W/A | 1 |
| 26 | 84155-00 | WING NUT 10-32 S/S | 6 |
| 27 | 218102-85 | SUPPORT, HEAD INS.W/A | 1 |
| 28 | 218102-75 | SUPPORT HEAD OUT | 1 |
| 29 | 89785-00 | SNAP BUSHING 1.00 | 1 |
| 30 | 218101-09 | CONTROLAY .208 | 1 |
| 31 | 84104-00 | HEX NUT #8-32 SS | 6 |
| 32 | 218100-10 | FAT CONTAINER AY | 2 |
| 33 | 218100-22 | ELEMENT HANDLE | 2 |
| 34 | 31012-32 | BASKET | 2 |
| 35 | 218100-96 | COVER, HEAD | 2 |
| 36 | 218102-50 | PANEL, INTERIOR | 1 |
| 37 | 218102-65 | SUPPORT, HEAD W/A | 1 |
| 38 | 218101-18 | CONT AY. 208 RT | 1 |
| 39 | 15030-05 | FUSE BLOCK | 2 |
| 40 | 88370-01 | LABEL GROUND | 1 |
| 41 | 15030-06 | FUSE 40 AMP 250V | 4 |
| 42 | 81721-00 | MS PN PH 10-32X1/2SS | 8 |
| 43 | 84176-00 | HEX NUT 10-32 SS | 8 |
| 44 | 81964-00 | SCR TAP #10-32 X 3/8 SS | 25 |
| 45 | N/A | SEALASTIC AL DOW 732 | 1 |
| 46 | 218102-26 | BAFFLE | 2 |
| 47* | 8136000 | NUT, SELF CLINCHING 8-32 | 4 |
IMPORTANT FOR FUTURE REFERENCE
Please complete this information and retain this manual for the life of the equipment. For Warranty Service and/or Parts, this information is required.
- Model Number
- Serial Number
- Date Purchased
APW Wyott® EQUIPMENT LIMITED WARRANTY
APW Wyott Foodservice Equipment Company warrants its equipment against defects in materials and workmanship, subject to the following conditions: This warranty applies to the original owner only and is not assignable.
Should any product fail to function in its intended manner under normal use within the limits defined in this warranty, at the option of APW Wyott such product will be repaired or replaced by APW Wyott or its Authorized Service Agency. APW Wyott will only be responsible for charges incurred or service performed by its Authorized Service Agencies. The use of other than APW Wyott Authorized Service Agencies will void this warranty and APW Wyott will not be responsible for such work or any charges associated with same. The closest APW Wyott Authorized Service Agent must be used. This warranty covers products shipped into the 48 contiguous United States, Hawaii, metropolitan areas of Alaska and Canada. There will be no labor coverage for equipment located on any island not connected by roadway to the mainland. Warranty coverage on products used outside the 48 contiguous United States, Hawaii, and metropolitan areas of Alaska and Canada may vary. Contact the international APW Wyott distributor, dealer, or service agency for details. Time Period One year for parts and one year for labor, effective from the date of purchase by the original owner. The Authorized Service Agency may, at their option, require proof of purchase. Parts replaced under this warranty are warranted for the un-expired portion of the original product warranty only.
Exceptions
- Gas/Electric Cookline: Models GCB, GCRB, GF, GGM, GGT, CHP-H, EF, EG, EHP. Three (3) Year Warranty on all component parts, except switches and thermostats. (2 additional years on parts only. No labor on second or third year.)
- Broiler Briquettes, Rock Grates, Cooking Grates, Burner Shields, Fireboxes: 90 Day Material Only. No Labor.
- Heat Strips: Models FD, FDL, FDD, FDDL. Two (2) Year Warranty on element only. No labor second year.
- Glass Windows, Doors, Seals, Rubber Seals, Light Bulbs: 90 Day Material Only. No Labor.
In all cases, parts covered by extended warranty will be shipped FOB the factory after the first year.
Portable Carry-In Products
Equipment weighing over 70 pounds or permanently installed will be serviced on-site as per the terms of this warranty. Equipment weighing 70 pounds or under, and which is not permanently installed, i.e. with cord and plug, is considered portable and is subject to the following warranty handling limitations. If portable equipment fails to operate in its intended manner on the first day of connection, or use, at APW Wyott’s option or its Authorized Service Agency, it will be serviced on site or replaced.
From day two through the conclusion of this warranty period, portable units must be taken to or sent prepaid to the APW Wyott Authorized Service Agency for in-warranty repairs. No mileage or travel charges are allowed on portable units after the first day of use. If the customer wants on-site service, they may receive same by paying the travel and mileage charges. Exceptions to this rule: (1) countertop warmers and cookers, which are covered under the Enhanced Warranty Program, and (2) toasters or rollergrills which have in store service.
Exclusions
The following conditions are not covered by warranty:
- Equipment failure relating to improper installation, improper utility connection or supply and problems due to ventilation.
- Equipment that has not been properly maintained, calibration of controls, adjustments, damage from improper cleaning and water damage to controls.
- Equipment that has not been used in an appropriate manner, or has been subject to misuse or misapplication, neglect, abuse, accident, alteration, negligence, damage during transit, delivery or installation, fire, flood, riot or act of god.
- Equipment that has the model number or serial number removed or altered.
If the equipment has been changed, altered, modified or repaired by other than an Authorized Service Agency during or after the warranty period, then the manufacturer shall not be liable for any damages to any person or to any property, which may result from the use of the equipment thereafter. This warranty does not cover services performed at overtime or premium labor rates. Should service be required at times that normally involve overtime or premium labor rates, the owner shall be charged for the difference between normal service rates and such premium rates. APW Wyott does not assume any liability for extended delays in replacing or repairing any items beyond its control. In all cases, the use of other than APW Wyott Authorized OEM Replacement Parts will void this warranty. This equipment is intended for commercial use only. Warranty is void if the equipment is installed in other than a commercial applications. Water Quality Requirements Water supply intended for a unit that has in excess of 3.0 grains of hardness per gallon (GPG) must be treated or softened before being used. Water containing over 3.0 GPG will decrease the efficiency and reduce the operating life of the unit. Note: Product failure caused by liming or sediment buildup is not covered under warranty. “THE FOREGOING WARRANTY IS IN LIEU OF ANY AND ALL OTHER WARRANTIES EXPRESSED OR IMPLIED INCLUDING ANY IMPLIED WARRANTY OF MERCHANTABILITY OR FITNESS FOR PARTICULAR PURPOSES AND CONSTITUTES THE ENTIRE LIABILITY OF APW WYOTT. IN NO EVENT DOES THE

























