
![]()
BPS4B USER’S MANUAL
BLUETOOTH® 4-CHANEL ALL-TERRAIN AMPLIFIER SYSTEM
WITH ILLUMINATED MULTI-FUNCTION CONTROLLER


Thank you for purchasing this
BPS4B Bluetooth Amplifier
Please read through these instructions carefully so you will know how to operate your model properly.
After you have finished reading the instructions, keep this document in a safe place for future reference.
THIS PACKAGE CONTAINS
| 1- BPS4B Bluetooth 4-CH Amplifier | ![]() |
| 1- Multi-Function Controller | ![]() |
| 1- Flush Mount Bezel | ![]() |
| 1- Handlebar Mounting Bracket & Hardware Kit | ![]() |
| 1- Power/Speaker Wire Hamess | ![]() |
| 1- User Manual | ![]() |
| 1- Warranty Card | ![]() |
![]()
The Bluetooth® word mark and logos are registered trademarks owned by Bluetooth SIG, Inc. and any use of such marks by BOSS Audio Systems is under license. Other trademarks and trade names are those of their respective owners.
BEFORE YOUR START
IMPORTANT SAFETY PRECAUTIONS
- BE SURE TO OBSERVE THE FOLLOWING GUIDELINES:
- Do not turn up the volume so high that you can’t hear what’s around you.
- Use caution or temporarily discontinue use in potentially hazardous situations.
- Do not operate mobile video equipment while driving a motorized vehicle — safe driving and safety consideration of others should always be your highest priority.
- Set your volume control at a low setting, then slowly increase the sound until you can hear it comfortably without distortion or ear discomfort.
- In the event you should notice smoke, strange noises or odor from this product, or any other abnormal signs, immediately turn off the power and consult your dealer or the nearest authorized BOSS AUDIO SYSTEMS Service Center. Using this product in this condition may result in permanent damage to the system.
INSTALLATION PRECAUTIONS
WARNING – Always consult with a professional installer
- Do not attempt to install or service this product by yourself. Installation or servicing of this product by persons without professional training and experience in electronic equipment and motorized vehicle accessories may be dangerous and could expose you to the risk of electric shock, injury or other hazards.
- Refer any repairs to a qualified BOSS AUDIO SYSTEMS Service Center.
- The BPS4B should be powered directly by a vehicle battery.
- When wiring directly to the vehicle battery, be sure to disconnect the battery’s negative terminal wire before starting any wiring procedures, if extending the main power wire, it is suggested that an optional fuse and fuse holder (not included) with minimum rating of 20 Amperes be in-line with the positive battery terminal.
- he ground cable length should not exceed 18-inches (See wiring diagram pg 3).
- The BPS4B has a weather resistant design. It should not be submerged in or under water under any circumstances.
- Use only the installation parts provided with the BPS4B.
CAUTION!! Using other mounting methods may void this warranty.
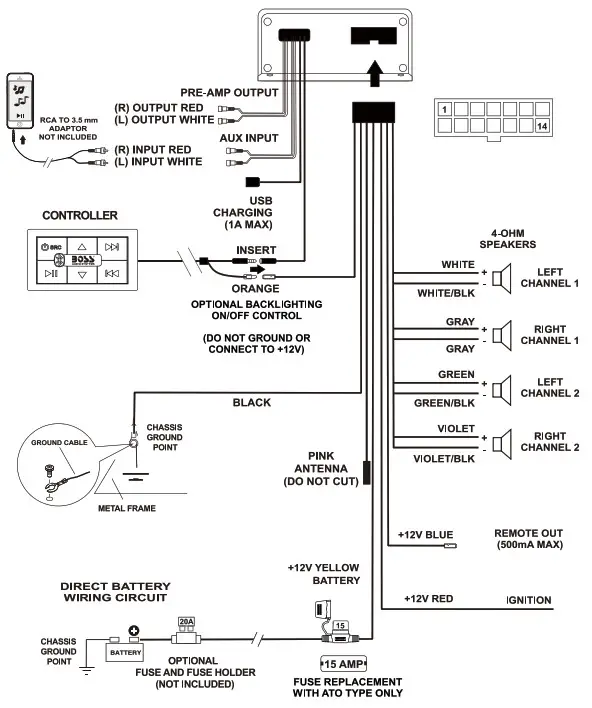
WIRE DIAGRAM

CAUTION!! Do not ground or short the PINK antenna wire.
BEFORE INSTALLING THIS PRODUCT
To avoid potential shorts in the electrical system, be sure to disconnect the (—) battery cable before installation. Use this unit with a 12-volt battery and negative grounding only. Failure to do so may result in a fire or malfunction.
When replacing the fuse, be sure to only use a fuse of the rating specified on this product.
To avoid short-circuiting, cover any disconnected leads with insulating tape. It is especially important to insulate any unused wires, which if left uncovered may cause a short circuit. When connecting other devices to this product, refer to the manual for the product to be connected. The black cable is ground. Make sure to connect the ground wire first.
Ensure that the ground cable is properly connected to a metal part of the vehicle body frame or, directly to the battery if your vehicle does not have a grounded chassis frame. The ground cables of this product and a second powered system must be connected to the frame separately with different screws. If the screw for the ground wire loosens or falls out, it could result in fire or malfunction.
TECHNICAL SUPPORT
805-751-4853
www.bossaudio.com/support

TOOLS NEEDED:
– Wrench and/or pliers
– #2 Phillips screwdriver
– Crimp tool
– Electrical tape
SUGGESTED MOUNTING METHODS
To mount the amplified system, use the supplied four screws to secure.
To mount the multi-function controller, select one of the following ways to secure.
IMPORTANT! When cutting or drilling any holes, take special care when you work near the gas tank, fuel lines, hydraulic lines and electrical wiring.
| Option 1: Flash mount Insert the supplied mounting bezel into a cut-out hole: 3.19″ W x 1.69” H (82 x 43 mm) Then attach the multi-function controller into the bezel. No screw is needed. : | ![]() |
| Option 2: Surface mount Fix the supplied mounting bezel on the surface, through two supplied oval-head screws and two recessed screw holes on the bezel. Then attach the multi-function controller into the bezel. | ![]() |
| Option 3: Handlebar mount Attach the supplied clamp on the handlebar. Find the best mounting variation to securely tighten the clamp. Then attach the multi-function controller into the bezel, and secure the controller to the clamp using the four supplied pan head screws. | ![]() |
Tips:
To release the controller from the mountain bezel, insert a small jewelers screwdriver into the left/right slots of the bezel.
GETTING STARTED
GETTING TO KNOW YOUR MULTIFUNCTION CONTROLLER (MFC)
- Press and hold to power on/off; select a source (AUX or Bluetooth) Red LED = AUX mode; blue LED = Bluetooth mode
- Increase volume
- Press to select the next track; press and hold to fast forward
- Press to select the previous track; press and hold to fast rewind
- Decrease volume
- Start, pause or resume play
- Bluetooth status indicator: flashing blue = pairing mode; solid blue = Bluetooth connected
BLUETOOTH OPERATION
PAIRING & DISCOVERING A NEW BLUETOOTH CONNECTION
- Press and hold thet
1Power button for two seconds to power on the BPS4B. Bluetooth mode is auto switched in. The7Bluetooth LED flashes blue and a confirmation tone can be heard This indicates that the BPS4B is ready for Bluetooth pairing.
NOTE: If no Bluetooth device is paired within 2 minutes, pairing mode will exit. In this case, repeat the steps above to re-enter pairing mode. - Now that the BPS4B is in pairing mode:
ANDROID users:
a. Go into the Settings Menu of your device.
b. Enter the Bluetooth Menu.
c. “Boss Audio BPS4B “ will now be displayed.
d. If prompted, enter passcode: “0000”.
iOS users:
a. Go into the Settings Menu of your iOS device.
b. Enter the Bluetooth Menu.
c. “Boss Audio BPS4B ” will now be displayed.
d. If prompted, enter passcode: “0000”. - If “Boss Audio BPS4B” is not seen, repeat the steps above.
- When the connection is successful, the
7Bluetooth LED turns to solid blue. You will hear a confirmation tone and you are now ready to stream music from your device to the BPS4B.
Tips:
To avoid battery exhaustion be sure to run the vehicles engine while using this product. Using this product without running the engine can drain the battery.

RECONNECTION
- Power on the BPS4B and your last paired device Bluetooth.
- The two will now automatically reconnect, and a confirmation tone will be heard from the speakers. The
7Bluetooth LED tums to solid blue. - If your device was previously paired with the BPS4B and it wasn’t the last paired device, you need to manually reconnect it to the BPS4B as follows:
a. Ensure no other devices are currently paired.
b. Enter the Bluetooth Menu on your device being paired.
c. “Boss Audio BPS4B ” will display under AVAILABLE DEVICES.
d. Choose “ Boss Audio BPS4B ” to reconnect. - If the device is out of range from the BPS4B , it will disconnect automatically:
a. To reconnect once device is back in range, press the1Power button once.
b. The BPS4B will now reconnect to the device. A confirmation tone will be heard from the speakers.
CLEARING PREVIOUSLY PAIRED DEVICES MEMORY
- Quickly press the
1Power button two times. All blue LEDs will start to flash. - Press and hold the
6PLAY/PAUSE button for 10 seconds. A confirmation tone will be heard. The LEDs will stop flashing, and now only the7Bluetooth LED will flash. - PAIR a new device as described on page 7.
STREAMING MUSIC

MULTIFUNCTION CONTROLLER BLUETOOTH OPERATION
- To start music play, press the
6PLAY/PAUSE button or press the PLAY button on your device. To pause play, press again the6PLAY/PAUSE button. - To skip to the next track, press the
3NEXT TRACK button. To fast forward, press and hold the4NEXT TRACK button. - To skip to the previous track, press the
4PREVIOUS TRACK button. To fast rewind, press and hold the3PREVIOUS TRACK button.
VOLUME CONTROL
- To raise the volume, press the
2VOLUME UP button. - To lower the volume, press the
5VOLUME DOWN button.
Tips:
To maximize audio performance, set the volume of your device to its 75% “Pth minimum. Ideally, on the highest volume setting you can get no distortion.
AUX-INPUT

AUX-IN OPERATION
BPS4B can play audio from an external audio device, such as a device that has a 3.5mm headphone jack.
- Press and hold the
1Power button for two seconds to power on the BPS4B. - Press briefly the
2Power button once again. The LED on the controller will change to red. This indicates that the system is in AUX-in mode. When switching back to Bluetooth mode, Bleutooth will auto reconnect. - Using a RCA cable, (not included), connect the AUX input on the BPS4B to the RCA output on an external audio device. To connect to a 3.5mm headphone jack on your device (e.g. a mobile phone), A 3.5mm to RCA conversion cable (not included) is required.
- Start playback on the connected audio device. Audio will play through BPS4B. Route the audio wires back to a convenient stowage place, secure your device.
VOLUME CONTROL
- To raise the volume, press the
2VOLUME UP button. - To lower the volume, press the
5VOLUME DOWN button. - To mute or restore volume, press the
6PLAY/PAUSE button.
Tips. To maximize audio performance, set the volume of your device to its 75% minimum. Ideally, on the highest volume setting you can get no distortion.
INFORMATION THE USER
FCC COMPLIANCE STATEMENT
This device complies with part 15 of the FCC Rules. Operation is subject to the following two conditions:
- this device may not cause interference, and
- this device must accept any interference, including interference that may cause undesired operation of this device.
This transmitter must not be co-located or operated in conjunction with any other antenna or transmitter. The Bluetooth antenna cannot be removed (or replaced) by user. This equipment complies with FCC/ IC radiation exposure limits set forth for an uncontrolled environment and meets the FCC radio frequency (RF) Exposure Guidelines and RSS-102 of the IC radio frequency (RF) Exposure rules. This equipment has very low levels of RF energy that it deemed to comply without maximum permissive exposure evaluation (MPE). But it is desirable that it should be installed and operated keeping the radiator at least 20 cm or more away from person’s body (excluding extremities: hands, wrists, feet and ankles). Alteration or modifications carried out without appropriate authorization may invalidate the user’s right to operate the equipment.
NOTE: This equipment has been tested and found to comply with the limits for a Class B digital device, pursuant to Part 15 of the FCC Rules. These limits are designed to provide reasonable protection against harmful interference in a residential installation. This equipment generates, uses and can radiate radio frequency energy and, if not installed and used in accordance with the instructions, may cause harmful interference to radio communications. However, there is no guarantee that interference will not occur in a particular installation. If this equipment does cause harmful interference to radio or television reception, which can be determined by turning the equipment off and on, the user is encouraged to try to correct the interference by one or more of the following measures:
- Relocate or reorient the receiving antenna.
- Increase the separation between the equipment and receiver.
- Connect the equipment into an outlet on a circuit different from that to which the receiver is connected.
- Consult the dealer or an experienced radio/TV technician for help.
CAUTION!!
ADJUSTMENT OR ALTERATION OF THIS DEVICE MAY RESULT IN HAZARDOUS RADIATION EXPOSERE.
TROUBLE SHOOTING GUIDE
| TROUBLE | CAUSE | SOLUTION |
| Unit will not turn on | The fuse is blown | Check / replace the fuse |
| Ignition not engaged | Turn ignition to on position | |
| No sound is heard | Blown speaker | Replace faulty speaker |
| Volume is low / muted | Press the volume level up | |
| Device is paused or muted | Check your devices playing / volume status | |
| Cannot pair Bluetooth | The Bluetooth function of the device is not enabled | Refer to the user manual of the device for how to enable the Bluetooth function |
| The BPS4B memory is full | Follow how to clear the memory on page 8 | |
| The audio quality is poor after connection with a Bluetooth enabled device | The Bluetooth reception is poor | Move the device closer to the audio system or remove any obstacle between the device and the systems antenna |
| Unit has become unresponsive | Power glitch or interference | Disconnect power for 10 seconds to reset |
SPECIFICATION
BLUETOOTH
- BT: 4.2
- BT Range: 33Ft/ 10M (Class 2)
- BT Profiles: A2DP, AVRCP
AMPLIFIER
- Channels: 4
- Class: AB
- Frequency response: 20-20kHz
- Input impedance: 22k Ohm
CHASSIS
- Chassis Dimensions (H x D x W):
1.65″ x 6.49” x §.22″ / 42 x 165 x 133 mm - Controller Dimensions (H x D x W):
0.81″ x 3.75″ x 2.20” / 20.5 x 95.2 x 56 mm - Controller cable length: 20ft / 6m
- Backlight illumination control wire
- Quick connect Molex power harness
GENERAL
- Power source: 12VDC (10.8V ~ 16V allowable)
- Grounding System: Negative type
- Maximum Current Consumption: 15A
- 3-way protection circuitry (thermal, overload, and speaker short protection)
- USB output voltage: 5VDC @ 1A
- Unit Weight: 1.76 lbs / 0.81kg
- Storage Temperature: 5°F to 113°F / -15°C to 45°C
- Operation Temperature: 14°F to 140°F / -10°C to 60°C
- Zero Current Draw When OFF
- Replacement Fuse: 154 (Replace with ATO Fuse Type Only)
SPECIFICATIONS SUBJECT TO CHANGE WITHOUT NOTICE

BOSS Audio Systems
3451 Lunar Court • Oxnard, CA 93030
www.bossaudio.com
805-751-4853 Customer Service
Tech Support: www.bossaudio.com/support
![]()
0821
The Bluetooth° word mark and logos are registered trademarks owned by Bluetooth SIG, Inc. and any use of such marks by BOSS Audio Systems is under license. Other trademarks and trade names are those of their respective owners.




























