Honeywell Electrode Steam Humidifier HM700A1000 Instructions

INTRODUCTION
The HM700 is the most advanced residential steam humidifier available and provides steady and reliable humidification for a home. The humidifier is designed for connection to a steam distributor installed in a supply air duct for humidity on demand.
IMPORTANT
Read and save these instructions. This guide should be kept by the installer, and the Homeowner’s Guide should be left with the equipment owner.
Included in the Box
- Steam Humidifier (HM700)
- Distribution Remote Mount Kit (HM700ADISTKIT)
- HumidiPRO Humidistat (H6062A1000)
- Steam Cylinder (one HM700ACYL2 included)
- Rubber drain hose
- Installation Instructions, Homeowner’s Guide and Quick Start Guide.
Tools Needed
- Screwdriver
- Wrench
- Pliers
- Shut-off water valve
- Water line (LDPE or Copper)
Humidifier Configuration
The HM700 is configured at the factory to operate under most conditions without the need to change its configuration.
NOTE: Because the humidifier is factory configured for optimal performance, Honeywell strongly discourages changes to the jumpers or the potentiometer; doing so will void the warranty and could damage the humidifier. Contact Honeywell Customer Care for further information.
Before Installation
- Ensure that available voltage and phase corresponds with humidifier voltage and phase as indicated on humidifier’s specification
- Ensure that the dedicated external fuse disconnect is of sufficient size to handle the rated amps as indicated on the specification label. Refer to local codes.
- Ensure sufficient clearances will be available as described in the Location section on page 5
- Ensure steam lines can be routed to duct distributor as described in Steam Lines and Condensate Return Instructions on page 8.
| Part Number | Volts | Steam Output GPD | KW | Amps | Phase | Max Ext Fuse | Standard Cylinder | Net/Full Weight lbs. (kg) | Dimensions in inches (L x W x H) |
| HM700A1000 | 110/120 | 11 | 1.4 | 12.0 | 1 | 15 A | CYL2 | 15 / 20 (7.0 / 9.5) | 11.5 x 6.75 x 21.5 |
| 220/240 | 22 | 2.8 |
CAUTION
Servicing
Disconnect main power before any servicing.
The plumbing and electrical compartments contain high voltage components and wiring. Access should be limited to authorized personnel only.
During and following operation of the humidifier, the steam and components in contact with the steam such as the steam lines, steam distributors, and condensate lines can become hot and can burn if touched.
Honeywell does not accept any liability for installations of humidity equipment installed by unqualified personnel or the use of parts/components/equipment that are not authorized or approved by Honeywell.
To maintain warranty, only Honeywell approved parts and cylinders may be used in the operation of the product.
Fig. 1. Specification label location
CAUTION
Electrical
All electrical work should be done according to local and national electrical code.
Electrical connection to be performed by a licensed electrician.
Unit must be powered by a dedicated GFI circuit.
CAUTION
Electrical
All electrical work should be done according to local and national electrical code.
Electrical connection to be performed by a licensed electrician.
Unit must be powered by a dedicated GFI circuit.
Parts and Accessories
The following parts and accessories are available and may have been included with your HM700 humidifier. The cylinder is the only item that will need periodic replacement to maintain proper humidifier operation.
Table 2. Parts and accessories
| Part/Accessory | Part Number |
| Replacement Cylinder | HM700ACYL2 |
| HumidiPRO Humidistat | H6062A1000 |
| Stainless Steel Distribution Remote Mount Kit | HM700ADISTKIT |
| Replacement Drain Valve | HM700ADVALVE |
| Replacement Fill Valve | HM700AFVALVE |
| Replacement Transformer | HM700ATX |
| Replacement PC Board | HM700APCB |
| 15 ft. Insulated Steam and Condensate Line Hose Kit | HM700AHOSEKIT |
| Differential Pressure Switch for Air Proving | 50027910-001 |
How the Humidifier Works
The HM700 is an atmospheric steam generator that uses heat generated by electrical current flowing between submerged electrodes to generate steam. The HM700 is designed for on- demand air humidification via a steam distributor.
STEAM GENERATION
- Once the unit receives a demand signal and the safety loop between terminal 1 and 2 is closed, the humidifier closes the contactor and measures the electrical
- If the demand is lower than the actual output the inlet valve is kept closed and output is reduced by letting the water level in the cylinder decrease by evaporation.
- If demand is higher than the actual output, after a brief delay the fill valve is activated and water flows into the fill Water from the fill cup flows into the bottom of the cylinder through a hose connected to the drain valve housing.
NOTE: The cylinder is gravity fed from the fill cup. If backpressure from the steam line is too high it will cause water to back up in the fill cup and flow down the overflow line to the drain.
- As soon as the water in the cylinder comes in contact with the energized electrodes, current flows through the water. The resistance of the water to the electrical charge generates heat and in turn steam. The electrical current (and steam output) increases as the level of water increases, as more of the electrode becomes submerged. The unit continues to fill until the current matches demand or the high water sensor detects a high water level.
- The HM700 repeats the fill and boil down cycle repeatedly to match output to
- Over time minerals in the water will adhere to the cylinder The humidifier will automatically fill to a higher water level to maintain full capacity during the life of the cylinder. Eventually because of scale formation it will no longer be possible for the humidifier to reach its full
capacity. The HM700 software monitors this condition and, when detected, will stop operating and flash the yellow LED in a repeating sequence of 4 flashes.
DRAINS
- As steam is produced, minerals are left behind, increasing the conductivity of the water. The HM700 patented auto adaptive cycle will monitor the water conductivity and perform drains to maintain the water at optimal conductivity for peak
- The auto adaptive cycle ensures cylinder life is It does this by keeping the tightest control and most efficient use of water during the entire cylinder life.
STEAM DISTRIBUTION
Steam generated by the humidifier may be introduced into the air in several different ways. The most common method for adding the steam into the air is to mount a steam distributor tube in a supply air duct.
STEAM LINE
The steam line between the cylinder steam outlet and the distributor serves two purposes: it is used as a conduit to transfer the atmospheric steam from the humidifier to the distributor, as well as providing a means to remove condensate. See “Steam Lines and Condensate Return Instructions” on page 8 for information on selecting steam lines.
CONDENSATE RETURN
Whenever steam is distributed condensate is formed in the distribution system. Insulating steam lines is one important way to reduce the amount of condensate formed. Steam lines are sloped so that condensate does not collect in the lines and create a restriction to steam flow. The condensate must be collected and removed from the system so that it does not build up and leak into the duct. Condensate can be returned to the HM700 fill cup to reduce water waste or can be fed to drain.

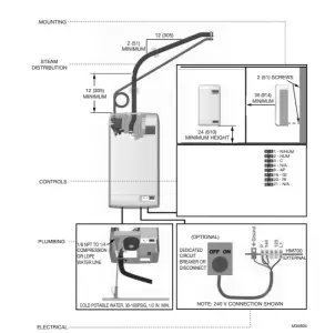
Fig. 2. Typical HM700 Installation. Measurements in inches (mm).
SIZING
IMPORTANT
Fig. 2. Typical HM700 Installation. Measurements in inches (mm).
The HM700 produces 11 gallons per day (GPD) when run on
The HM700 should only be installed if it has been sized properly. Do not use square feet when sizing a humidifier installation. Instead, cubic feet must be used, since the humidity is filling a volume of space (width x length x height). Also, take into consideration the “tightness” of a home’s construction.
120 V and 22 GPD when run on 240 V. See Figure 16 for details on configuring the HM700 to run on a different voltage.
Table 3 contains AHRI recommendations for humidity requirements and Table 4 shows what humidifiers and output configuration will satisfy the humidification requirements.
Table 3. AHRI Recommended Humidity (in gallons per day).
| Construction Type | 8,000 ft3 | 12,000 ft3 | 16,000 ft3 | 20,000 ft3 | 24,000 ft3 | 28,000 ft3 | 32,000 ft3 |
| Tight | 3.3 | 4.3 | 5.4 | 7.5 | 9.6 | 11.7 | 16 |
| Average | 7.6 | 9.6 | 11.8 | 16 | 20.3 | 24.4 | 33 |
| Loose | 11.7 | 14.9 | 18.1 | 24.5 | 30.8 | 37.1 | 50 |
Table 4. Steam humidifier(s) necessary for application.a
| Construction Type | 8,000 ft3 | 12,000 ft3 | 16,000 ft3 | 20,000 ft3 | 24,000 ft3 | 28,000 ft3 | 32,000 ft3 |
| Tight | 11 GPD | 11 GPD | 11 GPD | 11 GPD | 11 GPD | 11 GPD (x2) or 22 GPD (x1) | 11 GPD (x2) or 22 GPD (x1) |
| Average | 11 GPD | 11 GPD | 22 GPD | 22 GPD | 22 GPD | 11 GPD (x3) or 22 GPD (x2) | 11 GPD (x3) or 22 GPD (x2) |
| Loose | 22 GPD | 22 GPD | 22 GPD | 11 GPD (x3) or 22 GPD (x2) | 11 GPD (x3) or 22 GPD (x2) | 11 GPD (x4) or 22 GPD (x2) | 11 GPD (x5) or 22 GPD (x3) |
a In the table above, 11 GPD indicates a steam humidifier configured to run on 120 V and 22 GPD indicates a steam humidifier configured to run on 240 V.
LOCATION
Mount on a suitable wall or vertical surface. Do not sit the unit on the floor. Allow clearances required for plumbing and electrical connections. Clearance dimensions shown are for reference only and are the minimum required for maintenance of the humidifier. Consult local and national codes before final location and installation. Honeywell does not accept responsibility for installation code violations.
- Install only in areas with ambient temperature 41 to 104 °F (5 to 40 °C) and relative humidity 5 to 95 %.
- When possible install below the steam Take care to provide proper steam line routing and proper condensate traps.
- DO NOT locate the humidifier any further then absolutely necessary from the steam distributor location as net output will be reduced as a result of heat loss through the steam
- When possible, mount the HM700 humidifier at a height convenient for servicing.
NOTE: Do not mount on hot surfaces, where freezing can occur, vibrating surface, or floor.
Mounting with Keyholes
- The HM700 humidifier is wall mounted using a keyhole located on the back of the unit
- Use #8 x 2 in. (5 cm) screws mounted into 2×4 studs or 2 screws are needed, one for hanging the unit and one for securing so it will not lift off the keyhole.
- Install the top screw so that 1/4 in. (6 mm) is exposed. Raise the unit and place the screw head through the
- Make sure the unit is level and then insert and tighten the second screw through the bottom hole. Tighten the top See Fig. 3.
NOTE: Use screws longer than 2 in. (5 cm) if drywall or other spacer is present.

Fig. 3. Mounting with keyholes.
PLUMBING

Fig. 4. Water supply and drain connection
IMPORTANT
- Supply water should be cold, 34 to 68 ºF (1 to 20 ºC).
- All water supply and drain line connections should be installed in accordance with local plumbing
- Drain water is automatically cooled to 140 °F (60 °C) when HM700 cycles a When the manual drain switch is used, temperature may be higher. The drain material (tube and drain) must be rated for 200 °F (93 °C).
- Supply water should be between 30 to 100 A throttle valve may be used if necessary.
- Do not use reverse osmosis or de-ionized water. Supply water should be between 150-1200 μS (microsiemens) for optimal
- Install water shut off valve before humidifier to facilitate
- The drain line should not end in a sink used frequently by personnel, or where plumbing codes prohibit it. Route to a floor drain or equivalent for safety
- Drain line should be routed to allow free flow of water. Ensure adequate slope, no traps, and no A restricted drain can cause cylinder water to over concentrate and result in poor operation.
- If a drain is not located near the humidifier use a condensate pump rated for hot drain water.

Steam Distributor
The HM700 requires a steam distributor installed in the supply-side of ductwork. The HM700 can distribute steam into a ventilation duct using the distributor shown in Table 5.
The steam distributor should be installed as close as possible to the humidifier. Short steam distribution lines minimize condensate loss and the possibility of generating backpressure in the steam distribution line.
Table 5. Steam distributor.
| Part Number | Description | Notes |
| HM700ADISTKIT | Stainless Steel Distribution Remote Mount Kit | Includes a steam distributor, 5 ft. insulated steam hose, condensate hose, and installation hardware. |



Fig. 8. Distributor installed horizontally in a horizontal duct.

Fig. 9. Distributor installed horizontally in a vertical duct. Rotate the distributor 45º so that steam is discharged toward the center of duct, in the direction of the air flow.

Fig. 10. Distributor installed vertically in a horizontal duct.
This configuration is not recommended.
Steam Lines and Condensate Return Instructions
The following instructions must be followed for installation of steam lines for the HM700. Failure to use recommended material (see Table 6), or failure to follow any other steam line installation instructions will result in improper operation and could void the warranty.
Table 6. Recommended Steam Line Material for HM700 Duct.
|
Voltage | Steam Output | Material* | Minimum Airflow CFM | Max Static Pressure | |||
| lbs/hr | (kg/hr) | Steam Hose | MED-L Copper Tube | Stainless Steel Tube | |||
| 110/120V | 3.85 | (1.75) | 7/8 in. | 3/4 in. | 0.875 x 0.049W | 115 | 3.0 in. w.c. |
| 220/240V | 7.7 | (3.5) | 230 | ||||
* The use of steam line other than copper, stainless steel tube or Honeywell supplied steam line will void the warranty and may adversely affect the operation of the humidifier.
* When using copper or stainless steel tubing (other than the supplied tubing), insulation is recommended due to high temperature safety as well as reduced condensate.
To return condensate for HM700, insert copper tube (supplied with equipment) half way into the condensate opening of the fill cup along with the spring clamp (supplied with equipment).
Insert the condensate hose into the condensate return hole at the top of the HM700, and over the copper tube. Fasten in place with the spring clamp.

Fig. 11. Condensate return.
MAIN RULES FOR ATMOSPHERIC STEAM LINES
- As a best practice, steam hose length should not exceed 20 feet (6.1 m), due to possible excessive condensation, accumulation, and output Always follow the installation guidelines for long runs of steam hose. See Figures 12-15.
- Steam lines must not have any restrictions which could result in back
- Follow recommended materials, size and length, see
- Install steam line in a vertical (upwards) fashion from the HM700 to the distribution Consult Figures 12-14 for other installation options.
- Insulate with 0 in. (2.5 cm) pipe insulation.
- Trap condensate (Use full size ‘T’ for Traps)
- Do not over tighten hose clamp at cylinder steam The maximum torque is 12 in-lbs.
- Support steam line so weight is not on
- Condensate traps must be a minimum of 6 (15 cm) in height or duct static pressure +2 in. (5 cm), whichever is greater.
- Trapping by P-trap or Support line as necessary to ensure it remains free of kinks.
Steam Line Installation Examples

Fig. 12. Steam distributor above humidifier (hose).

Fig. 13. Steam distributor below humidifier (hose).

Fig. 14. Steam distributor below humidifier with obstruction (hose). Measurements in inches (mm).
HOSE WILL SOFTEN OVER TIME. PROPER SUPPORT IS NECESSARY

Fig. 15. Common steam line installation errors. Measurements in inches (mm).
ELECTRICAL
CAUTION
Wiring to be performed by a licensed electrician. This unit must be installed on a GFI Circuit.
CAUTION
Equipment Damage Hazard Failure to wire the humidifier in accordance with the wiring instructions could cause permanent damage. Such errors will void the warranty.
WARNING
HM700A Humidifier must be installed using a dedicated 15 amp circuit breaker and hardwired directly to comply with UL product listing. All wiring must be done per governing electrical codes. Electrical line cord plugs can overheat and result in risk of damage to property and/or personal injury. Note: Product warranty will be voided if these instructions are not followed.

CAUTION
JUMPER WIRE INSTALLATION
- DO NOT install mains voltage wire (hot or neutral) into 120 or 240 terminal.
- DO install mains wires into L1 terminal (hot) and P terminal (hot/neutral).
- DO install jumper from P to 120 or 240 terminal (according to mains voltage).

Installation Steps
M35850
- Unit requires a dedicated circuit with GFI protection. Bring circuit to a disconnect near the device to protect from electrical shock when servicing.
- Hard wire humidifier to disconnect according as shown at night.
- Install factory-supplied jumper between the P terminal and the terminal that corresponds to supply voltage.
- Remove green wire attached to case body and drain valve (remove canister for access).
- Clip ground wire as close to drain valve as possible and remove excesses

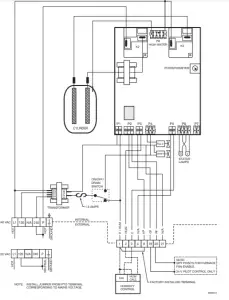
Fig. 16. Primary power connection.
NOTES:
- Honeywell requires the use of a GFI circuit on this device to protect the homeowner from electrical
- When installed correctly, the green wire should be removed from the drain The green wire comes pre-installed from the factory to protect the homeowner in case of an improper installation or when it is not possible to retrofit a GFI circuit. See Fig. 24 for the location of green wire on the drain valve.
- Ensure that adequate power is available to carry full humidifier amp draw as indicated on the specification label.
- Do not use neutral wire as a ground; connect a dedicated ground to ground termination.
- All wiring to be in accordance with national and local electrical codes.
EXTERNAL CONTROLS
Fan Interlock Wiring with HumidiPRO
When distributing steam into a duct, there could be a call for humidity when there is no air flow. The HM700 with HumidiPRO control or some other thermostat (such as the
Honeywell Prestige of VisionPRO®) can be used to enable a fan on a call for humidity. If using another thermostat, consult
that control’s manual for wiring instructions to enable the fan with a powered humidification device.
NOTE: Humidifier will not start producing steam until fan security loop is closed.

Fig. 17. Wiring the steam humidifier with a digital thermostat.
This information is relevant to all controls, factory supplied or otherwise. For wiring use minimum 18 AWG solid wire and keep as short as possible.
Humidity Control
- Can be located either in return air duct (preferred) or in room being
- Avoid placing near discharge diffuser of humidified
- Mount in area representative of room humidity (drafts, doorways, sunlight, or an overhang such as a shelf can affect reading).
Optional Outdoor Temperature Sensor (not shown; included with HumidPRO)
- Mount outside in representing air temperature.

Fig. 18. Wiring the steam humidifier with a mechanical thermostat.
NOTE: If a Prestige, Vision PRO, Lyric (or similar) are used to control humidity, wire the two HUM contacts to terminals 1 and 2 on the HM700. With the jumper in place between terminals 1 and 8 on the HM700, only these two wires are necessary to control humidity. Be sure to configure the control to force fan on with a call for humidity, or run on a heat cycle if the fan enable wiring is not used.
START UP
Installation Check
Before turning on power to the HM700, inspect the installation to ensure that it was carried out correctly.

Fig. 19. Installation check.
CAUTION
Equipment Damage Hazard
Fig. 19. Installation check.
On/Off
The HM700 is factory-configured to operate as an On/Off humidifier. It will run when 24 VAC from terminal 1 is fed back into terminal 2 through an On/Off humidistat and other security devices in series.
Start Up Procedure
- Examine the humidifier and installation for damage and/or improper
- Ensure the cylinder is properly seated in the drain valve and that the electrode plugs are pushed all the way down on the cylinder
- Ensure that the front cover is in place and secured with its retaining
- Open the supply water shut off
- Turn on the main power using the installed disconnect.
WARNING
Personal Injury Hazard.
Damaged or improperly installed units must not be operated. Damaged or improperly installed units may present a danger to persons and property - Turn the On/Off switch on the front of the humidifier to
- The humidifier will perform a self-diagnostic sequence during which the LED’s and internal components will be momentarily activated. See “LED Status Lights” on page 15 for an explanation of the LEDs and
- If an error is detected during the self-diagnostic sequence the humidifier will not start. The yellow status LED will flash in sequence to indicate the detected See Tables 7 and 8 for information on diagnosing and correcting faults.
- After the system test the humidifier is in normal operation
- Check and adjust the control setpoint on the control and high limit
- When the external humidistat generates a demand for humidity and the security loop is closed the green humidifying LED on the front of the humidifier will light up, the power relay on the control board will engage, the fill valve will activate (after a delay) and the cylinder will slowly fill with
- Check and adjust the control setpoint on the control and high limit humidistat
NOTE: While the cylinder is filling with water there should be no water flowing down the drain. If water is flowing down the drain it can indicate excessive backpressure or a leaking drain valve. See Troubleshooting.- It can take 5 – 10 minutes for the water to be heated up by the submerged electrodes and for steam to be pro-
NOTE: If operated on low conductivity water it may take several hours for the HM700 to reach full output capacity. This is normal. During this time the humidifier will not perform any drains and the conductivity of the water in the cylinder will increase. To expedite this process, add a
- 1/4 teaspoon of salt to the cylinder. This will immediately increase water conductivity and initiate heating.
- If a fan enable relay is used, the green LED will continue to flash until the air proving closes. Once the air closes, the flashing green LED will become solid and the humidifier will start steam production as described in step
OPERATION
LED Status Lights
The HM700 user interface includes 2 LEDs that provide information about the humidifier status.

Fig. 20. LED status indicator lights.
Yellow and Green LED Flashing
Indicates there is no request for humidity.
Yellow LED Flashing
Fault detected, humidifier has stopped operating. Count the number of flashes and see Table 8 for info.
Green LED Flashing
Indicates the humidifier is powered, but there is not a request for humidity. Security loop (1-2) is open.
Yellow LED On
Indicates that water level is high.
When the yellow LED is steady on (not flashing) it indi- cates that the high water sensor has interrupted filling of
the cylinder. The LED is on for information only and unless it persists for an extended period of time, it does not require any action.
Green LED On
Indicates steam is being produced.
Selecting a Relative Humidity Setpoint
The optimum humidity setpoint depends on the reasons that a space is being humidified. The “ASHRAE Handbook HVAC Applications” recommends specific design relative humidity for specific applications.
Health and Comfort – The benefit of humidity is most pronounced for health and comfort in the 40-60% range. A humidity setting of 45-50% is recommended for this purpose to prevent over humidifying.
Temperature Setback – In cold climates it is often necessary to reduce the humidity level in a conditioned environment to prevent build-up of condensation on the inside of exterior walls, windows, and trim. It is highly recommended that the humidity setback function of the HumidiPRO control be used under these conditions to prevent damage from condensation. The digital control with an outdoor temperature sensor installed will automatically setback the humidity setpoint to correspond with outdoor temperature.

Fig. 21. Humidifier components.
| Component | Function |
| Condensate Return | Provides a connection to return condensate to humidifier. |
| Control Terminal Strip | Terminal strip for connecting external controls to humidifier and interfacing with other equipment. |
| Cylinder Plug | Power connectors to electrodes in cylinder. |
| Cylinder | Holds electrodes in water. Current between electrodes generates heat used to generate steam. |
| Drain Canal | Combines cylinder drain water and fill cup overflow into a single drain outlet. |
| Drain Valve | Drains water from humidifier. |
| Control Board | Controls all functions of the humidifier operation and provides input and output connections to humidifier components. |
| Fill Cup | Provides an air gap for backflow prevention. |
| Fill Valve | Controls flow of water into humidifier. |
| High Voltage Terminal Block | Primary power connection from remote disconnect to humidifier. |
| High Water sensor Plug | Used to detect max water level in cylinder. |
| On/Off/Drain Switch | Turns power on/off to humidifier controller and drains the cylinder for servicing. Note: Turn off humidifier disconnect to shut off primary power to the humidifier. |
| Power Relay | Turns on/off power to cylinder electrodes based on a signal from the humidifier’s controller (mounted on control board). |
| Steam Outlet | Connect to steam line with steam hose. |
| Transformer | Steps primary voltage down to 24 VAC for the controller and internal components such as the fill valve and drain valve. |
MAINTENANCE AND SERVICING
Required Maintenance
The HM700 humidifier has been designed to require very little maintenance. Regular maintenance consists of checking the humidifier to ensure it is in good condition, replacing the cylinder when the software advises that the cylinder is spent and cleaning out the drain valve whenever the cylinder is replaced.
CYLINDER SPENT FAULT
When the cylinder is spent the HM700 will stop operating and the yellow LED will flash in a repeating pattern of 4 flashes. See Table 8 on page 22 for more information on other flash sequences. At this time the cylinder must be replaced.
The steam cylinder is disposable and must be replaced at end of cylinder life. Cylinder life is dependent on water supply conditions and humidifier usage.
CAUTION
Failure to replace the cylinder at the end of
cylinder life will result in improper operation and may result in damage to the humidifier. Honeywell is not responsible for any damages resulting from, or attributed to, the failure to replace a spent cylinder (see Manufacturer’s Warranty).
NOTE: Honeywell recommends keeping a replacement cylinder in stock throughout the humidification season. This will prevent possible downtime when the humidifier reports cylinder end of life.
REPLACEMENT CYLINDER
The label on the existing cylinder identifies the cylinder type in its top left corner. When ordering a cylinder always quote the three or five digit model number on the label, the humidifier’s serial number and the humidifiers voltage. Serial number and voltage are located on the specification label on the left side of the humidifier.

Fig. 22. HM700 cylinder (HM700ACYL2).
Removing the Cylinder
WARNING
Disconnect main power at the external disconnect
before any servicing.
The inside of the humidifier cabinet contains high voltage components and wiring. Access should be limited to authorized personnel.
- Drain the existing cylinder by switching the On/Off/Drain switch to the Drain Let the humidifier drain until no more water is flowing out to drain (usually not more than 10 minutes).
- Turn the humidifier On/Off/Drain switch to
- Close supply water shut off
- Turn off power to the humidifier with the external discon-
- Remove the two screws securing the front
- Remove the cylinder plugs from the cylinder pins by pulling
- Using a flat screwdriver loosen the hose clamp where the hose is connected to the
- Tip the top of the cylinder forward to pivot it out of the steam hose. When free of steam hose lift the cylinder
NOTE: The HM700 has a re-usable tie strap to secure the cylinder for transit as well as home installation. This must be removed or loosened to remove the cylinder. Secure when new cylinder is installed.

Fig. 23. Cylinder removal
Drain Valve Cleaning
Always clean the drain valve before installing a new cylinder. Scale from the spent cylinder may have fallen into the drain valve and could prevent its proper operation. To properly clean the drain valve it must be removed and disassembled.
- Disconnect spade terminals from the drain
- Remove the two screws holding the valve to the drain
- Squeeze the tabs of the spring clamp holding the hose to the drain valve and slide it up the hose. Pull hose from drain Lift the drain valve from the drain pan.
- Unsnap red coil cap on solenoid and remove the sole- noid from the
- Loosen brass nut holding actuator to plastic housing with a wrench and disassemble actuator.
- Clean actuator components and valve housing (inlet port, outlet port, and cylinder port). Put new o-ring that was supplied with new cylinder into
- Reassemble actuator making sure tapered end of spring is oriented as shown in 25. Tighten brass nut 1/4 turn past hand tight.
- Clean out end of hose and reattach to Slide hose clamp back in place and place valve into drain pan.
- Secure valve with 2 screws to drain pan.

Fig. 24. Drain valve.

Installing the New Cylinder
CAUTION
Make sure the new cylinder is a HM700ACYL2. Use
of any other model or remanufactured cylinders will void the HM700 warranty.
- Insert cylinder into drain Tilt cylinder forward and fit end of steam hose to steam outlet. Tip cylinder back into place.
- Tighten hose clamp being careful not to over tighten and crush the plastic cylinder steam outlet.
- Attach color-coded cylinder plugs to the corresponding color-coded cylinder pin. Push down completely. Connect high water sensor plug. Spring-loaded plugs should fit snuggly onto the cylinder pin. Replace if they are loose or
- Re-fasten tie
- Replace the humidifier cover and secure with two
- Turn on power to humidifier with the external
- Open supply water shut off
- Turn the humidifier On/Off /Drain switch to
Extended Shutdown
Should it be required to disconnect power to the humidifier for a period of extended shut-down, always drain the cylinder first.
- Switch the On/Off/Drain Switch to the Drain
- Wait until the humidifier is completely drained (usually takes less than 10 minutes).
- Turn the On/Off /Drain switch to the off
- Shut off power to the humidifier with the external
- Close the supply water shut-off
NOTE: As long as the HM700 is powered, it will automatically drain the cylinder when there has not been a call for humidity for an extended period of time. This feature will reduce or prevent the possibility of corrosion of the electrodes and the accumulation of algae and bacteria growing in the cylinder. The cylinder will remain empty until there is a call for humidity at which time the fill valve will open and refill the cylinder. The unit will go through its normal process for optimum operation.
STARTING AFTER EXTENDED SHUTDOWN
- Check to see the humidifier has not been damaged and the installation has not been altered. See “Start Up Procedure” on page
- Turn on the power to the humidifier with the external
- Turn the On/Off/ Drain switch to the Drain
- Wait until there is no water flowing to It usually takes less than 10 minutes.
- Follow the start up procedure on page 14
TROUBLESHOOTING
CAUTION
High Voltage Hazard.
Be aware, when troubleshooting, that the humidifier is powered by high voltage and familiarity with both good practices and wiring of the humidifier is recommended. Any troubleshooting that requires opening the cabinet should be done by qualified personnel.
CAUTION
Burn and Scalding Hazard.
Hot water or steam with a temperature above 120 °F (49 °C) can cause burns from scalding.
NOTE: Most humidifier faults are not caused by faulty equipment but rather by improper installation. A complete fault diagnosis always involves a thorough examination of the entire system.
Often, the steam hose connection has not been properly executed, or the fault lies with the humidity control system
TROUBLESHOOTING REQUIREMENTS
- Ensure the installation meets the installation requirements outlined in the Installation Chapter of this manual.
- Familiarize yourself with the operation of the humidifier by reading the Operation Chapter of this manual.
- Wiring diagram for specific for your humidifier is installed on the inside of the humidifier A generic copy of the HM700 wiring diagram is also included at the end of this chapter for reference purposes.
- When contacting your local representative or Honeywell for troubleshooting assistance, please ensure the serial number has been obtained for reference purposes.
The following section provides general guidelines for troubleshooting the HM700 humidifier and auxiliary components. For detailed troubleshooting information refer to the manuals that were provided with the auxiliary equipment and to Table 8, “Troubleshooting HM700 Faults,” on page 22
Table 7. General troubleshooting.
| Symptom | Cause | Corrective Action(s) |
| Nothing happens when On/Off switch is turned on. | Fuse blown | Check inline fuse between transformer and control board. |
| Incorrect Voltage | Check voltage against spec label and correct. | |
| Step Down Transformer not outputting 24VAC | Replace the transformer. | |
| Incorrect primary power jumper | Check that jumper on high voltage terminal block is connected between P and terminal corresponding to supply voltage. See Fig. 16. | |
| Humidifier will not humidify or not reaching HM700 setpoint | Safety loop open | Check if there is 24 VAC at terminal 2. Check wiring and operation of On/Off devices connected to terminal 1 and 2. Check jumper is installed in air proving safety loop, terminal 1 and 8. |
| No demand signal | Check voltage between terminal 3 and 4. For demand configuration 35% of full-scale signal must be present for humidifier to start. | |
| Capacity has been manually limited | Check Manual Capacity adjustment potentiometer. Clockwise increases capacity. | |
| Low conductivity water | Check if yellow LED is on. If operated on low conductivity water it may take several hours for the HM700 to reach full output capacity. This is normal. During this time the humidifier will not perform any drains and the conductivity of the water in the cylinder will increase. Conductivity can be increased more quickly by adding 1/4 teaspoon of salt. | |
| No airflow in duct | Check that humidifier fan enable (terminals 19-20) are properly wired to furnace. Check air proving wired to terminal 8. | |
| Humidifier has faulted and yellow LED is flashing | Software has detected an abnormal condition | Refer to Table 8 on page 22. |
| Symptom | Cause | Corrective Action(s) |
| Distributor spitting out water | Distributor not level | Use support at end of distributor to ensure it is level. |
| “P” Trap too close to distributor | “P” Trap must be a minimum of 12 in (30 cm) below the distributor to ensure flow. Relocate if required. | |
| Condensate line not sloped sufficiently | Sufficient slope to ensure flow is required. Reinstall if required. | |
| Trap blocked | Check that water flows through trap. Clear out if blocked. | |
| Steam line not insulated | If steam line is long, condensate build up could overload distributor condensate port. Insulate line to improve efficiency and install additional condensate traps as required. | |
| Incorrect steam line installation | Check that steam line has been installed with condensate traps and slope. See “Steam Lines and Condensate Return Instructions” on page 8. | |
| Condensation in duct | Installation clearances not observed | Refer to distributor installation manual for required clearances. Relocate distributor if required. |
| Design conditions changed | Check supply air temperature and humidity to determine if conditions have changed. | |
| High limit not functioning | Check setting and operation of high limit. Replace if defective. | |
| Humidifier is tripping the GFI. | Humidifier is wired to a GFI circuit. Drain valve ground wire is not disconnected. | Review the Electrical Installation Steps and Notes on page 10 for GFI guidelines and ground wire removal information. |
HM700 Faults
The self-diagnostic system built into the HM700 is continually monitoring the operation of the humidifier. When an abnormal condition occurs that cannot be self-corrected by the software the HM700 will turn off power to the cylinder, drain the cylinder, and annunciate the fault using the yellow status LED.
LED Flash Sequence
To differentiate between different fault conditions the yellow LED is flashed in different sequences. Table 8 lists the fault sequences that can be displayed, their meaning, possible cause and suggested corrective actions.
Clearing a Fault
- Check the flash sequence against the list of fault messages and take any necessary actions to correct the cause(s) as outlined in Table 8 on page
- Power cycle the humidifier with the On/Off switch waiting 10 seconds between turning it off and on
Table 8. Troubleshooting HM700 Faults.
| Yellow LED | Symptom | Cause | Corrective Action(s) |
| 1 flash | Excess Current Current has exceeded 130% of max | Drain blocked water over concentrated | Clean the drain line |
| Drain solenoid not energized, water over concentrated | Check and correct wiring to drain valve. | ||
| Filling too fast, fill valve damaged and leaking | Replace the fill valve | ||
| Filling too fast, wrong fill valve | Fill valve may be defective – replace if necessary | ||
| Water supply too conductive | a) Change the water supply b) Contact Honeywell representative for recommendation | ||
| Humidifier short cycling | a) Check if high limit or other On/Off control is cycling On/Off in less than 5 minutes. Check location and setting of high limit. b) Reduce the output by turning down the potentiometer | ||
| Wrong cylinder installed | Install correct cylinder model | ||
| Cylinder Spent but not detected by software | Replace the cylinder (see maintenance chapter) | ||
| Condensate from other source | Remove condensate returns other than from steam line. | ||
| Back pressure | Eliminate back pressure | ||
| 2 flashes | No Current Fill valve activated for long time but high water level not reached. Fill should be faster than 1” per minute. | Drain valve leaking or stuck open | Clean drain valve or replace (see maintenance chapter) |
| Water shut off valve closed | Open shut off valve | ||
| Fill Valve strainer blocked | Clean out strainer on fill valve inlet. | ||
| High system back pressure | a) Check for kinked hose b) Check for proper condensate removal (see installation) | ||
| High water sensor not connected | Check that cylinder plug with white marker is connected to short electrode with a plastic well around it and to control board. | ||
| Low water conductivity | a) Check if potable water supplied to unit, not treated water (RO or DI). b) Check conductivity of water. If less than 150 μS, add 1/4 teaspoon of salt to fill cup and restart unit. | ||
| 3 flashes | No Current, High Water Water level at top of cylinder with no current | Primary wire not looped through current transformer. | Rewire primary wire through current transformer. |
| High water sensor plug is on an electrode pin. | Install high water senor plug on cylinder pin with shroud around it. | ||
| Cylinder plugs installed incorrectly | Check that cylinder plugs colors match markers next to electrodes on cylinder and that white marked cylinder plug is connected to short electrode located in plastic well. | ||
| 4 flashes | Cylinder Spent Electrodes covered with scale. | Cylinder electrodes are covered with scale and humidifier cannot meet demand | Replace cylinder with same model number (see maintenance chapter). |

5 YEAR WARRANTY
Honeywell warrants this product to be free from defects in the workmanship or materials, under normal use and service, for a period of five (5) years from the date of purchase by the consumer. If at any time during the warranty period the product is determined to be defective or malfunctions, Honeywell shall repair or replace it (at Honeywell’s option).
If the product is defective,
- return it, with a bill of sale or other dated proof of purchase, to the place from which you purchased it; or
- call Honeywell Customer Care at 1-800-468-1502. Customer Care will make the determination whether the product should be returned to the following address:
Honeywell Return Goods, Dock 4 MN10-3860, 1985 Douglas Dr. N., Golden Valley, MN 55422, or whether a replacement product can be sent to you.
This warranty does not cover removal or reinstallation costs. This warranty shall not apply if it is shown by Honeywell that the defect was caused by damage which occurred while the product was in the possession of a consumer.
Honeywell’s sole responsibility shall be to repair or replace the product within the terms stated above. HONEYWELL SHALL NOT BE LIABLE FOR ANY LOSS OR DAMAGE OF ANY KIND, INCLUDING ANY INCIDENTAL OR CONSEQUENTIAL DAMAGES RESULTING, DIRECTLY OR INDIRECTLY, FROM ANY BREACH OF ANY WARRANTY, EXPRESS OR IMPLIED, OR ANY
OTHER FAILURE OF THIS PRODUCT. Some states do not allow the exclusion or limitation of incidental or consequential damages, so this limitation may not apply to you.
THIS WARRANTY IS THE ONLY EXPRESS WARRANTY HONEYWELL MAKES ON THIS PRODUCT. THE DURATION OF ANY IMPLIED WARRANTIES, INCLUDING THE WARRANTIES OF MERCHANTABILITY AND FITNESS FOR A PARTICULAR PURPOSE, IS HEREBY LIMITED TO THE FIVE-YEAR
DURATION OF THIS WARRANTY.
Some states do not allow limitations on how long an implied warranty lasts, so the above limitation may not apply to you. This warranty gives you specific legal rights, and you may have other rights which vary from state to state.
If you have any questions concerning this warranty, please write Honeywell Customer Care, 1985 Douglas Dr, Golden Valley, MN 55422 or call 1-800-468-1502.
IMPORTANT
To maintain warranty, only Honeywell approved parts and cylinders may be used in the operation of the product.
Read More About This Manual & Download PDF:




















