Dimplex Electric Unit Heaters EUH-B Series Instruction Manual
IMPORTANT INSTRUCTIONS
When using electrical appliances, basic precautions should always be followed to reduce the risk of fire, electric shock and injury to person, including the following:
- Read all instructions before using this heater.
- A heater has hot and arcing or sparking parts inside. Do not use it in areas where gasoline, paint or flammable liquids are used or stored.
- The heater is hot when in use. To avoid burns, do not let bare skin touch hot surfaces. The trim around the heater outlet becomes hot during heater operation. Keep combustible materials, such as furniture, pillows, bedding, papers, clothes, etc. and curtains at least 3 ft. (0.9m) from the front of the heater.
- Extreme caution is necessary when any heater is used by or near children or invalids and whenever the unit is left operating and unattended.
- Do not operate any heater after it malfunctions. Disconnect power at the service panel and have the heater inspected by a reputable electrician before reusing.
- Do not use outdoors.
- To disconnect the unit, turn the controls off, and trun off power to heater circuit at main disconnect panel.
- Do not insert or allow foreign objects to enter any ventilation or exhaust opening as this may cause an electric shock or fire, or damage to the heater.
- To prevent a possible fire, do not block air intake or exhaust in any manner.
- Do not modify this heater. Use it only as described in this manual. Any other use not recommended by the manufacturer may cause fire, electric shock or injury to persons.
Installation Instructions
WARNING: Wiring procedures and connections should be in accordance with the National Electric code (NEC) and local codes.
WARNING: To reduce the risk of fire, do not store or use gasoline or other flammable vapors or liquids in the vicinity of the heater.
FOR HORIZONTAL OR VERTICAL AIRFLOW
PERMANENT OR SUPPLEMENTARY ELECTRIC FORCED AIRHEATING FROM THE SAME VERSATILE UNIT
These heavy-duty heaters provide spot heating for hard to heat areas, or they can be used as the primary source of heat for areas not reached by an existing heating system.
The fan and motor are carefully matched to insure quiet, trouble-free operation and fan blades are precision balanced before installation. Heaters in all capacities (3, 5, 7½, 10 or 12kw) have the same dimensions, and use the same mounting brackets. All components and controls, including thermostat, transformers, relays, and switches are enclosed inside the case. Wiring is simple and all heaters can operate from a single power source.
HEATER LOCATION
Unit heaters should be located along outside walls to provide perimeter air circulation. The discharge air should wipe the walls without blowing directly on them. (Figure 1)
- Small rooms – can be heated by one or two units. Locate the unit

heater(s) to provide circular air movement within the space. - Large rooms – requiring multiple unit installations. Units should be located so that the discharge air from one unit supports the discharge from another unit and provides a circular air movement.
- Remote thermostats – should be located on interior walls or posts away from heat sources, cold drafts, and away from heater discharge streams.
MOUNTING UNIT HEATER(S)
CAUTION: Heater must be mounted a minimum of 10 in. (25.4cm) from walls and 6 ft (183 cm) above floor (8 ft (244 cm) for vertical air flow) with the discharge parallel to or away from wall.
- MOUNTING BRACKET – The heater is shipped with a mounting bracket packed separately in the carton. Secure the bracket to threaded attachment points on the sides of the heater with two bolts (provided). Select desired angle of tilt (Horizontal, 15, 30, 45, 60, 75, or Vertical), remove corresponding knockouts on sides of the heater, then screw the remaining two bolts into the threaded holes in the bracket so that the bolts pass through the knockout holes. The unit is now ready for hanging.
- CEILING MOUNTING – Fasten the heater securely to the ceiling using the center hole in the bracket or the two holes on either side of the center hole. The Unit mounting bracket may be attached directly to the ceiling.
- WALL MOUNTING – The heater may also be mounted to a wall with accessory wall bracket, Part # EUHWB. The wall bracket attaches to the center hole of the unit mounting bracket.
WIRING
- Connect the heater only to the voltage and frequency specified on the nameplate.
- All wiring to be in accordance with local and national electric codes.
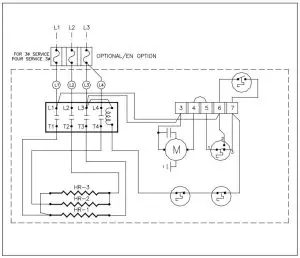
- Remove two screws securing the access door (See Figure 2) and swing the door down to expose the wiring and control compartment.
- Three knockouts are provided at the back of the heater for power and control wiring. (See Figure 2)
- Rough-in branch circuit wiring to the heater using wire rated for 167°F (75°C). Wire heater supply according to diagram attached to the access door.
NOTE: This is a sample wiring diagram for the wiring diagram for your specific model see the wiring diagram located on the inner panel.


Operation
WARNING: This heater must be properly installed before it is used.
CONTROLS (Factory installed)
- Fan delay – The heater is equipped with a fan delay control. The fan will remain on for a few moments after the elements are deenergized.
- Automatic High Limit – Each heater is equipped with automatic reset thermal cutouts located above the elements. Should these safety switches operate, they will automatically reset once the element reaches a safe operating temperature, however the cause of the high limit condition should be determined and corrected to insure satisfactory operation.
- Thermostat – All heaters are equipped with a hydraulic type thermostat which has a nominal operating range of 40°F (5°C) (low) to 100°F (38°C) (high)
OPTIONAL CONTROLS (Field installed) - Remote line voltage thermostat – An optional remote line voltage thermostat may be used to control the unit. Field connections may simply be connected to the control terminal block located in the wiring compartment in accordance with with the wiring diagram attached to the access door.
CAUTION: Disconnect the built-in thermostat - Remote Low voltage thermostat with relay – An optional low voltage thermostat/relay kit may be used to control the unit (Catalogue #EUAR11, 120V primary; EUAR21, 208V primary; EUAR31, 240V primary; EUAR41, 277V primary). The relay is installed through the hole provided in the back left corner of the blower deck. Power connections are made to the control terminal block located in the wiring compartment in accordance with the wiring diagram attached to the access door. A knockout is provided on the left side of the heater for the 24 volt thermostat control wiring. It is important that the plastic insulation bushing be installed into the knockout hole before running low voltage control wiring. The thermostat is installed and wired in accordance with the instructions packaged with the kit.
CAUTION: Disconnect the built-in thermostat - Fan only Switch – An optional “Fan only” switch kit (Catalogue EUAF2) is available for field installation in the unit. The fan switch is mounted in the space provided adjacent to the built-in thermostat located at the front of the unit. Field connections are made at the control terminal block in accordance with the unit wiring diagram.
START-UP:
- Before the unit is energized, the discharge louvers should be be adjusted for desired air deflection. Louvers may be adjusted for either horizontal or vertical air deflection by rotating the louvre frame. (See figure 3)
- Check to see that all controls and optional accessories are operating properly.
Maintenance
CAUTION: Before removing the front cover for cleaning, make certain the power has been turned off at the circuit breaker panel.
CAUTION: Allow adequate time for the element and body casing to cool before attempting to work on the heater.
- Under normal conditions, the heater should be cleaned once a year. DISCONNECT ALL POWER before cleaning or servicing the heater.
- All motors are lubricated for extended life operation, and will not have to be oiled.
Warranty
The Manufacturer warrants the heating elements and components of the enclosed product against any defect in material or workmanship for a period of one year from the date of purchase. In full satisfaction of any claims under this Warranty the Manufacturer will repair or replace without charge, in its factory or in the field as it alone may decide, any parts which in its opinion are defective.
The Manufacturer shall not be responsible for any transportation or shipping costs in relation to such repair or replacement except as specifically assumed by it. Misuse of this product or repairs by persons other than the Manufacturer’s authorized personnel without the Manufacturer’s written approval, will void this Warranty.
This Warranty is in lieu of all other warranties or conditions whether express or implied including but not limited to those of merchantability or fitness for purpose and shall constitute the sole remedy of the Purchaser and the sole liability of the Manufacturer in respect of the sale of the product, whether in the nature of breach or breach of fundamental term, or of negligence or otherwise.
The Manufacturer shall not be liable for any special, indirect or consequential damages or for any damages resulting from removal or replacement of a heater subject to warranty claim without the Manufacturer’s authorization.
This Warranty is transferable by the original consumer purchaser of the product. Any claims under this Warranty must be submitted in writing to the Service Manager, Dimplex North America Ltd., 1367 Industrial Rd., Cambridge, Ontario N4H 4W3, Canada.
Replacement Parts
Casing. . . . . . . . . . . . . . . . . . . . . . . . . . . . . . . . . . . . 1006060168RP
Fan Delay. . . . . . . . . . . . . . . . . . . . . . . . . . . . . . . . . . . 00033002RP
Fan Blade
EUH03B11T. . . . . . . . . . . . . . . . . . . . . . . . . . . . . . 530020300RP
2kW – 5kW Units. . . . . . . . . . . . . . . . . . . . . . . . . 5300020100RP
7.5kW, 10 kW & 12kW Units. . . . . . . . . . . . . . . . 5300020200RP
Thermostat
EUH03B11T. . . . . . . . . . . . . . . . . . . . . . . . . . . . . 2600060800RP
2kW – 4kW. . . . . . . . . . . . . . . . . . . . . . . . . . . . . . 2600060200RP
Grill. . . . . . . . . . . . . . . . . . . . . . . . . . . . . . . . . . . . . . 30006159-ARP
Louver. . . . . . . . . . . . . . . . . . . . . . . . . . . . . . . . . . . . 30006151-ARP
Motor (except for EUH03B11T). . . . . . . . . . . . . . . . . 2000270100RP
Motor for EUH03B11T. . . . . . . . . . . . . . . . . . . . . 2000250100RP
Capacitor (except for EUH03B11T) . . . . . . . . . . . . . 3200070200RP
Capacitor for EUH03B11T. . . . . . . . . . . . . . . . . . 3200070600RP
Terminal Block. . . . . . . . . . . . . . . . . . . . . . . . . . . . . . 4000040500RP
Control Knob. . . . . . . . . . . . . . . . . . . . . . . . . . . . . . . 8800540368RP
Cut-Out. . . . . . . . . . . . . . . . . . . . . . . . . . . . . . . . . . . . . 00009112RP
See Table below for remainder of units
2kW – 4kW Units
| CATALOG NO. | TRANSFORMER | CONTACTOR | ELEMENT | |
| QTY | RP NO. | |||
| EUH02B21T | N/A | N/A | 3 | 2200212500RP |
| EUH02B24CT | N/A | 2400170900RP | 2200212500RP | |
| EUH02B31T | N/A | N/A | 2200212600RP | |
| EUH02B51CT | 2100120200RP | 2400160300RP | 2200212700RP | |
| EUH02B71CT | 2100120400RP | 2400160300RP | 2200212800RP | |
| EUH02B74CT | 2100120400RP | 2400170900RP | 2200212800RP | |
| EUH02B81CT | 2100120500RP | 2400160300RP | 2200212900RP | |
| EUH02B84CT | 2100120500RP | 2400170900RP | 2200212900RP | |
| EUH03B11T | N/A | N/A | 2200210100RP | |
| EUH03B21T | N/A | N/A | 2200210200RP | |
| EUH03B24CT | N/A | 2400170900RP | 2200210200RP | |
| EUH03B31T | N/A | N/A | 2200210300RP | |
| EUH03B34CT | N/A | 2400170900RP | 2200210300RP | |
| EUH03B41T | 21001200100RP | N/A | 2200210400RP | |
| EUH03B51CT | 2100120200RP | 2400160300RP | 2200211200RP | |
| EUH03B73CT | 2100120400RP | 2400160300RP | 2200210400RP | |
| EUH03B81CT | 2100120500RP | 2400160300RP | 2200212100RP | |
| EUH03B83CT | 2100120500RP | 2400160300RP | 2200211200RP | |
| EUH04B21T | N/A | N/A | 2200213000RP | |
| EUH04B24CT | N/A | 2400170900RP | 2200213000RP | |
| EUH04B31T | N/A | N/A | 2200213100RP | |
| EUH04B51CT | 2100120200RP | 2400160300RP | 2200211400RP | |
| EUH04B71CT | 2100120400RP | 2400160300RP | 2200213200RP | |
| EUH04B74CT | 2100120400RP | 2400170900RP | 2200213200RP | |
| EUH04B81CT | 2100120500RP | 2400160300RP | 2200213300RP | |
| EUH04B83CT | 2100120500RP | 2400160300RP | 2200211400RP | |
5kW, 8kW, 10kW & 12kW Units
| CATALOG NO. | THERMOSTAT | TRANSFORMER | CONTACTOR | ELEMENT | |
| QTY | RP NO. | ||||
| EUH05B21T | 2600060800RP | N/A | N/A | 3 | 2200210800RP |
| EUH05B24CT | 2600060200RP | N/A | 2400170900RP | 2200210800RP | |
| EUH05B31T | 2600060800RP | N/A | N/A | 2200210500RP | |
| EUH05B34CT | 2600060200RP | N/A | 2400170900RP | 2200210500RP | |
| EUH05B41T | 2600060800RP | 2100120100RP | N/A | 2200210600RP | |
| EUH05B51CT | 2600060200RP | 2100120200RP | 2400160300RP | 2200211500RP | |
| EUH05B74CT | 2100120400RP | 2400170900RP | 2200211900RP | ||
| EUH05B84CT | 2100120500RP | 2400170900RP | 2200212300RP | ||
| EUH08B24CT | N/A | 2400170900RP | 6 | 2200210500RP | |
| EUH08B34CT | N/A | 2400170900RP | 2200210600RP | ||
| EUH08B51CT | 2100120200RP | 2400160300RP | 2200211300RP | ||
| EUH08B74CT | 2100120400RP | 2400170900RP | 2200211800RP | ||
| EUH08B84CT | 2100120500RP | 2400170900RP | 2200212200RP | ||
| EUH10B24CT | N/A | 2400170900RP | 2200210800RP | ||
| EUH10B34CT | N/A | 2400170900RP | 2200210500RP | ||
| EUH10B51CT | 2100120200RP | 2400160300RP | 2200211500RP | ||
| EUH10B74CT | 2100120400RP | 2400170900RP | 2200211900RP | ||
| EUH10B84CT | 2100120500RP | 2400170900RP | 2200212300RP | ||
| EUH12B23CT | N/A | 2400160300RP | 2200210900RP | ||
| EUH12B3CT | N/A | 2400160300RP | 2200211000RP | ||
| EUH12B74CT | 2100120400RP | 2400170900RP | 2200212000RP | ||
| EUH12B84CT | 2100120500RP | 2400170900RP | 2200212400RP | ||
1367 Industrial Road Cambridge ON Canada N4H 4W3
1-888-346-7539 www.dimplex.com
In keeping with our policy of continuous product improvement, we reserve the right to make changes without notice.
© 2015 Dimplex North America Limited




















