ELECTRIC WATER HEATER
Instructions for use and maintenance
Instruction Manual
IMPORTANT RULES
- This technical description and instructions manual was prepared in order to acquaint you with the product and the conditions of proper installation and use. These instructions were also intended for use by qualified technicians, who shall perform the initial installation, or disassembly and repairs in the event of a breakdown.
- Following the current instructions will primarily be of interest to the consumer, but along with this, it is also one of the warranty conditions, pointed out in the warranty card, so that the consumer can benefit from the free warranty services. The producer is not responsible for damages in the appliance that have appeared as a result of operation and/or installation not corresponding to the instructions here.
- The electric water heater complies with the requirements of EN 60335-1, EN 60335-2-21.
- This appliance can be used by children aged from 3 years and above and persons with reduced physical, sensory or mental capabilities or lack of experience and knowledge if they have been given supervision or instruction concerning use of the appliance in a safe way and understand the hazards involved.
- Children shall not play with the appliance.
- Children aged from 3 to 8 years are only allowed to operate the tap connected to the water heater.
- Cleaning and user maintenance shall not be made by children without supervision.
Attention! Improper installation and connection of the appliance may make it hazardous for the health and life of consumers. It may cause grievous and permanent consequences, including but not limited to physical injuries and/or death. Improper installation and connection of the appliance may also lead to damage to the consumers’ property /damage and/ or destruction/, or to that of third persons, as a result of, but not limited to flooding, explosion and/or fire.
Installation, connection to the main water and power supply, and putting into operation must be carried out by certified electricians and technical personnel certified in installation of this category of appliances, who have obtained their license in the state where the installation and commissioning of the appliance are carried out, and in compliance with its local legislation.
All alterations and modifications to the water heater’s construction and electrical circuitry are forbidden. If such alterations or modifications are established during inspection, the appliance’s warranty shall be null and void. Alterations and modifications shall mean each instances of removal of elements incorporated by the manufacturer, building in of additional components into the water heater, replacement of elements by similar elements unapproved by the manufacturer.
Mounting
The water heater must only be mounted in premises with normal fire resistance.
- In the event the device is mounted in a bathroom, the selected location must exclude the possibility of water spray contact from the showerhead or portable showerhead attachment.
- The water heater is designed to operate only in closed and heated premises where the temperature is not lower than 4°C and it is not designed to operate in a continuous protracted regime.
- The appliance is affixed to a wall via the mounting brackets attached to the unit’s body (if the brackets are not attached to the unit’s body, they must be affixed in place via the provided bolts).
Water heater connection
- The appliance is intended to supply hot water to household sites equipped with a piping system working at pressure below 6 bar (0,6 Mpa).
- The safety return-valve must be mounted on the cold water supply pipe, in observance of the direction arrow stamped on its body, indicating the incoming water’s direction. Additional stopcocks must not be mounted between the safety return-valve and the water heater.
Exception: If the local regulations (norms) require the usage of another protection valve or mechanism (in accordance with EN 1487 or EN 1489), then it must be bought additionally. For mechanisms operating in accordance with EN 1487 the announced operational pressure must be no more than 0.7 MPa. For other protection valves, the pressure at which they are calibrated must be 0.1 MPa lower than the one marked on the appliance’s sign. In these cases the safety valve which the appliance is supplied with should not be used. - The safety valve and the pipe between the valve and the water heater must be protected from freezing. During hose draining – its free end must be always open to the atmosphere (not to be immersed). Make sure that the hose is also protected from freezing.
- In order to secure the water heater’s safe operation, the safety return-valve must undergo regular cleaning and inspections for normal functioning /the valve must not be obstructed/, and for the regions with highly calcareous water it must be cleaned from the accumulated lime scale. This service is not provided under warranty maintenance.
- In order to prevent injury to user and third persons in the event of faults in the system for providing hot water, the appliance must be mounted in premises outfitted with floor hydro insulation and plumbing drainage. Don’t place objects, which are not waterproof under the appliance under any circumstances. In the event of mounting the appliance in premises not outfitted with floor hydro insulation, a protective tub with a plumbing drainage must be placed under the appliance.
- During operation – regime of heating the water – water drops through the drainage opening of the protection valve are usual. The protection valve should be left open to the atmosphere. Measures should be taken to lead and collect the leakages in order to prevent damages.
- If the probability exists for the premise’s temperature to fall below 0°С, the water heater must be drained.
In the event you must empty the water heater, first you must cut off its power supply. The inflow of water from the water mains must first be terminated and the hot water tap of the mixing-faucet must be opened. The water tap 7 (fig 4) must be opened to drain the water from water tank. If there is no such tap build in the pipe line, than the water can be drain directly from inlet pipe of water tank after when you disconnect it from water main. - These instructions shall also apply to water heaters equipped with a heat exchanger – Section VII. These are appliances with inbuilt heat exchanger and are intended to be connected to the heating system with maximum temperature of the heat carrier of 80°C.
Connection to the electrical network
- Do not switch on the water heater unless you established it was filled with water..
- Upon connecting the water heater to the electric mains care must be taken to connect the safety lead.
- Models without power cord, the circuit has to be supplied with a safety fuse (16A) and with inbuilt device to ensure disconnection of all pole pieces in the conditions of over-voltage from category III.
- If the power supply cord (of models that have one) is damaged, it must be replaced by a service representative or a person with similar qualification, to avoid any risk.
- For water heaters intended for horizontal mounting the power supply conductor insulation from fixed wiring must be protected from direct contact with
the flange (in zone under the plastic panel). For example, insulating sleeving having temperature rating higher than 90 °C can be used. - During the heating the appliance could produce a hissing noise (the boiling water). This is common and does not indicate any damage. The noise gets higher with the time and the reason for this is the accumulation of limestone. To remove the noise the appliance must be cleaned from limestone. This type of cleaning is not covered by the warranty.
Dear Clients,
The TESY team would like to congratulate you on your new purchase. We hope that your new appliance shall bring more comfort to your home.
TECHNICAL PARAMETERS
- Nominal volume V, liters – see the appliance’s rating plate
- Nominal voltage – see the appliance’s rating plate
- Nominal power consumption – see the appliance’s rating plate
- Nominal pressure – see the appliance’s rating plate
This is not the water mains pressure. This is the pressure that is announced for the appliance and refers to the requirements of the safety standards. - Water heater type – closed type accumulating water heater, with thermalinsulation
For models without heat exchanger (coil) - Daily energy consumption – see Annex I
- Rated load profile – see Annex I
- Quantity of mixed water at 40°C V40 litres – see Annex I
- Maximum temperature of the thermostat – see Annex I
- Default temperature settings – see Annex I
- Energy efficiency during water heating – see Annex I
For models with heat exchanger (coil) - Storage volume in litres – see Annex II
- Standing loss – see Annex II
DESCRIPTION AND PRINCIPLE OF WORK
The appliance is designed to operate in regions where the water hardness is not more than 10°dH. In case that it is installed in a region where the water is harder it is possible that limestone precipitation accumulate very fast. This can cause a specific noise during heating, as well as fast damaging of the electrical part. For regions with harder water yearly cleaning of the limestone precipitation in the appliance is recommended, as well as usage of not more than 2 kW of heating power.
The appliance consists of a body, flange at the bottom side /for water heaters intended for vertical mounting/ or at the sides /for water heaters intended for horizontal mounting/, protective plastic panel safety-return valve.
- The body consists of a steel reservoir (water tank) and housing (outer shell) with thermal insulation placed in-between made of ecologically clean high density polyurethane foam, and two pipes with thread G ½ ‘’ for cold water supply (marked by a blue ring) and hot water outlet pipe (marked by a red ring).
The inner tank may be of two types depending on the model:
• Made of steel protected form corrosion by a special glass-ceramics coating
• Made of stainless steel
The vertical water heaters may be outfitted with a built in heat exchange unit (serpentine tube). The heat exchenger’s entrance and exit are located at the sides and represent pipes with thread G ¾ ‘’. - The flange is outfitted with: electric heater and thermostat. The water heaters with glass-ceramics coating are outfitted with a magnesium protector.
The electric heater is used for heating the water in the tank and is managed by the thermostat, which automatically maintains the set temperature.
The thermostat has a built in overheating safety device, which switches of power to the heater when the water temperature reaches excessive values. - The safety-return valve prevents the appliance’s complete emptying in the event the cold water supply is interrupted. The valve protects the appliance from pressure increases higher than the allowed value during heating (! pressure increases upon an increase of temperature), via release of excess pressure during the drainage opening.
The safety-return valve cannot protect the appliance in the event of water mains pressure in excess of the acceptable pressure stated for the appliance.
MOUNTING AND SWITCHING ON
Attention! Improper installation and connection of the appliance may make it hazardous for the health and life of consumers. It may cause grievous and permanent consequences, including but not limited to physical injuries and/or death. Improper installation and connection of the appliance may also lead to damage to the consumers’ property /damage and/ or destruction/, or to that of third persons, as a result of, but not limited to flooding, explosion and/or fire. Installation, connection to the main water and power supply, and putting into operation must be carried out by certified electricians and technical personnel certified in installation of this category of appliances, who have obtained their license in the state where the installation and commissioning of the appliance are carried out, and in compliance with its local legislation.
Notice: The installation of the unit is at the buyer’s expense.
1. Mounting
We recommend the mounting of the device at close proximity to locations where hot water is used, in order to reduce heat losses during transportation. In the event the device is mounted in a bathroom, the selected location must exclude the possibility of water spray contact from the showerhead or portable showerhead attachment.
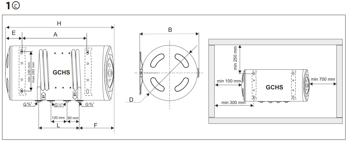
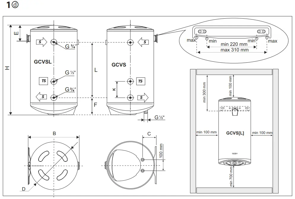
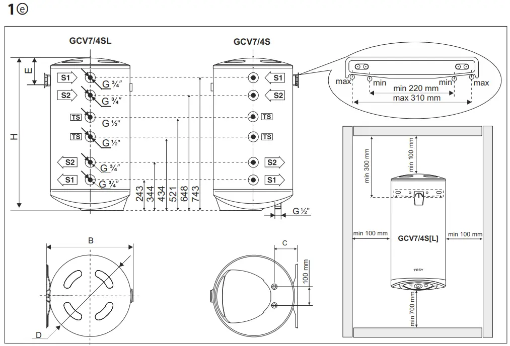
The appliance is affixed to a wall via the mounting brackets attached to the unit’s body (if the brackets are not attached to the unit’s body, they must be affixed in place via the provided bolts). Two hooks are used for suspending the appliance (min. Ø 10 mm) set firmly in the wall (not included in the mounting set). The mounting bracket’s construction designed for water heaters intended for vertical mounting is universal and allows a distance between the hooks of 220 to 310 mm (fig. 1a). For water heaters intended for horizontal mounting, the distances between the hooks vary for the different models and are specified in the table 2 to Fig. 1b.
In order to prevent injury to user and third persons in the event of faults in the system for providing hot water, the appliance must be mounted in premises outfitted with floor hydro insulation and plumbing drainage. Don’t place objects, which are not waterproof under the appliance under any circumstances. In the event of mounting the appliance in premises not outfitted with floor hydro insulation, a protective tub with a plumbing drainage must be placed under the appliance.
Notice: the set does not include a protective tub and the user must select the same.
2. Water heater connection to the pipe network.
Fig. 4:
Where: 1 – Inlet pipe; 2 – Safety valve; 3 – reducing valve (for water main pressure > 0,6 MPa); 4 – Stop valve; 5 – Funnel connected to the sewer network; 6 – Hose; 7 – Drain water tap.
Upon connecting the water heater to the water mains you must consider the indicative color markings /rings/ affixed to the pipes: blue for cold /incoming/ water,red for hot /outgoing/ water.
The mounting of the safety return-valve supplied with the water heater is obligatory.
The safety return-valve must be mounted on the cold water supply pipe, in observance of the direction arrow stamped on its body, indicating the incoming water’s direction. Additional stopcocks must not be mounted between the safety return-valve and the water heater.
Exception: If the local regulations (norms) require the usage of another protection valve or mechanism (in accordance with EN 1487 or EN 1489), then it must be bought additionally. For mechanisms operating in accordance with EN 1487 the announced operational pressure must be no more than 0.7 MPa. For other protection valves, the pressure at which they are calibrated must be 0.1 MPa lower than the one marked on the appliance’s sign. In these cases the safety valve which the appliance is supplied with should not be used.
The presence of other /old/ safety return-valves may lead to a breakdown of your appliance and they must be removed.
Other type of stopping armature is not allowed between the protection return valve (the protective device) and the appliance.
The attaching of the safety return-valve to threads longer than 10 mm is not allowed, otherwise this may damage the valve and poses danger for your appliance.
With ppliances for vertical assembly, the safety valve has to be connected to the ingoing pipe with the safety plastic panel of the appliance being taken off.
After it has been assembled it should be in position as shown on Fig. 2.
The safety valve and the pipe between the valve and the water heater must be protected from freezing. During hose draining – its free end must be always open to the atmosphere (not to be immersed). Make sure that the hose is also protected from freezing.
Opening the cold-water stopcock of the water supply piping network and opening the hot-water stopcock of the water-mixing faucet carries out the filling of the water heater with water. After the filling is complete, a constant stream of water must begin to flow from the water-mixing faucet. Now you can close the hot water stopcock.
In the event you must empty the water heater, first you must cut off its power supply. The inflow of water from the water mains must first be terminated and the hot water tap of the mixing-faucet must be opened. The water tap 7 (fig.4) must be opened to drain the water from water tank. If there is no such tap build in the pipe line, than the water can be drain directly from inlet pipe of water tank after when you disconnect it from water main.
In the event of removing the flange, the discharge of several liters of water, which remain in the water tank, is normal.
Measures must be undertaken to prevent damage from discharging water during draining
In case that the pressure in the water mains is over the value pointed out in the above paragraph II, then it is necessary to assemble a pressure reduce valve, otherwise the water heater would not function properly. The Manufacturer does not assume any liability for problems arising out of the appliance’s improper use.
3. Water heater connection to the electrical network
Make sure the appliance is full of water prior to switching on the electrical mains power.
3.1. Models with power cord with a plug are connected by inserting the plug into a contact. They are switched off the power supply by drawing the plug out of the contact.
The wall-plug must be properly connected to a separate electrical circle that is provided with a protector. It must be earthed.
3.2. The appliance has to be connected to a separate electricity circuit of the stationary electrical wiring. The connecting has to be constant- with no plug contacts. The circuit has to be supplied with a safety fuse (16A) and with inbuilt device to ensure disconnection of all pole pieces in the conditions of over-voltage from category III.
The connecting of the conductors of the supply cord of the appliance has to be carried out as follows:
- conductor with brown insulation – to the phase conductor of the electrical wiring (L)
- conductor with blue insulation- to the neutral conductor of the wiring (N)
- conductor with yellow-green insulation – to the safety conductor of the wiring

3.3. Models without power cord
The appliance has to be connected to a separate electricity circuit of the stationary electrical wiring. The circuit has to be supplied with a safety fuse 16A (20A for power > 3700W). Copper single core (rigid – non stranded) conductor shall be used for the connection – cable 3 x 2.5 mm² (cable 3 x 2.5 mm² for power > 3700W).
The electrical circuit supplying the appliance must have an in-built device ensuring the splitting of all terminal poles under conditions of super-voltage of category III.
To install the power supply wire to the appliances remove the plastic cover.
Connect the power wires in compliance with the marks on the terminals, as follows:
- the phase – to mark A, A1, L or L1;
- the neutral – to N (B or B1 or N1)
- The safety wire must be obligatory connected to the screw joint marked with

After the installation, put the plastic cover back in its place!
Explanations to Fig. 3:
T2 – thermal switch; T1 – thermal regulator; S – switch; R – heater; SL1, SL2, SL3 – light indicator; F – flange.
RUST PROTECTION MAGNESIUM ANODE
The magnesium anode protects the water tank’s inner surface from corrosion.
The anode element is an element undergoing wear and tear and is subject to periodic replacement.
In view of the long-term and accident free use of your water heater, the manufacturer recommends periodic inspections of the magnesium anode’s condition by a qualified technician and replacement whenever required, and thiscould be performed during the appliance’s technical preventive maintenance.
For replacements, please contact the authorized service stations!
OPERATION
- Switch on:
Before switching on the appliance for first time, make sure that the water heater is properly connected to the power supply network and full with water.
The appliance is switched on by a switch integrated into the installation, described in item 3.3 of Section IV, or upon connecting the plug to the electrical contact (in the case of an extension cable with plug). - Water heaters with electromechanical control
Fig. 2 shows:
1 – Thermal regulator
2 – Power switch
3 – Indicator lights
Thermal regulator (1) and indicator light for „heating up / ready to use“ ![]()
Setting of the temperature is provided by a knob for the thermal regulator (1). This setting allows for gradual adjustment to the desired temperature.
Fig.2 displays the rotation direction of the knobs.
e ENERGY SAVING – in this mode the water in the appliance is at a temperature of approximately 60°С. Thus thermal loss is reduced.
Indicator light “heating up / ready to use“ ![]()
– indicates the status/operation mode of the appliance: the light is red while the water is heated and it is blue when the water has reachedthe temperature as set by the thermostat. The light is off when the power switch is in off position.
Power switch (2) and indicator lights
Single-level power switch:
0 – power is off;
I – power is on;
The power indicator light for I is on when the switch is turned on at level I.
Power switch with two levels:
0 – power is off;
I, II – power is on;
Selection of levels of heating power:
| Rated power (as marked on the nameplate of the appliance ) | Switched to level (I) | Switched to level (II) |
| 1200 W | 600 W | 1200 W |
| 1600 W | 800 W | 1600 W |
| 2400 W | 1200 W | 2400 W |
At level I of the switch, the power indicator light I is on.
At level II of the switch both power indicator lights I and II are on.
3. Protection according to the temperature (valid for all models)
The appliance is equipped with a special facility (thermal circuit-breaker) for protection against over-heating of the water, which is switching off the heater from the electricity
network, when the temperature reaches too high values.
When this device operates, it does not self-reset and the appliance will not work. Please call an authorized service for solving the problem.
MODELS EQUIPPED WITH A HEAT EXCHANGER (SERPENTINE TUBE) – FIG.1C, FIG.1D, FIG.1E AND TABLES 3 ÷ 5
These are appliances with inbuilt heat exchanger and are intended to be connected to the heating system with maximum temperature of the heat carrier of 80°C. The control over the flow through the heat exchanger is a matter of solution for the particular installation, whereby the choice should be made at its design (e.g. external thermostat that measures the temperature in the water tank and operates a circulation pump or a magnet valve).
Water heaters with a heat exchanger provide the opportunity for the water to be heated in two ways:
- by means of a heat exchanger (coil) – a primary way of heating the water,
- by means of an auxiliary electrical heating element with automatic operation, built in the appliance – it is used only when additional heating of the water is needed or in case of repairs to the system of the heat exchanger (coil). The proper way of connecting the appliance to the electric network and how to work with it has been specified in the previous paragraphs.
Mounting
In addition to the mounting manner outlined above, especially for the latter models, it shall be required to connect the heat exchanger to the heating installation. The connections are to be carried out in observance of the direction indicated by the arrows on Fig. 1c, 1d, 1e. We recommend you mount stopcocks at the heat exchanger’s entry and exit points. By stopping the flow of the thermophore via the lower (stopcock) you shall avoid the unnecessary circulation of the thermophore during periods of use only of the electric heating element.
Upon disassembly of you water heater equipped with a heat exchanger you must close both stopcocks.
The usage of dielectric bushings for connecting the heat exchanger to an installation of copper pipes is obligatory.
For ensuring minimal corrosion, pipes with a limited diffusion of gasses must be used in the installation.
Models with a single heat exchanger and a thermal sensor pocket
Appliance installation is responsibility of the customer hence a qualified installation technician has to perform it in accordance with the main user guide and the present appendix thereto.
Technical parameters:
| Type | GCV6S 8047 | GCV9S 10047 | GCV9S 12047 | GCV9S 15047 | GCV11SO 15047 |
| Surface of the serpentine (m²) | 0.45 | 0.7 | 0.7 | 0.7 | 0.83 |
| Volume of the serpentine (l) | 2.16 | 3.23 | 3.23 | 3.23 | 3.88 |
| Operational pressure of the serpentine (MPa) | 0.6 | 0.6 | 0.6 | 0.6 | 0.6 |
| Maximum temperature of the heat carrier (°C) | 80 | 80 | 80 | 80 | 80 |
For models with a possibility for installation of the thermal sensor pocket, delivered along with the appliance, it has to be installed where the „TS“ lead-in is. The thread needs to be tightened.
Models with two heat exchangers and a thermal sensor pocket
These models allow for connection to two external heat sources – a solar panel and local or central water heating supply.
Serpentine markings:
- S1 and an arrow pointing at the serpentine lead-in – inlet of serpentine S1
- S1 and an arrow pointing outwards from the serpentine lead-in – outlet of serpentine S1
- S2 and an arrow pointing at the serpentine lead – inlet of serpentine S2
- S2 and an arrow pointing outwards from the serpentine lead-in – outlet of serpentine S2
There is a connexion with internal thread of ½” welded to the water tank for the purposes of installing thermal probe – marked with ‘TS”. The appliance is fitted with brass pocket for a thermal probe which should be screwed into the aforesaid connexion.
Technical parameters:
| Type | GCV7/4S 10047 | GCV7/4S 12047 | GCV7/4S 15047 |
| Surface of serpentine S1 (m²) | 0.5 | 0.5 | 0.5 |
| Surface of serpentine S2 (m²) | 0.3 | 0.3 | 0.3 |
| Volume of serpentine S1 (l) | 2.4 | 2.4 | 2.4 |
| Volume of serpentine S2 (l) | 1.4 | 1.4 | 1.4 |
| Operational pressure of serpentine S1 (MPa) | 0.6 | 0.6 | 0.6 |
| Operational pressure of serpentine S2 (MPa) | 0.6 | 0.6 | 0.6 |
| Maximum temperature of heat carrier (°C) | 80 | 80 | 80 |
PERIODIC MAINTENANCE
Under normal use of the heater, under the influence of high temperature, lime scale /the so-called lime scale layer/ is deposited upon the heating element’s surface. This worsens the heat exchange between the heating element and water. The heating element’s surface temperature increases along /of boiling water/. The thermoregulator begins to switch on and off more frequently. A ‘’deceptive” activation of the thermal protection is possible. Due to these facts, the manufacturer recommends preventive maintenance of your water heater every two years by an authorized service center or service base. This protective maintenance must include cleaning and inspection of the anode protector (for water heaters with glass-ceramic coating), which shall be replace with a new one if need arises.
In order to clean the appliances use a damp cloth. Do not clean with abrasive or solvent content detergents. Do not pour water over the appliance.
The manufacturer does not bare the responsibility for all consequences caused by not obeying the instructions, given hereby.
Instructions for protecting the environment
Old electric appliances contain precious materials and thus should not be thrown together with the household litter. We kindly ask you make your active contribution for protecting the resources and the environment by handing over the appliance in the authorized buyback stations (if such exist).
| Type | D, mm | H, mm | B, mm | C, mm | E, mm |
| GCV 5047.. | 470 | 600 | 496 | 139 | 202 |
| GCV 8047.. | 470 | 850 | 496 | 139 | 202 |
| GCV 10047.. | 470 | 990 | 496 | 139 | 202 |
| GCV 12047.. | 470 | 1155 | 496 | 139 | 202 |
| GCV 15047.. | 470 | 1320 | 496 | 139 | 202 |

| Type | D, mm | H, mm | A, mm | B, mm | E, mm |
| GCH 8044.. / GCHL 8044.. | 470 | 850 | 407 | 496 | 177 |
| GCH 10044.. / GCHL 10044.. | 470 | 990 | 552 | 496 | 177 |
| GCH 12044.. / GCHL 12044.. | 470 | 1155 | 702 | 496 | 177 |
| GCH 15044.. / GCHL 15044.. | 470 | 1320 | 927 | 496 | 177 |

| Type | D, mm | H, mm | A, mm | B, mm | E, mm | L, mm | F, mm |
| GCHS 8044.. | 470 | 850 | 407 | 496 | 177 | 360 | 243 |
| GCHS 10044.. | 470 | 990 | 552 | 496 | 177 | 480 | 243 |
| GCHS 12044.. | 470 | 1155 | 702 | 496 | 177 | 480 | 243 |

| Type | D, [mm] | H, [mm] | L, [mm | F, [mm | B, mm | E, mm | K, mm |
| GCV6S 8047../GCV6SL 8047.. | 470 | 850 | 295 | 243 | 496 | 202 | 120 |
| GCV9S 10047../GCV9SL 10047.. | 470 | 990 | 445 | 243 | 496 | 202 | 120 |
| GCV9S 12047../GCV9SL 12047.. | 470 | 1155 | 445 | 243 | 496 | 202 | 120 |
| GCV9S 15047../GCV9SL 15047.. | 470 | 1320 | 445 | 243 | 496 | 202 | 120 |
| GCV11SO 15047../GCV11SLO 15047.. | 470 | 1320 | 565 | 243 | 496 | 202 | 130 |

| Type | D, mm | H, mm | B, mm | E, mm |
| GCV7/4S 10047../GCV7/4SL 10047.. | 470 | 990 | 496 | 202 |
| GCV7/4S 12047../GCV7/4SL 12047.. | 470 | 1155 | 496 | 202 |
| GCV7/4S 15047../GCV7/4SL 15047.. | 470 | 1320 | 496 | 202 |



TESY Ltd
Shumen, 9700, 48 Blvd. Madara,
PHONE: +359 54 859 129,
[email protected]



















