Dwyer GSTC Series Carbon Monoxide/Nitrogen Dioxide Gas Transmitter

Specifications – Installation and Operating Instructions

The Series GSTC Carbon Monoxide/Nitrogen Dioxide Gas Transmitter monitors the gas concentration in underground parking garages and loading docks. The carbon monoxide transmitter is used to measure the exhaust of gasoline engines, while the nitrogen dioxide transmitter is used for diesel engines. The Series GSTC is compatible with either BACnet or Modbus® communication protocol, allowing the transmitter to be used with almost any building management controller. The GSTC output is communicated over an RS-485 wire via BACnet or Modbus® communication protocol.
To maximize the accuracy of the Series GSTC, the sensor can be field-calibrated using
the A-449 remote LCD display. When the sensor reaches the end of its life, the display will indicate that the sensor needs to be replaced.
BACnet and Modbus® communication protocol recommend limiting the number of nodes in any segment to 32. Therefore, the transceiver may be rated at one unit load. Fractional loads are also acceptable. The Series GSTC accounts as an eighth of a load on the MSTP network.
WARNING Disconnect power supply before installation to prevent electrical shock and equipment damage. Make sure all connections are in accordance with the job wiring diagram and in accordance with national and local electrical codes. Use copper conductors only.
Use electrostatic discharge precautions (e.g., use of wrist straps) during installation and wiring to prevent equipment damage.
Avoid locations where severe shock or vibration, excessive moisture, or corrosive fumes are present.
Do not exceed ratings of this device, permanent damage not covered by warranty may result.
NOTICE The electrochemical sensors should be stored in an environment with a minimum humidity level of 20% RH. If the sensor dries out, replacements will not be covered under warranty, but they can be revived by allowing them to stabilize in an environment above 40% RH for 10 days. Once revived, they need to be recalibrated before use.
INSTALLATION
These are general guidelines. Local laws or ordinances will take precedence.
- The transmitter should be mounted at normal breathing height, approximately 5 to 6 ft above the floor.
- The unit may be mounted in the horizontal or vertical position. It should be mounted in an area that is shielded from direct contact with the elements or direct sunlight.
- Mount in an area that will prevent the sensor from having any direct contact with water.
- The unit should be placed in an area that will give an average of the air quality. Do not place the unit so it will receive direct engine exhaust. Prolonged exposure to direct engine exhaust may damage the sensor.
SPECIFICATIONS
- Sensor: Field replaceable electrochemical, 4 years typical lifespan.
- Range: CO: 0 to 500 PPM, NO2: 10 PPM.
- Output Drift: <5% per year in air.
- Coverage Area: 5000 to 7500 sq ft typical.
- Accuracy: CO: 2% FS, NO2: 3% FS, at the time of calibration.
- Resolution: CO: 1 PPM; NO2: 0.1 PPM.
- Temperature Limits: -4 to 122°F (-20 to 50°C).
- Storage Temperature: For best sensor life, 32 to 68°F (0 to 20°C).
- Humidity Limits: 15 to 90% RH constant; 0 to 99% RH intermittent. Response Time: <45 s to 90% CO, <25 s to 90% NO2.
- Span and Zero Adjustment: Via onboard push-buttons or using optional A-449 display. Zero only via BACnet or Modbus® communication protocol.
- Housing: UV resistant glass filled polycarbonate.
- Output Signals: BACnet MS/TP, Modbus® RTU, or Modbus® ASCII (switch selectable) communication protocol.
- Power Requirements: 10-36 VDC or isolated 21.6-33 VAC, 5.7 mA @ 24 VDC. Electrical Connection: Removable terminal block, knockouts for conduit fitting. Calibration: Via onboard push-buttons (LCD model only) or using optional A-449 display. Span gas concentration is field selectable.
- Enclosure Rating: IP64.
- Weight: 1 lb (0.45 kg).
- Agency Approvals: CE.
Figure 1 shows the location of the wiring terminal, 8 position DIP Switch SW1, used for configuring the RS-485 address, the 4 position DIP Switch SW2, used for configuring hardware and software options, sensor, span and zero adjustments, and status LEDs.
The device provides three LEDs to indicate status and activity. The LEDs are located to the right of DIP Switch SW1. The yellow LED indicates that the unit is sending a BACnet or Modbus® communication protocol. The green LED indicates the unit is receiving a
BACnet or Modbus® communication protocol addressed to this specific device. The red LED will flash once periodically if the BACnet or Modbus® communication protocol address is set incorrectly or the red LED will flash twice periodically if the auto serial configuration is in progress.
Wall Mounting

- Remove the cover plugs from the face of the unit and the top cover.
- Disconnect the display cable from the USB connector on the main circuit board (if present).
- Remove the desired conduit fitting knock out and install conduit fitting (not provided).
- Position the transmitter where it is to be mounted and mark the mounting holes in each corner of the housing.
- Drill or punch out marked locations.
- Place the transmitter box over mounting holes on wall and align. Install wall mount screws (not provided) in mounting holes.
- Proceed with wiring diagrams according to Figures 3 and 4.
- Set DIP Switches SW1 and SW2 as desired. Refer to Figure 5, Figure 6, and Appendix I.
- Reconnect the LCD cable to the USB port on the main circuit board (if present).
- Replace cover and cover plugs on the face of the unit.
CO:
Locate GSTC carbon monoxide transmitter about 5 ft (1.5 m) off the floor. Carbon
monoxide weighs about the same as air and distributes evenly throughout the monitored space. Install GSTC CO alarm at least 15 to 20 ft (4.6 to 6.1 m) away from boiler or fuel burning heat source. Avoid extremely dusty, dirty, humid or greasy areas. Do not place in direct sunlight or areas subjected to extreme temperature. Do not place in turbulent air, near fans, heat vents, air conditioners, air returns or open windows. Blowing air may prevent CO from reaching the CO sensor.
NO2:
NO2 sensors should be mounted in the breathing zone, 4 to 6 ft (1.2 to 1.8 m) from the floor. This is primarily because NO2 is a poisonous gas which should be detected in the area where people would be exposed to it, but also because 4 to 6 ft from the floor
is an appropriate elevation to detect NO2 gas.
Duct Mounting
Duct mounting kit includes an air flow pitot tube, air filter with barbed connections, two short pieces of tubing, and one long piece of tubing.
- Mount the pitot tube into the duct observing the flow direction marked on the pitot tube.
- Attach the two short pieces of tubing to the barbed connections on each side of the air filter. See Figure 2.
- Attach the remaining side of one of the short pieces of tubing to the barbed connection on the transmitter.
- Attach the remaining side of the other short piece of tubing to the high port on the pitot tube.
- Attach the long piece of tubing to the open barbed connection on the transmitter.
- Attach the other end of the long tubing to the low port on the pitot tube.
WIRING
NOTICE Wiring should comply with Electrical Characteristics of Generators and Receivers for Use in Balanced Digital Multipoint Systems,
TIA-EIA-485-A-1998, Telecommunications Industry Association, 1998.
BACnet installations should comply with ANSI/ASHRAE Standard 135-2010 BACnet A Data Communication Protocol for Building Automation and Control Networks, American Society of Heating, Refrigerating and Air-Conditioning Engineers, Inc., 2010.
Modbus® communication protocol installations should comply with
Modbus® communication protocol over Serial Line Specification and Implementation Guide V1.02, Modbus® Organization, Inc., 2006.
Communication wiring must be in a daisy-chain fashion. Star connections are not permitted.
Cable shield must be connected to earth ground at one location only.
Figure 3 shows how to connect the GSTC in a network containing a common power supply. Use a cable containing two twisted pairs. One pair is to be used for the power and common. The other pair is to be used for A[-] and B[+]. Attach the shields together
with a wire nut. This configuration is not suitable for AC supplies. Use a DC supply
only. Care should be taken that there are not too many devices powered from the same supply as voltage drops will occur in the wiring. If you have many devices, or
have long cable runs, the local supply configuration, shown in Figure 4, may be a
better choice.
Figure 4 shows how to connect the GSTC in a network containing individual local supplies. Use a cable containing a single conductor and a twisted pair. The single conductor is to be used for common, and the pair is to be used for A[-] and B[+]. Attach the shields together with a wire nut. Both AC and DC supplies are suitable for this
configuration.

All devices in the network should be daisy-chained. Star connections and T connections are not permitted.
The A[-] and B[+] lines must be terminated at both ends with a 120 Ω resistor. If the
GSTC is an end device it has an on-board resistor that may be used. See Table 1 to enable it.
The network must be biased properly. If needed, there are bias resistors on-board the GSTC. No more than two sets of bias resistors should be enabled in the network. See Table 1 to enable them.
Dip Switch Configurations
Use DIP Switch SW1 (see Figure 5) to configure the RS-485 address of the device. A
valid address depends on the protocol selected. Valid BACnet addresses range from 1 to 127. Valid Modbus® communication protocol addresses range from 1 to 247. By default, the device is shipped with Modbus® communication protocol selected and the address set to 127, as shown in Figure 5. A valid and unused address should be set
before connecting to an existing network. See Appendix I to configure the required
address using DIP Switch SW1. The device will not function properly if an invalid address is set. During the power up sequence, the LCD (if present) will display the RS-485 address as the primary value and either “BAC” to indicate BACnet or “MOD” to indicate Modbus® communication protocol as the primary text. If the RS-485 address is invalid, the invalid address is shown as the primary value with “ERR” as the primary text, and the red LED will periodically blink once.

Use DIP Switch SW2 (see Figure 6) to configure other hardware and software options. Table 1 shows available options. Table 2 shows supported configurations for either
BACnet or Modbus® communication protocol.

| DIP SWITCH SW2 FUNCTIONS | ||
| Switch | On | Off |
| 1 – Protocol | Modbus® | BACnet |
| 2 – B[+] Bias Resister | 511Ω Pull-up to 5 V | Pull-up not connected |
| 3 – A[-] Bias Resister | 511Ω Pull-down to GND | Pull-down not connected |
| 4 – Terminating Resister | 120Ω between A[-] and B[+] | Open |
Table 1
Auto Serial Configuration
Use the auto serial configuration to enable the device to determine the baud rate, parity, and stop bits directly from the serial traffic. After a valid RS-485 address is chosen, the GSTC can be quickly and easily deployed. The auto serial configuration procedure assumes a serial configuration appropriate to the chosen protocol, shown in Table 2. Otherwise, the serial communication must be configured manually in the
setup menu.
| SUPPORTED CONFIGURATIONS | ||||
| Protocol | Supported Baud Rates | Data Size | Parity | Stop Bits |
| BACnet | 9600 | None | 1 | |
| 19200 | ||||
| Modbus® | 38400 57600 | 8 | Even Odd | 1 |
| 76800 | None | 2 | ||
| 115200 | ||||
To activate auto serial configuration, set a valid RS-485 address using DIP Switch
SW1, connect the serial bus, common and power wires, and apply power. The device will power up and begin examining the serial bus for communication.
When the device is installed offline or away from the main network, it is necessary to generate the appropriate traffic in order to configure the serial communication whether BACnet or Modbus® communication protocol is selected. While the serial configuration
is in progress, the device may not respond. The device may require multiple read
requests to complete the serial configuration process.
The auto serial configuration process is completed once a message addressed to the device is received and processed successfully. If the serial configuration of the bus changes, a power cycle of the device is required to restart the auto serial configuration
process.
More detailed information for BACnet protocol can be found in Appendix II, and information for Modbus® communication protocol can be found in Appendix III.
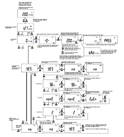
MENU
The menu is only shown if a display is present. Figure 7 below outlines the display components. To enter the menu, press and hold both the SPAN and ZERO pushbuttons for at least 3 seconds. The menu descriptions and list of the available values for each standard menu item is shown on in Table 3. Table 4 lists the available values for each manual menu item.
Standard Menu Descriptions
- BAC or MOD: Displays the RS-485 address
- CAL: Start user CO or NO2 calibration process
- AUT: Auto serial configuration enabled
- RST: Reset settings to factory default
Manual Menu Descriptions
- BAU: Baud rate selection (only available if AUT = OFF)
- PAR: Parity selection (only available if AUT = OFF)
- STP: Stop bits selection (only available if AUT = OFF)
Menu Navigation
- A menu flowchart, located in Appendix IV, illustrates the navigation process.
- Press and hold the SPAN pushbutton while in the menu to move to the previous menu item.
- Press and hold the ZERO pushbutton while in the menu to move to the next menu item.
- Press and hold both the SPAN and ZERO pushbuttons for 5 seconds to activate the current menu item. In the lower left corner of the display “SET” is shown to indicate a setting change.
- Press and hold either the SPAN or ZERO pushbutton to change the setting.
- Press and hold both the SPAN and ZERO pushbuttons for 5 seconds to accept the setting.
- After 30 seconds of inactivity, the display will return to normal operation.
| STANDARD MENU OPTIONS | ||
| Menu Name | Value | Description |
| BAC or MOD | xxx ADR | RS-485 address (view only) |
| CAL | xxx PPM | Current CO or NO2 concentration |
| AUT | ON | Auto-baud will start and return to the main menu |
| OFF | Starts the manual serial configuration menu sequence | |
| RST | NO | |
| YES | Will reset settings to factory default | |
Table 4
SENSOR REPLACEMENT
A replacement sensor is available from Dwyer Instruments, Inc. For CO, order part number: A-505.
For NO2, order part number: A-506.
WARNING Sensors contain acid and are harmful if handled improperly. Do not attempt to open sensors. Sensors should be disposed of according to local laws.
Replacing The Sensor
- Remove the cover plugs from the face of the unit and top cover. Locate the sensor, see Figure 1. The sensor is mounted on three pin sockets. The circuit board is either labeled “CO SENSOR” or “NO2 SENSOR” underneath the sensor.
- Remove and discard the used sensor.
- Remove the shorting wire spring located at the bottom of the new sensor.
- Install the new sensor into the three pin sockets.
- The unit must be re-calibrated whenever a new sensor is installed.
- Allow 30 minutes for the unit to come to temperature equilibrium prior to calibration. The unit has internal temperature compensation, and the sensor must be at the same temperature as the unit to calibrate properly.
CALIBRATION
Figure 8, located after Appendix III, shows how to set up a GSTC for calibration with an auxiliary display. An auxiliary display is required for calibration unless an LCD model of the GSTC was purchased. The procedure in Appendix IV shows how to set the range, and calibrate the span and zero adjustments.
MAINTENANCE/REPAIR
Upon final installation of the Series GSTC, no routine maintenance is required with
the exception of sensor replacement and calibration. As with all electrochemical type gas sensors, routine calibration is required. It is recommended that units be re-calibrated at 6 month intervals, to maintain the published accuracy, or as required by local ordinances or other requirements. The units will maintain 5% accuracy if they are re-calibrated at 12 month intervals.
Except for the sensor replacement and calibration, the Series GSTC is not field
serviceable and should be returned if repair is needed. Field repair should not be attempted and may void warranty.
This symbol indicates waste electrical products should not be disposed of with household waste. Please recycle where facilities exist. Check with your Local Authority or retailer for recycling advice.
WARRANTY/RETURN
Refer to “Terms and Conditions of Sales” in our catalog and on our website. Contact customer service to receive a Return Goods Authorization number before shipping the product back for repair. Be sure to include a brief description of the problem plus any additional application notes.
Appendix I: Setting the RS-485 Address
The address assignment is determined by adding the values for each of the switches that are in the “ON” position. The transmitter comes from the factory with all of the DIP switches in the “ON” position, except position 1 as shown in Figure 9 below.
The address of the transmitter in Figure 9 is 127. This final value is determined by
adding the individual values of the DIP switches together. The values for each DIP switch are shown below in Table 5. When adding the individual values for Figure 9, 0+64+32+16+8+4+2+1=127, which is the correct factory setting.
Another example would be if the desired address was 53. The only DIP switches in the “ON” position would be switches 3, 4, 6, and 8 as shown in Figure 10 below. By adding the individual values of each switch in the “ON” position, 0+0+32+16+0+4+0+1=53, the desired address is obtained.

NOTICE The minimum possible address would be 0 when all DIP switches are in the “OFF” position, and the maximum possible address
would be 255 when all DIP switches are in the “ON” position. When BACnet protocol is selected the transmitter only has valid address from 1 to 127. When Modbus® communication protocol is selected the transmitter only has valid address from 1 to 247. Any address outside the selected protocol’s range will give an error.
Appendix II: BACnet Protocol
The GSTC supports objects that are listed below. Table 6 and Table 7 outlines each item.
| SUPPORTED BACNET OBJECTS | ||||
| Object Type | Dynamically Creatable | Dynamically Deletable | Object Identifier | Object Name |
| Device Analog Input
Binary Value Date Value | No No
No No | No No
No No | 607xxx AI1
BV1 DV1 DV2 | GSTC CO Concentration NO2 Concentration Zero Sensor Calibration Date Replace Sensor Date |
Table 7
The default object identifier is 607xxx, where xxx is replaced by the address set by the DIP Switch SW1. The object identifier value will change as the address changes. When a specific object identifier is written via BACnet, that value is stored and changes to the address will no longer affect the object identifier. The object name reflects the current object identifier. When a specific object name is written via BACnet, that value is stored and changes to the object identifier will no longer affect the object name.
Table 8 outlines the Analog Input (AI1) object which represents the current CO or NO2 concentration reading in parts per million.
| ANALOG INPUT | |||
| Property | Default Value | Property Data Type | Access |
| Object Identifier Object Name
Object Type Present Value Status Flags Event State Reliability Out of Service Units | AI1 “CO Concentration” or “NO2 Concentration” ANALOG_INPUT (0) Current reading 0 NORMAL (0) NO_FAULT_DETECED(0) FALSE (0) Parts-per-million (96) | BACnetObjectIdentifier CharacterString
BACnetObjectType Real BACnetStatusFlags BACnetEventState BACnetReliability Boolean BACnetEngineeringUnits | Read Read
Read Read Read Read Read Read/Write Read |
Table 9 outlines the Binary Value (BV1) object which allows the sensor to be remotely zeroed. When set to “ACTIVE”, the zero function will attempt to recalibrate the zero point of the sensor.
| BINARY VALUE | |||
| Property | Default Value | Property Data Type | Access |
| Object Identifier Object Name Object Type Present Value Status Flags Event State Reliability Out of Service | BV1 “Zero Sensor” BINARY VALUE (5)
0 0 NORMAL (0) NO FAULT DETECTED (0) FALSE (0) | BACnetObjectIdentifier CharacterString BACnetObjectType Real BACnetStatusFlags BACnetEventState BACnetReliability Boolean | Read Read Read Read Read Read Read Read/Write Read |
Table 9
Table 10 outlines the Date Value (DV1) object which stores the date when the sensor was last calibrated. Since the GSTC does not track time this value must be updated
manually after calibration is performed in the field.
| DATE VALUE | |||
| Property | Default Value | Property Data Type | Access |
| Object Identifier | DV1 | BACnetObjectIdentifier | Read |
| Object Name | “Calibration Date” | CharacterString | Read |
| Object Type | DATE VALUE (42) | BACnetObjectType | Read |
| Present Value | ???? | BACnetBinaryPV | Read/Write |
| Status Flags | {F,F,F,F} | BACnetStatusFlags | Read |
| Event State | NORMAL (0) | BACnetEventState | Read |
| Reliability | NO FAULT DETECTED (0) | BACnetReliability | Read |
| Out of Service | FALSE (0) | Boolean | Read/Write |
Table 10
Table 11 outlines the Replace Sensor Date (DV2) object which stores the suggested
sensor replacement date. It is recommended to replace the sensor at specific intervals
because the sensor degrades over time. The GSTC does not track time so this value
must be updated manually after the sensor is replaced in the field.
| REPLACE SENSOR DATE | |||
| Property | Default Value | Property Data Type | Access |
| Object Identifier | DV2 | BACnetObjectIdentifier | Read |
| Object Name | “Replace Sensor Date” | CharacterString | Read |
| Object Type | DATE VALUE (42) | BACnetObjectType | Read |
| Present Value | ???? | BACnetBinaryPV | Read/Write |
| Status Flags | {F,F,F,F} | BACnetStatusFlags | Read |
| Event State | NORMAL (0) | BACnetEventState | Read |
| Reliability | NO FAULT DETECTED (0) | BACnetReliability | Read |
| Out of Service | FALSE (0) | Boolean | Read/Write |
BACnet Services
The GSTC supports the Device Communication Control Service BIBB. The option time duration in minutes is also supported. This device is configured with a password that must be provided to successfully execute the command. The password is “Dwyer”.
The GSTC also supports the Reinitialize Device Service BIBB. The supported device states are “COLDSTART” and “WARMSTART”. All other states return an error. This device is configured with a password that must be provided to successfully execute the command. The password is “Dwyer”.
Appendix III: Modbus® Communication Protocol
The GSTC supports functions and input registers that are listed below. Table 12, Table 13, and Table 14 outline each item.
| SUPPORTED MODBUS® FUNCTIONS | |
| Function Name | Function Code |
| Read Holding Registers | 03 |
| Read Input Registers | 04 |
| Write Single Register | 06 |
| Write Multiple Registers | 16 |
Table 12
The string data type is read as a stream of ASCII characters with the first character sent in the MSB of the first register and the second character sent in the LSB of the first register and so on. If the string is shorter than the allotted size, the remaining bytes
will be zero padded.
Table 13
| INPUT REGISTERS | |||
| Register | Description | Data Type | Range |
| 0001 | CO or NO2 Concentration | Unsigned 16 bit | 0 – 500 PPM CO, |
| in PPM | integer | 0 – 100 (0 – 10.0) PPM | |
| NO2 | |||
| 1000-1009 | Model Number String | String | “GSTC-C” or |
| “GSTC-N” | |||
| 1010-1013 | Serial Number String | String | “xxxxxx” |
| 1014-1017 | Firmware Version String | String | “?.?” |
Table 14
| HOLDING REGISTERS | ||||
| Register | Description | Data Type | Value | Range |
| 0001 | Zero Sensor | Unsigned 16bit integer | 0-1 | 0 or 1 |
| 0500 | Reboot device | Unsigned 16bit integer | 0-1 | 0 – Do Nothing |
| 1 – Warm Reset | ||||
Writing 1 to the Zero Sensor register will re-zero the sensor just as if the user has pressed the zero pushbutton.
The Reboot Device register allows a Modbus® communication protocol master to remotely request this device to perform a warm reset. When a value of 1 is written to this register the device will respond with success. The reset will take approximately 5 seconds after the command was received. Writing a value of 0 to this register has no effect.




















