
Fisher 2625 Volume Booster
Instruction Manual
Instruction Manual
D100348X012
2625, 2625SST, and 2625NS Volume Booster
December 2021
FisherTM 2625, 2625SST, and 2625NS Volume Boosters
Figure 1. Fisher 2625 Volume Booster
W4727-1
Introduction
Scope of Manual
This instruction manual provides installation, operation, maintenance, and parts information for Fisher 2625 Series (2625, 2625SST, and 2625NS) volume boosters (figure 1). Refer to separate instruction manuals for information regarding the valve body, actuator, and other accessories.
Do not install, operate, or maintain 2625, 2625SST, or 2625NS volume booster without being fully trained and qualified in valve, actuator, and accessory installation, operation, and maintenance. To avoid personal injury or property damage, it is important to carefully read, understand, and follow all of the contents of this manual, including all safety cautions and warnings. If you have any questions regarding these instructions contact your Emerson sales office before proceeding.
Description
The 2625 and 2625SST are certified for use in Safety Instrumented System (SIS) applications. Certification is by EXIDA Consulting LLC, a global provider of functional safety and control system security. SIS certification is identified on the product by the EXIDA logo on the 2625 nameplate.
2625, 2625SST, and 2625NS volume boosters are used in conjunction with a positioner on a throttling control valve to increase stroking speed. The booster has a fixed deadband (controlled by the seat-to-seat dimension of the supply and exhaust plugs) which is factory set during assembly and testing. In addition, the booster incorporates soft-seat construction and an integral bypass restriction to eliminate positioner saturation problems that can occur with volume boosters that do not have these features. Adjustment of the integral bypass restriction is necessary for system stability. This adjustment does not affect the deadband of the booster but does permit the control valve to respond to small input signal changes from the positioner without sacrificing steady-state accuracy.
It also allows the booster to deliver high-volume output for fast stroking when large, rapid input signal changes occur.
The volume booster is used to improve stroking speed. If precision valve control is required, the use of a positioner is recommended. If the volume booster is used for on/off control, the integral bypass restriction on the volume booster must be closed (turned fully clockwise).
To facilitate diagnostic testing, connectors and piping may be installed with each 2625, 2625SST, and 2625NS volume booster.
The 2625NS volume booster is designed for nuclear power applications. The 2625NS construction includes materials that provide superior performance at elevated temperatures and radiation levels.
The O-rings in the 2625NS are EPDM (ethylene propylene) and the diaphragms are EPDM/meta-aramid. EPDM demonstrates superior temperature capability and shelf life over nitrile. The meta-aramid diaphragm fabric demonstrates improved strength retention at elevated temperature and radiation conditions.
CAUTION
Use a clean, dry, oil-free air supply with instruments containing EPDM components. EPDM is subject to degradation when exposed to petroleum-based lubricants.
Under the 10CFR50, Appendix B, quality assurance program, the 2625NS volume booster is qualified as “commercial grade dedicated”. These can be supplied as 10CFR, Part 21 items.
Specifications
Specifications for 2625, 2625SST, and 2625NS volume boosters are listed in table 1. Information for an individual unit as it comes from the factory appears on the product nameplate.
Educational Services
For information on available courses for 2625, 2625SST, and 2625NS volume boosters, as well as a variety of other products, contact:
Emerson Automation Solutions
Educational Services – Registration
Phone: 1-641-754-3771 or 1-800-338-8158
E-mail: [email protected]
emerson.com/fishervalvetraining
Table 1. Specifications
Port Diameters(1)
Supply Port: J 9.5 mm (0.375 inches) or J 12.7 mm (0.5 inches)
Exhaust Port: J 2.4 mm (0.094 inch)(2), J 9.5 mm (0.375 inch) or J 12.7 mm (0.5 inch)
Input Signal
Positioner output
Maximum Input Signal Pressure
10.3 bar (150 psi)
Input to Output Pressure Ratio
Fixed at 1 to 1
Supply Pressure Ranges(3)
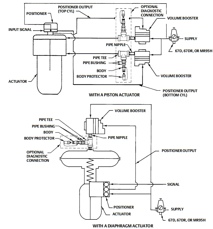
When used in conjunction with a positioner or other pneumatic accessory, always pipe the positioner and booster with one common supply through a Fisher 67D, 67DR, or MR95H regulator (see figure 3). A high-capacity filter, such as the Fisher 262K, should be installed in the supply line to the regulator. Supply pressure also must not exceed the maximum pressure rating of the actuator. Constructions are available in two maximum supply ranges.
When Normally Used With Diaphragm Actuators: Up to 2.8 bar (40 psig) When Normally Used With Piston Actuators: Up to 10.3 bar (150 psi)
Nominal Deadband(4)
Percent of Positioner Output Span(6):
2.4 mm (0.094 inch) exhaust port: 2%
9.5 mm (0.375 inch) exhaust port: 3.5%
12.7 mm (0.5 inch) exhaust port: 5%
Operative Temperature Limits(3,4)
2625/2625SST
Standard: -40 to 71_C (-40 to 160_F)
High Temperature: 0 to 121_C (32 to 250_F)
2625
Low Temperature(5): -60 to 65_C (-76 to 149_F)
2625NS: -40 to 93_C (-40 to 200_F)
Maximum Flow Coefficients
See table 2
Connections
Input Signal: 1/4 NPT
Supply and Output Signal: 3/4 NPT
Hazardous Area Classification
Complies with the requirements of ATEX Group II Category 2 Gas and Dust
Maximum surface temperature (Tx) depends on operating conditions
Gas: T4, T5, T6
Dust: T85…T121
Meets Customs Union technical regulation TP TC 012/2011 for Groups II/III Category 2 equipment
Safety Instrumented System Classification
SIL3 capable – certified by exida Consulting LLC
Approximate Weight
Aluminum: 2.3 kg (5 pounds)
Stainless Steel: 4.8 kg (10.6 pounds)
Declaration of SEP
Fisher Controls International LLC declares this product to be in compliance with Article 4 paragraph 3 of the PED Directive 2014/68/EU. It was designed and manufactured in accordance with Sound Engineering Practice (SEP) and cannot bear the CE marking related to PED compliance.
However, the product may bear the CE marking to indicate compliance with other applicable EC Directives.
- May be used in any combination.
- Aluminum 2625 volume booster only.
- The pressure/temperature limits in this document, and any applicable code or standard limitation should not be exceeded.
- This term is defined in ISA Standard S51.1
- The low-Temperature option is only available with CUTR approval.
- Zero psig to maximum supply.
Table 2. Maximum Flow Coefficients
| PORT SIZE COMBINATIONS | SUPPLY PORT COEFFICIENTS | EXHAUST PORT COEFFICIENTS | |||
| Supply Port | Exhaust Port | ||||
| mm | Inch | mm | Inch | Cv | Cv |
| 10. | 0.375 | 2.4 9.5 12.7 | 0.094 0.375 0.5 | 3.74 3.74 3.74 | 0.23 2.29 3.40 |
| 13. | 0.5 | 2.4 9.5 12.7 | 0.094 0.375 0.5 | 4.98 4.98 4.98 | 0.24 2.30 3.40 |
| FIELDVUE ” DVC6200, DVC6200 SIS, DVC6200f, DVC6200p, DVC6000, DVC6000 SIS, DVC6000f digital valve controllers | 0.37 | 0.31 | |||
| FIELDVUE DVC2000 digital valve controller Low-Pressure Relay High-Pressure Relay | 0.13 0.19 | 0.15 0.20 | |||
| Fisher 3570 valve positioner | 0.25 | 0.25 | |||
| Fisher 3582 valve positioner | 0.17 | 0.19 | |||
| Fisher 3610J, 3610JP, 3611 JP, 3620J, 3620JP, 3621JP valve positioner | 0.37 | 0.30 | |||
Installation
WARNING
Always wear protective clothing, gloves, and eyewear when performing any maintenance procedures to avoid personal injury.
System damage may result if a volume booster is installed in a way that it can be physically damaged. Personal injury or system damage may result when service conditions exceed booster or other equipment ratings. Exceeding the pressure specifications in table 1 may cause leakage, parts damage, or personal injury due to bursting of pressure-containing parts or explosion of accumulated gas. Check with your process or safety engineer for any additional measures that must be taken to protect against process media.
CAUTION
Do not use sealing tape on pneumatic connections. This instrument contains small passages that may become obstructed by detached sealing tape. Thread sealant paste should be used to seal and lubricate pneumatic threaded connections.
Note
Do not use separate pressure supplies for the volume booster and associated positioner. The volume booster may not exhaust immediately upon loss of a separate pressure supply. However, if the system is in a transient state at the time of pressure supply loss or if changes to the booster’s input signal are sufficient to overcome the deadband, the booster will exhaust. A loss of a pressure supply (either separate or common) to a 3582 or 3610J positioner will cause the positioner’s output pressure (booster’s input pressure) to decay.
Always pipe the positioner and the volume booster with one common supply. See figure 3 for typical installation examples. A 67D, 67DR, or MR95H regulator is required to provide sufficient capacity to supply both components. A high-capacity filter, such as the 262K, should be installed in the supply line to the 67D, 67DR, or MR95H regulator.
Mounting
The volume booster is typically nipple-mounted between the pneumatic supply source and the actuator and may be used with piston or diaphragm actuators. Many actuators require larger casing or cylinder connections and modifications to allow the booster to deliver the higher volume output.
The booster may also be directly mounted to the actuator by using an actuator yoke mounting bracket (see figure 5) or casing mounting bracket.
Pressure Connections
CAUTION
Do not use sealing tape on pneumatic connections. This instrument contains small passages that may become obstructed by detached sealing tape. Thread sealant paste should be used to seal and lubricate pneumatic threaded connections.
The input signal connection is 1/4 NPT. The supply and output connections are 3/4 NPT (the minimum pipe size recommended for nipple mounting is 1/2 NPT for 2625 and 3/4 NPT for 2625SST). Connections to the volume booster should be made as indicated in figure 2. Connections for two typical applications are shown in figure 3. Ensure that the piping is of the proper size to meet the capacity demands of the booster and that you equip the actuator with properly sized input connections.
Figure 2. Volume Booster Sectional View
Figure 3. Typical Installations
Diagnostic Connections
To support diagnostic testing of valve/actuator/positioner packages, install connectors and hardware between 2625, 2625SST, or 2625NS volume booster and the actuator. Typical connector installations are shown in figure 3.
The hardware used includes a 3/4 NPT pipe nipple, pipe tee, and pipe bushings with a 1/8 NPT pipe bushing for the connector. The connector consists of a 1/8 NPT body and body protector.
See separate instructions for diagnostic connections to the positioner.
Supply Pressure
Supply pressure must be clean dry air or noncorrosive gas. A high capacity filter, such as the 262K is recommended for use with the 2625 volume booster.
CAUTION
Use a clean, dry, oil-free air supply with instruments containing EPDM components. EPDM is subject to degradation when exposed to petroleum-based lubricants.
WARNING
If a flammable or hazardous gas is to be used as the supply pressure medium, personal injury, property damage or equipment damage could result from fire or explosion of accumulated gas or from contact with hazardous gas. The optional pipe-away vent construction should be used in applications using a flammable or hazardous gas as the supply pressure medium. This option will allow the flammable or hazardous gas to be collected or remotely vented to a safe location.
Exhaust Ports
Exhaust to the atmosphere is through exhaust ports on the side of the unit. Keep the exhaust ports free of any obstructions or foreign materials that might clog them. The optional pipe-away vent construction exhausts through a single 1/2 NPT port on the side of the unit. Remote vent piping can be installed in this port to route the booster exhaust to a desired remote vent or collection location.
Operating Information
The only operating requirement of the volume booster is the adjustment of the bypass restriction for stable actuator performance. Although systems with different characteristics may require different adjusting techniques, the following adjustment procedure is recommended when using the actuator for throttling control.
Note
When sizing the booster, select the lowest Cg that will meet the stroking speed specifications. Oversizing the booster in a closed loop may lead to stability problems, thus requiring the bypass to be opened so far that the booster will never operate.
Prior to operation, turn the bypass restriction adjusting screw (figure 2) four turns counterclockwise from the fully closed position. With the actuator in operation, slowly turn the restriction clockwise until the booster operates in response to large changes in the input signal, yet allows small changes to move the actuator without initiating booster operation.
If the actuator is to be used for on-off control, the restriction should be closed (turned fully clockwise)
Principle of Operation
Refer to figures 3 and 2.
Because of the restriction, large input signal changes register on the booster input diaphragm sooner than in the actuator. A large, sudden change in the input signal causes a pressure differential to exist between the input signal and the output of the booster. When this occurs, the diaphragms move to open either the supply port or the exhaust port, whichever action is required to reduce the pressure differential. The port remains open until the difference between the booster input and output pressures returns to within the deadband limits of the booster. With the bypass restriction adjusted for stable operation, signals having small magnitude and rate changes pass through the bypass restriction and into the actuator without initiating booster operation. Both the supply and exhaust ports remain closed, preventing unnecessary air consumption and possible saturation of positioner relays.
Maintenance
WARNING
Always wear protective clothing, gloves, and eyewear when performing any maintenance procedures to avoid personal injury. Maintenance requires taking the volume booster out of service periodically. To avoid personal injury or equipment damage, disconnect or bypass any pressure lines to the booster, and vent any pressure locked in the unit before you begin maintenance. Check with your process or safety engineer for any additional measures that must be taken to protect against process media.
Diaphragm Assembly Replacement
Key numbers refer to figure 4.
- Remove the six cap screws (key 15) from the perimeter of the spring case assembly (key 3), and lift off the assembly, taking care you do not lose the input spring (key 8) or the spring seat (key 9). 2
- Remove the upper diaphragm (key 6), diaphragm spacer (key 2), diaphragm assembly (key 5), (which includes the lower diaphragm), and the O-rings (key 14). Inspect these parts for damage and replace if necessary.
- Replace the O-rings (key 14) after coating with lubricant (key 21). Then replace the diaphragm assembly (key 5), diaphragm spacer (key 2), and the upper diaphragm (key 6).
Note To ensure proper operation of the bypass restriction, make certain that the holes in the diaphragm and the bypass restriction are in line with the holes in the diaphragm spacer (key 2). - Install the spring case assembly (key 3) on the upper diaphragm (key 6). Make sure the spring seat (key 9) and the upper spring (key 8) are installed in the spring case assembly (key 3). Press on the bottom of the spring seat with your finger. If the spring seat (key 9) does not move freely in the spring case assembly (key 3), remove the spring seat (key 9), and apply lubricant (key 23). Reinstall the spring seat (key 9) in the spring case assembly (key 3).
CAUTION
To avoid damage to the diaphragms, do not overtighten the screws.
5.. Replace the six cap screws (key 15) and tighten them in a crisscross manner.
Valve Assembly Replacement
CAUTION
The distance between the exhaust port seat line on the upper valve (key 7C) and the supply port seat line on the lower valve and stem (key 7B) is critical to ensure the Deadband requirements of the volume booster. This distance is set at the factory and is not field adjustable. If replacement is necessary, use the proper factory-authorized repair kit listed in the parts section below. All components of the repair kits are factory set and tested and are not field adjustable.
For key numbers refer to figure 4.
Figure 4. Volume Booster Assembly Drawing
- Remove the six cap screws (key 15) from the perimeter of the spring case assembly (key 3) and lift off the assembly, taking care you do not lose the upper spring (key 8) or the spring seat (key 9).
- Remove the upper diaphragm (key 6), the diaphragm spacer (key 2), the diaphragm assembly (key 5), (which includes the lower diaphragm), and the O-rings (key 14).
- Unscrew the valve assembly (key 7) from the body. The seat ring (key 7A) has a 1-1/2 inch hex for removal.
- Apply lubricant (key 21) to the O-ring (key 7D), lubricant (key 23) to the lower valve and stem (key 7B), and sealant (key 20) to the thread of the seat ring (key 7A).
- Install the valve assembly (key 7) into the body (key 1)–making sure the lower valve and stem (key 7B) engages over the lower spring (key 10)–and into the bottom plug (key 4).
- Install the diaphragm assembly (key 5) onto the upper valve (key 7C).
- Install the diaphragm spacer (key 2) onto the body (key 1).
Note
To ensure proper operation of the bypass restriction, make certain that the holes in the diaphragm and the bypass restriction are in line with the holes in the diaphragm spacer (key 2). - Make sure the O-rings (key 14) are installed in the diaphragm spacer (key 2) and coated with lubricant (key 21).
- Install the upper diaphragm (key 6).
- Install the spring case assembly (key 3) on the upper diaphragm (key 6). Make sure the spring seat (key 9) and upper spring (key 8) are installed in the spring case assembly. Press on the bottom of the spring seat with your finger. If the spring seat does not move freely in the spring case assembly, remove the spring seat, apply lubricant (key 23), and reinstall in the spring case assembly.
CAUTION
To avoid damage to the diaphragms, do not overtighten the screws. - Replace the six cap screws (key 15) and tighten them in a crisscross manner.
Installation of Diagnostic Connections
See figure 3 for part names and order of installation.
- Before you assemble the pipe nipple, pipe tee, pipe bushings, actuator piping, and connector body, apply sealant to all threads.
- Turn the pipe tee to position the connector body and body protector for easy access when doing diagnostic testing.
Parts Ordering
Whenever corresponding with your Contact Us | Emerson US office about this equipment, mention the serial number of the volume booster. This serial number can be found on the nameplate (key 16, figure 4).
WARNING
Use only genuine Fisher replacement parts. Components that are not supplied by Emerson should not, under any circumstances, be used in any Fisher instrument. The use of components not manufactured by Emerson may void your warranty, might adversely affect the performance of the instrument, and could cause personal injury and property damage.
Parts Kits
| Description | Part Number |
| 2625 Repair kits for diaphragms [Kit contains keys 5, 6, 13, 14] Boosters with: Blocked exhaust port 3/32 inch exhaust port | R2625DBLK12 R2625D33212 |
| 3/8 inch exhaust port no brass high temperature low temperature (also includes key 7) low temperature, no brass | R2625D38012 R2625D38B12 R2625D38022 R2625D38032 R2625D38B32 |
| 1/2 inch exhaust port no brass high temperature low temperature (also includes key 7) low temperature, no brass | R2625D12012 R2625D12B12 R2625D12022 R2625D12032 R2625D12B32 |
| Repair kits for valve assemblies [Kit contains key 7] For boosters with: 3/8 inch supply no brass high temperature low temperature, no brass | R2625V38012 R2625V38B12 R2625V38022 R2625V38B32 |
| 1/2 inch supply no brass high temperature low temperature, no brass | R2625V12012 R2625V12B12 R2625V12022 R2625V12B32 |
| 2625SST Repair kits for diaphragms [Kit contains keys 5, 6, 13, 14] SST boosters with: 3/8 inch exhaust high temperature | R2625SD3812 R2625SD3822 |
| 1/2 inch exhaust high temperature | R2625SD1212 R2625SD1222 |
| Repair kits for valve assemblies [Kit contains key 7] SST boosters with: 3/8 inch supply high temperature | R2625SV3812 R2625SV3822 |
| 1/2 inch supply high temperature | R2625SV1212 R2625SV1222 |
Note
Repair kits for nuclear and pipe-away constructions are also available. Contact your Emerson sales office for kit information.
2625 and 2626SST
Repair kits for springs [Kit contains keys 8, 9, 10] 2.8 bar (40 psig) Maximum Supply 10.3 bar (150 psig) Maximum Supply
R2625S40012 R2625S15012
Parts List (figure 4)
Note Contact your Emerson sales office for Part Ordering information.
| Key | Description |
| 1 | Body |
| 2 | Diaphragm Spacer |
| 3 | Spring Case Assembly |
| 4 | Body Cap |
| 5 | Diaphragm Assembly For 2625 With blocked exhaust With 2.4 mm (0.094 inch) exhaust With 9.5 mm (0.375 inch) exhaust With 12.7 mm (0.5 inch) exhaust For 2625SST With 9.5 mm (0.375 inch) exhaust With 12.7 mm (0.5 inch) exhaust For 2625NS With 9.5 mm (0.375 inch) exhaust With 12.7 mm (0.5 inch) exhaust |
| 6 | Upper Diaphragm For 2625 and 2625SST For 2625NS |
| 7 | Valve Assembly (includes keys 7A, 7B, 7C, 7D, and 7E)Seat Ring 9.5 mm (0.375 inches) supply port 12.7 mm (0.5 inches) supply port 7A* Seat Ring 9.5 mm (0.375 inches) supply port 12.7 mm (0.5 inches) supply port 7B* Lower Valve and Stem For 2625 and 2625SST For 2625NS 7C* Upper Valve For 2625 and 262SST For 2625NS |
| 7D* | Valve O‐Ring For 2625 and 2625SST For 2625NS |
| 7E | 7E Hex Nut |
| 8 | Upper Spring |
| 9 | Spring Seat |
| 10 | Lower Spring |
| 11 | Restriction |
| 12 | Hex Nut |
| 13 | O‐Ring For 2625 and 2625SST For 2625NS |
| 14 | O‐Ring (2 req’d) For 2625 and 2625SST For 2625NS |
| 15 | Cap Screw (6 req’d) Standard With 1/2 NPT vent connection |
| 16 | Nameplate |
| 17 | Drive Screw (2 req’d) |
| 20 | Anti‐seize sealant |
| 21 | Lubricant, silicone sealant |
| 22 | Thread locking adhesive, mild strength |
| 23 | PTFE petroleum‐based lubricant (see note immediately below) |
Note PTFE petroleum-based lubricant is only for use with 2625 and 2625SST. For 2625NS use a medium-grade silicone-based lubricant.
26 Mounting Bracket
For yoke mounting (see figures 5 and 6) For casing mounting (see figure 7) (Use two brackets, stacked, for seismic mounting)
Diagnostic Connections
FlowScannert diagnostic system hook-up Includes pipe tee, pipe nipple, pipe bushings, connector body, and body protector.
For diaphragm actuator
For piston actuator
Figure 5. Volume Booster with Yoke Mounting Bracket
Figure 6. Stainless Steel Volume Booster with Yoke Mounting Bracket
Figure 7. Stainless Steel Volume Booster with Case Mounting Bracket
Neither Emerson, Emerson Automation Solutions, nor any of their affiliated entities assume responsibility for the selection, use or maintenance of any product. Responsibility for proper selection, use, and maintenance of any product remains solely with the purchaser and end user.
Fisher, FIELDVUE, and FlowScanner are marks owned by one of the companies in the Emerson Automation Solutions business unit of Emerson Electric Co. Emerson Automation Solutions, Emerson, and the Emerson logo are trademarks and service marks of Emerson Electric Co. All other marks are the property of their respective owners.
The contents of this publication are presented for informational purposes only, and while every effort has been made to ensure their accuracy, they are not to be construed as warranties or guarantees, express or implied, regarding the products or services described herein or their use or applicability. All sales are governed by our terms and conditions, which are available upon request. We reserve the right to modify or improve the designs or specifications of such products at any time without notice.
Emerson Automation Solutions
Marshalltown, Iowa 50158 USA
Sorocaba, 18087 Brazil
Cernay, 68700 France
Dubai, United Arab Emirates
Singapore 128461 Singapore
www.Fisher.com
1E61997, 2021 Fisher Controls International LLC.
All rights reserved.



















