4031350 Guardian R HEPA Air Scrubber System
Owner’s Manual
Installation, Operation & Service Instructions READ AND SAVE THESE INSTRUCTIONS
4031350 Guardian R HEPA Air Scrubber System
The Phoenix Guardian R HEPA System is the most compact, portable unit in our popular line of high performance airscrubbers. The Phoenix Guardian R features a 22” x 24” footprint and stands only 14” tall. Weighing less than 35 lbs and featuring a molded handle and stackable design, the
Guardian R is easy to carry, transport, and store. For maximum flexibility, the Phoenix Guardian R features variable airflow and can be operated vertically or horizontally. The Guardian R is designed to accept 16” inlet flex duct and 10” lay flat outlet duct for a variety of operating set-up options.
The Guardian R delivers a maximum 500 CFM of HEPA filtered air, while drawing less than 2.5 amps of power. This makes the Guardian R HEPA System perfect for a variety of remediation projects where space and power are at a premium. A single Guardian R is capable of providing 4 air changes per hour (the recommended minimum) on a 7500 cubic foot room (more than a 30’ x 30’x 8’).
The Guardian R HEPA System’s 2-stage filter design – with documented true HEPA filtration performance – will remove hazardous particles from the air and, with the addition of an optional carbon/potassium permanganate filter, will adsorb a wide range of odors and gases.
The Phoenix Guardian R HEPA System
- Compact design
- Variable speed flow
- Multiple ducting options
- Tough, plastic cabinet
- Optional carbon filter

![]()
Specifications subject to change without notice.
Read the operation and maintenance instructions carefully before using this unit. Proper adherence to these instructions is essential to obtain maximum benefit from your Phoenix Guardian R HEPA System.
Specifications
| Part No. | 4031350 (Red) 4031460 (Blue) |
| Power | 110-120 Vac, 2.4 amps |
| Blower | 500 CFM |
| Cord Length | 25ft |
| Filters | 1st stage 1”Pleated Media, 18” x 18” (optional) 1” Carbon and Potassium Permanganate 2nd stage 2.5” Pleated HEPA 18” x 18” |
| Warranty | One Year, 100% Parts and Labor |
| Dimensions | Width 22” Height 14” Depth 24” Weight 33 lbs. |
Important Safety Instructions
CAUTION:
CAUTION: Risk of electric shock. Can cause injury or death.
To reduce the risk of electric shock:
- Do not expose to standing water or rain.
- Connect to GFCI outlet.
- Do not use an extension cord.
- Unplug fan before servicing or changing filters.
- Do not block air intake or outlet. One foot minimum distance to obstructions. Indoor use only
- Do not use as stool or bench.
- Do not operate with damaged cord or plug.
- Do not run cord under carpeting. Do not cover cord with throw rugs, runners, or similar coverings. Do not route cord under furniture or appliances. Arrange cord away from traffic area and where it will not be tripped over.”
PN 4031350 is pictured to demonstrate maximum snackability.
Operation
3.1 Transporting the Phoenix Guardian R
The power cord may be stored by wrapping it neatly around the duct collar or stowed below the circular foam inlet cover. In either case rotate the four small stainless steel locking tabs 90° for transport of your Guardian R The Guardian R should be transported vertically or horizontally on the appropriate feet located on the bottom of the unit or opposite the handle.
3.2 Electrical Requirements
The Phoenix Guardian R HEPA System can be plugged into a grounded 15 Amp circuit. It draws about 2.4 Amps with clean filters and no ducting. The amp draw will decrease slightly with added ducting and as the filters load with particulate. Due to the presence of GFCI receptacle, the unit must be plugged directly into a wall outlet. No extension cords should be used.
3.3 Air Ducting
3.3A Inlet Ducting
Occasionally the area to be filtered is difficult to access and/ or the unit cannot be located in the area. In such cases, the air can be ducted to the unit’s inlet.
A round 16” diameter flexible duct can be attached to the unit inlet. It connects by placing the wire in the duct over the duct collar lip circumference at one location and working it over the lip gradually. Ducting can be locked into position by reaching through collapsed ducting to rotate locking tabs 90°. It may be removed after use for easier transport and storage. Flexible 16” duct is available from Thermistor LLC. (4028357)
3.3B Outlet Ducting
A detachable trapazoid shaped exhaust ring is supplied that will allow 10” round lay-flat plastic duct to be attached to the Phoenix Guardian R HEPA System outlet. Lay-flat plastic ducting is available from Therma-Stor LLC. (4024935) To attach ducting to the collar, remove the ring from the unit by pressing release tab at the top of the grill. Put the plastic duct end through the inside of the ring. Roll the duct end outward so that it over-laps the outside of the ring. Clip the ring back onto the exhaust grill.
3.3C Negative Air Ducting
The Phoenix Guardian R HEPA System can be used to filter and exhaust air from a space. When exhausting to outside, the space will be under a slight negative pressure. This will help prevent airborne particles from leaving the space, as negative pressure will draw air in through openings in the space’s exterior surfaces.
CAUTION
CAUTION: Exhausting too much air from a space with open combustion devices (e.g. furnace, fireplace or water heater) can cause those devices to backdraft. This can contaminate the space with potentially fatal gases. In such cases, the Phoenix Guardian R HEPA System must be used in one of the following three ways:
A. As a filtering unit only. Exhausting no air from the space and thus causing no negative pressure or backdating.
B. Exhausting a very limited amount of air which does not cause backdating. In case B, the open combustion devices must be thoroughly checked to guarantee that they do not backdraft while the Phoenix Guardian R HEPA System is running.
C. Direct the outlet duct from the Guardian R HEPA System to the room with the open combustion device(s).
This will positively pressurize the room with HEPA filtered air, thus preventing backdrafting. As in case B, those combustion devices must be checked after the Guardian R HEPA System is running to guarantee that they are not backdrafting.
3.4 Power/Speed Control
The power/speed switch is located on the control panel. When turned on to any speed, it powers the impeller fan. Occasionally the impeller fan may not start on low speed. If this occurs, rotate the speed control to high speed until the impeller fan starts, then adjust it to a lower speed.
CAUTION
CAUTION: Do not remove HEPA filter with the unit on. Removing the top and filters while running will expose the dangerous rotating impeller fan. Disconnect the appliance before changing filters.
3.5 Resettable Circuit Breaker
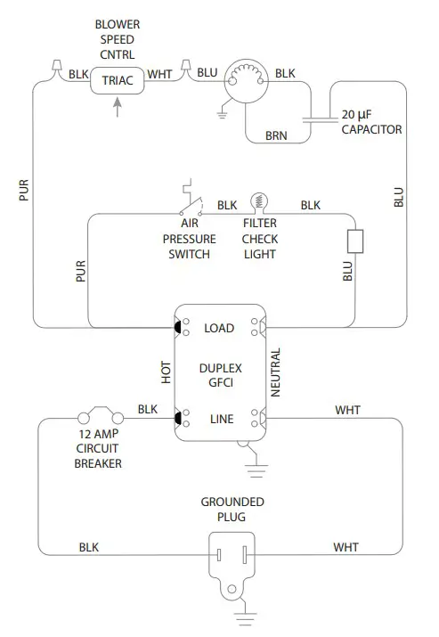
The 12 AMP thermal response resettable circuit breaker protects the unit and devices connected to its duplex GFCI outlet.
The circuit breaker is designed to sense the total current draw through the circuit. The circuit breaker “trips” when more than 12 amps of electrical current are drawn through the device’s power cord. Should an over-current condition occur, the Guardian R on-board circuit breaker prevents nuisance visits to a remote power junction box.
Note: The holes on the control panel plate allow the pressure inside the control panel to equalize with ambient air pressure.
IMPORTANT
IMPORTANT: Total amperage of the Guardian R plus all devices plugged into the receptacle must not exceed 12 amps. The circuit breaker will not allow for loads in excess of 12 amps, although there is a time delay before the overloaded circuit is broken.
IMPORTANT
IMPORTANT: When the Phoenix Guardian R is plugged into a standard “powered” wall outlet the Phoenix Guardian R’s duplex outlet is electrically “HOT” and AC voltage is present.
3.6 GFCI Protection and the On-Board Duplex VAC Outlet
The standard AC voltage outlet GFCI (Ground Fault Circuit Interrupter) protection promotes operator safety in wet applications. GFCI devices trip when a fault to electrical
“ground” is sensed.
It is recommended to check the GFCI protection prior to operation. To check, push the “TEST” button located on the GFCI duplex outlet. If operating properly the “RESET” button on the GFCI outlet will pop out. A tripped GFCI is indicated by a small LED. The device can only be “RESET” when the Guardian R is connected to a wall outlet providing standard voltage. This duplex AC outlet allows the inter-connection of other AC powered devices. The sum total amperage of all devices plugged into the receptacle must not exceed 10 amps.
3.7 Servicing
Before each use inspect for damage, blocked inlet or outlet. Inspect the GFCI to ensure it is not in a “tripped” condition. Push “RESET” to reset the GFCI.
When the Phoenix Guardian R is first turned on, check for excessive vibration. If the unit vibrates excessively or if impeller rubs on housing, turn off the unit immediately. Have a service technician inspect the unit to locate the problem.
Maintenance
Warning
Use extreme caution when changing the HEPA filter as hazardous material could be trapped in the media. Always make sure to dispose of filters in the appropriate way. If you are unsure of how to safely dispose of any filter-consult an industrial hygienist to ensure that all hazardous materials are contained and disposed of properly.
4.1 Air Filters
The standard Phoenix Guardian R HEPA System is equipped with two filters that progressively filter out smaller particles. An optional activated carbon/potassium permanganate filter can be also added. These filters must be checked regularly. Operating the unit with dirty filters will reduce the airflow, but will do no harm to the unit. The unit can be run indefinitely with dirty filters.
The two standard filters used are listed below (as installed in the unit from top to bottom):
A. 30 to 35% efficient (per ASHRAE 52.1-1992), MERV-7, pleated fabric pre-filter.
B. 99.97% DOP efficient HEPA filter.
4.2 Filter Replacement
4.2A Filter Change
When the amber “filter change light” illuminates. It may be time to replace one or both filters.
To check airflow accurately, an airflow meter or anemometer must be used:
·When the filter change light illuminates; remove all ducting and run on high speed. if the filter light remains lit; replace the pre-filter and run on high again. If the light remains; it is time to replace the HEPA filter for full 500
Airflow on high speed with all filters clean and no ducting is slightly over 500 CFM. The unit can be run with very dirty filters and virtually no flow without harming the unit. The operator’s decision to change filters should be based on filter cost vs. the unit’s filtering effectiveness. If airflow is 250 CFM vs. 500 CFM, the unit will filter particles from a space at half the rate. The operator must judge if that is acceptable.
If the operator determines the filters should be changed due to low airflow, it is most economical to change them in the following order:
Change the pre-filter (top) first. This is the least expensive filter. Recheck the airflow. If the airflow is acceptable, no other filters need to be changed.
If the airflow is still too low, the HEPA filter must be changed. To remove the HEPA filter, follow these steps:
- Loosen the eight screws one revolution.
- Rotate all eight clips out of the way.
- Remove old filter.
- Installing the new filter is the reverse of these instructions.

4.2B Optional Activated Carbon/Potassium Permanganate Filters
Optional gas phase filters are available from ThermaStor. They use a blend of activated carbon and potassium permanganate. This blend removes the vast majority of gaseous contaminants encountered in most filtering applications. The activated carbon removes the heavier volatile organics while the potassium permanganate removes lower molecular weight contaminants. This is well suited to the smoke odors present after fire damage.
The life of the media blend depends upon both the hours used and the contamination level. Another advantage of the blended media versus activated carbon only is that part of the blend changes color as it loads up with contaminants. It starts out black, then turns pink, then brown, and finally white. It is best changed when it passes the brown stage and begins to turn white. It has lost most of its effectiveness at that point.
The filter is the same size as the pleated fabric filter. Install it in place of the pleated fabric filter.
Service
CAUTION
CAUTION: Servicing the Phoenix Guardian R HEPA System with its high voltage circuitry presents a health hazard that could result in death, serious bodily injury, and/or property damage. Disconnect the appliance from the power supply before servicing. Only qualified service people should service this unit.
5.1 Warranty
A warranty certificate has been enclosed with this unit. Read it before any repair is initiated. If a warranty repair is required, call the factory first at 1-800-533-7533 for warranty claim authorization and technical assistance.
Wiring Diagram

Service Parts
| Item | Part No. | Description | Optional Parts | |
| 1 | 4031877 | Air Filter, Pleated, 1” x 18” x 18” | 4031878 | Air Filter, Disposable Carbon/ Potassium Permanganate |
| 2 | 4031864 | Air Filter, HEPA, 2.5” x 18” x 18” (99.97% Efficient) | ||
| 3 | 4031863 | HEPA filter hold down clip | 4028357 | Duct, Flex, 16” x 25’ Duct, Lay Flat, 10” x 250’ |
| 4 | 4035832 | Impeller Fan | 4024935 | |
| 5 | 4032854 | Impeller Fan Speed Control | ||
| 6 | 4032143 | Impeller Fan Speed Control Knob | ||
| 7 | 4032136 | Cord & Wire Harness | ||
| 8 | 4035235-08 | Run Capacitor, 20 mfd, 370 VAC | ||
| 9 | 4031861 | 10” Lay flat duct collar ring |
Warrantor:
Therma-Stor LLC 4201 Lien Rd Madison, WI 53704 Telephone: 1-800-533-7533
Who Is Covered: This warranty extends only to the original end-user of the Guardian R HEPA System, and may not be assigned or transferred.
First Year Warranty: Therma-Stor Products warrants that, for one (1) year the Guardian R HEPA System will operate free from any defects in materials and workmanship, or Therma-Stor Products will, at its option, repair or replace the defective part(s), free of any charge.
End-User Responsibilities: Warranty service must be performed by a Servicer authorized by Therma-Stor Products. If the end-user is unable to locate or obtain warranty service from an authorized Servicer, he should call Therma-Stor Products at the above number and ask for the Therma-Stor Products Service Department, which will then arrange for covered warranty service. Warranty service will be performed during normal working hours.
The end-user must present proof of purchase (lease) upon request, by use of the warranty card or other reasonable and reliable means. The end-user is responsible for normal care. This warranty does not cover any defect, malfunction, etc. resulting from misuse, abuse, lack of normal care, corrosion, freezing, tampering, modification, unauthorized or improper repair or installation, accident, acts of nature or any other cause beyond Therma-Stor Products’ reasonable control.
Limitations and Exclusions: If any Guardian R HEPA System part is repaired or replaced, the new part shall be warranted for only the remainder of the original warranty period applicable thereto (but all warranty periods will be extended by the period of time, if any, that the Guardian R HEPA System is out of service while awaiting covered warranty service).
UPON THE EXPIRATION OF THE WRITTEN WARRANTY APPLICABLE TO THE Guardian R HEPA System OR ANY PART THEREOF, ALL OTHER WARRANTIES IMPLIED BY LAW, INCLUDING MERCHANTABILITY AND FITNESS FOR A PARTICULAR PURPOSE, SHALL ALSO EXPIRE. ALL WARRANTIES MADE BY THERMASTOR PRODUCTS ARE SET FORTH HEREIN, AND NO CLAIM MAY BE MADE AGAINST THERMA-STOR PRODUCTS BASED ON ANY ORAL WARRANTY. IN NO EVENT SHALL THERMA-STOR PRODUCTS, IN CONNECTION WITH THE SALE, INSTALLATION, USE, REPAIR OR REPLACEMENT OF ANY Guardian R HEPA System OR PART THEREOF BE LIABLE UNDER ANY LEGAL THEORY FOR ANY SPECIAL, INDIRECT OR CONSEQUENTIAL DAMAGES INCLUDING WITHOUT LIMITATION WATER DAMAGE (THE END-USER SHOULD TAKE PRECAUTIONS AGAINST SAME), LOST PROFITS, DELAY, OR LOSS OF USE OR DAMAGE TO ANY REAL OR PERSONAL PROPERTY.
Some states do not allow limitations on how long an implied warranty lasts, and some do not allow the exclusion or limitation of incidental or consequential damages, so one or both of these limitations may not apply to you.
Legal Rights: This warranty gives you specific legal rights, and you may also have other rights which vary from state to state.
USEPHOENIX.COM
800-533-7533
















