freedom WON LiTE Marin Lithium Iron Phosphate Batteries

Kimbult Industrial Park, Unit C3 & C4
9 Zeiss Road Laser Park, Honeydew 2040 South Africa
www.freedomwon.co.za
Technical and Installation Assistance – Contact:
Please contact your Freedom Won Distributor or Reseller Installer for technical and installation support. A directory of Distributors and Reseller Installers is available at www.freedomwon.co.za.
For advanced support please contact [email protected].
Introduction
- This manual is intended to aid an installer with the installation and commissioning of the range of Freedom LiTE Marine lithium iron phosphate (LiFePO4) energy storage models.
- This document is not intended to provide detailed information of the inner working of Freedom LiTE that is not relevant to a person that is performing the installation and final commissioning.
- Supplementary information relating to the programming of the built-in battery management system and advanced troubleshooting is available to approved integrators directly from Freedom Won.
- This manual does not attempt to cover all the details pertaining to the setup of third-party equipment in relation to the interface and necessary functionality to work with the LiTE.
- Freedom Won however is available at the contact details on page one to provide direct support where necessary for supported inverter brands.
Product Description
The Freedom LiTE technology is available in various standard sizes to meet all residential, commercial, and industrial applications ranging from 5kWh to 800kWh. Larger systems are accommodated by installing multiple units in parallel. Models designed for mobile applications including Marine and Mobility are also included in the range line up.
Freedom Won offer the following ranges in LiFePO4 technology:
- LiTE 12V
- eTower
- LiTE Home and Business
- LiTE Home and Business HV
- LiTE Marine
- LiTE Mobility (golf carts, forklifts, etc.)
- LiTE Commercial (including LiTE Commercial HV and HV+)
- LiTE Industrial
Please refer to the manuals specific to the applicable range required.
- This manual covers the models of the LiTE Marine range from 5kWh up 30kWh.
- The LiTE Marine range of lithium batteries offers 13V, 26V and 52V options to suite ‘12V’, ‘24V’ and ‘48V’ systems respectively. These models are specifically designed to provide high end energy storage performance to the boating industry. It is designed for below deck applications away from direct saltwater exposure. For applications for open deck operation such as ski boats, please contact Freedom Won for a solution.
- The 13V and 26V options suit ‘12V’ and ‘24V’ systems used in the marine industry. 52V is also available to accommodate land-based applications where moisture and corrosion resistance is desired such as houses located particularly close to the coast.
- The LiTE Marine range is water and corrosion resistant, rated at IP65, associated with sea moisture exposure. Note that the product is not suitable for repeated direct exposure to sea water.
- The range is designed with a low profile to fit into height restricted lockers, etc. All models are supplied standard with plastic feet. It is permissible to stack Marine models on top of each other, up to three high (this relates to land-based applications).
- Table 2.1 provides and overview of the Freedom LiTE Marine range. There are Freedom LiTE models in the Marine range, as included in Table 2.1, classified in terms of energy capacity.
- An image with numbered labels pertaining to the following paragraphs is provided in Figure 2.1. The model number denotes with first number [1] the total energy storage capacity in kWh of each model. The second number [2] denotes the maximum average amount of energy in kWh that should be withdrawn per cycle (on average) in order to optimise the life of the lithium cells. This equates to 80% of the total for each model i.e., 80% depth of discharge (DoD). Note that all Freedom LiTE batteries offer a maximum of 90% DoD as standard.
- The available voltage options are also provided in Table 2.1. The Ah capacity of the Freedom LiTE Marine models are provided in Table 2.2 for easy reference.
- The maximum current for each model is governed by the rating of the built-in circuit breaker [3], which has been sized below the maximum current capability of the lithium cells. This will protect the battery from over current situations. There is no significant cell temperature rise during operation and no active cooling of the cells is required.
- The time limits for operation at the maximum current should be observed (see Table 2.1). To ensure that the circuit breaker does not trip in normal operation it is advised that the design of the system aims to remain at, or below, the continuous current value.
- For assistance with setting up the inverters and charge controllers, please refer to Table 2.3 for voltage values required for operation of the battery.
- The BMS will command the connected inverter with CAN Bus interface to stop discharging the battery at 10% SoC (State-of-Charge), or 90% DoD (Depth-of-Discharge).
- Under high load, the voltage may drop lower than the estimated voltage provided in Table 2.3 while still above 10% SoC.
- The standby current draw on the battery and the inverter can cause the battery to discharge below 10% SoC. The battery breaker will trip the battery at or around the minimum cut-out to protect the cells from under voltage.
- Table 2.1 provides the maximum charge and discharge current and power ratings of the battery and the associated maximum installed inverter power.
Figure 2.1 Labelled image of the Freedom LiTE Marine 5/4 (Labelling corresponds with the text)
- Gross Capacity
- 80% Capacity recommended for daily cycling (max available is 90%)
- Breaker
- Power Cables
- CAN Bus Sockets x 2 (RJ45) (one socket must contain a termination resistor if end of line)
- USB Programming Port (note in models produced prior to July 2020 the port is a DB9 plug)
- Supplied USB cable
- State of Charge Display
- Reset Button
- On Button
- Off Button
- Handles for Manual Lifting (larger models have eye bolts)
- Moisture protection breaker lens cover
- Feet
The weight of each model is given in Table 2.1. The Freedom LiTE Marine 5/4 and 10/8 can manually be lifted with the fitted handles by two people. The larger units require lifting equipment of varying degrees for handling and installation as explained later in this document.
The dimensions given are for the principal outlines of the aluminium housing and exclude items that protrude such as the DC cable glands and handles.
The DC cables [4] exit the unit through glands located on one end of the casing (opposite end to the breaker). The cable sizes are provided in Table 2.1 for each model. The correct cable lugs for connecting these leads to the inverter must be in hand when doing an installation. If there are several inverters, alternators and charge controllers that need to be connected to the battery it is advisable to install a junction point from which to branch out to all the battery connected equipment. In boats, these cables could typically be routed to DC busbars in the power distribution and control console.
Table 2.1 Freedom LiTE Marine Range Overview
| LiTE Marine | 5/4 | 10/8 | 20/16 | 30/24 |
| Total Energy Capacity [kWh] | 5 | 10 | 20 | 30 |
| Nominal Voltage [V] | Available in 13V, 26V and 52V options | |||
| Max/Cont. Discharge Current [A] (2) | 200/100 (52V) 300/200 (26V) 300/300 (13V) | 300/200 (52V) 300/300 (26V) 300/300 (13V) | 480/400 (52V) 480/480 (26V) 480/480 (13V) | 480 |
| Max & Cont. Charge Current [A] | 100 (52V) 200 (26V) 300 (13V) | 200 (52V) 400 (26V) 480 (13V) | 400 (52V) 480 (26V) 480 (13V) | 480 |
| Max. Daily DoD Suggested (average) [%] | 80%DoD | |||
| 80% DoD Energy [kWh] | 4 | 8 | 16 | 26 |
| Round Trip Efficiency [%] | 96-98 | |||
| Height [mm] | 275 | |||
| Width [mm] | 320 | 460 | ||
| Length (including end handles or eye bolts) [mm] | 600 | 905 | 1 510 | 1 512 |
| Total Weight [kg] | 49 | 89 | 173 | 260 |
| Enclosure and Environmental Conditions | Aluminium, powder coated, tamper proof, waterproof IP65, corrosion resistant, handles or eye bolts for lifting, rubber feet. Suitable for partially protected areas away from direct sunlight and extreme moisture. | |||
| DC Connection – Fly Leads, [no. per electrode] (3) (Note: For Australian market external DC isolator required on + an -) |
1x 50mm2 |
1x 50mm2 |
2 x 50mm2 |
2 x 50mm2 |
| External Interface | CAN Bus (Note that an external relay control harness is an optional item and must be specified with the order if the application needs the battery to control relays such as for alternator regulator remote enable) | |||
| On-board Management | Full battery management system and internal trip protection | |||
| Human Interfaces | USB Plug for Programming and data access with PC, main breaker, error reset button, SoC display, error light | |||
| Protection | Shunt Trip Circuit Breaker sized to suit max current, can be tripped by BMS if critical fault, manual reset. Protection for overcurrent, cell under and over voltage, temperature, weak cell detection and other critical events | |||
| Battery Chemistry | Lithium Iron Phosphate (LiFePO4) | |||
| Cell Form Factor | Large Format heavy-duty prismatic cells of 100Ah each and 3,2V nominal voltage | |||
| Battery Cooling | Natural Convection (heat generation is negligible inside the battery) | |||
| Suitable Ambient Temp [°C] (4) | 0°C to +35°C | |||
| Extreme Operating Temp [°C] | -20°C to +60°C | |||
| Warranty (5) | 10 years or 4 000 cycles for average 70% DoD, and max 90% DoD (Refer to product warranty for more details) | |||
| Service Life | >16 years (>5 500 cycles) expected life at 70% DoD (1), >20 years (>7 500 cycles) at 50% DoD | |||
| Essential Accessories | USB “printer” cable (one is supplied with each battery) CAN Bus Termination Resistor – one included with battery CAN Bus Cable (RJ45 LAN Cable) – one required per battery (not supplied). Some inverters require a (non-standard pin configuration) cable – see manual | |||
Notes to Specification Sheet:
- This range is not designed for direct exposure to saltwater such as for use above deck on a small boat. The intended use is below deck away from actual water spray. The product is also recommended for use on seaside properties where airborne sea moisture is a corrosion concern. For above deck applications please contact Freedom Won for a solution.
- Max discharge current duration – 30 seconds per 60 second cycle. 1.5 x Max overload can be handled for 5 seconds.
- DC Cables 1,8m long, power cable Red = Positive, Black = Negative, conductors in table refer to one electrode i.e., per positive and negative connections
- Charging below 0°C not permitted. Extended time above 35°C not recommended for optimal battery life.
- Warranty is 10 years or 4 000 cycles at an average of 80% DoD per cycle, 60% capacity guaranteed by end of warranty.
- End of Life (EoL) defined as cell dropping to 60%
Two RJ45 sockets [5] are provided, one for connecting the CAN interface from the battery to the system controller or directly to the inverter, depending on the brand, and another for connecting the battery to another battery or for a termination resistor (more detail later in the manual).
A USB socket [6] is fitted adjacent to the breaker for use by technicians for programming the required profile onto the BMS or updating firmware. The standard profile is loaded by Freedom Won prior to the delivery but installers are advised to keep the correct cable to allow Freedom Won or the distributors to program the batteries remotely or on behalf of the installer via the installer’s laptop if necessary. One cable is provided with each battery. The Freedom LiTE Marine is also fitted with a State of Charge (SoC) display [8] which includes a red LED error indicator and below it a “low power” indicator.
An error reset button [9] is positioned near the SoC display.
Figure 2.2 “Printer” US cable for programming Freedom LiTE models
- The ON button [10] and OFF button [11] is located beside the SoC display.
- The Marine 5/4 and 10/8 models are fitted with handles for lifting the battery manually
[12]. The larger models are fitted with eye bolts to enable slinging the batteries. A metal bar can also be placed through the eye bolts for carrying manually by four or more people. - A clear lens cover is provided to prevent moisture entering the battery through the breaker area [13].
- All LiTE Marine models have plastic feet (one on each corner) as standard [14].
- A warranty seal is fixed to the lid of the battery to prevent unauthorized removal of the lid. Damage to this seal will void the battery warranty.
Table 2.2 Ah Ratings of the Marine Range
| Model | 13V | 26V | 52V |
| LiTE 5/4 Marine | 400Ah | 200Ah | 100Ah |
| LiTE 10/8 Marine | 800Ah | 400Ah | 200Ah |
| LiTE 20/16 Marine | 1600Ah | 800Ah | 400Ah |
| LiTE 30/24 Marine | 2400Ah | 1200Ah | 600Ah |
Table 2.3 Suggested voltage values required for setting up inverters and charge controllers
| Model | 13V | 26V | 52V |
| Absolute Max Voltage [V] | 14,4 | 28,1 | 56,2 |
| Ideal Charge Voltage [V] | 13,9 to 14.2 | 27,8 to 27,9 | 55,8 |
| Approx. 80% DoD Voltage [V] | 12,6 | 25,5 | 51,0 |
| Approx. 90% DoD Voltage [V] | 12,2 | 25,0 | 50,0 |
| Min Cut-out Voltage [V] | 11,5 | 23,0 | 47,0 |
Transport, Handling and Mounting
The Freedom LiTE Marine units are packaged in protective foam inside a wooden crate with pallet type feed which allows for easy lifting with a forklift or pallet jack. The Freedom LiTE Marine 5/4 and 10/8 models are easily lifted by two people. The 20/16 model may be manually handled by sufficient people but is best handled by a pallet jack or forklift. The 30/24 model must be handled with care by a forklift or pallet jack. A lite crane will be required for lowering this model below deck through a hatch.
For small boats with restricted access the 10/8 would typically be the largest option. Multiples of this model can be connected in parallel to provide the required storage capacity.
Freedom Lite Marine Installation Manual Revision 3
Larger boats with facilities for handling heavy items or with deck hatches above, the battery room will favour the larger models such as the 20/16 and the 30/24. It is acceptable to sling the 20/16 and the 30/24 models by one end in order to fit them through deck hatches.
The Marine batteries are usually strapped down into place using ratchet straps secured to the tie down points in the boat deck. The strap is placed over the casing. The units with the eye bolts on each end can be fastened down on each corner. For Marine and other mobile applications, it is advisable to secure the battery to the deck.
Caution:
- Handle the Freedom LiTE with great care when lifting and manoeuvring. The Freedom LiTE Marine can be handled at any angle during installation but must be fitted on its feet for operation.
- Take care not to knock any of the protruding items against obstacle during handling such as the DC cabling, plugs, and the circuit breaker cover.
- Take care not to scratch the LiTE during handling. Packaging foam should be used to protect the paint when being handled on a trolley or pallet jack.
- Always ensure that lifting equipment and slings are adequately rated for lifting the weight.
- Ensure slings do not exert undue sideways force on the eye bolts.
- Ensure that the eye bolt fixing point shows no signs of damage before lifting.
- Wear personal protective equipment such as safety shoes and gloves while handling and mounting the Freedom LiTE.
- Always ensure that you have enough people on hand to perform the operation safely, i. e., at least one person to guide and stabilise and one person to hoist or handle the lifting equipment.
- Do not allow persons or part of persons to be positioned underneath the load while lifting.
Mounting and Environmental Requirements
- The Freedom LiTE Marine models are designed to be mounted below deck and are IP65 rated for environments that require moisture and corrosion protection.
- The design of the models is such that they can be stacked, no more than three high (one on top of each other) only for land-based applications. As the LiTE models do not emit hazardous gasses, no specific ventilation is required, however, operating temperatures within the installed environment must be taken into consideration.
- The temperature needs to be maintained at reasonable levels, preferably below 30°C (see LiTE warranty for more information on upper temperature limits for hot environments).
- Heating may be required in cold conditions to keep the temperature above 0°C, since charging the LiTE is not permitted below 0°C. Installation environments that regularly exceed 40°C should employ cooling if practicable to ensure optimal service life of the LiTE unit.
- Temperature storage or transport of the battery is permitted in the range of -20°C to 45°C, however extended storage should be between 0°C and 25°C.
- There is no minimum requirement for spacing around the battery from other objects, provided that these objects do not generate heat. Note, however, that access is required to the USB programming port and the CAN Bus sockets and cables exit on the opposite end of the SoC and circuit breaker.
- The breaker is rated at IP40 when the lens is open.
- For seaside residential properties it is highly recommended the LiTE Marine units be installed in the same ambient temperature-controlled environment as mentioned above with no directed exposure to sea water. The units are rated at IP65 for corrosion and moisture protection.
Connecting the Freedom LiTE Marine
Power Cables
The Freedom LiTE is simple to connect to the DC bus or battery inverter. First, you will connect the battery positive and negative cables to the inverter terminals or DC busbar using the applicable lugs.
Caution:
- Prior to connecting the positive and negative cables to the inverter or DC busbar, be sure to check that the main battery circuit breaker is switched off. This will ensure that there are no short circuits between loose ends of the cables.
- The cables are supplied with the Freedom LiTE Marine, permanently fixed into the unit, and secured onto the casing using compression cable glands. Attached crimp lugs to the ends of both cables ensuring that the correct terminal size is used. Also be sure to match the size of the cable to the lug. The positive cable is red, and the negative cable is black. See Table 2.1 for the cable size and quantity fitted to each Freedom LiTE Marine model.
- The cable sizes are based on the inverter or main DC busbar being close to the Freedom LiTE battery so that the cable run is less than 5m (note however that the standard cable length is 1.8m, longer cables available on request).
- Cable runs longer than 5m should be assessed, and larger cables considered for extending the Freedom LiTE cables, to minimise voltage drop. Double insulation welding cable is recommended.
A DC connector box is required on installations where there are too many inverters and or charge controllers to connect to the battery directly.
DC Bus Design Notes
The LiTE range includes and integrated battery DC breaker / isolator that breaks the positive cable continuity inside the battery. This breaker, on all LiTE models, is rated for a 36kA fault (short circuit) current. The system therefore does not require another DC isolator or breaker, except where required by local regulations, for example in relation to the conformance with the Clean Energy Council of Australia battery design Best Practice Guide which states, “Should the internal battery isolator not offer isolation of BOTH the positive and negative terminals of the battery, an external isolator is required that can isolate both the positive and negative cables/ terminals of the battery”.
The approximate short circuit current values of each battery model are provided in the table below.
Table 4.1 Short Circuit Current for LiTE Marine Models
| Freedom LiTE | Marine 5/4 | Marine 10/8 | Marine 20/16 | Marine 30/24 |
| Short Circuit Current [A] | 1500 | 2100 | 3600 | 4700 |
The external isolating device required for installations that are required to conform to the CEC of Australia should be designed to withstand these fault levels (short circuit current) as well as the applicable current rating of the battery or the combined current ratings of all batteries connected to the isolating device.
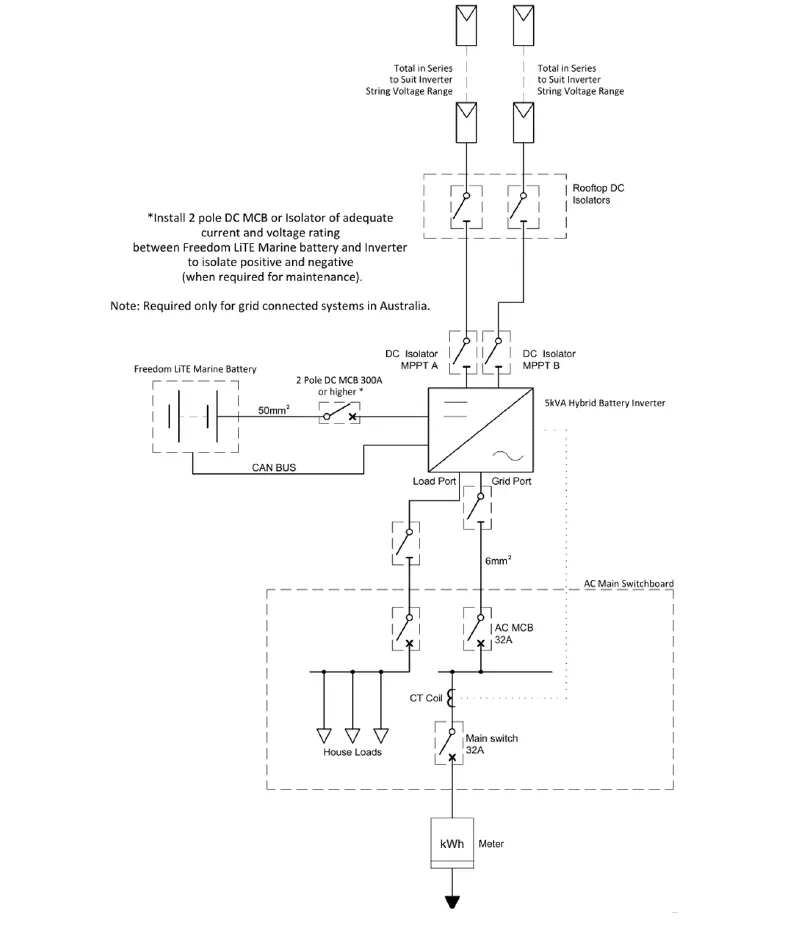
A single line diagram for a typical installation is provided in 4.1
Control and Communication Cables
- For controlling external devices, you will need to connect the CAN Bus cable that allows the Battery Management System (BMS) inside the Freedom LiTE Marine to control and interface with these devices.
- The CAN Bus connection is made using the RJ45 plug with the pin configuration on the battery plug end provided in Table 4.2.
- To enable battery control over the alternator output, it is necessary to use a regulator alternator combination that provides a CAN Bus controlled regulator. If this is not available, the alternator can be left to regulate itself provided that the output voltage does not exceed the charge voltage of the LiTE.
Figure 4.1 Typical Installation – Single Line Diagram
Table 4.2 Colour Coding and Pin Configuration for CAN Bus UTP Control Cable on Battery End
| RJ45 Pin No. | Standard Ethernet Cable Colours | Wire Function |
| Pin 1 | Orange/White | Not connected |
| Pin 2 | Orange | Not connected |
| Pin 3 | Green/White | Not connected |
| Pin 4 | Blue | Not connected |
| Pin 5 | Blue/White | Not connected |
| Pin 6 | Green | Not connected |
| Pin 7 | Brown/White | CAN High |
| Pin 8 | Brown | CAN Low |
Figure 4.2 Pin Configuration of Type T-568B RJ45 Plug
Please refer to the respective inverter brand manuals for their pin configuration or contact Freedom Won for assistance. Additional CAN Bus pin connection information is also available in the Freedom LiTE Home and Business Manual.
CAN Bus Control – Detailed Description
- CAN is a widely used communication protocol in systems with many devices that must report their status or send commands to other devices on the same network. The
- Freedom LiTE BMS can transmit messages and commands in CAN protocol to provide information to, but more importantly to control, external devices. There are only two wires required in this form of communication, namely CAN High and CAN Low. In order for an inverter, charge controller or alternator regulator to be controlled by CAN it must first of all be equipped with a CAN interface as well as a suitable method of connecting the CAN wires. Further to this the Freedom LiTE BMS must be programmed with a CAN messaging profile that is developed for the inverter model or model range. To date, Freedom Won has developed CAN profiles for an extensive list of inverter brands. Refer to the Freedom LiTE to Inverter Interfacing Guide for a complete list.
- Freedom Won welcomes any request to produce BMS CAN profiles for other inverters that are CAN equipped for BMS interface.
For Marine alternator applications a CAN Bus compatible alternator regulator option is the:
- Wakespeed WS500
Using a CAN Bus compatible alternator regulator is preferable as it offers more control versatility.
The CAN interface can provide the following functionality to compatible devices:
- Charge Current Limit
- Discharge Current Limit
- Actual State of Charge
- Actual Temperature
- Actual Voltage
- Actual Current
- Maximum real time charge voltage
- Minimum real time discharge voltage
- Battery Name
- Highest Cell Voltage of all LiTE’s connected
- Lowest Cell Voltage of all LiTE’s connected
- Firmware version
- Ah capacity of all batteries connected
- Advanced communication between all connected LiTE’s
- The CAN 2.0 Part A and Part B standard uses the SAE J1939 standard in the LiTE. It is necessary to install a 120 Ohm resistor on each extreme end of the CAN cable (spliced to not require a resistor). Most devices operating on CAN have two plugs to connect in and then out again on the CAN Bus. The first and the last device in the chain must have a termination resistor plugged into the spare (second) plug. The LiTE resistor plugs are available from the inverter manufacturer and from Freedom Won.
- Where one LiTE is installed or where it is the end of the line CAN device, the LiTE must be fitted with a termination resistor.
- The LiTE is supplied with a termination resistor as standard. The other devices must be fitted with the correct termination resistor for that particular brand because the pin configuration may differ from the battery plug.
- The third-party device manuals must be referenced for all details regarding connecting the CAN interface. Also refer to the Freedom LiTE Home and Business manual for more CAN Bus pin connection information.
- Most brands use 500kbps. If 250kbps is required it is available on the LiTE with a specific profile loaded, which must be requested when ordering the LiTE or can be loaded during commissioning by your distributor for Freedom Won technical support.
Parallel Configurations
It is permissible to connect multiple Freedom LiTE’s in parallel provided that the Freedom LiTE model size used is the same throughout. It is however more cost effective to purchase one larger Freedom LiTE model than connecting multiple units in parallel. Parallel configurations should be reserved for further expansion where it is not feasible to purchase a model large enough upfront for future requirements (financial constraints). In cases where physical access constraints to the battery bay or room exist, please select a smaller model, and install the number that is required to meet the capacity requirements.
All batteries must be connected to each other using standard LAN Cable.
Where CAN Bus is used to control the inverter(s) and/or charge controller(s) and/or alternator(S), the CAN Bus from any battery can be connected to any of the other devices.
This is achieved by providing two RJ45 socket on the battery – refer to Figure 4.2. On the end of line device, one socket is used for an end of line (termination) resistor, and the other socket for connection to the next item of equipment, whether it be a battery, an inverter, a solar charge controller, an alternator regulator or system controller – refer to Figure 4.3.
Figure 4.3 Picture Showing 2 x RJ Sockets for CAN Bus
Figure 4.4 CAN Bus Connection Example with Four LiTEs
Freedom Won offers a fair trade in on Freedom LiTE’s on the purchase of new units, which is an option for somebody wishing to increase their battery capacity instead of installing parallel units. Please request more detail from Freedom Won if this is your upgrade preference.
New units can be placed in parallel with old units up to about 4 years or 1200 cycles, after which it is preferable to trade in for a new larger unit.
Programming the Freedom LiTE
The USB cable is used for setting up the profile of the BMS. A serial to USB adaptor is required for connecting the Freedom LiTE Marine to a computer and the computer must have the correct utility software installed. Programming of the BMS is intended only as a function to be performed by Freedom Won and approved installers. The manual on how to operate the BMS along with the utility is available to approved installers from Freedom Won. Write access to the BMS profile is password protected, however users and owners may request read only access.
Switching on the LiTE
The LiTE is fitted with an “ON” button. Press this button for five seconds to switch on the BMS inside the battery. Once the BMS has been energised you will observe the SoC display come to life with the SoC level. Confirm at this stage that the error light is not illuminated. If it is, press the reset button on the LiTE, if the error returns contact Freedom Won or your Distributor. If the Reduced Power light is illuminated, do not be concerned, it should extinguish after the battery has been charged and placed into operation for a few hours.
Once the BMS has been energised open the breaker cover and switch on the breaker by pushing the breaker lever upwards (it may be necessary to push the braker lever down first to reset the internal mechanism). Ensure beforehand that you have secured the DC cables to their proper locations and that the rest of the system is ready to receive battery voltage.
Note: On some inverters there is a large inrush current when switching on the DC supply. It is important in this instance to pre-charge the DC bus prior to switching on to prevent damaging the breaker when switching on. This is achieved in three ways:
- Use a Solar Charge Controller (MPPT) to pre-charge the DC Bus by switching it on and connecting its solar panels
- Switch on the AC input to the inverter and switch on the inverter so that it can pre-charge its capacitors.
- Use a 60 to 100 Ohm 100W resistor with a pre-charge button to pre-charge the DC bus followed by closing a parallel link.
If the breaker trips after attempting to switch it on it is because of an error on the BMS or a system setup problem, Freedom Won or your authorised distributor should be contacted to assist with diagnosing and clearing the error.
To switch off the DC input from the LiTE, pull down the breaker lever. To switch off the power to the BMS, press the “OFF” button situation to the right of the “ON button. This will also trip the breaker if it is still on at the time. The LiTE must be switched off fully when not in use to prevent self-discharge.
Figure 6.1 “ON and “OFF Buttons
Settings Required for Setting up Inverters and Charge Controllers
The maximum and continuous charge and discharge currents for the respective models are provide in Table 2.1. Ensure that the combination of the mains (shore power) charger, alternator, and the Solar Charge Controller (SCC) does not exceed the maximum continuous charge current.
Use the voltage provided in Table 2.3 for the setup of the inverters and charges.
Note that if any of the voltage thresholds are exceeded, the following sequence will occur:
- The battery will use CAN Bus to stop charge or discharge as applicable
- If a CAN interface is not available with the other equipment, the battery will trip by switching off its own breaker.
Frequent trip occurrences are undesirable.
The low battery warning can also be set according to user requirements on the inverter depending on how much battery power may be used before grid power will take over from the battery (if it is available). It should be determined based on how much battery SoC is desired at all times as a minimum to ensure adequate capacity to handle a grid outage or load shedding. The daily cycling depth is also a consideration for the user in terms of battery service life.
Accessories
Freedom Won offers the following accessories applicable to the Marine range: Table 8.1 List of Accessories
| Item | Description |
| CAN Bus Communication Cable | Freedom Won supplies CAN cables to suit all supported inverter pin configurations. |
| 120 Ohm Termination Resistor – RJ45 | For plugging into the second CAN port for an end of line Battery (one is supplied with each battery so this should not be required as an extra item) |
| “Printer” USB Cable | This is needed for programming all the LiTE models. One is supplied with each battery. |
Warranty and Repair
- The Freedom LiTE is sealed with a tamper proof warranty seal. It may not be opened by anyone other than Freedom Won and installers or repairers that have been explicitly approved by Freedom Won. The warranty on the unit will be void if the seal is damaged or missing.
- If the Freedom LiTE indicates and internal problem, please contact Freedom Won or the installer that installed the system. If a fault is detected the LiTE must be sent to Freedom Won or an approved service centre where it will be inspected and repaired.
- The warranty will not cover damage resulting from lightning. Damage cause by physical means to the battery housing, external and internal fittings, such as impact with other objects, or being dropped, is not covered by the warranty.
- The standard warranty period is 10 years or 4000 cycles at an average of 80% DoD, whichever should first occur. The battery is required to provide at least 60% of its new capacity at the end of this period or cycle count. The BMS records the number of cycles used. If you suspect that you Freedom LiTE is delivering substantially below its minimum performance, please contact Freedom Won for an investigation. If the unit is found to be underperforming, it will be serviced such that the minimum performance guarantee is again restored.
- For more detailed warranty information please visit the Freedom Won website on
(https://www.freedomwon.co.za/wp-content/uploads/Freedom-LiTE-Guarantee.pdf).
Expected Product Life
The Freedom LiTE is designed for optimal life cycle cost and expected to operate for about 16 years in a daily cycling scenario for more than 5 500 cycles with an average of 70% DoD. For occasional cycling applications the service life expected is 20 years or more.
For applications where the cost per kWh delivered by the battery during its lifetime is of prime importance (i.e., maximum return on investment) we recommend that the battery be sized for an average cycle discharge of 50% DoD. In a daily cycling scenario such as for optimal solar self-consumption and off grid systems the expected service life is then 20 years, or more than 7000 cycles. The defined end of life in this instance occurs when the battery capacity falls to 60% of the new capacity.
Operation withing the temperature guidelines and C-rates is important for achieving long service life – refer to the LiTE warranty for further information
Troubleshooting Guide
Most issues with the Freedom LiTE can be resolved using the guide below. If a problem cannot be resolved after referencing this table, please contact Freedom Won or your approved Freedom Won supplier.
Table 11.1 Troubleshooting Guide (applicable to units with ON and OFF buttons)
| No. | Problem Description | Cause / Solution |
| 1 | The BMS (indicated by battery SoC display lighting up) does not stay on after the ON button is pressed | 1. Error on the BMS. Check whether the red error light is illuminated on the SOC display when the ON button is held in. You can try to reset the error by pressing the RESET button for about 2 seconds and release. This should clear the error and allow the BMS to stay on after releasing the ON button. 2. Battery has been discharged to critically low level – remove all potential loads from the battery and switch off the inverter(s). Then try to switch on the BMS and then the breaker and get either a Solar Charger of AC Charger to charge as soon as possible – ensure that the loads are switched off. 3. Battery has been charged to critically high voltage level – usually leaving the battery for an hour will allow the cell levels to drop down within acceptable levels and allow the BMS to be switched on again. Ensure that the suspect charge device is not able to charge the battery until you have established by it is overcharging – it could be that the CAN communication is not set up correctly or in the absence of CAN the relay control, or in the absence of relay control the charge voltage setpoint could be set too high. 4. If the BMS still does not switch on, please contact Freedom Won or your Authorised Distributor for further assistance. |
| 2 | The Freedom LiTE has no voltage on the main output cables | Check that you have switched on the main breaker switch. Note – only turn this on once you are satisfied that you have completed the installation and that there are no DC or control wires that can short out or touch ground or other wires. Also ensure that you are ready to accept DC voltage onto the inverter before switching this breaker on. Also confirm that you have energised the BMS first by |
| pressing the “ON” button for 5 seconds and as evidenced by the lights on the SoC display. Remember to push the breaker lever down first before switching it on by pushing the lever upwards. | ||
| 3 | The main breaker switch keeps tripping each time I attempt to switch it on | There are several potential causes: 1. The Battery Management System has not been switched on. The ON button must be pressed for 5 seconds. On release the SoC Display must remain illuminated. 2. High inrush current on certain inverters – First preference is to pre charge the DC bus by switching on the solar charge controllers if present and in daytime. If this is not possible switch on the AC feed into the inverter and switch on the inverter. Some will then pre charge the DC bus. If this is also not possible (at night, off grid with no generator), try to close the breaker twice in quick succession – the second attempt must be within a second, before the inverter capacitors discharge again. This reduces the inrush current on the second closing attempt. If this does not work after the second attempt investigate the other options. Note that closing a breaker onto a DC bus without pre charging is not recommended. 3. Short circuit on the DC Bus or faulty inverter or MPPT causing high currents 4. In a system with multiple LiTEs in parallel the reason could be that the battery you are trying to switch on is at a vastly different voltage to the others – the voltages must be similar (within 2V of each other) on all batteries when switching them onto a common DC bus.
If none of the above solves the problem, you will need to contact Freedom Won or your authorised installer for assistance with this issue.
It will be necessary to establish the reason for the error before continuing with normal operation of the system. Repeated tripping and resetting is potentially damaging for the breaker. |
| 4 | After resetting the BMS the main breaker still will not stay up. | First check whether the battery SOC is at 100% or below 10% by holding in the ON button and observing the SOC display.
If the SOC is at or below 10% the tripping is most likely because the battery is fully discharged and the |
| BMS is protecting the cells from further discharge. Ensure that there is no chance of load being applied to the battery by isolating the AC output from the inverter. Ensure that the AC input to the inverter is live so that the charger may begin charging the battery after you switch it on. Alternatively, an MPPT can be used for this immediate charge if there is sunshine at the time. An alternator may also be used. This charge should increase the battery voltage to prevent further tripping. This problem should not occur if the inverter control is working properly.
If this does not work, it is because the battery has been discharged too deeply and will need to be reset remotely by Freedom Won by accessing your Windows PC connected to the battery. The PC must have Anydesk installed, and you will need the RS232 adapter to connect the PC to the battery. Please contact Freedom Won.
If the SoC is at 100% it is most likely the tripping is because the battery has been over charged. Leave the battery for an hour and then try again. Ensure that all charging sources are disconnected or disabled. Once you have got the battery on again investigate what is wrong with the setup that is causing the overcharge events. | ||
| 5 | I have switched off the main battery breaker switch to prevent discharge of the battery, but the SOC display lights are still on. | The BMS and SoC display receive power directly from the battery and therefore the “OFF” Button must be pressed to switch off the internal electronics. |
| 6 | The inverter will not come on even though the inverter switch is selected to ‘on’. | The enable command may not be coming from the BMS or the communication/control cable may not be properly connected to the inverter, or the inverter may not be properly configured to deal with the enable command. If you are using a hard- wired interface (using a relay) you can confirm whether the enable relay is energised. If not, then a battery parameter is outside of limits, most likely SoC or cell voltage, or there is a critical error on the BMS. Try resetting the BMS. If this does not work charge the battery and the inverter control should be re-enabled. If the relay is energised, then the problem lies with the control wire connection to the inverter or the inverter setup. Refer to the inverter manual or setup information to ensure that you have connected and set up the inverter properly. If you are running on a CAN Bus control with a compatible inverter and you are not observing the correct enable response from the inverter check |
| that the CAN High and CAN Low wires are connected properly (ensure that you have the High and Low the right way around and that you have connected the two end of line 120 Ohm resistors in the applicable places). If this is not the problem, then you need to confirm that you have the right CAN profile programmed onto the BMS for the inverter in use (baud rate or CAN messages may be set for another inverter brand) or that you have configured the inverter or system controller correctly. Contact Freedom Won or your Authorised Distributor for assistance if you need help setting up the inverter for the communication used i.e., CAN bus or hard wired. | ||
| 7 | The charger will not come on even though there is power on the AC input of the inverter and the charger is activated in the inverter settings | The battery might be full. Try discharging the battery for a while and observe if the charger then comes on. If not, then the fault-finding process is similar to above. |
| 8 | The Freedom LiTE error light keeps illuminating after each reset | If the battery voltage is within limits this should not ordinarily occur. Contact Freedom Won or an approved installer for assistance with determining the problem. If the main breaker does not trip it is not a critical error and you may continue using the battery while you make, contact for assistance. |
| 9 | The pack voltage and SoC is within limits, but the main breaker still trips seemingly at random | This could be caused by many things but is most likely because the current draw is exceeding the battery current limit setting. Measure the current with a tong tester (clamp meter) while drawing your maximum typical load to determine if you are exceeding the rated current for the respective Freedom LiTE model. If it is not the current causing the trip it could be a weak cell or extreme temperature of the surroundings. Both are unlikely. If the problem persists, contact Freedom Won. |
| 10 | Slave battery keeps tripping | The slave batteries may trip if they have not received communication from the master for more than 5 seconds. Check the CAN cables for faulty plugs or damage. Ensure that the termination resistors are fitted. |
| 11 | Master battery only reflects its own current on the system controller | Check the slave CAN Bus cables for faults and two termination resistors are fitted. |
| 12 | The alternator does not charge my battery | If you are using a remote enable regulator, ensure that you have wired the relay to connect ignition power to the regulator control wire input when the relay is closed by the BMS. Ensure that the relay is in fact closed. If it is open and the battery is at 100% SoC and at or near max charge voltage it is likely the alternator is not charging because the battery cannot take more charge. The relay should close again after a 15-minute interval or if the SoC drops below 99%. |
| 13 | SoC drops suddenly | If the SoC drops suddenly despite the loads not being high, there are two explanations 1) the SoC has lost its calibration and the battery needs to be fully charged to regain SoC accuracy. This typically occurs if the battery has not received a full charge for several days 2) there is a problem with a cell, it may be defective or simply out of balance. Please contact Freedom Won for further investigation. |




















