randell 9200-513 Side Mount Work Top Refrigerator Series Instruction Manual

RETAIN THIS MANUAL FOR FUTURE REFERENCE
NOTICE: Due to a continuous program of product improvement, Unified Brands reserves the right to make changes in design and specifications without prior notice.
NOTICE: Please read the entire manual carefully before installation. If certain recommended procedures are not followed, warranty claims will be denied.
EQUIPMENT DESCRIPTION
| MODEL | LENGTH | DEPTH | HEIGHT | NO. OF DOORS | STORAGE (CUBIC FEET) | SHELVES (CUBIC FEET) | HP | VOLT | AMPS | NEMA | SHIP WT (LBS) |
| 9215-513 | 48” | 33” | 36” | (2) 18” | 11.58 | 9.5 | 1/4 | 115/60/1 | 6.5 | 5-15P | 325 |
| 9205-513 | 60” | 33” | 36” | (2) 24” | 16.21 | 13.5 | 1/4 | 115/60/1 | 6.5 | 5-15P | 370 |
| 9235-513 | 72” | 33” | 36” | (2) 27” | 20.01 | 20 | 1/4 | 115/60/1 | 6.5 | 5-15P | 370 |
| 9225-513 | 84” | 33” | 36” | (2) 24”, (1) 18” | 23.16 | 20 | 1/4 | 115/60/1 | 6.5 | 5-15P | 420 |
INSTALLATION
WARNING: FAILURE TO FOLLOW INSTALLATION GUIDELINES AND RECOMMENDATIONS MAY VOID THE WARRANTY ON YOUR UNIT.
WARNING: IT IS IMPORTANT THAT YOUR UNIT HAS ITS OWN DEDICATED LINE. CONDENSING UNITS ARE DESIGNED TO OPERATE WITH A VOLTAGE FLUCTUATION OF PLUS OR MINUS 10% OF THE VOLTAGE INDICATED ON THE UNIT DATA TAG. BURN OUT OF A CONDENSING UNIT DUE TO EXCEEDING VOLTAGE LIMITS WILL VOID THE WARRANTY.
WARNING: IT IS IMPORTANT THAT A VOLTAGE READING BE MADE AT THE COMPRESSOR MOTOR ELECTRICAL CONNECTIONS, WHILE THE UNIT IS IN OPERATION TO VERIFY THE CORRECT VOLTAGE REQUIRED BY THE COMPRESSOR IS BEING SUPPLIED. LOW OR HIGH VOLTAGE CAN DETRIMENTALLY AFFECT OPERATION AND THEREBY VOID ITS WARRANTY.
WARNING: ALL SELF-CONTAINED MODELS ARE SHIPPED FROM THE FACTORY WITH THE SERVICE VALES OPEN AND READY FOR OPERATION. WARNING: ALL MOTORS ARE OILED AND SEALED.
The following conditions should be considered when selecting a location for your unit:
- Floor and Countertop Load: The area on which the unit will rest must be level, free of vibration, and suitably strong enough to support the combined weights of the unit plus the maximum product load weight.
- Clearance: Clearance must be a combined total of at least 1” on back of Do not place any object that can block the ventilation exhaust from the machine compartment register. Area of equipment must be free of all combustible materials.
- Ventilation: The air cooled self contained unit requires a sufficient amount of cool clean air. Avoid surrounding your unit around other heat generating equipment and out of direct sunlight. Also, avoid locating in an unheated room or where the room temperature may drop below 70°F or rise above 100°F.
CHECKLIST
After the final location has been determined, refer to the following checklist prior to start-up:
- Check all exposed refrigeration lines to ensure that they are not kinked, dented, or rubbing
- Check that the condenser and evaporator fans rotate freely without striking any stationary
- Unit must be properly leveled; check all legs or casters to ensure they all are in contact with the floor while maintaining a level work surface. Adjusting bullet feet heights or shimming casters may be necessary if the floor is not level. NOTE: Damage to equipment may result if not followed. Unified Brands is not responsible for damage to equipment if improperly
- Allow unit time to cool down to temperature. If temperature adjustments are required, the control is located on the front panel. Confirm that the unit is holding the desired
- Refer to the front of this manual for serial number location. Please record this information in your manual now. It will be necessary when ordering replacement parts or requesting warranty
- Before putting in food, allow your unit to operate for approximately two (2) hours so that interior of the unit is cooled down to storage
- Check doors to ensure there is proper sealing and
- For units with self-closing doors: Check doors to ensure they open and shut
ELECTRICAL SUPPLY
Any wiring should be done by a qualified electrician in accordance with all national and local electrical codes. A properly wired and grounded outlet will assure proper operation. Please consult the data tag attached to the compressor to ascertain the correct electrical requirements. Supply voltage and amperage requirements are located on the serial number tag.
BULLET-FEET ADJUSTMENT (IF APPLICABLE)
The legs are equipped with bullet-type leveling bolts. Turn bolts clockwise or counterclockwise until the unit is level (both right to left and front to back). This can be done by hand or with an open end wrench.

OPERATION
Allow unit to operate for approximately two (2) hours before placing in food.
AMBIENT CONDITIONS
This unit is designed for operation in a room ambient of maximum 86°F and 55% relative humidity or less. It should never be used outside or located in direct sunlight.
Unified Brands has attempted to preset the temperature control to ensure that your unit runs at an optimum temperature, but due to varying ambient conditions, including elevation, food type and your type of operation, you may need to alter this temperature using control adjustment until desired temperature is reached.
Before making temperature adjustments:
- Make sure that you are allowing adequate time for the cabinet temperature to When initially started or when first loaded, it can take a long time for temperatures in the display area to stabilize.
- Make sure that unit operation is not being effected by room ambient (See Ambient Conditions section). If there are any significant ambient issues, adjusting the temperature setting may not help.
To raise temperature:
- Turn know counterclockwise, keeping the arrow on the knob pointed within the
- Turning counterclockwise beyond the arc can result in shutting off of the
To lower temperature:
- Turn knob clockwise, keeping the arrow on the knob pointed within the
- Turning clockwise beyond the arc can result in freeze-up.
DOOR ADJUSTMENT
The doors are mounted to the cabinet with two screws on the upper hinge, and a hinge pin on the bottom. To adjust the door, first open it to 90º and loosen the two screws enough to reposition the door. Once repositioned, retighten all screws.

MAINTENANCE
WARNING: DO NOT USE SHARP UTENSILS AND/OR OBJECTS.
WARNING: DO NOT USE STEEL PADS, WIRE BRUSHES, SCRAPERS, OR CHLORIDE CLEANERS TO CLEAN YOUR STAINLESS STEEL.
CAUTION: DO NOT USE ABRASIVE CLEANING SOLVENTS, AND NEVER USE HYDROCHLORIC ACID (MURIATIC ACID) ON STAINLESS STEEL.
WARNING: DO NOT PRESSURE WASH EQUIPMENT AS DAMAGE TO ELECTRICAL COMPONENTS MAY RESULT.
Unified Brands strongly suggests a preventive maintenance program which would include the following Monthly procedures:
- Cleaning of all condenser coils. Condenser coils are a critical component in the life of the compressor and must remain clean to assure proper air flow and
heat transfer. Failure to maintain this heat transfer will affect unit performance and eventually destroy the compressor. Clean the condenser coils with coil cleaner and/or a vacuum cleaner and brush. NOTE: Brush coil in direction of fins, normally vertically as to not damage or restrict air from passing through condenser.
- Clean fan blades on the condensing unit and evaporator
- Clean and disinfect drain lines and evaporator pan with a solution of warm water and mild
- Clean all gaskets on a weekly if not daily basis with a solution of warm water and a mild detergent to extend gasket life.
- Lubricate door hinges with lithium
RECOMMENDED CLEANERS FOR YOUR STAINLESS STEEL INCLUDE THE FOLLOWING:
| JOB | CLEANING AGENT | COMMENTS |
| Routine cleaning | Soap, ammonia, detergent Medallion | Apply with a sponge or cloth |
| Fingerprints and smears | Arcal 20, Lac-O-Nu, Ecoshine | Provides a barrier film |
| Stubborn stains and discoloration | Cameo, Talc, Zud, First Impression | Rub in the direction of the polish lines |
| Greasy and fatty acids, blood, burnt-on foods | Easy-Off, Degrease It, Oven Aid | Excellent removal on all finishes |
| Grease and Oil | Any good commercial detergent | Apply with a sponge or cloth |
| Restoration/Preservation | Benefit, Super Sheen | Good idea monthly |
Reference: Nickel Development Institute, Diversey Lever, Savin, Ecolab, NAFEM
Proper maintenance of equipment is the ultimate necessity in preventing costly repairs. By evaluating each unit on a regular schedule, you can often catch and repair minor problems before they completely disable the unit and become burdensome on your entire operation.
Unified Brands believes strongly in the products it manufactures and backs those products with one of the best warranties in the industry. We believe with the proper maintenance and use, you will realize a profitable return on your investment and years of satisfied service.
REPLACEMENT PARTS
To order parts, contact your Authorized Service Agent. Supply the model designation, serial number, part description, part number, quantity, and when applicable, voltage and phase.
CONTACT US
If you have questions pertaining to the content in this manual, contact Unified Brands at 888-994-7636.
TROUBLESHOOTING
This unit is designed to operate smoothly and efficiently if properly maintained. However, the following is a list of checks to make in the event of a problem. Wir- ing diagrams are found at the end of this manual. When in doubt, turn unit off and call for service at 888-994-7636.
| SYMPTOM | POSSIBLE CAUSE | PROCEDURE |
| Unit does not run | No power to unit | Plug in unit |
| Control in OFF position | Turn controller on | |
| Faulty control | Call for service at 888-994-7636 | |
| Unit too cold | Incorrect set point | Adjust control set point |
|
Unit too warm | Door / drawer ajar | Ensure door / drawer is fully closed |
| Gasket torn or out of place | Inspect the gasket for wear and position | |
| Incorrect set point | Adjust control set point | |
| Warm product introduced to cabinet | Pre-chill product 37ºF or 3ºF degree for freezer | |
| Ice on the coil | Initiate manual defrost | |
| Unit noisy | Ice on the coil | Initiate manual defrost |
| Unit does not defrost | Excessive ice on the coil | Initiate manual defrost |
CLEANING CONDENSER COIL

An accumulation of dirt and dust prevents the condenser coil from removing, making your unit cool poorly, run constantly, or even stop completely if the compressor overheats. Clean coil using a vacuum cleaner with wand attachment. If the coil is greasy, wash it with a solution of warm water the mild detergent using a bristle brush. Take care not to drip water onto other parts of the condensing unit.
CLEANING DRAIN AND DRAIN PAN

Clean the drain using an oven baster to force a solution of hot water and baking soda or bleach into the drain opening. To clear a stubborn clog, insert a length of 1/4” round plastic tubing into the drain and push it gently through to the drain pan; pull back out. Wash the drain pan regularly with a solution of warm water and baking soda
CHECKING THE DOOR SEAL

Open the door and examine all four sides of the door gasket for any tears. Feel the gasket for brittleness and/or cracks. If the gasket shows damage, then it must be replaced. If no damage is observed, close the door and check the seal between the gasket and the cabinet for obvious gaps. Next open the door and close it
on a dollar bill. Slowly pull the dollar bill out from the door. If the gasket seals properly, you will feel tension as it grips the bill. Repeat this test all around the door. If the gasket does not seal tightly, replace the gasket after first checking the door for any sagging or warping.
SERVICING THE CONDENSER FAN

Inspect the condenser fan motor by removing the mechanical housing cover to gain access. Unplug the unit. Clean the fan blade, and turn it to see if the blade rotates freely. If the motor binds, replace it. If any damage to the blade is observed, unscrew the retaining nut that holds.
the blade to the motor shaft and pull the blade off the shaft. Install a new fan blade, replacing any washers, and tighten the retaining nut. To test the condenser fan motor, disconnect the wires to the fan motor. Using a multimeter set at RX10, touch one probe to each terminal. The multimeter needle should show approximately 45 to 50 ohms resistance. A lower reading indicates the motor is faulty and needs to be replaced.
Next, set the multimeter at RX1000 and touch one probe to the motor terminals and the other probe to any unpainted metal part of the unit.
If the multimeter needle moves, the motor is grounded and needs to be replaced. To remove the motor, unscrew the bracket that holds the fan motor to its housing. Slide the motor out of the housing. Remove the fan blade from the old motor and attach to the new motor, replacing any washers. Install the new motor in its housing by screwing the bracket into place. Reattach the wires to the motor terminals and reconnect the ground wire.

SERVICING THE COMPRESSOR
The compressor is part of the sealed refrigeration system and should be replaced by a professional service technician. You can, however, test the compressor and certain components. Prior to testing, unplug the unit and remove the access cover to the mechanical housing. A small box mounted on the side of the compressor protects the relay, overload protector, and capacitor. Release the wire retaining clip that holds the cover in place and slip off the cover and the clip.
To test the compressor relay, pull the relay straight off the compressor without twisting or damaging it. If the relay has an external wire coil, hold the relay so that the word TOP is up. Using a multimeter set at RX1, place the probes on terminals S and M. The multimeter needle should not move. Remove the probe from terminal M and place it on the side terminal marked L. The multimeter needle should not move. Remove the probe from terminal S and place it on terminal M. The multimeter needle should sweep across the scale, indicating full continuity.
Turn the relay upside down. Using a multimeter set at RX1, place the probes on terminals S and M. The multimeter needle should sweep across the scale, indicating full continuity. Remove the probe from terminal M and place it on the side terminal marked L. The multimeter needle should sweep across the scale, indicating fully continuity. Remove the probe from terminal S and place it on terminal M. The multimeter needle should not move.
If the relay fails any of the tests listed above, the relay is faulty and needs to be replaced. Push a new relay onto the compressor terminals and replace the terminal cover. If the relay passes all the tests listed above, proceed to testing of the overload protector.
To remove the overload protector, use a screwdriver to gently pry open the circular spring clip that secures the overload protector to the compressor and snap out the overload protector. Pull the two wire connectors off the terminals. Using a multimeter set at RX1, touch a probe to each overload protector terminal. The multimeter needle should sweep across the scale, indicating full continuity. If the overload protector passes this test, proceed to testing of the compressor. If the overload protector fails this test, the overload protector is faulty and needs to be replaced. Reattach the push-on connectors to the new overload protector, clip it in place on the compressor, and replace the terminal cover.
For testing the compressor, use a multimeter set at RX1 to test each of the three terminal pins against each of the other two terminal pins. Each pair should show continuity. Then, with the multimeter set at RX1000, place one probe against the metal housing of the compressor (if necessary, scrape off a small amount of paint to ensure contact with bare metal). Place the other probe on each of the three terminals in turn. If any of the three terminals shows continuity with the housing, the compressor is grounded. If the compressor fails either test, call for service at 888-994-7636. If the compressor passes the tests, reinstall the overload protector, relay, terminal cover, and mechanical housing cover.
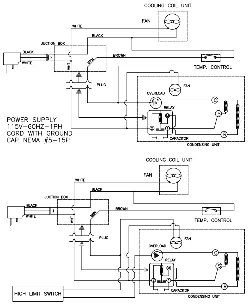
Wiring Diagram

Parts List

| ITEM | SERVICE PART | DESCRIPTION | 9205-513 | 9215-513 | 9225-513 | 9235-513 |
| D1 | RP HNG9902 | DOOR HINGE – LEFT | X | X | X | X |
| RP HNG9901 | DOOR HINGE – RIGHT | X | X | X | X | |
| D2 | IN GSK1020 | GASKET | – | X | X | – |
| IN GSK1025 | GASKET | X | X | X | – | |
| IN GSK1030 | GASKET | – | – | – | X | |
| D3 | RP DOR104 | REF DOOR ASSEMBLY – LEFT | X | – | X | X |
| RP DOR102 | REF DOOR ASSEMBLY – LEFT | – | X | – | – | |
| RP DOR103 | REF DOOR ASSEMBLY – RIGHT | X | – | X | X | |
| RP DOR101 | REF DOOR ASSEMBLY – RIGHT | – | X | – | – | |
| RP DOR101 | REF DOOR ASSEMBLY – CENTER | – | – | X | – | |
| D4 | HD HDL0103 | HANDLE, BLACK PLASTIC | X | X | X | X |
| D5 | EL PLG062W | PLUG, FOAM, WHITE | X | X | X | X |

| ITEM | SERVICE PART | DESCRIPTION | 9205-513 | 9215-513 | 9225-513 | 9235-513 |
| B1 | T07-1006 | EXTERIOR SIDE BASE | X | X | X | X |
| B2 | REFER TO PG 11 | REFRIGERATOR DOOR | REFER TO PG 11 | REFER TO PG 11 | REFER TO PG 11 | REFER TO PG 11 |
| B3 | T07-1025A-D17 | LOUVER PANEL | X | X | – | – |
| T07-1025B-D17 | LOUVER PANEL | – | – | – | X | |
| T07-1025C-D17 | LOUVER PANEL | – | – | X | – | |
| B4 | T07-1026-D17 | LOUVER CLIP | X | X | X | X |
| B5 | T07-1028C-D17 | CONDENSER SHROUD | X | X | – | – |
| T07-1028D-D17 | CONDENSER SHROUD | – | – | – | X | |
| T07-1028E-D17 | CONDENSER SHROUD | – | – | X | ||
| B6 | RF CON1406 | CONDENSING UNIT | X | X | X | X |
| T07-0500 | CONDENSING UNIT CLIPS | X | X | X | X | |
| REFRIGERATION PACKAGE | – | – | – | – | ||
| B7 | HD LEG9902 | BULLET LEG (STANDARD) | X | X | X | X |
| RQ LEG | BULLET LEG ASSEMBLY | X | X | X | X | |
| B8 | HD CST060 | LOCKING CASTER (OPTION) | X | X | X | X |
| B9 | HD CST061 | NON-LOCKING CASTER (OPTION) | X | X | X | X |
| NOT SHOWN | RF FLT251 | DRYER | X | X | X | X |
| OPTION | RP BCK1203 | SS BACK PANEL | X | – | – | – |
| OPTION | RP BCK1200 | SS BACK PANEL | – | – | – | X |

| ITEM | SERVICE PART | DESCRIPTION | 9205-513 | 9215-513 | 9225-513 | 9235-513 |
| S1 | HD CLP100 | SHELF CLIP | X | X | X | X |
| S2 | T07-1501A | SHELF SUPPORT BRACKET | X | X | X | X |
| S3 | HD THR100 | THERMOETER | X | X | X | X |
| S4 | HD SHL060 | WIRE SHELF | X | X | X | – |
| HD SHL105 | WIRE SHELF | – | – | – | X | |
| RQ SHLSM18 | WIRE SHELF ASSEMBLY | – | X | X | – | |
| RQ SHLSM24 | WIRE SHELF ASSEMBLY | X | – | X | – | |
| RQ SHLSM27 | WIRE SHELF ASSEMBLY | – | – | – | X |

| ITEM | SERVICE PART | DESCRIPTION | 9205-513 | 9215-513 | 9225-513 | 9235-513 |
| E1 | T07-1504C | EVAP SHROUD GUARD | X | X | X | X |
| E2 | RF FAN1401 | FAN | X | X | X | X |
| E3 | T07-0528-D17 | EVAP FAN SHROUD | X | X | X | X |
| E4 | RP HSG0801 | EVAP HOUSING | X | X | X | X |
| E5 | RP DRP011 | EVAP HOUSING DRAIN PAN | X | X | X | X |
| E6 | RP SHD0103 | EVAP HOUSING COVER | X | X | X | X |
| RP SHD0104 | X | X | X | X | ||
| E6 | RF COI125 | EVAP COIL | X | X | X | X |
| E7 | HD CNT1401 | CONTROL | X | X | X | X |
| E7 | T07-1507 | CONTROL KNOB GUARD | X | X | X | X |
| E8 | RP DSN0101 | DRAIN COVER | X | X | X | X |
| E8 | T07-0533 | EVAP HOUSING DRAIN TUBE | X | X | X | X |
| E9 | T07-0539 | PKG OPENING SUPPORT BRACKET | X | X | X | X |
| E9 | T07-0536 | PKG OPENING BOX | X | X | X | X |
| E10 | T07-1500 | EVAP HOUSING BACKING | X | X | X | X |
| ** | – | EVAPORATOR ASSEMBLY | – | – | – | |
| NOT SHOWN | RF VLV200 | VALVE | X | X | X | X |
Service Log
| Model No: | Purchased From: |
| Serial No: | Location: |
| Date Purchased: | Date Installed: |
| Purchase Order No: | For Service Call: |



















