

INSTRUCTION MANUAL
Horizontal Basis/Plus
ID: 807230
Important user information
Please read this entire manual to fully understand the safe and effective use of this product. In case you have any comments about this manual we will appreciate receiving them at the address below.
Warranty and Liability
Join Nordic A/S guarantees that the product delivered has been thoroughly tested to ensure that it meets its published specifications. The warranty included in the conditions of delivery is valid only if the product has been installed and used in accordance with the instructions supplied by Jouan Nordic A/S.
Join Nordic A/S shall in no event be liable for incidental or consequential damages, including without limitation, lost profits, loss of income, loss of business opportunities, loss of use, and other related exposures, caused by e.g. incorrect use of the product.
Symbols used in this manual
| NOTE Used to direct attention to a special item. |
Introduction
The HOLTEN LAMINAR HORIZONTAL BASIS/PLUS series are thoroughly tested products designed to protect the work process and the handled product against particle- or microbiological contamination.
The HORIZONTAL BASIS/PLUS series complies with I.E.S Recommended Practice; IES-RP-002- 86; January 1986; Laminar Flow Clean Air Devices and the Nordiska R3-foreningenns Norm for open a LAF-enheter.
In order to avoid unintended wrong attendance, please read this instruction manual carefully
Description
Principle of operation
A confined workspace in which stable horizontal unidirectional flow (laminar flow) provides protection for the product handled against particulate contamination from the surroundings and the operator.
All operations take place through the front. Positive pressure in the work chamber keeps the clean air flowing from the work chamber to the surroundings, avoiding the introduction of particle contamination to the work chamber.
Technical description
Airflow in the chamber through the perforated opening at the top of the unit, air from the surrounding room is drawn into the unit. The air is prefiltered through a filter with medium efficiency.
Pre-filter
The pre-filter efficiency is 83 % Ashrae 52/76 (gray.) corresponding to EUROVENT 4/5, classification EU 3. The air is then led to the fan.
Fan
The air is led to the fan at the top of the unit where the air is pressurized. The fan is of a self-compensating type and has only an insignificant drop in supplied air volume by an increase in back pressures. By means of a built-in transformer, the fan may be forced to operate at increased power. From the pressure plenum, the air passes the main filter.
Main filter
The filtering efficiency of the main filter is 99.999 % of particles 0.3 mm (D.O.P. test) EU 14. The dean air flows from the main filter through the work chamber in a horizontal unidirectional flow. The air returns to the suction opening of the unit passing through the surrounding space.

Figure 1: Flow patterns through the top of the HORIZONTAL BASIS/PLUS models.
Technical Data

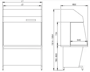
Figure 2: Dimensions of HORIZONTAL BASIS/PLUS models Plus/Basis
| HORIZONTAL BASIS/PLUS 0.9 | HORIZONTAL BASIS/PLUS 1.2 | HORIZONTAL BASIS/PLUS 1.5 | HORIZONTAL BASIS/PLUS 1.8 | |
| Length L1 | 945 mm | 1250 mm | 1555 mm | 1860 mm |
| Length L2 | 890 mm | 1195 mm | 1500 mm | 1805 mm |
| Weight, | 105 kg | 130 kg | 165 kg | 190 kg |
| Quantity of re-circulated air | 940 m3/h | 1260 m3/h | 1580 m3/h | 1900 m3/h |
| Dry heat emitted to the surroundings | 215 W | 282 W | 349 W | 415 W |
| Mains voltage | 230 V | 230 V | 230 V | 230 V |
| Mains frequency | 50 Hz | 50 Hz | 50 Hz | 50 Hz |
| Current intensity | 3 A | 3 A | 6 A | 6 A |
| Equipment | ||||
| Required mains cut-out | 10 A | 10 A | 10 A | 10 A |
| Sound level according to ISO 11202 | 57 dB (A) | 57 dB (A) | 57 dB (A) | 57 dB(A) |
Table 1.
Materials
| Subjects | Material | Treatment |
| Side windows | Tempered glass 5 mm | |
| Support stand Filter framing | Mild steel plate ST 1203, DIN 16023 | 60 mm polyester-coating pre-treated to corrosion class 1 |
| Cabinet | Polystyrene PS | |
| Tabletop | Stainless steel AISI 304 |
Functional parts
Components on HORIZONTAL BASIS/PLUS Plus/Basis:

Figure 3.
| 1. Main filter 2. Fan 3. Pre-filter 4. Control panel 5. Work chamber 6. Tabletop | 7. Floor stand (Accessory) 8. Light 9. Blanked off holes for valves —3 pcs. Options available to model Plus 10. Electrical outlets 11. UV-light |
Valves for gasses, vacuum, or carbon dioxide (CO2) are positioned in the left side window. An authorized technician should perform a connection.
The fan and the electrical parts e.g. the control panel transformers and light tubes are accessible through the cover placed at the top of the unit.
The light tubes are accessible from the work chamber.
Installation
- Check the dimensions of the unit (see figure 2, page 5) to assure free access to the area of installation.
- The place of installation should be without draught and where passing-by of persons is limited

| Pos. | Number used | |
| 1 | M8 x 20 mm screws | 4 – 7 |
| 2 | 8 mm washer | 4 – 7 |
| 3 | NR8 screws | 6 |
| 4 | 4 mm washers | 6 |
| 5 | 8 mm tooth lock washer | 6 |
| 6 | 8 mm washer | 6 |
| 7 | M8 x 16 mm screws | 6 |
The item may be delivered:
- Unassembled in which case points a) through f) should be carried out or
- Assembled, in which case points e) and f) should be carried out.
Assembly the unit
- Open the crate at the front of the unit and take the unit out.
- Unpack the floor stand and screw the sides and back together.
- Install the filter housing on top of the support stand and tighten the screws.
- Place the blower compartment on top of the filter housing, install and tighten the screws delivered with the unit on the back of the unit.
- Unpack the side windows and slide them into the correct position in the aluminum rails.

NOTE The side windows are made from tempered safety glass and will break into thousands of small pieces if they are damaged. - Adjust the leveling feet on the support stand so the tabletop is level.
• Prior to electrical connection it must be checked that the Mains supply corresponds to that stated on the type plate.
Operation HORIZONTAL Plus

Figure 4. Control panel on HORIZONTAL BASIS/PLUS PLUS.
A. Alarm signal lamp.
B. Push-button for UV-light (UV-light is optional).
C. Push-button for changing between normal and reduced speeds and signal light (yellow) for reduced fan speed.
D. Push-button with signal light (blue) for switching the light in the work chamber on/off.
E. Push-button for start/stop of fan and signal light (green) for normal fan speed.
- Re A: Red alarm light for insufficient flow. The velocity in the laminar flow is below the wanted minimum value. The green lamp E turns off when the alarm is on.
- Re B: Yellow lamp for UV-light, can only be activated when the main light is off. A built-in adjustable timer determines the on time. The pre-set on time is one hour.
- Re C: With the yellow switch it is possible to choose between normal and reduced fan speed. By operation, at reduced speed, the effectiveness of the product protection is reduced. When a product is handled in the unit it is therefore essential that the unit is operated at normal fan speed. The use of reduced speed minimizes the risk of contamination of the work chamber and enables standby running.
- ReD: The work chamber lighting can be switched on and off independently of the state of the fan.
- Re E: The fan is started and stopped by means of the green switch. By operation, at normal speed, the green signal light is emitting light.
- Re F: The hour counter is in operation whenever the fan is running – both at normal and at reduced speed.
Operating the lamp for the solenoid valve
Next to the control panel is mounted a yellow switch with a lamp for the solenoid valve, which can be switched on and off when the fan is running at normal or reduced speed. The valve will close when the fan is switched off.
The cabinet is equipped with an advanced control unit as a consequence of installing the solenoid valve. This unit will start up the fan and light automatically in case of power failure.
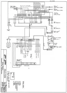
See section 14 the wiring diagram no.: 00065014 showing the principle in the electrical circuits.
Operation HORIZONTAL Basis

Figure 5: Control switches on HORIZONTAL Basis.
Work rules
Rules applying prior to the start of work
- Approximately 15 minutes prior to the start of work the fan of the unit is switched on.
- The work chamber is to be carefully cleaned and/or disinfected. Use 70% ethanol or something similar. It is recommended to use special lint-free wipes.
- Objects and remedies must be carefully cleaned and/or disinfected before being brought into the work chamber. • Necessary tools for use during work must be placed within reach.
- Put on necessary personal clothing for reducing particle emission from the operator (e.g. gloves, masks, and general cleanroom clothing). Special attention should be focused on hands and lower parts of arms, as these are the parts of the person most likely to emit particles near the product.
Important in order to work under clean conditions
- Never perform any work with the fan at reduced speed.
- Work with tranquil movements.
- Never overload the work chamber.
- Reduce the number of transports into the work chamber.
- Avoid tools with strong emission of heat.
- Do not position the unit at places with direct draught towards the work opening.
- Avoid placing the unit where many persons pass by.
- If UV-light is installed in the same room as HORIZONTAL Plus/Basis it may result in a discoloration of the cabinet. It may however be cleaned by the use of lint-free cloth and alcohol.
- For reliable operation, it is important that the airflow conditions are as undisturbed as possible. Therefore, never overload the work chamber – only tools necessary for the actual work should be placed in the work chamber.
Rules applying while working
- All work in the unit must be performed with tranquil movements. Quick arm movements in the work chamber may cause turbulence, which will draw contaminated air into the work chamber.
- The number of transports into the work chamber must be minimized. Transport of possibly contaminated material may in addition to the mechanical transport also cause the formation of airflow, which creates a connection between the product and the contaminated surroundings.
- Heat-emitting products or tools in the work chamber may disturb the unidirectional airflow. Around sources with strong emission of heat, the air is heated and thus creates an up current that will cause unstable conditions in the unidirectional flow. The protective effect of the unit may then be reduced.
- It is preferable to use hand or foot-operated Bunsen burners.
- Draught towards the front of the unit can destroy the protective effect of the unidirectional flow.
- The passing-by of persons in front of the unit should be minimized. A person passing in front of the work opening will create a pressure wave. Passing-by of a person might therefore cause air from the surrounding space to be pressed into the work chamber. The effect is intensified the faster the person is moving and the closer to the opening the passing takes place.
- Don’t place any objects close to the side windows, as this will create turbulence, which might reduce product protection.
Maintenance
Recommended maintenance
- Daily
The work area is cleaned. Be extremely careful when cleaning the work surface. - Weekly
Wipe the exterior of the unit with alcohol or a mild detergent of household type. - Regularly
The reliable operation of the unit is based on the following conditions:
- Correct air velocities.
- The efficiency of the installed HEPA filter.
NOTE A qualified technician should test these parameters after approximately 2.500 hours of operation or at least once a year. On the right-hand side of the unit, there is a label stating the time for the next service check-up.
| NOTE The side windows are made from tempered safety glass and will break into thousands of small pieces if they are damaged. |
Testing of air velocities in the horizontal unidirectional flow by means of an anemometer (see the enclosed test report).
Testing of the efficiency of the installed HEPA filter by means of a particle counter or a photometer the efficiency of the filter is verified (see the enclosed test report).
| NOTE Contact your local supplier for further information on test procedures. |
11.2. Repair
Control panels or switches and electrical parts e.g. transformer and main fuses are positioned behind the pre-filter in the top of the unit. When changing these parts, remove the pre-filter, unscrew the perforated cover, replace the broken parts, and remount the cover and the pre-filter.
11.3. Change of pre-filter
Change of pre-filter should be made whenever the surface of the pre-filter turns grey. • Remove the pre-filter and replace it with a new pre-filter. • Never try to clean the pre-filter as it is of a disposable type.
11.4. Change of the main filter
- The upper part (the blower compartment), containing the fan has to be removed from the unit. Unscrew the bolts at the back holding the blower compartment. Beware the upper part is heavy. When the bolts are removed the upper part must be supported and lifted from the unit.
- Unscrew the bolts underneath the tabletop holding the bottom part of the filter.
- Unscrew the corresponding bolts holding the upper part of the filter. These bolts will appear when the blower compartment has been removed.
- Pull out the black pressure plenum.
- Replace the HEPA filter. (Make sure that the lower filter fasteners are engaged with the bolts before inserting the new filter).
- Reassemble the above-described parts in reverse order.
11.5. Test
- Correct air velocities.
- The efficiency of the installed HEPA filter.
Troubleshooting
| NOTE If none of the following attempts to set the bench right will bring the bench to operate satisfactorily, a qualified technician should be called. |
| Problem: | What to do |
| The unit will not start and the light will not turn on. | • Check that the unit is connected to the wall socket. Is it switched on? If necessary, try with other equipment to see whether there is a normal voltage on the wall socket. |
| The unit starts, but the light will not turn on. | • Change starter and/or light tube. |
Spare parts
Spare parts for HORIZONTAL 0.9 Plus/Basis | ||||
Description | Amount | Mark | Specifications | HOLTEN no |
| Pre-filter | 1 pc | Filtration | VNF 290 385×883 | 95400214 |
| Main filter | 1 pc | Camfil | MODULAR MDA-2GW 762x915x66-01 PU | 95200059 |
| Light tubes | 2 pcs | Phillips | TLD. 18/83 | 00844029 |
| Starter | 2 pcs | Osram | ST 111,220-240 V-4-80W | 00844053 |
| Fuse cut-out | 2 pcs | 5*20 mm 10 AT | 00841274 | |
Spare parts for HORIZONTAL 1.2 Plus/Basis | ||||
Description | Amount | Mark | Specifications | HOLTEN no |
| Pre-filter | 1 pc | Filtration | VNF 290 385×1191 | 95400215 |
| Main filter | 1 pc | Camfil | MODULAR MDA-2GW 762x1220x66-01 PU | 95200510 |
| Light tube | 2 pcs | Phillips | TLD. 18/83 | 00844029 |
| Starter | 2 pcs | Osram | ST 111, 220-240 V-4-80W | 00844053 |
| Fuse cut-out | 2 pcs | 5’20 mm 10 AT | 00841274 | |
Spare Parts for HORIZONTAL 1.5 Plus/Basis | ||||
Description | Amount | Mark | Specifications | HOLTEN no |
| Pre-filter | 1 pc | Filtration | VNF 290 385×1492 | 95400216 |
| Main filter | 1 pc | Camfil | MODULAR MDA-2GW 762x1525x66-01 PU | 95200511 |
| Light tubes | 2 pcs | Phillips | TLD. 36/83 | 00844027 |
| Starter | 2 pcs | Osram | ST 111,220-240 V-4-80W | 00844053 |
| Fuse cut-out | 2 pcs | 5’20 mm 10 AT | 00841274 | |
Spare parts for HORIZONTAL 1.8 Plus/Basis | ||||
Description | Amount | Mark | Specifications | HOLTEN no |
| Pre-filter | 1 pc | Filtration | VNF 290 385×1800 | 95400217 |
| Main filter | 1 pc | Camfil | MODULAR MDA-2GW 762x1830x66-01 PU | 95200512 |
| Light tube | 2 pcs | Phillips | TLD. 36/83 | 00844027 |
| Starter | 2 pcs | Osram | ST 111, 220-240 V-4-80W | 00844053 |
| Fuse cut-out | 2 pcs | 5’20 mm 10 AT | 00841274 | |
Wiring diagram

| DC 81-62 Revision 1 | EC-Declaration of conformity | ![]() |
We:
Join Nordic A/S
Gydevang 17-19, DK-3450 AIlerod
Denmark
declare under our sole responsibility that the product
Model: Holten Horizontal Basis/Plus to which this declaration relates is in conformity with the following standard(s) or another normative document (s):
EN 292-1: 1991 – Safety of machinery Basic concepts – General principles for design. (Basic terminology, methodology) EN 292-2:1991 – Safety of machinery Basic concepts – General principles for design. (Technical principles and specifications)
EN 60204-1: 1999 – Safety of machinery – Electrical equipment of machines. (General requirements) EN 61010-1: 2001 – Safety requirement for electrical equipment for measurement, control, and laboratory use. (General requirements)
EN 61 000 -6-3:2001 and EN 61000.6-1: 2001 – Electromagnetic compatibility. (Generic emission/immunity standard – Residential, commercial, and light industry). EN 1050:1996 – Safety of machinery. (Principles for risk assessment).
following the provisions of:
Directive 98/37/EEC Machinery
Directive 731231EEC Low voltage
Directive 89/336/EEC Electromagnetic compatibility
Altered, 2003.03.28 
© Copyright 2003
Jouan Nordic A/S Gydevang 17-19 DK-3450 AIlenad Denmark
Telephone +45 48 16 62 00
Fax +45 48 16 62 97
e-mail: [email protected]
Home page: http://www.jouannordic.com



















