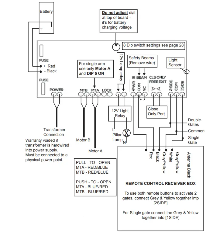
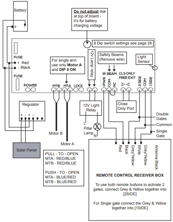
E8 Transformer Wiring

Product Information
The E8 D1 control board is a specially designed electronic panel that matches 12Vdc arm gate motors. It is used to control the opening and closing of gates, and has eight dip switch settings for customization. The control board can be used with both solar and transformer wiring setups. It also includes safety beams, a light sensor, and a 12V lamp relay and light relay. The control board should be mounted as close to the actuator arm as possible, connected with minimum .66mm 2 core electrical cable to reduce any voltage drop that could affect the performance of the system.
Product Usage Instructions
- Transformer Wiring Installation:
- The transformer must be connected to a physical power point; hardwiring it into the power supply will void the warranty.
- The dial at the top of the board should not be adjusted as it is for battery charging voltage.
- For single-arm use only, motor A and DIP 5 should be ON.
- Refer to page 28 for the 8 dip switch settings.
- Solar Wiring Installation:
- Do not connect both solar and transformer inputs simultaneously.
- For single-arm use only, motor A and DIP 5 should be ON.
- Refer to page 28 for the 8 dip switch settings.
- Double gates will open together but close one at a time to save on battery power.
- Setting Dip Switches on Control Board:
- Mount the control box as close to the actuator arm as possible, connected with a minimum .66mm 2 core electrical cable to reduce any voltage drop which will affect the performance of the system.
- Refer to the dip switch settings on the control board and set them according to your preferences.
- Refer to the user manual for detailed instructions on setting the dip switches.
- Remote Control Receiver Box:
- To use both remote buttons to activate 2 gates, connect Grey & Yellow together into [2SIDE].
- For a single gate, connect the Grey & Yellow together into [1SIDE].
- The receiver, regulator, and battery must be kept inside the control box out of the weather.
Transformer Wiring Installation
SINGLE AND DOUBLE WIRING SETUP

- DO NOT connect both solar and transformer inputs simultaneously
- IMPORTANT: Receiver and Battery MUST be kept inside the control box out of the weather
Solar Wiring Installation
SINGLE AND DOUBLE WIRING SETUP

- Double Gates – gates will open together but close one at a time to save on battery power
- DO NOT connect both solar and transformer inputs simultaneously
- IMPORTANT: Receiver, Regulator and Battery MUST be kept inside the control box out of the weather
Control Board – D1
The E8 D1 control board is specially designed to match 12Vdc arm gate motors. The electronic panel requires no maintenance as long as the gate operates in proper order and is kept dry and insect free. Mount the control box as close to the actuator arm (maximum 10m cable) as possible connected with minimum .66mm 2 core electrical cable to reduce any voltage drop which will affect the performance of the system.
Setting the Dip Switches on the control board:
- [1] ON = Delay sequence for Double-Leaf gate with solenoid lock
- [1] OFF = Gates open/close at the same time (DC ONLY)
- [2] ON = Small reverse before opening – (for solenoid lock use)
- [2] OFF = Gate open immediately without small reverse movement
- [3]OFF [4] OFF= Light ON (gate opens) & Light OFF 1 min. after gate closes
- [3]ON [4] OFF= Light ON, when light sensor/photocell detects dark ambient Light OFF 1min after photocell detects light, DO NOT USE on a solar-powered system
- [3]ON [4] ON= Light ON when gate is moving
- [5]ON= Single Gate Operation only (MT A)
- [5]OFF= Double Gate Operation (MT A & MT B)
- [6]OFF= Not in use
- [7]OFF [8] OFF= Disable Auto Close
- [7]OFF [8] ON= 30 sec. Auto Close
- [7]ON [8] OFF= 60 sec. Auto Close
- [7]ON [8] ON= 120 sec. Auto Close
SOLAR or BATTERY power only used: When the system is running on Solar or Backup Battery only, the arms will open together but close one at a time.
Long Range Receiver
TO PROGRAM REMOTES TO THE RECEIVER
- Step 1: press and hold remote button that is to trigger the opener. It is important that this button is continuously held from step 1 through to step 3.
- Step 2: place the jumper over the two LEARN pins on the PC Board for 2 seconds.
- Step 3: remove the jumper from the two pins.
- Step 4: release the button on the remote.
That particular button on the remote is now programmed to the receiver.
TO ERASE ALL REMOTES
- Step1: Place the jumper across the two ERASE pins
- Step2: The LED will flash 4 times to warn you that the remotes will be erased after which the LED will stay solid red
- Step 3: When the LED remains on solid, all the remotes have been erased Remove the jumper
MANUFACTURERS RECOMMENDATIONS AND COMMENTS
- For optimum range it is advisable to place the receiver a minimum of 2 metres vertically away from the gate motor e.g. top of gate posts.
- When placing the receiver out of the control box it is important to ensure that the cable entry point faces down. This is to ensure that water does not enter the receiver. The receiver housing is “SPLASH” proof, allowing it to be positioned externally. It is, however, not protected against a direct spray of water e.g. hose pipe or, as indicated above, not protected against rain should the cable entry point be facing upright. We recommend to silicon the hole where the cable comes out to prevent insect infestation.
- Make sure there are no exposed wires outside the receiver.
- Placing the receiver inside the motor housing will reduce the range of the receiver when the motor is in operation.
- Range may be affected by signals transmitted from another source.
- When coding remotes for use in a complex it is recommended that all remotes be physically numbered and a record be kept.
- All dependent on line of sight to the gate and interference which may reduce expected range.
Photocells/Eyebeams – Wired

INSTALLATION
- The best installation height should be more than 20cm
- Installation distance should be not less than 1m
- The infrared protection device should be vertically placed and in the same horizontal line
- Install the receiver and than the transmitter (when they are in a straight line, the OFF light of the receiver goes out)
AVOID DIRECT SUNLIGHT
Keypad – Wired
After wiring your keypad, check that it’s operational by entering the 4 digit factory code 2580. If you have double gates you will need to follow the setup noted below Double gate setup. Once gate/s are working with the factory code you can then move onto entering a new pin code/s. You can enter over 100 pin codes We recommend to silicon the hole where the cable comes out to prevent insect infestation.
Explaining the 3 digit user code and 4 digit pin code
When entering a new pin code you will be asked to enter in a 3 digit user code along with your 4 digit pin code. If having more than 1 pin code, the 3 digit user code must be different for each 4 digit pin code entered. The 3 digit user code is important to take note of as this is what you will need to remember if and when you need to remove your 4 digit pin code assigned to it. (eg. user code 147 & pin code 3698)
Enter a new pin code
- Press # (until the red light comes on) Press 1 2 3 4
- Press 7
- Enter 3 digit user code
- Enter 4 digit pin code
- Press and hold #
- Now test your pin code
Double gate setup
- Press # (until the red light comes on)
- Press 1234 6 000 1
Remove a pin code
- Press # (until the red light comes on) Press 1 2 3 4
- Press 8
- Enter 3 digit user code
- Press 1 2 3 4
- Press #
Back Light – (when pressing #, wait till red LED light comes on)
- Off Press – # 1234 6 2800
- On Press – #1234 6 2801
- On when pincode pressed only –
- press #1234 6 2802

Activating swipe card or key tag
- Press # (untill the red light comes on)
- Press 1 2 3 4
- Press 7 enter 3 digit user code
- swipe proximity card or key tag (you will hear a beep)
- Press and hold # (repeat for the next card/tag making sure you use a different 3digit user code for each one)
Factory reseting your keypad – 2580
- Press # (untill the red light comes on)
- Press 1 2 3 4
- Press 0 (both red lights flash)
- Press 1 2 3 4
- This function comes in handy when you don’t know the 3 digit user code to “remove a pin code”, however using the factory reset will wipe all user codes and pin codes from the keypad and sets it back to 2580. When you enter your new pin code it will wipe the factory setting 2580
Keypad – Wireless

Enter a pin code (4 digits) into keypad
- Enter program mode = 0 0 0 0 *
- Enter channel = 0 1 #
- Enter your pin code = ? ? ? ? # (pin code now entered)
Pairing receiver to keypad
- Press P1 on the receiver board (red LED will go solid)
- Enter your pin code = ? ? ? ? # (red LED will flash to say keypad and receiver are paired)
Delete pin codes from keypad
- Enter program mode = 0 0 0 0 *
- Press 0 0 # (all pin codes now deleted)
Turn off/on keypad backlight
- Enter program mode = 0 0 0 0 *
- Press 3 9 #
Battery test
- Enter program mode = 0 0 0 0 *
- Press 8 9 # (battery is OK with a long beep or if battery is low there will be a short beep andthe red LED indicator will show)
Unpair receiver to keypad
- Press P2 on the receiver board for 8 seconds (red LED will go solid, keypad and receivernow unpaired)
Keypad resetting
- Remove keypad from weather shield
- Awake keypad (press any button)
- Press the reset button located on top of the keypad for 5 seconds until all LED lights comeon
- Now release the reset button, resetting now complete (keypad codes will be cleared)
- Place back into the weather shield
Electric Gate Lock
SINGLE GATE LOCK SETUP


Other Information
Important Notice
An auto gate system cannot prevent burglary. It is only a replacement way for the user to open the gate. Auto gate systems are generally very reliable but they may not work under all conditions and they are not a substitute for prudent security practices or life and property insurance. Your auto gate system should be installed and serviced by qualified professionals who should instruct you on the level of protection that has been provided and on the system operations.
Note to Installers
This warning contains vital information. As the only individual in contact with the sytems user, it is your responsibility to bring each item in this warning to the attention of the users of this system. Systems Failures This system has been carefully designed to be as effective as possible. There are circumstances, however, involving fire, burglary, or other types of emergencies where it may not provide protection. Any auto gate system of any type may be compromised deliberately or may fail to operate as expected for a variety of reasons. Some but not all of these reasons may be:
Inadequate Installation:
A security system must be installed properly in order to provide adequate protection. Every installation should be evaluated by a security professional to ensure that everything is correct. Criminal knowledge:
This system contains security features that were known to be effective at the time of manufacture. It is possible for persons with criminal intent to develop techniques that reduce the effectiveness of these features. It is important that an auto gate system be reviewed periodically to ensure that its features remain effective and that it be upgraded or replaced if it is found that it does not provide the protection expected.
Power Failure:
Control units require an adequate power supply for proper operation. If a device operates from batteries, it is possible for the batteries to fail. Even if the batteries have not failed, they must be charged, in good condition and installed correctly. If a device operates only by AC power, any interruption, however brief, will render that device inoperative while it does not have power. Power interruptions of any length are often accompanied by voltage fluctuations which may damage electronic equipment such as security systems. After a power interruption has occurred, immediately conduct a complete system test to ensure that the system operates as intended.
Failure of Replaceable Batteries:
The expected battery life is a function of the device environment, usage a type. Ambient con-ditions such as high humidity, high or low temperatures, or large temperature fluctuations may reduce the expected battery life. A low battery will cause a low power condition in the system which will then have a problem functioning as usual. Regular testing and maintenance will keep the system in good operating condition.
Compromise of Radio Frequency (Wireless) Devices:
Signals may not reach the receiver under all circumstances which would include metal objects placed on or near the radio path or deliberate jamming or other inadvertent radio signal interference.
Component Failure:
Although every effort has been made to make this system as reliable as possible, the system may fail to function as intended due to the failure of a component.
Inadequate Testing:
Most problems that would prevent an auto gate system from operating as intended can be found by regular testing and maintenance. The complete system should be tested weekly and immediately after a break-in, an attempted break-in, a fire, storm, earthquake, accident, or any kind of construction activity inside or outside the premises. PLEASE VISIT OUR WEBSITE FOR TERMS AND CONDITIONS WWW.BMGI.COM.AU





















