Grazioli G-Max Meters Antenna For Radio Amateurs

Assembly and installation manual

INSTALLATION OF THIS PRODUCT NEAR POWER LINES IS DANGEROUS. FOR YOUR SAFETY AND BEFORE YOU BEGIN INSTALLATION, READ THE SAFETY INFORMATION SECTION IN THIS MANUAL
ATTENTION this page show the serial number DO NOT DISCARD
Grazioli is a registered trademark of GPF S.r.l.
Description and technical data
Description
G-Max by Grazioli antenne is a collinear vertical ground plane with high gain the whip is made with a 5/8 section above 1/4 lambda fed in phase, which can be tuned from 27 to 28.5 MHz and is therefore able to cover by adjusting the length the 10 or 11 m band. Made with the best materials available today, the telescopic tubes are made in Italy on our specifications and precision hard drawn in alloy AW6063-T66 and machined with latest generationLASER machines.
The tubes are fixing with Hy-Quality clamp in SS AISl-316 the bracket, screws, and U-bolt and V-bolt U-bolts are in SS AISI -304. For more information visit our web site www.grazioliantenne.com
Electrical data
Type ………………….. Ground Plane Collinear 5/8 over 1/4 >. in Phase
Frequency range …………………………. Tunable from 27 to 28.5 MHz
Impedance ……………………………………………………. 500 unbalanced
Radiation ……………………………………………………….. Omnidirectional
Polarization ………………………………………………………. Linear vertical
Gain …………………………………………………………….. 3.5dBd – 5.65dBi
Bandwidth@ SWR 2:1 ………………………………… >1.3MHz@27MHz
SWR@ resonance ………………………………………… <1.2 typical <1.1
Max. Input Power ………………………. 5000 Watts continuos all mode
Feed system ………………………………. Direct, with DC-Ground choke
RF connector ….. 500 UHF female, PTFE insulator, gold plated pin
NOTE: All electrical data published in this manual are measured with professional VNA and garanted at the antenna connector port, performance may vary due to the random variables associated with a specific application or installaton. www.grazioliantenne.com
mail: [email protected]
MOUNTING PARTS LIST
PARTS CONTAINED IN THE BOX
PIN DESCRIPTION Q,ty Checked
TM001140 Alu. Tube 0 10 x 1400 (25164″ x 55, 1) 4
TM01100 Alu. Tube 0 13 x 1400 (13164″ x 55, 1) 4
TM001 115 Alu. Tube 0 10 x 1150 (318″ x 45,3′) 1
TM02500 Alu. Tube 0 13 x 1150 (1/2″ x 45,3′) 1
TM01200 Alu. Tube 0 16 x 1150 (518″ x 45,3′) 1
TM01300 Alu. Tube0 19x 1150 (3/4″x45,3′) 1
TM01400 Alu. Tube022x 1150 (718″x45,3′)
TM01500 Alu. Tube025,5x 1150 (1 “x45,3″) 1
TM02400 Alu.Tube029x1150 (1-1/8″x45,3″) 1
TM02300 Alu. Tube 0 29 x 250 (1-118″ x 9,84″) 1
TM01700 Alu. Tube 0 33 x 1150 (1-5116″ x 45,3) 1
TM01000 Alu. Tube0 37,5x 1150 (1 ·1/2″x45,3) 1
TM02000 Alu. Tube 042 x 465 (1-21/32″ x 18,3′) 1
TM02100 Alu. Tube 0 42 x 680 (1-21/32″ x 26,8″) 1
TF00333 While Fiber Tube 0 38,8×265 (1-17/32″ x 10.4′) 1
TF00435 Grey Fiber Tube 0 26 x 365 (1.02″ x 14.4”) 1
ML00400 Alu. Coil.spring 0 116<9 tum 1
SV001 Hardware Bag – Mounting Parts
SV003 Hardware Bag – Mounting Parts 1
SV004 Hardware Bag • Mounting Parts 1
SV009 Hardware Bag – Mounting Parts 1
SV010 Hardware Bag – Mounting Parts 1
IM005 G-Max Assembly and installation manual 1
IE001 DANGER Label watch for wire 1
SV001 RADIALS FIXING PLATE BAG
P/N DESCRIPTION Q.ty Checked
CNUHF01 UHF female connector assembly 1
ROM1603 M16 seJTated lock washer SS304 1
DA00104 5/8-24 Hex. Nut 19 x 5 Brass niket plated 1
BF00131 010 x 100 Fiberglass radials reinforce
Tl00100 M4 x 64-013 IJ.Bolt 8
PS00100 Aluminum radials fixing plate 1
DAM400 M4 Nylon Hex. Nut SS304 16
ROM400 M4 Flat washer SS304 16
SV003 MOUNTING BRACKET BAG
P/N DESCRIPTION Q.ty Checked
VTM600 M6 x 35 Hex. socket head screw SS304 2
DAM600 M6 Nylon Hex. Nut SS304 2
DAM699 M6 H18 Hex. Nut SS304 4
ROM600 M6 Flat Washer SS304- 4
ROM601 M6 split lock washer S$304 4
ST00100 Mast moun~ng clamp bracket SS304 2
PR00104 10 x 10 x 30,5 brass pin nikel plated 4
Tl00200 MS x 170-054 V-Bolt SS304 2
CHBES Hex. 5 Allen Key 1
Safety information to read before proceeding to the assembly
PERICOLO – DANGER
THIS ANTENNA IS AN ELECTRICAL CONDUCTOR. CONTACT WITH POWER LINE CAN RESULT IN DEATH, OR SERIOUS INJURY. DO NOT INSTALL THIS ANTENNA WHERE THERE IS ANY POSSIBILITY OFCONTACT WITH HIGH VOLTAGE OR ARC-OVER FROM POWER CABLE. THE ANTENNA, SUPPORTING MAST AND/OR TOWER MUST NOT BE CLOSE TO ANY POWER LINE DURING INSTALLATION.
GPF-Grazioli ASSUMES NO LIABILITY IF FAULTY OR DANGEROUS INSTALLATION PRACTICES ARE USED. IF YOU ARE INSTALLING AN ANTENNA FOR THE FIRST TIME, CONTACT YOUR LOCAL INSTALLER IF CONSULTATION OR ASSISTANCE IS REQUIRED.
ATTENTION FOR YOUR SAFETY, CAREFULLY FOLLOW THE INSTRUCTIONS PROVIDED
# DO NOT install this product by yourself, minimum 2 experienced people are required, the antenna is heavy and can easily fall or drop you, with serious consequences for you and others.
# DO NOT start assembly on windy or rainy days, you could fall or even lose your life.
# DO NOT install this product near power lines, the minimum safety distance MUST be at least double the height of the antenna including the support pole!
LOCATION
This antenna will work in almost any place, it will work best when mounted and placed high, away from surrounding objects such as buildings, power lines, metal towers, cables and other antennas or metal objects. Our electrical tests found that there are no substantial changes in impedance as the height above the ground changes.
Step 1

Insert the thicker aluminum tubes TM02000 and TM02100 on the white glass fiber tube TF00333, then insert the INDAS01 coil and fix everything with the 3 screws VTM503, using 3 washers ROM502, 2 nuts DAM500, and the MA00400 (aluminum sleeve 010×53) REMARK: To avoid damage to the coil, hold the screws firmly with the Allen key, and tighten only the nut and the sleeve.
P/N Description Q.ty Pos.
TM02000 Alu. Tube 0 42 x 465 (1-21/32″ x 18,3″) 1 Box
TM02100 Alu. Tube 0 42 x 680 (1-21/32″ x 26,8″) 1 Box
TF00333 Fiberglass Tube 0 38,8 x 265 (1-17/32″ x 10.4) 1 Box
VTM503 M5x50 Hex. socket head screw SS304 3 SV010
DAM500 MS Nylon Hex. Nut SS304 2 SV010
ROM502 MS serrated lock washer SS304 3 SV010
MA00400 0 10 x 53 Feeding aluminum sleeve 1 SV010
INDAS01 DC-Ground Inductor Assembly (plastic Box) 1 SV010
Step 2

Fix the ring AN00100 to the PS00100 plate with the 6 ROM501 washers (grower M5) and the 6 VTM500 screws (Allen screw M5x16), then insert the connector (CNUHF01) into the plate and fix with the ROM1603 washer (toothed M16) and nut DA00104 (Hex. 19×5)
| P/N Description | Q.ty | Pos. | VTM603 |
| M6 x 10 Hex. socket set screw | 4 | SV004 | EC00100 |
| 83 x 18 x 12 “L” Aluminum bracket | 1 | SV010 | ROM600 |
| M6 Flat washer SS304 | 2 | SV010 | ROM601 |
| M6 slpit lock washer SS304 | 2 | SV010 | DAM601 |
| ROM1603 | M6 Hex. Nut SS304 | 1 | SV010 |
| VTM601 | M6 x 12 Hex. head screw SS304 | 1 | SV010 |
Step 3

Insert from the bottom up to the stop (see figure) the ring with plate previously assembled, and fix it firmly with the 4 set screws VTM603 (M6x10) then mount the “L” bracket on the connector, as shown in the figure, using the 2 ROM600 flat washers M6, the two ROM601 split washers M6, and fix everything with the DAM601 nut, and the VTM601 hexagonal screw.
| P/N | Description | Q.ty | Pos. |
| M6 x 10 Hex. socket set screw | 4 | SV004 | 83 x 18 x 12 “L” Aluminum bracket |
| 1 | SV010 | M6 Flat washer SS304 | 2 |
| SV010 | M6 slpit lock washer SS304 | 2 | SV010 |
| M6 Hex. Nut SS304 | 1 | SV010 | M6 x 12 Hex. head screw SS304 |
| 1 | SV010 | 1 | SV010 |
Step 4

DAMS00 (auto bloccante MS) Complete the lower tube fixing with the screw VTMS03 (Allen screw MSxS0), the washer ROMS02 (lock washer MS) and nut DAMS00 (self-locking MS)
| P/N | Description | Q.ty | VTM503 |
| M5 x 50 Hex socket head screw SS304 | 1 | SV010 | ROM502 |
| M5 serrated lock washer SS304 | 1 | SV010 | DAM500 |
| M5 Nylon Hex Nut SS304 | 1 | SV010 |
Step 5

Insert the aluminum tubes TM02300 and TM02400 on the gray Fiber tube, TF00435 then assemble as indicated on the drawing with the 4 Allen screws, the 4 toothed washers, the 2 nuts, and the 2 aluminum sleeves, taking care to position the coil attachment holes in horizontal.
| P/N | Description | Q.ty | Pos. |
| TM02300 | Alu. Tube 0 29 x 250 (1-1/8″ x 9,84″) | 1 | Box |
| TM02400 | Alu. Tube029x 1150 (1-1/8″x45,3″) | 1 | Box |
| TF00435 | Grey Fiber Tube 0 26 x 365 (1.02″ x 14.4″) | 1 | Box |
| VTM502 | M5 x 40 Hex socket head screw SS304 | 4 | SV010 |
| ROM502 | M5 serrated lock washer SS304 | 4 | SV010 |
| DAM500 | M5 Nylon Hex Nut SS304 | 2 | SV010 |
| MA00300 | 0 1 Ox 51 Fixing coil aluminum sleeve | 2 | SV010 |
Step 6

Insert the 3rd and last aluminum sleeve MA00300 on the coil ML00400 with the long stem facing the inside of the coil, and screw it for three or four turns.
| P/N | Description | Q.ty | Pos. |
| ML00400 | Alu. Coil-Spring 0 116-9 turn | 1 | Box |
| MA00300 | 0 10 x 51 Fixing coil aluminum sleeve | 1 | SV010 |
Step 7

Mount the coil on the supports at both ends and fix it firmly with the VTM602 set screw (the ends of the coil are bit longer and can protrude from the sleeve by about 1 cm) then position the MA00300 sleeve previously inserted into the coil at the 4.5 turn (at the hole on the fiber tube) insert the Allen screw VTM502 from the opposite side, and place the two toothed washers ROM502 under the sleeve as indicated by the arrow in the figure, then tighten the central screw moderately to avoid damage to the fiber tube, then screw firmly the last VTM602 grain on the aluminum sleeve.
| P/N | Description | Q.ty | Pos. |
| VTM502 | MS x 40 Hex socket head screw S8304 | 1 | SV010 |
| ROM502 | M5 serrated lock washer S8304 | 2 | SV010 |
| VTM602 | M6 x 8 Hex socket set screw 8S304 | 3 | SV010 |
Step 8

Assembly the fixing brackets, insert the 2 pins PR00104 into the bracket ST00100, then insert the Allen screw VTM600 and the self-locking nut DAM600.
| P/N | Description | Q.ty | Pos. |
| ST00100 | Mast mounting clamp bracket S8304 | 2 | SV003 |
| PR00104 | 10x10x30.5 brass pin nikel plated | 4 | SV003 |
| VTM600 | M6x35 Hex socket head screw 8S304 | 2 | SV003 |
| DAM600 | M6 Nylon Hex. Nut 8S304 | 2 | SV003 |
Step 9

Insert the brackets previously assembled in step 7, on the lower tube of the antenna positioning the first at about 1/1,5 cm from the lower edge and the other at about 30-32 cm away, lean on a flat surface to align them correctly, then lock them into place by tightening the Allen screws. To fix it on the support pole, use the 2 V-Bolt TI00200, the 4 ROM600 flat washers and the 4 ROM601 split lock washer and the 4 DAM699 M6 H18 nuts as shown in the figure.
| P/N | Description | Q.ty | Pos. |
| DAM699 | M6 H18 Hex Nut SS304 | 4 | SV003 |
| TI00200 | M6x170-054 V-Bolt SS304 | 2 | SV003 |
| ROM601 | M6 split lock washer SS304 | 4 | SV003 |
| ROM600 | M6 Flat washer SS304 | 4 | SV003 |
Step 10

NOTE to facilitate the assembly of the radials, we recommend gluing the fiberglass reinforcement bar BF00131 flush with the tube 013 TM01100 with silicone or hot glue, this will prevent it from moving while tightening the U-bolts. We also recommend preassembling the TI00100 U-bolts on the ground with the relative ROM400 washers and DAM400 nuts to avoid losing any pieces.
| P/N | Description | Q.ty | Pos. |
| TM01100 | Alu. Tube 013×1400 (25/64″ x 55, 1) | 4 | Box |
| TI00100 | M4x64-013 U-Bolt SS304 | 8 | SV001 |
| BF00131 | 010×100 Fiberglass radials reinforce | 4 | SV001 |
| ROM400 | M4 Flat washer SS304 | 16 | SV001 |
| DAM400 | M4 Nylon Hex Nut SS304 | 16 | SV001 |
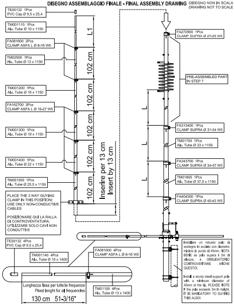
TUNING INSTRUCTIONS
FOREWORD, the tuning of this antenna depends on various factors, such as height from the ground or roof and distance from other antennas or metal poles nearby, which can alter the reflection coefficient and make tuning difficult. Furthermore, for the calibration, it is recommended to use an antenna analyzer type RIG-Expert, or better still a NANO-VNA calibrated at the termination of the test cable, these instruments simplify the tuning because in addition to having the graphical representation of the resonance, they can also measure the impedance on the Smith Chart, which helps to understand how to move during the tuning. The G-Max tuning is obtained by adjusting the lengths of the two sections above and below the phasing coil, the lower part under the coil where the 3 tubes are marked with the “L” dimension must be adjusted following the tuning table below, and move the resonance, (intended as a point of relative minimum SWR) towards the higher frequencies by shortening, or towards the lower frequencies by lengthening. While the upper part of about 5/8 above the coil, must be installed following the drawing on page 11 where the first 5 sections have a fixed length of 102cm, while the final part at the tip marked with the “L 1” dimension must always be adjusted following the values lin the table in order to obtain the correct impedance or closer to 50-0hm. BEFORE THE FINAL ASSEMBLY, we recommend for convenience to pre-tune the antenna on the ground, at least 3m from the ground in a space free from metal obstacles, therefore having reached the desired frequency, and the minimum SWR, remove the radials, and divide the radiator into two pieces immediately above the coil as shown on page 11, taking care to mark the position with a permanent marker, then reassemble everything in the final position on the roof. It is possible that there are slight differences in frequency ands, between the calibration on the ground and on the roof, in this case it will be necessary to adjust the lengths of the “L” dimension to move the resonance, remember that by shortening the frequency increases, and vice versa as you lengthen you go down, 1 cm of variation on all three tubes moves the resonance by about 200 KHz; at this point using the antenna analyzer with the “Smith Chart “function we will read the impedance (real part) if it is lower than the classic 500 the high part at the tip (“L 1” value) will be shortened by 3- 5cm at a time until the desired 500 is obtained, while in the opposite case if the impedance is higher than 500, the (“L 1” value) will always be lengthened by 3-5cm at a time until reaching values close to 500.
TUNING TABLE
| freq. MHz | “L” cm (lower) | “L1” cm (upper) | freq. MHz | “L” cm (lower) | “L1” cm (upper) |
| 27.15-27.2 | 102 | 105 | 27.9-28.0 | 96 | 85 |
| 27.4-27.5 | 100 | 95 | 28.2-28.3 | 94 | 75 |
| 27.7-27.8 | 98 | 90 | 28.4-28.5 | 92 | 70 |
FINAL ASSEMBLY DRAWING

MANUFACTURER’S DECLARATIONS
6040 Cavriana (MN) ITALY
Declares under its own responsibility the following
DECLARATION OF ORIGIN
All the products sold under its brand “Grazioli” are completely manufactured in Italy
COMPLIANCE DECLARATION (EU RoHS3)
All the antennas sold under its brand “Grazioli” comply the directive EU 2015/863 (also know as Rohs3) relating to materials containing potentially hazardous substances.
CE APPROVAL AND MARKING
All the antennas sold under its brand “Grazioli” don’t need any CE approval and marking, because the single antenna is a PASSIVE accessory, and not a complete radio system
3 Years WARRANTY
The products sold by GPF Sri with the “Grazioli” brand are guaranteed for a period of 3 years from the date of purchase, or 2 years of legal guarantee provided for by the Consumer Code, +1 year of extension paid by the manufacturer under the same conditions. The guarantee consists in the repair or replacement of the defective product that must be returned to GPF Sri (subject to written RMA authorization, and with transport at the expense of the consumer) which, having verified
the existence of NON-conformity, will repair or replace the product within a reasonable time .The aforementioned guarantee is valid only if certified by a valid fiscal document that shows the details of the product (s) sold, any interventions under guarantee do not extend the warranty period of the product.
The warranty does not include: Transport damage, defects caused by chemical agents or atmospheric
phenomena, breakdowns or damage due to tampering, if the damage or non-compliance is due to improper or negligent use.


















