Honeywell FAN Centers R8239A-H AT72H,J Q633A User Guide
SPECIFICATION
IMPORTANT: THE SPECIFICATIONS GIVEN IN THIS PUBLICATION DO NOT INCLUDE NORMAL MANUFACTURING TOLERANCES. THEREFORE, THIS UNIT MAY NOT MATCH THE LISTED SPECIFICATIONS EXACTLY.ALSO, THIS PRODUCT IS TESTED AND CALIBRATED UNDER CLOSELY CONTROLLED CONDITIONS, AND SOME MINOR DIFFERENCES IN PERFORMANCE CAN BE EXPECTED IF THOSE CONDITIONS ARE CHANGED.
TRADELINE MODELS
TRADELINE models are selected and packaged to provide ease of stocking, ease of handling and maximum replacement value. TRADE LINE model specifications are the same as standard models.
TRADELINE models:
- R8239A Fan Center–spdt switching; 38 VA trans former. For single-speed or 2-speed fan application
- R8239B Fan Center –dpdt switching; 38 VA transformer. For “total comfort” application with electronic air cleaner, humidifier and blower motor
- R8239D Fan Center–dpst switching; 1 normally open power pole, and 1 normally open pilot duty pole; 38 VA transformer. For l-speed fan application with an auxiliary circuit.
- R8239G Fan Center–spst switching; normally open pole; 38 VA transformer. For l-speed, 1 hp fan application
- R8239H Fan Center–spdt switching; 38 VA transformer. For 1- or 2-speed, 1 hp fan application.
- Q633A1OO7 Plate Mounted Relay Receptacle–for installing R8222 and R8228 relays on J-boxes. Includes leadwires for dpdt relay, metal relay cover, and labels for spst, spdt, and dpdt relays. A knockout allows mounting a SUPER TRADELINE AT72D transformer. See Table 1 or TRADELINE Catalog to order appropriate relay.
ADDITIONAL FEATURES: TRADELINE pack with cross reference label and special instruction sheet.
STANDARD MODELS
TABLE I–R8239 MODEL SPECIFICATIONS
| FAN CENTER | REPLACEMENT COMPONENTSa | RELAY HORSE- POWER | SWITCHING | INPUT VOLTAGE (V AC) | WIRING DIAGRAM
Fig. 5 Fig. 6 Fig. 7 Fig. 8 | |
| TRANSFORMER AND RECEPTACLE | RELAY | |||||
| AT72H | R8222B | 3/4 | Spdt | 120 or 208/240 | ||
| R8239B | AT72J | R8222D | 3/ 4 | Dpdt | ||
| R8239C | AT72H | R8222A | Spstr Contact | |||
| R8239D | AT72J | R8222U | 1 Power Contact, 1 Pilot Contact | |||
| AT 72J | R8222F | Dpst, 1 Contact, 1 Contact | ||||
| R8239F | AT72J | R8222C | 3/ 4 | both Contacts N.0. | Fig. 8 Fig. 7 Fig. | |
| R8239G | AT72H | R8228A | Spst, Contact | |||
|
| R8228B | |||||
ORDERING INFORMATION
WHOLESALER OR YOUR DISTRIBUTOR, REFER TO THE TRADE LINE CATALOG OR PRICE SHEETS FOR COMPLETE ORDERING NUMBER, OR SPECIFY.
- Order number.
- Transformer primary voltage.
- Accessories, if required.
IF YOU HAVE ADDITIONAL QUESTIONS, NEED FURTHER INFORMATION, OR WOULD LIKE TO COMMENT ON OUR PRODUCTS OR SERVICES, PLEASE WRITE OR PHONE:
- YOUR LOCAL HONEYWELL RESIDENTIAL DIVISION SALES OFFICE (CHECK WHITE PAGES OF PHONE DIRECTORY).
- RESIDENTIAL DIVISION CUSTOMER SERVICE HONEYWELL INC., 1885 DOUGLAS DRIVE NORTH Ml NNEAPOLIS, MINNESOTA 55422 (612) 542-7500
(IN CANADA–HONEYWELL CONTROLS LIMITED, 740 ELLESMERE ROAD, SCARBOROUGH, ONTARIO MIP 2V9) INTERNATIONAL SALES AND SERVICE OFFICES IN ALL PRINCIPAL CITIES OF THE WORLD.
STANDARD MODELS:
AT72H Plate-mounted Transformer-Relay Receptacle –use when cooling will be added later. Includes receptacle and leadwires for spst or spdt relay circuit; less R8222 or R8228 relay and relay cover. See Table I to order appropriate relay.
AT72J Plate-mounted Transformer-Relay Receptacle–use when cooling will be added later. Includes receptacle and leadwires for dpdt or dpst relay circuit; less R8222 or R8228 relay and relay cover. See Table I to order appropriate relay.
TRANSFORMER RATINGS:
Power Rating–38 VA. Primary Voltage–either 120 or 208/240V ac. Open Circuit Secondary Voltage –26 ~.5 volts. Overload Protection–Internal. Voltage Frequency–50/60 Hz.
CONTACT RATINGS: Contact ratings are for both normally open and normally closed contacts
R8239A–F.
| VOLTAGE | 120V AC | 240V AC |
| Full Load (amp) | 13.8 | 6.9 |
| Locked Rotor | 82.8 | 41,4 |
| 3/ 4 | 3/ 4 |
R8239G and H.
| VOLTAGE | 120V AC AC | |
| Full Load | 16 | 12 |
| Locked Rotor (amp) | 96 | 72 |
| Horsepower | 1 | 2 |
RELAY COIL RATINGS:
Inrush –20 VA maximum.
Sealed-9 VA.
Wattage–5 watts.
Pickup Voltage–must pick up below 18 volts.

FIG. 1–38 VA TRANSFORMER REGULATION CURVES.
PILOT DUTY RATINGS FOR R8239D PILC)T DUTY POLE:
Minimum–3 VA at 24, 120, 240, and 480V ac.
Maximum–25 VA at 24V ac, 125 VA at 120, 240, and 480V ac. Resistive–3 amps at 277V ac (0.75 power factor).
Powerpile (millivoltage )–The normally open pilotduty contacts are rated for Powerpile (millivoltage) applications: 0.25 amp at 0.25 to 12V dc.
TRANSFORMER PRIMARY LEADWIRE COLOR CODE :
120V–Black and white.
208/240V–black–common:
Red–208V. Orange –240V.
LEADWIRE COLOR CODE:
| R8239A AT72H | Spdt | — | Black–common Red–N.O. contact Brown–N.C. contact | |
| R8239B AT72J | Dpdt | Pole 1 | Black–common Red–N O. contact Brown–N.C. contact | |
| Pole 2 | Violet–common Red/Yellow–N.O. contact Yellow–N.C. contact | |||
| — | Both leadwires black | N.O. contact | ||
| R8239D | D pst | Pole 1 (power pole) | Both leadwires black | N.O. contact |
| Pole 2 (pilot duty pole) | Both leadwires red–N.0. contact | |||
| R8239E | Dpst | Pole 1 | Both leadwires black | black–N.O. contact |
| Pole 2 | Both leadwires red | N.O contact | ||
| R8239F | Dpst | Pole 1 | Both leadwires black | –N.O. contact |
| Pole 2 | Both leadwires red | N.O contact | ||
| R8239G | Spst | — | Both leadwires black | –N.O. contact |
| R8239H | Spdt | — | Black–common red | Red–N. O. contact Brown–N.C. contact |
LEADWIRES: 9 inch color-coded leadwires.
RELAY COIL LEADWIRE COLOR CODE: 2 blue leads connected to “C” and “G” terminals.
POWER CONSUMPTION: 7.0 watts maximum.
CONTACTS: Silver cadmium oxide.
MOUNTING: Mounts on standard 4 inch square junction box.
DIMENSIONS
UNDERWRITERS LABORATORIES INC. LISTED (for R8239A-H): File No. E4436, Guide No. XAPX. (R8222A-H): File No. E59779, Guide No. NLDX2. CANADIAN STANDARDS ASSOCIATION COMPONENT RECOGNIZED:CANADIAN STANDARDS ASSOCIATION COMPONENT RECOGNIZED:
R8239A-H–File No. LR1620.
R8222 (all models)– File No. LR35066.
EXTERNAL LOAD: R8239 and AT72H,J (with R8222 or R8228 relay) will operate the following typical Honeywell relay and/or contactor loads with up to 300 feet of No. 18 gauge wire (150 ft run). The maximum load for each application is:
- 2–R8230 Switching Relays.
- 2–R850 Contractors.
- 1 –R8230 Switching Relay and one R850 Cfmtactnr. R8239A-H): File No. E4436, Guide No. XAPX.
- 1 –R850 Contactor and one R8093 Thermal Delay Relay.
- 1 –R821O, R8212, or R8214 Contactor and one R8230 Relay
- 1–R821O, R8212, or R8214 Contactor and one R8093 Thermal Delay Relay.

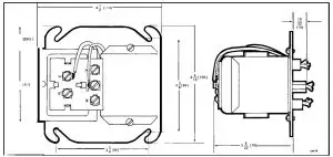
FIG. 2.APPROXIMATE R8239 AND AT72H WITH RELAY COVER INSTALLATION DIMENSIONS IN INCHE [MILLIMETRES] .

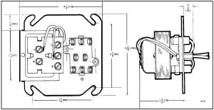
FIG.3. APPROXIMATE AT721+,J INSTALLATION DIMENsloNs IN INCHES [MI LLIMETREsI .

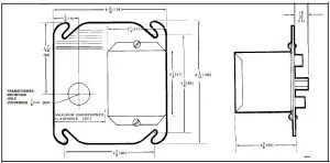
FIG.4. APPROXIMATE Q633AIo03 INSTALLATION DIMENSIONS IN INCHES [Mi LLiMETREs].
MEETS NEMA ST2-1973 “RESIDENTIAL CONTROLS- CLASS 2 TRANSFORMER, ” classification marked “NEMA Type D.”
ACCESSORIES:
The R8239 function can be achieved by plugging an appropriate R8222 or R8228 relay into an AT72H,J transforrner. The wiring hookups are similar to Figs. 5-9 with the exception of some leadwire colors. Order the appropriate relay, using Table I. The metal cover, Part No. 138705, is available to enclose the relay.
INSTALLATION
Caution:
- Disconnect power supply to prevent electrical shock and equipment damage.
- Installer must be a trained, experienced service technician.
- Always conduct a thorough checkout when installation is complete.
MOUNTING
The R8239, AT72H,J and Q633A1OO7 mount on a standard 4 inch square junction box. Make wiring connections in the junction box; then fasten the fan center to the box, placing the junction box screws through notches in the fan center mounting plate. On receptacles without relays, select and mount the appropriate relay (Table I) and attach the relay cover. A label identifying the relay used (furnished with TRADE LINE models) should be applied to the relay cover.
NOTE: Relay may be mounted in any position. With the terminals pointing down, pickup voltage is increased by 12 percent.
WIRING
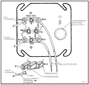
All wiring must comply with local codes and ordinances. Refer to information furnished with the system equipment or refer to Figs. 5-8 showing internal schematics and typical hookups for the fan centers. For R8239F, see Fig. 8; for Q633A1OO7, see Fig. 10. On Q633A1 007 Plate-mounted Relay Receptacle, leadwires are provided for additional relav pole positions. Insert the ‘required leadwires in the relay rec~ptacle as follows.
Determine the leadwire colors required for the relay and application desired (Fig. 10). Push the leadwire terminal into the receptacle plate from the side stamped
with the color code (Fig. 11). When inserting the leadwire, the tang on the quick-connect terminal must align with the small clearance slot in the terminal opening. Press the terminal in until it locks in place.

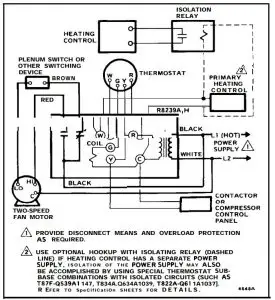
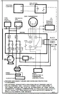
FIG.5–R8239A,H TYPICAL HOOKUPWITH 2-SPEED FAN IN HEATING-COOLING SYSTEM.

FIG.6. R8239B TYPICAL HOOKUP WITH 2-SPEED FAN. “TOTAL GOMFORT” APPLICATION PROVIDED WITH ELECTRONIC A I R CLEANER, HUMIDIFIER AND BLOWE R MOTOR.

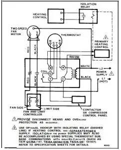
FIG. 7–R8239C,G TYPICAL HOOKUP WITH l-SPEED FAN IN HEATING-COOLING SYSTEM.

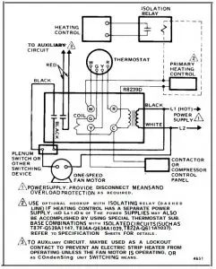
FIG. 8–TYPICAL HOOKUP R8239D WITH l-SPEED FAN IN HEATING-COOLING SYSTEM AND PI LOT DUTY CONTACTS TO POWER AUXILIARY CIRCUIT. R8239F IS SIMILAR , BUT HAS 2 NORMALLY OPEN POWER RATED CONTACTS.

FIG. Y–R&!39E TYPICAL HOOKUP WITH 2-SPEED FAN AND LIMIT CONTROLLER IN HEATING-COOLING SYSTEM.

FIG. IO–Q633A1OO7 RECEPTACLE pLATE WIRING HOOKUPS WITH TYPICAL RELAYS.

FIG. 1 l–BOTTOM OF Q633AIO07 PLATE-MOUNTED RELAY RECEPTACLE SHOWING LEADWIRE INSTALLATION.
CHECKOUT___________________________
Always conduct a thorough checkout when installation is complete. Place the system into operation. Operate the system through at least one complete cycle to make sure that the system equipment and the fan center operates as intended.
SERVICE_____________________________
Caution: Disconnect the power supply to prevent electrical shock and equipment damage.
The relay in the R8239 is field replaceable. See Accessories in SPECIFICATIONS section for appropriate relay. To replace the relay use the following procedure:
- Remove the 2 relay cover screws and remove the cover.
- Remove the plug-in relay from the receptacle, and replace with new relay.
- Replace the cover and 2 screws removed in step 1.
By using this Honeywell literature, you agree that Honeywell will have no liability for any damages arising out of your use or modification to, the literature. You will defend and indemnify Honeywell, it saffiliates and subsidiaries, from and against any liability, cost, or damages, including attorneys’ fees, arising out of, or resulting from, any modification to the literature by you.












