electriQ Low Energy Evaporative Cooler

SAFETY INSTRUCTIONS
- Carefully read the instructions before operating the unit
- This appliance is for indoor use only. Any outdoor use must be supervised and the unit must not be exposed to wet conditions such as rain.
- Rating: This unit must be only connected to a 220-240 V / 50 Hz earthed outlet.
- Installation must be in accordance with regulations of the country where the unit is used.
- If you are in any doubt about the suitability of your electrical supply have it checked and, if necessary, modified by a qualified electrician.
- This air cooler has been tested and is safe to use. However, as with any electrical appliance – use it with care.
- Disconnect the power from the appliance before changing filters, dismantling, assembling or cleaning.
- Avoid touching any moving parts within the appliance.
- Never insert fingers, pencils or any other objects though the guard
- This appliance is not intended for use by persons (including children) with reduced physical, sensory or mental capabilities. It is also not intended for use by those with a lack of experience and knowledge, unless they have been given supervision or instruction concerning the use of the appliance by a person responsible for their safety.
- Do not leave children unsupervised with this appliance.
- Do not clean the unit by spraying it or immersing it in water.
- Never connect the unit to an electrical outlet using an extension cord. If an outlet is not available, one should be installed by a qualified electrician.
- Never operate this appliance if the cord or plug is damaged. Ensure the power cord is not stretched or exposed to sharp objects / edges.
- A damaged supply cord should be replaced by the manufacturer or a qualified electrician in order to avoid a hazard.
- This appliance is designed for personal comfort and so should not be left unattended for extended periods.
- Any service other than regular cleaning or filter replacement should be performed by an authorised service representative. Failure to comply could result in a voided warranty.
- Do not use the appliance for any purpose other than its intended use.
- Never use the plug as a switch to start and turn off the air unit. Use the provided ON/OFF switch located on the control panel.
- Always place the unit on a dry and stable surface. Do not move or tilt the unit while the water tank is full.
- The appliance should not be installed in laundry or wet rooms.
- Do not use this unit in environments with flammable and explosive gases.
- Avoid keeping the unit in direct sunlight for a long period of time.
ENERGY SAVING AND UNIT SAFETY PROTECTION TIPS
- Do not cover or restrict the airflow from the outlet or inlet grills.
- For maximum performance the minimum distance from a wall or objects should be 50cm.
- Please make sure, while in operation, the water in the water tank does not exceed the MAX level and does not fall below MIN.
- Keep the filters clean. Under normal conditions, filters should only need cleaning once every three weeks (approximately). Since the filters remove airborne particles, more frequent cleaning may be necessary, depending on the air quality.
- In order to achieve maximum efficiency please place the unit near an open door or window. Evaporative Air Coolers work with an evaporative cooling mechanism which requires cross ventilation
- This unit will lose efficiency if the relative humidity in the room exceeds 60%
- The ambient operating temperature range is from 5°C to 40°C.
If used in low temperatures (as a humidifier) it is recommended to fill the water tank with warm (but not hot) water.
FEATURES
- Air Cooler, humidifier and air cleaner great in well ventilated large rooms and commercial spaces
- Alternative spot cooling solution for rooms and spaces which cannot be sealed or traditionally air conditioned
- 3 fan speeds and oscillation setting for improved air flow: low, medium and high speed allowing adjustment between maximum cooling and quiet operation
- Easy to use pop up touchscreen controls with magnetic remote control.
- Inverter motor for improved energy efficiency and quieter operation.
- Wheels for great mobility
- Large easy to fill tank
ALLERGY FILTER: The TiO2 coated filter attracts and reacts with various allergens and deactivates them.
BACTERIA FILTER: The bacteria filter is made of carbon fabric treated with microbial agents that traps and destroys harmful bacteria and microorganisms from the air.
ODOUR FILTER: The carbon filter effectively absorbs odours, smoke, chemicals, fumes and VOC’s from the air
PM2.5 FILTER: The cellulose based filter makes use of the flowing water to strip the air of unwanted impurities.
DUST FILTER: The dust filter eliminates micro particles such as pollen, skin cells, dust mites, pet dander, and mould spores. It removes the larger particles which contribute the most to air pollution.
HOW EVAPORATIVE AIR COOLERS WORK
The air cooler cools the air by means of evaporation. When water evaporates into the air, the result is a mixture of air and water molecules. This chemical change requires heat which is taken from the water molecules, resulting in a spot cooling effect. 
- The recommended relative humidity for optimum operation is 60% or lower. A drier climate makes for more noticeable cooling.
- The evaporative air cooler should not be used in enclosed or sealed spaces. It must be kept level and there must always be water in the water tank. Doors and windows should be open to allow free air flow. The evaporative air cooler works best when placed near an open window/air current.
- When the product is used for the first time the Honeycomb cooling media will have an odour, this should dissipate within a week of use.
DIAGRAM
INSTALLATION
This unit can easily be moved from one room to another. While moving the unit please note that it must always be kept upright and then placed on an even surface.
- Remove any packaging – keeping the air cooler in a vertical position.
- Make sure all parts are present and the unit is assembled correctly
- WATER TANK: Fill the water tank through the filling slot on the front of the unit with water or ice ensuring it does not to go above the MAX level.
- To prevent spillage, a container can be placed under the overflow outlet.
- Make sure that the honeycomb filter is properly inserted at the back of the unit.
- Connect the power plug to a working socket, and then press the power button.
CONTROL PANEL
OPERATION
DISPLAY PANEL

REMOTE CONTROL
The remote control enables you to control all the same functions as the control panel from a distance of upto 6 meters. The remote control should be pointed towards the receiver on the front of the air cooler.
ATTENTION:
- Do not mix old and new or different types of batteries
- If not in use for a prolonged period the batteries should be removed.
Please note: Design of the remote may vary.
FILLING THE WATER TANK
Before turning on the cooling function, please add water to the tank. The appliance can be used without water in air cleaner mode, but the evaporative cooling mode must be turned off. 
Before filling with water, open the water inlet on the front of the appliance, fill the water tank slowly and then return the water inlet into the original position. Only use clean tap water and do not fill the water beyond the maximum water level, as shown by the indicator on the side of the unit.
A container can be placed under the overflow outlet on the rear of the unit, to prevent damage to carpets / flooring due to overfilling.
Note: It is completely normal and in no way dangerous if the device has a slight odour or the water tank has slight discolouration when used for the first time.

MAINTENANCE
CLEANING
ATTENTION: Please turn off the appliance and disconnect from the mains before cleaning or performing any maintenance.
CLEANING THE SURFACE
- Clean the plastic housing with a duster or a soft wet cloth.
- Do not use chemical solvents (such as benzene, alcohol or gasoline) as they may cause irreversible damage.
- Make sure no water enters the control panel.
CLEANING THE WATER TANK 
- Unplug the appliance
- Drain the water reservoir and refill with fresh water
- Doing this at least once a week will help reduce any mineral deposits and keep the filters clean.
- Do not run the unit in cooling mode with stale water in the tank.
MAINTAINING AND CHANGING THE HONEYCOMB FILTER PADS
The appliance is supplied with a set of 3 honeycomb cooling / filters pads (back and sides). The cleaning frequency for the honeycomb filters depend on local air and water conditions. In areas where the mineral content of the water is high (hard water), mineral deposits may build up on the honeycomb filter and restrict air flow. If mineral deposits remain on the honeycomb pads, the filter should be washed under fresh water. We recommend cleaning the honeycomb filter at least every two months, depending on your needs.
For best results, allow the honeycomb filter to dry after each use by turning off the cooling function for 15 minutes (with empty water tank) before turning the unit off.
END OF SEASON MAINTENANCE
- Empty the tank and wash it.
- Allow the tank to drain and clean the Honeycomb pads
- Cover the unit and keep it in a dry place.
TROUBLESHOOTING
Do not repair or disassemble the unit by yourself, unauthorized repair attempts will invalidate the warranty and may cause bodily harm.
| Issue | Possible Reason | Solution |
| No power | 1. Power cord is not plugged in 2. No power from the socket. 3. The power button has not been pressed. | 1. Connect the power cord 2. Check socket is switched on – test with a different appliance. 3. Press the power button |
| No dust elimination | 1. The honeycomb filter is blocked. 2. The air inlet is blocked | 1. Clean the honeycomb filter. 2. Remove the obstruction |
| Odour emission from unit | 1. New unit. When the unit is used for the first time, the Honeycomb cooling media will have an odour, which will dissipate within a week of use 2. Honeycomb filter may have developed mold or bacterial growth | 1. No action required 2. Clean the filter pads with mild antibacterial solution. Dry before use. |
If the above solutions do not resolve the problem please contact the service centre.
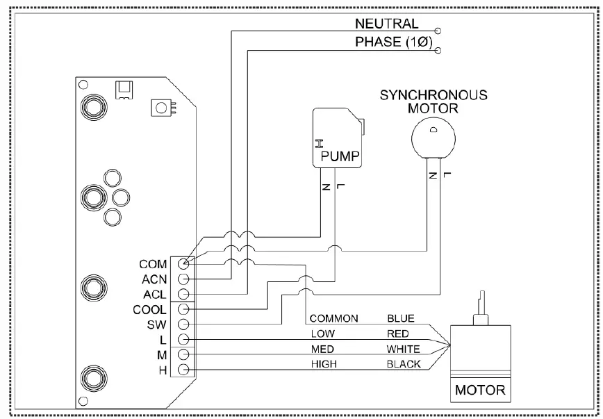
WIRING DIAGRAM

TECHNICAL DATA
Model Number: AC150E-V2
| Description | Symbol | Value | Unit |
| Water Tank | 16 | Litres | |
| Voltage | 220-240 | V | |
| Frequency | 50 | Hz | |
| Power | 145 | W | |
| Maximum fan flow rate | F | 5.75 | m3/min |
| Fan Power input | P | 70 | W |
| Service Value | SV | 0.08 | (m3/min)/W |
| Standby Power Consumption | PSB | <0.5 | W |
| Fan sound power level | LWA | <65 | dB(A) |
| Maximum air velocity | c | 33 | Meters/sec |
| Size (LxWxH) | 320 x 300 x 833 | mm | |
| Net weight | 7.5 | kg | |
| Measurement standard for service value | |||
| Contact details for obtaining more information | electriQ, Unit J6, Lowfields Way Elland, West Yorkshire, HX5 9DA | ||
APPENDIX
Disposal: Do not dispose this product as unsorted waste. Collection of such waste must be handled separately as special treatment is necessary.
Recycling facilities are now available for all customers at which you can deposit your old electrical products. Customers will be able to take any old electrical equipment to participating civic amenity sites run by their local councils. Please remember that this equipment will be further handled during the recycling process, so please be considerate when depositing your equipment. Please contact the local council for details of your local household waste recycling centers.
electriQ UK SUPPORT
www.electriQ.co.uk/support
Please, for your own convenience, make these simple checks before calling the service line.
If the unit still fails to operate call: 0871 620 1057 or complete the online form
- Is the unit plugged into the mains?
- Is the fuse OK?
- Switch the unit off and wait three minutes to see if the issue is resolved. Restart the unit.

Office hours: 9AM 5PM Monday to Friday
www.electriQ.co.uk
Unit J6, Lowfields Way Elland, West Yorkshire HX5 9DA






















