AXMINSTER 505100 C0 Metal Turning Lathe
IMPORTANT SAFETY INSTRUCTION
READ ALL INSTRUCTIONS AND WARNINGS BEFORE USING THIS TOOL Operator
PLEASE REMEMBER
- When using electric tools, machines or equipment, basic safety precautions should always be followed to reduce the risk of fire, electric shock, and personal injury.
- Keep work area clean. Cluttered areas invite injuries.
- Consider work area conditions. Do not use machines or power tools in damp, wet, or poorly lit locations. Do not expose equipment to rain, keep work area well lit. Do not use tools in the presence of flam-mable gases or liquids.
- Keep children away, all children should be kept away from the work area.
- Guard against electric shock. Prevent body contact with grounded surfaces such as pipes, radiators, ranges, and refrig erator enclosures.
- Stay alert. Never operate if you are tired.
- Do not operate the product if under the influence of alcohol or drugs. Read warning labels on prescriptions to determine if your judgment or reflexes might be impaired.
- Do not wear loose clothing or jewelry as they can be caught in moving parts.
- Wear restrictive hair covering to contain long hair.
- Use eye and ear protection. Always wear.
- Keep proper footing and balance at all times.
- Do not reach over or across running machines.
Before operations
- Be sure the switch is OFF when not in use and before plugging in.
- Do not attempt to use inappropriate attachments in an attempt to exceed the tool”s capacity. Approved accessories are available from the dealer or machine maker.
- Check for damaged parts, before using any tool, any part that appears damaged should be carefully checked to determine that it will operate properly and perform its intended function.
- Check for alignment and binding of all moving parts, broken parts or mounting fixtures and any other condition that may affect proper operation. Any part that is damaged should be propped early repaired or replaced by a qualified technician.
- Do not use the tool if any switch does not turn off and properly
Operation
- Never force the tool or attachment to do the work of a larger industrial tool. It is designed to do the job better and more safely at the rate for which it was intended.
- Do not carry the tool by its power cord.
- Always unplug the cord by the plug. Never yank the cord out of the wall.
- Always turn off the machine before unplugging.
IF THERE IS ANY QUESTION ABOUT A CONDITION BEING SAFE OR UNSAFE, DO NOT OPERATE THE TOOL!
Grounding Instructions
This machine has a three-prong plug, the third prong is the ground. Plug this cord only into a three-prong receptacle. Do not attempt to defeat the protection the ground wire provides by cutting off the round prong. Cutting off the ground will result in a safety hazard and void the warranty.
DO NOT MODIFY THE PLUGIN ANY WAY. IF YOU HAVE ANY DOUBT, CALL A QUALIFIED ELECTRICIAN.
SPECIFICATIONS
- Max. swing over bed 100 mm
- Max. length of workpiece 125 mm
- The hole through spindle 10 mm
- A hole through tailstock quill 10 mm
- Spindle speed (Variable speed) 100-3800 rpm ± 10%
- Motor output power 150 W
- Packing size 500x400x310 mm
- Net/Gross weight 13 / 22 kgs
FEATURES

- Cover
- Headstock
- Emergency Stop Switch
- Variable speed control knob
- Power light
- Yellow light
- Chuck cover
- 3-jaw chuck
- DC motor
- Tool rest (optional)
- Tailstock casting
- Tailstock handwheel
- Handwheel
- Base
- handwheel
- Bedway
- Lead screw
THE HEADSTOCK
The motor provides a direct drive to the spindle via an internal tooth type belt. Spindle speed is variable, and is regulated by the Speed Control Knob(4). Located on the main control panel.
The 3-jaw self-centering chuck(8) is mounted on the spindle flange. To remove the chuck, simply remove the three securing nuts to rear of the flange allowing it to be pulled free together with three mounting studs.
Note: The Chuck has a protection cover(7). Opening the cover, main power of the lathe will be switched off, so keep closing the cover while running.
THE TAILSTOCK
The Tailstock Casting(11), may be moved along the bed to any desired position and is secured in position by force of two screw (Front of the tailstock,) to lock or loose the wedge of the tailstock, then you can remove or fix the tailstock casting.
THE SADDLE AND THE CROSS-SLIDE
The saddle carries the Cross-Slide, on to which is mounted the Tool Rest(10) allowing intricate and delicate operations to be performed. It may be driven by a leadscrew, Via a Drive Nut, to provide automatic feed when the Clutch(1) at the right position, is operated.
UNPACKING & PREPARING FOR USE
On receipt, carefully unpack the lathe, inspect to ensure that not damage was suffered in transit and all parts are accounted for. Should any damage be apparent, or parts are missing, please contact your dealer immediately. With assistance, considering the weight of machine, raise it on to a good solid surface or workbench. Proceed to remove all traces of preservative with paraffin or good quality solvent, and lightly oil all machined surfaces. Saddle, cross-slide and compound slide adjustments are all factory set to ensure smooth movement in both directions. If however the adjustments have been upset during transit, indicated by stiff or erratic movement, refer to ‘settings and adjustments’ for the methods of adjustment. All hex. Keys and spanners necessary to carry out various adjustments are supplied, together with a chuck key for the 3-jaw chuck and a spare fuse. The fuse holder is located on the main control panel. The three external jaws for the 3-jaw self centering chuck. Extend the capacity of the chuck and are discussed in greater detail under “Accessories”.
MOUNTING THE MACHINE
The machine should be mounted on a workbench, of sufficient height so that you do not need to bend your back to perform normal operations.
Ensure the location is adequately lit and that youwill not be working in your own shadow.
STARTING PROCEDURE
- DURING INSTALLATION-INITIAL START.
First put the lathe plug in the socket then release the Emergency Stop Switch (3), the power lamp(5) lights. Switch on the machine by GENTLY turning the Variable Speed control knob(4), clockwise. A click will be heard as power is turned on, but the spindle will not rotate until the knob is turned clockwise a little further. Speed will increase progressively the further the knob is turned.
Run of a total 5 minutes during which time gradually increase spindle speed to its maximum. Run for at least 2 minutes at this speed before stopping the machine and disconnecting from the mains supply.
Check that all components are still secure and working freely and correctly.
Check also to ensure the mountings are secure.
Should any adjustments be necessary, refer to the appropriate section under ‘Settings and Adjustments’. - STARTING UNDER NORMAL CONDITIONS
- Take all necessary precautions previously stated, and ensure the workpieces can rotate fully without obstruction.
- Proceed start the machine as described in Section A above.
- If the machine is finished with or is to be left unattended, turn the Variable speed control knob to the OFF position then disconnect from the mains supply.
ATTENTION
The power supply system of this machine has an automatic overload protective device. If cutting or drilling too deep, the system will stop working, and a yellow lamp (6, on the main panel) will light. Just turn off the Variable Speed control knob (4) and then turn on again. The system will work again and the yellow lamp will go off automatically.
OPERATION
SIMPLE TURNING
Before starting the machine, as described above, it is imperative that the setup for the type of work to be carried out is fully checked. The following notes are guidelines as to how to set up the lathe in order to carry out a simple turning operation. ALWAYS plan your work. Have drawings or a plan on hand together with any measuring instruments you may require, such as micrometers/ verniers / cailpers etc. Select a cutting tool that will produce the desired cut and mount in the tool rest, with as little over-hang as possible, securing it using three hex socket head screws. (ideally, the overhang should be approx. , 6mm but not more than 8mm for a straight tool).
It is IMPORTANT to ensure that the tip of the cutting tool is on the center line of the work, or very slightly below it. On no account should it be above the center line.
Where necessary shims should be used beneath the tool in order to achieve the correct height, or, if the tip is too high, the only recourse is to select another tool or grind down the tip.
To check the tip is at the correct height, position the tool so that the tip is almost touching the point of the tailstock center. They should coincide. If necessary make adjustments using shims, grind down the cutting tip or select another tool.
If the tailstock is not to be used, you may remove it completely by slackening off the securing nut at its base, and sliding it free of the bed.
Mark the surface of the work at the point where the cut is to end, i.e. the shoulder, using a scriber or similar means, and move the saddle so that the cutting tool is directly opposite the mark, then wind in the cross-slide so that the tool touches the surface of the work. Whilst carrying out these manovres, rotate the chuck by hand to ensure that nothing will come into contact with if when turning takes place, i.e. there is adequate clearance between the saddle , cross-slide, tool post or cutting tool, and the chuck. When satisfied retract the cutting tool and wind the saddle away from the headstock, then wind the cutting tool up to the work, somewhere along the length to be cut, whilst rotating the work by hand, using the chuck.
Continue to advance the cutting tool slowly, until it just touches the surface. Record this position by zeroing the scale on the cross- slide, i.e. turn the moveable scale until the tool is a short distance from the right hand edge of the work. Wind in the cross-slide again one full until the zero marks again coincide.
IMPORTANT
If you go past the zero marks, back off again at least one half of a turn, then slowly bring the marks back together. Whenever you use the scale, as an indicator, to advance the cross-slide or compound slide. ALWAYS use this procedure to alight the marks. This is to take into. Continue to turn the handle an amount equivalent to your desired depth of cut.
NOTE
We recommend that for rough cutting, you do not exceed 0.010”(0.25mm) as your depth of cut.
The setup is now complete to begin your cutting operation, but before starting, check the position of the Clutch for changing the manual & auto feeding set to left ( a hand).
Switch the machine ON as described under ‘Starting Procedure’ and slowly feed the cutting tool into the work using the manual feed handle. Proceed until you reach the previously marked line on the work, then retract the tool one or two complete turns on the Cross-slide feed handle. Wind the saddle back to the beginning then wind the tool the same number of turns “in”, plus the depth of desired cut, and proceed to cut once more.
NOTE
this describes the procedure for general, rough cutting. For other types of cuts-finishing, cutting shoulders etc., you should consult a suitable handbook.
IMPORTANT
Your left hand should always be free in order to hit the emergency stop should it become necessary.
MAINTENANCE
For maximum performance, it is essential that the lathe is properly maintained.
BEFORE USE
Always inspect before use. Any damage should be repaired and maladjustments rectified. Damage to machined surfaces should be repaired with an oil stone. Test by hand to ensure smooth operation of all parts before use.
Inject a few drops of oil to the oilways at both leadscrew bearing (each end bracket once outwice during the day if used continuously.
Inject a few drops also to the compound slide oil way, located on the slide top surface, between the two hex socket head screws.
AFTER USE
Remove all swarf from the machine and thoroughly clean all surfaces. If coolant has been used, ensure it has completely drained from the tray. Components should be dry, and all machined surfaces should be lightly oiled. Always removed cutting tools, and store in a safe place.
MOTOR BRUSHES
The motor brushes may be changed by unscrewing the caps, at the upper of the motor, beneath the headstock.
SETTINGS AND ADJUSTMENTS
Occasionally, it may be necessary to readjust various components in order to maintain optimum performance. The adjustments that may be performed are as follows:
A. CROSS-SLIDE ADJUSTMENTS
The cross-slide is mounted on a dovetail slide, as shown below. Between the sloping surfaces on one side of the dovetail, a “jib strip” is inserted, which may be tightened against the dovetail under the influence of three adjuster, or “jib” screws, mounted along it’s length.
The jib screws are to be found on the right hand side of the slide, directly beneath the compound slide handle. In time, wear will occur on the mating surfaces resulting in a “sloppiness” of action. To adjust the jib strip, account for wear and ensure the slide moves evenly and smoothly, proceed as follows:
- Slacken off all lock nuts and screw in the jib screws evenly,
i. e. use the same torque for each screw. The slide should be held firmly. Test by trying to turn the handle, but do not force it. - Screw out each jib screw by one quarter of a turn only, and nip up the lock nuts.
- Test again, by turning the handle, the movement should be even and smooth along its complete length.
- If the movement is too slack, screw all adjusters “in” by one eighth of a turn, and re-try. Similarly, if the movement is too stiff, screw “out” the adjusters by one eighth of a turn until the correct adjustment is attained.
- Tighten all lock nuts taking care to ensure you do not move the jib screws whilst doing so.
- When completed, retract the slide fully and apply oil to all mating surfaces and the feed screw thread, then wind the slid back to its normal position.
B. TAILSTOCK ADJUSTMENTS
The tailstock locked by one lock screw, if loose the lock screw the tailstock can moved to left or right, when lock the lock screw(front the tailstock) then the it can fixed any position on the bed way.
NOTE
It is important that the cross-slide and compound slide adjustments are correctly out and that there is no “sloppiness” of action. Any maladjustment will have a serious effect on the quality of your work, as they will all be transferred to the tool tip. It is vital that there is as little movement of the tool as possible.
ACCESSORIES
A range of accessories is available from your versatility of your machine. These are as follows: NOTE: The accessories is “Optional accessories”, you can buy it from your dealer or the factory.
Parts Diagram

Parts List ( I )
| Item | Part name | Qty. | Item | Part name | Qty. |
| 1 | Bed way | 1 | 51 | Screw M5*20 | 2 |
| 2 | Leadscrew left support | 1 | 52 | Small washer 5 | 2 |
| 3 | Screw M6*14 | 10 | 53 | Nut M5 | 2 |
| 4 | Protective cover for leadscrew | 1 | 54 | Motor connect plate | 1 |
| 5 | Screw M4*6 | 1 | 55 | Washer 5 | 3 |
| 6 | Screw ST2.9*6.5 | 3 | 56 | Screw M5*14 | 3 |
| 7 | Screw M3*8 | 4 | 57 | key 3*16 | 1 |
| 8 | PC Board | 1 | 58 | DC Motor | 1 |
| 9 | Electricity fixed plate | 1 | Mat plate | 1 | |
| 10 | Screw M6*12 | 6 | 60 | Screw ST2.9*9.5 | 4 |
| 11 | Rubber pad | 4 | 61 | Electric box cover | 1 |
| 12 | Nut M6 | 6 | 62 | Emergency stop button | 1 |
| 13 | Small washer 6 | 10 | 63 | Variable speed control knob | 1 |
| 14 | Switch label | 1 | 64 | Yellow lamp | 1 |
| 15 | lock connect | 2 | 65 | Green lamp | 1 |
| 16 | Power line | 1 | 66 | Variable speed control | 1 |
| 17 | Base | 1 | 67 | Fuse box | 1 |
| 18 | Nut M4 | 5 | 68 | plastic tube | 1 |
| 19 | Spring washer 4 | 7 | 69 | Screw M4*8 | 2 |
| 20 | Screw M4*10 | 3 | 70 | protective cover for chuck | 1 |
| 21 | leadscrew | 1 | 71 | Rotate shaft | 1 |
| 22 | Leadscrew right support | 1 | 72 | key 3*6 | 1 |
| 23 | Handle wheel | 3 | 73 | Spacer | 1 |
| 24 | Cap nut M5 | 3 | 74 | Compress spring L=16 | 1 |
| 25 | Rotate small handle | 3 | 75 | Screw M2*20 | 2 |
| 26 | Handle screw | 3 | 76 | Micro switch | 1 |
| 27 | Screw M4*6 | 9 | 77 | Nut M2 | 2 |
| 28 | Flat washer 4 | 4 | 78 | Electric box | 1 |
| 29 | Dust guard | 1 | 79 | Knife rest | 1 |
| 30 | 3 jaw chuck | 1 | 80 | Screw M4*6 | 1 |
| 31 | Spindle | 1 | 81 | Screw M6*35 | 1 |
| 32 | Bearing 17*35*10 | 2 | 82 | Tailstock shaft | 1 |
| 33 | check ring 35 | 2 | 83 | Screw M6*16 | 1 |
| 34 | Screw M6*40 | 3 | 84 | Set screw | 1 |
| 35 | Fixed support | 1 | 85 | Set screw M6*8 | 1 |
| 36 | Screw M4*8 | 2 | 86 | Tailstock shaft leadscrew | 1 |
| 37 | Check ring 17 | 1 | 87 | Small handle | 2 |
| 38 | V pulley | 1 | 88 | Nesting | 1 |
| 39 | Adjust ring | 1 | 89 | baffle | 1 |
| 40 | Washer | 1 | 90 | Tailstock | 1 |
| 41 | Headstock | 1 | 91 | Screw M5*8 | 1 |
| 42 | Pulley cover | 1 | 92 | Screw M4*16 | 2 |
| 43 | Nut M4 | 4 | 93 | Saddle nut | 1 |
| 44 | Washer 4 | 4 | 94 | Leadscrew | 1 |
| 45 | Screw M4*8 | 6 | 95 | Saddle nut | 1 |
| 46 | Higne 38*31 | 2 | 97 | Small washer 4 | 4 |
| 47 | Check ring 8 | 2 | 98 | Screw M4*10 | 4 |
| 48 | V belt | 1 | 99 | Nut support | 1 |
| 49 | V pulley | 1 | 100 | Bolt M4*10 | 4 |
| 50 | Spring washer 6 | 4 | 101 | Washer 4 | 2 |
Parts List (II)
| Item | Part name | Qty. | Item | Part name | Qty. |
| 102 | Leadscrew nut | 1 | 116 | Baffle | 1 |
| 103A | Saddle | 1 | 117 | Screw ST 2.9*6.5 | 2 |
| 104 | Screw M6*20 | 1 | 118 | Filter | 1 |
| 105 | Saddle wedge | 1 | 119 | Porcelain | 1 |
| 106 | middle saddle | 1 | 120 | Cap screw M4*14 | 2 |
| 107 | Rest nut | 1 | 121 | Support | 1 |
| 108 | Main label | 1 | 122 | Press plate | 2 |
| 109 | baffle | 1 | 123 | Set screw M4*6 | 4 |
| 110 | Screw M5*10 | 1 |
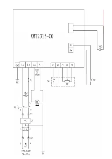
Electrical Circuit Diagram for 230V
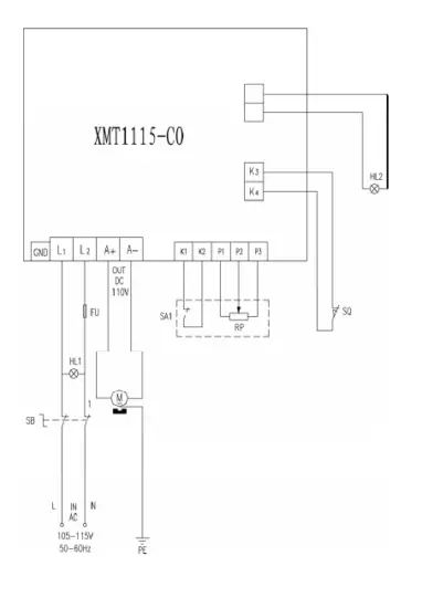
Electrical Circuit Diagram for 110V
The Axminster guarantee
Buy with confidence from Axminster!
So sure are we of the quality, we cover all parts and labor free of charge for three years!
For more information visit axminstertools.com/3years
The packaging is suitable for recycling.
Please dispose of it in a responsible manner.
EU Countries Only
Do not dispose of electric tools together with household waste material. By law they must be collected and recycled separately.
AXMINSTER 505100 C0 Metal Turning Lathe




















