GLOBAL INDUSTRIAL F20700431 Heating Plate

Instruction Manual
RC Heating Plate
- F20700431, F20710431
RC2 Heating Plate, 2-Position
- F20700430, F20710430
General Information
- Before using the unit, please read the following instruction manual carefully.
Caution
- Do not dispose of this equipment as urban waste, in accordance with EEC directive 2002/96/CE.
- This unit must be used for laboratory applications only.
- The manufacturer declines all responsibility for any use of the unit that does not comply with these instructions.
- This unit has been designed and manufactured in compliance with the following standards
- Safety requirements for electrical equipment for measurement, control and for laboratory use
Electrical equipment for laboratory use: UL 61010-1
General requirement – Canadian electrical code: CAN/CSA-C22.2 No.61010-1
VELP reserves the right to modify the characteristics of its products with the aim to constantly improving their quality.
Safety Regulations
- The plug disconnects the instrument. Therefore, place the instrument where it can be quickly disconnected.
- The heated solution may release toxic, dangerous or poisonous gases. Adequate safety measures must be taken, in accordance with the safety regulations in force, including the presence of hood and personal protective equipment (masks, gloves, goggles, etc.).
- Position the instrument on a flat surface, with a distance from the wall of 30 cm (at least).Do not use with explosive and dangerous materials for which the equipment is not designed. The stirrer must not be used in explosive atmospheres, in bain-marie and to stir combustible liquids that have a low combustion temperature. The minimum fire point of flammable solution is 750 °C. Only small amounts (< 50 ml) of flammable liquid can be used with the device.
- RC is fitted with two fuses (2xT5 A L 250 V (for 230V), 2xF8 A 250 V (for 115 V)), found in the socket on the back. To replace one or more disconnect the mains cable and, using a screwdriver, lift up the small cover on the fuse box.
- It is responsibility of the user appropriately decontaminate the instrument in case of dangerous substances fall on or in it.
- It is also responsibility of the user to use safety substances for cleaning or decontaminating, which do not react with internal parts of the instrument or with the material contained in it. In case of doubts on the compatibility of a cleaning solution, contact the manufacturer or local distributor.
Introduction
- The heating plate type RC is designed for general use, for all those applications that require the heating of samples in specific containers positioned on the heating plate of the instrument.
- The temperature of the heating plate is controlled by an analogical bulb thermoregulator fitted directly into the heating plate.
- This makes it possible to obtain a constant control of the heating plate temperature from 50 to 370 °C.
NOTE: The container of the product used must be compatible with the temperature used. Normally, in these cases, Pyrex glass containers are used. The use of the heating plate with high temperatures may cause variations of the superficial colour but this doesn’t change the characteristics of thermal, mechanical and chemical resistance.
Assembly and installation
Check the integrity of the unit after unpacking. The box includes:
- RC Heating Plate
- Power supply cord
- Instruction manual
Electrical connections
- After having unpacked the instrument, place the unit on the laboratory bench.
- Before connecting the instrument to the power supply, make sure that the values on the rating plate correspond to those of the power supply. Connect the unit to the power supply using the transformer supplied.
- Ensure that the socket and the relative cut-off device conform to current safety norms and are easy to reach.
Start-up
Rotate the temperature knob completely to the left. Then, set the temperature by turning the dedicated knob.
Operating controls
TEMPERATURE KNOB
- To select the temperature of the heating plate turn the corresponding knob (Heating).
- The temperature can be programmed between 50 and 370 °C.
ON-OFF SWITCH
- The on-off switch turns the unit on and off. If the switch is in the “OFF” position the unit is off; if the switch is in the “ON” position the unit is on.
- Always turn the unit off after use.
Error message
The unit is fitted with safety devices which cut-off the power supply to the heating plate in the case of malfunctions.
Display
- Flashing Heating LED (once every second)
- Flashing Heating LED (2 times every second)
- Flashing Heating LED (once every 3 seconds)
Cause
- Overheated heating plate or thermocouple open
- Fault in the temperature reading circuit
- Thermocouple wires reversed or white wire of potentiometer board not connected
Should any of the above occur, please contact your nearest VELP Scientifica service centre.
Maintenance
No routine or extraordinary maintenance is necessary apart from periodically cleaning the unit as described in this manual. In compliance with the product guarantee law, replace the fuses and repairs to our units must be carried out in our factory, unless previously agreed otherwise with local distributors and using Velp spare part only. The instrument must be transported in its original packaging and any indications present on the original packaging must be followed (e.g. palletized). It is the responsibility of the user, to properly decontaminate the unit in case of hazardous substances remaining on the surface or interior of the device. If in doubt about the compatibility of a cleaning or decontamination product, contact the manufacturer or distributor.
Cleaning
Disconnect the unit from the power supply and use a cloth dampened with an non-inflammable non-aggressive detergent.
Technical data
Accessories / Spare parts
- A00001069 Support rod
- A00000351 Handle for AluBlock removal
- A00000382 Extension for support rod ARE – AREX
- A00000375 Hemispheric bowl 5L flasks, plate 135
- A00000374 Hemispheric bowl 3L flasks, plate 135
- A00000373 Hemispheric bowl 25ml flasks, plate 135
- A00000346 PTFE Safety cover for bowl 1000 ml
- A00000345 PTFE Safety cover for bowl 500 ml
- A00000344 PTFE Safety cover for bowl 250 ml
- A00000343 PTFE Safety cover for bowl 100 ml
- A00000342 PTFE Safety cover for bowl 50 ml
- A00000341 MonoAluBlock, 40 pos. Ø12 x h 14 mm
- A00000340 MonoAluBlock, 17 pos. Ø28 x h 43 mm
- A00000339 MonoAluBlock, 17 pos. Ø28 x h 30 mm
- A00000338 MonoAluBlock, 17 pos. Ø28 x h 24 mm
- A00000337 MultiAluBlockTM, 11 pos. Ø12 x h 14 mm
- A00000334 Hemispheric bowl 1000ml flasks,plate 135
- A00000333 Hemispheric bowl 500ml flasks, plate 135
- A00000332 Hemispheric bowl 250ml flasks, plate 135
- A00000331 Hemispheric bowl 100ml flasks, plate 135
- A00000330 Hemispheric bowl 50ml flasks, plate 135
- A00000327 MultiAluBlockTM, 4 pos. Ø21 x h31 mm
- A00000325 MultiAluBlockTM, 4 pos. Ø28 x h 30 mm
- A00000324 MultiAluBlockTM, 4 pos. Ø28 x h 43 mm
- 10000239 Foot 13Dx5H embedded (for code F20700431 – F20710431)
- 10000232 Foot 14Dx8H for screw (for code F20700430 – F20710430)
- 10005213 Knob 24D blue
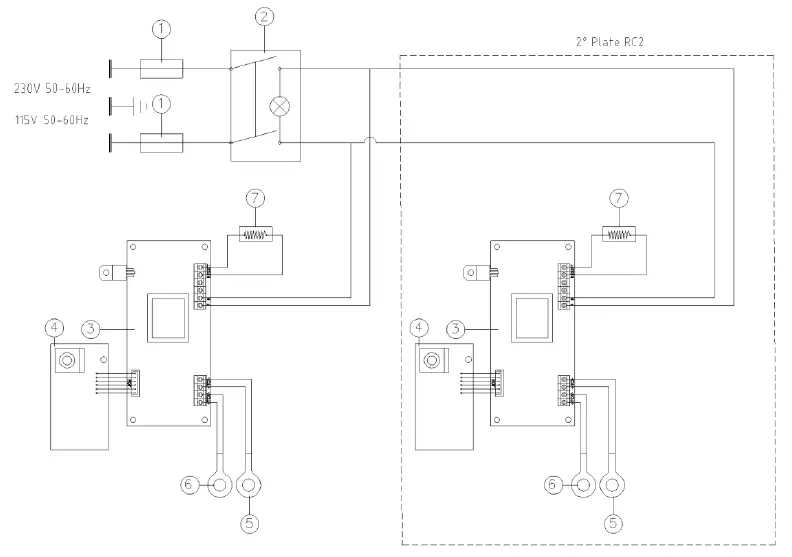
Wiring diagram
- Fuse
- ON-OFF switch
- Electronic board
- Controls electronic board
- Safety Probe
- Temperature probe
- Resistance
Declaration of conformity
We, the manufacturer VELP Scientifica, under our responsibility declare that the product is manufactured in conformity with the following standards:
- EN 61010-1
- EN 61326-1
- 2015/863/EU (RoHS III)
- 2012/19/EU (WEEE)
- EN 61010-2-051 EN 61010-2-010
and satisfies the essential requirements of the following directives:
- Machinery directive 2006/42/EC
Declaration of conformity
We, the manufacturer VELP Scientifica, under our responsibility declare that the product is manufactured in conformity with the following regulations:
- S.I. 2016/1101
- Electrical Equipment (Safety) Regulations 2016 S.I. 2016/1091
- Electromagnetic Compatibility Regulations 2016
- according to the relevant designated standards: EN 61010-1
- Safety requirements for electrical equipment for measurement, control, and laboratory use
- Part 1: General requirements EN 61010-2-010
- Particular requirements for laboratory equipment for the heating of material EN 61010-2-051
- Particular requirements for laboratory equipment for mixing and stirring EN 61326-1
- Electrical equipment for measurement, control and laboratory use – EMC requirements – Part 1: General requirements
- and satisfies the essential requirements of regulations: S.I. 2008/1597
- Supply of Machinery (Safety) Regulations 2008 S.I. 2012/3032
- Restriction of the Use of Certain Hazardous Substances in Electrical and Electronic Equipment Regulations 2012 S.I. 2013/3113
- Waste Electrical and Electronic Equipment Regulations 2013 plus modifications.
Thank you for having chosen VELP
Established in 1983, VELP is today one of the world’s leading manufacturer of analytical instruments and laboratory equipment that has made an impact on the world-wide market with Italian products renowned for innovation, design and premium connectivity. VELP works according to ISO 9001, ISO14001 and OHSAS 18001 Quality System Certification. Our instruments are manufactured in Italy according to the IEC 1010-1 and CE regulation.
www.velp.com VELP Scientifica Srl 20865 Usmate (MB) ITALY Via Stazione, 16 Tel. +39 039 62 88 11 Fax. +39 039 62 88 120
We respect the environment by printing our manuals on recycled paper. Rispettiamo l’ambiente stampando i nostri manuali su carta riciclata.




















