STELPRO FUHGX SERIES Agricultural Unit Heater

IMPORTANT INSTRUCTIONS
- Before installing and operating this product, the user and/or installer must read, understand and follow these instructions and keep them handy for future reference. If these instructions are not followed, the warranty will be considered null and void and the manufacturer deems no further responsibility for this product.
- This product must be installed by a qualified person and connected by a certified electrician, according to the electrical and building codes effective in your region.
- The following instructions must be adhered to in order to avoid personal injuries or property damages, serious injuries and potentially fatal electric shocks.
- Make sure that all screws and electrical terminal connections are tightly secured before operating the unit in case they would have loosened during transportation.
- Protect the heating unit with the appropriate circuit breaker or fuse, in accordance with the nameplate.
- Make sure the line voltage (volt) is consistent with that indicated on the unit’s nameplate.
- This unit must be grounded.
- Switch off the power at the circuit breaker/fuse before installing, repairing and cleaning the unit.
- Make sure the unit is appropriate for the intended use (if needed, refer to the product catalog or a representative). Use this heater only as described in this manual. Any other use not recommended by the manufacturer may cause fire, electric shock, or injury to persons. Do not use outdoors.
RECOMMENDED HEATING CAPACITY:
1,25 W/cubic foot (0.03 m³).
- It corresponds to 10 W/square foot (0.09 m²) based on a standard ceiling height of 8 feet (2.44 m). The recommended capacity is usually sufficient for normal heating needs. Please note that the insulation quality of walls and windows are some of the factors that influence heat losses, which modify the required capacity to heat a room. If needed, refer to a specialist (industrial and commercial buildings) who will be able to calculate these heat losses and optimize the required capacity or consult the “Online heating calculation” section of the Stelpro Design Web site (residential buildings).
- Do not install the unit where objects or pieces of furniture could be heat damaged.
- If the unit capacity is insufficient for the size of the room, it will be in operation continuously, and may become defective earlier and turn yellow.
- Respect distances and positions indicated in the installation section
For further information or to consult this guide online, please visit our website at www.stelpro.com
SPECIFICATIONS
WARNING
- If the installer or the user modifies the unit, he will be held responsible for any damage resulting from this modification, and the CSA certification could be void.
- This unit must not come into contact with a water source and must be protected from splashes. Do not use it if any part has been immersed.
- When mounting the unit, make sure that the anchorage used can support the total weight of the unit with the mounting brackets.
- When cutting or drilling into a wall or ceiling, do not damage electrical wiring and other hidden utilities.
- When starting up the unit for the first time or after a long period, it is normal that it produces some temporary odours and whitish smoke.
- Because this unit is hot when in use, it may pose risks even in normal operation. Therefore, be careful and responsible when using it.
- To avoid burns, do not let bare skin touch hot surfaces. The unit must cool down for few minutes since it will stay warm for some time after shut-down.
- Extreme caution is necessary when any heater is used by or near children or invalids and whenever the heater is left operating and unattended.
- This unit must be installed at least 6 in (15 cm) from walls and 6 feet (183 cm) from floors. However, make sure objects or pieces of furniture do not come into contact with the unit and keep them at least 24 inches (61 cm) from the unit since they are more flammable than walls and floors.
- Failure to comply with this warning could lead to a fire. Some materials are more heat-sensitive than others, so make sure those near the unit can withstand heat.
- Never block air vents (with objects or other items). You risk damaging the heater and the obstruction could lead to electric shock or overheating, which could result in a fire.
- Do not insert or allow foreign objects to enter any air vent as this may cause electric shocks, fires, or damages to the unit.
- This unit has hot and arcing or sparking parts inside. It is not designed to be used or stored in areas containing flammable liquids, combustible materials or abrasive, chemical, explosive and flammable substances.
- Some areas are dustier than others. Thus, it is the user’s responsibility to evaluate if the unit must be cleaned based on the amount of dirt accumulated on and inside air vents. Accumulated dirt can lead to a component malfunction or discoloration (yellow). It may cause a fire hazard if not installed and maintained in accordance with these instructions.
- The thermal protection activation indicates that the unit has been subjected to abnormal operating conditions. If the thermal protection remains activated or activates and deactivates repeatedly, it is recommended that a qualified electrician or a certified repair centre examine the unit in order to make sure it is not damaged. (Refer to the limited warranty)
- Before unplugging the unit, all controls must be in the “OFF” position and the current from the main breaker panel should be cut. (The general switch may be used also, if included.)
- If the unit is damaged or defective, discontinue use, cut off power supply at circuit breaker and contact a certified electrician or certified repair centre. (Refer to the limited warranty)
SAVE THESE INSTRUCTIONS
Note: When a part of the product specification must be changed to improve operability or other functions, priority is given to the product specification itself. In such instances, the instruction manual may not entirely match all the functions of the actual product. Therefore, the actual product and packaging, as well as the name and illustration, may differ from the manual.
SPECIFICATIONS
This unit complies with the CSA and UL standards and is intended for use in category 1 and 2 locations (locations in which corrosive
liquids or vapours or excessive moisture are likely to be present). Section 22-002 of the Canadian Electrical Code
- This unit has been designed to remain at a lower temperature than traditional unit heaters and is made of corrosion resistant components that greatly improve its durability.
- Thanks to its low-density closed element, the unit remains at a low temperature. Moreover, its element has been nickel plated in order to resist to corrosion.
- This product is also equipped with a fan delay device which allows for heat removal once the heating cycle is over.
- The ultra-resistant epoxy powder coat finish that has been applied on the phosphate-treated metal cabinet will protect the unit against scratches and corrosion for years.
- The hexagonal corners and holes located at the bottom of the unit will prevent water and dust to accumulate on and inside the unit. However, it is still highly recommended to clean the unit on a regular basis to avoid debris accumulations that may lead to a component malfunction.
AGRICULTURAL UNIT HEATER MODEL FUHGX5T VOLTS 240/208 V WATTS 5000/3750 W AMPS 20 A FREQUENCY 60 Hz BTU 17065 CFM 550 WEIGHT 40 lb/18.1 kg LENGTH 18.0”/458 mm WIDTH 15.5”/394 mm HEIGHT 12.1”/307 mm
TECHNICAL DRAWINGS AND INSTALLATION
TECHNICAL DRAWINGS

INSTALLATION
- N.B. Cut off power supply at circuit breaker/fuse before proceeding to the installation and wiring connections. This product must be
connected by a certified electrician, according to the electrical and building codes effective in your region. Consult the wiring plan found on the unit. - To reduce the risk of fire, do not store or use gasoline or other flammable vapors and liquids in the vicinity of the heater. Do not mount in contact with combustible material. Do not mount in close proximity to another unit.
- A universal mounting bracket is included. It allows the unit to rotate 360o and can be installed on a wall or ceiling.

These minimum distances shall be respected at all times:
| From the floor | 6 feet | 8 feet |
| From the wall (at air inlet) | 6 inches | 8 inches |
| From adjacent walls | 6 inches | |
- Do not direct air outlets towards columns, posts, machines or walls. Instead, try to direct them along exterior walls, preferably those which are exposed to wind.
- Small rooms (400 to 600 square feet with 8 foot ceilings) require only one unit. In bigger rooms, you should install more than one unit in order to ensure a proper heat dissipation and to increase your comfort level.
- You can use an extension cord (optional). You must plug it into a 30 A/250 V electrical outlet (not included).
- Once the unit is mounted on the wall bracket, you may proceed with the wiring.
- Remove the junction box cover (on the side of the unit). Only one (1) screw must be removed.

- Remove the knock-out, insert the power cable into the connection point and keep it in place with a proper cable clamp. Make sure the cable is long enough to easily make the connections and allow the unit to rotate.
- Refer to the wiring diagram (also printed inside the junction box cover). You must use wires that resist to temperatures up to 90°C/50°F.

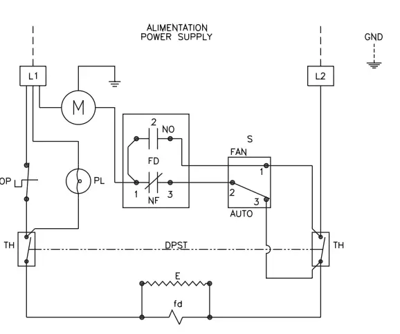
LEGEND- L1 & L2 Line 1 & 2
- GND Ground
- SWITCH Auto/fan switch
- M Motor
- PL Pilot light
- OP Cut out
- FD/fd Fan delay
- E Element
- TH Thermostat
- Use the wire connectors supplied with the unit. Connect the ground wire (bare wire) to the ground screw. Check the electrical connections.
- Put back the junction box cover.
- Switch the main breaker on or replace the fuse and check if the unit operates properly
- Remove the junction box cover (on the side of the unit). Only one (1) screw must be removed.
OPERATION
Warning: the heater must be properly installed before it is used.
- The temperature may be controlled with a built-in, double-pole thermostat located on the junction box.
- To ensure maximum security, the vunit is equipped with a manual reset thermal protection which is installed on the cover of the junction box, beside the thermostat.
- A red pilot device located under the junction box lights up to indicate that the protection has been activated. It indicates that the unit may be defective or the air vent is blocked. Then, the air vent must be cleaned or the unit must be repaired before re-setting the thermal protection.
- To activate the fan mode, put ‘‘ON’’ the switch located under the junction box.
MAINTENANCE
- All other repairs and maintenance other than those described in this guide should be performed by qualified service personnel.
- In order for the warranty to be valid, the unit must be cleaned regularly. Cut off power supply at circuit breaker/fuse and wait for the unit to cool down before cleaning.
- Use a soft rag for dusting. When cleaning, use only a damp rag and non-abrasive dish soap. Do not use abrasive or chemical cleaners because they may damage the finishing. If the unit is used in a very dusty location, use a vacuum brush to remove dust and other foreign objects from the grilles.
- No special maintenance is required for the ball bearing closed motor since it is lifetime lubricated.
- Do not use cleaning products identified with these symbols:
- N.B. Note that there is electrical current linked to the unit even if the thermostat is set off. This means that there is a risk of electric shock as long as the unit is energized.
REPLACEMENT COMPONENT LIST
REPLACEMENT COMPONENT LIST


| REF. # PART # DESCRIPTION | ||
| 1 | BLA-009 | FAN BLADE 10” 26° 4B |
| 2 | BOUT-011 | THERMOSTAT KNOB (ALMOND) |
| 3 | EFUHGX25 | ELEMENT 5000W-240V |
| 4 | FD-003 | FAN DELAY (240V) |
| 5 | MO-020 | MOTOR (240V) |
| 6 | PL-240 | PILOT LIGHT 240V |
| 7 | PROT-002 | THERMAL PROTECTION (MAN.) |
| 8 | ST-012 | THERMOSTAT DP (BULB TYPE) |
| 9 | SWI-006 | SWITCH (SPDT) |
| 10 | M-FUHGX00C1 | MOUNTING SUPPORT (TRIANGLE) |
TROUBLESHOOTING
| PROBLEM DEFECTIVE PART OR PART TO CHECK | |
| The unit does not work | • Defective thermostat or wrong thermostat setting • Open circuit breaker or fuse • The thermal protection has been activated • Faulty connections |
| The unit runs continuously | • Defective thermostat or wrong thermostat setting • Heat losses higher than the unit capacity |
| The enclosure is extremely hot | • Defective thermal protection • Blocked air vents • Defective motor |
| The unit cycles under control of the thermal protection (overheat indicator) | • Blocked air vents • Defective motor |
| Overheating | • Defective motor |
| The breaker trips when the heater is turned on | • Faulty connections • Voltage higher than that written on the nameplate |
| Elements are on, but the motor does not work | • Defective motor |
N.B. If you do not solve the problem after checking these points, cut off the power supply at the main electrical panel and contact our customer service (see the “Limited warranty” section to obtain the phone numbers).
LIMITED WARRANTY
This limited warranty is offered by Stelpro Design inc. (“Stelpro”) and applies to the following product made by Stelpro: model FUHGX. Please read this limited warranty carefully. Subject to the terms of this warranty, Stelpro warrants its products and their components against defects in workmanship and/or materials for the following periods from the date of purchase: 3 years. This warranty applies only to the original purchaser; it is non-transferable and cannot be extended
CLAIM PROCEDURE
- If at any time during the warranty period the unit becomes defective, you must cut off the power supply at the main electrical panel and contact 1) your installer or distributor, 2) your service center or 3) Stelpro’s customer service department. In all cases, you must have a copy of the invoice and provide the information written on the product nameplate. Stelpro reserves the right to examine or to ask one of its representatives to examine the product itself or any part of it before honoring the warranty. Stelpro reserves the right to replace the entire unit, refund its purchase price or repair a defective part. Please note that repairs made within the warranty period must be authorized in advance in writing by Stelpro and carried out by persons authorized by Stelpro.
- Before returning a product to Stelpro, you must have a Stelpro authorization number (RMA). To obtain it, call the customer service department at: 1-800-363-3414 (electricians and distributors – French), 1-800-343-1022 (electricians and distributors – English), or 1-866-766-6020 (consumers). The authorization number must be clearly written on the parcel or it will be refused.
CONDITIONS, EXCLUSIONS AND DISCLAIMER OF LIABILITY
- This warranty is exclusive and in lieu of all other representations and warranties (except of title), expressed or implied, and Stelpro expressly disclaims and excludes any implied warranty of merchantability or implied warranty of fitness for a particular purpose.
- Stelpro’s liability with respect to products is limited as provided above. Stelpro shall not be subject to any other obligations or liabilities whatsoever, whether based on contract, tort or other theories of law, with respect to goods or services furnished by it, or any undertakings, acts or omissions relating thereto. Without limiting the generality of the foregoing, Stelpro expressly disclaims any liability for property or personal injury damages, penalties, special or punitive damages, damages for lost profits, loss of use of equipment, cost of capital, cost of substitute products, facilities or services, shutdowns, slowdowns, or for other types of economic loss or for claims of a dealer’s customers or any third party for such damages. Stelpro specifically disclaims all consequential, incidental and contingent damages whatsoever.
- This warranty does not cover any damages or failures resulting from: 1) a faulty installation or improper storage; 2) an abusive or abnormal use, lack of maintenance, improper maintenance (other than that prescribed by Stelpro) or a use other than that for which the unit was designed; 3) a natural disaster or an event out of Stelpro’s control, including, but not limited to, hurricanes, tornadoes, earthquakes, terrorist attacks, wars, overvoltage, flooding, water damages, etc. This warranty does not cover any accidental or intentional losses or damages nor does it cover damages caused by negligence of the user or owner of the product. Moreover, it does not cover the cost of disconnection, transport, and installation.
- The warranty is limited to the repair or the replacement of the unit or the refund of its purchase price, at the discretion of Stelpro. Any parts replaced or repaired within the warranty period with the written authorization of Stelpro will be warranted for the remainder of the original warranty period. This warranty will be considered null and void and Stelpro will have the right to refuse any claims if products have been altered without the written authorization of Stelpro and if the nameplate numbers have been removed or modified. This warranty does not cover scratches, dents, corrosion or discoloration caused by excessive heat, chemical cleaning products and abrasive agents. It does not cover any damage that occurred during the shipping.
- Some states and provinces do not allow the exclusion or limitation of incidental or consequential damages and some of them do not allow limitations on how long an implied warranty lasts, so these exclusions or limitations may not apply to you. This warranty gives you specific legal rights and you may have other rights which vary from state to state or from province to province.




















