MAXXIMUM Refrigerator MAXBC52SD Instruction Manual

MAXXIMUM has a policy of continuous improvement on its products and reserves the right to change materials and specifications without notice.
MAXXIMUM, A Division of The Legacy Companies· Weston, FL 33331, U.S.A.
Phone:(954) 202-7419 · Fax:(954) 202-7337 · Service:(877) 756-9337
www.maxximumfoodservice.com
REFRIGERATOR SAFETY
Your safety and the safety of others are very important.
We have provided many important safety messages in this manual for your refrigerator. Always read and obey all safety messages.
This is the Safety Alert Symbol. This symbol alerts you to potential hazards that can kill or injure you and others. All safety messages will follow the Safety Alert Symbol and either the words” DANGER”, “WARNING” or “CAUTION”.
![]()
Danger means that failure to heed this safety statement may result in severe personal injury or death.

Warning means that failure to heed this safety statement may result in extensive product damage, serious personal injury, or death.

Caution means that failure to heed this safety statement may result in minor or moderate personal injury, property or equipment damage.
All safety messages will alert you to know what potential hazard is, tell you how to reduce the chance of injury, and let you know what can happen if the instructions are not followed.
FLAMMABLE REFRIGERANT GAS![]()
DANGER – Risk of fire or explosion. Flammable refrigerant used.
DO NOT use mechanical devices to defrost refrigerator. DO NOT puncture refrigerant tubing.
DANGER – Risk of fire or explosion. Flammable refrigerant used. To be repaired only by trained service personnel. DO NOT puncture refrigerant tubing.
CAUTION – Risk of fire or explosion. Flammable refrigerant used. Consult repair manual / owner’s guide before attempting to service this product. All safety precautions must be followed.
CAUTION – Risk of fire or explosion. Dispose of property in accordance with federal or local regulations. Flammable refrigerant used.
CAUTION – Risk of fire or explosion due to puncture of refrigerant tubing. Follow handling instructions carefully. Flammable refrigerant used.
CAUTION – To prevent a child from being entrapped, keep out of reach of children and not in the vicinity of the cooler.
![]()
PROP. 65 WARNING FOR CALIFORNIA RESIDENTS
WARNING:
Cancer And Reproductive Harm
www.p65warnings.ca.gov
IMPORTANT SAFEGUIDES
Before the refrigerator is used, it must be properly positioned and installed as described in this manual, so read the manual carefully. To reduce the risk of fire, electrical shock or injury when using the refrigerator, follow basic precaution, including the following:
![]()
- Plug into a grounded 3-prong outlet, do not remove grounding prong, do not use an adapter, and do not use an extension cord.
- It is recommended that a separate circuit, serving only your refrigerator be provided. Use receptacles that cannot be turned off by a switch or pull chain.
- Never clean refrigerator parts with flammable fluids. These fumes can create a fire hazard or explosion. And do not store or use gasoline or other flammable vapors and liquids in the vicinity of this or any other refrigerator. The fumes can create a fire hazard or explosion.
- Before proceeding with cleaning and maintenance operations, make sure the power line of the unit is disconnected.
- Do not connect or disconnect the electric plug when your hands are wet.
- Unplug the refrigerator or disconnect power before cleaning or servicing. Failure to do so can result in electrical shock or death.
- Do not attempt to repair or replace any part of your refrigerator unless it is specifically recommended in this manual. All other servicing should be referred to a qualified technician.

FOLLOW WARNING CALL OUTS BELOW ONLY WHEN APPLICABLE TO YOUR MODEL
- Use two or more people to move and install refrigerator. Failure to do so can result in back or other injury.
- To ensure proper ventilation for your refrigerator, the front of the unit must be completely unobstructed. Choose a well-ventilated area with temperatures above 60°F (16°C) and below 90°F (32°C). This unit must be installed in an area protected from the element, such as wind, rain, water spray or drips.
- The refrigerator should not be located next to ovens, grills or other sources of high heat.
- The refrigerator must be installed with all electrical, water and drain connections in accordance with state and local codes. A standard electrical supply (115 V AC only, 60 Hz), properly grounded in accordance with the National Electrical Code and local codes and ordinances is required.
- Do not kink or pinch the power supply cord of refrigerator.
- The fuse (or circuit breaker) size should be 15 amperes.
- It is important for the refrigerator to be leveled in order to work properly. You may need to make several adjustments to level it.
- All installation must be in accordance with local plumbing code requirements.
- Make certain that the pipes are not pinched or kinked or damaged during installations.
- Check for leaks after connection.
- Never allow children to operate, play with or crawl inside the refrigerator.
- If you use the drainage container, you MUST set the Drain Select switch to OFF or the water can overflow from the drainage container
- Although the unit has been tested at the factory, due to long-term transit and storage, the first batch of cubes must be discarded.
- Do not use solvent-based cleaning agents of abrasives on the interior. These cleaners may damage or discolor the interior.
- Do not use this apparatus for other than its intended purpose.
HELP US HELP YOU…
Read this guide carefully.
It is intended to help you operate and maintain your new Refrigerator properly.
Keep it handy to answer your questions. If you don’t understand something or you need more assistance, please call:
MAXXIMUM Customer Service
(800) 756-9337
Keep proof of original purchase date (such as your sales slip) with this guide to establish the warranty period.
CAUTION:
THE REFRIGERATOR IS NOT DESIGNED FOR THE STORAGE OF MEDICINE OR OTHER MEDICAL PRODUCTS.
Write down the model and serial numbers.
You’ll find them on a plate located on the rear wall of the Refrigerator
Please write these numbers here:

Use these numbers in any correspondence or service calls concerning your Refrigerator
If you received a damaged Refrigerator, immediately contact the dealer (or builder) that sold you the Refrigerator
Save time and money. Before you call for service, check the Troubleshooting Guide. It lists causes of minor operating problems that you can correct yourself.
If you need service
We’re proud of our service and want you to be pleased. If for some reason you are not happy with the service you receive, here are some steps to follow for further assistance.
FIRST, contact the people who serviced your Refrigerator. Explain why you are not pleased. In most cases, this will solve the problem. NEXT, if you are still not pleased, write all the details, including your telephone number, and send it to:
Customer Service
MAXXIMUM
A Division of The Legacy Companies
3355 Enterprise Ave # 160
Weston, FL 33331 USA
PARTS AND FEATURES
MODEL: MAXBC52SD

IMPORTANT SAFETY INSTRUCTIONS
~WARNING~
To reduce the risk of fire, electrical shock, or injury when using your refrigerator, follow these basic precautions:
This Unit Is For Indoor Use Only
– SAVE THESE INSTRUCTIONS –
– Read all instructions before using the refrigerator.
– DANGER or WARNING: Risk of child entrapment. Child entrapment and suffocation are not problems of the past. Junked or abandoned refrigerators are still dangerous . . . even if they will “just sit in the garage a few days”.
– Before you throw away your old refrigerator: take off the doors. Leave the shelves in place so that children may not easily climb inside.
– Never allow children to operate, play with, or crawl inside the refrigerator.
– Never clean refrigerator parts with flammable fluids. The fumes can create a fire hazard or explosion.
– Do not store or use gasoline or any other flammable vapors and liquids in the vicinity of this or any other refrigerator. The fumes can create a fire hazard or explosion.
INSTALLATION INSTRUCTIONS
Before Using Your Refrigerator
- Remove the exterior and interior packing.
- Check to be sure you have all of the following parts:
o 2 Glass Shelf
o 1 Crisper with Glass Cover
o Instruction Manual - Before connecting the unit to the power source, let it stand upright for approximately 2 hours. This will reduce the possibility of a malfunction in the cooling system from handling during transportation.
- Clean the interior surface with lukewarm water using a soft cloth.
Installation of Your Refrigerator
- Place your refrigerator on a floor that is strong enough to support the refrigerator when it is fully loaded. To level your refrigerator, adjust the legs at the front of the refrigerator.
- Allow ¼ inch of space between the top and sides of the refrigerator and a minimum of 4” at the rear, which allows the proper air circulation to cool the compressor.
- Locate the refrigerator away from direct sunlight and sources of heat (stove, heater, radiator, etc.). Direct sunlight may affect the acrylic coating and heat sources may increase electrical consumption. Extreme cold ambient temperatures may also cause the refrigerator not to perform properly.
- Avoid locating the refrigerator in moist areas. Too much moisture in the air will cause frost to form quickly on the evaporator requiring more frequent defrosting of the refrigerator.
Electrical Connection
~WARNING~
Improper connection of the equipment-grounding can result in the risk of electrical shock. If the power cord of the range or refrigerator is damaged, have it replaced by an authorized MAXXIMUM Products service center.
This refrigerator should be properly grounded for your safety. The power cord of this refrigerator is equipped with a three-prong plug which mates with standard three prong wall outlets to minimize the possibility of electrical shock.
Do not under any circumstances cut or remove the third ground prong from the power cord supplied. For personal safety, this refrigerator must be properly grounded.
This refrigerator requires a standard 115/120 Volt AC ~/60Hz electrical ground outlet with three-prong.
Have the wall outlet and circuit checked by a qualified electrician to make sure the outlet is properly grounded. When a standard 2-prong wall outlet is encountered, it is your responsibility and obligation to have it replaced with a properly grounded 3-prong wall outlet.
The cord should be secured behind the refrigerator and not left exposed or dangling to prevent accidental injury.
The refrigerator should always be plugged into its own individual electrical outlet which has a voltage rating that matches the rating label on the refrigerator. This provides the best performance and also prevent overloading house wiring circuits that could cause a fire hazard from overheated. Never unplug the refrigerator by pulling the power cord. Always grip the plug firmly and pull straight out from the
receptacle. Repair or replace immediately all power cords that have become frayed or otherwise damaged. Do not use a cord that shows cracks or abrasion damage along its length or at either end. When moving the refrigerator, be careful not to damage the power cord.
Extension Cord
Because of potential safety hazards under certain conditions, it is strongly recommended that you do not use an extension cord with this refrigerator. However, if you must use an extension cord it is absolutely necessary that it be a UL/CUL-Listed, 3-wire grounding type refrigerator extension cord having a grounding type plug and outlet and that the electrical rating of the cord be 115 volts and at least 10 amperes.
Surge Protector
Most electrical refrigerators use a series of electric control boards to operate. These boards are very susceptible to power surges and could be damaged or destroyed.
If the refrigerator is going to be used in an area or if your city / country is prone to power surges / outages; it is suggested that you use a power surge protector for all electrical devices / refrigerators you use. The surge protector that you select must have a surge block high enough to protect the refrigerator it is connected to. If you have any questions regarding the type and size of surge protector needed contact a licensed electrician in your area.
Damages due to power surges are not considered a manufacturer covered defect and will void your product warranty.
Reversing The Door Swing Of Your Refrigerator
This refrigerator-freezer has the capability of the doors opening from either the left or right side. The unit is delivered to you with the doors opening from the left side. Should you desire to reverse the opening direction, please call service for reversal instructions.
OPERATING YOUR REFRIGERATOR
Setting the Temperature Control
Your unit has only one control for regulating the temperature in the compartment. The temperature control is located on the upper right hand side of the compartment.
The first time you turn the unit on, set the temperature control to “6”. The range of the temperature control is from position “0” to “6”. After 24 to 48 hours, adjust the temperature control to the setting that best suits your needs. The setting of “3 – 4” should be appropriate for home or office use.
To turn the refrigerator off, turn the temperature control to ”0”.
NOTE:
– Turning the temperature control to “0” position stops the cooling cycle but does not shut off the power to the unit.
– If the unit is unplugged, has lost power, or is turned off, you must wait 3 to 5 minutes before restarting the unit. If you attempt to restart before this time delay, the unit will not start.
CARE AND MAINTENANCE
Cleaning The Refrigerator
- Turn the temperature control to “0”, unplug the unit, and remove the food and baskets.
- Wash the inside with a warm water and baking soda solution. The solution should be about 2 tablespoons of baking soda to a quart of water.
- Wash the baskets with a mild detergent solution.
- The outside of the unit should be cleaned with mild detergent and warm water.
CAUTION: Failure to unplug the refrigerator could result in electrical shock or personal injury.
Power Failure
Most power failures are corrected within a few hours and should not affect the temperature of your refrigerator-freezer if you minimize the number of times the door is opened. If the power is going to be off for a longer period of time, you need to take the proper steps to protect your food.
Vacation Time
Short vacations: Leave the unit operating during vacations of less than three weeks
Long vacations: If the refrigerator will not be used for several months, remove all food and unplug the power cord. Clean and dry the interior thoroughly. To prevent odor and mold growth, leave the door open slightly: blocking it open if necessary
Moving Your Refrigerator
- Remove all the food.
- Securely tape down all loose items inside your unit.
- Turn the leveling screws up to the base to avoid damage.
- Tape the doors shut.
- Be sure the unit stays in the upright position during transportation.
Energy Saving Tips
- The unit should be located in the coolest area of the room, away from heat producing refrigerators or heating ducts, and out of direct sunlight.
- Let hot foods cool to room temperature before placing them in the unit. Overloading the unit forces the compressor to run longer. Foods that freeze too slowly may lose quality, or spoil.
- Be sure to wrap foods properly, and wipe containers dry before placing them in the unit. This cuts down on frost build-up inside the freezer.
- Organize and label food to reduce door openings and extended searches. Remove as many items as needed at one time, and close the door as soon as possible.
TROUBLESHOOTING GUIDE
You can solve many common refrigerator-freezer problems easily, saving you the cost of a possible service call. Try the suggestions below to see if you can solve the problem before calling for service.

SERVICE FOR YOUR REFRIGERATOR
We are proud of our customer service organization and the network of professional service technicians that provide service on your MAXXIMUM Products refrigerators. With the purchase of your MAXXIMUM Products refrigerator, you can be confident that if you ever need additional information or assistance, the MAXXIMUM Products Customer Service team will be here for you. Just call us toll-free.
MAXXIMUM Products Customer Service

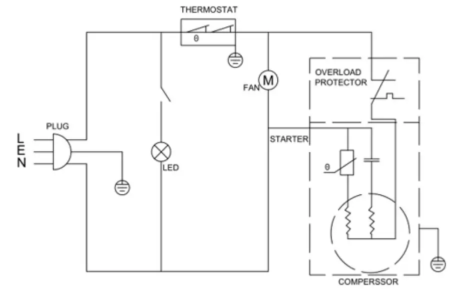
WIRING DIAGRAM

YOUR MAXXIMUM PRODUCTS WARRANTY
Staple your sales receipt here. Proof of original purchase date is needed to obtain service under warranty.
WHAT IS COVERED – LIMITED ONE-YEAR WARRANTY
MAXXIMUM Products warrants that the product is free from defects in materials and/or workmanship for a period of twelve (12) months from the date of purchase by the original owner. The foregoing timeline begins to run upon the date of purchase, and shall not be stalled, tolled, extended, or suspended for any reason whatsoever unless described in detail in the warranty document. For one year from the date of purchase by the original owner, MAXXIMUM products will, at its option, repair or replace any part of the product which proves to be defective in material or workmanship under normal use. MAXXIMUM Products will provide you with a reasonably similar product that is either new or factory refurbished. During this period MAXXIMUM Products will provide all parts and labor necessary to correct such defects free of charge, so long as the product has been installed and operated in accordance with the written instructions in this manual. In rental or commercial use, the warranty period is 90 days. All MAXXIMUM appliances of 3.5 cubic feet capacity or less must be brought/sent to the appliance service center for repair.
LIMITED SECOND THROUGH FIFTH YEAR WARRANTY
For the second through the fifth year from the date of original purchase, MAXXIMUM Products will provide a replacement compressor free of charge due to a failure. You are responsible for the service labor and freight charges. In rental or commercial use, the limited compressor warranty is one year and nine months. Costs involved to move the product to the service center and back to the user’s home, as maybe required, are the user’s responsibility.
WARRANTY EXCLUSIONS / WHAT IS NOT COVERED:
The warranty coverage described herein excludes all defects or damage that are not the direct fault of MAXXIMUM Products, including without limitation, one or more of the following:
- A failure to comply with any applicable state, local, city, or county electrical, plumbing and/or building codes, regulations, or laws, including failure to install the product in strict conformity with local fire and building codes and regulations.
- Any external, elemental and/or environmental forces and factors, including without limitation, rain, wind, sand, floods, fires, mud slides, freezing temperatures, excessive moisture or extended exposure to humidity, lightning, power surges, structural failures surrounding the appliance, and acts of God.
- Content losses of food or other content due to spoilage.
- Incidental or consequential damages
- Parts and labor costs for the following will not be considered as warranty:
• Light bulbs and/or plastic housing.
• Plastic cabinet liners.
• Punctured evaporator that voids the warranty on the complete sealed system. - Shipping and handling costs associated with the replacement of the unit.
- Repairs performed by unauthorized servicers.
- Service calls that are related to external problems, such as abuse, misuse, inadequate electrical power, accidents, fire, floods, or any
other acts of God. - Failure of the product if it is used for other than it intended purpose.
- The warranty does not apply outside the Continental USA.
- Surcharges including but not limited to, any after hour, weekend, or holiday service calls, tolls, ferry trip charges, or mileage expense for service calls to remote areas.
In no event shall MAXXIMUM Products have any liability or responsibility whatsoever for damage to surrounding property, including cabinetry, floors, ceilings, and other structures and/or objects around the product. Also excluded from this warranty are scratches, nicks, minor dents, and other cosmetic damages on external surfaces and exposed parts; Products on which the serial numbers have been altered, defaced or removed; service visits for customer education, or visits where there is nothing wrong with the product; correction of installation problems (you are solely responsible for any structure and setting for the product, including all electrical, plumbing and/or other connecting facilities, for proper foundation/flooring, and for any alterations including without limitation cabinetry, walls, floors, shelving etc., as well as the resetting of breakers or fuses.
OUT OF WARRANTY PRODUCT
MAXXIMUM Products is under no obligation, at law or otherwise, to provide you with any concessions, including repairs, pro-rates, or product replacement, once this warranty has expired.
REGISTRATION INFORMATION
Thank you for purchasing this fine MAXXIMUM product. Please fill out this form and return it to the following address within 100 days from the date of purchase and receive these important benefits:
MAXXIMUM
A Division of The Legacy Companies
3355 Enterprise Ave # 160
Weston, FL 33331 USA
» Protect your product: We will keep the model number and date of purchase of your new MAXXIMUM product on file to help you refer to this information in the event of an insurance claim such as fire or theft.
» Promote better products: We value your input. Your responses will help us develop products designed to best meet your future needs.
——————————————————-(detach here)————————————————————-
MAXXIMUM Registration Card

MAXBC52SD PRINTED IN CHINA















