Honeywell CM907 Programmable Thermostat Instruction Manual

FEATURES
- Attractive, slim, ultra-modern styling makes it ideal for location in any type of home.
- 7-day heating program.
- A dynamic text display on the LCD that gives enhanced feedback to the user / installer.
- Up to 6 daily independent time and temperature level changes let you set 6 time and temperatures pairs to suit your lifestyle.
- LCD Backlighting to illuminate the display for easier viewing in low light conditions.
- Temporary programmed temperature override to override the programmed temperature till the next switch point.
- Party feature that temporarily maintains a selectable constant temperature for 1-23 hours, then returns to normal operation.
- Day Off feature that follows Sunday’s program for 1 to 99 days, allowing selection of a different heating program without having to re-program the thermostat.
- Holiday button that provides energy savings by reducing to a constant temperature from 1 to 99 days when people are on holiday, returning to normal operation (AUTO or MANUAL) on the day of their return.
- Room Temperature Enquiry.
- EEPROM memory holds the user program indefinitely.
- OFF position has an integral frost protection setting at minimum 5°C (installer adjustable) so that pipes in the house will never freeze in winter.
- 24…230V 8A resistive, 3A inductive SPDT relay provides compatibility with most domestic central heating systems reducing the need to stock many different models.
- Battery powered by 2 x AA size (LR6) alkaline cells.
- Minimum battery life of 2 years with low battery warning indicator.
PRODUCT SPECIFICATION SHEET
The CM907 thermostat is designed to provide automatic time and temperature control of heating or cooling systems in villas and apartments.
It can be used as part of a system in conjunction with combi- boilers, oil-burners and gas fired boilers, circulation pumps, thermal actuators, zone valves and electric heat systems (<8A).
The CM907 is designed with the installer in mind and includes a moulded back-plate with trunking guides and wiring breakouts to make installation quick and easy.
The CM907 extra large LCD display, dynamic text display, button layout based on the same simple programming philosophy used on our acclaimed CM60 products and the introduction of an ‘OK’ button, makes it easier to install and more user friendly.
The unit is ideal for consumers who want reliable precise temperature control from a modern looking, simple to program and easy to use product.
- Built-in default heating
- Automatic Summer / Winter time change adjusts the time automatically to daylight saving time.
- Telephone interface can be fitted to allow remote switching between program modes and a fixed set-point.
- Surface or wall-box mounting options with trunking guides and wiring breakouts to simplify
- No installer links or special installer switches on the back of the unit mean no adjustment is required for combi-boilers and most domestic central heating
- User Set-Up Mode allows extra functions to be set at the discretion of the user:
- AM-PM or 24hr time display.
- Resetting the heating profile to factory
- Enable / disable of Auto Summer / Winter time
- Languages selection of the user interface (on selected models only).
- Installer Set-Up Mode allows extra functions to be set at the discretion of the installer to match the consumers applications and needs:
- Pump Exercise.
- Upper / Lower Set point Limit
- Temperature
- Minimum ON
- Cycle
- Heat / Cool
- Proportional Band
- Diagnostic Mode to assist in faultfinding
CONTROLS/DISPLAY LAYOUT

PRODUCT LAYOUT:
- Day & Date Display
- Time Display
- Dynamic Text Display (DTD)
- Burner On Indicator
- Battery Low Indicator
- Temperature Display
- Temperature Change Buttons
- Information Enquiry Button
- Slider Switch
- Green OK Button
- Program Buttons
- Battery Cover
- Battery Compartment
- Holiday Button
- Party Button
- Day Off Button
- Copy Day Button
- Day Select Button
- Time Change Buttons
SPECIFICATIONS
Batteries : 2 x 1.5 V IEC LR6 (AA) Alkaline cells
Battery life : Minimum 2 years
Battery replacement : Program retained in EEPROM
Switch type : SPDT (potential free)
Electrical rating : 230 V~, 50…60 Hz, 0.5 A to 8 A resistive 0.5 A to 3 A inductive (0.6 pf) 24 V~, 50…60 Hz, 0.5 A to 8 A resistive 0.5 A to 3 A inductive (0.6 pf)
Time display : 24 hour or 12 hour AM/PM format
Time keeping accuracy: Typically better than 10 minutes per year
Program : 7-day with 6 daily time and temperature level changes
Time setting resolution: Time of day – 1 minute Program – 10 minute steps
Sensing element : 100K (@ 25 oC ) NTC thermistor Temperature
setting range : Program : 5 to 35oC in 0.5 oC steps
Frost : 5 oC or equal to lower limit (5 oC to 21 oC). Frost protection does not work in cooling mode.
Temperature control accuracy: ±0.5 K (nominal) @ 20oC, 50% load 3 K Δ/hour
Room Temperature display range: From 0 oC to 50 oC
Control form : P + I (Proportional + Integral)
Minimum ON time: 10% of cycle time (min one minute), adjustable to 2 to 5 min (see installer set up)
Cycle rate : Selectable by application (see installer set up)
Wiring : Terminal block capable of accepting wires up to 2.5 mm2
Wire access : Mains wiring – rear right. Low voltage wiring – rear right.
Dimensions : 133 x 89 x 26 mm (w x h x d) 133 x 175 x 26 mm (w x h x d) (flap open)
Environmental : Operating temperature range 0 to 40oC Shipping and storage temperature range -20 to 55oC Humidity range 10 to 90% rh, noncondensing
Approvals : Designed to meet European EN approvals EN60730-1(Nov 2000), EN55014-1 (1997), EN55014-2 (2000)
INSTALLER SET-UP
To enter the installer set-up mode:
a) Move the slider switch to the OFF position.
b) Press and hold the INFO i button and the two program buttons ‘< >’ together.
c) The unit will display the first parameter of installer parameter group category 1 (from n.1 to n.19).
d) Press the TEMP
or
buttons to change the factory setting. The display will flash indicating that a change has been made.
e) Press the green OK button to confirm this change and the display will stop flashing.
f) Press the
+ button to go to the next parameter.
g) Press the program button > to go to category 2 in the Installer mode (from n.1 to n.5).
h) To exit the installer mode, move the slider switch to the AUTO or MAN positions.


In Installer set-up we can:
- Set-up specific applications
- Enable special features
- Establish support for optional accessories
| Specific Applications | Setting | What do you need to change? | ||
| Cycle/ Hour | Minimum ON time (in minutes) | Note : a. To change Cycle/Hour, please go to parameter n. 2, category 2 in the installer set-up mode. b. To change Minimum ON Time, please go to parameter n. 1, category 2 in the installer set-up mode. | ||
| Heating | Gas Boilers (<30KW) | 6 | 1 | No action required |
| Oil Boiler | 3 | 4 | 1. Set Minimum ON Time to 4 minutes. 2. Set Cycle/Hour to 3. | |
| Thermal Actuator | 12 | 1 | Set Cycle/Hour to 12. | |
| Zone valve | 6 | 1 | No action required. | |
| Electric heating (for applications <8A) | 12 | 1 | 1. Configure the thermostat for electric heating (set parameter n.3, category 2 in the installer set up mode to 1). 2. Set Cycle/Hour to 12. | |
| Air conditioning | 1. Configure the thermostat to allow switching between heating and cooling modes (set parameter n.4, category 2 in the installer set-up mode to 1) 2. Set the thermostat accordingly to the required mode of operation (heating or cooling) by pressing the TEMP or buttons together for 5 seconds. Modify the cooling program as required. | |||
| Heat Pump/ Air conditioner | 3 | 4 | 1. Set Minimum ON Time to 4 minutes. 2. Set Cycle/Hour to 3. | |
| Fan coil | 6 | 1 | No action required. | |
| Special Features | Description | What to do if we wish this feature |
| Optimisation (Variable | The thermostat will adjust the start time in the | Set parameter n.8, category 1 in the |
| Start Time) | morning/afternoon so the desired temperature is | installer set-up mode to 1. |
| Adaptive Intelligence recovery TM | reached by the start of the program period e.g. Time 7:00, Temp 21 oC. The thermostat will monitor the accuracy of the start up and use this information to | |
| modify the calculation for the following day by changing | ||
| the ramp rate (initial 3 K/hr) .The system will restrict the | ||
| start time to a max of 2 hours. | ||
| Note: Optimisation will not work in cooling mode. | ||
| AM-PM/ 24hr Display | Change display format (default 24hr). | Set parameter n.1, category 1 in the installer set -up mode to 12. |
| Pump exercise | When enabled the Pump Exercise will switch the relay on for 1 minute at 12:00 if the relay has not been switched on since 12:00 the previous day. While in Holiday mode the Pump Exercise feature, if enabled, will operate. | Set parameter n.5, category 2 in the installer set -up mode to 1. |
| Upper Temperature Limit | The normal upper temperature limit of 35 oC can be reduced down to 21 oC to save the homeowner energy. Useful if the homeowner rents to tenants. | Set parameter n.6, category 1 in the installer set -up mode to the desired limit. |
| Lower Temperature Limit | The normal lower temperature limit of 5 oC can be increased up to 21 oC to protect the inhabitants from cold. Useful if the inhabitants include the elderly, children or disabled. | Set parameter n.7, category 1 in the installer set -up mode to the desired limit. |
| Temperature Offset | If the thermostat is located in a hot/cold location and cannot be moved because of wiring then the measured/ displayed temperature can be adjusted by +/- 3 oC. Useful if the homeowner wants the reading to match another appliance temperature display. | Set parameter n.12, category 1 in the installer set -up mode to the desired offset value. |
| Proportional Band Width | Can be adjusted up to 3 oC (default is 1.5 oC) to provide better temperature control (less overshoot). Useful for: a. Well insulated homes with over-sized heating systems. b. Air systems with fast response. | Set parameter n.13, category 1 in the installer set -up mode to the desired value. |
| Optional Accessories | Description | What to do if we wish this feature |
| Outside Temperature Sensor (F42010971 001) | An Outside Temperature Sensor can be fitted, allowing the homeowner to display the outside temperate on the thermostat display by pressing the INFO i button. The thermostat will read the outside temperature every 10 minutes. Outside temperature display range is from -30 oC to +45 oC. The sensor can be connected up to 50 meters from the unit. | 1. Fit the sensor (instructions included in the sensor package). 2. Set parameter n. 10, category 1 in the installer set-up mode to 1. |
| Remote Temperature Sensor (F42010972 001) | A Remote Temperature Sensor can be fitted, allowing the thermostat to control the temperature from another room or space, where it is inconvenient to locate the thermostat. It will read the remote sensor every 1 minute. The sensor can be connected up to 50 meters from the unit. Useful for commercial premises where the public may tamper with the product. | 1. Fit the sensor (instructions included in the sensor package). 2. Set parameter n. 10, category 1 in the installer set-up mode to 2. |
| Parameter | Installer Set- Up Number / Abbreviation (Press + or – keys to select) | Factory Setting | Optional Setting | Installer Set- Up Category (Press PROG keys ‘< or >’ to select) | ||
| Display | Description | Display/Setting | Description | |||
| Category 1: Thermostat Parameters | ||||||
| AM-PM / 24hr Display | 1:Cl | 24 | 24 hr clock display | 12 | 12 hr AM / PM clock display | 1 |
| RESET Time / Temperature Program | 2:rP | 1 | Time / Temperature profile set to factory default Changes to 0 when one of the time/temp profiles are changed | 0
1 | Time / Temperature are as programmed To restore the factory profile set to 1 | 1 |
| Automatic Summer/Winter Time Chqnge | 3:tC | 1 | Automatic Summer/Winter Time Change Enabled | 0 | Automatic Summer/Winter Time Change Disabled | 1 |
| Backlight Display | 5:bL | 1 | Backlight Display Enabled | 0 | Backlight Display Disabled | 1 |
| Upper Temperature Limit | 6:uL | 35 | 35°C Upper Temp. Limit | 21 to 34 | 21°C to 34°C adjustment in 1°C steps | 1 |
| Lower Temperature Limit | 7:LL | 5 | 5°C Lower Temp. Limit | 6 to 21 | 6°C to 21°C adjustment in 1°C steps | 1 |
| Optimisation | 8:0P | 0 | Optimisation disabled | 1 | Optimisation enabled | 1 |
| Remote Control Setpoint (e.g. via telephone module) | 9:tS | 0 | Disabled | 1 | Enabled | 1 |
| Second Temperature Sensor | 10:SS | 0 | No sensor fitted | 1, 2 | 1 – Outside Temperature Sensor fitted 2 – Remote Temp. Sensor fitted | 1 |
| Temperature Offset | 12:tO | 0 | No offset | -3 to +3 | -3°C to +3°C adjustment in 0.1°C steps | 1 |
| Proportional Band Width | 13:Pb | 1.5 | 1.5°C Proportional Band | 1.6 to 3.0 | 1.6°C to 3.0°C adjustment in 0.1°C steps | 1 |
| Reset Parameters to Factory Defaults | 19:FS | 1 | All settings held are the factory defaults. Changes to 0 when one of the parameter values are changed | 0
1 | Settings are as modified above To restore the factory profile set to 1 | 1 |
| ‘Category 2: System Parameters (You must press the ‘>’ program key to enter this section) | ||||||
| Minimum boiler ON Time | 1:Ot | 1 | 1 minute minimum ON time | 2 to 5 | 2 – 2 minutes 3 – 3 minutes 4 – 4 minutes 5 – 5 minutes | 2 |
| Cycle Rate | 2:Cr | 6 | 6 cycles per hour (cph) for gas boilers, zone valves and fan- coil | 3, 9, 12 | 3 – 3 cph 9 – 9cph 12 – 12 cph | 2 |
| Electric Heat | 3:Eh | 0 | Applications < 3A | 1 | Applications 3 – 5A | 2 |
| Heat / Cool Change | 4:HC | 0 | Disabled | 1 | Enabled | 2 |
DIMENSIONS

INSTALLATION

LOCATION
The CM907 thermostat is the control element of the heating / cooling system and, therefore, MUST be located in a position with good air circulation, at average room temperature and on an inside wall 1.5 metres, above the floor level. Do not position the CM907 thermostat near sources of heat (radiators, hot air vents, TV or lights), near doors or windows, or in direct sunlight.
MOUNTING
The CM907 thermostat can be mounted directly on the wall surface or on an electrical wallbox.
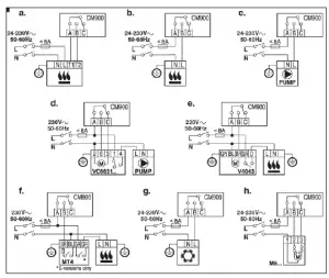
WIRING
The CM907 thermostat is designed for fixed wiring only and must be installed in accordance with the latest l.E.E. regulations. Ensure the wiring connection to the supply is via a fuse rated at no more than 8 amps and a Class “A” switch (having contact separation of at least 3 mm in all poles).
IMPORTANT
- The installer must be a trained service engineer
- Disconnect the power supply before beginning installation
WIRING

ORDERING SPECIFICATION
| Description | Model | Logo | Literature | Availability | Spec Sheet |
| 7-day programmable thermostat | CMT907A1041 | Honeywell | English (UK). | Dec 05 | ENOH8547 |
| 7-day programmable thermostat | CMT907A1025 | Honeywell | French. | Dec 05 | ENOH8547 |
| 7-day programmable thermostat | CMT907A1017 | Honeywell | French & Dutch. | Jan 06 | ENOH8547 |
| 7-day programmable thermostat | CM907i | Honeywell | Italian. | Jan 06 | ENOH8547 |
| 7-day programmable thermostat | CMT907A1033 | Honeywell | Spanish. | Jan 06 | ENOH8547 |
| 7-day programmable thermostat | CMT907A1066 | Honeywell | Hungarian | Mar 06 | ENOH8547 |
| German / Portuguese | Oct 06 | ||||
| 7-day programmable thermostat | CMT907A1074 | Honeywell | Czech / Slovakian / Polish | Oct 06 | ENOH8547 |
| Description | Model | Logo | Literature | Availability | Spec Sheet |
| CM900 Remote Temp Sensor | F42010972 001 | Honeywell | Multi-lingual | Sep 06 | ENOH8554 |
| CM900 Outdoor Temp Sensor | F42010971 001 | N/A | Multi-lingual | Sep 06 | ENOH8553 |
| CM900 Telephone Interface Terminal Block | F42010977 001 | N/A | Multi-lingual | Sep 06 | N/A |
Honeywell Control Systems Limited http://europe.hbc.honeywell.com
Newhouse Industrial Estate
Motherwell ML1 5SB
United Kingdom



















